патент
№ RU 2395766
МПК F26B5/04

СПОСОБ СУШКИ МАТЕРИАЛОВ РАСТИТЕЛЬНОГО, ЖИВОТНОГО ПРОИСХОЖДЕНИЯ, РЫБЫ И МОРЕПРОДУКТОВ И УСТРОЙСТВО ДЛЯ ЕГО ОСУЩЕСТВЛЕНИЯ

Авторы:
Евдокимов Владимир Дмитриевич Володин Вениамин Сергеевич Тамурка Виталий Григорьевич
Все (8)
Номер заявки
2009119415/06
Дата подачи заявки
25.05.2009
Опубликовано
27.07.2010
Страна
RU
Как управлять
интеллектуальной собственностью
Чертежи 
2
Реферат

Изобретение относится к области технологии сушки материалов растительного, животного происхождения, рыбы и морепродуктов с применением вакуума и может быть использовано для улова эфирных масел и биологически ценных компонентов, применяемых в пищевой, фармацевтической и парфюмерной промышленности. Способ сушки включает в себя несколько термовакуум-импульсных циклов: нагрева материала до температуры, не вызывающей денатурации их исходных качественных характеристик, скоростного импульсного вакуумирования, выдержки после вакуумирования, сброса вакуума до атмосферного давления. Нагрев материала в камере сушки и сброс вакуума проводят осушенным воздушным или газовым теплоносителем с температурой до 300°С. Установка для реализации способа сушки содержит две сушильные камеры с герметично закрывающимися дверцами, соединенные трубопроводами с быстродействующими клапанами с ресивером, теплообменниками-конденсаторами, сборниками конденсата, вакуумный насос, устройство нагрева теплоносителя, помещенное в отдельную камеру с теплоизоляцией и соединенное при помощи теплоизолированных нагнетательных воздуховодов с клапанами с входом каждой сушильной камеры. Внутри каждой камеры установлен с возможностью вращения контейнер с трубой по оси вращения, причем либо поверхность трубы выполнена перфорированной для подачи теплоносителя, а боковая поверхность корпуса контейнера - сетчатой для отвода теплоносителя, либо торцевая стенка корпуса контейнера для подачи теплоносителя выполнена перфорированной, а торцевая поверхность - сетчатой для отвода теплоносителя. Изобретение позволяет значительно сократить �

Формула изобретения

1. Способ сушки материалов растительного, животного происхождения, рыбы и морепродуктов, включающий повторяющуюся, по крайней мере, два раза, последовательность проведения операций в замкнутом объеме камеры сушки - нагрев материала до температуры, не вызывающей денатурации их исходных качественных характеристик, скоростного вакуумирования при помощи ресивера, быстродействующих клапанов и трубопроводов, выдержки после вакуумирования, отличающийся тем, что в конце цикла проводят сброс вакуума до атмосферного давления, причем нагрев материала в камере сушки и сброс вакуума производят осушенным воздушным или газовым теплоносителем с температурой до 300°С.

2. Способ сушки материалов по п.1, отличающийся тем, что в качестве газового теплоносителя используют химически инертный газ, исключающий окислительные реакции сушимого материала.

3. Способ сушки материалов по п.1, отличающийся тем, что на линии сброса отработанного воздушного или газового теплоносителя и на линии вакуумирования производят улов эфирных масел и биологически ценных компонентов при температуре ниже температуры их точки росы.

4. Установка для сушки материалов растительного и животного происхождения рыбы и морепродуктов, содержащая две сушильные камеры с герметично закрывающимися дверцами, соединенные трубопроводами с быстродействующими клапанами с ресивером, теплообменниками-конденсаторами, сборником конденсата, вакуумный насос, устройство нагрева теплоносителя, отличающаяся тем, что устройство нагрева теплоносителя помещено в отдельную камеру с теплоизоляцией и соединено при помощи теплоизолированных нагнетательных воздуховодов с быстродействующими клапанами со входом каждой сушильной камеры, внутри которой установлен с возможностью вращения контейнер с трубой по оси вращения, причем либо поверхность трубы выполнена перфорированной для подачи теплоносителя, а боковая поверхность корпуса контейнера - сетчатой для отвода теплоносителя, либо торцевая стенка корпуса контейнера для подачи теплоносителя выполнена перфорированной, а торцевая поверхность - сетчатой для отвода теплоносителя.

Описание

[1]

Область техники

[2]

Изобретение относится к области технологии сушки материалов растительного и животного происхождения с применением вакуума, в частности, сушки пищевых продуктов (овощи, фрукты, лекарственные растения, мясо, рыба, морепродукты и др.).

[3]

Уровень техники

[4]

Известен способ сушки пищевых продуктов (см. патент РФ №2018245, М. кл. 5 А23L 3/52), включающий обработку сырья жидкой двуокисью углерода при давлении выше атмосферного, вспенивание и вспучивание сырья при сбросе давления до атмосферного и удаление влаги повышением температуры и/или понижением давления, причем обработку сырья жидкой двуокисью углерода осуществляют в поле механических ультразвуковых колебаний частотой 18-120 кГц, а удаление влаги осуществляют в поле электромагнитных колебаний высокой частоты не менее 850 МГц.

[5]

К недостаткам известного способа сушки можно отнести высокие эксплуатационные расходы за счет безвозвратных потерь жидкой углекислоты, а применение высокочастотных колебаний требует создания дополнительной защиты обслуживающего персонала, поскольку они вредны для здоровья человека.

[6]

Известен более совершенный способ сушки высоковлажных материалов растительного и животного происхождения (см. патент РФ №2048245, М. кл. F26D 3/30), осуществляемый путем формирования его слоя и последующего облучения ИК-лучами до заданной влажности, причем сушку ведут в импульсном режиме нагрев - охлаждение. Облучение ИК-лучами осуществляют в диапазоне 2-10 мкм с плотностью потока 4,5-8,5 кВт/м2 до достижения температуры материала, равной 0,8-0,9 его предельной температуры сушки, а охлаждение ведут до достижения температуры материала, равной 0,4-0,6 его предельной температуры сушки.

[7]

К недостаткам известного способа сушки относятся высокие энергозатраты, продолжительность процесса сушки, что ухудшает качество материала и увеличивает время сушки.

[8]

Известна радиационная сушилка для растительных пищевых продуктов, включающая сушильную камеру, лотки для продукта, поярусно расположенные в камере, средства для ввода - вывода сушильного агента, напорные козырьки, завихрители сушильного агента, ИК-излучатели средней области спектра. Обрабатываемый пищевой продукт нагревают прямым, отраженным ИК-излучением и конвективным восходящим потоком воздуха. Режим нагрева определяется видом обрабатываемого продукта. Через боковые щели и нижний вырез наружный воздух попадает в нижнюю часть камеры сушки. Нагрев воздуха осуществляется в основном излучателями, частично воздуховодами- отражателями и коробами. При нагреве продукта его влага испаряется, диффундирует в воздушный поток и вместе с ним удаляется через открытую крышку камеры. После окончания процесса сушки продукта сушилку отключают от сети, закрывают верхнюю крышку, лотки с высушенным продуктом и поддон с мелкой фракцией извлекают из камеры сушки (см. патент РФ №2034489, М. кл. А23В 7/02, F26В 3/30).

[9]

К недостаткам радиационной сушилки относятся длительность процесса сушки, отсутствие гарантии частичного, локального подгорания продукта, высокие удельные энергозатраты за счет полного перевода влаги продукта в парообразное состояние, отсутствие улова паровоздушной смеси.

[10]

Известна установка для сушки растительного материала (см. патент РФ №2302740, М. кл. F26В 3/00), содержащая две сушильные камеры с герметично закрывающимися дверями, ресивер, теплообменник и конденсаторы, шлюзовую камеру, вакуумный и воздушный насосы, причем в каждой сушильной камере расположены вентилятор и калорифер. Каждая сушильная камера соединена трубопроводами с одним из теплообменников-конденсаторов, а также с ресивером, к которому подключен вакуумный насос, к трубопроводам, соединяющим сушильные камеры и ресивер, посредством клапанов подключены выходы воздушного насоса, входы теплообменников-конденсаторов дополнительно подключены к ресиверу, а выходы теплообменников-конденсаторов посредством клапанов и трубопроводы подключены к шлюзовой камере.

[11]

К недостаткам установки сушки растительных материалов относится недостаточная эффективность процесса сушки, т.к. процесс влагоудаления производится только частично обезвоженным теплоносителем.

[12]

Наиболее близким по технической сущности к предлагаемому способу (прототипом) является способ сушки растительных материалов (см. патент РФ №2238490, М. кл. F26B 5/04), включающий повторяющуюся, по крайней мере два раза, последовательность проведения операций в замкнутом объеме камеры сушки - нагрева растительного материала до температуры, не вызывающей денатурации их исходных качественных характеристик, скоростного вакуумирования, с выдержкой после вакуумирования при помощи ресивера, быстродействующих клапанов и трубопроводов с постоянным подогревом растительных материалов в течение всего процесса сушки в изолированной от атмосферы сушильной камере, причем во время подогрева и выдержки материала под остаточным вакуумом нагрев осуществляют до температуры, не вызывающей денатурации материала, до получения давления пара в замкнутом объеме сушильной камеры, равного равновесному давлению пара при данной температуре.

[13]

Установкой, реализующей способ-прототип, является установка для сушки растительного материала (см. патент РФ №2232955, М. кл. F26В 5/04). Выбранная в качестве прототипа установка содержит две сушильные камеры с герметично закрывающимися дверками, средство для ввода и вывода сушильного агента, воздуховоды, ресивер, соединенные при помощи трубопроводов со смонтированными на них быстродействующими клапанами с ресивером, который по объему выполнен равным свободному объему сушильной камеры после заполнения ее продуктом. Она снабжена теплообменником-конденсатором, средством для нагрева теплоносителя, холодильной машиной для охлаждения теплообменника, вакуумным насосом и шлюзовой камерой для сбора жидкости с ресивера, сушильных камер и теплообменника. Теплообменник, холодильная машина, вакуумный насос и шлюзовая камера связаны друг с другом, с ресивером и с сушильными камерами при помощи трубопроводов и смонтированных на них клапанов.

[14]

Однако в данном способе и реализующем его устройстве нагрев материала происходит в герметично закрытой камере под вакуумом частично насыщенным паром, выделенным из сушимого материала, что обуславливает удаление влаги малой интенсивности, т.к. процесс происходит при давлении пара воды, близкого к равновесному. Это приводит к увеличению времени сушки и снижению качества высушенного материала.

[15]

Раскрытие изобретения

[16]

Задачей настоящего изобретения является создание способа и реализующего его устройства, устраняющих недостатки прототипов за счет нагрева сушимых материалов до температур, превосходящих температуру насыщения паров воды и необходимых для интенсивного процесса влагоудаления, что ведет к интенсификации процесса сушки и повышению качества продукции.

[17]

Для решения поставленных задач в способе, включающем повторяющуюся, по крайней мере два раза, последовательность проведения операций в замкнутом объеме камеры сушки - нагрев материала до температуры, не вызывающей денатурации их исходных качественных характеристик, скоростного вакуумирования при помощи ресивера, быстродействующих клапанов и трубопроводов, выдержки после вакуумирования, согласно изобретению в конце цикла проводят сброс вакуума до атмосферного давления, причем нагрев материала в камере сушки и сброс вакуума проводят осушенным воздушным или газовым теплоносителем с температурой до 300°С.

[18]

В качестве газового теплоносителя может быть использован химически инертный газ, предотвращающий окислительные реакции сушимого материала, на линии сброса отработанного воздушного или газового теплоносителя.

[19]

На линии сброса отработанного воздушного или газового теплоносителя и на линии вакуумирования можно проводить улов эфирных масел и биологически ценных компонентов при температуре ниже точки росы для их дальнейшего использования.

[20]

Для реализации способа в установке для сушки материалов растительного и животного происхождения, рыбы и морепродуктов, содержащей две сушильные камеры с герметично закрывающимися дверцами, соединенные трубопроводами с быстродействующими клапанами с ресивером, теплообменниками-конденсаторами, шлюзовой камерой (сборником конденсата), вакуумный насос, устройство нагрева теплоносителя, согласно изобретению устройство нагрева теплоносителя помещено в отдельную камеру с теплоизоляцией и соединено при помощи теплоизолированных нагнетательных воздуховодов с быстродействующими клапанами со входом каждой сушильной камеры, внутри которой установлен, с возможностью вращения, контейнер с трубой по оси вращения, причем либо поверхность трубы выполнена перфорированной для подачи теплоносителя, а боковая поверхность корпуса контейнера - сетчатой для отвода теплоносителя, либо торцевая стенка корпуса контейнера для подачи теплоносителя выполнена перфорированной, а торцевая поверхность - сетчатой для отвода теплоносителя.

[21]

Использование воздушного или газового теплоносителя с температурой до Т=300°С при нагреве материала сокращает время нагрева, при вакуум-импульсном режиме исключает перегрев материала, т.к. быстрый высокотемпературный нагрев материала производится до температуры, не вызывающей денатурации материала, а при импульсном вакуумировании и выдержке под вакуумом нагретого материала вследствие интенсивного испарения влаги происходит его охлаждение с перепадом температур более 50°С, что сохраняет качественные характеристики сушимого материала.

[22]

Сброс вакуума при атмосферном давлении производится обезвоженным теплоносителем, что сокращает время сушки материала.

[23]

Совокупность приведенных выше признаков способа, а также совокупность признаков устройства позволяют создать технологию и оборудование сушки материалов, значительно сокращающих время сушки и повышающих качество сушки материалов, а также проводить улов эфирных масел и биологически ценных компонентов из сушимых материалов.

[24]

Осуществление изобретения

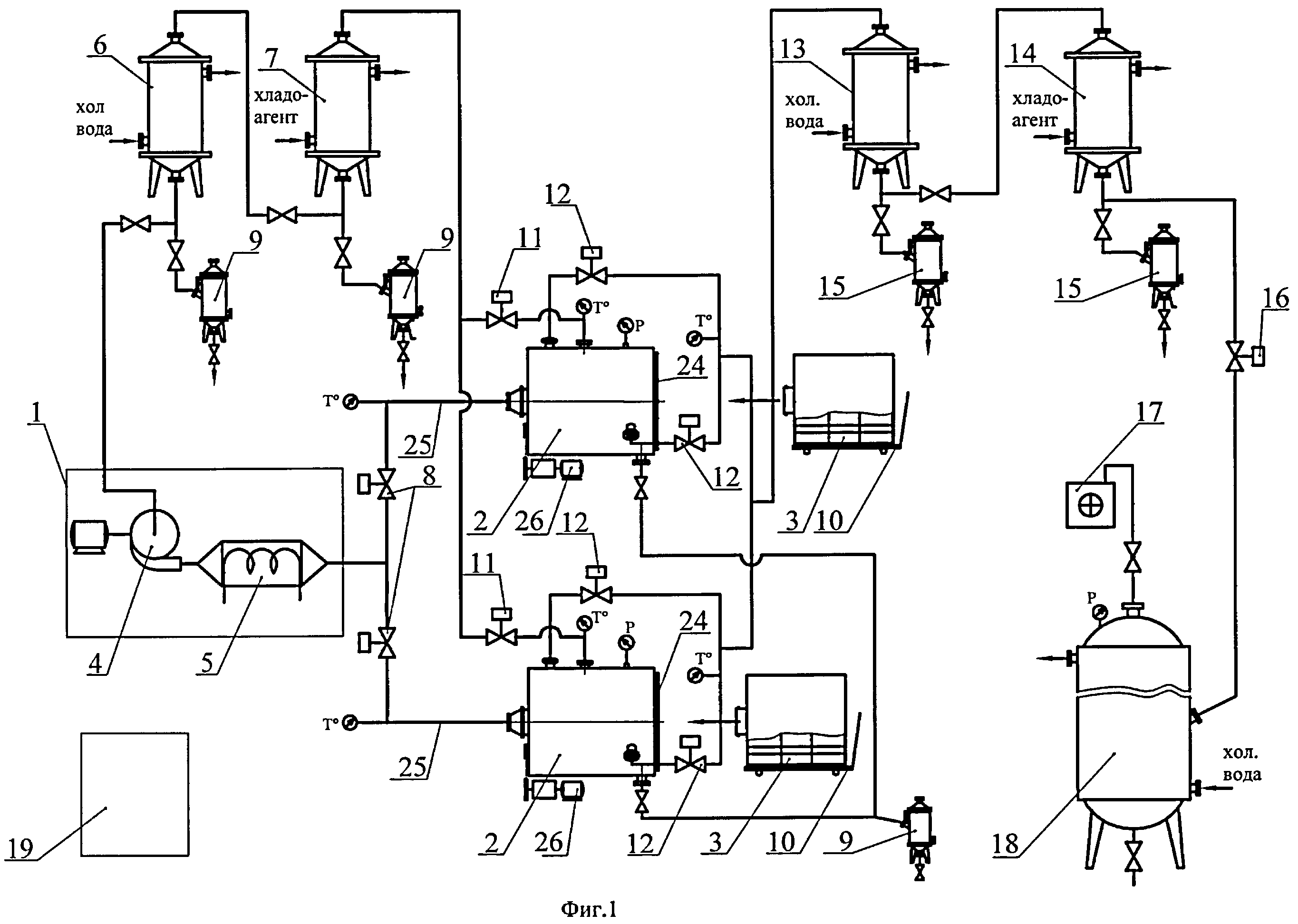
[25]

На чертеже схематично представлена установка сушки материалов растительного, животного происхождения, рыбы и морепродуктов для реализации предложенного способа (фиг.1) и варианты конструкции контейнеров сушильной камеры (фиг.2а, фиг.2б).

[26]

Установка сушки (фиг.1) включает две сушильные камеры 2 с герметично закрывающимися дверцами 24, с вращающимися контейнерами 3 различных конструкций (см. фиг.2а, 2б), устройство нагрева теплоносителя 1 (и подачи теплоносителя), состоящее из калорифера 5 и вентилятора 4, конденсаторов 6, 7 для осушки отработанного теплоносителя, сборников конденсата 9, воздуховодов 25 со смонтированными быстродействующими клапанами 8, 11, связывающими сушильные камеры с устройством нагрева теплоносителя и трубопроводов со смонтированными быстродействующими клапанами 12, 16 на линии подготовки вакуума (ресивером 18 и вакуумным насосом 17, создающим заданный вакуум в ресивере), конденсаторы 13, 14 и сборники конденсата 15, используемые для сбора различных видов биологически ценных компонентов, удаляемых из сушильных камер. Сушильные камеры, устройство нагрева теплоносителя и нагнетательные воздуховоды сушильных камер покрыты тепловой изоляцией с защитным кожухом. Пульт управления 19 обеспечивает контроль технологическим процессом на установке сушки.

[27]

Сушильные камеры 2 (см. фиг.2) состоят из корпуса камеры с тепловой изоляцией, вращающегося контейнера 3 с трубой 20 по оси вращения. Рабочая часть контейнера разделена на три части перегородками, а для лучшего перемешивания материала внутри контейнера служат продольные полосы. Для движения теплоносителя предлагается два варианта конструкции контейнера:

[28]

- перфорированная труба 20 для подачи теплоносителя и сетчатая боковая поверхность 22 корпуса контейнера 3 - для отвода теплоносителя (фиг.2а)

[29]

- перфорированная торцевая стенка 21 корпуса контейнера 3 для подачи теплоносителя и сетчатая торцевая поверхность 23 - для отвода теплоносителя (вход в центральную трубу заглушен). Такая конструкция способствует продуву материала теплоносителем и перемешиванию различных слоев материала, а также создает лучший отвод отработанного теплоносителя.

[30]

Предлагаемый способ сушки материалов поясняется на одной из двух сушильных камер и осуществляется следующим образом.

[31]

Вакуумный насос 17 при достижении давления Рост.=0,1÷1,3 кПа в ресивере 18 и подводящей вакуумной линии к сушильной камере 2 отключается, быстродействующий клапан 16 закрыт и сушильная камера изолирована от ресивера через быстродействующий клапан 12.

[32]

Подготовленный материал для сушки, равномерно загружается в контейнеры 3 и помещается в сушильную камеру 2 с помощью транспортной тележки 10, фиксируются в камере, дверца сушильной камеры герметично закрывается и включается привод вращения 26 контейнера 3. Во вращающийся контейнер через быстродействующий клапан 8 и воздуховоды 25 подается воздушный или газовый теплоноситель, нагретый до температуры 300°С, где пересыпающийся и перемешивающийся материал равномерно продувается теплоносителем и нагревается до температуры, не вызывающей денатурации материала, с высоким коэффициентом теплоотдачи и интенсивностью влагоудаления.

[33]

При нагреве материала высокотемпературным теплоносителем быстродействующий клапан 11 открыт и отработанный теплоноситель из сушильной камеры поступает в конденсаторы 6, 7, осушается и вновь подается вентилятором 4 в калорифер 5, а образовавшийся конденсат поступает в сборники 9. Применение конденсаторов на линии рециркуляции теплоносителя исключает выхлоп в атмосферу нагретого теплоносителя. Температура подаваемого осушенного теплоносителя в устройство нагрева теплоносителя 1≈40÷85°С. Теплоноситель, имея меньшую относительную влажность, интенсивнее поглощает пары выделившейся влаги из сушимого материала в сушильной камере. Без конденсатора теплоноситель быстро насыщается парами воды, и процесс сушки ухудшается.

[34]

При достижении сушимым материалом максимально возможной температуры, не вызывающей денатурации материала, подача и отвод воздушного или газового теплоносителя в сушильную камеру прекращается, быстродействующие клапаны 8, 11 закрываются.

[35]

Через быстродействующие клапаны 12 после высокотемпературной конвективной сушки осуществляется импульсное снижение давления в сушильной камере путем подключения ее к вакуумной линии. В сушильной камере происходит процесс вакуум-импульсной сушки материала в течение до 15 секунд, в зависимости от проходного сечения подводящих трубопроводов и объема ресивера, затем материал дополнительно выдерживается под вакуумом в течение до 10 минут. Импульсное вакуумирование и выдержка под вакуумом проводится без дополнительного подогрева, а снижение температуры материала в сушильной камере препятствует ее теплоизоляция.

[36]

Во время выдержки материала под вакуумом клапан 12 открыт и воздушный или газовый теплоноситель из сушильной камеры во время импульсного снижения давления и выдержки по вакуумной линии попадает последовательно в конденсаторы 13, 14, где из него выделяется влага и биологически ценные компоненты. Применение разных хладагентов в конденсаторах 13, 14 позволяет разделять удаляемые полезные компоненты из сушимого материала по их температуре конденсации. Сброс вакуума в сушильной камере осуществляется осушенным нагретым воздушным или газовым теплоносителем, клапаны 8, 11 открыты.

[37]

Расположение устройства нагрева теплоносителя вне сушильной камеры позволяет нагревать материал при атмосферном давлении, а не в вакууме, что ускоряет весь процесс сушки.

[38]

Контроль за процессом сушки осуществляется по температуре на входе в сушильную камеру нагнетаемого (Тн.т.) и температуре отработанного теплоносителя на выходе из нее (То.т.), температуре паровоздушной смеси (Тп.в.с) на линии вакуумирования при выходе из сушильной камеры.

[39]

Цикл термовакуумной сушки повторяется несколько раз до достижения сушимым материалом требуемой конечной влажности.

[40]

При завершении процесса сушки сушильная камера разгерметизируются, контейнер 3 с высушенным материалом выкатывается на тележку 10. В сушильную камеру закатывается следующий контейнер, заполненный полуфабрикатом для сушки.

[41]

Вторая сушильная камера работает аналогично, со смещением в ней технологических операций по времени, т.е. когда в одной сушильной камере происходит нагрев материала, в другой сушильной камере происходит процесс вакуум-импульсной сушки материала.

[42]

Предлагаемое конструктивное решение по размещению устройства нагрева воздушного или газового теплоносителя вне сушильной камере позволяет использовать одно устройство нагрева теплоносителя для двух сушильных камер в установке сушки и организовать процесс сушки с высокой эффективностью по времени сушки, упрощает и удешевляет конструкцию сушильной камеры, снижает энергозатраты.

[43]

Примеры реализации процесса сушки материалов на установке сушки для материалов растительного и животного происхождения и рыбы

[44]

1. Сушка моркови

[45]

Сушке подвергается морковь с начальной влажностью W=80%. Перед запуском производится предварительный нагрев воздушным или газовым теплоносителем сушильной камеры и всей установки.

[46]

Вакуумный насос создает в ресивере и связывающих с сушильной камерой вакуумных трубопроводов рабочее давление Рраб.=0,1÷1,3 кПа.

[47]

В контейнер сушильной камеры, установленный на транспортную тележку, загружается 300 кг подготовленной моркови (вымытой, очищенной, порезанной и бланшированной) с обеспечением равномерности слоя моркови по длине, ширине и высоте контейнера. После загрузки полуфабриката контейнер перемещается по направляющим в корпус сушильной камеры и стыкуется с узлом вращения контейнера и воздуховодом. Закрывается дверца сушильной камеры, запускается устройство нагрева воздушного или газового теплоносителя, продукт при непрерывном перемешивании прогревается воздушным теплоносителем. Для интенсификации процесса сушки и быстроты нагрева устанавливается температура нагнетаемого теплоносителя Тн.т.=300°С. При продуве через слой моркови высотемпературного теплоносителя нагрев протекает ≈10 мин до То.т.=95°С. Время нагрева моркови зависит от Тн.т., степени заполнения подготовленным полуфабрикатом моркови контейнера, его исходной и конечной влажности, температуры после вакуум-импульсной сушки и температуры рециркулируемого воздушного или газового теплоносителя. Время сушки моркови до 8% влажности составило 1-1,2 часа, с контролем температуры отработанного теплоносителя (То.т.), прошедшего через слой материала и контролем паровоздушной смеси (Тп.в.с) на линии вакуумирования. Данная температура близка к температуре прогрева моркови в процессе сушки.

[48]

Первое импульсное вакуумирование τ≅8 с моркови проводится при То.т=95°С.

[49]

При первом цикле вакуумирования и выдержки моркови под вакуумом, предельно допустимая температура (Тп.д) снижается с 58 до 15°С.

[50]

При последующих циклах нагрева моркови То.т.=105, 115°С, а температура на линии вакуумирования Тп.в.с≈52°С, с падением при вакуумной сушке вследствие испарения влаги до 15÷20°С. По мере удаления влаги при последних циклах вакуумирования разность температур (Т п.в.с1 - Т п.в.с2.5.) является объективным показателем степени сушки моркови. Уменьшение влажности моркови при вакуум-импульсной сушке от цикла к циклу (до 5 циклов) повышает температуру моркови и соответственно уменьшается разность температур (Т п.в.с1 - Т п.в.с2-5 ). К концу сушки имеет минимальные отклонения и после 5 циклов равна 4-5°С, что соответствует требованиям по влажности ГОСТ 7588-71. Высушенная морковь сохранила исходный цвет, вкус, запах.

[51]

По окончании процесса высушенная морковь отправляется на участок упаковки.

[52]

2. Сушка мяса

[53]

Перед запуском проводится предварительный нагрев воздушным или газовым теплоносителем сушильной камеры и всей установки. Вакуумный насос создает в ресивере и связывающих с сушильной камерой вакуумных трубопроводов рабочее давление Рраб=0,1÷1,3 кПа.

[54]

Мясо предварительно варится в течение 30 минут с добавлением приправ (черный перец, лавровый лист и др. специи), затем разрезаем мясо на порционные куски ≈40-50 мм. В контейнер сушильной камеры, установленный на транспортную тележку, загружается 200 кг подготовленного полуфабриката мяса равномерным слоем по длине, ширине и высоте контейнера. После загрузки полуфабриката контейнер перемещается по направляющим в корпус сушильной камеры и стыкуется с узлом вращения контейнера и воздуховодом. Закрывается дверца сушильной камеры, запускается устройство нагрева воздушного или газового теплоносителя, продукт при непрерывном перемешивании прогревается воздушным теплоносителем с Тн.т.=300°С. При продуве через слой мяса высотемпературного теплоносителя нагрев протекает ≈12 мин до То.т.=98°С. Время сушки мяса с влажностью W=35÷40 до 8÷10% составило 30÷40 мин. Первое импульсное вакуумирование τ≅12÷15 с мяса проводится при То.т=98°С.

[55]

При первом цикле вакуумирования и выдержки мяса под вакуумом, предельно допустимая температура (Тп.д) снижается с 58 до 18°С.

[56]

При последующих циклах нагрева мяса То.т.=115, 120°С, а температура на линии вакуумирования Tп.в.c≈50-22°C, с падением при вакуумной сушке вследствие испарения влаги до 18°С.

[57]

До требуемой влажности W=8÷10% проводят 5-6 вакуум-импульсных циклов. Высушенное мясо подлежит долгому хранению в сухом виде и сохраняет свои вкусовые качества при приготовлении кулинарных блюд.

[58]

3. Сушка рыбы

[59]

На предлагаемой установке производилась сушка рыбы (семги). Предварительно рыба обрабатывалась, выдерживалась в маринаде (соль, специи), разрезалась на пластины толщиной 1,5-2 см и полуфабрикат загружался в контейнер сушильной камеры в количестве 200 кг.

[60]

Закрывается дверца сушильной камеры, запускается устройство нагрева воздушного или газового теплоносителя, продукт при непрерывном перемешивании прогревается воздушным теплоносителем с Тн.т.=300°С. При продуве через слой рыбы высокотемпературного теплоносителя нагрев протекает ≈15 мин до То.т.=92°С. Время сушки рыбы с влажностью W=60 до 9-10% составило 40-60 мин. Первое импульсное вакуумирование τ≅12÷15 с рыбы проводится при То.т=92°С. При первом цикле вакуумирования и выдержки рыбы под вакуумом, предельно допустимая температура (Тп.д) снижается с 59 до 29°С. При последующих циклах нагрева рыбы То.т.=100, 115, 120°С, а температура на линии вакуумирования Тп.в.с≈55÷18°С, с падением при вакуумной сушке вследствие испарения влаги до 17°С.

[61]

До требуемой влажности W=9÷10% проводят 7-8 вакуум-импульсных циклов.

[62]

Высушенная рыба подлежит длительному хранению и готова к употреблению в пищу.

Как компенсировать расходы
на инновационную разработку
Похожие патенты