патент
№ RU 2696784
МПК A61L2/04

Способ инактивации патогенов в препаратах крови, плазме донорской крови, биологических препаратах и устройство для его реализации

Авторы:
Долгополов Дмитрий Николаевич
Номер заявки
2018127700
Дата подачи заявки
27.07.2018
Опубликовано
06.08.2019
Страна
RU
Как управлять
интеллектуальной собственностью
Чертежи 
3
Реферат

Изобретение относится к области фармацевтической и/или пищевой промышленности и предназначено для уменьшения количества патогенов в жидкости. Способ уничтожения и/или инактивации патогенов в жидкости включает в себя этапы: (а) введение жидкости в первый сосуд; (b) введение инертного газа в первый сосуд; (c) повышение давления в первом сосуде до первого давления, при котором инертный газ растворяется в жидкости, образуя смесь жидкость–инертный газ; (d) нагревание смеси жидкость-инертный газ после выхода из первого сосуда до температуры преднагрева; (e) распыление посредством форсунки смеси жидкость-инертный газ в виде капель во второй сосуд со вторым давлением и с заранее установленной и поддерживаемой в процессе распыления температурой обработки; и (f) охлаждение жидкости. Указанная форсунка имеет вход и выход, а первое давление на входе форсунки больше, чем второе давление на выходе из форсунки, температура преднагрева ниже, чем температура обработки, при этом температура преднагрева и температура обработки выбраны, исходя из условия их минимальной разницы и для обеспечения сохранения свойств жидкости. Использование изобретения обеспечивает повышение эффективности уничтожения и/или инактивации широкого спектра инфекционных агентов (патогенов) в жидкости, в том числе вирусов, без применения каких-либо химических реагентов, что позволяет избежать возникновения каких-либо токсичных свойств жидкости в связи с применением таких реагентов, а также позволяет полностью сохранять исходные свойства этой жидкости. 28 з.п. ф-лы, 3 ил., 1 табл., 1 пр.

Формула изобретения

1. Способ уничтожения и/или инактивации патогенов в жидкости, причем способ включает в себя этапы:

(а) введение жидкости в первый сосуд;

(b) введение инертного газа в первый сосуд;

(c) повышение давления в первом сосуде до первого давления, при котором инертный газ растворяется в жидкости, образуя смесь жидкость–инертный газ;

(d) нагревание смеси жидкость-инертный газ после выхода из первого сосуда до температуры преднагрева;

(e) распыление посредством форсунки смеси жидкость-инертный газ в виде капель во второй сосуд со вторым давлением и с заранее установленной и поддерживаемой в процессе распыления температурой обработки;

причем форсунка имеет вход и выход, а первое давление на входе форсунки больше, чем второе давление на выходе из форсунки, температура преднагрева ниже, чем температура обработки, при этом температура преднагрева и температура обработки выбраны, исходя из условия их минимальной разницы и для обеспечения сохранения свойств жидкости;

(f) охлаждение жидкости.

2. Способ по п. 1, в котором перед введением жидкости в первый сосуд в нем создается пониженное давление.

3. Способ по п. 1, в котором введение жидкости в первый сосуд осуществляют с помощью насоса.

4. Способ по п. 1, в котором температура жидкости в первом сосуде после ее введения может быть равной или приблизительно равной температуре помещения, в котором осуществляют способ.

5. Способ по п. 1, в котором перед введением жидкости в первый сосуд жидкость охлаждают или нагревают до температуры помещения, в котором осуществляют способ.

6. Способ по пп. 4, 5, в котором температура помещения может составлять от 17°С до 26°С.

7. Способ по п. 1, в котором давление инертного газа, который вводят в первый сосуд, больше первого давления в первом сосуде.

8. Способ по п. 7, в котором повышение давления в первом сосуде до первого давления происходит, когда инертный газ поступает в первый сосуд.

9. Способ по п. 1, в котором первое давление зависит от типа жидкости и предполагаемого наличия в ней патогенов.

10. Способ по п. 9, в котором первое давление для плазмы крови человека с предполагаемым наличием вирусов может быть 13,5 и более бар.

11. Способ по п. 9, в котором первое давление для сырого молока с предполагаемым наличием бактерий может быть 9 и более бар.

12. Способ по п. 1, в котором температура преднагрева зависит от типа жидкости и не превышает значений, при достижении которых происходят негативные качественные изменения в жидкости.

13. Способ по п. 12, в котором температура преднагрева для плазмы крови человека может быть в диапазоне от 37°С до 48°С.

14. Способ по п. 12, в котором температура преднагрева для коровьего молозива может быть в диапазоне от 40°С до 60°С.

15. Способ по п. 1, в котором второе давление может быть равно давлению окружающей среды или ниже его.

16. Способ по п. 1, в котором распыление смеси инертный газ-жидкость во второй сосуд осуществляют таким образом, что во втором сосуде обеспечивается равномерный конический полый факел распыления.

17. Способ по п. 16, в котором распыление смеси инертный газ-жидкость во второй сосуд в виде капель осуществляется таким образом, что распыленные капли пролетают во втором сосуде вдоль внутренней стенки верхней части второго сосуд без контакта с указанной стенкой.

18. Способ по п. 17, в котором средний диаметр капель для плазмы крови с предполагаемым наличием вирусов составляет 30-150 мкм.

19. Способ по п. 17, в котором средний диаметр капель для коровьего молозива с предполагаемым наличием бактерий составляет 150-300 мкм.

20. Способ по п. 1, в котором скорость капель после выхода из форсунки может быть около 40 м/с и менее, или 40 м/с и более.

21. Способ по п. 1, в котором скорость перепада между первым и вторым давлением не превышает 10000 бар/с.

22. Способ по п. 1, в котором температура обработки зависит от типа жидкости и не превышает значений, при достижении которых происходят негативные качественные изменения в жидкости.

23. Способ по п. 22, в котором температура обработки для плазмы крови человека может быть в диапазоне от 45°С до 60°С.

24. Способ по п. 22, в котором температура обработки второго сосуда для коровьего молозива может быть в диапазоне от 55°С до 80°С.

25. Способ по п. 1, в котором скорость нагрева распыленной смеси инертный газ-жидкости составляет предпочтительно от 500°С/с до 7000°С/с, в частности около 4000°С/с, или между 3000°С/с и 5000°С/с.

26. Способ по п. 1, в котором охлаждение жидкости происходит до подходящей температуры, которая не превышает значения, при котором происходят качественные изменения в жидкости.

27. Способ по п. 26, в котором охлаждение плазмы крови происходит до 8°С или ниже.

28. Способ по п. 26, в котором охлаждение апельсинового сока происходит до 25°С или ниже.

29. Способ по п. 1, в котором охлаждение жидкости проводят со скоростью около 2°С/с или от 1°С/с до 5°С/с.

Описание

[1]

Область техники

[2]

Настоящее изобретение относится к способам и устройствам для уничтожения и/или инактивации патогенов, которые используют физические методы воздействия: давление, перепад давления, скорость перепада давления, температура, скорость повышения температуры и инертный газ для уничтожения и/или инактивации патогенов, таких как вирусы, бактерии, грибы и другие микроорганизмы в жидкости. Жидкость может быть, например, вода, препараты крови, плазма донорской крови, биологические препараты, молоко, фруктовые соки (такие, как апельсиновый сок и другие), кокосовое молоко, жидкие пищевые продукты, фармацевтические продукты, биологические препараты и субстраты для их изготовления, альбумин, иммуноглобулин, коровье молозиво, сыворотки, культуральные среды, молочные продукты, овощные соки, кокосовая вода, пивное сусло, виноматериалы, или любая жидкость, в которой необходимо уничтожить и/или инактивировать патогены. Все такие жидкости, а также любая другая жидкость, в которой патогены необходимо уничтожить и/или инактивировать в совокупности упоминаются здесь как «жидкость».

[3]

Предшествующий уровень техники

[4]

Ниже приводятся ссылки: RU 2277834, 20.06.2006, PCT/US16/29045, 22.04.2016, патент США № 7708941, 14.02.2008, патент США № 8,449,820, 23.12.2010, патентная публикация США № 2014/0261017 и патентная публикация США № 2018/0092385. Способы и устройства в предшествующем уровне техники используют физические методы воздействия, такие, как давление, перепад давления, скорость перепада давления, температура, скорость повышения температуры, что позволяет уничтожать такие патогены, как бактерии, грибы и другие микроорганизмы. При этом никакие из них не позволяют уничтожать и/или инактивировать вирусы и другие мельчайшие микроорганизмы.

[5]

В настоящее время, в промышленности для решения этой задачи в части, касающейся уничтожения и/или инактивации вирусов в различных жидкостях, в частности, в плазме крови, препаратах крови, биологических препаратах, в основном применяют способы и устройства, основанные на химических методах воздействия (например, сольвент-детергентный способ, фотохимическая инактивация, технология INTERCEPT) что, с одной стороны, обеспечивает требуемый уровень инактивации патогенов (в том числе вирусов), но, с другой стороны, ухудшает исходные свойства жидкости (например, сохраняется около 70 % исходного состава и биологической активности белков плазмы крови), требует последующего отмывания жидкости от химических реагентов.

[6]

Таким образом, существует потребность в создании способов и устройств, которые с одной стороны, обеспечивают требуемый уровень уничтожения и/или инактивации таких патогенов, как бактерии, грибы и другие микроорганизмы, в том числе и вирусы, и при этом сохраняют исходные свойства жидкости (например, цвет, вкус, питательную ценность).

[7]

Раскрытие изобретения

[8]

Технической задачей настоящего изобретения является создание способа и устройства для обработки (очистки) жидкости с применением исключительно физических методов воздействия, которые позволили бы уничтожить и/или инактивировать, полностью или частично, присутствующие в предназначенной для обработки (очистки) патогены, такие как бактерии, грибы и другие микроорганизмы, в том числе и вирусы, с сохранением исходных свойств продукта (например, состава, химических свойств, биологической активности и/или других).

[9]

Техническим результатом настоящего изобретения является разработка нового и эффективного способа для обработки (очистки) жидкости с применением исключительно физических методов воздействия (давление, перепад давления, скорость перепада давления, температура, скорость повышения температуры, и инертный газ), который позволяет уничтожить и/или инактивировать, полностью или частично, присутствующие в ней патогены такие как бактерии, грибы и другие микроорганизмы, в том числе и вирусы, с сохранением исходных свойств продукта (например, состава, химических свойств, биологической активности, органолептических свойств и/или других) и обеспечивает получение безопасной, в том числе в вирусном отношении, жидкости. Таким образом, изобретение решает комплексную задачу – эффективно уничтожать и/или инактивировать широкий спектр инфекционных агентов (патогены) в жидкости, в том числе вирусы, без применения каких-либо химических реагентов, что позволяет тем самым избежать возникновения каких-либо токсичных свойств жидкости в связи с применением таких реагентов, а также позволяет полностью сохранять исходные свойства этой жидкости, что, в свою очередь, делает применение указанного способа по изобретению перспективным для применения, например, в фармацевтической и/или пищевой промышленности (в частности, вирус инактивация плазмы крови для трансфузии на станциях и отделениях переливания крови, вирус инактивация препаратов крови на производстве, обработка (очистка от патогенов) коровьего молозива на фермах, молочное производство, производство соков и т.д.).

[10]

Технический результат обеспечивается за счет того, что способ включает в себя следующие этапы:(а) введение жидкости в первый сосуд; (b) введение инертного газа в первый сосуд; (c) повышение давления в первом сосуде до первого давления, при котором инертный газ растворяется в жидкости, образуя смесь жидкость –инертный газ;(d) нагревание смеси жидкость-инертный газ после выхода из первого сосуда до температуры преднагрева;(e) распыление посредством форсунки смеси жидкость-инертный газ в виде капель во второй сосуд со вторым давлением и с заранее установленной и поддерживаемой в процессе распыления температурой обработки; причем форсунка имеет вход и выход, а первое давление на входе форсунки больше чем второе давление на выходе из форсунки, температура преднагрева ниже, чем температура обработки, (f) охлаждение жидкости.

[11]

В частных вариантах воплощения изобретения жидкость может нагреваться до и / или после подачи давления в первом сосуде и/или когда жидкость находится во втором сосуде.

[12]

В частных вариантах воплощения изобретения жидкость может быть введена в первый сосуд путем создания пониженного давления в первом сосуде или с помощью насоса.

[13]

В частных вариантах воплощения изобретения и/или первый сосуд могут иметь температуру, равную или приблизительно равную температуру помещения.

[14]

В частных вариантах воплощения изобретения перед введением жидкости в первый сосуд жидкость охлаждают или нагревают (доводят) до температуры помещения, в котором осуществляют способ.

[15]

В частных вариантах воплощения изобретения температура помещения может составлять от 17°С до 26°С.

[16]

В частных вариантах воплощения изобретения давление инертного газа, который вводят в первый сосуд, больше первого давления в первом сосуде.

[17]

В частных вариантах воплощения изобретения повышение давления в первом сосуде до первого давления происходит, когда инертный газ поступает в первый сосуд.

[18]

В частных вариантах воплощения изобретения первое давление зависит от типа жидкости и предполагаемого наличия в ней патогенов.

[19]

В частных вариантах воплощения изобретения первое давление для плазмы крови человека с предполагаемым наличием вирусов может быть 13.5 и более бар, первое давление для сырого молока с предполагаемым наличием бактерий может быть 9 и более бар.

[20]

В частных вариантах воплощения изобретения температура преднагрева зависит от типа жидкости и не превышает значений, при достижении которых происходят негативные качественные изменения в жидкости.

[21]

В частных вариантах воплощения изобретения температура преднагрева для плазмы крови человека может быть в диапазоне от 37°С до 48°С, для коровьего молозива - в диапазоне от 40°С до 60°С.

[22]

В частных вариантах воплощения изобретения второе давление может быть равно давлению окружающей среды или ниже его.

[23]

В частных вариантах воплощения изобретения распыление смеси инертный газ- жидкость во второй сосуд осуществляют таким образом, что во втором сосуде обеспечивается равномерный конический полый факел распыления.

[24]

В частных вариантах воплощения изобретения распыление смеси инертный газ-жидкость во второй сосуд в виде капель осуществляется таким образом, что распыленные капли пролетают во втором сосуде вдоль внутренней стенки верхней части второго сосуд без контакта с указанной стенкой.

[25]

В частных вариантах воплощения изобретения средний диаметр капель, распыляемых форсункой, зависит от типа жидкости, например, средний диаметр капель для плазмы крови с предполагаемым наличием вирусов составляет 30-150 мкм, а средний диаметр капель для коровьего молозива с предполагаемым наличием бактерий - 150-300 мкм.

[26]

В частных вариантах воплощения изобретения средний размер капель, распыляемых форсункой, зависит, от величины перепада между первым и вторым давлением.

[27]

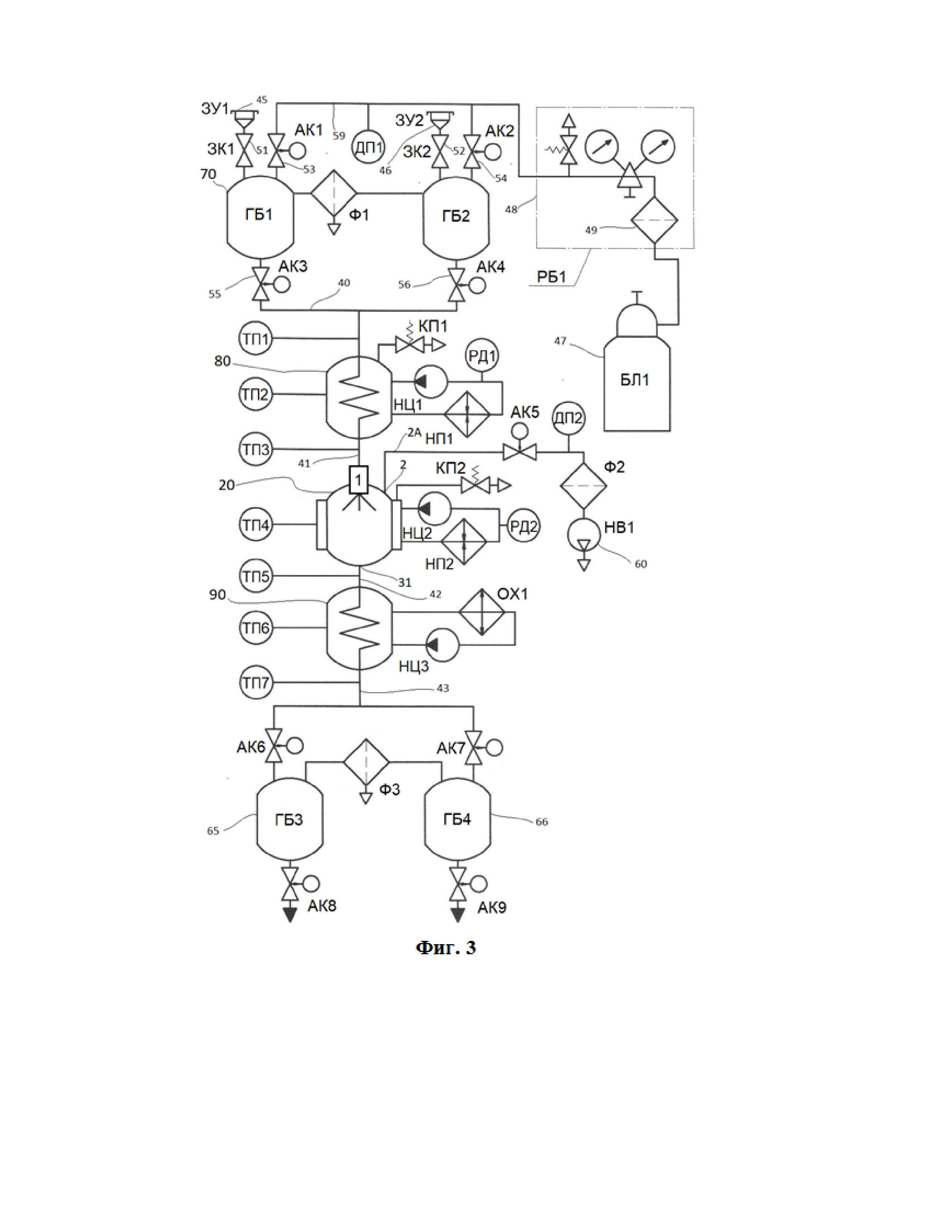
В частных вариантах воплощения изобретения скорость капель после выхода из форсунки может быть около 40 м/сек и менее, или 40 м/сек и более.

[28]

В частных вариантах воплощения изобретения скорость перепада между первым и вторым давлением не превышает 10000 бар /сек.

[29]

В частных вариантах воплощения изобретения температура обработки зависит от типа жидкости и не превышает значений, при достижении которых происходят негативные качественные изменения в жидкости, например, температура обработки для плазмы крови человека может быть в диапазоне от 45°С до 60°С, а температура обработки второго сосуда для коровьего молозива- в диапазоне от 55°С до 80°С.

[30]

В частных вариантах воплощения изобретения скорость нагрева распыленной смеси инертный газ-жидкость зависит от типа жидкости, среднего размера капель, их скорости, длины пути и составляет предпочтительно от 500° С/сек до 7000 ° С/сек, в частности, около 4000°С/сек, или между 3000°С/сек и 5000°С/сек,

[31]

В частных вариантах воплощения изобретения охлаждение жидкости происходит до подходящей температуры, которая не превышает значения, при котором происходят качественные изменения в жидкости и зависит от ее типа, например, охлаждение плазмы крови происходит до 8°С или ниже, а охлаждение апельсинового сока происходит до 25°С или ниже.

[32]

В частных вариантах воплощения изобретения охлаждение жидкости проводят со скоростью около 2°С/сек, или от 1°С/сек до 5°С/сек.

[33]

Использование инертного газа, растворенного в жидкости с применением давления позволяет уничтожить и/или уменьшить количество не только таких микроорганизмов как грибы, бактерии и другие, но и вирусов.

[34]

Сохранение исходных свойств продукта обеспечивается, помимо прочего, за счёт суммарного времени воздействия физических методов на этапах способа по изобретению на жидкость, а, именно: коротким по времени нагревом (доли секунды), пребыванием в нагретом состоянии (1-3 секунды), быстрым охлаждением.

[35]

Кроме того, заявленная технология обработки жидкости не подразумевает использование пара с целью нагревания жидкости в некоторых вариантах осуществления.

[36]

Краткое описание чертежей

[37]

Примерные варианты осуществления настоящего изобретения будут описаны в соответствии с прилагаемыми чертежами, на которых:

[38]

Фиг. 1 иллюстрирует способ обработки жидкости в соответствии с примерным вариантом осуществления изобретения.

[39]

Фиг. 2 иллюстрирует устройство для обработки жидкости в соответствии с примерным вариантом осуществления изобретения.

[40]

Определения и термины

[41]

Для лучшего понимания настоящего изобретения ниже приведены некоторые термины, использованные в настоящем описании изобретения.

[42]

В описании данного изобретения термины «включает» и «включающий» интерпретируются как означающие «включает, помимо всего прочего». Указанные термины не предназначены для того, чтобы их истолковывали как «состоит только из».

[43]

Термин «обработка (очистка)» жидкости имеет следующее значение –снижение, уничтожение и/или инактивация (полная или частичная) патогенов в жидкости.

[44]

Термин «снизить» или «уменьшить» количество патогенов в настоящем документе означает уничтожить и/или инактивировать их частично.

[45]

Используемый здесь термин «инактивация» имеет следующее значение - полная или частичная потеря патогеном (в том числе вирусом) своей активности. В данном случае, речь идет о потере такими патогенами, как вирусы, своей инфекционной способности (способности заражать здоровые клетки и организмы). При инактивации патогены теряют способность продолжать нормальную жизнедеятельность и размножаться. Выражение «снижение количества, полностью или частично, патогенов» применительно к вирусам в данном случае означает снижение количества (титра) вируса, до неопределяемого уровня(«неопределяемая вирусная нагрузка» это состояние носителя вируса, при котором количество вирусных частиц в крови ниже порога, необходимого для обнаружения лабораторным тестом по принятыми в данной области техники методикам анализа; в данной области техникине принято говорить о «нулевом» количестве вируса) или до количества, существенно меньшего, чем исходное в жидкости до обработки.

[46]

Употребляемое в настоящем описании выражение "безопасный в вирусном отношении" применительно к настоящему изобретению относится к любой жидкости, которая подвергается вирус инактивирующей обработке согласно способу по изобретению, чтобы значительно инактивировать вирусы.

[47]

Используемый здесь термин «уничтожение» означает полное прекращение жизнедеятельности такими патогенами, как бактерии, грибы и другие микроорганизмы. Выражение «снижение количества, полностью или частично, патогенов» применительно к бактериям, грибам или другим микроорганизмам, в данном случае означает снижение количества (титра) живых патогенов до количества <10 КОЕ/мл (КОЕ - колониеобразующие единицы). Это показатель количества жизнеспособных микроорганизмов в единице жидкости 1 мл. В уровне техники не принято говорить о «нулевом» количестве патогенов, поэтому используют выражение «менее десяти колониеобразующих микроорганизмов») или до количества, существенного меньшего, чем исходное в жидкости до обработки.

[48]

Под используемым здесь термином «сосуд» понимают герметичную емкость (например, из нержавеющей стали или другого подобного материала), способную выдерживать избыточное давление (например, не менее 1 бар, не менее 10 бар, не менее 50 бар) и пониженное давление (например, не более 0.3 бар) без физического нарушения герметичности.

[49]

Используемый здесь термин «первый сосуд» означает стартовую емкость, по-существу первую из емкостей в устройстве, с которой начинается обработка жидкости.

[50]

Используемый здесь термин «второй сосуд» означает емкость, по-существу вторую из емкостей в устройстве, в которой происходит перепад давления в жидкости.

[51]

Используемый здесь термин «инертный» относится к газу, который существенно не реагирует с жидкостью (не вступает в устойчивые химические связи с веществами жидкости, например, с образованием новых химических соединений), с которой используется газ, при нормальном атмосферном давлении. Таким образом, это не может иметь коммерчески отрицательный эффект на свойства жидкости. Некоторые газы можно считать инертными по отношению к одной жидкости, но не по отношению к другой. Один из неограничивающих примеров инертных газов, который может использоваться в вариантах осуществления этого изобретения, представляет собой азот. Возможно применение таких инертных газов, как гелий, аргон и другие. Инертный газ подается под давлением в жидкость. Например, инертный газ может быть направлен из внешнего устройства подачи (такого, как баллон со сжатым азотом или, например, генератор азота) и доставлен в первый сосуд, содержащий жидкость.

[52]

Используемый здесь термин «температура преднагрева» относится к температуре, до которой может быть нагрета смесь инертный газ – жидкость после ее выхода из первого сосуда. «Температура преднагрева» зависит от типа жидкости и не должна превышать определенных опытным путем значений, при достижении которых происходят негативные качественные изменения в жидкости (например, денатурация белка).

[53]

Используемый здесь термин «температура обработки» относится к температуре, до которой нагрета внутренняя полость второго сосуда и которая поддерживается во время процесса распыления смеси инертный газ-жидкость. «Температура обработки» зависит от типа жидкости и не должна превышать определенных опытным путем значений, при достижении которых происходят негативные качественные изменения в жидкости (например, денатурация белка).

[54]

Сущность созданного технического решения

[55]

Способы и устройства в соответствии с этим изобретением снижают количество, полностью или частично, патогенов, таких, как вирусы, бактерии, грибы и/или другие микроорганизмы, в жидкости и/или инактивируют их. Способы и устройства могут использоваться для обработки жидкостей в любой отрасли промышленности, таких, например, как фармацевтическая, пищевая.

[56]

Кроме того, способы и устройства в соответствии с этим изобретением сохраняют желательные исходные свойств жидкости, например, состав, химические свойства, биологическую активность, органолептические свойства (в том числе сохранение цвета, вкуса или питательной ценности обрабатываемой жидкости) и/или других, в частности таких жидкостей, которые содержат белки плазмы крови.

[57]

Способ обработки жидкости в соответствии с вариантами осуществления настоящего изобретения включает в себя этапы смешивания в первом сосуде жидкости с инертным газом, вводимым в первый сосуд; нагревание полученной смеси инертный газ-жидкость до температуры преднагрева, распыление полученной смеси в виде капель в предварительно нагретом до определенной температуры, соответствующей температуре обработки, втором сосуде через форсунку; создание перепада давления между входом форсунки и выходом из форсунки в момент, когда полученная смесь распыляется в виде капель ( при этом второе давление во втором сосуде на выходе из форсунки меньше, чем первое давление в первом сосуде); охлаждение жидкости после того, как капли были собраны в объеме жидкости и покинули второй сосуд. При этом во втором сосуде температура обработки сохраняется постоянной в процессе распыления смеси инертный газ- жидкость.

[58]

Способ по изобретению может быть осуществлен с помощью устройства, которое может иметь по меньшей мере внешний источник инертного газа, первый сосуд, по меньшей мере один нагревательный теплообменник, второй сосуд с форсункой, охлаждающий теплообменник.

[59]

Внешний источник в некоторых вариантах осуществления настоящего изобретения может быть связан с первым сосудом трубопроводом, который предпочтительно включает в себя газовый редуктор, фильтр очистки газа от примесей, запорные клапаны.

[60]

Остальные элементы устройства также могут быть соединены между собой трубопроводом или любым другим элементом, обеспечивающим перекачивание жидкости и/или смеси жидкости с инертным газом из первого положения во второе положение.

[61]

Первый сосуд и второй сосуд имеют внутреннюю полость. В соответствии с настоящим изобретением первый сосуд и второй сосуд могут включать в себя любую подходящую конфигурацию внутренней полости. Например, второй сосуд в верней части и нижней части имеет конусовидную форму.

[62]

Второй сосуд имеет одну форсунку, которая взаимодействуют с внутренней полостью второго сосуда для распыления капель жидкости во внутреннюю полость.

[63]

Форсунка характеризуется наличием входа и выхода, при этом вход форсунки расположен с внешней стороны второго сосуда, а выход форсунки находится внутри полости второго сосуда. Форсунка может быть любой подходящей конструкции, обеспечивающей равномерный конический полый факел распыления. Угол конуса распыления факела форсунки определяет внутренний угол верхнего конуса второго сосуда таким образом, чтобы внутренний угол верхнего конуса второго сосуда был, по меньшей мере, на 5° больше. Такая конструкция обеспечивает пролет распыленных капель вдоль внутренней стенки верхнего конуса второго сосуда без контакта.

[64]

Нагревательный теплообменник для нагрева жидкости до того, как она поступает в форсунку второго сосуда может быть любой подходящей конструкции, например, спирально-трубчатой.

[65]

Кроме того, устройство может дополнительно включать теплообменник, который может быть расположен внутри и/или снаружи внутренней полости первого сосуда и/или второго сосуда для нагрева объема жидкости, собранной во внутренней полости сосуда. Кроме того, устройство может включать нагреватель для нагревания внутренней полости второго сосуда или другие компоненты для введения одной или более субстанций для нагревания капель, выходящих из форсунки. Теплообменник и/или нагреватель имеет подходящую ширину, длину и температуру для нагрева любого желаемого количества объема жидкости.

[66]

Кроме того, устройство может включать насос для повышения давления на входе в форсунку, а также насосы для перекачивания жидкости из второго сосуда в охладитель и из охладителя в конечный сосуд, и отдельный насос для регулирования давления во внутренней полости второго сосуда и/или первого сосуда.

[67]

Более подробное описание этапов способа обработки жидкости в соответствии с вариантами осуществления настоящего изобретения представлено ниже.

[68]

Жидкость вводят в первый сосуд путем, обеспечивающим стерильность, то есть, исключающим дополнительную контаминацию жидкости в процессе загрузки жидкости. Для этого первый сосуд может быть соединен с емкостью, в которой находится предназначенная для обработки жидкость, например, контейнером для плазмы или, например, накопительным баком с коровьим молозивом, или любой другой подходящей емкостью с жидкостью, которую требуется обработать.

[69]

В одном из вариантов осуществления способа согласно настоящему изобретению емкость, в которой находится предназначенная для обработки жидкость, может быть соединена с первым сосудом с помощью использования заправочного устройства, с помощью которого возможен автоматический контроль процесса введения жидкости в первый сосуд.

[70]

В одном из вариантов осуществления способа согласно настоящему изобретению жидкость направляют в первый сосуд под давлением, с которым она перекачивается по производственной линии, например, на производственной линии на молочном производстве, с использованием насоса подачи.

[71]

В одном из вариантов осуществления согласно настоящему изобретению перед введением жидкости в первый сосуд создается пониженное давление путем откачивания воздуха с использованием вакуумного насоса. Этот вариант является наиболее предпочтительным вариантом осуществления способа, когда объем исходной жидкости, предназначенной для обработки, не сравним с производственными масштабами. Например, когда объем жидкости равен 250-300 мл (объем гемакона для плазмы крови).

[72]

В предпочтительном варианте осуществления изобретения температура первого сосуда сравнима с температурой помещения и может варьироваться в диапазоне 17°С-26°С. Однако, возможны другие варианты осуществления изобретения, при которых температура первого сосуда, в который вводят предназначенную для обработки жидкость, может отличаться от комнатной температуры.

[73]

В одном из вариантов осуществления способа согласно настоящему изобретению жидкость, предназначенная для обработки перед введением в первый сосуд находится при температуре, равной или приблизительно равной температуре помещения.

[74]

В одном из вариантов осуществления перед введением в первый сосуд предварительно охлаждают или нагревают до температуры помещения. Необходимость данного этапа обусловлена типом жидкости и известной технологией ее предподготовки для дальнейшей обработки.

[75]

Далее, после введения жидкости в первый сосуд, в первый сосуд подают инертный газ, в частности азот, из внешнего источника, например, баллона со сжатым азотом или из генератора азота.

[76]

При этом в первом сосуде создается первое давление, превышающее нормальное атмосферное давление (которое приблизительно равно 1 бару), в некоторых предпочтительных вариантах осуществления, на, приблизительно, 9 бар или более, или 13,5 бар или более. При этом часть газа растворяется в жидкости.

[77]

Концентрация инертного газа в жидкости увеличивается приблизительно в один раз при повышении давления на один бар (в соответствии с законом Генри). Например, после повышения давления в первом сосуде до 10 бар, концентрация инертного газа увеличится в около 10 раз.

[78]

В некоторых вариантах осуществления способа согласно настоящему изобретению первое давление в первом сосуде создается с использованием насоса для регулирования давления в первом сосуде.

[79]

В некоторых вариантах осуществления способа первое давление совпадает с давлением подаваемого в первый сосуд инертного газа.

[80]

Желаемое значение первого давления – величина давления в барах смеси жидкость-инертный газ на входе в форсунку второго сосуда, определенная опытным путем для разных типов жидкости и разных типов патогенов, обеспечивающая необходимую и достаточную эффективность уничтожения/инактивации патогенов.

[81]

Величина желаемого значения первого давления - слагаемое из величины давления инертного газа, подаваемого в первый сосуд, и величины давления, создаваемого насосом высокого давления, который может использоваться в других вариантах реализации устройства между первым сосудом и входом в форсунку второго сосуда. Величина давления жидкости в первом сосуде до введения в него инертного газа не учитывается, поскольку итоговая концентрация инертного газа в смеси жидкость –инертный газ будет одинакова и в случае, когда давление жидкости в первом сосуде до введения в него инертного газа было, например, равно 1 бару, и в случае, когда оно было равно, например, 4.5 бар. Однако, давление жидкости в первом сосуде до введения в него инертного газа не должно быть больше давления инертного газа, подаваемого в первый сосуд.

[82]

Например, величина желаемого значения первого давления для обработки коровьего молозива составляет 13.5 бар и она складывается из величины давления инертного газа (13.5 бар), подаваемого в первый сосуд, и не включает в себя величину давления жидкости в первом сосуде (2.5 бар) в случае подачи молозива с давлением, с которым оно перекачивается по производственной линии.

[83]

В другом случае, например, величина желаемого значения первого давления для обработки коровьего молозива также 13.5 бар, но складывается она из величины давления инертного газа (9 бар), подаваемого в первый сосуд, и величины давления, создаваемого насосом высокого давления (4.5 бар), который может использоваться после теплообменника до входа в форсунку второго сосуда в другом варианте реализации.

[84]

Используемые здесь термины «перепад давления» и «падение давления» означают снижение давления жидкости с первого давления до второго давления. Значение перепада давления указывается в барах и количественно равно разнице первого давления и второго давления. Например, первое давление 13.5 бар, а второе давление 1 бар, перепад давления в этом случае 12.5 бар.

[85]

Авторами неожиданно было обнаружено, что использование инертного газа в совокупности с другими физическими методами воздействия, в частности использование перепада давления, является эффективным для уничтожения/инактивации патогенов. Результаты микробиологических исследований показали, что при использовании одной и той же температуры обработки жидкости с её нагревом в капельной форме до 72°С при перепаде давления на 6 бар, после обработки в жидкости (например, коровьего молозива) наблюдается снижение КМАФАнМ (общего бактериального обсеменения) с, примерно, 2.5*10E5 КОЕ/мл, в среднем, в исходном продукте, до, примерно 2.5*10Е3 КОЕ/мл в обработанном продукте, т.е. примерно, в 100 раз. При перепаде давления 7 бар, после обработки в жидкости (например, коровьего молозива) наблюдается снижение КМАФАнМ с, примерно, 2.5*10E5 КОЕ/мл в исходном продукте, до, примерно 2.5*10Е2 КОЕ/мл в обработанном продукте, т.е. примерно, в 1000 раз. При перепаде давления 8 бар, 9 бар и 10 бар, после обработки в жидкости (например, коровьего молозива) наблюдается снижение КМАФАнМ с, примерно, 2.5*10E5 КОЕ/мл в исходном продукте, до, в среднем, <10 КОЕ/мл в обработанном продукте, т.е. происходит полное уничтожение микроорганизмов (речь идет именно о микроорганизмах, входящих в число КМАФАнМ (количество мезофильных аэробных и факультативно анаэробных микроорганизмов).

[86]

После выхода из первого сосуда смесь жидкость-инертный газ заполняет внутренний объем трубопровода и теплообменника, частично выдавливаемая из первого сосуда первым давлением.

[87]

В некоторых вариантах осуществления способа смесь жидкость-инертный газ может быть нагрета в теплообменнике до температуры преднагрева, которая ниже, чем температура, до которой жидкость нагревается во втором сосуде. Значение температуры преднагрева зависит от типа жидкости и не должно превышать определенных опытным путем значений, при превышении которых происходят негативные качественные изменения в жидкости (например, денатурация белка). Например, для плазмы крови человека температура преднагрева предпочтительно может быть в диапазоне от 37°С до 48°С. Альтернативно, для сырого молока температура преднагрева предпочтительно может быть в диапазоне от 40°С до 72°С, а для коровьего молозива – в диапазоне от 40°С до 60°С.

[88]

В некоторых вариантах осуществления способа согласно настоящему изобретению в случае, предварительное нагревание смеси жидкость-инертный газ не требуется. Например, при обработке сырого молока имеющийся теплообменник производственной линии, не входящий в состав устройства для реализации способа, нагревает молоко перед введением его в первый сосуд до такой температуры, что дополнительного нагревания не требует.

[89]

Необходимость дополнительного нагрева смеси инертный газ-жидкость вызвана тем, что требуется обеспечить минимальную разницу температур на входе форсунке и на выходе из форсунки.

[90]

Далее смесь жидкость-инертный газ после прохода теплообменника направляют во второй сосуд, и смесь жидкость –инертный газ поступает во вход форсунки, расположенный с внешней стороны второго сосуда, с первым давлением, и указанная смесь распыляется в виде капель во внутреннюю полость второго сосуда. Форсунка подобрана таким образом, чтобы обеспечить равномерный конический полый факел распыления. Причем в некоторых вариантах осуществления способа согласно изобретению форсунка и второй сосуд сконструированы таким образом, чтобы обеспечить пролет распыленных капель вдоль внутренней стенки верхнего конуса второго сосуда без контакта.

[91]

Во втором сосуде создается второе давление, которое предпочтительно равно наружному атмосферному давлению. Второй сосуд может быть снабжен предохранительным клапаном, для выравнивания давления (предпочтительно автоматически) с наружным атмосферным давлением, которое составляет около 1 бар.

[92]

Альтернативно, в зависимости от типа жидкости, возможно использование пониженного давления во втором сосуде, тогда предохранительный клапан работает в режиме поддержания такого давления. Например, во время обработки обезжиренного молока во втором сосуде происходит увеличенное, по сравнению с молоком нормальной жирности, образование пены. Для уменьшения количества пены предпочтительно использовать пониженное второе давление во втором сосуде, например, не более 0.5 бар.

[93]

Процесс распыления смеси жидкость – инертный газ включает распыление смеси жидкость –инертный газ в виде капель во время перепада давления между входом форсунки и выходом из форсунки. При этом любой подходящий размер и форма капель могут быть сформированы в процессе распыления. Капли, выходящие из форсунки не обязательно должны иметь одинаковую форму или размер.

[94]

Средний диаметр капель, распыляемых форсункой во втором сосуде, зависит от типа жидкости, и предпочтительно, равен 30-150 мкм для жидкостей, например, плазма крови, с предполагаемым наличием вирусов, или 150-300 мкм для жидкостей, например, молоко, с бактериями. Средний размер капель зависит, в том числе, от величины перепада между первым и вторым давлением. Чем больше величина перепада давления, тем меньше средний размер капель.

[95]

Скорость капли после отрыва от пленки жидкости, образовавшейся на выходе из форсунки, зависит от типа жидкости, конструкции форсунки, величины перепада давления. В некоторых вариантах осуществления способа, например, скорость капли может быть около 40 м/сек и менее, или 40 м/сек и более.

[96]

Скорость перепада между первым и вторым давлением зависит от конструкции форсунки и типа распыляемой жидкости, и предпочтительно не превышает 10 000 бар /сек.

[97]

В предпочтительном варианте осуществления способа внутренняя полость второго сосуда предварительно нагрета с помощью нагревательной рубашки до температуры обработки. Эта температура поддерживается в течение времени распыления смести жидкость-инертный газ, поэтому распыляемая в виде капель смесь жидкость –инертный газ нагревается во внутренней полости второго сосуда. Нагрев происходит моментально благодаря минимальной разнице температуры преднагрева и температуры обработки.

[98]

В некоторых вариантах осуществления, когда предварительный нагрев смести жидкость–инертный газ не требуется, должна быть минимальной разница между температурой указанной смеси и заранее установленной температурой обработки. Температуры преднагрева, обработки, смеси жидкость-газ, находящейся в первом сосуде, выбраны исходя из условия их минимальной разницы, а также обеспечения сохранения свойств жидкости.

[99]

В данном описании нагрев жидкости означает, что вся жидкость нагревается до по крайней мере заданной температуры с целью нагрева патогенов и растворенного инертного газа в жидкости до этой температуры, при этом некоторая часть или вся жидкость может быть нагрета до температуры выше заданной температуры.

[100]

Значение температуры обработки зависит от типа жидкости и не должно превышать определенных опытным путем значений, при превышении которых происходят негативные качественные изменения в жидкости (например, денатурация белка). Например, для плазмы крови человека температура обработки предпочтительно может быть в диапазоне от 45°С до 60°С. Альтернативно, для молозива температура обработки предпочтительно может быть в диапазоне от 55°С до 80°С. Распыленные форсункой капли нагреваются во внутренней полости второго сосуда до температуры обработки за короткое время (доли секунды). Скорость нагрева зависит от типа жидкости, среднего размера капель, их скорости, длины пути и составляет предпочтительно около 4000°С/сек, или между 3000°С/сек и 5000°С/сек, но может иметь любое достаточное значение для эффективного уменьшения количества патогенов, такое как примерно от 500° С/сек до 7000 ° С/сек.

[101]

Распыленные форсункой капли пролетают вдоль внутренней стенки верхнего конуса второго сосуда не касаясь ее. В этот момент, растворенный инертный газ покидает внутренний объем капли из-за падения давления и увеличения температуры. Молекулы инертного газа, которые выходят из жидкости, начинают объединяться в кластеры, образуя многочисленные пузырьки. Их объем увеличивается в сотни раз за доли секунды. В локальных зонах капли жидкости могут происходить схлопывания и микровзрывы кластеров из молекул газа. Предполагается, что многочисленные локальные изменения давления на микроуровне могут привести к механическому разрушению мембран бактериальных клеток, вирусных оболочек и повреждению их рецепторных функций. Процесс кратковременный, и, предположительно, патогены не успевают адаптироваться к столь быстрым изменениям в окружающей среде.

[102]

Капли жидкости, уже без значительной части инертного газа, концентрация которого в жидкости снизилась до стандартного значения при втором давлении (равно нормальному атмосферному давлению), предпочтительно попадают на поверхность нижнего конуса второго сосуда, где капли собираются и вновь образуют поток жидкости, который стекает к выходу из второго сосуда.

[103]

Жидкость покидает второй сосуд через выход и заполняет внутренний объем трубопровода и теплообменника под действием силы тяжести. Конструкция устройства для реализации способа предусматривает такое взаимное расположение сосудов, трубопроводов, клапанов и других компонентов, которое обеспечивает последовательное стекание потока жидкости к выходу устройства в отсутствии повышенного давления. Альтернативно, в других вариантах реализации возможно использование насосов перекачивания, которые обеспечивают перекачивание жидкости внутри устройства.

[104]

Поскольку к этому этапу уничтожение/инактивация патогенов уже завершено(-а), необходимо как можно скорее охладить жидкость. Известно, что чем дольше жидкость находится в нагретом состоянии, тем меньше она сохраняет своих желательных исходных свойств, например, состав и биологическую активность компонентов жидкости, цвет, вкус или питательную ценность.

[105]

Жидкость предпочтительно охлаждают до подходящей температуры, которая заведомо не превышает значения, при котором происходят качественные изменения в жидкости и зависит от ее типа. Например, плазма крови предпочтительно должна быть охлаждена до 8°С или ниже. Альтернативно, апельсиновый сок может быть охлажден до 25°.

[106]

Охлаждение предпочтительно проводят со скоростью около 2°С/сек, или от 1°С/сек до 5°С/сек.

[107]

Затем охлажденную жидкость собирают в конечном сосуде, из которого она может стерильно отбираться.

[108]

Подробное описание изобретения

[109]

Описание примерных вариантов осуществления настоящего изобретения, приведенное ниже, приводится исключительно в качестве примера и предназначено для иллюстративных целей, и не предназначено для ограничения объема раскрываемого изобретения.

[110]

Фиг. 1 иллюстрирует общие этапы процесса для примерного способа 100 и Фиг. 2 иллюстрирует примерное устройство 10, которое может быть использовано для реализации способа.

[111]

На Фиг.2 показана основная иллюстрация примерного устройства для осуществления описанного здесь способа. Устройство 10 включает в себя первый сосуд 70, нагревательный теплообменник 80, второй сосуд 20 и охлаждающий теплообменник 90.

[112]

Жидкость Ж загружается в первую емкость 70, и поданный в нее же инертный газ растворяется в жидкости Ж.

[113]

Жидкость Ж, загружаемая в первый сосуд 70, может иметь температуру, которая предпочтительно может быть уравнена с температурой помещения, в котором размещено устройство для реализации способа. Альтернативно, в зависимости от типа жидкости, ее температура может быть не уравнена с температурой помещения, в котором размещено устройство для реализации способа, а сохранена исходной перед введением в первый сосуд.

[114]

На этапе 110 жидкость Ж вводится в первый сосуд 70 путем, исключающим дополнительную контаминацию жидкости в процессе загрузки. Перед введением жидкости в первом сосуде предпочтительно создается пониженное давление путем откачивания воздуха с использованием вакуумного насоса60. Затем первый сосуд 70 соединяют с емкостью, в которой находится предназначенная для обработки жидкость, например, контейнером для плазмы или, например, накопительным баком с коровьим молозивом. Для соединения предпочтительно используется заправочное устройство 45 (Фиг.3), с помощью которого возможен автоматический контроль процесса введения жидкости в первый сосуд 70

[115]

На этапе 111 инертный газ, предпочтительно азот, подается в первый сосуд 70 из внешнего источника, например, баллона со сжатым азотом 47. Внешний источник связан с первым сосудом 70 трубопроводом 59, который предпочтительно включает в себя газовый редуктор 48, фильтр очистки газа от примесей 49, запорные клапаны 53, 54.

[116]

На этапе 112 в первом сосуде 70 создается первое давление, превышающее нормальное атмосферное давление (которое приблизительно равно 1 бару), в некоторых предпочтительных вариантах осуществления, на, приблизительно, 8 бар или более, или 12,5 бар или более. При этом часть газа растворяется в жидкости.

[117]

Давление внешнего источника газа 47 всегда больше первого давления, поэтому повышение давления в первом сосуде до желаемого значения первого давления происходит путем уравнивания давлений, предпочтительно автоматически. Например, на газовом редукторе 48 устанавливается желаемое значение первого давления, открываются запорные клапаны 53 и 54, а, когда давление в первом сосуде 70 достигнет установленного желаемого значения, запорные клапаны 53 и 54 закроются. В процессе работы, при необходимости, уравнивание давлений происходит периодически, предпочтительно автоматически.

[118]

На этапе 113, после выхода из первого сосуда 70 смесь жидкость-инертный газ заполняет внутренний объем трубопровода 40 и теплообменника 80, частично выдавливаемая из первого сосуда 70 первым давлением. В теплообменнике 80 смесь жидкость-инертный газ нагревается до температуры преднагрева, которая ниже, чем температура, до которой жидкость нагревается во втором сосуде 20. Альтернативно, в зависимости от типа жидкости, смесь жидкость-инертный газ может быть не нагрета на этом этапе.

[119]

На этапе 114 смесь жидкость-инертный газ после прохода теплообменника 80 поступает через трубопровод 41 во вход 11 форсунки 1 с первым давлением (Фиг.2). Вход форсунки 11 расположен с внешней стороны второго сосуда 20, а выход форсунки 12 находится внутри полости 30 второго сосуда. Форсунка 1 может быть любой подходящей конструкции, обеспечивающей равномерный конический полый факел распыления. Угол конуса распыления факела форсунки определяет внутренний угол верхнего конуса 30А второго сосуда 20 таким образом, чтобы внутренний угол верхнего конуса 30А второго сосуда 20 был, по меньшей мере, на 5° больше. Такая конструкция обеспечивает пролет распыленных капель вдоль внутренней стенки 21А верхнего конуса 30А второго сосуда 20 без контакта.

[120]

В предпочтительном варианте осуществления способа согласно изобретению способ реализуется с помощью устройства, показанном на Фиг.2.Форсунка 1 распыляет жидкость Ж в капли, падающие на внутреннюю поверхность 21 второго сосуда 20, в которую распыляется жидкость Ж. Капли предпочтительно нагреваются в полости 30, например, с помощью внешнего нагревательного источника (показанного в виде нагревательных рубашек 3) с циркулирующей горячей водой, или любого другого подходящего способа нагрева снаружи или внутри второго сосуда 20.

[121]

Второй сосуд 20 может быть снабжен предохранительным клапаном 2 для выравнивания давления (предпочтительно автоматически) с наружным атмосферным давлением, которое составляет около 1 бар. В случае использования пониженного давления во втором сосуде 20, клапан 2 работает в режиме поддержания такого давления. Предпочтительно, от клапана 2 установлен трубопровод 2А, который ведет к фильтру Ф2 для очистки воздушно-газовой смеси, которая поступает из полости 30 через клапан 2. Фильтр Ф2 ограничивает возможное перемещение патогенов как из второго сосуда 20 во внешнюю среду, так и из внешней среды во второй сосуд 20.

[122]

Жидкость Ж предпочтительно нагревают с температуры преднагрева около 37°С-72°С после выхода из теплообменника 80, до приблизительно 45°С-80°С внутри полости 30 второго сосуда 20. Скорость нагрева зависит от типа жидкости, среднего размера капель, их скорости, длины пути и составляет предпочтительно около 4000°С/сек, или между 3000°С/сек и 5000°С/сек, но может иметь любое достаточное значение для эффективного уменьшения количества патогенов, такое как примерно от 500° С/сек до 7000 ° С/сек.

[123]

Распыленные форсункой 1 капли пролетают вдоль внутренней стенки 21А верхнего конуса второго сосуда 20 не касаясь ее. В этот момент, растворенный инертный газ покидает внутренний объем капли из-за падения давления и увеличения температуры. Капли предпочтительно падают на поверхность 21B нижнего конуса 30B, где капли собираются и вновь образуют поток жидкости Ж, который течет к выходу 31, где жидкость выходит из второго сосуда 20 через выход 32.

[124]

На этапе 115 жидкость Ж покидает второй сосуд 20 через выход 32 и заполняет внутренний объем трубопровода 43 и теплообменника 90самотёком. Альтернативно, в другом варианте реализации жидкость может перекачиваться с использование насоса подачи. Жидкость предпочтительно охлаждают до подходящей температуры, которая заведомо не превышает значения, при котором происходят качественные изменения в жидкости и зависит от ее типа.

[125]

Затем охлажденную жидкость собирают в конечном сосуде 65, из которого она может стерильно отбираться.

[126]

Способы и устройства в соответствии с этим раскрытием продемонстрировали полное или частичное уничтожение/инактивацию патогенов в жидкости, включая некоторые типы вирусов (ВИЧ, ВГС, ВПГ и другие). Ниже приведен пример использования аспектов изобретения для плазмы крови человека.

[127]

Пример 1. Исследование эффективности способа по изобретению для уменьшения количества патогенов и/или их инактивации в плазме крови.

[128]

Были проведены исследования эффективности способа по изобретению, включающие проведение способа в разных вариантах его осуществления при различных режимах обработки жидкостей по изобретению с использованием устройства для реализации способа, были проведены несколько серий экспериментов. Для подтверждения эффективности предлагаемого способа авторы приводят сводную таблицу результатов одной из серий экспериментов, в которой было несколько десятков тестов с некоторыми типами вирусов в плазме крови человека (Табл.1). Пять режимов обработки представлены строками Тест А-Е. Все режимы с одинаковыми параметрами, за исключением температуры на выходе из второго сосуда 20 (Табл.1) и связанной с ней температурой преднагрева (не приведена в таблице).

[129]

Таблица 1. Результаты исследование эффективности способа по изобретению для уменьшения количества патогенов и/или их инактивацию в плазме крови.

[130]

Температурав°С плазмы крови, выходящей из второго сосуда 20Коэффициент редукции(RF), log10TCID50
Herpes Simplex virusPoliovirusAdenovirusHuman Hepatitis C virus Human Immunodeficiency virus
Teст A
Teст B
TeстC
Teст D
Teст E
60
58
56
54
52
>4.7
>4.7
3.2
-
1.8
>6.4
>6.4
5.0
3.0
1.5
>4.18
>4.18
>4.18
-
1.98
>4.3
>4.3
2.56
-
1.3
3.7
2.66
2.58
-
1.58

[131]

В таблице 1 (и в данном документе в целом) использованы следующие термины:

[132]

- TCID50 - медианная инфекционная доза культуры тканей; это количество патогенного агента, которое будет приводить к патологическим изменениям в 50% культур инокулированных клеток.);

[133]

- log10TCID50 – натуральный логарифм от TCID50;

[134]

- Коэффициент редукции(RF) – коэффициент снижения количества (титра) вируса; принятый в данной области техники стандарт для количественной оценки степени инактивации патогенов.

[135]

Из-за большого количества проведенных тестов, в которых до обработки всегда было разное количество патогенов, используется усредненное число для каждого типа вируса и режима обработки.

[136]

В этом примере плазму крови человека загружали в первый сосуд 70 (Фиг.2), а затем подавали в него избыточное давления на 12,5 бар, больше нормального атмосферного давления (около 1 бар) или, в абсолютном значении, около 13,5 бар. Сжатый азот из внешнего источника (баллон со сжатым азотом 47) использовали для добавления 0,020-0,026 грамм азота на 0,13 литра плазмы крови человека, находящейся внутри первого сосуда 70. Затем плазма крови с инертным газом подавалась в теплообменник 80, где её нагревали до 40°С – 48°C, в зависимости от температуры плазмы крови, которую она имела на выходе из второго сосуда 20.

[137]

После этого нагретая плазма крови попадала во вход 11 форсунки 1 и подвергалась быстрому перепаду давления, с 13,5 бар на входе 11 форсунки 1, до примерно 1 бар при выходе из выхода 12, и была распылена в полость 30. Когда капли жидкости плазмы крови попадали в полость 30 второго сосуда 20, они нагревались примерно на 10°С-12°С со скоростью около 4000 ° С / с до температуры около 52°С-60°С, как указано в Таблице 1 для Тестов А-Е.

[138]

Обработанная плазма крови в конечном итоге вытекала из полости 30 через выход 32. Затем собранную плазму крови охлаждали со скоростью около 2°С / сек до тех пор, пока температура плазмы крови не стала около 8 ° С.

[139]

В соответствии с Примером 1, после обработки плазмы крови общая концентрация белка снижалась примерно от 4,5% (т.е. 95,5% белка сохранялось) в режиме обработки плазмы крови, выходящей из второго сосуда при температуре около 54°С, до около 11,9% (т. е. 88,1% белка оставалось) при температуре 60 ° С.

[140]

Анализ результатов Тестов А-Е показал, что при различных исследуемых вариантах осуществления способа по изобретению эффективно снижалось количество патогенов, в том числе вирусов, в плазме крови человека, в частности при температуре 58°С-60°С (на выходе из второго сосуда 20) с перепадом давления 12,5 бар.

[141]

При осуществлении способа по изобретению происходит эффективная инактивация вирусов, при этом сохраняется в значительной степени концентрация белков, что указывает на сохранение исходных свойства обрабатываемой жидкости.

[142]

Полученные значения коэффициента редукции для разных вариантов осуществления способа по изобретению свидетельствует о том, что в результате осуществления способа при разных вариантах наряду с сохранением исходных свойств жидкости эффективно и достоверно снижается количество патогенов в ней, в том числе вирусов, причем такое количественное снижение говорит о том, что описанный способ может быть рекомендован к использованию для вирусной инактивации плазмы крови человека, стабильных белков плазмы, препаратов крови (альбумин, имунноглобулин) и других жидкостей.

[143]

Несмотря на то, что изобретение описано со ссылкой на раскрываемые варианты воплощения, для специалистов в данной области должно быть очевидно, что конкретные подробно описанные эксперименты приведены лишь в целях иллюстрирования настоящего изобретения и их не следует рассматривать как каким-либо образом ограничивающие объем изобретения. Должно быть понятно, что возможно осуществление различных модификаций без отступления от сути настоящего изобретения.

Как компенсировать расходы
на инновационную разработку
Похожие патенты