патент
№ RU 2692287
МПК B64D1/04

Адаптивный способ и устройство принудительного сброса - катапультирования груза

Авторы:
Правидло Михаил Натанович Кутейникова Екатерина Николаевна Беляев Александр Николаевич
Все (9)
Номер заявки
2017137436
Дата подачи заявки
26.10.2017
Опубликовано
24.06.2019
Страна
RU
Как управлять
интеллектуальной собственностью
Чертежи 
1
Реферат

Изобретения относятся к системам авиационного вооружения с принудительным катапультным отделением. Способ принудительного сброса - катапультирования груза заключается в том, что измеряют линейные ускорения на корпусе, переднем и заднем штоках гидротолкателей (7.1, 7.2), рассчитывают заданные значения кинематических параметров движения центра масс груза и вокруг центра массы в зависимости от режима полета, рассчитывают по измеренным перегрузкам текущие значения кинематических параметров движения груза. Управляющие сигналы гидрораспределителей (5.1, 5.2) переднего и заднего гидротолкателей формируют в два этапа. На первом этапе управляющие сигналы формируют по разности заданных и текущих значений линейных и угловых ускорений, то есть управление катапультированием адаптивно к внешним факторам. На втором этапе в оставшееся время до отделения груза управляющие сигналы формируют по разности заданных и текущих значений линейной и угловой скоростей, то есть управление катапультированием адаптивно к внутренним факторам. Изобретение повышает качество сброса груза, исключает возможность возникновения аварийной ситуации. 2 н.п. ф-лы, 1 ил.

Формула изобретения

1. Способ принудительного сброса - катапультирования груза, заключающийся в том, что измеряют линейные ускорения на корпусе, переднем и заднем штоках гидротолкателей; рассчитывают заданные значения кинематических параметров движения центра масс груза и вокруг центра масс в зависимости от режима полета; рассчитывают по измеренным перегрузкам текущие значения кинематических параметров движения груза; формируют управляющие сигналы на гидрораспределители переднего и заднего гидротолкателей с определенными весовыми коэффициентами, отличающийся тем, что управляющие сигналы гидрораспределителей переднего и заднего гидротолкателей формируют в два этапа: на первом этапе управляющие сигналы формируют по разности заданных и текущих значений линейных и угловых ускорений до момента выполнения условий V=Vзад и ω=ωзад, где V, Vзад и ω, ωзад - текущие и заданные значения линейных и угловых скоростей, т.е. управление катапультированием адаптивно к внешним факторам; на втором этапе в оставшееся до отделения груза время управляющие сигналы формируют по разности заданных и текущих значений линейной и угловой скоростей, т.е. управление катапультированием адаптивно к внутренним факторам.

2. Устройство принудительного сброса - катапультирования содержит корпус, в котором размещены пиропривод, выполненный на основе двухполостного цилиндра, одна полость которого является полостью сгорания, а вторая - полостью сжатия рабочей жидкости, последняя через гидрораспределители, управляемые от вычислительного блока, связана с гидроцилиндрами переднего и заднего гидротолкателей, на штоках гидротолкателей и корпусе размещены датчики линейных ускорений, выходы которых соединены с вычислительным блоком, отличающееся тем, что гидроцилиндры переднего и заднего гидротолкателей выполнены двухполостными, а гидрораспределители с двумя выходами, при этом каждая полость соединена с одним из выходов гидрораспределительного устройства, выполненного с регулированием подачи рабочей жидкости как по величине, так и по направлению.

Описание

[1]

Предложенные изобретения относятся к авиационной технике, а именно к системам авиационного вооружения с принудительным катапульным отделением от носителя авиационных грузов, таких как бомбы, контейнеры и ракеты.

[2]

Применение принудительно-катапультного отделения авиационных грузов продиктовано необходимостью обеспечения безопасности отделения без взаимного повреждения как носителя, так и груза, а также воздействием больших аэродинамических сил.

[3]

Известны способы сброса грузов (см. патенты RU 2402460 от 2006 г. и US 7648104 от 2010 г.), в которых сброс осуществляется путем подачи сжатого газа или жидкости в полости цилиндров переднего и заднего толкателей по заранее установленному закону изменения давления.

[4]

Достоинством указанных способов является простота схемы управления, которая заключается только в задействовании пневмосети или последовательности задействования газовой и гидравлической сетей.

[5]

Недостатком указанных способов является их неадаптивность к внешним и внутренним факторам, из-за отсутствия в контурах управления обратных связей по возмущающим в процессе полета факторам.

[6]

Наиболее близким способом, принятым за прототип является способ сброса груза, реализованный в устройстве «балочного держателя» (патент RU 2521446 от 2012 г.), в котором задействованы контуры обратных связей по внешним возмущающим факторам.

[7]

В указанном способе измеряют линейные ускорения (перегрузки) на корпусе балочного держателя, в переднем и заднем толкателях; рассчитываются требуемые значения кинематических параметров движения центра масс груза и движения вокруг центра масс; по измеренным перегрузкам рассчитывают текущие значения кинематических параметров движения груза; по разности линейных скоростей требуемых (заданных) и текущих значений формируют управляющие сигналы на гидроприводы переднего и заднего толкателей с определенными весовыми коэффициентами.

[8]

Достоинством этого способа является наличие контуров обратной связи, обеспечивающих адаптивный способ сброса к воздействию изменяющихся внешних факторов. Этот способ позволяет автономно без получения предварительных данных о действующих на груз аэродинамических нагрузках обеспечить безопасное отделение груза на всех боевых режимах полета носителя.

[9]

Недостатком указанного способа является отсутствие адаптивности к внутренним воздействующим факторам. Так угловая скорость движения груза относительно центра массы задается постоянной на всех режимах полета, а линейная скорость движения центра массы не имеет ограничения по максимально допустимой величине, что может привести к неустойчивости системы стабилизации груза.

[10]

Устройство по реализации принудительного способа сброса, взятого за прототип (Патент RU 2521446 за 2012 г.), содержит корпус с размещенным на нем пироприводом, выполненным на основе двухполостного цилиндра, одна полость которого является полостью сгорания, а вторая - полостью сжатия рабочей жидкости, последняя через гидрораспределитель связана с гидроцилиндрами переднего и заднего гидротолкателей, на гидротолкателях и корпусе размещены датчики линейных перегрузок, выходные обмотки которых соединены с вычислительным блоком.

[11]

Достоинством этого устройства является то, что в качестве исполнительных механизмов переднего и заднего толкателей использованы гидросистемы, содержащие гидроцилиндры с электрогидроклапанами. Использование гидросистемы с несжимаемой рабочей жидкостью позволяет повысить быстродействие сброса по сравнению с пневмосистемой.

[12]

Недостатком указанного устройства является то, что в гидросистеме использованы однополостные гидроцилиндры с гидроклапанами, изменяющими подачу жидкости под давлением в этой полости. Такой элементный состав гидросистемы не позволяет по необходимости эффективно тормозить гидротолкатели.

[13]

Задачей заявляемого изобретения является повышение качества принудительного сброса груза.

[14]

Техническим результатом является повышение качества принудительного сброса груза, исключение возможности возникновения аварийных ситуаций и неустойчивости системы стабилизации груза путем создания ее адаптивности как к внешним, так и к внутренним факторам; повышение эффективности управления гидротолкателями, заключающееся в возможности как разгонять, так и тормозить гидротолкатели при их кратковременном движении за счет использования гидрораспределителей с двумя выходами и двухполостных цилиндров гидротолкателей.

[15]

Заявленный технический результат достигается тем, что в известном способе принудительного сброса - катапультирования груза, закрепленного узлами крепления с гидротолкателями, заключающемся в том, что измеряют линейные ускорения на корпусе, на штоках переднего и заднего гидротолкателей; рассчитывают заданные значения кинематических параметров движения центра масс груза и вокруг центра масс в зависимости от режима полета; рассчитывают по измеренным перегрузкам текущие значения кинематических параметров движения груза; формируют управляющие сигналы на гидрораспределители переднего и заднего гидротолкателей с определенными весовыми коэффициентами, согласно заявляемому изобретению, управляющие сигналы гидрораспределителей переднего и заднего гидротолкателей формируют в два этапа: на первом этапе управляющие сигналы формируют по разности заданных и текущих значений линейных и угловых ускорений до момента выполнения условий V=Vзад и ω=ωзад, где V, Vзад и ω, ωзад - текущие и заданные значения линейных и угловых скоростей, текущие угловые ускорения ω, т.е. управление катапультированием адаптивно к внешним факторам; на втором этапе в оставшееся время до отделения груза управляющие сигналы формируют по разности заданных и текущих значений линейной и угловой скоростей, т.е. управление катапультированием адаптивно к внутренним факторам.

[16]

Сущность предлагаемых технических решений поясняется чертежом.

[17]

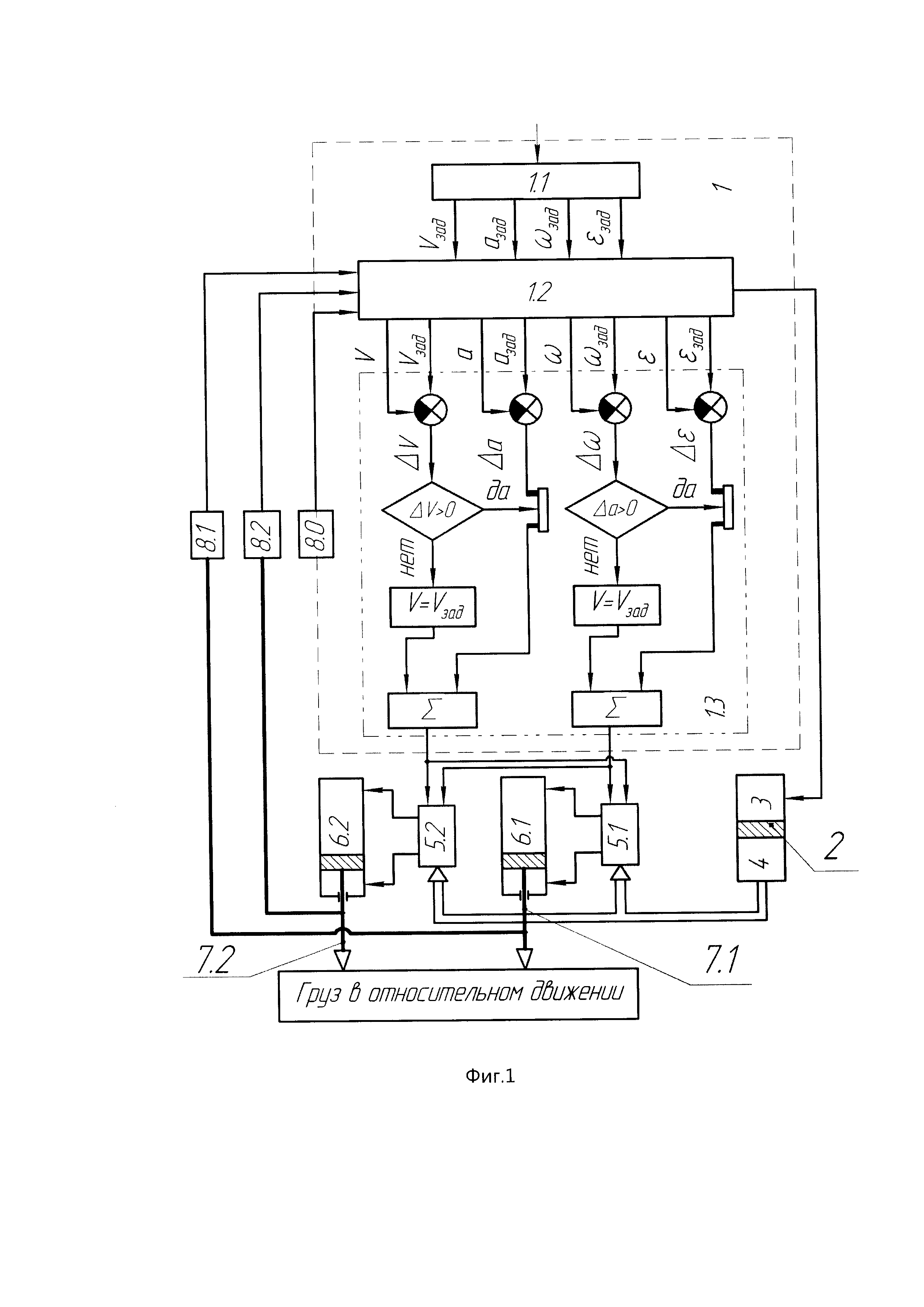
На фиг. 1 приведена функциональная схема заявленных способа и устройства принудительного сброса-катапультирования груза.

[18]

Устройство принудительного сброса-катапультирования груза содержит вычислительный блок 1, состоящий из трех блоков: блока расчета начальных условий 1.1, блока расчета текущих значений 1.2 и блока управления гидрораспределителями 1.3; пиропривод 2, который размещен в корпусе (на фиг. 1 не показан) и выполнен на основе двухполостного цилиндра. Полость 3 пиропривода 2 является полостью сгорания, а полость 4 - полостью сжатия рабочей жидкости. Полость 4 через гидрораспределители 5.1 и 5.2 связана с гидроцилиндрами 6.1 и 6.2 переднего 7.1 и заднего 7.2 гидротолкателей. Гидроцилиндры 6.1 и 6.2 переднего 7.1 и заднего 7.2 гидротолкателей выполнены двухполостными, каждая полость которых соединена с одним из выходов гидрораспределителей 5.1 и 5.2 соответственно. Гидрораспределители 5.1 и 5.2 выполнены с регулированием подачи рабочей жидкости, как по величине, так и по направлению. На гидротолкателях 7.1 и 7.2 и корпусе блочного держателя размещены датчики линейных ускорений 8.1 и 8.2 и 8.0 соответственно. Выходы датчиков линейных ускорений соединены с входами вычислительного блока 1.

[19]

Способ и устройство принудительного сброса-катапультирования груза работают следующим образом.

[20]

При запуске процесса принудительного сброса-катапультирования от бортового центрального вычислителя летательного аппарата (на фиг. 1 не показан) в вычислительный блок 1 вводят начальные условия полета. В состав начальных условий входят геометрические и механические характеристики груза (масса, момент инерции относительно поперечной оси, расстояние между центром масс и точками приложения силы гидротолкателей) и устройства отделения (начальное давление пиропатрона, начальный объем полости сгорания пиропривода 2, масса пороховой навески, площади поршней пироцилиндра и гидроцилиндров 6.1, 6.2, гидротолкателей), а также требуемые параметры отделения груза (вертикальная скорость центра масс груза, угловая скорость груза).

[21]

В блоке начальных условий 1.1 формируется команда о воспламенении пиропатрона пиропривода 2 и передается информация в блок расчета текущих значений 1.2 о заданных значениях линейных азад, Vзад и угловых ωзад, εзад ускорений и скоростей движения центра масс и вокруг центра масс в зависимости от режима полета.

[22]

В блок 1.2 одновременно поступают сигналы о линейных ускорениях (перенагрузках), измеренных датчиками линейных ускорений 8.0, 8.1, 8.2. По измеренным перегрузкам путем интегрирования рассчитывают текущие значения кинематических параметров движения груза a, V и ω, ε.

[23]

Далее формируют сигналы управления гидрораспределителями как разность заданных и текущих значений кинематических параметров:

[24]

Δε=εзад-ε; Δω=ωзад-ω;

[25]

Δa=азад-a; ΔV=Vзад-V.

[26]

Такое управление по ошибкам, вызванным отклонениями возмущающего фактора от заданного значения, обуславливает адаптивность к данному возмущающему фактору.

[27]

В блоке управления гидрораспределителями 1.3 сигналы управления формируются в два этапа.

[28]

На первом этапе управляющие сигналы формируют по разности заданных и текущих значений линейных и угловых ускорений до момента выполнения условий:

[29]

V=Vзад и ω=ωзад.

[30]

На этом этапе управление осуществляется по ошибкам ускорений, возникающих от внешних аэродинамических нагрузок, т.е. управление аддаптивно к воздействию изменяющихся внешних факторов.

[31]

На втором этапе в оставшееся время до отделения груза управляющий сигнал формируют по разности заданных и текущих значений линейных и угловых скоростей, т.е. по ошибкам этих скоростей, вызванных конструкционными особенностями катапультирующего устройства, что обуславливает адаптивность к воздействию изменяющихся внутренних факторов.

[32]

Управляющие сигналы пропорциональные ошибкам линейных Δа и угловых Δε ускорений суммируют, как и сигналы пропорциональные ошибкам линейных ΔV и угловых Δω скоростей, усиливают с определенными весовыми коэффициентами и подают на гидрораспределители 5.1 и 5.2.

[33]

В результате сгорания пороха в пиропатроне в двухполостном пироприводе 2 в полости сгорания 3 увеличивается давление, которое сжимает рабочую жидкость в полости сжатия 4. В результате давление рабочей жидкости поступает в гидрораспределители 5.1 и 5.2.

[34]

В зависимости от величины и знака управляющих сигналов гидрораспределители 5.1 и 5.2 распределяют поток рабочего тела в полости гидроцилиндров 6.1 и 6.2. Усилие, создаваемое поршнями гидроцилиндров 6.1 и 6.2 зависит от перепада давлений в полостях, а их скорость от распределяемого расхода гидрораспределителями 5.1 и 5.2. Поршни с гидротолкателями 7.1 и 7.2 выдвигаются, преодолевая силы сопротивления со стороны груза. Датчики линейных ускорений 8.1 и 8.2, размещенные на гидротолкателях, измеряют их ускорения, а датчик линейных ускорений 8.0 собственное ускорение летательного аппарата.

[35]

В результате обработки в вычислительном блоке сигналов, измеренных датчиками линейных ускорений 8.1 и 8.2, размещенными на гидротолкателях 7.1 и 7.2; учета собственного ускорения летательного аппарата, измеряемого датчиком 8.0, размещенным на корпусе ЛА, получают относительные текущие кинематические параметры движения груза. Из этих параметров вычитают заданные значения и получают ошибки в контурах следящих систем по линейным угловым ускорениям и скоростям. Ошибки контуров следящих систем используют для управления гидрораспределителями, выполненными с двумя выходами, каждый из которых соединен с одной из полостей гидроцилиндров, выполненных двухполостными. При этом управление гидроцилиндрами гидротолкателей осуществляется в два этапа: на начальном этапе движения груза отслеживают изменение ускорений, т.е. обрабатывают действия внешних факторов, а при достижении требуемых скоростей, необходимых для сброса груза, отслеживают их изменения, т.е. обрабатывают действия внутренних факторов.

[36]

Таким образом, отслеживание внешних и внутренних факторов позволяет повысить качество принудительного сброса груза, то есть сброс становится независимым от внешних и внутренних факторов.

[37]

Использование гидрораспределителей с двумя выходами и двухполостных гидроцилиндров гидротолкателей позволяет более эффективно как разгонять, так и тормозить гидротолкатели при их кратковременном движении.

Как компенсировать расходы
на инновационную разработку
Похожие патенты