патент
№ RU 2582698
МПК C10B57/10

СПОСОБ ТЕРМИЧЕСКОЙ ПЕРЕРАБОТКИ ОРГАНОСОДЕРЖАЩЕГО СЫРЬЯ И УСТАНОВКА ДЛЯ ЕГО ОСУЩЕСТВЛЕНИЯ

Авторы:
Хайруллина Милауша Рашатовна Тунцев Денис Владимирович Антипова Элина Евгеньевна
Все (9)
Номер заявки
2014154234/05
Дата подачи заявки
29.12.2014
Опубликовано
27.04.2016
Страна
RU
Как управлять
интеллектуальной собственностью
Чертежи 
1
Реферат

[31]

Изобретение относится к области переработки органосодержащего сырья и может быть использовано при переработке отработанных деревянных шпал. Способ включает сушку сырья при температуре 160-200°C в двух последовательно соединенных шнековых транспортерах - в первом транспортере 5 путем передачи тепловой энергии топочными газами через стенку, а во втором 6 за счет передачи тепловой энергии нагретым топочными газами воздухом, дозирование его в конусный реактор пиролиза 7, обогреваемый топочными газами, и термическое разложение при температуре 450-520°C с образованием парогазовой смеси. Парогазовую смесь подвергают конденсации, после которой получают жидкий продукт и несконденсированный пиролизный газ. Конденсацию парогазовой смеси ведут в распылительной 8, а затем насадочной 15 колоннах охлажденным жидким продуктом конденсации при температуре 200-230°C с получением жидкого пропиточного продукта. Несконденсированный пиролизный газ направляют в топку 9, твердый продукт термического разложения охлаждают и направляют в узел брикетирования угля 13. Технический результат - создание экологически чистого способа переработки отработанных деревянных шпал с получением продукта для пропитки новых деревянных шпал и угольных брикетов. 2 н.п. ф-лы, 1 ил., 2 пр.

Формула изобретения

1. Способ термической переработки органосодержащего сырья, включающий сушку сырья при температуре 160-200°C, дозирование его в реактор пиролиза, обогреваемый топочными газами при кондуктивном подводе тепла, и термическое разложение при температуре 450-520°C с образованием парогазовой смеси, которую подвергают конденсации и после которой получают жидкий продукт и несконденсированный пиролизный газ, отличающийся тем, что в качестве органосодержащего сырья используют отработанные деревянные шпалы, сушку сырья ведут в двух последовательно соединенных шнековых транспортерах, в первом транспортере путем передачи тепловой энергии топочными газами через стенку, а во втором за счет передачи тепловой энергии нагретым топочными газами воздухом, процесс пиролиза осуществляют в конусном реакторе, конденсацию парогазовой смеси ведут в распылительной, а затем насадочной колоннах охлажденным жидким продуктом конденсации при температуре 200-230°C с получением жидкого пропиточного продукта, при этом несконденсированный пиролизный газ направляют в топку для выработки тепловой энергии, необходимой для термической переработки сырья, твердый продукт термического разложения охлаждают и направляют для получения угольных брикетов.

2. Установка для осуществления способа по п. 1, содержащая сушильную камеру органосодержащего сырья, реактор пиролиза, конденсатор и топочное устройство, отличающаяся тем, что сушильная камера выполнена в виде двух последовательно соединенных шнековых транспортеров, реактор пиролиза имеет конусную форму, конденсатор выполнен в виде распылительной и насадочной колонн, установка дополнительно содержит узел брикетирования угля.

Описание

[1]

Изобретение относится к области переработки органосодержащего сырья и может быть использовано при переработке отработанных деревянных шпал.

[2]

Известен способ переработки органосодержащего сырья, в качестве которого берут отработанные деревянные шпалы, включающий измельчение шпал и сушку измельченной массы, ее пиролиз, с последующей конденсацией парогазовой фазы в жидкий продукт, при этом твердый продукт, полученный в результате термического разложения, используют для выработки активированного угля.

[3]

Установка для осуществления указанного способа включает камеру сушки измельченной шпальной массы, камеру пиролиза, топку, соединенную воздуховодом с камерой сушки, конденсатор и камеру для сбора конденсата парогазовой фазы, установка дополнительно имеет узел механической очистки поверхности шпал, рубильную машину для измельчения шпал, воздуховод с газоочистительной установкой, газовый ресивер, топочный экономайзер, камеру активации угля,

[4]

см. RU Патент №97129 U1, ΜПΚ7 C10B 53/02, F23G 5/00, 2006.

[5]

Недостатками данного способа термической переработки органосодержащего сырья и установки для его осуществления являются периодичность технологии, что снижает эффективность переработки, включающая производительность установки, затраты энергии на процесс сушки и термического разложения, что приводит к снижению качества получаемых жидкого пропиточного продукта и активированного угля.

[6]

Известен способ переработки органосодержащего сырья путем пиролиза, включающий нагрев сырья до температуры его деструкции с последующим отводом образующихся твердых компонентов и парогазовой фазы и для дальнейшей ее конденсации с образованием жидких углеводородов и несконденсированного горючего пиролизного газа, в котором нагрев сырья проводят с одновременным его контактом с нагретой газовым теплоносителем (атмосферным воздухом) поверхностью материала с высокой теплопроводностью и транспортированием сырья сквозь рабочее пространство пиролизного реактора винтовым конвейером,

[7]

см. RU Патент №2352606, МПК C10G 1/02 (2006.01), 2009.

[8]

Недостатками данного способа термической переработки органосодержащего сырья являются использование атмосферного воздуха в качестве теплоносителя, что снижает выход продуктов пиролиза при переработке отработанных деревянных шпал и приводит к снижению экологичности процесса.

[9]

Наиболее близким по технической сущности является способ термической переработки органосодержащего сырья, включающий сушку сырья при температуре 160-200°C, дозирование органосодержащего сырья в реактор пиролиза, обогреваемый топочными газами при кондуктивном подводе тепла, термическое разложение органосодержащего сырья с образованием парогазовой смеси, которую подвергают конденсации и после которой получают жидкий продукт и несконденсированный пиролизный газ, в котором конвективную сушку сырья ведут в бункере сушильным агентом, полученным смешением воздуха с топочным газом, прошедшего рубашку камеры пиролиза, термическое разложение ведут при температуре 450-650°C и давлении в камере пиролиза 500-100 Па с образованием парогазовой смеси, находящейся в зоне реакции менее 2 с, и которую конденсируют в жидкий продукт.

[10]

Установка для осуществления вышеуказанного способа термической переработки органосодержащего сырья содержит сушильный бункер органосодержащего сырья, реактор пиролиза барабанного типа, конденсатор парогазовой смеси, топочное устройство,

[11]

см. RU Патент №2395559, МПК C10B 57/10 (2006.01), C10B 51/00 (2006.01), C10B 47/00 (2006.01), C10B 49/02 (2006.01), 2010.

[12]

Недостатком указанного способа термической переработки органосодержащего сырья и установки для его осуществления является невозможность регулирования скорости процесса термического разложения, что приводит к неэффективности процесса переработки за счет неполного разложения органосодержащего сырья и снижения экологичности процесса.

[13]

Задачей изобретения является создание экологически чистого способа термической переработки отработанных деревянных шпал и установки для его осуществления с получением жидкого пропиточного продукта для пропитки новых деревянных шпал и угольных брикетов.

[14]

Техническая задача решается способом термической переработки органосодержащего сырья, включающего сушку сырья при температуре 160-200°C, дозирование его в реактор пиролиза, обогреваемый топочными газами при кондуктивном подводе тепла, и термическое разложение при температуре 450-520°C с образованием парогазовой смеси, которую подвергают конденсации и после которой получают жидкий продукт и несконденсированный пиролизный газ, в котором в качестве органосодержащего сырья используют отработанные деревянные шпалы, сушку сырья ведут в двух последовательно соединенных шнековых транспортерах, в первом транспортере путем передачи тепловой энергии топочными газами через стенку, а во втором за счет передачи тепловой энергии нагретым воздухом топочными газами, процесс пиролиза осуществляют в конусном реакторе, конденсацию парогазовой смеси ведут в распылительной, а затем насадочной колоннах охлажденным жидким продуктом конденсации при температуре 200-230°C с получением жидкого пропиточного продукта, при этом несконденсированный пиролизный газ направляют в топку для выработки тепловой энергии, необходимой для термической переработки сырья, твердый продукт термического разложения охлаждают и направляют для получения угольных брикетов.

[15]

Техническая задача решается также установкой для осуществления вышеуказанного способа термической переработки органосодержащего сырья, содержащей сушильную камеру органосодержащего сырья, реактор пиролиза, конденсатор и топочное устройство, в которой сушильная камера выполнена в виде двух последовательно соединенных шнековых транспортеров, реактор пиролиза имеет конусную форму, конденсатор выполнен в виде распылительной и насадочной колонн, установка дополнительно содержит шнековый питатель для транспортировки и охлаждения твердого продукта и узел брикетирования угля.

[16]

Решение технической задачи позволяет создать экологически чистый способ термической переработки отработанных деревянных шпал и установку для его осуществления с получением жидкого продукта для пропитки новых деревянных шпал и угольных брикетов.

[17]

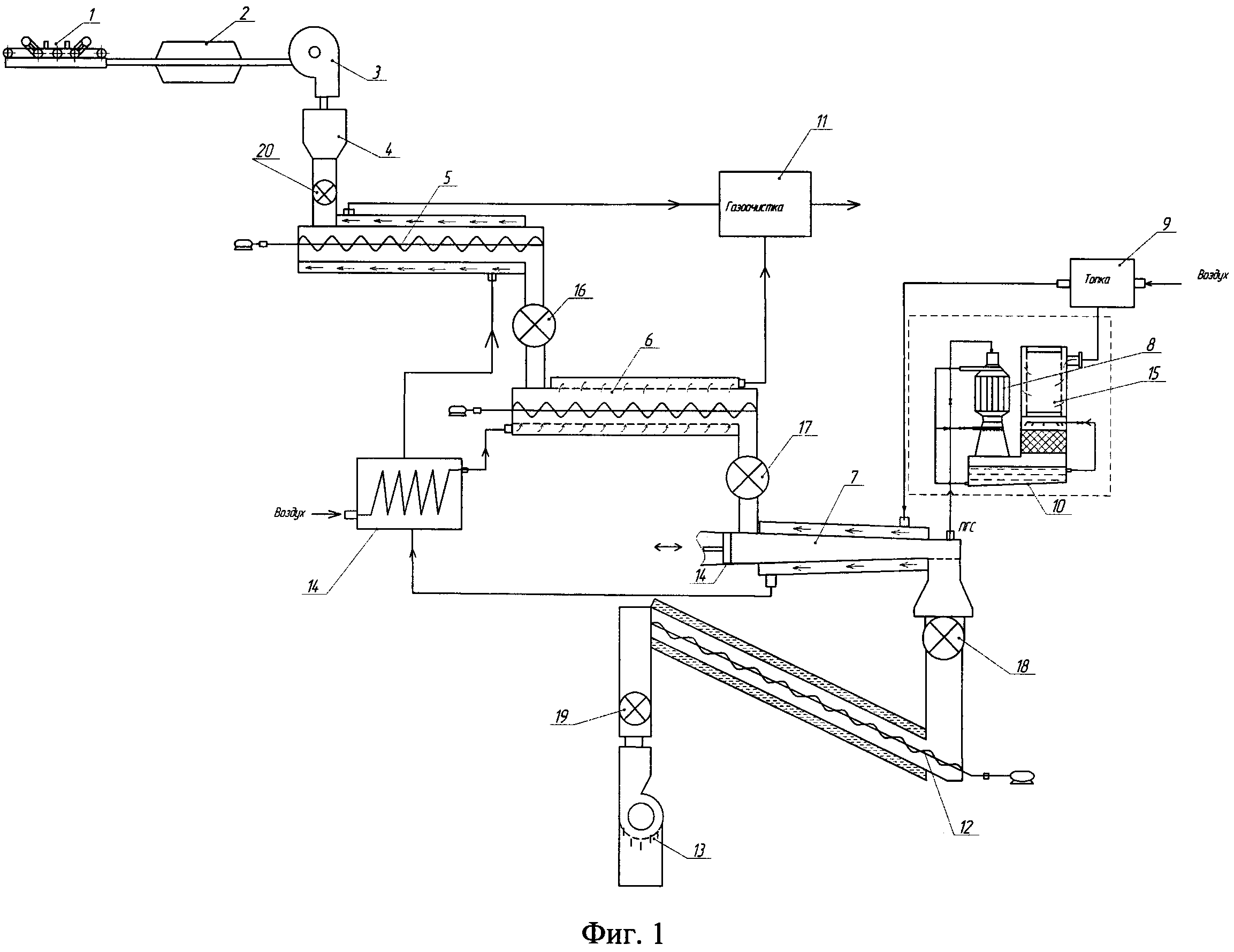
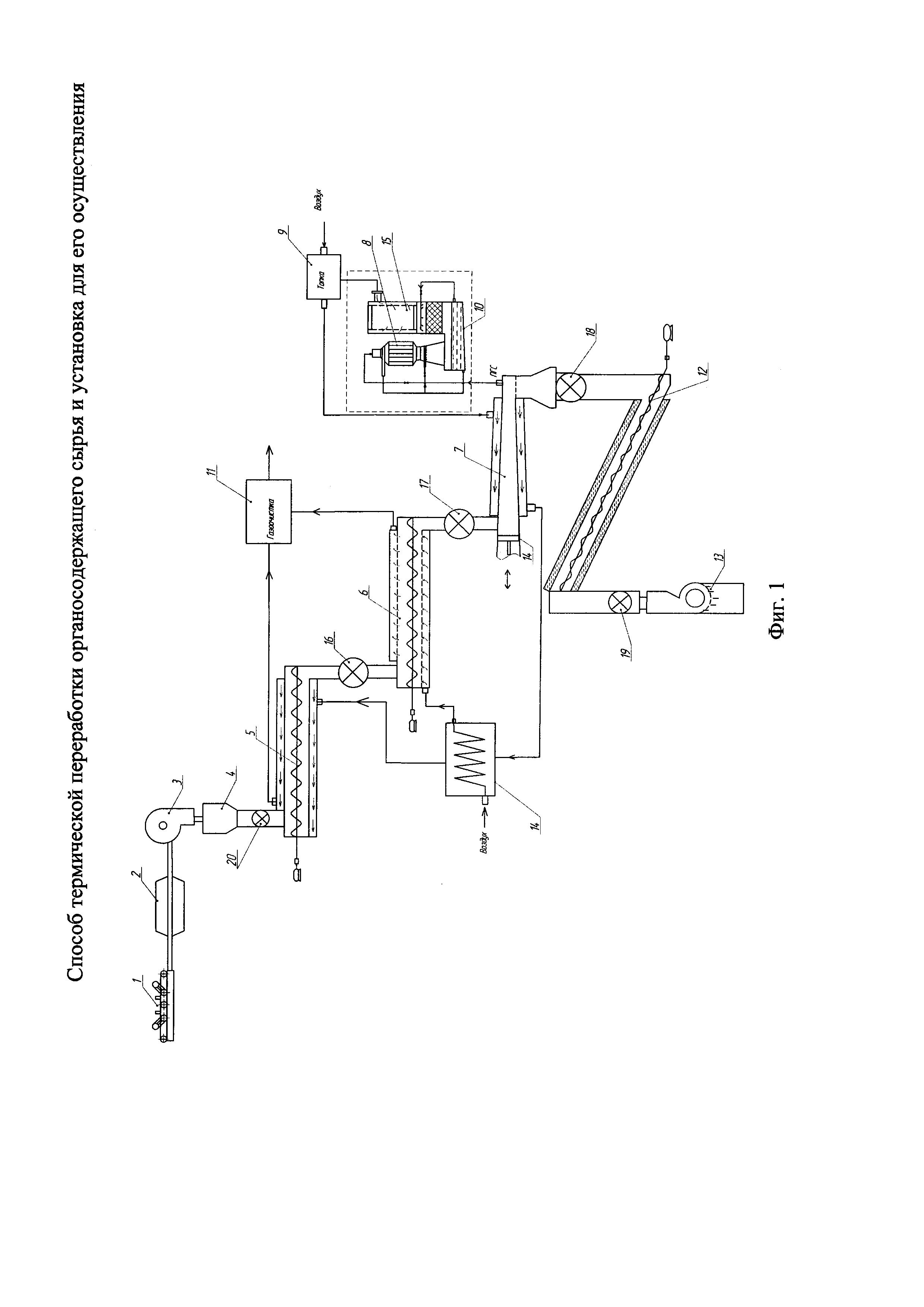
Представлена схема установки для термической переработки органосодержащего сырья, в качестве которого используют железнодорожные деревянные шпалы, см. Фиг. 1

[18]

Установка для утилизации отработанных деревянных шпал включает: механический очиститель поверхности шпал 1, металлоискатель 2, рубительную машину 3, дозатор 4, два последовательно соединенных шнековых транспортера: первый шнековый транспортер 5, второй шнековый транспортер 6, камеру пиролиза конусной формы 7, конденсатор парогазовой смеси, состоящий из распылительной 8 и насадочной 15 колонн, топку 9, емкость для сбора жидкого пропиточного продукта 10, газоочиститель 11, шнековый питатель с охлаждением 12 и брикетер древесного угля 13, теплообменники 14, секторные питатели 16, 17, 18, 19, 20.

[19]

Отработанные деревянные шпалы, прошедшие предварительную подготовку (очищенные от посторонних предметов и металлических включений, измельченные) с помощью дозатора 4 подают на стадию сушки, которую осуществляют в двух последовательно соединенных шнековых транспортерах, в первом транспортере 5 путем передачи тепловой энергии топочными газами через стенку, а во втором 6 за счет передачи тепловой энергии нагретым воздухом топочными газами при температуре 160-200°C до влажности сырья 12%, затем измельченное сырье после сушки подают в конусный реактор пиролиза 7, где ведут термическое разложение сырья при температуре 450-520°C с образованием парогазовой смеси и угля. Уголь поступает в шнековый питатель 12, где его охлаждают до 50°C и подают в брикетер древесного угля 13.

[20]

Парогазовую смесь направляют в конденсатор, состоящий из распылительной колонны 8 и насадочной колонны 15, где в результате конденсации охлажденным жидким продуктом конденсации, при температуре 180-200°C, отделяют жидкий продукт, который собирают в приемной ванне 10, несконденсированный пиролизный газ направляют в топку 9 для получения тепловой энергии, носителями которой являются топочные газы. Секторные питатели 16, 17, 18, 19, 20 используют для обеспечения герметизации узлов установки, необходимой в технологических процессах.

[21]

Полученные топочные газы используют для нагревания реактора пиролиза 7, после чего их направляют в теплообменник 14 для нагрева воздуха, используемого для сушки измельченного сырья во втором шнековом транспортере, затем направляют в первый шнековый транспортер, для передачи тепла сырью через стенку, для предварительного подогрева. Затем топочные газы и воздух, используемый на сушку, направляют в газоочиститель 11.

[22]

Приводим примеры конкретного выполнения.

[23]

Пример 1

[24]

Способ осуществляют аналогично описанному выше.

[25]

В качестве органосодержащего сырья используют отработанные деревянные шпалы влажностью 65%. Перерабатываемое сырье проходит предварительную подготовку: очищение от посторонних предметов и металлических включений, измельчение до 10 мм, затем сырье подают на сушку, которую осуществляют в двух последовательно соединенных шнековых транспортерах при температуре 200°C, и далее подают в конусный реактор пиролиза с последующим термическим разложением при температуре 450°C с образованием парогазовой смеси, которую направляют в конденсатор, где в результате конденсации охлажденным жидким продуктом конденсации, при температуре 200°C, получают жидкий продукт для пропитки новых деревянных шпал и несконденсированный пиролизный газ, который направляют в топку для получения тепловой энергии. Твердый продукт пиролиза охлаждают до температуры 50°C и направляют в брикетер для получения угольных брикетов.

[26]

Из 1 тонны отработанных деревянных шпал выход жидких продуктов составляет 320 кг, угольных брикетов 260 кг.

[27]

Пример 2

[28]

В качестве органосодержащего сырья используют отработанные деревянные шпалы влажностью 50%. Перерабатываемое сырье проходит предварительную подготовку: очищение от посторонних предметов и металлических включений, измельчение до 10 мм, затем сырье подают на сушку, которая осуществляется в двух последовательно соединенных шнековых транспортерах при температуре 160°C, и далее подают в конусный реактор пиролиза с последующим термическим разложением при температуре 520°C с образованием парогазовой смеси, которую направляют в конденсатор, где в результате конденсации охлажденным жидким продуктом конденсации, при температуре 230°C, получают жидкий продукт для пропитки новых деревянных шпал и несконденсированный пиролизный газ, который направляют в топку для получения тепловой энергии. Твердый продукт пиролиза охлаждают до температуры 50°C и направляют в брикетер для получения угольных брикетов.

[29]

Из 1 тонны отработанных деревянных шпал выход жидких продуктов составляет 300 кг, угольных брикетов 280 кг.

[30]

Как видно из примеров конкретного выполнения, заявляемый способ термической переработки деревянных шпал и установка для его осуществления позволяют экологически чисто перерабатывать отработанные деревянные шпалы с получением при переработке жидкого продукта для пропитки новых деревянных шпал и угольных брикетов, а несконденсированный пиролизный газ направляют в топку для получения тепловой энергии, необходимой для осуществления технологического процесса.

Как компенсировать расходы
на инновационную разработку
Похожие патенты