патент
№ RU 2636626
МПК F02C7/36

Механизм передачи крутящего момента агрегатам турбореактивного двигателя (ТРД), центральная коническая передача (ЦКП) ТРД, главная коническая шестерённая пара ЦКП ТРД, корпус ЦКП ТРД, ведущее зубчатое коническое колесо ЦКП, ведомое зубчатое коническое колесо ЦКП, узел ЦКП ТРД

Авторы:
Дёмина Любовь Ивановна Симонов Сергей Анатольевич Поляков Константин Сергеевич
Все (9)
Номер заявки
2016133033
Дата подачи заявки
10.08.2016
Опубликовано
24.11.2017
Страна
RU
Как управлять
интеллектуальной собственностью
Чертежи 
4
Реферат

Группа изобретений относится к области авиадвигателестроения. Единый механизм передачи крутящего момента агрегатам двухвального, двухконтурного авиационного ТРД, имеющего газодинамически связанные между собой соосные валы РВД и РНД, включает соединенные с РВД с возможностью передачи агрегатам крутящего момента от турбины высокого давления ЦКП и кинематически соединенные с ней редукторы приводов КДА и КСА. Редукторы приводов КСА сообщены по крутящему моменту с ЦКП через многоступенчатый редуктор КДА и через гибкий вал с концевыми шарнирами и сильфонами. ЦКП содержит главную шестеренную пару конических ведущего и ведомого зубчатых колес, которые имеют зубчатые венцы. Главная шестеренная пара зубчатых колес ЦКП выполнена с передаточным числом i=(1,12÷1,43) [б/р]. Ведущее колесо главной шестеренной пары размещено на валу, установленном в шарико- и роликовом подшипниках. Ведомое колесо выполнено с валом, установленным в роликовом подшипнике и в шарикоподшипнике, который установлен в крышке корпуса ЦКП. Зубья конических венцов ведущего и ведомого колес выполнены переменной высоты, уменьшающейся в сторону осевой вершины условного конуса вершин зубьев. Угол αнаклона образующей условного делительного конуса зубчатого венца к оси вала колеса определен в диапазоне α=(0,7÷1,1) [рад] для ведущего колеса и α=(0,55÷0,83) [рад] для ведомого колеса. Угол спирали β, выраженный в той же проекции как угол между касательной к линии зуба к средней точке последней и радиусом той же точки, проведенным от оси вала колеса, вариантно определен в диапазоне значений β=(0,21÷0,32) [рад]. Достигается повышение КПД и ресурса двигателя. 7 н. и 16 з.п. ф-лы, 6 ил.

Формула изобретения

1. Единый механизм передачи крутящего момента агрегатам двухвального двухконтурного турбореактивного двигателя (ТРД), имеющего газодинамически связанные между собой соосные валы роторов высокого давления (РВД) и низкого давления (РНД), характеризующийся тем, что включает соединенные с РВД с возможностью передачи агрегатам крутящего момента от турбины высокого давления (ТВД) центральную коническую передачу (ЦКП) и кинематически соединенные с ней редукторы приводов двигательных и самолетных агрегатов, установленные соответственно в коробке двигательных агрегатов (КДА) и в выносной коробке самолетных агрегатов (ВКА), а также включает кинематически соединенные с РНД редукторы приводов агрегатов компрессора низкого давления (КНД), передающих от турбины низкого давления (ТНД) крутящий момент масляным насосам опор вала и датчику частоты вращения (ДЧВ) РНД; при этом ЦКП содержит главную шестеренную пару ортогонально ориентированных конических ведущего и ведомого зубчатых колес, размещенную в корпусе, имеющем ортогональные посадочные места под указанные колеса, имеющие конические зубчатые венцы, при этом главная шестеренная пара ведущего и ведомого зубчатых колес ЦКП выполнена с передаточным числом i1,гп, определенным в диапазоне i1,гп=(1,12÷1,43) [б/р]; причем ведущее зубчатое колесо главной шестеренной пары фиксированно размещено на одноименном валу, установленном соосно с валом ротора КВД в радиально-упорном шариковом и в роликовом подшипниках, а ведомое зубчатое колесо выполнено заедино с собственным валом, установленным в роликовом подшипнике и в радиально-упорном шарикоподшипнике, который установлен в крышке корпуса ЦКП, при этом редукторы приводов самолетных агрегатов, смонтированные в ВКА, сообщены по крутящему моменту с ЦКП последовательно через многоступенчатый редуктор КДА и через гибкий вал, состоящий из стержня с концевыми шарнирами и сильфонами.

2. Единый механизм передачи крутящего момента агрегатам по п. 1, отличающийся тем, что нижний концевик вала ведомого зубчатого колеса главной шестеренной пары ЦКП, обращенный к оси вала ротора КВД, сосной с осью вала ведущего колеса, установлен в роликовом подшипнике, причем роликовый подшипник выполнен только с наружным кольцом, а его тела качения с внутренней стороны оперты непосредственно на шейку вала, а верхний концевик вала ведомого колеса установлен в шарикоподшипнике, фиксированно размещенном в крышке корпуса ЦКП.

3. Единый механизм передачи крутящего момента агрегатам по п. 1, отличающийся тем, что ведомое зубчатое колесо в рабочем положении подпружинено съемным кольцевым демпфирующим элементом, на меньшем радиусе плотно прижатым к диску колеса внутренним кольцом шарикоподшипника, а на внешнем радиусе с возможностью возвратного проскальзывания тангенциально опертым на обод колеса, при этом профиль радиального сечения съемного кольцевого демпфирующего элемента выполнен не менее чем с одним двойным волновым перегибом.

4. Единый механизм передачи крутящего момента агрегатам по п. 1, отличающийся тем, что гибкий вал, соединяющий с возможностью передачи крутящего момента ВКА с ЦКП через коробку двигательных агрегатов - КДА, выполнен состоящим из стержня, снабженного не менее чем на одном конце шарниром и сильфоном для гашения колебаний и передачи крутящего момента.

5. Центральная коническая передача механизма передачи крутящего момента агрегатам двухвального двухконтурного турбореактивного двигателя, имеющего газодинамически связанные между собой соосные валы роторов высокого и низкого давления, характеризующаяся тем, что содержит корпус с посадочными местами и размещенную в них главную шестеренную пару ортогонально ориентированных конических ведущего и ведомого зубчатых колес ЦКП, при этом главная шестеренная пара ведущего и ведомого зубчатых колес ЦКП выполнена с передаточным числом i1,гп, определенным в диапазоне i1,гп=(1,12÷1,43) [б/р]; причем ведущее зубчатое колесо главной шестеренной пары фиксированно закреплено на одноименном валу, установленном соосно с валом ротора КВД в радиально-упорном шариковом и роликовом подшипниках, а ответное ведомое зубчатое колесо выполнено заедино с собственным валом, ближняя к оси вала КВД концевая шейка которого установлена в роликовом подшипнике, при этом верхний концевик вала ведомого колеса установлен в радиально-упорном шарикоподшипнике, в свою очередь фиксированно размещенном в крышке корпуса ЦКП, кроме того, ведущее и ведомое зубчатые колеса шестеренной пары выполнены взаимно приближенными к точке пересечения ортогональных осей колес на расстояние, которым обусловлено образование в посадочных местах корпуса ЦКП общего проема, обеспечивающего полное рабочее зацепление не менее чем одной перманентно ответной пары зубьев зубчатых колес.

6. Центральная коническая передача по п. 5, отличающаяся тем, что ведомое зубчатое колесо главной шестеренной пары ЦКП выполнено заедино с собственным валом, установленным в роликовом подшипнике, который выполнен только с наружным кольцом, а его тела качения с внутренней стороны оперты непосредственно на шейку вала.

7. Центральная коническая передача по п. 5, отличающаяся тем, что ведомое зубчатое колесо главной шестеренной пары ЦКП подпружинено в корпусе ЦКП съемным кольцевым демпфирующим элементом, на меньшем радиусе плотно прижатым к диску колеса внутренним кольцом шарикоподшипника, а на внешнем радиусе с возможностью возвратного проскальзывания тангенциально опертым на обод колеса, при этом профиль радиального сечения съемного кольцевого демпфирующего элемента выполнен не менее чем с одним двойным волновым перегибом.

8. Главная коническая шестеренная пара центральной конической передачи механизма передачи крутящего момента агрегатам двухвального двухконтурного турбореактивного двигателя, имеющего газодинамически связанные между собой соосные валы роторов высокого и низкого давления, характеризующаяся тем, что представляет собой пару ортогонально ориентированных конических ведущего и ведомого зубчатых колес ЦКП, при этом главная шестеренная пара ведущего и ведомого зубчатых колес ЦКП выполнена с передаточным числом i1,гп, определенным в диапазоне i1,гп=(1,12÷1,43) [б/р]; причем ведущее зубчатое колесо главной шестеренной пары фиксированно закреплено на одноименном валу, соосном с валом ротора КВД, и установлено в радиально-упорном шариковом и роликовом подшипниках, при этом ответное ведомое зубчатое колесо выполнено заедино с собственным валом, ближняя к оси РВД концевая шейка которого установлена в роликовом подшипнике, а верхний концевик вал ведомого колеса установлен в шарикоподшипнике, в свою очередь фиксированно размещенном в крышке корпуса ЦКП, кроме того, ведущее и ведомое колеса выполнены взаимно приближенными к точке пересечения ортогональных осей колес на расстояние, которым обусловлено образование в посадочных местах корпуса ЦКП общего проема, обеспечивающего полное рабочее зацепление не менее чем одной перманентно ответной пары зубьев конических колес.

9. Главная коническая шестеренная пара по п. 8, отличающаяся тем, что ведомое зубчатое колесо выполнено заедино с собственным валом, установленным в роликовом подшипнике, который выполнен только с наружным кольцом, а его тела качения с внутренней стороны оперты непосредственно на стенку шейки вала.

10. Главная коническая шестеренная пара по п. 8, отличающаяся тем, что ведомое зубчатое колесо подпружинено в корпусе ЦКП съемным кольцевым демпфирующим элементом, на меньшем радиусе плотно прижатым к диску колеса внутренним кольцом шарикоподшипника, а на внешнем радиусе с возможностью возвратного проскальзывания тангенциально опертым на обод колеса, при этом профиль радиального сечения съемного кольцевого демпфирующего элемента выполнен не менее чем с одним двойным волновым перегибом.

11. Корпус центральной конической передачи двухвального двухконтурного турбореактивного двигателя, имеющего газодинамически связанные между собой соосные валы роторов высокого и низкого давления, характеризующийся тем, что содержит трехмерную оболочку, которая выполнена охватывающей главную шестеренную пару ортогонально ориентированных конических ведущего и ведомого зубчатых колес ЦКП и содержит ортогональные посадочные места под указанные колеса, причем посадочное место под ведомое зубчатое колесо выполнено в корпусе ЦКП с двумя объединенными кольцевым дном концентрическими стенками - внешней, примыкающей к дну посадочного места через конический кольцевой переход, и внутренней, образующими осесимметричное ложе для конического зубчатого венца ведомого колеса, при этом конфигурацию указанного посадочного места отображает соосная с осью колеса условная цилиндроконическая оболочка, коническая часть которой выполнена конгруэнтно вписанной в конический переход посадочного места под ведомое колесо, охватывая вершины зубьев зубчатого венца колеса, а посадочное место под ведущее зубчатое колесо выполнено в форме полого тела вращения, включающего цилиндрические и конический участки с вписанной условной составной цилиндроконической оболочкой вращения, имеющей ось, ортогональную оси ведомого зубчатого колеса и соосную с осью вала ротора КВД, кроме того, посадочные места под ведущее и ведомое зубчатые колеса выполнены в корпусе взаимно приближенными к точке пересечения ортогональных осей посадочных мест главной конической шестеренной пары ЦКП на расстояние, достаточное для обеспечения полного рабочего зацепления по меньшей мере одной пары зубьев зубчатых колес, для чего условные оболочки, вписанные в упомянутые посадочные места зубчатых колес, образуют частичное взаимное пересечение, в границах которого в корпусе ЦКП выполнен проем, размещенный на переходе конического в донный участок посадочного места ведомого колеса с выходом в посадочное место ведущего колеса с обеспечением возможности взаимного экспонирования и полного перманентного зацепления очередной противостоящей пары ответных зубьев зубчатых венцов колес, для чего указанный проем в корпусе ЦКП выполнен в угловом створе αп.цкп, который, будучи выраженным через угловой створ зубчатого венца ведущего или ведомого колеса с вершиной угла на соответствующей оси одного из указанных колес, определен в диапазоне αп.цкп=(0,88÷1,27) [рад], причем в корпусе ЦКП посадочное место под ведущее коническое колесо на осевом участке между роликовым подшипником и радиально-упорным шарикоподшипником снабжено внутренним кольцевым буртиком для опирания наружного кольца шарикоподшипника с возможностью монтажно-демонтажного пропуска сквозь него зубчатого венца ведущего колеса, для чего буртик выполнен зубчатым с частотой зубьев и впадин буртика, совпадающей с частотой зубьев и впадин ведущего колеса главной конической пары ЦКП, а форма впадин принята обеспечивающей возможность пропуска зубьев ведущего колеса до полноценного опирания наружного кольца шарикоподшипника на буртик корпуса.

12. Корпус центральной конической передачи по п. 11, отличающийся тем, что цилиндрическая часть условной составной оболочки, вписанной в посадочное место ведомого зубчатого колеса главной конической шестеренной пары ЦКП, принята конгруэнтно примыкающей к внутренней поверхности внешней стенки посадочного места, а коническая часть условной оболочки выполнена конгруэнтно вписанной в конический переход посадочного места, охватывая вершины зубьев зубчатого венца колеса.

13. Корпус центральной конической передачи по п. 11, отличающийся тем, что фронтальный и тыльный приконцевые цилиндрические участки вписанной в посадочное место ведущего зубчатого колеса главной конической шестеренной пары ЦКП условной составной цилиндроконической оболочкой вращения, имеющей ось, ортогональную оси вращения ведомого колеса и соосную с осью вала ротора КВД, приняты конгруэнтными наружным кольцам роликового и шарикового подшипников ведущего колеса и соединены внутренними торцами с условной переходной поверхностью конического участка - конического раструба оболочки, обращенного меньшим торцом к наружному кольцу роликоподшипника и переходным раструбом к цилиндрическому участку той же оболочки, описывающему наружное кольцо шарикоподшипника.

14. Корпус центральной конической передачи по п. 11, отличающийся тем, что нижний концевик вала ведомого зубчатого колеса главной конической шестеренной пары ЦКП, обращенный к оси вала РВД, установлен в роликовом подшипнике, причем роликовый подшипник выполнен только с наружным кольцом, а его тела качения с внутренней стороны оперты непосредственно на шейку вала, а верхний концевик вала ведомого колеса установлен в шарикоподшипнике, фиксированно размещенном в крышке корпуса ЦКП.

15. Корпус центральной конической передачи по п. 11, отличающийся тем, что ведомое зубчатое колесо главной конической шестеренной пары ЦКП подпружинено в корпусе ЦКП съемным кольцевым демпфирующим элементом, на меньшем радиусе плотно прижатым к диску колеса внутренним кольцом шарикоподшипника, а на внешнем радиусе с возможностью возвратного проскальзывания тангенциально опертым на обод колеса, при этом профиль радиального сечения съемного кольцевого демпфирующего элемента выполнен не менее чем с одним двойным волновым перегибом.

16. Корпус центральной конической передачи по п. 11, отличающийся тем, что содержит в нижней части прилив, в котором размещены кинематически объединенные цилиндрической шестеренной парой зубчатых колес редукторы по меньшей мере двух приводов откачивающих масляных насосов ЦКП, причем ведущее колесо цилиндрической шестеренной пары, кинематически объединяющей по крутящему моменту оба указанных редуктора, размещено на валу ведущего колеса главной шестеренной пары конических зубчатых колес ЦКП, соединенном через соосную шлицевую втулку с валом РВД, при этом один из указанных размещенных в корпусе редукторов приводов соединен со своим приводным откачивающим масляным насосом через промежуточную шестеренную пару конических зубчатых колес, ведущее из которых расположено на валу ведомого колеса цилиндрической шестеренной пары зубчатых колес, а ведомое колесо снабжено рессорой, соединяющей указанный редуктор с соответствующим масляным насосом с общим передаточным числом iр.мн1 редуктора, определенным в диапазоне iр.мн1=(0,54÷0,77) [б/р], второй из указанных редукторов включает промежуточную шестеренную пару 13 цилиндрических зубчатых колес, ведущее колесо 14 которой размещено на валу ведомого колеса 12 цилиндрической шестеренной пары 1 зубчатых колес, объединяющей указанные редукторы, и выполнен с общим передаточным числом iр.мн 2, определенным в диапазоне iр.мн 2=(0,49÷0,67) [б/р].

17. Ведущее зубчатое коническое колесо главной шестеренной пары центральной конической передачи механизма передачи крутящего момента агрегатам двухвального двухконтурного турбореактивного двигателя, имеющего газодинамически связанные между собой соосные валы роторов высокого и низкого давления, характеризующееся тем, что выполнено в виде обода с коническим зубчатым венцом, кроме того, ведущее колесо наделено внутренним цилиндрическим посадочным и торцевым упорным местами для опорно-упорного размещения колеса на одноименном валу, при этом цилиндрическое посадочное место выполнено соосным валу ведущего колеса и валу РВД, наделено совокупностью отверстий под штифты фиксации колеса от смещений на валу, выведенных через посадочное место для соосного совмещения с ответными отверстиями в корпусе вала; причем зубья конического венца ведущего колеса выполнены переменной высоты, уменьшающейся в сторону осевой вершины условного конуса вершин зубьев с градиентом G1, определенным в диапазоне

G1=(Hз1, max - Нз1, min)/Bз1=(0,105÷0,157) [м/м],

где Нз1, max - наибольшая высота у внешнего периферийного торца зуба ведущего колеса в проекции на условную осевую плоскость, проходящую через среднюю точку вершины зуба; Нз1, min - то же, наименьшая высота зуба у внутреннего торца последнего; Bз1 - ширина зуба в той же проекции;

при этом угол αо.д.к1 наклона образующей условного делительного конуса зубчатого венца к оси вала ведущего колеса определен в диапазоне αо.д.к1=(0,7÷1,1) [рад], кроме того, зубчатый венец ведущего колеса выполнен с круговыми зубьями радиусом Rкр.1 круговой конфигурации вершины зуба в проекции на плоскость, нормальную к оси вала ведущего колеса, скалярно превышающим среднюю высоту зуба Нз1, ср. в N1 раз, где N1 определен в диапазоне

N1=(Rкр1/Hз1, cp.)=(8,15÷12,23),

а угол спирали βш1, выраженный в той же проекции как угол между касательной к линии зуба к средней точке и радиусом той же точки, проведенным от оси вала ведущего колеса, вариантно определен в диапазоне значений βш1=(0,21÷0,32) [рад].

18. Ведущее зубчатое коническое колесо по п. 17, отличающееся тем, что торцевое упорное место обода колеса выполнено в виде плоской осесимметричной кольцевой грани, ортогональной к оси вала колеса, а отверстия под штифты в ободе колеса выполнены с наклоном в сторону соединения вала ведущего колеса с валом РВД.

19. Ведомое зубчатое коническое колесо главной шестеренной пары центральной конической передачи механизма передачи крутящего момента агрегатам двухвального двухконтурного турбореактивного двигателя, имеющего газодинамически связанные между собой соосные валы роторов высокого и низкого давления, характеризующееся тем, что входит в главную шестеренную пару ЦКП, содержит полый вал, а также выполненные заедино с ним конические зубчатый венец, обод и диск колеса, переходящий в развитую в осевом направлении полую цилиндрическую цапфу, интегрированную в средний осевой участок вала и оснащенную с внутренней стороны шлицами с образованием посадочного места для шлицевого концевика рессоры привода, передающего крутящий момент агрегатам двигателя, при этом концевики вала ведомого колеса, верхний и нижний приближенный к оси вала РВД, наделены расположенными по обе стороны диска колеса внешними посадочными местами соответственно под шарико- и роликоподшипник, ведомое колесо имеет конический зубчатый венец, причем зубья венца выполнены переменной высоты, уменьшающейся в сторону осевой вершины условного конуса вершин зубьев с градиентом G2, определенным в диапазоне

G2=(Нз2, max - Нз2, min)/Bз2=(0,109÷0,163) [м/м],

где Нз2, max - наибольшая высота эвольвентной части боковой поверхности у внешнего периферийного торца зуба в проекции на условную осевую плоскость, проходящую через среднюю точку вершины зуба; Нз2, min - то же, наименьшая высота эвольвентной части боковой поверхности зуба у внутреннего торца последнего; Вз2 - ширина зуба в той же проекции;

при этом угол αо.д.к2 наклона образующей условного делительного конуса зубчатого венца к оси вала ведомого колеса определен в диапазоне αо.д.к2=(0,55÷0,83) [рад], причем зубчатый венец ведомого колеса выполнен с зубьями круговой конфигурации с радиусом Rкр.2 кривизны вершины зуба в проекции на плоскость, нормальную к оси вала ведомого колеса, скалярно превышающим среднюю высоту зуба Нз2, ср в N2 раз, где N2 определен в диапазоне

N2=(Rкр2/Hз2, cp)=(8,2÷12,3);

а угол спирали βш2, выраженный в той же проекции как угол между касательной к линии зуба к средней точке последней и радиусом той же точки, проведенным от оси вала ведомого колеса, вариантно определен в диапазоне значений βш2=(0,21÷0,32) [рад].

20. Ведомое зубчатое коническое колесо по п. 19, отличающееся тем, что наружная поверхность верхнего концевика вала колеса выполнена с посадочным местом для кольцевого демпфирующего элемента, выполненного составным по высоте внутреннего кольца шарикоподшипника, и, кроме того, крайний участок верхнего концевика снабжен резьбой для гайки с фиксирующим элементом, предназначенным для осевого поджатая упомянутых составного внутреннего кольца шарикоподшипника и кольцевого демпфирующего элемента, выполненного не менее чем с одним двойным кольцевым перегибом, с возможностью прижатия кольцевого периферийного участка демпфирующего элемента к ободу диска колеса, причем нижний концевик вала колеса выполнен с возможностью непосредственного опирания на его боковую поверхность тел качения роликового подшипника, огражденных с внешней стороны наружным кольцом последнего.

21. Ведомое зубчатое коническое колесо по п. 19, отличающееся тем, что угол αо.к.вер. наклона образующей начального конуса вершин зубьев относительно оси ведомого колеса определен в диапазоне значений αо.к.вер.=(0,61÷0,92) [рад] и выполнен превышающим аналогичный угол αо.к..вп. наклона образующей условного конуса впадин, который с соблюдением указанного условия определен в диапазоне значений αо.к.вп.=(0,50÷0,76) [рад].

22. Узел центральной конической передачи (ЦКП) механизма передачи крутящего момента агрегатам двухвального двухконтурного турбореактивного двигателя, имеющего газодинамически связанные между собой валы роторов высокого и низкого давления и вал ведущего зубчатого конического колеса главной шестеренной пары ЦКП, соединенный с валом РВД через шлицевую втулку, характеризующийся тем, что вал ведущего зубчатого колеса выполнен в виде полого цилиндра с переменным, уступообразно последовательно нарастающим от фронта к тылу двигателя наружным диаметром, на котором выполнены посадочные места и смонтированы роликоподшипник, ведущее зубчатое колесо главной шестеренной пары ЦКП и шарикоподшипник указанного вала, при этом ведущее зубчатое колесо выполнено в виде обода с коническим зубчатым венцом, кроме того, ведущее зубчатое колесо наделено внутренним цилиндрическим и торцевым упорным посадочными местами, последнее из которых выполнено конгруэнтным с ответным посадочным местом вала колеса, расположенным в плоскости, ортогональной к оси указанного вала колеса, а для опорно-упорного размещения на валу цилиндрическое посадочное место ведущего колеса наделено совокупностью отверстий под штифты для фиксации колеса на валу, выведенных через посадочное место, для соосного совмещения с ответными отверстиями в корпусе вала;

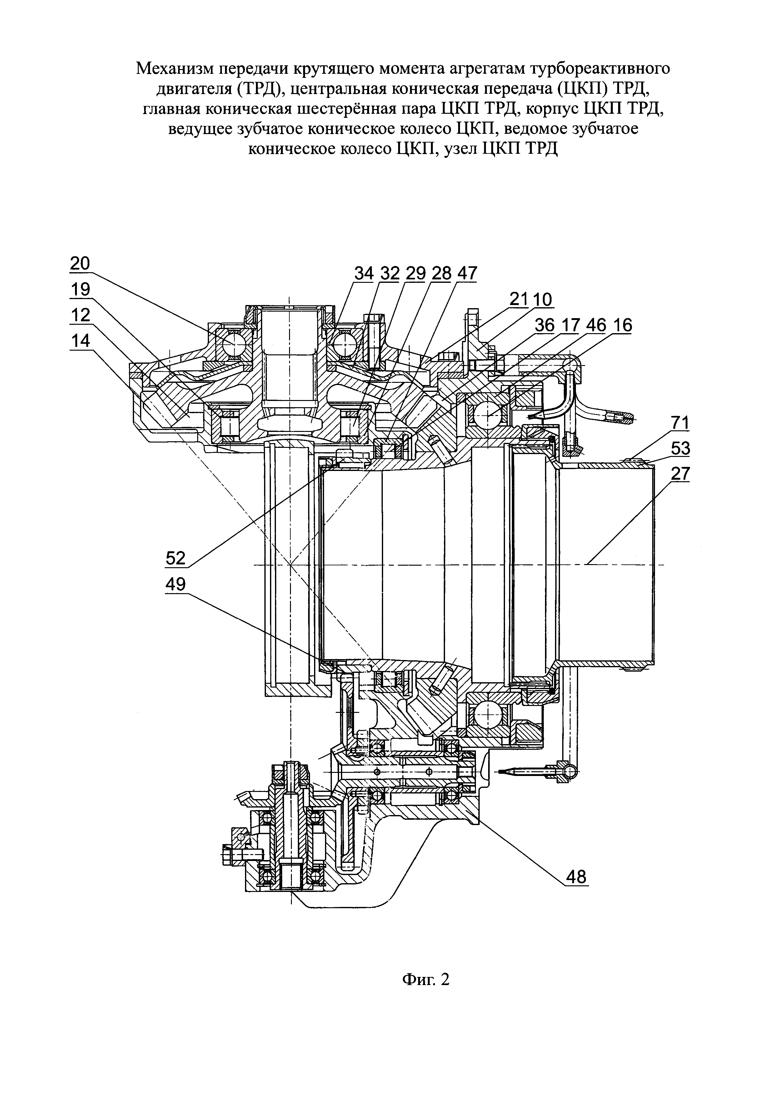
причем зубья конического венца ведущего колеса выполнены переменной высоты, уменьшающейся в сторону осевой вершины условного конуса вершин зубьев с градиентом G1, определенным в диапазоне

G1=(Нз1, max - Hз1, min)/Bз1=(0,105÷0,157) [м/м],

где Hз1, max - наибольшая высота у внешнего периферийного торца зуба ведущего колеса в проекции на условную осевую плоскость, проходящую через среднюю точку вершины зуба; Hз1, min - то же, наименьшая высота зуба у внутреннего торца последнего; Bз1 - ширина зуба в той же проекции;

при этом угол αо.д.к1 наклона образующей условного делительного конуса зубчатого венца к оси вала ведущего колеса определен в диапазоне αо.д.к1=(0,7÷1,1) [рад]; кроме того, зубчатый венец ведущего колеса выполнен с круговыми зубьями радиусом Rкр.1 круговой конфигурации вершины зуба в проекции на плоскость, нормальную к оси вала ведущего колеса, скалярно превышающим среднюю высоту зуба Hз1, ср в N1 раз, где N1 определен в диапазоне

N1=(Rкр.1/Hз1, ср)=(8,15÷12,23),

а угол спирали βш1, выраженный в той же проекции как угол между касательной к линии зуба к средней точке и радиусом той же точки, проведенным от оси вала ведущего колеса, вариантно определен в диапазоне значений βш1=(0,21÷0,32) [рад].

23. Узел центральной конической передачи по п. 22, отличающийся тем, что отверстия в ободе ведущего зубчатого колеса под штифты для фиксирования последнего на одноименном валу выполнены с наклоном оси отверстия к оси вала в сторону зубчатого зацепления под углом βшт=(45÷68)°.

Описание

[1]

Группа изобретений относится к области авиадвигателестроения, а именно, к механизмам передачи крутящего момента агрегатам двухвального, двухконтурного авиационного ТРД.

[2]

Известен центральный привод двигателя для передачи крутящего момента от ротора двигателя на валы коробок приводов двигательных и самолетных агрегатов, включающий центральную коническую передачу, представляющую собой шестеренную пару ортогонально ориентированных конических ведущего и ведомого зубчатых колес для отбора мощности от вала ротора двигателя (Н.Н. Сиротин, А.С. Новиков, А.Г. Пайкин, А.Н. Сиротин. Основы конструирования производства и эксплуатации авиационных газотурбинных двигателей и энергетических установок в системе CALS технологий. Книга 1. Москва, Наука, 2011, стр. 805-812).

[3]

Известны механизмы передачи крутящего момента агрегатам ТРД с ортогонально ориентированными коническими зубчатыми колесами шестеренных пар с круговыми зубьями. (В.В. Шелофаст. Основы проектирования машин (2-ое издание, Москва, изд. АПМ, 2005, стр. 320-325).

[4]

К недостаткам известных решений относятся непроработанность системы выбора совокупности необходимых параметров и узлов механизма передачи крутящего момента агрегатам ТРД, неадаптированность к конкретно к техническим решениям двухвального, двухконтурного авиационного ТРД, сложность получения компромиссного сочетания повышенных значений КПД и ресурса двигателя с одновременным повышением компактности при снижении материало- и энергоемкости механизма передачи крутящего момента.

[5]

Задача, решаемая группой изобретений, связанных единым творческим замыслом, заключается в разработке механизма и узлов передачи крутящего момента агрегатам двухвального, двухконтурного турбореактивного двигателя, способов выполнения и эксплуатации механизма, обеспечивающего повышенные ресурс и КПД двигателя.

[6]

Поставленная задача решается тем, что единый механизм передачи крутящего момента агрегатам двухвального двухконтурного турбореактивного двигателя, имеющего газодинамически связанные между собой соосные валы роторов высокого давления (РВД) и низкого давления (РНД), согласно изобретению, включает соединенные с РВД с возможностью передачи агрегатам крутящего момента от турбины высокого давления (ТВД) центральную коническую передачу (ЦКП) и кинематически соединенные с ней редукторы приводов двигательных и самолетных агрегатов, установленные соответственно в коробке двигательных агрегатов (КДА) и в выносной коробке самолетных агрегатов (ВКА), а также включает кинематически соединенные с РНД редукторы приводов агрегатов компрессора низкого давления (КНД), передающих от турбины низкого давления (ТНД) крутящий момент масляным насосам опор вала и датчику частоты вращения (ДЧВ) РНД; при этом ЦКП содержит главную шестеренную пару ортогонально ориентированных конических ведущего и ведомого зубчатых колес, размещенную в корпусе, имеющем ортогональные посадочные места под указанные колеса, имеющие конические зубчатые венцы; при этом главная шестеренная пара ведущего и ведомого зубчатых колес ЦКП выполнена с передаточным числом i1,гп, определенным в диапазоне i1,гп=(1,12÷1,43) [б/р]; причем ведущее зубчатое колесо главной шестеренной пары фиксированно размещено на одноименном валу, установленном соосно с валом ротора КВД в радиально-упорном шариковом и в роликовом подшипниках, а ведомое зубчатое колесо выполнено заедино с собственным валом, установленным в роликовом подшипнике и в радиально-упорном шарикоподшипнике, который установлен в крышке корпуса ЦКП, при этом редукторы приводов самолетных агрегатов, смонтированные в ВКА, сообщены по крутящему моменту с ЦКП последовательно через многоступенчатый редуктор КДА и через гибкий вал, состоящий из стержня с концевыми шарнирами и сильфонами.

[7]

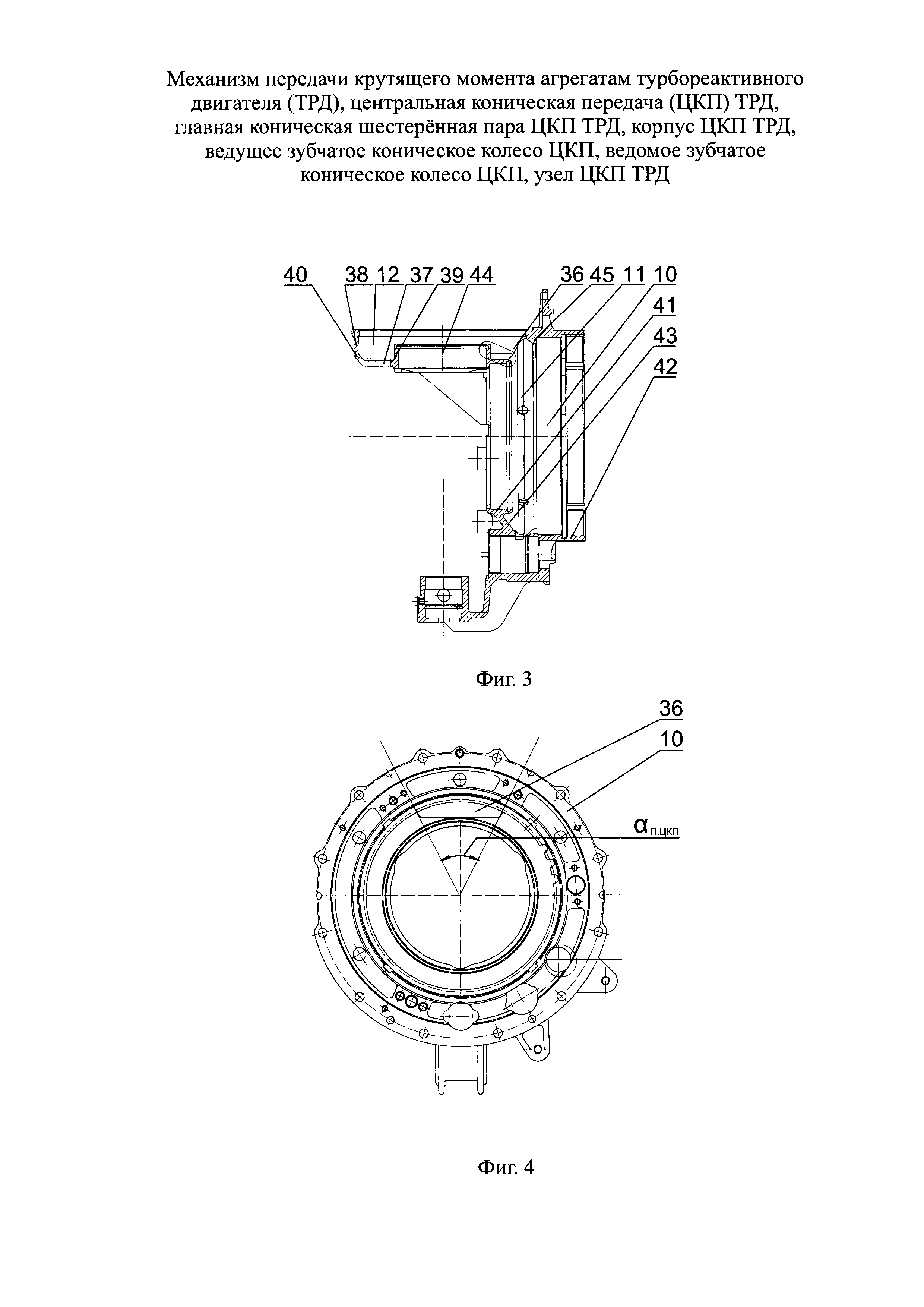
При этом нижний концевик вала ведомого зубчатого колеса главной шестеренной пары ЦКП, обращенный к оси вала ротора КВД, сосной с осью вала ведущего колеса, может быть установлен в роликовом подшипнике, причем роликовый подшипник выполнен только с наружным кольцом, а его тела качения с внутренней стороны оперты непосредственно на шейку вала, а верхний концевик вала ведомого колеса установлен в шарикоподшипнике, фиксированно размещенном в крышке корпуса ЦКП.

[8]

Ведомое зубчатое колесо в рабочем положении может быть подпружинено съемным кольцевым демпфирующим элементом, на меньшем радиусе плотно прижатым к диску колеса внутренним кольцом шарикоподшипника, а на внешнем радиусе с возможностью возвратного проскальзывания тангенциально опертым на обод колеса, при этом профиль радиального сечения съемного кольцевого демпфирующего элемента выполнен не менее чем с одним двойным волновым перегибом.

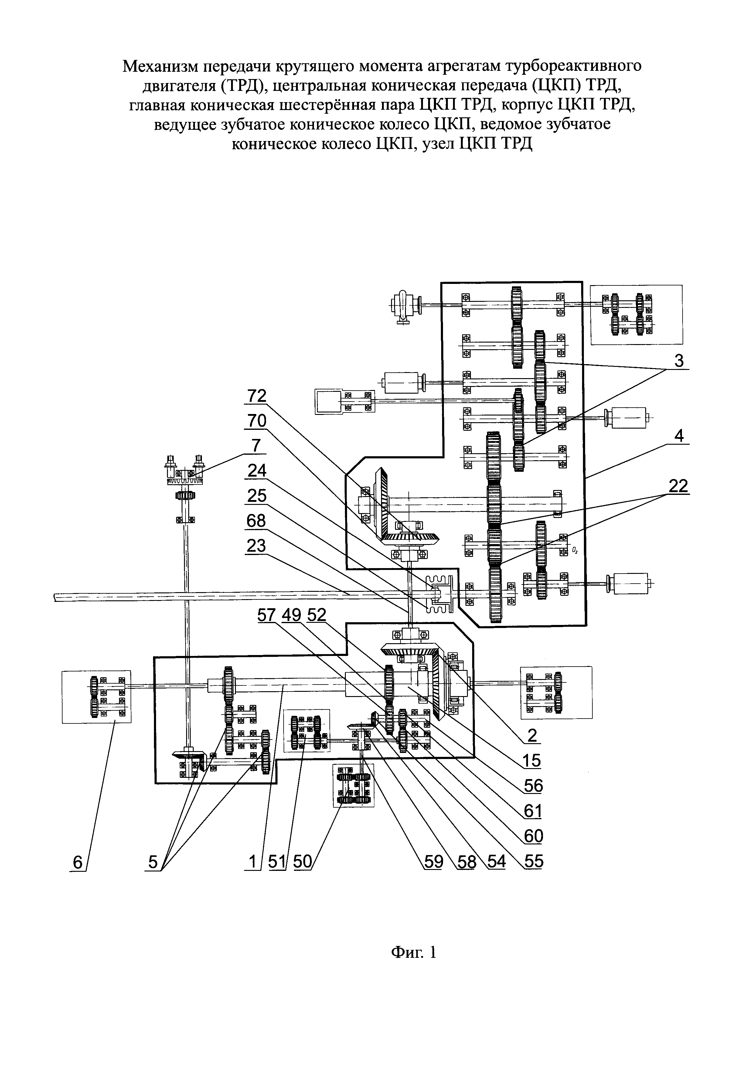
[9]

Гибкий вал, соединяющий с возможностью передачи крутящего момента ВКА с ЦКП через коробку двигательных агрегатов - КДА, может быть выполнен состоящим из стержня, снабженного не менее чем на одном конце шарниром и сильфоном для гашения колебаний и передачи крутящего момента.

[10]

Поставленная задача в части ЦКП решается тем, что центральная коническая передача механизма передачи крутящего момента агрегатам двухвального двухконтурного турбореактивного двигателя, имеющего газодинамически связанные между собой соосные валы роторов высокого и низкого давления, согласно изобретению, содержит корпус с посадочными местами и размещенную в них главную шестеренную пару ортогонально ориентированных конических ведущего и ведомого зубчатых колес ЦКП, при этом главная шестеренная пара ведущего и ведомого зубчатых колес ЦКП выполнена с передаточным числом i1,гп, определенным в диапазоне i1,гп=(1,12÷1,43) [б/р]; причем ведущее зубчатое колесо главной шестеренной пары фиксированно закреплено на одноименном валу, установленном соосно с валом ротора КВД в радиально-упорном шариковом и роликовом подшипниках, а ответное ведомое зубчатое колесо выполнено заедино с собственным валом, ближняя к оси вала КВД концевая шейка которого установлена в роликовом подшипнике, при этом верхний концевик вала ведомого колеса установлен в радиально-упорном шарикоподшипнике, в свою очередь фиксированно размещенном в крышке корпуса ЦКП, кроме того ведущее и ведомое зубчатые колеса шестеренной пары выполнены взаимно приближенными к точке пересечения ортогональных осей колес на расстояние, которым обусловлено образование в посадочных местах корпуса ЦКП общего проема, обеспечивающего полное рабочее зацепление не менее чем одной перманентно ответной пары зубьев зубчатых колес.

[11]

При этом ведомое зубчатое колесо главной шестеренной пары ЦКП может быть выполнено заедино с собственным валом, установленным в роликовом подшипнике, который выполнен только с наружным кольцом, а его тела качения с внутренней стороны оперты непосредственно на шейку вала.

[12]

Ведомое зубчатое колесо главной шестеренной пары ЦКП может быть подпружинено в корпусе ЦКП съемным кольцевым демпфирующим элементом, на меньшем радиусе плотно прижатым к диску колеса внутренним кольцом шарикоподшипника, а на внешнем радиусе с возможностью возвратного проскальзывания тангенциально опертым на обод колеса, при этом профиль радиального сечения съемного кольцевого демпфирующего элемента выполнен не менее чем с одним двойным волновым перегибом.

[13]

Поставленная задача в части главной конической шестеренной пары ЦКП решается тем, что главная коническая шестеренная пара центральной конической передачи механизма передачи крутящего момента агрегатам двухвального двухконтурного турбореактивного двигателя, имеющего газодинамически связанные между собой соосные валы роторов высокого и низкого давления, согласно изобретению, представляет собой пару ортогонально ориентированных конических ведущего и ведомого зубчатых колес ЦКП, при этом главная шестеренная пара ведущего и ведомого зубчатых колес ЦКП выполнена с передаточным числом i1,гп, определенным в диапазоне i1,гп=(1,124÷1,43) [б/р]; причем ведущее зубчатое колесо главной шестеренной пары фиксированно закреплено на одноименном валу, соосном с валом ротора КВД и установлено в радиально-упорном шариковом и роликовом подшипниках, при этом ответное ведомое зубчатое колесо выполнено заедино с собственным валом, ближняя к оси РВД концевая шейка которого установлена в роликовом подшипнике, а верхний концевик вал ведомого колеса установлен в шарикоподшипнике, в свою очередь фиксированно размещенном в крышке корпуса ЦКП, кроме того ведущее и ведомое колеса выполнены взаимно приближенными к точке пересечения ортогональных осей колес на расстояние, которым обусловлено образование в посадочных местах корпуса ЦКП общего проема, обеспечивающего полное рабочее зацепление, не менее чем одной перманентно ответной пары зубьев конических колес.

[14]

При этом ведомое зубчатое колесо может быть выполнено заедино с собственным валом, установленным в роликовом подшипнике, который выполнен только с наружным кольцом, а его тела качения с внутренней стороны оперты непосредственно на стенку шейки вала.

[15]

Ведомое зубчатое колесо может быть подпружинено в корпусе ЦКП съемным кольцевым демпфирующим элементом, на меньшем радиусе плотно прижатым к диску колеса внутренним кольцом шарикоподшипника, а на внешнем радиусе с возможностью возвратного проскальзывания тангенциально опертым на обод колеса, при этом профиль радиального сечения съемного кольцевого демпфирующего элемента выполнен не менее чем с одним двойным волновым перегибом.

[16]

Поставленная задача в части корпуса ЦКП решается тем, что корпус центральной конической передачи двухвального двухконтурного турбореактивного двигателя, имеющего газодинамически связанные между собой соосные валы роторов высокого и низкого давления, согласно изобретению, содержит трехмерную оболочку, которая выполнена охватывающей главную шестеренную пару ортогонально ориентированных конических ведущего и ведомого зубчатых колес ЦКП и содержит ортогональные посадочные места под указанные колеса, причем посадочное место под ведомое зубчатое колесо выполнено в корпусе ЦКП с двумя объединенными кольцевым дном концентрическими стенками - внешней, примыкающей к дну посадочного места через конический кольцевой переход, и внутренней, образующими осесимметричное ложе для конического зубчатого венца ведомого колеса, при этом конфигурацию указанного посадочного места отображает соосная с осью колеса условная цилиндроконическая оболочка, коническая часть которой выполнена конгруэнтно вписанной в конический переход посадочного места под ведомое колесо, охватывая вершины зубьев зубчатого венца колеса, а посадочное место под ведущее зубчатое колесо выполнено в форме полого тела вращения, включающего цилиндрические и конический участки с вписанной условной составной цилиндроконической оболочкой вращения, имеющей ось, ортогональную оси ведомого зубчатого колеса и соосную с осью вала ротора КВД, кроме того посадочные места под ведущее и ведомое зубчатые колеса выполнены в корпусе взаимно приближенными к точке пересечения ортогональных осей посадочных мест главной конической шестеренной пары ЦКП на расстояние, достаточное для обеспечения полного рабочего зацепления, по меньшей мере, одной пары зубьев зубчатых колес, для чего условные оболочки, вписанные в упомянутые посадочные места зубчатых колес, образуют частичное взаимное пересечение, в границах которого в корпусе ЦКП выполнен проем, размещенный на переходе конического в донный участок посадочного места ведомого колеса с выходом в посадочное место ведущего колеса с обеспечением возможности взаимного экспонирования и полного перманентного зацепления очередной противостоящей пары ответных зубьев зубчатых венцов колес, для чего указанный проем в корпусе ЦКП выполнен в угловом створе αп.цкп, который будучи выраженным через угловой створ зубчатого венца ведущего или ведомого колеса с вершиной угла на соответствующей оси одного из указанных колес, определен в диапазоне αп.цкп=(0,884÷1,27) [рад], причем в корпусе ЦКП посадочное место под ведущее коническое колесо на осевом участке между роликовым подшипником и радиально-упорным шарикоподшипником снабжено внутренним кольцевым буртиком для опирания наружного кольца шарикоподшипника с возможностью монтажно-демонтажного пропуска сквозь него зубчатого венца ведущего колеса, для чего буртик выполнен зубчатым с частотой зубьев и впадин буртика, совпадающими с частотой зубьев и впадин ведущего колеса главной конической пары ЦКП, а форма впадин принята обеспечивающей возможность пропуска зубьев ведущего колеса до полноценного опирания наружного кольца шарикоподшипника на буртик корпуса.

[17]

При этом цилиндрическая часть условной составной оболочки, вписанной в посадочное место ведомого зубчатого колеса главной конической шестеренной пары ЦКП, может быть принята конгруэнтно примыкающей к внутренней поверхности внешней стенки посадочного места, а коническая часть условной оболочки выполнена конгруэнтно вписанной в конический переход посадочного места, охватывая вершины зубьев зубчатого венца колеса.

[18]

Фронтальный и тыльный приконцевые цилиндрические участки вписанной в посадочное место ведущего зубчатого колеса главной конической шестеренной пары ЦКП условной составной цилиндроконической оболочкой вращения, имеющей ось, ортогональную оси вращения ведомого колеса и соосную с осью вала ротора КВД, могут быть приняты конгруэнтными наружным кольцам роликового и шарикового подшипников ведущего колеса и соединены внутренними торцами с условной переходной поверхностью конического участка - конического раструба оболочки, обращенного меньшим торцом к наружному кольцу роликоподшипника и переходным раструбом к цилиндрическому участку той же оболочки, описывающему наружное кольцо шарикоподшипника.

[19]

Нижний концевик вала ведомого зубчатого колеса главной конической шестеренной пары ЦКП, обращенный к оси вала РВД, может быть установлен в роликовом подшипнике, причем роликовый подшипник выполнен только с наружным кольцом, а его тела качения с внутренней стороны оперты непосредственно на шейку вала, а верхний концевик вала ведомого колеса установлен в шарикоподшипнике, фиксированно размещенном в крышке корпуса ЦКП.

[20]

Ведомое зубчатое колесо главной конической шестеренной пары ЦКП может быть подпружинено в корпусе ЦКП съемным кольцевым демпфирующим элементом, на меньшем радиусе плотно прижатым к диску колеса внутренним кольцом шарикоподшипника, а на внешнем радиусе с возможностью возвратного проскальзывания тангенциально опертым на обод колеса, при этом профиль радиального сечения съемного кольцевого демпфирующего элемента выполнен не менее чем с одним двойным волновым перегибом.

[21]

Корпус ЦКП может содержать в нижней части прилив, в котором могут быть размещены кинематически объединенные цилиндрической шестеренной парой зубчатых колес редукторы, по меньшей мере, двух приводов откачивающих масляных насосов ЦКП, причем ведущее колесо цилиндрической шестеренной пары, кинематически объединяющей по крутящему моменту оба указанных редуктора, размещено на валу ведущего колеса главной шестеренной пары конических зубчатых колес ЦКП, соединенном через соосную шлицевую втулку с валом РВД, при этом один из указанных размещенных в корпусе редукторов приводов соединен со своим приводным откачивающим масляным насосом через промежуточную шестеренную пару конических зубчатых колес, ведущее из которых расположено на валу ведомого колеса цилиндрической шестеренной пары зубчатых колес, а ведомое колесо снабжено рессорой, соединяющей указанный редуктор с соответствующим масляным насосом с общим передаточным числом iр.мн1 редуктора, определенным в диапазоне iр.мн1=(0,54÷0,77) [б/р], второй из указанных редукторов включает промежуточную шестеренную пару 13 цилиндрических зубчатых колес, ведущее колесо 14 которой размещено на валу ведомого колеса 12 цилиндрической шестеренной пары 1 зубчатых колес, объединяющей указанные редукторы и выполнен с общим передаточным числом iр.мн2, определенным в диапазоне iр.мн2=(0,49÷0,67) [б/р].

[22]

Поставленная задача в части ведущего зубчатого колеса решается тем, что ведущее зубчатое коническое колесо главной шестеренной пары центральной конической передачи механизма передачи крутящего момента агрегатам двухвального двухконтурного турбореактивного двигателя, имеющего газодинамически связанные между собой соосные валы роторов высокого и низкого давления, согласно изобретению, выполнено в виде обода с коническим зубчатым венцом, кроме того ведущее колесо наделено внутренним цилиндрическим посадочным и торцевым упорным местами для опорно-упорного размещения колеса на одноименном валу, при этом цилиндрическое посадочное место выполнено соосным валу ведущего колеса и валу РВД наделено совокупностью отверстий под штифты фиксации колеса от смещений на валу, выведенных через посадочное место для соосного совмещения с ответными отверстиями в корпусе вала;

[23]

причем зубья конического венца ведущего колеса выполнены переменной высоты, уменьшающейся в сторону осевой вершины условного конуса вершин зубьев с градиентом G1, определенным в диапазоне

[24]

G1=(Hз1,max - Нз1,min)/Bз1=(0,105÷0,157) [м/м],

[25]

где Hз1, max - наибольшая высота у внешнего периферийного торца зуба ведущего колеса в проекции на условную осевую плоскость, проходящую через среднюю точку вершины зуба; Hз1, min - то же, наименьшая высота зуба у внутреннего торца последнего; Вз1 - ширина зуба в той же проекции;

[26]

при этом угол αо.д.к1 наклона образующей условного делительного конуса зубчатого венца к оси вала ведущего колеса определен в диапазоне αо.д.к1=(0,7÷1,1) [рад], кроме того зубчатый венец ведущего колеса выполнен с круговыми зубьями радиусом Rкр..1 круговой конфигурации вершины зуба в проекции на плоскость, нормальную к оси вала ведущего колеса, скалярно превышающим среднюю высоту зуба Hз1, ср. в N1 раз, где N1 определен в диапазоне

[27]

N1=(Rкр1/Hз1, cp.)=(8,15÷12,23),

[28]

а угол спирали βш1, выраженный в той же проекции как угол между касательной к линии зуба к средней точке и радиусом той же точки, проведенным от оси вала ведущего колеса, вариантно определен в диапазоне значений βш1=(0,21÷0,32) [рад].

[29]

При этом торцевое упорное место обода колеса может быть выполнено в виде плоской осесимметричной кольцевой грани, ортогональной к оси вала колеса, а отверстия под штифты в ободе колеса выполнены с наклоном в сторону соединения вала ведущего колеса с валом РВД.

[30]

Поставленная задача в части ведомого зубчатого колеса решается тем, что ведомое зубчатое коническое колесо главной шестеренной пары центральной конической передачи механизма передачи крутящего момента агрегатам двухвального двухконтурного турбореактивного двигателя, имеющего газодинамически связанные между собой соосные валы роторов высокого и низкого давления, согласно изобретению, входит в главную шестеренную пару ЦКП, содержит полый вал, а также выполненные заедино с ним конические зубчатый венец, обод и диск колеса, переходящий в развитую в осевом направлении полую цилиндрическую цапфу, интегрированную в средний осевой участок вала, и оснащенную с внутренней стороны шлицами с образованием посадочного места для шлицевого концевика рессоры привода, передающего крутящий момент агрегатам двигателя, при этом концевики вала ведомого колеса, верхний и нижний приближенный к оси вала РВД, наделены расположенными по обе стороны диска колеса внешними посадочными местами соответственно под шарико- и роликоподшипник, ведомое колесо имеет конический зубчатый венец, причем зубья венца выполнены переменной высоты, уменьшающейся в сторону осевой вершины условного конуса вершин зубьев с градиентом G2, определенным в диапазоне

[31]

G2=(Нз2, max - Нз2, min)/Bз2=(0,109÷0,163) [м/м],

[32]

где Hз2, max - наибольшая высота эвольвентной части боковой поверхности у внешнего периферийного торца зуба в проекции на условную осевую плоскость, проходящую через среднюю точку вершины зуба; Hз2, min - то же, наименьшая высота эвольвентной части боковой поверхности зуба у внутреннего торца последнего; Вз2 - ширина зуба в той же проекции;

[33]

при этом угол αо.д.к2 наклона образующей условного делительного конуса зубчатого венца к оси вала ведомого колеса определен в диапазоне αо.д.к=(0,55÷0,83) [рад], причем зубчатый венец ведомого колеса выполнен с зубьями круговой конфигурации с радиусом Rкр.2 кривизны вершины зуба в проекции на плоскость, нормальную к оси вала ведомого колеса, скалярно превышающим среднюю высоту зуба Нз2, ср. в N2 раз, где N2 определен в диапазоне

[34]

N2=(Rкр2/Hз2, ср.)=(8,2÷12,3);

[35]

а угол спирали βш2, выраженный в той же проекции как угол между касательной к линии зуба к средней точке последней и радиусом той же точки, проведенным от оси вала ведомого колеса, вариантно определен в диапазоне значений βш2=(0,21÷0,32) [рад].

[36]

При этом наружная поверхность верхнего концевика вала колеса может быть выполнена с посадочным местом для кольцевого демпфирующего элемента, выполненного составным по высоте внутреннего кольца шарикоподшипника и кроме того крайний участок верхнего концевика снабжен резьбой для гайки с фиксирующим элементом, предназначенными для осевого поджатая упомянутых составного внутреннего кольца шарикоподшипника и кольцевого демпфирующего элемента, выполненного не менее чем с одним двойным кольцевым перегибом, с возможностью прижатия кольцевого периферийного участка демпфирующего элемента к ободу диска колеса, причем нижний концевик вала колеса выполнен с возможностью непосредственного опирания на его боковую поверхность тел качения роликового подшипника, огражденных с внешней стороны наружным кольцом последнего.

[37]

Угол αо.к.вер. наклона образующей начального конуса вершин зубьев относительно оси ведомого колеса может быть определен в диапазоне значений αо.к.вер.=(0,61÷0,92) [рад] и выполнен превышающем аналогичный угол αо.к.вп. наклона образующей условного конуса впадин, который с соблюдением указанного условия определен в диапазоне значений αо.к.вп.=(0,50÷0,76) [рад].

[38]

Поставленная задача в части узла ЦКП решается тем, что узел центральной конической передачи ЦКП механизма передачи крутящего момента агрегатам двухвального двухконтурного турбореактивного двигателя, имеющего газодинамически связанные между собой валы роторов высокого и низкого давления и вал ведущего зубчатого конического колеса главной шестеренной пары ЦКП, соединенный с валом РВД через шлицевую втулку, согласно изобретению, вал ведущего зубчатого колеса выполнен в виде полого цилиндра с переменным, уступообразно последовательно нарастающим от фронта к тылу двигателя наружным диаметром, на котором выполнены посадочные места и смонтированы роликоподшипник, ведущее зубчатое колесо главной шестеренной пары ЦКП и шарикоподшипник указанного вала, при этом ведущее зубчатое колесо выполнено с ободом, наделенным коническим зубчатым венцом, кроме того ведущее зубчатое колесо наделено внутренним цилиндрическим и торцевым упорным посадочными местами, последнее из которых выполнено конгруентным с ответным посадочным местом вала колеса, расположенным в плоскости, ортогональной к оси указанного вала колеса, а для опорно-упорного размещения на валу цилиндрическое посадочное место ведущего колеса наделено совокупностью отверстий под штифты для фиксации колеса на валу, выведенных через посадочное место, для соосного совмещения с ответными отверстиями в корпусе вала;

[39]

причем зубья конического венца ведущего колеса выполнены переменной высоты, уменьшающейся в сторону осевой вершины условного конуса вершин зубьев с градиентом G1, определенным в диапазоне

[40]

G1=(Hз1, max - Нз1, min)/Bз1=(0,105÷0,157) [м/м],

[41]

где Hз1, max - наибольшая высота у внешнего периферийного торца зуба ведущего колеса в проекции на условную осевую плоскость, проходящую через среднюю точку вершины зуба; Hз1,min - то же, наименьшая высота зуба у внутреннего торца последнего; Bз1 - ширина зуба в той же проекции;

[42]

при этом угол αо.д.к1 наклона образующей условного делительного конуса зубчатого венца к оси вала ведущего колеса определен в диапазоне αо.д.к1=(0,7÷1,1) [рад]; кроме того зубчатый венец ведущего колеса выполнен с круговыми зубьями радиусом Rкр.1 круговой конфигурации вершины зуба в проекции на плоскость, нормальную к оси вала ведущего колеса, скалярно превышающим среднюю высоту зуба Hз1, ср. в N1 раз, где N1 определен в диапазоне

[43]

N1=(Rкр.1/Hз1, ср.)=(8,15÷12,23),

[44]

а угол спирали βш1, выраженный в той же проекции как угол между касательной к линии зуба к средней точке и радиусом той же точки, проведенным от оси вала ведущего колеса, вариантно определен в диапазоне значений βш1=(0,21÷0,32) [рад].

[45]

При этом отверстия в ободе ведущего зубчатого колеса под штифты для фиксирования последнего на одноименном валу могут быть выполнены с наклоном оси отверстия к оси вала в сторону зубчатого зацепления под углом βшт=(45÷68)°.

[46]

Технический результат, достигаемый группой изобретений, связанных единым творческим замыслом, заключается в разработке механизма передачи крутящего момента агрегатам двухвального двухконтурного турбореактивного двигателя и его узлов, обеспечивая повышенную коррекцию соосности, демпфирование колебаний и улучшение плавности вращения ведущего конического колеса синхронно с валом РВД в процессе эксплуатации механизма, совокупное повышение КПД на 2% и более чем в два раза повышение ресурса механизма передачи крутящего момента.

[47]

Сущность изобретения поясняется чертежами, где:

[48]

на фиг. 1 изображен фрагмент кинематической схемы передачи крутящего момента агрегатам ТРД;

[49]

на фиг. 2 - центральная коническая передача ТРД, вертикальный продольный разрез по оси;

[50]

на фиг. 3 - корпус ЦКП ТРД, вертикальный продольный разрез по оси;

[51]

на фиг. 4 - корпус ЦКП ТРД, фронтальная проекция;

[52]

на фиг. 5 - ведущее зубчатое коническое колесо главной конической шестеренной пары ЦКП ТРД, продольный разрез;

[53]

на фиг. 6 - ведомое зубчатое коническое колесо главной конической шестеренной пары ЦКП ТРД, продольный разрез.

[54]

Турбореактивный двигатель выполнен двухвальным, двухконтурным и содержит газодинамически связанные между собой соосные вал 1 ротора высокого давления - РВД и вал ротора низкого давления - РНД (на чертежах не показано). Единый механизм передачи крутящего момента агрегатам ТРД (фиг. 1) включает соединенные с РВД с возможностью передачи агрегатам крутящего момента от турбины высокого давления центральную коническую передачу 2 и кинематически соединенные с ней редукторы 3 приводов двигательных агрегатов, установленные в коробке 4 двигательных агрегатов (КДА), и редукторы приводов самолетных агрегатов, установленные соответственно в выносной коробке самолетных агрегатов (ВКА) (на чертежах не показано). Механизм передачи крутящего момента агрегатам ТРД включает также кинематически соединенные с РНД редукторы 5 приводов агрегатов компрессора низкого давления, передающих от турбины низкого давления крутящий момент масляным насосам 6 опор вала ротора и датчику 7 частоты вращения РНД.

[55]

ЦКП 2 (фиг. 2) содержит главную коническую шестеренную пару, которая представляет собой пару ортогонально ориентированных конических ведущего и ведомого зубчатых колес 8 и 9, размещенную в корпусе 10 ЦКП, имеющем ортогональные посадочные места 11 и 12 соответственно под ведущее и ведомое колеса 8 и 9.

[56]

Ведущее колесо 8 имеет конический зубчатый венец, выполненный с угловой частотой γ1 зубьев 13, определенной в диапазоне

[57]

γ1=NZ1/2π=(4,94÷7,01) [ед/рад],

[58]

где NZ1 - число зубьев Z1 ведущего колеса ЦКП;

[59]

Ведомое колесо 9 имеет зубчатый венец, угловая частота γ2 зубьев 14 которого определена в диапазоне

[60]

γ2=NZ2/2π=(4,3÷6,05) [ед/рад],

[61]

где NZ2 - число зубьев Z2 ведомого колеса ЦКП.

[62]

Главная шестеренная пара ведущего и ведомого зубчатых колес 8 и 9 ЦКП выполнена с передаточным числом i1,гп, определенным в диапазоне i1,гп=(1,12÷1,43) [б/р].

[63]

Ведущее зубчатое колесо 8 главной шестеренной пары фиксированно размещено на одноименном валу 15. Вал 15 ведущего колеса 8 установлен соосно с валом ротора КВД (на чертежах не показано) в радиально-упорном шарикоподшипнике 16 и в роликовом подшипнике 17. Ведомое зубчатое колесо 9 выполнено заедино с собственным валом 18, установленным в роликовом подшипнике 19 и в радиально-упорном шарикоподшипнике 20, который установлен в крышке 21 корпуса 10 ЦКП.

[64]

Редукторы (не показаны) приводов самолетных агрегатов, смонтированные в ВКА, сообщены по крутящему моменту с ЦКП 2 последовательно через многоступенчатый редуктор 22 КДА и через гибкий вал 23. Гибкий вал 23 выполнен состоящим из стержня с концевыми шарнирами 24 и сильфонами 25.

[65]

Нижний концевик 26 вала 18 ведомого зубчатого колеса 9 главной шестеренной пары ЦКП, обращенный к оси вала ротора КВД, соосной с осью 27 вала ведущего колеса 8, установлен в роликовом подшипнике 19. Роликовый подшипник 19 выполнен только с наружным кольцом 28, а его тела качения 29 с внутренней стороны оперты непосредственно на шейку 30 вала 18. Верхний концевик 31 вала 18 ведомого колеса 9 установлен в шарикоподшипнике 20, который фиксированно размещен в крышке корпуса 10 ЦКП.

[66]

Ведомое зубчатое колесо 9 в рабочем положении подпружинено съемным кольцевым демпфирующим элементом 32. На меньшем радиусе демпфирующий элемент 32 плотно прижат к диску 33 колеса 9 внутренним кольцом 34 шарикоподшипника 20. На внешнем радиусе демпфирующий элемент 32 тангенциально оперт с возможностью возвратного проскальзывания на обод 35 колеса 9. Профиль радиального сечения демпфирующего элемента 32 выполнен не менее чем с одним двойным волновым перегибом.

[67]

Гибкий вал 23, соединяющий с возможностью передачи крутящего момента ВКА с ЦКП через КДА выполнен состоящим из стержня, снабженного не менее чем на одном конце шарниром 24 и сильфоном 25 для гашения колебаний и для передачи крутящего момента.

[68]

Центральная коническая передача 1 ТРД, имеющего газодинамически связанные между собой соосные валы РВД и РНД, содержит корпус 10 с посадочными местами и размещенную в них главную шестеренную пару ортогонально ориентированных конических ведущего и ведомого зубчатых колес 8 и 9 ЦКП. Ведущее колесо 8 имеет конический зубчатый венец, выполненный с угловой частотой γ1 зубьев 13, определенной в диапазоне γ1=(4,94÷7,01) [ед/рад]. Ведомое колесо 9 имеет зубчатый венец, угловая частота γ2 зубьев 14 которого определена в диапазоне γ2=(4,34÷6,05) [ед/рад].

[69]

Главная шестеренная пара ведущего и ведомого зубчатых колес 8 и 9 ЦКП выполнена с передаточным числом i1,гп, определенным в диапазоне

[70]

i1,гп=(1,12÷1,43) [б/р].

[71]

Ведущее зубчатое колесо 8 главной шестеренной пары фиксированно размещено на одноименном валу 15. Вал 15 ведущего колеса 8 установлен соосно с валом ротора КВД (на чертежах не показано) в радиально-упорном шарикоподшипнике 16 и в роликовом подшипнике 17. Ответное ведомое зубчатое колесо 9 выполнено заедино с собственным валом 18, ближняя к оси 27 вала КВД концевая шейка 30 которого установлена в роликовом подшипнике 19. Верхний концевик 31 вала 18 ведомого колеса 9 установлен в радиально-упорном шарикоподшипнике 20, который в свою очередь фиксированно размещен в крышке 21 корпуса 10 ЦКП.

[72]

Ведущее и ведомое зубчатые колеса 8 и 9 шестеренной пары выполнены взаимно приближенными к точке пересечения ортогональных осей колес на расстояние, которым обусловлено образование в посадочных местах 11, 12 корпуса 10 ЦКП общего проема 36, обеспечивающего полное рабочее зацепление не менее чем одной перманентно ответной пары зубьев 13 и 14 зубчатых колес 8 и 9 соответственно.

[73]

Роликовый подшипник 19 ведомого зубчатого колеса 9 главной шестеренной пары ЦКП выполнен только с наружным кольцом 28, а его тела качения 29 с внутренней стороны оперты непосредственно на шейку 30 вала 18.

[74]

Ведомое зубчатое колесо 9 в рабочем положении подпружинено съемным кольцевым демпфирующим элементом 32. На меньшем радиусе демпфирующий элемент 32 плотно прижат к диску 33 колеса 9 внутренним кольцом 34 шарикоподшипника 20. На внешнем радиусе демпфирующий элемент 32 тангенциально оперт с возможностью возвратного проскальзывания на обод 35 колеса 9. Профиль радиального сечения демпфирующего элемента 32 выполнен не менее чем с одним двойным волновым перегибом.

[75]

Корпус ЦКП ТРД (фиг. 3) содержит трехмерную оболочку, которая выполнена охватывающей главную шестеренную пару ортогонально ориентированных конических ведущего и ведомого зубчатых колес 8 и 9 ЦКП и содержит ортогональные посадочные места 11 и 12 под указанные колеса 8 и 9 соответственно.

[76]

Посадочное место 12 под ведомое зубчатое колесо 9 выполнено в корпусе 10 ЦКП с двумя объединенными кольцевым дном 37 концентрическими внешней и внутренней стенками 38 и 39, образующими осесимметричное ложе для конического зубчатого венца ведомого колеса 9. Внешняя стенка 38 выполнена примыкающей к дну 37 посадочного места 12 через конический кольцевой переход 40. Конфигурацию посадочного места 12 под ведомое зубчатое колесо 9 отображает соосная с осью колеса условная цилиндроконическая оболочка, коническая часть которой выполнена конгруэнтно вписанной в конический переход 40 посадочного места 12 под ведомое колесо 9, охватывая вершины зубьев 14 зубчатого венца колеса 9.

[77]

Посадочное место 11 под ведущее зубчатое колесо 8 выполнено в форме полого тела вращения, включающего цилиндрические участки 41, 42 и конический участок 43 с вписанной условной составной цилиндроконической оболочкой вращения, имеющей ось 27, ортогональную оси 44 ведомого зубчатого колеса 9 и соосную с осью вала ротора КВД.

[78]

Посадочные места 11 и 12 под ведущее и ведомое зубчатые колеса 8 и 9 выполнены в корпусе 10 ЦКП взаимно приближенными к точке пересечения ортогональных осей посадочных мест главной конической шестеренной пары ЦКП на расстояние, достаточное для обеспечения полного рабочего зацепления, по меньшей мере, одной пары зубьев 13 и 14 зубчатых колес 8 и 9. Для чего условные оболочки, вписанные в посадочные места 11 и 12 зубчатых колес, образуют частичное взаимное пересечение, в границах которого в корпусе 10 ЦКП выполнен проем 36, размещенный на переходе конического в донный участок посадочного места 12 ведомого колеса 9 с выходом в посадочное место 11 ведущего колеса 8 с обеспечением возможности взаимного экспонирования и полного перманентного зацепления очередной противостоящей пары ответных зубьев 13 и 14 зубчатых венцов колес. Для этого проем 36 в корпусе 10 ЦКП выполнен в угловом створе αп.цкп, который будучи выраженным через угловой створ зубчатого венца ведущего или ведомого колеса с вершиной угла на соответствующей оси одного из указанных колес, определен в диапазоне αп.цкп=(0,88÷1,27) [рад].

[79]

В корпусе 10 ЦКП посадочное место 11 под ведущее коническое колесо 8 на осевом участке между роликовым подшипником 17 и радиально-упорным шарикоподшипником 16 снабжено внутренним кольцевым буртиком 45 для опирания наружного кольца 46 шарикоподшипника 16 с возможностью монтажно-демонтажного пропуска сквозь него зубчатого венца ведущего колеса 9. Буртик 45 выполнен зубчатым с частотой зубьев и впадин буртика, совпадающими с частотой зубьев 13 и впадин ведущего колеса 8 главной конической пары ЦКП. Форма впадин принята обеспечивающей возможность пропуска зубьев 13 ведущего колеса 8 до полноценного опирания наружного кольца 46 шарикоподшипника 16 на буртик 45 корпуса 10 ЦКП.

[80]

Цилиндрическая часть условной составной оболочки, вписанной в посадочное место 12 ведомого зубчатого колеса 9 главной конической шестеренной пары ЦКП, принята конгруэнтно примыкающей к внутренней поверхности внешней стенки 38 посадочного места 12. Коническая часть условной оболочки выполнена конгруэнтно вписанной в конический переход 40 посадочного места, охватывая вершины зубьев 14 зубчатого венца колеса 9.

[81]

Фронтальный и тыльный приконцевые цилиндрические участки 41, 42 вписанной в посадочное место 11 ведущего зубчатого колеса 8 главной конической шестеренной пары ЦКП условной составной цилиндроконической оболочкой вращения, имеющей ось, ортогональную оси 43 вращения ведомого колеса 9 и соосную с осью 27 вала ротора КВД, приняты конгруэнтными наружным кольцам 46 и 47 соответственно шарикоподшипника 16 и роликового подшипника 17 ведущего колеса 8 и соединены внутренними торцами с условной переходной поверхностью конического участка 43 - раструба оболочки, обращенного меньшим торцом к наружному кольцу 47 роликового подшипника 17 и переходным раструбом к цилиндрическому участку 42 той же оболочки, описывающему наружное кольцо 46 шарикоподшипника 16.

[82]

Нижний концевик 26 вала 18 ведомого зубчатого колеса 9 главной шестеренной пары ЦКП, обращенный к оси 27 вала КВД, установлен в роликовом подшипнике 19. Роликовый подшипник 19 выполнен только с наружным кольцом 28, а его тела качения 29 с внутренней стороны оперты непосредственно на шейку 30 вала 18. Верхний концевик 31 вала 18 ведомого колеса 9 установлен в шарикоподшипнике 20, который фиксированно размещен в крышке корпуса 10 ЦКП.

[83]

Ведомое зубчатое колесо 9 в рабочем положении подпружинено съемным кольцевым демпфирующим элементом 32. На меньшем радиусе демпфирующий элемент 32 плотно прижат к диску 33 колеса 9 внутренним кольцом 34 шарикоподшипника 20. На внешнем радиусе демпфирующий элемент 32 тангенциально оперт с возможностью возвратного проскальзывания на обод 35 колеса 9. Профиль радиального сечения демпфирующего элемента 32 выполнен не менее чем с одним двойным волновым перегибом.

[84]

Корпус 10 ЦКП содержит в нижней части прилив 48, в котором размещены кинематически объединенные цилиндрической шестеренной парой 49 зубчатых колес редукторы, по меньшей мере, двух приводов откачивающих масляных насосов 50 и 51. Ведущее колесо 52 цилиндрической шестеренной пары 49, кинематически объединяющей по крутящему моменту оба указанных редуктора, размещено на валу 15 ведущего колеса 8 главной шестеренной пары конических зубчатых колес ЦКП, соединенном через соосную шлицевую втулку 53 с валом РВД.

[85]

Один из редукторов приводов соединен со своим приводным откачивающим масляным насосом 50 через промежуточную шестеренную пару 54 конических зубчатых колес. Ведущее колесо 55 промежуточной шестеренной пары 54 расположено на валу 56 ведомого колеса 57 цилиндрической шестеренной пары 49 зубчатых колес. Ведомое колесо 58 промежуточной шестеренной пары 54 снабжено рессорой 59, соединяющей редуктор с соответствующим масляным насосом 50 с общим передаточным числом iр.мн.1 редуктора, определенным в диапазоне iр.мн.1=(0,54÷0,77) [б/р].

[86]

Второй редуктор соединен со своим приводным откачивающим масляным насосом 51 через промежуточную шестеренную пару 60 цилиндрических зубчатых колес. Ведущее колесо 61 промежуточной шестеренной пары 60 размещено на валу 56 ведомого колеса 57 цилиндрической шестеренной пары 49 зубчатых колес, объединяющей указанные редукторы. При этом второй редуктор выполнен с общим передаточным числом iр.мн.2, определенным в диапазоне iр.мн.2=(0,49÷0,67) [б/р].

[87]

Ведущее зубчатое коническое колесо 8 главной шестеренной пары ЦКП ТРД (фиг. 5), имеющего газодинамически связанные между собой соосные валы РВД и РНД, выполнено в виде обода 62 с коническим зубчатым венцом, выполненным с угловой частотой γ1 зубьев 13, определенной в диапазоне

[88]

γ1=NZ,1/2π=(4,94÷7,01) [ед/рад],

[89]

где NZ,1 - число зубьев Z1 ведущего колеса ЦКП.

[90]

Ведущее колесо 8 наделено внутренним цилиндрическим посадочным и торцевым упорным местами 63 и 64 соответственно для опорно-упорного размещения колеса 8 на одноименном валу 15. Цилиндрическое посадочное место 63 выполнено соосным валу 15 ведущего колеса и валу РВД и наделено совокупностью отверстий 65 под штифты для фиксации колеса от смещений на валу, выполненных с угловой частотой γош1, вариантно определенной в диапазоне

[91]

γош1=Nош1/2π=(0,77÷1,27) [ед/рад];

[92]

где Nош1 - число отверстий в ободе колеса, выведенных через посадочное место с возможностью соосного совмещения с ответными отверстиями в корпусе вала.

[93]

Зубья 13 конического венца ведущего колеса 8 выполнены переменной высоты, уменьшающейся в сторону осевой вершины условного конуса вершин зубьев с градиентом G1, определенным в диапазоне

[94]

G1=(Hз1, max - Нз1, min)/Bз1=(0,105÷0,157) [м/м],

[95]

где Hз1, max - наибольшая высота у внешнего периферийного торца зуба ведущего колеса в проекции на условную осевую плоскость, проходящую через среднюю точку вершины зуба; Hз1, min - то же, наименьшая высота зуба у внутреннего торца последнего; Bз1 - ширина зуба в той же проекции.

[96]

Угол αо.д.к1 наклона образующей условного делительного конуса зубчатого венца к оси вала 27 ведущего колеса, соосную с осью вала ротора КВД, определен в диапазоне αо.д.к1=(0,7÷1,1) [рад].

[97]

Зубчатый венец ведущего колеса 8 выполнен с круговыми зубьями 13 радиусом Rкр.1 круговой конфигурации вершины зуба в проекции на плоскость, нормальную к оси вала ведущего колеса, скалярно превышающим среднюю высоту зуба Hз1, ср. в N1 раз, где N1 определен в диапазоне

[98]

N1=(Rкр1/Hз1, ср.)=(8,15÷12,23).

[99]

Угол спирали βш1, выраженный в той же проекции как угол между касательной к линии зуба 13 к средней точке и радиусом той же точки, проведенным от оси вала ведущего колеса, вариантно определен в диапазоне значений βш1=(0,21÷0,32) [рад].

[100]

Торцевое упорное место 64 обода 62 ведущего колеса 8 выполнено в виде плоской осесимметричной кольцевой грани, ортогональной к оси 27 вала колеса. Отверстия 65 под штифты в ободе 62 ведущего колеса 8 выполнены с наклоном в сторону соединения вала 15 ведущего колеса с валом РВД.

[101]

Ведомое зубчатое коническое колесо 9 главной шестеренной пары ЦКП ТРД (фиг. 6), имеющего газодинамически связанные между собой соосные валы РВД и РНД, содержит полый вал 18, а также выполненные заедино с ним конические зубчатый венец с зубьями 14, обод 35 и диск 33 колеса, переходящий в развитую в осевом направлении полую цилиндрическую цапфу 66, интегрированную в средний осевой участок вала 18. Цапфа 66 оснащена с внутренней стороны шлицами 67 с образованием посадочного места для шлицевого концевика рессоры 68 привода, передающего крутящий момент агрегатам двигателя.

[102]

Нижний и верхний концевики 26 и 31 вала 18 ведомого колеса 9 наделены расположенными по обе стороны диска колеса внешними посадочными местами соответственно под роликовый подшипник 19 и шарикоподшипник 20.

[103]

Ведомое колесо 9 имеет зубчатый венец, угловая частота γ2 зубьев 14 которого определена в диапазоне

[104]

γ2=NZ2/2π=(4,3÷6,05) [ед/рад],

[105]

где NZ2 - число зубьев Z2 ведомого колеса ЦКП.

[106]

Зубья 14 венца ведомого колеса 9 выполнены переменной высоты, уменьшающейся в сторону осевой вершины условного конуса вершин зубьев 14 с градиентом G2, определенным в диапазоне

[107]

G2=(Hз2, max - Нз2, min)/Bз2=(0,109÷0,163) [м/м],

[108]

где Нз2, max - наибольшая высота эвольвентной части боковой поверхности у внешнего периферийного торца зуба в проекции на условную осевую плоскость, проходящую через среднюю точку вершины зуба; Нз2, min - то же, наименьшая высота эвольвентной части боковой поверхности зуба у внутреннего торца последнего; Вз2 - ширина зуба в той же проекции.

[109]

Угол αо.д.к2 наклона образующей условного делительного конуса зубчатого венца к оси 44 вала ведомого колеса 9 определен в диапазоне αо.д.к=(0,55÷0,83) [рад].

[110]

Зубчатый венец ведомого колеса 9 выполнен с зубьями 14 круговой конфигурации с радиусом Rкр.2 кривизны вершины зуба в проекции на плоскость, нормальную к оси 44 вала ведомого колеса, скалярно превышающим среднюю высоту зуба Нз2, ср. в N2 раз, где N2 определен в диапазоне

[111]

N2=(Rкр2/Hз2, ср.)=(8,2÷12,3).

[112]

Угол спирали βш2, выраженный в той же проекции как угол между касательной к линии зуба 14 к средней точке последней и радиусом той же точки, проведенным от оси 44 ведомого колеса, вариантно определен в диапазоне значений βш2=(0,21÷0,32) [рад].

[113]

Наружная поверхность верхнего концевика 31 вала 18 ведомого колеса 9 выполнена с посадочным местом для кольцевого демпфирующего элемента 32, выполненного составным по высоте внутреннего кольца 34 шарикоподшипника 30. Крайний участок верхнего концевика 31 вала 18 колеса снабжен резьбой 69 для гайки с фиксирующим элементом, предназначенным для осевого поджатия составного внутреннего кольца 34 шарикоподшипника и кольцевого демпфирующего элемента 32. Демпфирующий элемент 32 выполнен не менее чем с одним двойным кольцевым перегибом с возможностью прижатия кольцевого периферийного участка демпфирующего элемента 32 к ободу 35 диска 33 ведомого колеса. Нижний концевик 26 вала 18 ведомого колеса 9 выполнен с возможностью непосредственного опирания на его боковую поверхность тел качения 29 роликового подшипника 19, огражденных с внешней стороны наружным кольцом 28 последнего.

[114]

Угол αо.к.вер. наклона образующей начального конуса вершин зубьев 14 относительно оси 44 ведомого колеса 9 определен в диапазоне значений αо.к.вер.=(0,61÷0,92) [рад] и выполнен превышающем аналогичный угол αо.к.вп. наклона образующей условного конуса впадин, который с соблюдением указанного условия определен в диапазоне значений αо.к.вп.=(0,50÷0,76) [рад].

[115]

В заявленном узле ЦКП ТРД (фиг. 5) вал 15 ведущего зубчатого колеса 8 выполнен в виде полого цилиндра с переменным, уступообразно последовательно нарастающим от фронта к тылу двигателя наружным диаметром, на котором выполнены посадочные места и смонтированы роликовый подшипник 17, ведущее зубчатое колесо 8 главной шестеренной пары ЦКП и шарикоподшипник 16.

[116]

Ведущее зубчатое колесо 8 выполнено в виде обода 62 с коническим зубчатым венцом с угловой частотой γ1 зубьев 13, определенной в диапазоне

[117]

γ1=NZ,1/2π=(4,94÷7,01) [ед/рад],

[118]

где NZ,1 - число зубьев Z1 ведущего колеса ЦКП;

[119]

Ведущее зубчатое колесо 8 наделено внутренним цилиндрическим и торцевым упорным посадочными местами 63 и 64. Упорное посадочное место 63 выполнено конгруэнтным с ответным посадочным местом вала 15 колеса 8, расположенным в плоскости, ортогональной к оси 27 вала колеса. Для опорно-упорного размещения на валу 15 цилиндрическое посадочное место 63 ведущего колеса 8 наделено совокупностью отверстий 65 под штифты для фиксации колеса на валу, выполненных с угловой частотой γош, вариантно определенной в диапазоне

[120]

γош1=Nош1/2π=(0,77÷1,27) [ед/рад];

[121]

где Nош - число отверстий в ободе колеса, выведенных через посадочное место с возможностью соосного совмещения с ответными отверстиями в корпусе вала.

[122]

Зубья 13 конического венца ведущего колеса 8 выполнены переменной высоты, уменьшающейся в сторону осевой вершины условного конуса вершин зубьев с градиентом G1, определенным в диапазоне

[123]

G1=(Hз1, max - Нз1, min)/Bз1=(0,105÷0,157) [м/м],

[124]

где Нз1, max - наибольшая высота у внешнего периферийного торца зуба ведущего колеса в проекции на условную осевую плоскость, проходящую через среднюю точку вершины зуба; Нз1, min - то же, наименьшая высота зуба у внутреннего торца последнего; Bз1 - ширина зуба в той же проекции;

[125]

Угол αо.д.к1 наклона образующей условного делительного конуса зубчатого венца к оси 27 вала ведущего колеса определен в диапазоне αо д.к1=(0,7÷1,1) [рад];

[126]

Зубчатый венец ведущего колеса 8 выполнен с круговыми зубьями 13 радиусом Rкр.1 круговой конфигурации вершины зуба в проекции на плоскость, нормальную к оси 27 вала ведущего колеса, скалярно превышающим среднюю высоту зуба Hз1, ср. в N1 раз, где N1 определен в диапазоне

[127]

N1=(Rкр.1/Hзl, cp.)=(8,15÷12,23).

[128]

Угол спирали βш1, выраженный в той же проекции как угол между касательной к линии зуба 13 к средней точке и радиусом той же точки, проведенным от оси 27 вала ведущего колеса, вариантно определен в диапазоне значений βш1=(0,21÷0,32) [рад].

[129]

Отверстия 65 в ободе 61 ведущего зубчатого колеса 8 под штифты для фиксирования последнего на одноименном валу 15 выполнены с наклоном оси отверстия к оси 27 вала в сторону зубчатого зацепления под углом βшт=(45÷68)°.

[130]

Пример реализации.

[131]

Единый механизм передачи крутящего момента агрегатам двухвального двухконтурного турбореактивного двигателя выполняют следующим образом. Изготавливают детали, узлы и сборочные единицы, включая конические и цилиндрические зубчатые колеса и валы ЦКП, а также редукторов приводов двигательных и самолетных агрегатов. Выполняют методом литья корпуса и крышки ЦКП, КДА и ВКА, в которых механической обработкой, включая шлифовку, подготавливают контактные поверхности фланцев и посадочные места путем хромирования и нанесения покрытий на поверхность под подшипники в корпусе ЦКП.

[132]

Изготовленное ведущее колесо 8 выполняют с коническим зубчатым венцом в общим числом зубьев в венце NZ1=39 зубьев. Ведомое колесо 9 выполняют с коническим зубчатым венцом в общим числом зубьев в венце NZ2=29 зубьев. В корпусе 10 ЦКП собирают главную коническую шестеренную пару ЦКП. Ведущее зубчатое колесо 8 главной шестеренной пары фиксированно размещают на соосном с валом ротора КВД валу 15 в радиально-упорном шарикоподшипнике 16 и в роликовом подшипнике 17. Ведомое зубчатое колесо 9 выполняют заедино с собственным валом 18, который устанавливают в роликовом подшипнике 19 и в радиально-упорном шарикоподшипнике 20. Шарикоподшипник 20 фиксированно размещают в крышке 21 корпуса 10 ЦКП. Таким образом, главную шестеренную пару ведущего и ведомого зубчатых колес 8 и 9 ЦКП выполняют с передаточным числом, составляющим i1,гп=1,34 [б/р]. Вал 15 ведущего колеса 8 соединяют шлицевой втулкой 53 с валом РВД.

[133]

Из сборочных единиц - конических зубчатых колес и валов собирают редукторы приводов двигательных и самолетных агрегатов и монтируют в крышках и корпусах коробок КДА и ВКА зубчатые передачи крутящего момента агрегатам. Собирают коробки КДА и ВКА. Монтируют на них соответственно двигательные и самолетные агрегаты и кинематически соединяют входной редуктор 70 КДА через рессору 68 с ведомым коническим колесом 9 главной шестеренной пары ЦКП. Редукторы приводов самолетных агрегатов монтируют в ВКА и сообщают по крутящему моменту с ЦКП 2 последовательно через многоступенчатый редуктор 22 КДА и через гибкий вал 23 с шарнирами 24 и сильфоном 25, обеспечивая передачу крутящего момента агрегатам от вала РВД.

[134]

Аналогично монтируют и соединяют с РНД редукторы датчиков 7 частоты вращения ДЧВ-15 и масляные насосы 6 опор вала РНД. Корпус 10 ЦКП содержит в нижней части прилив 48, в котором размещают кинематически объединенные цилиндрической шестеренной парой 49 зубчатых колес редукторы двух приводов откачивающих масляных насосов 50 и 51. Ведущее колесо 52 цилиндрической шестеренной пары 49, кинематически объединяющей по крутящему моменту оба указанных редуктора, размещают на валу 15 ведущего колеса 8 главной шестеренной пары, который соединяют через соосную шлицевую втулку 53 с валом РВД.

[135]

Один из редукторов приводов соединяют со своим приводным откачивающим масляным насосом 50 через промежуточную шестеренную пару 54 конических зубчатых колес. Ведущее колесо 55 промежуточной шестеренной пары 54 располагают на валу 56 ведомого колеса 57 цилиндрической шестеренной пары 49 зубчатых колес. Ведомое колесо 58 промежуточной шестеренной пары 54 снабжают рессорой 59, соединяющей редуктор с соответствующим масляным насосом 50 с общим передаточным числом ip мн 1 редуктора, составляющим ip мн 1=0,64 [б/р],

[136]

Второй редуктор соединяют со своим приводным откачивающим масляным насосом 51 через промежуточную шестеренную пару 60 цилиндрических зубчатых колес. Ведущее колесо 61 промежуточной шестеренной пары 60 размещают на валу 56 ведомого колеса 57 цилиндрической шестеренной пары 49 зубчатых колес, который объединяет указанные редукторы. При этом второй редуктор выполнен с общим передаточным числом ip мн 2=0,58 [б/р].

[137]

Далее закрепляют на кронштейнах КДА, со смонтированными на ней агрегатами, на промежуточном корпусе двигателя. Аналогично осуществляют сборку ВКА, монтаж самолетных агрегатов на ней и установку коробки в рабочее положение.

[138]

Работает механизм передачи крутящего момента агрегатам ТРД следующим образом.

[139]

ЦКП работает в двух режимах - в штатном и режиме запуска двигателя. В штатном режиме работы двигателя крутящий момент, передаваемый двигательным агрегатам коробки КДА и самолетным агрегатам ВКА отбирают от турбины высокого давления и передают на ведущее зубчатое коническое колесо 8 главной шестеренной пары ЦКП. Агрегатам, связанным с РНД, а именно, датчику 7 частоты вращения (ДЧВ) РНД и масляному насосу 6 опор вала РНД крутящий момент подают непосредственно от сообщенного с ТНД вала РНД. При этом крутящий момент на вал 15 ведущего колеса 8 ЦКП передают через шлицевую втулку 53, соединяющую вал 15 ведущего колеса с валом РВД, конкретно через внешние шлицы 71 последней, которые располагают в зонах соединения с валами. Посредством ведомого конического колеса 9 главной шестеренной пары ЦКП изменяют направление и величину крутящего момента, который передают от ведомого конического колеса 9 ЦКП посредством рессоры 68 на ведущее коническое колесо 72 входного редуктора 70 КДА, и через дополнительно размещенное на валу 18 ведомого конического колеса 9 главной шестеренной пары КДА на ведущее колесо 52 цилиндрической шестеренной пары 49. От ведущего колеса 52 цилиндрической шестеренной пары 49 посредством разветвленной совокупности шестеренных пар редукторов агрегатов разделяют и раздают крутящие моменты указанным агрегатам и изменяют скорость вращения входного вала каждого агрегата пропорционально общим передаточным числам редукторов. При этом редукторы приводов самолетных агрегатов, смонтированные в ВКА, сообщают по крутящему моменту с ЦКП последовательно через многоступенчатый редуктор 22 КДА и соединительный гибкий вал 23 с концевыми шарнирами 24 и сильфонами 25.

[140]

Таким образом, за счет разработанных в изобретении кинематических композиций конических и цилиндрических зубчатых колес, шестеренных пар, оригинальной композиции многоступенчатых редукторов с разветвленной системой раздачи крутящего момента последним и совокупностями передаточных чисел, а также найденных в изобретении конструктивных систем механизма передачи крутящего момента от валов РВД и РНД двигателя двигательным и самолетным агрегатам, повышающих плавность работы механизма при одновременном снижении материалоемкости и габаритов узлов механизма в целом. Повышение ресурса достигают за счет высокой ремонтопригодности ЦКП, которое обеспечивают взаимозаменяемостью деталей и пар конических колес и возможностью восстановления размеров посадочных мест под подшипники в процессе эксплуатации ТРД.

Как компенсировать расходы
на инновационную разработку
Похожие патенты