патент
№ RU 2672136
МПК G06T3/00

ВИДЕОКАМЕРА ДЛЯ ПОЛУЧЕНИЯ И ОБРАБОТКИ ВИДЕОДАННЫХ В ФОРМАТЕ 4K С ОБЗОРОМ 360X360 ГРАДУСОВ И СПОСОБ ЕЕ ФУНКЦИОНИРОВАНИЯ

Авторы:
Евдокимов Дмитрий Васильевич
Номер заявки
2017138086
Дата подачи заявки
01.11.2017
Опубликовано
12.11.2018
Страна
RU
Как управлять
интеллектуальной собственностью
Чертежи 
2
Реферат

Изобретение относится к области видеосъемки. Технический результат – создание видеокамеры с увеличенной функциональностью за счет отсутствия необходимости использования внешних вычислительных систем и сетевой инфраструктуры для обработки и анализа видеоизображения. Видеокамера для получения и обработки видеоданных в формате 4k с обзором 360×360 градусов содержит два оптических объектива (1, 3), выполненных с возможностью фокусировки света на две светочувствительные матрицы (2, 4), которые соединены соответственно с двумя системами управления (6, 7), которые соединены с процессором (5), который соединен с модулем анализа 8, который соединен с модулем хранения (9). 2 н. и 3 з.п. ф-лы, 2 ил.

Формула изобретения

1. Видеокамера для получения и обработки видеоданных в формате 4k с обзором 360×360 градусов, содержащая два оптических объектива (1, 3), выполненных с возможностью фокусировки света на две светочувствительные матрицы (2, 4), которые соединены соответственно с двумя системами управления (6, 7), которые соединены с процессором (5), который соединен с модулем анализа 8, который соединен с модулем хранения (9), причем

светочувствительные матрицы (2, 4) выполнены с возможностью формирования видеоданных изображения и передачи их в форме аналогового сигнала в

системы управления (6, 7), которые выполнены с возможностью преобразования видеоданных из аналогового в цифровой формат, а также регулировки яркости, контрастности и баланса белого цвета для каждого видеокадра и передачи преобразованных видеоданных в

процессор (5), который выполнен с возможностью выработки тактового сигнала и передачи его по синхронному интерфейсу в системы управления (6, 7), с возможностью обеспечения синхронной передачи видеокадров из систем управления (6, 7) в процессор (5), а также с возможностью преобразования в режиме реального времени видеокадров, полученных от двух светочувствительных устройств (2, 4), в единый видеокадр с углами обзора в пространстве 360×360 градусов и передачи единого видеокадра в модуль хранения (9) и модуль анализа (8), при этом

модуль хранения (9) выполнен с возможностью записи видеокадра в запоминающее энергонезависимое устройство;

модуль анализа (8) выполнен с возможностью анализа единых видеокадров с помощью алгоритмов, основанных на использовании нейронных сетей, с целью определения присутствия движущихся объектов в видеокадрах.

2. Видеокамера по п. 1, отличающаяся тем, что фокусирующий свет объектив (1, 2) имеет угол обзора, по меньшей мере, 360×200 градусов.

3. Видеокамера по п. 1, отличающаяся тем, что системы управления (6, 7), процессор (5), модуль анализа (8) и модуль хранения (9) входят в состав вспомогательного модуля коммутации (10).

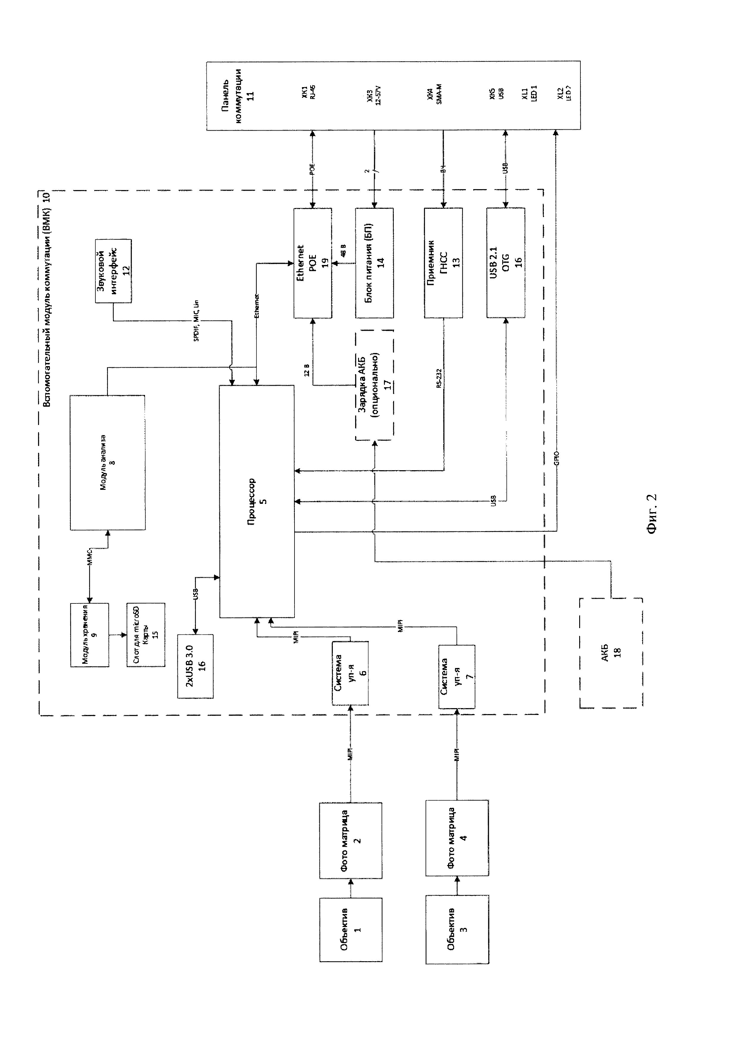
4. Видеокамера по п. 3, отличающаяся тем, что содержит панель (11) коммутации и индикации, которая имеет разъемы для подключения внешних устройств, кнопку включения и светодиодную индикацию, при этом вспомогательный модуль коммутации (10) также содержит звуковой интерфейс (12), соединенный с центральной вычислительной системой (5), и соединенные с центральной вычислительной системой (5) и с панелью (11) коммутации и индикации навигационный приемник (13), блок питания (14), слот (15) для подключения microSD карты, USB интерфейсы (16) и зарядное устройство (17) с аккумуляторной батареи, выполненное с возможностью подключения аккумуляторной батареи (18), причем блок питания (14) и зарядное устройство (17) аккумуляторной батареи соединены с центральной вычислительной системой 5 и с панелью 11 коммутации и индикации через Ethernet коммутатор РоЕ (19).

5. Способ функционирования видеокамеры для получения и обработки видеоданных в формате 4к с обзором 360×360 градусов, в котором

с помощью светочувствительных матриц 2, 4 формируют видеоданные изображения и передают их в форме аналогового сигнала в

системы управления (6, 7), с помощью которых преобразовывают видеоданные из аналогового в цифровой формат, а также регулируют яркость, контрастность и баланс белого цвета для каждого видеокадра и передают преобразованные видеоданные в

процессор (5), с помощью которого вырабатывают тактовый сигнал и передают его по синхронному интерфейсу в системы управления (6, 7), обеспечивают синхронную передачу видеокадров из систем управления (6, 7) в процессор (5), а также преобразовывают в режиме реального времени видеокадры, полученные от двух светочувствительных устройств (2, 4), в единый видеокадр с углами обзора в пространстве 360×360 градусов и передают единый видеокадр в модуль хранения (9) и модуль анализа (8),

с помощью модуля хранения (9) записывают видеокадр в запоминающее энергонезависимое устройство;

с помощью модуля анализа (8), анализируют единые видеокадры с помощью алгоритмов, основанных на использовании нейронных сетей, при этом определяют присутствие движущихся объектов в видеокадрах.

Описание

[1]

Изобретение относится к области видеосъемки, а именно к видеокамерам для получения и обработки видеоданных в формате 4k с обзором 360×360 градусов и способам их функционирования, и может быть использовано в охранных системах видеонаблюдения.

[2]

Известные из уровня техники сферические (панорамные) видеокамеры в основном используют в просторных помещениях, для обеспечения непрерывной и бесшовной записи всего происходящего на территории. С помощью широкоугольного объектива или нескольких обычных объективов, закрепленных на одном устройстве, обеспечивается круговой обзор помещения. Все собранные видеоданные передают на сервер, который или разбивает картинку на несколько «экранов» или отображает панорамный вид. Основная отличительная особенность панорамных видеокамер наблюдения - это большой угол обзора, предоставляемый одной единицей устройства. Если обычная видеокамера ведет запись в пределах 60-100 градусов по горизонтали и 90 градусов - по вертикали, то с помощью панорамных видеокамер можно достичь горизонтального и вертикального обзора в 360 градусов. При этом постобработку видеоизображения с выделением присутствующих на нем образов и объектов осуществляют с помощью вынесенных за пределы видеокамеры (внешних) вычислительных устройств (серверов).

[3]

Преимуществами панорамных видеокамер является:

[4]

- отсутствие «слепых» зон, поскольку панорамная видеокамера снимает бесшовную картинку, что позволяет заснять передвижение объекта от одного участка к другому без потери его из вида, как бывает в промежутках между камерами, при съемке обычными видеокамерами;

[5]

- снижение затрат на установку, обслуживание и расходные материалы, поскольку одна панорамная видеокамера заменяет более 30 обычных видеокамер.

[6]

Наиболее близкими к заявленному изобретению являются панорамная видеокамера и способ ее функционирования, описанные в заявке US 2007/0097212 А1. Данные видеокамера и способ ее функционирования выбраны в качестве прототипов заявленного изобретения.

[7]

Недостатки видеокамеры-прототипа заключаются в необходимости использования мощного внешнего серверного оборудования для обработки и анализа видеоданных, а также в необходимости использования мощной внешней сетевой инфраструктуры для передачи видеоданных от видеокамеры к серверному оборудованию, что увеличивает стоимость применения панорамной видеокамеры-прототипа.

[8]

Техническим результатом заявленного изобретения является создание видеокамеры для получения и обработки видеоданных в формате 4k с обзором 360×360 градусов и способа ее функционирования с меньшей стоимостью применения и увеличенной функциональностью, за счет отсутствия необходимости использования внешних вычислительных систем и внешней сетевой инфраструктуры для обработки и анализа видеоизображения, в том числе детектирования перемещения объекта на видеоизображении, при этом осуществления обработки и анализа видеоизображения посредством внутренних вычислительных средств видеокамеры.

[9]

Поставленный технический результат достигнут путем создания видеокамеры (фиг. 1, 2) для получения и обработки видеоданных в формате 4k с обзором 360×360 градусов, содержащей два оптических объектива 1, 3, выполненных с возможностью фокусировки света на две светочувствительные матрицы 2, 4, которые соединены соответственно с двумя системами управления 6, 7, которые соединены с процессором 5, который соединен с модулем анализа 8, который соединен с модулем хранения 9, причем

[10]

- светочувствительные матрицы 2, 4 выполнены с возможностью формирования видеоданных изображения и передачи их в форме аналогового сигнала в

[11]

- системы управления 6, 7, которые выполнены с возможностью преобразования видеоданных из аналогового в цифровой формат, а также регулировки яркости, контрастности и баланса белого цвета для каждого видеокадра и передачи преобразованных видеоданных в

[12]

- процессор 5, который выполнен с возможностью выработки тактового сигнала и передачи его по синхронному интерфейсу в системы управления 6, 7, с возможностью обеспечения синхронной передачи видеокадров из систем управления 6, 7 в процессор 5, а также с возможностью преобразования в режиме реального времени видеокадров, полученных от двух светочувствительных устройств 2, 4, в единый видеокадр с углами обзора в пространстве 360×360 градусов и передачи единого видеокадра в модуль хранения 9 и модуль анализа 8, при этом

[13]

- модуль хранения 9 выполнен с возможностью записи видеокадра в запоминающее энергонезависимое устройство;

[14]

- модуль анализа 8, выполнен с возможностью анализа единых видеокадров с помощью алгоритмов, основанных на использовании нейронных сетей, с целью определения присутствия движущихся объектов в видеокадрах.

[15]

В предпочтительном варианте осуществления видеокамеры фокусирующий свет объектив 1, 2 имеет угол обзора по меньшей мере 360×200 градусов.

[16]

В предпочтительном варианте осуществления видеокамеры системы управления 6, 7, процессор 5, модуль анализа 8 и модуль хранения 9 входят в состав вспомогательного модуля коммутации 10.

[17]

В предпочтительном варианте осуществления видеокамера содержит панель 11 коммутации и индикации, которая имеет разъемы для подключения внешних устройств, кнопку включения и светодиодную индикацию, при этом вспомогательный модуль коммутации 10 также содержит звуковой интерфейс 12, соединенный с центральной вычислительной системой 5, и соединенные с центральной вычислительной системой 5 и с панелью 11 коммутации и индикации навигационный приемник 13, блок питания 14, слот 15 для подключения microSD карты, USB интерфейсы 16 и зарядное устройство 17 с аккумуляторной батареи, выполненное с возможностью подключения аккумуляторной батареи 18, причем блок питания 14 и зарядное устройство 17 аккумуляторной батареи соединены с центральной вычислительной системой 5 и с панелью 11 коммутации и индикации через Ethernet коммутатор РоЕ 19.

[18]

Поставленный технический результат достигнут также путем создания способа функционирования видеокамеры для получения и обработки видеоданных в формате 4k с обзором 360×360 градусов, в котором

[19]

- с помощью светочувствительных матриц 2, 4 формируют видеоданные изображения и передают их их в форме аналогового сигнала в

[20]

- системы управления 6, 7, с помощью которых преобразовывают видеоданные из аналогового в цифровой формат, а также регулируют яркость, контрастность и баланс белого цвета для каждого видеокадра и передают преобразованные видеоданные в

[21]

- процессор 5, с помощью которого вырабатывают тактовый сигнал и передают его по синхронному интерфейсу в системы управления 6, 7, обеспечивают синхронную передачу видеокадров из систем управления 6, 7 в процессор 5, а также преобразовывают в режиме реального времени видеокадры, полученные от двух светочувствительных устройств 2, 4, в единый видеокадр с углами обзора в пространстве 360×360 градусов и передают единый видеокадр в модуль хранения 9 и модуль анализа 8,

[22]

- с помощью модуля хранения 9 записывают видеокадр в запоминающее энергонезависимое устройство;

[23]

- с помощью модуля анализа 8, анализируют единые видеокадры с помощью алгоритмов, основанных на использовании нейронных сетей, при этом определяют присутствие движущихся объектов в видеокадрах.

[24]

Для лучшего понимания заявленного изобретения далее приводится его подробное описание с соответствующими графическими материалами.

[25]

Фиг. 1. Общая функциональная схема видеокамеры, выполненная согласно изобретению.

[26]

Фиг. 2. Структурная схема видеокамеры, выполненная согласно изобретению.

[27]

Элементы:

[28]

1, 3 - оптические объективы;

[29]

2, 4 - светочувствительные матрицы;

[30]

5 - процессор;

[31]

6, 7 - системы управления;

[32]

8 - модуль анализа;

[33]

9 - модуль хранения;

[34]

10 - вспомогательный модуль коммутации;

[35]

11 - панель коммутации;

[36]

12 - звуковой интерфейс;

[37]

13 - навигационный приемник;

[38]

14 - блок питания;

[39]

15 - слот для подключения microSD карты;

[40]

16 - USB интерфейсы;

[41]

17 - зарядное устройство;

[42]

18 - аккумуляторная батарея;

[43]

19 - Ethernet коммутатор РоЕ.

[44]

Рассмотрим более подробно вариант выполнения заявленной видеокамеры для получения и обработки видеоданных в формате 4k с обзором 360×360 градусов и способа ее функционирования (фиг. 1, 2).

[45]

На фиг. 2 представлена структурная схема заявленной сферической видеокамеры с углами обзора 360×360 со встроенной функцией видеоаналитики. Видеокамера состоит из корпуса, в который установлены два объектива 1, 3 с углами обзора 360×210 градусов и две светочувствительные матрицы 2, 4 с разрешением 12 МП формата 4К. Матрицы подключены к вспомогательному модулю 10 коммутации (ВМК) по интерфейсу MIPI. В вспомогательном модуле 10 коммутации расположен навигационный приемник 13, блок питания 14, слот 15 для подключения microSD карты, USB интерфейсы 16, зарядное устройство 17, аккумуляторная батарея 18 и Ethernet коммутатор РоЕ 19. Все разъемы для подключения внешних устройств, кнопка включения и светодиодная индикация вынесены на отдельную панель 11 коммутации и индикации. Все интерфейсы камеры заведены на процессор 5, который так же расположен на вспомогательном модуле 10 коммутации. В программном обеспечении процессора реализованы функции обработки видеоданных, поступающих с светочувствительных матриц 2, 4, формирования единого панорамного видеоизображения и алгоритмы видеоаналитики.

[46]

С помощью двух фокусирующих свет объективов 1 световой поток фокусируют на две светочувствительные матрицы 2, 4. Каждая светочувствительная матрица 2, 4 формирует аналоговый сигнал и передает его в свою систему управления 6, 7 со встроенным аналого-цифровым преобразователем, после преобразования в котором видеоданные по синхронному интерфейсу передают в процессор 5 видеокамеры. Системы управления 6, 7 регулируют яркость, контрастность и баланс белого цвета для каждого видеокадра. Процессор 5 вырабатывает тактовый сигнал и по синхронному интерфейсу передает в системы управления 6, 7 обоих светочувствительных матриц 2, 4. Таким образом, видеокадры с обоих светочувствительных матриц 2, 4 поступают в процессор 5 синхронно в единые моменты времени. Процессор 5 в режиме реального времени преобразует видеокадры с двух светочувствительных матриц 2, 4 в единый видеокадр с углами обзора в пространстве 360×360 градусов, после чего преобразованный каждый видеокадр передают в модуль 8 анализа, в котором видеоданные анализируют с помощью алгоритмов, основанных на использовании нейронных сетей, на предмет наличия движущихся объектов в кадре. После преобразования, каждый кадр передают в модуль 9 хранения данных, который осуществляет запись видеоданных в запоминающее энергонезависимое устройство.

[47]

Хотя описанный выше вариант выполнения изобретения был изложен с целью иллюстрации заявленного изобретения, специалистам ясно, что возможны разные модификации, добавления и замены, не выходящие из объема и смысла заявленного изобретения, раскрытого в прилагаемой формуле изобретения.

Как компенсировать расходы
на инновационную разработку
Похожие патенты