патент
№ RU 2604228
МПК C01B3/38

СПОСОБ АККУМУЛИРОВАНИЯ ВОДОРОДА

Авторы:
Столяревский Анатолий Яковлевич
Номер заявки
2015128129/05
Дата подачи заявки
13.07.2015
Опубликовано
10.12.2016
Страна
RU
Как управлять
интеллектуальной собственностью
Чертежи 
1
Реферат

Изобретение относится к способу аккумулирования водорода и может быть использовано в химической промышленности для переработки углеводородных газов, а также в системах транспорта и водородных технологий. Нагретый поток, содержащий водяной пар и низшие алканы, имеющие от одного до четырех атомов углерода, пропускают через адиабатический реактор, заполненный насадкой катализатора. Затем из нагретого потока водород выводят путем диффузии через герметичную металлическую стенку в капсулу, в которой проводят поглощение водорода реакционным газом. Обеспечивается снижение расхода энергоресурсов, уменьшение затрат на прокачку и потери, связанные с выбросом избыточного тепла в атмосферу, снижение затрат на получение и аккумулирование водорода. 11 з.п. ф-лы, 1 ил., 2 табл., 2 пр.

Формула изобретения

1. Способ аккумулирования водорода, в котором нагретый поток, содержащий водяной пар и низшие алканы, имеющие от одного до четырех атомов углерода, пропускают через адиабатический реактор, заполненный насадкой катализатора, а затем из потока выводят водород, отличающийся тем, что водород выводят путем диффузии через герметичную металлическую стенку в капсулу, в которой проводят поглощение водорода реакционным газом.

2. Способ по п. 1, отличающийся тем, что капсула выполнена выемной с возможностью диффузионного выпуска водорода.

3. Способ по п. 1, отличающийся тем, что после адиабатического реактора выводят из потока водяной пар и диоксид углерода.

4. Способ по п. 1, отличающийся тем, что перед нагревом потока проводят очистку потока от соединений серы.

5. Способ по п. 1, отличающийся тем, что после вывода водорода охлаждение потока ведут в теплообменнике за счет получения водяного пара.

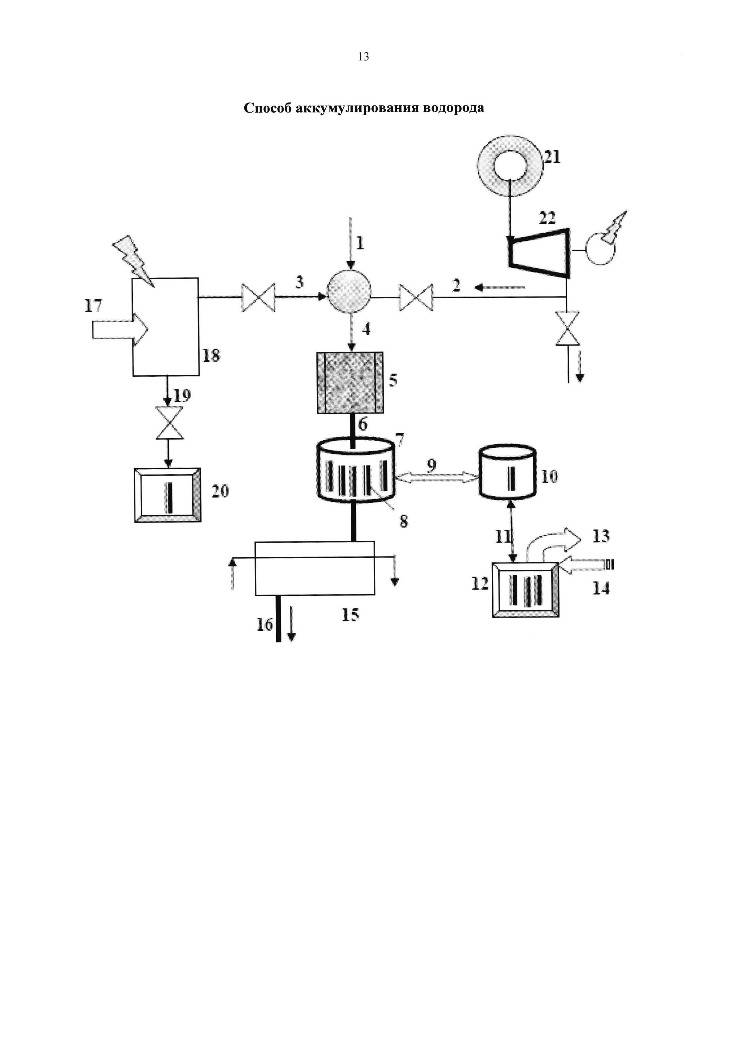
6. Способ по п. 1, отличающийся тем, что в адиабатическом реакторе поддерживают температуру в диапазоне 600°С-900°С.

7. Способ по п. 1, отличающийся тем, что низший алкан представляет собой метан.

8. Способ по п. 1, отличающийся тем, что давление потока выбирают в диапазоне 2,0 -12,0 МПа.

9. Способ по п. 1, отличающийся тем, что в нагретый поток, содержащий водяной пар и низшие алканы, подводят кислород, получаемый из воздуха путем отделения от азота, который подают на заполнение капсулы в качестве реакционного газа.

10. Способ по п. 1, отличающийся тем, что капсулу заполняют бензолом в качестве реакционного газа.

11. Способ по п. 1, отличающийся тем, что в качестве источника водяного пара используют ядерный реактор.

12. Способ по п. 1, отличающийся тем, что капсула содержит катализатор поглощения водорода.

Описание

[1]

Область техники

[2]

Изобретение относится к способу аккумулирования водорода, водородсодержащих продуктов и может быть использовано в химической промышленности для переработки углеводородных газов, а также в системах транспорта и водородных технологий.

[3]

Уровень техники

[4]

Из уровня техники известен способ получения синтез-газа, содержащего в основном Н2 и СО, описанный в патенте РФ №2228901 на изобретение, опубл. 2004.05.20. Известный способ получения синтез-газа включает две стадии: стадию А) парциального окисления и стадию Б) конверсии остаточного метана с продуктами стадии А) на катализаторе. Стадию А) парциального окисления проводят в две ступени: а) некаталитического парциального окисления природного газа кислородом с получением в продуктах реакции неравновесного содержания Н2О и СН4 при мольном соотношении кислорода и метана, примерно равном 0,76-0,84, б) конверсии продуктов реакции ступени а) с корректирующими добавками СО2 и Н2О или Н2О и CH4 с получением газовой смеси, которая проходит конверсию остаточного метана водяным паром на катализаторе. Способ позволяет производить синтез-газ с составом, который отвечает заданному соотношению СО/Н2. Способ можно использовать для получения исходного сырья для дальнейших процессов получения водорода, синтеза спиртов, диметилового эфира, аммиака или других крупнотоннажных химических продуктов.

[5]

Однако описанный способ обладает рядом недостатков, к которым можно отнести функциональные и экономические ограничения применения способа, связанные с необходимостью выделения и очистки водорода.

[6]

В то же время растущим сегментом потребления водорода становится автотранспорт, в котором хранение водорода на борту требует создания эффективных аккумуляторов с низкими массогабаритными показателями и способностью к быстрой заправке и опорожнению.

[7]

Из уровня техники известен способ аккумулирования водорода и емкость для хранения водорода (см. патент РФ №2222749 на изобретение, опубл. 27.01.2004), предназначенная для водородного автомобиля и выполненная из прочных композитных относительно легких материалов. Последняя модификация имеет объем 90 л, массу 40 кг, давление водорода 400 атм. Оценки показывают, что в этом случае в емкости может быть запасено 3,2 кг водорода, что соответствует массовому содержанию водорода 8%.

[8]

Недостатками технического решения являются взрывоопасность, низкое содержание водорода на единицу объема.

[9]

Из уровня техники известен способ хранения и подачи водорода с использованием системы подачи топлива для топливных элементов электромобилей, приведенной в патенте РФ №2233511 на изобретение, опубл. 27.07.2004. В составе этой системы имеется топливный (водородный) бак. Для обеспечения функционального назначения через патрубки бак соединен с другими составными частями и модулями системы подачи топлива трубопроводными магистралями подачи и отбора газа, а также подвода и отвода рабочей среды теплообменника, обеспечивающего заданные режимы работы установки. В такой установке для повышения плотности хранения водорода могут применяться наполнитель-аккумулятор водорода.

[10]

В частности, предложена также емкость для хранения водорода, состоящая из герметичного корпуса, технологических патрубков, нагревателя и наполнителя-аккумулятора водорода, размещенного в корпусе. Наполнитель-аккумулятор водорода представляет собой полые микросферы, скрепленные между собой в единую жесткую структуру, сформированную послойно из микросфер разного диаметра. Диаметр микросфер уменьшается от центрального слоя к периферийному. На внешней поверхности жесткой структуры может быть выполнено покрытие из металла, эффективно поглощающего водород, например палладия, или никеля, или сплава лантана с никелем. В качестве материала микросферы используют сталь, или титан, или лантан, или никель, или цирконий, или сплавы на основе этих металлов или графит, или композиции на основе графита. Микросферы из металла могут быть закреплены между собой диффузионной сваркой. Изобретение направлено на создание емкости для безопасного хранения водорода, обеспечивающей увеличение массового содержания водорода выше 6% (см. патент РФ №2267694 на изобретение, опубл. 10.01.2006).

[11]

Недостатком такой технологии является необходимость создания сопряженной технологии получения и компримирования водорода для заполнения аккумулятора. Получение водорода для заправки таких аккумуляторов требует капиталоемкого производства.

[12]

Из уровня техники известен способ получения водорода, описанный в монографии "Ядерно-технологические комплексы на основе высокотемпературных реакторов", А.Я. Столяревский - Москва: "Энергоатомиздат", 1988. - 152 с. (ISBN 5-283-03750-9), с. 107-109. Этот способ технологической конверсии углеводородного сырья включает многостадийное получение синтез-газа, содержащего в основном Н2 и СО, в котором проводят как минимум две последовательные стадии, в каждой из которых поток, содержащий низшие алканы, имеющие ориентировочно от одного до четырех атомов углерода, пропускают через нагревающий теплообменник, а затем через адиабатический реактор, заполненный насадкой катализатора, и после последней стадии из потока удаляют водяной пар.

[13]

Недостатками данного решения являются относительно низкий коэффициент конверсии алканов (до 90%) и относительно невысокое отношение Н2/СО в синтез-газе как продукте процесса, что ухудшает условия последующего извлечения водорода из продуктов конверсии.

[14]

Отчасти эти проблемы решает способ, позволяющий повысить коэффициент конверсии низших алканов и создать технологические возможности по изменению соотношения Н2/СО в производимом синтез-газе. В многостадийном получении синтез-газа, в котором проводят как минимум две последовательные стадии, в каждой из которых поток, содержащий низшие алканы, имеющие ориентировочно от одного до четырех атомов углерода, пропускают через нагревающий теплообменник, а затем через адиабатический реактор, заполненный насадкой катализатора, и после последней стадии из потока удаляют водяной пар, после чего проводят удаление из потока диоксида углерода и/или водорода, по меньшей мере, часть которых направляют на смешение с потоком перед и/или между стадиями. Коэффициент конверсии алканов при таком способе повышается свыше 90%, а отношение Н2/СО может изменяться от 2 до 4 в зависимости от целевого конечного продукта (см. патент РФ №2274600 на изобретение, опубл. 2006.04.20 - прототип).

[15]

Недостатком данного способа является потеря давления и температуры в процессе удаления водорода, что затрудняет его эффективное аккумулирование.

[16]

Раскрытие изобретения

[17]

Задачей заявленного изобретения является создание способа с улучшенными экономическими показателями аккумулирования водорода и условиями эффективного применения водорода.

[18]

Техническим результатом заявленного изобретения является:

[19]

- снижение расхода энергоресурсов,

[20]

- уменьшение затрат на прокачку и потери, связанные с выбросом избыточного тепла в атмосферу,

[21]

- снижение затрат на аккумулирование водорода.

[22]

Технический результат достигается тем, что нагретый поток, содержащий водяной пар и низшие алканы, имеющие от одного до четырех атомов углерода, пропускают через адиабатический реактор, заполненный насадкой катализатора, а затем из нагретого потока выводят водород, при этом водород выводят путем диффузии через герметичную металлическую стенку в капсулу, в которой проводят поглощение водорода реакционным газом.

[23]

В предпочтительном варианте, капсула выполнена выемной с возможностью диффузионного выпуска водорода. После адиабатического реактора выводят из нагретого потока водяной пар и диоксид углерода. Перед нагревом потока проводят очистку потока от соединений серы. После вывода водорода охлаждение нагретого потока ведут в теплообменнике за счет получения водяного пара. В адиабатическом реакторе поддерживают температуру в диапазоне 600°С-900°С. Низший алкан представляет собой метан. Давление потока выбирают в диапазоне убрать от 2.0-12.0 МПа. В нагретый поток, содержащий водяной пар и низшие алканы, подводят кислород, получаемый из воздуха путем отделения от азота, который подают на заполнение капсулы в качестве реакционного газа. Капсулу заполняют бензолом в качестве реакционного газа. В качестве источника водяного пара используют ядерный реактор. Капсула содержит катализатор поглощения водорода.

[24]

Краткое описание чертежей

[25]

Признаки и сущность заявленного изобретения поясняются в последующем детальном описании, иллюстрируемом фигурой, где показано следующее:

[26]

1 - низшие алканы в виде метана;

[27]

2 - водяной пар;

[28]

3 - кислород;

[29]

4 - нагретый поток;

[30]

5 - адиабатический реактор;

[31]

6 - синтез-газ;

[32]

7 - аккумулятор водорода;

[33]

8 - капсула;

[34]

9 - подача капсул;

[35]

10 - коллектор;

[36]

11 - система отгрузка капсул;

[37]

12 - генератор водорода;

[38]

13 - водород;

[39]

14 - тепловая энергия;

[40]

15 - теплообменник;

[41]

16 - товарный газ;

[42]

17 - воздух;

[43]

18 - газоразделитель;

[44]

19 - азот;

[45]

20 - газонаполнитель;

[46]

21 - ядерный реактор;

[47]

22 - паровая турбина.

[48]

Осуществление изобретения и примеры реализации

[49]

Примером реализации заявленного изобретения служит способ аккумулирования водорода, описанный ниже.

[50]

Пример 1.

[51]

В примере 1 осуществления изобретения в качестве низших алканов 1 используют метан, в качестве нагретого потока 4, содержащего водяной пар, диоксид углерода и водород, используют продукты парокислородной каталитической конверсии метана в адиабатическом реакторе 5, в качестве реакционного газа, заполняющего капсулы 8, используют азот, что позволяет охарактеризовать особенности реализации изобретения применительно к процессам получения водорода из природного газа и аккумулирования водорода в связанном с азотом состоянии в виде аммиака.

[52]

Способ осуществляется следующим образом.

[53]

Метан 1 направляют на стадию очистки от сернистых соединений (если они содержатся в виде примесей в метане) (на фигуре не показана), которую проводят в две ступени: сначала ведут, например, на алюмокобальтмолибденовом катализаторе гидрирование органических соединений серы, например меркаптанов в сероводород, а затем поток направляют на поглощение образовавшегося сероводорода активированным оксидом цинка в реакторах поглощения, включенных в работу последовательно или параллельно. Метан 1, очищенный (в пересчете на серу) до массовой концентрации серы менее 0.5 мг/нм3 с давлением выше 6.0 МПа смешивают со сжатым до давления метана водяным паром 2, подогревают до температуры около 400°С и образовавшийся поток газа подают на смешение с кислородом 3, который служит окислителем парометановой смеси. В результате окисления смесь нагревается до температуры около 1200°С и образует нагретый поток 4, подаваемый в адиабатический реактор 5, заполненный насадкой катализатора, в качестве которого, например, предпочтительно использовать никелевый катализатор типа НИАП-03-01. Могут также применяться и катализаторы на основе других активных металлов, выбранных из группы родий, платина, иридий, палладий, железо, кобальт, рений, рутений, медь, цинк, железо, их смеси или соединения. Состав катализатора с изменением содержания платиноидов, а также металлов, влияющих на кинетику окисления оксида углерода водяным паром (реакция сдвига) позволит управлять содержанием водорода и СО в товарном газе 16. Полученный синтез-газ направляют в аккумулятор водорода 7, в который помещают капсулы 8, заполненные реакционным азотом до давления 1.1-1.2 МПа. За счет диффузии водорода через стенки капсул 8 водород попадает внутрь капсул 8 и поглощается за счет реакции синтеза аммиака из азото-водородной смеси: 3 Н2+N2↔2 NH3. Температуру реакции поддерживают на уровне 350-400°С за счет отвода тепла, например, к кипящей воде (на фигуре не показана). Затем капсулы 8 дополнительно охлаждают, например водой, подаваемой в аккумулятор водорода 7, до температуры окружающей среды, в процессе чего происходит конденсация аммиака и падение давления в капсулах 8, которые системой подачи капсул 9 отправляют в коллектор 10, из которого системой отгрузки капсул 11 их направляют в генератор водорода 12, из которого водород 13 выдают конечному его потребителю. В генераторе водорода 12 водород 13 выделяется из капсул 8 при их нагреве тепловой энергией 14 за счет термолиза аммиака и последующей диффузии водорода 13 через стенки капсул 8. Генератор водорода 12 может быть размещен на борту транспортного средства и тепловая энергия 14 может подаваться за счет охлаждения продуктов сгорания водорода 13 в двигателе данного транспортного средства. Из аккумулятора водорода 7 выводят товарный газ 16, который охлаждают в теплообменнике 15 перед выдачей в систему последующей утилизации, в качестве которой могут служить энергоустановки, агрегаты синтеза метанола, другие химические потребители. При этом из товарного газа 16 могут удалять CO2 в абсорбционной очистке, например, водным раствором активированного моно- и диэтаноламина. Для получения азота 19, используемого в качестве реакционного газа, и кислорода 3 используют воздух 17, из которого в газоразделителе 18 отделяют азот 19, направляемый в газонаполнитель 20, в котором азотом 19 наполняют капсулы 8, направляемые затем в аккумулятор водорода 7, в который также могут направляться и капсулы 8, освобожденные от водорода 13 в генераторе водорода 12.

[54]

Для получения водяного пара 2 высокого давления может использоваться ядерный реактор 21, параметры которого позволяют генерировать пар с давлением 9-13 МПа, что позволяет часть энергии водяного пара 2 сработать на паровой турбине 22 с целью выработки электроэнергии, часть которой может быть направлена в газоразделитель 18 для получения из воздуха 17 азота 19 и кислорода 3.

[55]

На выходе из адиабатического реактора 5 синтез-газ имеет состав, представленный в таблице 1.

[56]

[57]

Таким образом, в аккумуляторе водорода 7, в который помещают капсулы 8, заполненные азотом до давления 1.1-1.2 МПа, создают среду с высоким (свыше 3.7 МПа) парциальным давлением водорода, что позволяет провести эффективное заполнение капсул 8 водородом. Водород обладает очень высокой диффузионной проницаемостью. Материал капсул 8 выбирают из металлов, имеющих хорошую растворимость водорода. Уникальность водорода заключается прежде всего в его аномально высокой подвижности в металлах, которая даже при комнатной температуре значительно выше по сравнению азотом (коэффициент диффузии водорода в 1012 раз выше, чем у С или N). Коэффициент диффузии водорода в железе при 25°С DH=7×10-5 см2/с - т.е. его проникающая способность порядка 1 мм за 3 минуты. Дефекты металла удерживают очень длительное время водород в металле при его концентрации на 3 порядка выше равновесной.

[58]

В сплавах на основе железа растворимость водорода и коэффициент диффузии зависят от концентрации углерода, легирующих элементов, примесей и структурного состояния металла или сплава. Например, для стали Ст3сп коэффициент диффузии равен 1,499×10-4 см2/с, а для стали 14Х2ГМР - 4,442×10-4 см2/с. Известно, что с повышением концентрации углерода, кремния, алюминия, хрома, вольфрама, бора в сплаве растворимость водорода в металле уменьшается, а при легировании титаном, ниобием и др. повышается. Все легирующие элементы, замедляющие диффузию водорода, одновременно снижают и скорость его удаления из металла, в то время как элементы, повышающие растворимость водорода (титан, ниобий, неодим, цирконий, торий, церий, лантан, тантал, ванадий до 6%) и образующие с водородом соединения, прочные при низких температурах, ускоряют удаление водорода.

[59]

Растворимость водорода в твердом металле определяется кристаллической структурой металла. Известно, что а-железо (феррит) более проницаемо для водорода, чем g-железо (аустенит), хотя растворимость его и в g-железе большая. Наибольшее количество водорода растворяется в аустените, что объясняется большими размерами полостей в гранецентрированной решетке, по сравнению с металлом с ОЦК решеткой. Растворяясь в ферритной составляющей металла, водород вызывает увеличение ее объема на 1,75 см3/моль.

[60]

Внутри капсул 8, водород, пройдя металлическую стенку, вступает в реакцию синтеза аммиака с реакционным азотом, заполняющим объем капсулы 8. Содержание Н2 в аммиаке превышает содержание Н2 в металлических гидридах примерно на порядок и составляет около 18%.

[61]

Синтез аммиака, основанный на взаимодействии реакционного азота и водорода, могут осуществлять внутри капсул 8 при повышенных температурах и давлениях с использованием рутениевого катализатора при давлении 0,6-30,0 МПа, температуре 300-500°С.

[62]

Катализатор может использовать в качестве активных компонентов, например, Fe и оксиды K, Са, Al (как, например, катализатор FNMS Montecatini-Edison), описанный в патент РФ 2241667, опубл. 10.12.2004. В этом случае, как показал эксперимент, равновесие в реакции синтеза достигает наибольшей степени при температуре 373°С, таблица 2.

[63]

Возможные условия реакции синтеза аммиака и состав реакционной смеси в капсуле 8 представлены в таблице 2.

[64]

[65]

Для ускорения реакции в составе капсул 8 могут использоваться катализаторы.

[66]

В коллекторе 10 капсулы окончательно охлаждают до температуры окружающей среды, что приводит к конденсации аммиака и снижению давления в капсуле 8. Сниженное давление позволяет создавать капсулы 8 тонкостенными, что способствует снижению их массогабаритных характеристик, удешевлению и ускоряет процесс заправки капсул 8 в аккумуляторе водорода 7 и выдаче водорода 13 в генераторе водорода 12.

[67]

В генераторе водорода 12 водород 13 выделяется из капсул 8 при их нагреве тепловой энергией 14 за счет термолиза (крекинга) аммиака и последующей диффузии водорода 13 через стенки капсул 8. Аммиак содержит приблизительно в 1,7 раз больше водорода по сравнению с жидким водородом на единицу объема, тем самым позволяя более эффективно транспортировать водородное топливо. Термолиз (крекинг) аммиака в капсуле 8 может быть проведен в соответствии с реакцией: 2NH3→3Н2+N2.

[68]

Для ускорения реакции термолиза могут применяться катализаторы, например, включающие вступление катализатора для крекинга аммиака в контакт с аммиаком при условиях, эффективных для создания азота и водорода 13, катализатор крекинга аммиака содержит (1) сплав, имеющий общую формулу Zr1-xTixM1M2, где M1 и М2 выбраны независимо из группы, состоящей из Cr, Mn, Fe, Со и Ni, а х имеет значение между 0,0 и 1,0 включительно, и (2) приблизительно между 20 и 50% по весу Al, как описано в патенте РФ №2173295, опубл. 10.09.2001. Подобные катализаторы позволяют провести термолиз аммиака на 95% и более.

[69]

Заполнение капсул азотом 19 производят в газонаполнителе 20. С этой целью капсулы 8 могут быть выполнены с использованием технических решений, описанных, например, в патенте RU 2171765, опубл. 10.08.2001, или в патенте RU 2173661, опубл. 20.09.2001. В частности, уплотнение выпускного канала капсулы 8 может быть выполнено в виде клапана, снабженного упругим элементом, открывающим выпуск газа из капсулы 8 только при превышении давления внутри капсулы 8 давления окружающей капсулу среды на заданную величину. Корпус капсулы 8 может быть выполнен в виде цилиндра, соединенного из двух или более частей. Клапан капсулы 8 может быть размещен на стыке частей корпуса. Выпускной канал капсулы 8 может быть снабжен нажимным клапаном с подпружиненным подвижным элементом в виде втулки или штока, выполненным с возможностью герметичного соединения капсулы 8 и корпуса генератора водорода 12 и пропуска газа из капсулы 8 в корпус водорода 12 при нажатии на подпружиненный подвижный элемент. При этом следует предусмотреть диффузионный отделитель водорода внутри капсулы 8.

[70]

Пример 2.

[71]

В примере 2 реализации изобретения в качестве реакционного газа используют не азот, как в первом примере, а бензол, возможно в смеси с другими ароматическими углеводородами. При этом аккумулирование водорода производят в виде циклогексана, образующегося при гидрировании бензола внутри капсул 8, помещенных в аккумулятор водорода 7, заполненный нагретым синтез-газом 6. Циклогексан С6Н12 (жидкость с т.кип. 80,7°С) внутри капсул 8 при охлаждении в коллекторе 10 конденсируется, что позволяет использовать тонкостенные капсулы 8.

[72]

Гидрирование бензола внутри капсул 8 протекает с выделением тепла (ΔН=-49 ккал). Гидрирование бензола проводят как при низком парциальном давлении водорода в синтез-газе 6, так и при среднем и высоком давлении. Наиболее выгодно в техноэкономическом отношении является, по-видимому, проведение процесса при высоком давлении: до 20-30 МПа и при температуре 260-360°С. При более низких температурах равновесие обратимой реакции сдвигается вправо, но значительно уменьшается скорость реакции связывания продиффундировавшего в капсулу 8 водорода в реакции каталитического гидрирования ароматических углеводородов: C6H5R+3H2=C6H11R, где R=Н, СН3, С2Н5, С3Н7.

[73]

Как правило, молярное отношение водорода к бензолу в исходной реакционной смеси, может составлять от 3:1 до 15:1, предпочтительно - 10:1 при использовании катализатора гидрогенизации, который, как правило, представляет собой металл VIII группы Периодической таблицы элементов в качестве главного каталитического компонента по отдельности или вместе с промоторами и модификаторами, такими как палладий/золото, палладий/серебро, кобальт/цирконий, никель, предпочтительно осажденные на носителе, таком как оксид алюминия, углерод, диоксид кремния и т.п. (патент РФ №2235086, опубл. 27.08.2004). Как показано экспериментально, применение катализатора Crosfield НТС-400 (12% никеля на глиноземе) позволяет достичь глубины синтеза циклогексана на уровне 99% масс.

[74]

В генераторе водорода 12 водород 13 выделяется из капсул 8 при их нагреве тепловой энергией за счет выделения связанного водорода в реакции каталитического дегидрирования содержащихся в капсуле 8 циклогексановых углеводородов: C6H11R=C6H5R+3Н2, где R=Н, СН3, С2Н5, С3Н7 в присутствии катализаторов, содержащих металл(ы) платиновой группы. Реакция осуществляется при высоких объемных скоростях в диапазоне температур 300-500°С, как описано в патенте РФ №2160698, опубл. 10.12.2000. Применение для осуществления данной реакции промышленных платиновых катализаторов, например процесса каталитического риформинга, обеспечивает селективность процесса дегидрирования нафтеновых углеводородов, близкую к 100 мол. %. Данное обстоятельство является предпосылкой получения водорода высокой чистоты (>99 мол. %). Капсулы 8, освобожденные от водорода 13 в генераторе водорода 12 системой отгрузки капсул 11, возвращают в коллектор 10, откуда путем подачи капсул 9 в аккумулятор водорода 7 капсулы 8 направляют на повторное поглощение водорода реакционным газом.

[75]

Таким образом, указанный способ позволит создать условия эффективного повышения коэффициента использования энергоресурсов с возможностью поддерживать сниженный расход энергоресурсов, уменьшить затраты на прокачку и потери, связанные с выбросом избыточного тепла в атмосферу, улучшить экономические показатели аккумулирования водорода, создать условия эффективного применения водорода.

Как компенсировать расходы
на инновационную разработку
Похожие патенты