патент
№ RU 2655732
МПК A01J9/04

Энергосберегающая холодильная установка с комбинированным аккумулятором природного и искусственного холода для животноводческих ферм

Авторы:
Иванов Александр Викторович Коршунов Борис Петрович Коршунов Алексей Борисович
Все (5)
Номер заявки
2017127740
Дата подачи заявки
03.08.2017
Опубликовано
29.05.2018
Страна
RU
Как управлять
интеллектуальной собственностью
Чертежи 
1
Реферат

[23]

Энергосберегающая холодильная установка содержит теплоизолированный аккумулирующий резервуар, насосы хладоносителя и молока, блок управления, вентили, датчики температуры хладоносителя и наружного воздуха, трубопроводы, холодильную машину, вентилятор, двухсекционный теплообменник для охлаждения молока, резервуар–термос. В теплоизолированном аккумулирующем резервуаре установлены испаритель холодильной машины с датчиком толщины льда и гофрированные трубы, которые выполнены из эластичного материала. Верхние концы гофрированных труб трубопроводами через насос и приемник природного холода, установленный снаружи производственного помещения и состоящий из теплообменника и вентилятора, соединены с нижними концами гофрированных труб, образуя замкнутый контур, по которому циркулирует хладоноситель с низкой температурой замерзания для получения ледяной воды. На поверхности одной из гофрированных труб установлен датчик толщины наморозки льда, который обеспечивает выключение и включение насоса хладоносителя, что создает условия для отделения слоя льда от поверхности гофрированных труб и для накопления льда и получения ледяной воды в теплоизолированном аккумулирующем резервуаре, который через патрубок и насос соединен трубопроводом со второй секцией теплообменника, образуя замкнутый контур циркуляции ледяной воды для охлаждения молока, а первая секция теплообменника, в которую через трубопровод и насос поступает артезианская вода для предварительного охлаждения молока, соединена с рекуператором. Использование данного изобретения обеспечивает повышение надежности работы установки ее холодопроизводительности и энергоэффективности. 1 ил.

Формула изобретения

Энергосберегающая холодильная установка с комбинированным аккумулятором природного и искусственного холода для животноводческих ферм, содержащая теплоизолированный аккумулирующий резервуар, насосы хладоносителя и молока, блок управления, вентили, датчики температуры хладоносителя и наружного воздуха, трубопроводы, холодильную машину, вентилятор, двухсекционный теплообменник для охлаждения молока, резервуар-термос, отличающаяся тем, что в теплоизолированном аккумулирующем резервуаре установлены испаритель холодильной машины с датчиком толщины льда и гофрированные трубы, выполненные из эластичного материала, при этом верхние концы гофрированных труб трубопроводами через насос и приемник природного холода, установленный снаружи производственного помещения и состоящий из теплообменника и вентилятора, соединены с нижними концами гофрированных труб, образуя замкнутый контур, по которому циркулирует хладоноситель с низкой температурой замерзания для получения ледяной воды, причем на поверхности одной из гофрированных труб установлен датчик толщины наморозки льда, обеспечивающий выключение и включение насоса хладоносителя, что создает условия для отделения слоя льда от поверхности гофрированных труб и для накопления льда и получения ледяной воды в теплоизолированном аккумулулирующем резервуаре, который через патрубок и насос соединен трубопроводом со второй секцией теплообменника, образуя замкнутый контур циркуляции ледяной воды для охлаждения молока, а первая секция теплообменника, в которую через трубопровод и насос поступает артезианская вода для предварительного охлаждения молока, соединена с рекуператором.

Описание

[1]

Изобретение относится к области охлаждения сельскохозяйственных продуктов, в том числе молока, и может быть использовано в сельскохозяйственном производстве, пищевой промышленности, а также при обработке и хранении молока и других пищевых продуктов.

[2]

Известна комбинированная установка для охлаждения молока с использованием естественного холода, содержащая аккумулятор холода, теплообменник, теплоизолирующий блок, поплавковый клапан, насосный агрегат, трубопроводы, вентилятор, вентили (патент РФ №2390124, МПК A01J 9/04, БИ №15, 27.05.2010 г.). Аккумулятор холода выполнен в виде двух резервуаров: нетеплоизолированного резервуара, расположенного на открытом воздухе, и теплоизолированного резервуара, расположенного в производственном помещении, соединенных между собой трубопроводом. На боковых стенках нетеплоизолированного резервуара установлены вертикальные ребра, в верхней части которых установлен сужающийся кверху кожух, образующий воздушные каналы. В теплоизолированном резервуаре расположен испаритель, соединенный с компрессорно-конденсаторным агрегатом. В центральной части нетеплоизолированного резервуара укреплен горизонтальный разделительный экран, над которым размещен патрубок с отверстиями, соединенный торцевым отверстием с трубопроводом, проходящим через теплоизолирующий блок и трехходовые краны с теплоизолированным резервуаром, входом и выходом теплообменника и через насосный агрегат с нижней частью теплоизолированного резервуара, в верхней части которого установлен поплавковый клапан, соединенный с системой водоснабжения.

[3]

Недостатком известной установки является большая металлоемкость, низкая надежность при отрицательных температурах, аккумулирующая способность и большие затраты на электроэнергию.

[4]

Наиболее близким по технической сущности к предлагаемому изобретению является энергосберегающая холодильная установка с аккумулятором природного холода для животноводческих ферм, содержащая насосы хладоносителя и молока, блок управления, вентилятор, датчики температуры хладоносителя и наружного воздуха, трубопроводы, холодильную машину, вентили, теплообменник для молока, резервуар-термос и теплоизолированный аккумулирующий резервуар (патент РФ №2508627, МПК A01J 9/04, БИ №7, 10.03.2014 г.).

[5]

Недостатком известной установки является низкая хладопроизводительность, низкая аккумулирующая способность, низкая надежность в условиях отрицательных температур (разрыв трубопроводов с хладоносителем), большая металлоемкость и затраты на электроэнергию.

[6]

Задачей предлагаемого изобретения является создание холодильной установки с комбинированным аккумулированием природного и искусственного холода, повышение надежности, хладопроизводительности, аккумулирующей способности установки, снижение металлоемкости и затрат на электроэнергию.

[7]

В результате использования предлагаемого изобретения обеспечивается необходимое охлаждение молока, повышение надежности, хладопроизводительности и энергоэффективности холодильной установки во всем диапазоне температуры наружного воздуха, снижение металлоемкости и затрат на электроэнергию за счет комбинированного аккумулирования природного и искусственного холода путем установки гофрированных труб для хладоносителя с низкой температурой замерзания и испарителя холодильной машины в теплоизолированном аккумулирующем резервуаре, а также приемника природного холода для получения ледяной воды.

[8]

Технический результат достигается тем, что в предлагаемой энергосберегающей холодильной установке с комбинированным аккумулятором природного и искусственного холода для животноводческих ферм, содержащей теплоизолированный аккумулирующий резервуар, насосы хладоносителя и молока, блок управления, вентили, датчики температуры хладоносителя и наружного воздуха, трубопроводы, холодильную машину, вентилятор, двухсекционный теплообменник для охлаждения молока, резервуар-термос, согласно изобретению в теплоизолированном аккумулирующем резервуаре установлены испаритель холодильной машины с датчиком толщины льда и гофрированные трубы, выполненные из эластичного материала, при этом верхние концы гофрированных труб трубопроводами через насос и приемник природного холода, установленный снаружи производственного помещения и состоящий из теплообменника и вентилятора, соединены с нижними концами гофрированных труб, образуя замкнутый контур, по которому циркулирует хладоноситель с низкой температурой замерзания для получения ледяной воды, причем на поверхности одной из гофрированных труб установлен датчик толщины наморозки льда, обеспечивающий выключение и включение насоса хладоносителя, что создает условия для отделения слоя льда от поверхности гофрированных труб и для накопления льда и получения ледяной воды в теплоизолированном аккумулулирующем резервуаре, который через патрубок и насос соединен трубопроводом со второй секцией теплообменника, образуя замкнутый контур циркуляции ледяной воды для охлаждения молока, а первая секция теплообменника, в которую через трубопровод и насос поступает артезианская вода для предварительного охлаждения молока, соединена с рекуператором.

[9]

Теплоизолированный аккумулирующий резервуар может быть установлен и в помещении, и на открытом воздухе. В аккумулирующий резервуар помещен испаритель холодильной машины и гофрированные трубы (полости), подключенные к замкнутому контуру, по которому при помощи насоса циркулирует хладоноситель (например, экосол 40) с низкой температурой замерзания. Количество гофрированных труб зависит от потенциала природного холода, то есть от региона, в котором располагается установка. Для охлаждения хладоносителя предусмотрен приемник природного холода с вентилятором, который устанавливается на открытом воздухе. Для повышения эффективности процесса охлаждения воды и наморозки льда в теплоизолированном аккумулирующем резервуаре, гофрированные трубы (полости) выполнены из эластичного материала. Верхние части гофрированных труб системой трубопровода через насос, вентиль и приемник природного холода соединены с нижними концами гофрированных труб. В верхней части одной из гофрированных труб установлен датчик наморозки льда, обеспечивающий в холодное время года выключение и включение насоса хладоносителя, что создает условия для отделения слоя льда от поверхности гофрированных труб.

[10]

Процесс намораживания льда на трубках испарителя холодильной машины контролируется датчиком толщины льда. При достижении необходимой толщины льда управляющий блок останавливает работу холодильной машины.

[11]

Теплоизолированный аккумулирующий резервуар через патрубок и насос соединен трубопроводом с теплообменником, образуя замкнутый контур циркуляции ледяной воды для охлаждения молока.

[12]

Сущность предлагаемого изобретения поясняется чертежом, на котором представлен общий вид энергосберегающей холодильной установки с комбинированным аккумулятором природного и искусственного холода для животноводческих ферм.

[13]

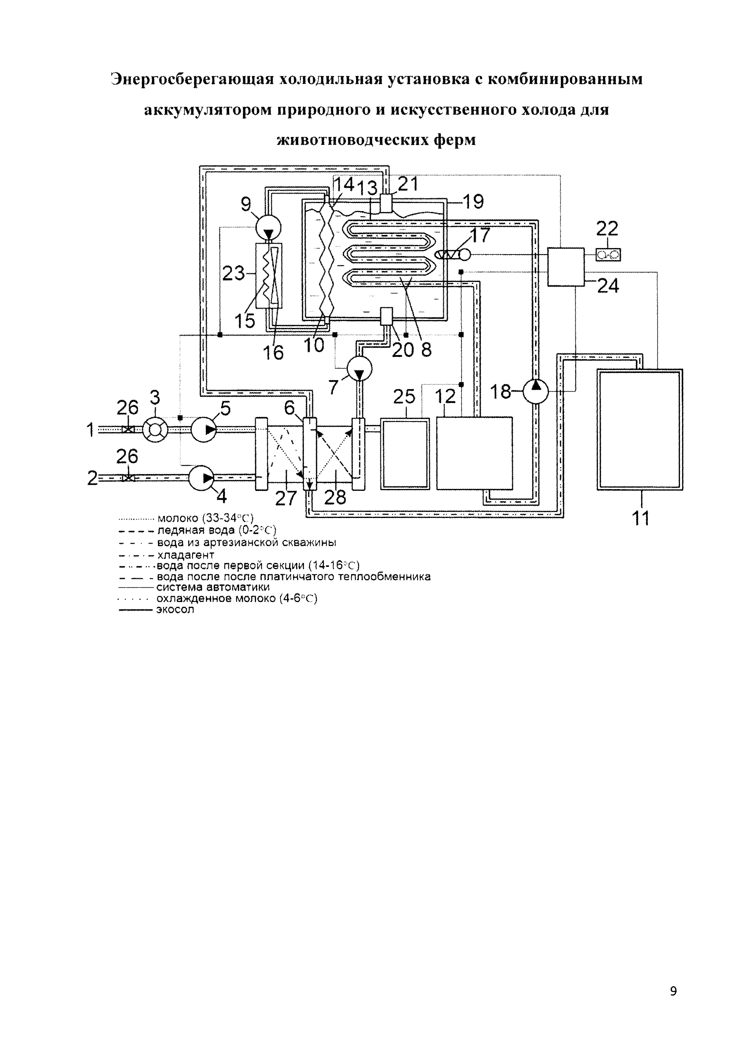
Энергосберегающая холодильная установка с комбинированным аккумулятором природного и искусственного холода для животноводческих ферм содержит молокопровод 1, трубопровод для артезианской воды 2, бесконтактный счетчик молока 3, насосы для холодной воды 4 и 7, насос для молока 5, теплообменник для охлаждения молока 6, состоящий из первой секции 27 и второй секции 28, датчики толщины льда 8 и 14, насос для хладоносителя с низкой температурой замерзания (экосола) 9, гофрированные трубы 10, рекуператор тепла 11, холодильная машина 12, испаритель 13, теплообменник для хладоносителя с низкой температурой замерзания 15, вентилятор 16, датчик температуры ледяной воды 17, насос для хладагента 18, теплоизолированный аккумулирующий резервуар 19, выходной патрубок 20, входной патрубок 21, датчик температуры наружного воздуха 22, приемник природного холода 23, управляющий блок 24, резервуар-термос для охлажденного молока 25, вентили 26.

[14]

Испаритель 13 холодильной машины 12 и гофрированные трубы 10 установлены в теплоизолированном аккумулирующем резервуаре 19.

[15]

Верхние концы гофрированных труб 10 трубопроводами через насос хладоносителя с низкой температурой замерзания 9 и приемник природного холода 23, установленный снаружи производственного помещения и состоящий из теплообменника 15 и вентилятора 16, соединены с нижними концами гофрированных труб 10, образуя замкнутый контур, по которому циркулирует хладоноситель с низкой температурой замерзания для получения ледяной воды.

[16]

Датчик толщины льда 8 установлен на испарителе 13, датчик толщины льда 14 установлен на поверхности одной из гофрированных труб 10. Датчики толщины льда 8 и 13, датчик температуры ледяной воды 17 и датчик температуры наружного воздуха 22 электрически соединены с управляющим блоком 24.

[17]

Теплоизолированный аккумулирующий резервуар 19 через выходной патрубок 20, входной патрубок 21 и насос для ледяной воды 7 соединен трубопроводом со второй секцией 28 теплообменника 6 для охлаждения молока 6, образуя замкнутый контур циркуляции ледяной воды для охлаждения молока.

[18]

Через трубопровод для артезианской воды 2, вентиль 26 и насос холодной воды 4 холодная вода поступает в первую секцию 27 теплообменника 6, откуда подается в рекуператор 11.

[19]

Энергосберегающая холодильная установка работает следующим образом.

[20]

В теплое время года хладагент от холодильной машины 12 попадает в теплоизолированный аккумулирующий резервуар (льдоаккумулятор) 19, где начинается процесс намораживания льда на трубках испарителя 13. Толщина льда контролируется датчиком толщины льда 8. При достижении необходимой толщины льда управляющий блок 24 останавливает холодильную машину 12. Молоко, проходя через бесконтактный счетчик 3 с помощью насоса 5, попадает в первую секцию 27 теплообменник для охлаждения молока 6, где предварительно охлаждается артезианской водой, которая поступает с помощью насоса 4 в первый контур теплообменника 6. На выходе из первой секции 27 теплообменника 6 получают воду 14-16°С, которая попадает в рекуператор тепла 11. Во вторую секцию 28 теплообменника 6 попадает ледяная вода (0-2°С) из теплоизолированного аккумулирующего резервуара 19 через выходной патрубок 20 с помощью водяного насоса 7.

[21]

В холодное время года включается насос 9 хладоносителя с низкой температурой замерзания с вентилятором 16 приемника природного холода 23 и происходит охлаждение воды в теплоизолированном аккумулирующем резервуаре 19 за счет протекания холодного экосола по гофрированным эластичным трубам 10, расположенным в резервуаре 19. Для повышения эффективности охлаждения воды и наморозки льда на поверхности гофрированных труб 10 установлен датчик толщины наморозки льда 14, обеспечивающий включение и выключение насоса хладоносителя 9, что создает условия для отделения слоя льда от поверхности гофрированных труб 10 и накапливание его в теплоизолированном резервуаре 19. Из теплоизолированного аккумулирующего резервуара 19 ледяная вода (0-2°С) с помощью водяного насоса 7 через выходной патрубок 20 попадает во вторую секцию 28 теплообменника 6, где охлаждается молоко, после чего через входной патрубок 21 возвращается в резервуар 19.

[22]

Предлагаемая установка обладает высокой надежностью, большей хладопроизводительностью, аккумулирующей способностью, уровнем автоматизации, уменьшенными металлоемкостью и затратами на электроэнергию. Этим объясняется ее более высокая энергоэффетивность в режимах аккумулирования и использования природного и искусственного холода.

Как компенсировать расходы
на инновационную разработку
Похожие патенты