Изобретение относится к технике электропитания радиоэлектронной аппаратуры и может быть использовано в составе приборов наземного, морского и аэрокосмического базирования. Техническим результатом изобретения является повышение помехоустойчивости по отношению к помехам, распространяющимся по шинам питания, повышение надежности работы радиоэлектронной аппаратуры при воздействии тяжелых заряженных частиц, вызывающих тиристорный эффект, обусловленный резким кратковременным увеличением тока потребления нагрузки в момент включения и выключения, в связи с возможными резонансными свойствами нагрузки. Устройство состоит из датчика тока и малоомного резистора R, установленного в шину питания цифровых микросхем, инвертирующего операционного усилителя, времязадающего одновибратора, дифференциального усилителя, а также установленного в шину питания N канального MOSFET транзистора, затвором которого управляет инвертирующий операционный усилитель, вход которого подключён к времязадающему одновибратору, регулируемому напряжением насыщения дифференциального усилителя, подключённого инвертирующим входом к выходу датчика тока. 1 ил.
Устройство защиты полупроводниковых микросборок от тиристорного эффекта, которое состоит из датчика тока и малоомного резистора Rдет, установленного в шину питания цифровых микросхем, отличающееся тем, что в него введены инвертирующий операционный усилитель, времязадающий одновибратор, дифференциальный усилитель, а также установленный в шину питания N канальный MOSFET транзистор, затвором которого управляет инвертирующий операционный усилитель, вход которого подключён к времязадающему одновибратору, регулируемому напряжением насыщения дифференциального усилителя, подключённого инвертирующим входом к выходу датчика тока.
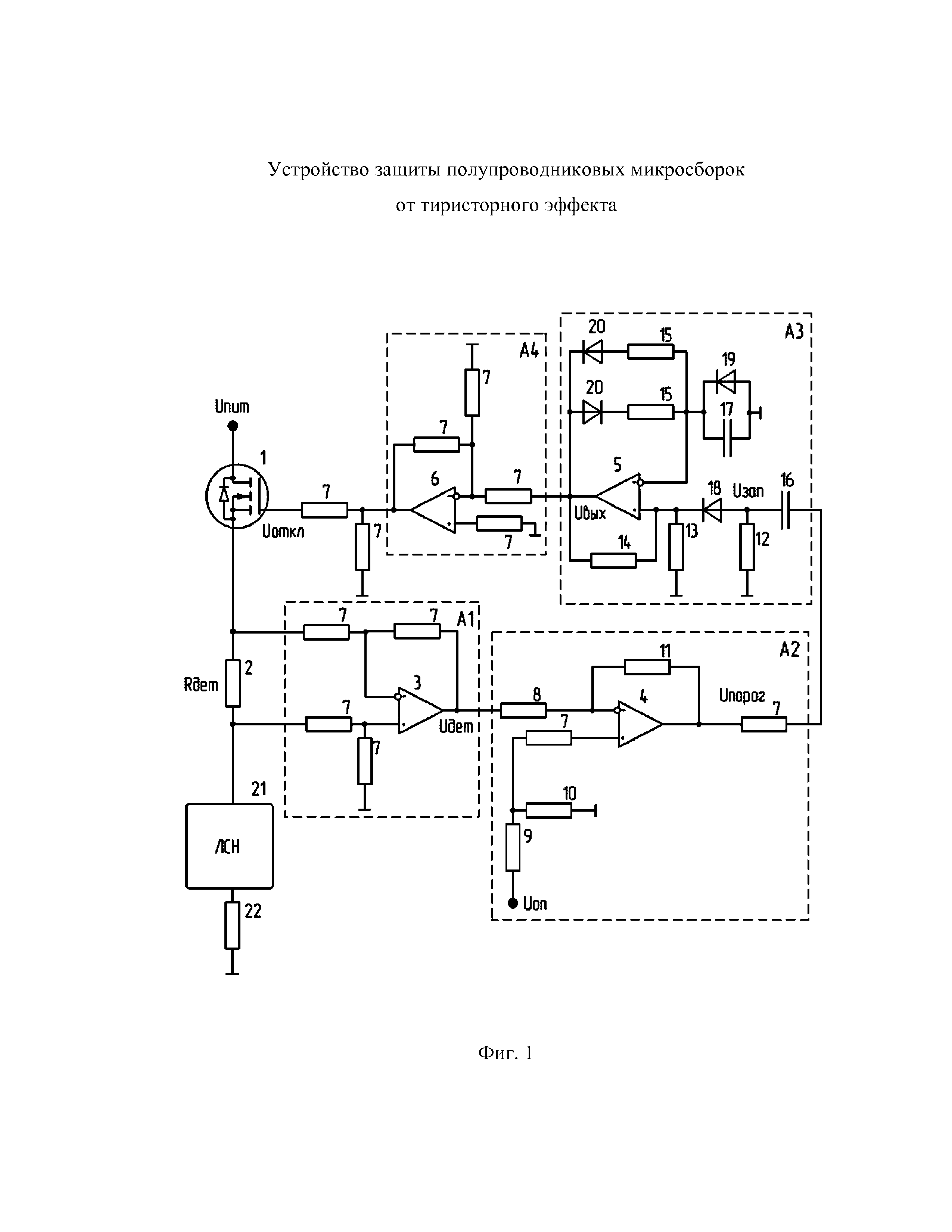
Изобретение относится к технике электропитания радиоэлектронной аппаратуры и может быть использовано в составе приборов наземного, морского и аэрокосмического базирования. Известно устройство защиты от тиристорного эффекта фирмы Также известно устройство защиты от тиристорного эффекта, описанное в патенте на изобретение RU2510893 «Устройство для защиты интегральных микросхем от тиристорного эффекта» (заявка RU 2012120813/08 от 22.05.2012). Данное устройство содержит датчик тока, транзисторы, конденсаторы, резисторы, диоды, компаратор напряжения, RS-триггер, генератор импульсной последовательности. Недостатками данного устройства является невозможность задать время отключения нагрузки, для восстановления ее функционирования, что, в свою очередь, может привести к постоянному переключению компаратора, как следствие, непрерывное генерирование импульсов на базу запирающего транзистора вплоть до выхода нагрузки из строя. Также быстрое разряжение конденсатора в цепи датчика тока может привести к повышенному напряжению на втором входе компаратора, что, в свою очередь, не дает возможность открыть запирающий транзистор и восстановить питание нагрузки. Наличие большого количества элементов приводит к снижению надежности и сложности реализации данного устройства и влечет за собой увеличению массогабаритных показателей всего изделия, что крайне негативно сказывается при разработке бортовой аппаратуры. В качестве ближайшего аналога заявленного изобретения может быть выбрано устройство защиты цифровых микросхем, предложенное в патенте на изобретение RU 2405247 (заявка RU 2009109340/08 от 13.03.2009). Устройство состоит из измерительного резистора, установленного в шину питания цифровых микросхем, компаратора, подключенного входом к измерительному резистору, а выходом - к входу управления источником питания цифровых микросхем, введены форсирующий транзистор, запирающий диод, времязадающая RC-цепь, состоящая из резистора и конденсатора, и МДП транзистор, при этом выход компаратора подключен к базе форсирующего транзистора, коллектор которого через запирающий диод подключен к времязадающей RC-цепи и к затвору МДП транзистора, сток которого подключен к входу управления источником питания цифровых микросхем. Недостатком данного устройства является невозможность задавать точный порог срабатывания превышения тока потребления, а также ширину диапазона изменения тока срабатывания защиты, что может привести к ложному срабатыванию, за счет возрастания токопотребления при включении или изменении температуры работы. Также недостатком данного устройства является ограничение функционального применения управляемого линейного стабилизатора напряжения в источнике питания из-за невозможности использования во вторичных цепях питания цифровых микросхем или если выбранное устройство не обладает возможностью отключения. В свою очередь, задачами настоящего заявляемого изобретения являются: повышение надежности в работе схемы защиты в части исключения ложных срабатываний под воздействием тяжелых заряженных частиц (ТЗЧ), вызывающих тиристорный эффект, а также расширение функционального применения схемы защиты устройства питания цифровых микросхем, не имеющих команды отключения. Техническим результатом заявленного изобретения является создание схемы защиты с повышенной помехоустойчивостью по отношению к помехам, распространяющимся по шинам питания, повышенной надежностью работы радиоэлектронной аппаратуры при воздействии ТЗЧ, вызывающих тиристорный эффект, обусловленный резким кратковременным увеличением тока потребления нагрузки в момент включения и выключения, в связи с возможными резонансными свойствами нагрузки. Для достижения ожидаемого технического результата в схему защиты полупроводниковых микросборок от тиристорного эффекта, состоящей из датчика тока и малоомного резистора Rдет, установленного в шину питания цифровых микросхем, введены: инвертирующий операционный усилитель, времязадающий одновибратор, дифференциальный усилитель, а также установленный в шину питания N канальный MOSFET транзистор, затвором которого управляет инвертирующий операционный усилитель, вход которого подключён к времязадающему одновибратору, регулируемому напряжением насыщения дифференциального усилителя, подключённого инвертирующим входом к выходу датчику тока. На фиг.1 схематично представлен принцип работы устройства. Устройство защиты полупроводниковых микросборок от тиристорного эффекта состоит из: А1 – датчика тока; А2 – дифференциального усилителя; А3 – времязадающего одновибратора (далее – одновибратор); А4 – инвертирующего операционного усилителя; 1 - N-канального MOSFET транзистора (далее – транзистор); 2 – малоомного резистора Rдет; 3, 4, 5, 6 – операционных усилителей; 7, 8, 9, 10, 11, 12, 13, 14, 15 – резисторов; 16, 17 – конденсаторов; 18, 19, 20 – диодов; 21 - линейного стабилизатора напряжения (ЛСН); 22 – нагрузки. Устройство работает следующим образом. При воздействии ТЗЧ происходит мгновенный рост тока потребления, который, в свою очередь, приводит к увеличению падения напряжения на контрольном малоомном резисторе Rдет2, который подключён к датчику тока А1 (построенному на операционном усилителе 3). Выход А1 выдаёт напряжение на инвертирующий вход дифференциального усилителя А2 (построенный на операционном усилителе 4). На дифференциальном усилителе А2 происходит принятие решения о превышение тока потребления, на котором задается порог срабатывания относительно опорной точки где R – резистор. В результате смены знака на выходе А2 с «–» на «+» через дифференциальную цепь RC, построенную на конденсаторе 16 и резисторе 12, формируется запускающий импульс UЗАП, вызывающий срабатывание одновибратора А3, построенного на операционном усилителе 5, где диод 18 обеспечивает прохождение импульса только со знаком «+», тем самым защищая одновибратор А3 от повторного срабатывания в процессе перезарядки конденсатора 16. В исходном состоянии (до подачи запускающего импульса UЗАП) операционный усилитель 5 находится в состоянии насыщения с уровнем выходного напряжения -UНАС.Начальное напряжение на конденсаторе 17 определяется как Следует отметить, что операционный усилитель 5 находится в устойчивом состоянии только при UВЫХ= –UНАС.С подачей короткого по длительности импульса UЗАП положительной полярности операционный усилитель 5 переключается с уровня –UНАС на уровень +UНАС. Далее диод 19, находящийся в составе одновибратора А3, сокращает время восстановления начального напряжения на конденсаторе 17 перед подачей очередного запускающего импульса и тем самым повышает работоспособность схемы. Диоды 20 обеспечивают прохождение волны с необходимой фазой, вследствие чего повышается надежность срабатывания одновибратора А3. Время отключения транзистора 1 задается длительностью генерируемого импульса tи,равного времени заряда конденсатора 17 до значения +γUНАС где С – конденсатор. Этот импульс инвертируется на операционном усилителе 6, который представляет из себя инвертирующий операционный усилитель А4, который выдаёт запирающее напряжение UОТКЛдлительностью tи на N-канальный MOSFET транзистор 1, установленный непосредственно в цепи питания. Вследствие этого напряжение питания нагрузки 22 отключается, и ток в ней спадает до нуля, предотвращая возможный выход из строя активного элемента. Через время, соответствующее tи,питание нагрузки 22 возобновляется и, если ток не превышает максимально допустимого значения, то работа нагрузки 22 восстанавливается, а если ток превышает максимально допустимое значение, то нагрузка 22 снова отключается на длительность, равную tи, и так будет продолжаться вплоть до затухания колебательного процесса. Таким образом, наличие в заявленном устройстве защиты полупроводниковых микросборок от тиристорного эффекта дифференциального усилителя позволяет обеспечить широкий диапазон настройки и точность его срабатывания, а наличие дифференцирующей RC цепочки и одновибратора позволяют задавать длительность отключения устройства. Наличие инвертирующего операционного усилителя, соединённого по выходу с затвором N-канального MOSFET транзистора, в штатном режиме позволяет держать транзисторв открытом состоянии. Использование N-канального MOSFET транзистора в цепи питания обеспечивает своевременное отключение нагрузки при нештатной работе, а также дает возможность использовать широкий спектр транзисторов с требуемым пропускаемым током для соответствующей нагрузки.
«НПК Технологический центр», реализованное в виде микросхемы 1469ТК025. В данном устройстве избыточность заложенных в микросхему функций приводит к неоправданному усложнению её применения при практическом создании бортовой аппаратуры.
резисторами 9 и 10, вследствие чего его выходное напряжение от –Uнас скачком переходит к +Uнас, то есть он срабатывает, как компаратор. Уровень порога срабатывания дифференциального усилителя А2 UПОРОГ определяется по следующей формуле
, где
.