патент
№ RU 2335100
МПК H05H3/06

ИМПУЛЬСНЫЙ ИСТОЧНИК ПРОНИКАЮЩЕГО ИЗЛУЧЕНИЯ

Авторы:
Бойко Александр Сергеевич Лемешко Борис Дмитриевич Боголюбов Евгений Петрович
Все (9)
Номер заявки
2006137806/06
Дата подачи заявки
26.10.2006
Опубликовано
27.09.2008
Страна
RU
Как управлять
интеллектуальной собственностью
Реферат

[28]

Изобретение относится к устройствам для генерирования нейтронных пучков, в частности к генераторам разовых импульсов нейтронного и рентгеновского излучения. Импульсный источник проникающего излучения выполнен в виде одного или нескольких модулей, каждый из которых содержит емкостный накопитель, подключенный к высоковольтному источнику питания и соединенный через сильноточный высоковольтный коммутатор и кабельную линию с блоком нагрузки, являющимся токовым коллектором, и установленную в нем разрядную камеру, в которой формируется разряд типа «плазменный фокус», систему пуска коммутаторов. Кабельная линия выполнена из коаксиальных проводов равной длины, равномерно распределенных по окружности токоведущих фланцев коммутатора и блока нагрузки. Межэлектродная электрическая изоляция блока нагрузки выполнена из многослойного пакета прокладок из диэлектрического материала. Сильноточный высоковольтный коммутатор выполнен в виде вакуумного управляемого разрядника, катод которого гальванически соединен с шиной нулевого потенциала. Пластины токового коллектора гальванически соединены между собой через дроссель. Разрядная камера выполнена в виде газонаполненного отпаянного прибора. Импульсный источник проникающего излучения содержит систему электробезопасности, состоящую из высоковольтного вакуумного реле и разрядных резисторов, подключенных к плюсовой шине емкостного накопителя и обеспечивающих разряд емкостного накопителя после выключения импульсного источника. Изобретение решает задачу создания источника импульсного проникающего излучения, способного к многоразовому излучению импульсов нейтронного и рентгеновского излучения с интенсивностью на порядок выше создаваемых в аналогичных известных устройствах с возможностью использования его автономно. 6 з.п. ф-лы, 1 ил.

Формула изобретения

1. Импульсный источник проникающего излучения, выполненный в виде одного или нескольких модулей, каждый из которых содержит емкостной накопитель, подключенный к высоковольтному источнику питания и соединенный через сильноточный высоковольтный коммутатор и кабельную линию с блоком нагрузки, являющимся токовым коллектором, и установленную в нем разрядную камеру, в которой формируется разряд типа «плазменный фокус»; систему пуска коммутаторов, кабельная линия выполнена из коаксиальных проводов равной длины, равномерно распределенных по окружности токоведущих фланцев коммутатора и блока нагрузки; межэлектродная электрическая изоляция блока нагрузки выполнена из многослойного пакета прокладок из диэлектрического материала, отличающийся тем, что сильноточный высоковольтный коммутатор выполнен в виде вакуумного управляемого разрядника, катод которого гальванически соединен с шиной нулевого потенциала, пластины токового коллектора гальванически соединены между собой через дроссель, разрядная камера выполнена в виде газонаполненного отпаянного прибора, импульсный источник проникающего излучения содержит систему электробезопасности, состоящую из высоковольтного вакуумного реле и разрядных резисторов, подключенных к плюсовой шине емкостного накопителя и обеспечивающих разряд емкостного накопителя после выключения импульсного источника.

2. Импульсный источник проникающего излучения по п.1, отличающийся тем, что разрядная камера наполнена дейтерием.

3. Импульсный источник проникающего излучения по п.1, отличающийся тем, что разрядная камера наполнена смесью дейтерия с тритием.

4. Импульсный источник проникающего излучения по п.1, отличающийся тем, что разрядная камера наполнена тритием.

5. Импульсный источник проникающего излучения по п.1, отличающийся тем, что он заключен в герметичный влагозащитный корпус.

6. Импульсный источник проникающего излучения по п.5, отличающийся тем, что герметичный влагозащитный корпус снабжен колесами, позволяющими перемещать источник без привлечения дополнительных механизмов.

7. Импульсный источник проникающего излучения по п.1, отличающийся тем, что питание электронных блоков осуществляется от автономного источника напряжением +24 В.

Описание

[1]

Изобретение относится к устройствам для генерирования нейтронных пучков, в частности к генераторам разовых импульсов нейтронного и рентгеновского излучения, и может быть использовано для проведения ядерно-физических исследований, изучения радиационной стойкости, например, элементов электронной аппаратуры, калибровки детекторов ионизирующих излучений.

[2]

Известно устройство для получения импульсов нейтронного и рентгеновского излучений (см., например, патент РФ №768376, кл. Н05Н 1/06, опубликован 27.03.97), содержащее источник энергии, линию передачи энергии, коммутатор и плазменный реактор, образованный коаксиально расположенными анодом и катодом, разделенными изолятором, дополнительно установленный высокочастотный генератор для предварительного формирования однородной плазменной оболочки, подключенный к электродам плазменного реактора параллельно источнику энергии, и устройство синхронизации запуска высокочастотного генератора и коммутатора.

[3]

Указанное устройство имеет низкий уровень интенсивности нейтронного излучения.

[4]

Известен импульсный источник проникающего излучения (см., например, Сборник научных трудов под редакцией Макеева Н.Г. "Физика и техника импульсных источников ионизирующих излучений для исследования быстропротекающих процессов", №5, г.Саров, 1996 г.), содержащий в качестве источника тока взрывомагнитный источник тока (ВМГ), линию передачи энергии, разрядную камеру, систему запитки ВМГ от источника начальной энергии и систему запуска.

[5]

Это устройство предназначено для одноразового использования и требует защиты исследуемых объектов и оборудования от взрывного воздействия ВМГ.

[6]

В качестве прототипа по наибольшему количеству совпадающих конструктивных признаков принят импульсный источник проникающего излучения (см. патент РФ №2257020, кл. Н05Н 1/06, 2003 г.), представляющий собой один или несколько модулей, каждый из которых содержит емкостный накопитель, соединенный с импульсным тиратроном, коммутирующим разряд емкостного накопителя через кабельную линию на блок нагрузки (токовый коллектор), и установленную в нем разрядную камеру, в которой формируется разряд типа «плазменный фокус», зарядное устройство, источник накала тиратрона, систему пуска тиратрона, импульсный генератор, запускающий систему пуска тиратрона, систему управления и контроля работы генератора и разряда емкостного накопителя; диагностическую и регистрирующую аппаратуру, кабельная линия выполнена из коаксиальных проводов равной длины, равномерно распределенных по окружности токоведущих фланцев тиратрона и блока нагрузки; электрическая изоляция анодного пространства блока нагрузки выполнена в виде многослойного пакета прокладок из диэлектрического материала; емкостный накопитель и блок нагрузки гальванически изолированы от монтажной плиты, анод и катод блока нагрузки гальванически соединены между собой через блок резисторов, катод блока нагрузки гальванически соединен с «массой» монтажной плиты, элементы устройства компактно смонтированы и закреплены силовыми элементами на монтажной плите.

[7]

Известный импульсный источник проникающего излучения имеет соединение коллектора с «массой» монтажной плиты, что приводит при срабатывании к возникновению «прыгающих» потенциалов на корпусах конденсаторов емкостных накопителей, кабельной линии, корпусах тиратронов и в системах пуска тиратронов (фактически нестабильны потенциалы почти всех частей устройства), что требует тщательной взаимной высоковольтной изоляции всех частей электрической схемы.

[8]

Для используемых накальных тиратронов необходим блок накала тиратронов, что приводит к дополнительному расходу энергии и необходимости тщательной регулировки цепей накала как при пусконаладочных работах, так и в процессе эксплуатации.

[9]

Применение блока резисторов между анодом и катодом нагрузки вызывает значительное выделение тепла на блоке резисторов при заряде емкостного накопителя в соответствии с соотношением

[10]

R·I2зарзар,

[11]

где R - сопротивление блока резисторов,

[12]

Iзар. - ток заряда емкостного накопителя,

[13]

Тзар.. - время заряда.

[14]

Кроме того, при срабатывании источника проникающего излучения на блоке резисторов выделяется большая тепловая мощность.

[15]

Предложенное изобретение решает задачу создания источника импульсного проникающего излучения, способного многоразово излучать импульсы нейтронного и рентгеновского излучения с интенсивностью на порядок выше создаваемых в аналогичных известных устройствах с возможностью использования его автономно в полевых условиях.

[16]

Для решения указанной задачи в импульсном источнике проникающего излучения, выполненном в виде одного или нескольких модулей, каждый из которых содержит емкостный накопитель, подключенный к высоковольтному источнику питания и соединенный через сильноточный высоковольтный коммутатор и кабельную линию с блоком нагрузки, являющимся токовым коллектором, и установленную в нем разрядную камеру, в которой формируется разряд типа "плазменный фокус", систему пуска коммутаторов, кабельная линия выполнена из коаксиальных проводов равной длины, равномерно распределенных по окружности токоведущих фланцев коммутатора и блока нагрузки; межэлектродная электрическая изоляция блока нагрузки выполнена из многослойного пакета прокладок из диэлектрического материала, сильноточный высоковольтный коммутатор выполнен в виде вакуумного управляемого разрядника, катод которого гальванически соединен с шиной нулевого потенциала, пластины токового коллектора гальванически соединены между собой через дроссель, разрядная камера выполнена в виде газонаполненного отпаянного прибора, импульсный источник проникающего излучения содержит систему электробезопасности, состоящую из высоковольтного вакуумного реле и разрядных резисторов, подключенных к плюсовой шине емкостного накопителя и обеспечивающих разряд емкостного накопителя после выключения источника питания, при этом разрядная камера наполнена дейтерием, либо тритием, либо смесью дейтерия с тритием. Импульсный источник проникающего излучения заключен в герметичный влагозащитный корпус, снабженный колесами, питание электронных блоков осуществляется от автономного источника питания, напряжением +24 В.

[17]

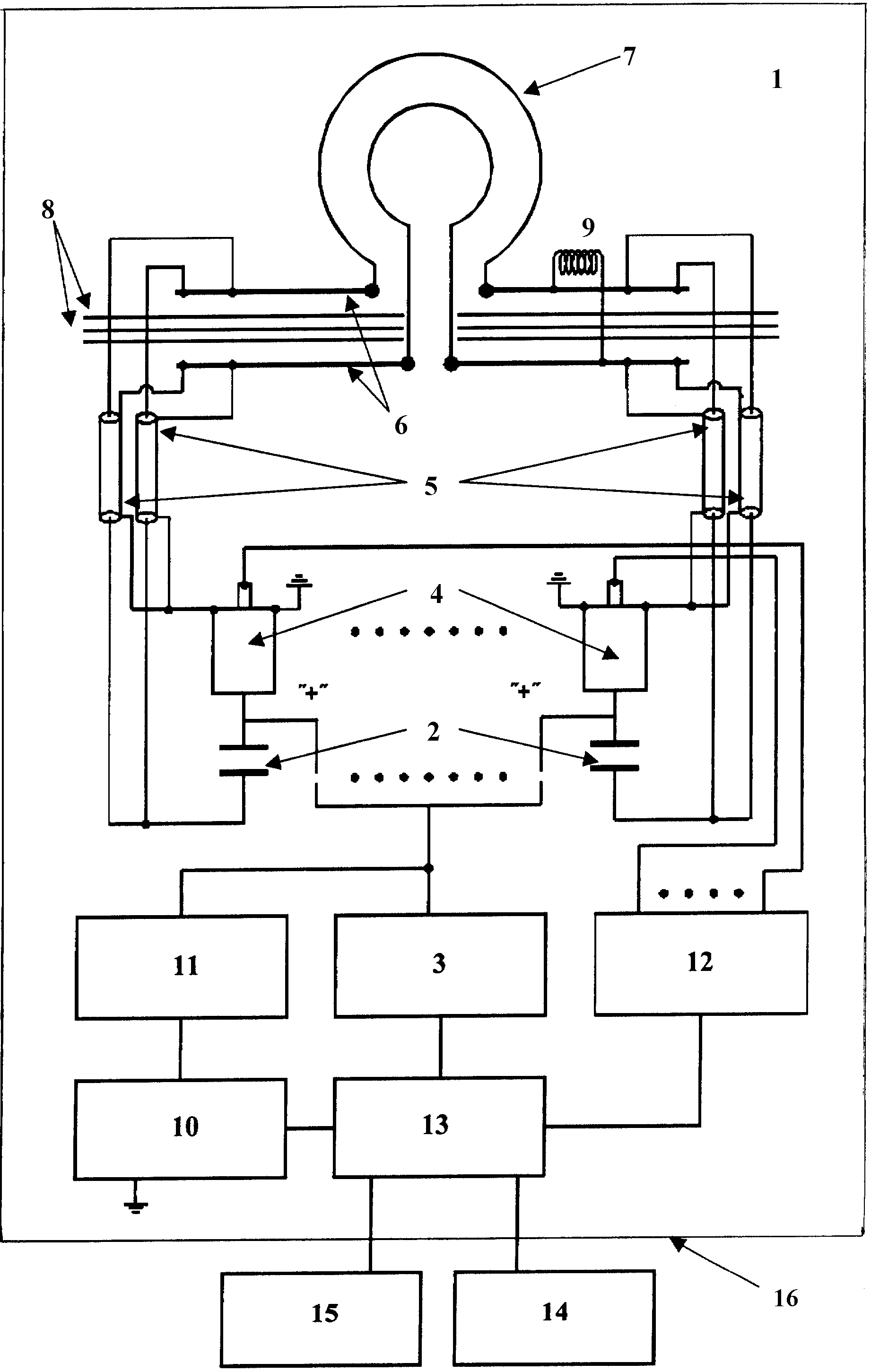
Изобретение поясняется чертежом.

[18]

Импульсный источник проникающего излучения содержит (см. чертеж) один или несколько модулей 1, каждый из которых состоит из емкостного накопителя 2, подключенного к высоковольтному источнику питания 3, сильноточный высоковольтный коммутатор 4, кабельную линию 5, блок нагрузки, являющийся токовым коллектором 6, установленную на нем разрядную камеру 7, многослойный пакет прокладок 8 из диэлектрического материала, дроссель 9, соединяющий пластины токового коллектора 6, систему электробезопасности, состоящую из высоковольтного вакуумного реле 10 и разрядных резисторов 11, подключенных к плюсовой шине емкостного накопителя 2, систему пуска коммутаторов 12, модуль управления 13, пульт управления 14, автономный источник питания 15, влагозащитный корпус 16.

[19]

Работает устройство следующим образом:

[20]

После подачи питающего напряжения +24 В от автономного источника питания 15 происходит включение импульсного источника проникающего излучения, последующее управление которым осуществляется модулем управления 13 либо оператором с пульта управления 14, при этом высоковольтное вакуумное реле 10 размыкается. При включении высоковольтного источника питания 3 осуществляется заряд конденсаторов емкостного накопителя 2. При достижении величины напряжения на конденсаторах установленного значения высоковольтный источник питания 3 отключается, и энергия от заряженных конденсаторов 2 по сигналу системы пуска коммутаторов 12 через сильноточные высоковольтные коммутаторы 4 передается по кабельным линиям 5 через токовый коллектор 6 в разрядную камеру 7, которая вырабатывает импульс нейтронного и рентгеновского излучений. По окончании работы питающее напряжение от автономного источника питания 15 отключается, замыкается высоковольтное вакуумное реле 10, при этом происходит заземление через разрядный резистор 11 всех высоковольтных частей импульсного источника проникающего излучения.

[21]

Выполнение разрядной камеры 7 в виде газонаполненного отпаянного прибора позволяет регулировать выход нейтронов и их спектр заполнением разрядной камеры соответствующим газом или газовой смесью.

[22]

Разрядная камера 7 после наполнения рабочим газом отпаивается (герметизируется) и является автономным электровакуумным прибором с большим сроком хранения (˜10 лет и более).

[23]

Предложенный импульсный источник проникающего излучения позволяет генерировать 2,5 МэВ-ные импульсы нейтронов при наполнении разрядной камеры дейтерием, при наполнении камеры смесью дейтерия с тритием генерируются 14,5 МэВ-ные нейтроны, а при наполнении камеры тритием генерируются нейтроны широкого спектра энергий 0-10 МэВ.

[24]

Разрядная камера 7 имеет анод и катод, определяющие направление протекания тока через камеру. Она должна подсоединяться к блоку нагрузки 6 (токовому коллектору) соответствующим образом: анодом к положительной пластине коллектора, катодом - к отрицательной пластине.

[25]

Для обеспечения безотказной работы импульсный источник проникающего излучения заключен в герметичный влагозащитный корпус 16. Герметичный влагозащитный корпус 16 обеспечивает работу импульсного источника проникающих излучений в условиях повышенной влажности.

[26]

Установка корпуса на колесах (не показаны) позволяет перемещать импульсный источник без использования дополнительных механизмов.

[27]

Кроме того, питание электронных блоков осуществляется от автономного источника питания напряжением +24 В, что позволяет использовать источник проникающего излучения автономно.

Как компенсировать расходы
на инновационную разработку
Похожие патенты