Two versions of an isolated single stage converter AC/DC Power Factor Corrected (PFC) converter topology have been invented. One is with a full bridge rectifier at its input and the other is a True Bridgeless version. The two versions of the topology feature new configurations and circuitry including a simplified damper circuit and a clamp capacitor flipping circuit and control methods that allow them to realize improved single stage isolated power factor converters which are suitable for high power operation, features Zero Voltage Switching to maximize conversion efficiency and to minimize Electro-Magnetic Interference generation, does not need an additional circuit to limit the inrush current, achieves reasonably low input current Total Harmonic Distortion (THD), and is easy to control. The second version provides a true bridgeless single stage isolated power factor converter with even higher efficiency and lower input current THD.
1. A single stage isolated Power Factor Corrected (PFC) converter with an input full bridge rectifier having inputs connected to an AC input source, a first terminal of an input inductor connected to a first output terminal of said input full bridge rectifier, a power transformer with primary and secondary windings, said primary winding being in series with a resonant inductor, whose value is small compared to the input inductor, and a series combination of said resonant inductor and said primary winding is connected between a second terminal of the input inductor and a first terminal of a input DC blocking capacitor, a second terminal of the input DC blocking capacitor being connected to a second output terminal of the input bridge rectifier, a damper circuit consisting of a series connection of a resistor and an inductor is connected between the first terminal of the input DC blocking capacitor and the first output terminal of the bridge rectifier, a main switch consisting of a controlled semiconductor switch and anti-parallel diode being connected to the second terminal of the input inductor and the second output terminal of the input bridge rectifier, an active clamp circuit consisting of a series connection of a clamp capacitor and a second controlled semiconductor switch with an anti-parallel diode, said second controlled semiconductor switch being poled opposite to the main switch and being connected in parallel with the main switch and wherein two separate outputs are derived from the converter by using two secondary windings each with a series connected DC blocking capacitor, a first end of a first series combination of a first secondary winding and a first blocking capacitor being connected to a center tap of a first set of two series connected output rectifying diodes, a first end of said first set of two series connected output rectifying diodes is connected to a parallel connection of a first output capacitor and a first load, a second end of said series combination of said first secondary winding and said first blocking capacitor being connected to a center tap of a second set of two series connected output rectifying diodes, a first end of said second set of two series connected output rectifying diodes is connected to a first end of said parallel connection of said first output capacitor and said first load, a second end of said parallel connection of said first output capacitor and said first load is connected to second ends of said first and second sets of series connected output rectifying diodes, a first end of a series combination of a second secondary winding and a second blocking capacitor being connected to the center tap of a third set of two series connected output rectifying diodes, a first end of said third set of two series connected output rectifying diodes is connected to a parallel connection of a second output capacitor and a second load, a second end of said series combination of said second secondary winding and said second blocking capacitor being connected to a center tap of a fourth set of two series connected output rectifying diodes, a first end of said fourth set of two series connected output rectifying diodes is connected to a first said second end of said parallel connection of said second output capacitor and said second load, a second end of said parallel connection of said second output capacitor and said second load is connected to second ends of said third and fourth sets of two series connected output rectifying diodes.
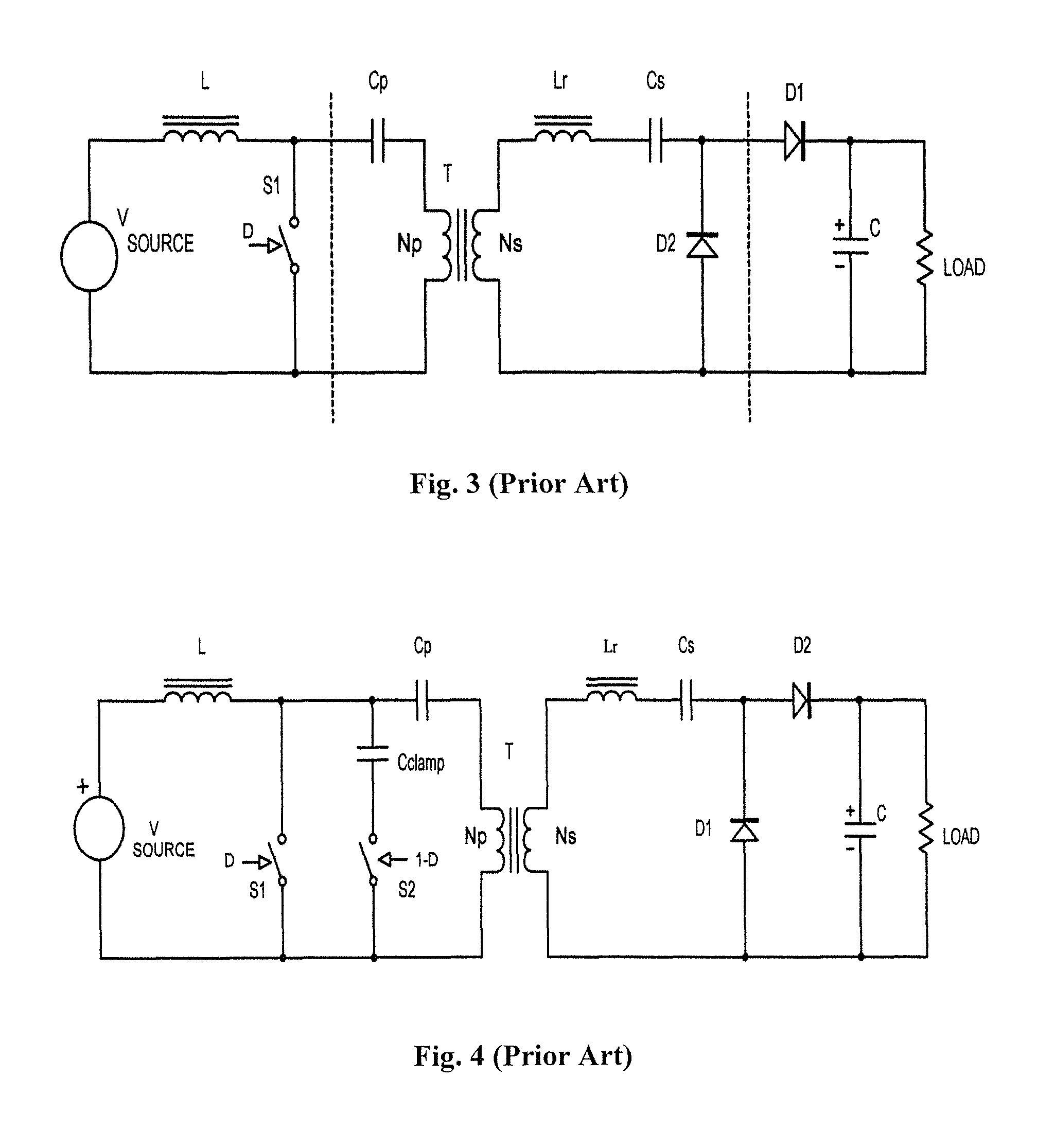
This application claims the benefit of U.S. Provisional Patent Application No. 62/195,094 filed Jul. 21, 2015 and the subject matter thereof is incorporated herein by reference. The present invention relates generally to isolated power factor corrected AC-DC converters and more particularly to single stage AC-DC converters and Bridgeless AC-DC converters. AC/DC Power Factor Corrected (PFC) converters are usually realized by using a full bridge rectifier followed by a boost converter to control the input current waveform to be sinusoidal and in phase with the input voltage waveform and then by an isolated DC/DC converter to provide galvanic isolation and output voltage regulation. This approach has been shown to be effective and efficient in both low power and higher power applications but involves several conversion stages which increases the cost. Also the boost converter stage does not have output current limiting necessitating an additional circuit to limit the inrush current. Many authors have proposed single stage PFC isolated converters using Flyback or SEPIC topologies such as Q. Zhang in “A New Digital Controller for a Single Stage Bi-flyback PFC Converter”, INTELEC 2010, Orlando Fla., June 2010 and H. Choi in “Two Switch BCM Single-Stage PFC for HB LED Lighting Applications”, APEC 2013, Long Beach, Calif., March 2013 and K. Reanzi et al. in “A New Control Scheme for an AC/DC Single-Stage Buck-Boost Converter with Improved Output Ripple Reduction and Transient Response” APEC 2014, Fort Worth Tex., March 2014 and D. S. L. Simonetti et al. in “Design Criteria for SEPIC and Cuk converters as Power Factor Pre-regulators in Discontinuous Conduction Mode”. These single stage PFC isolated converters are suitable only for lower output powers and need additional circuit modifications to achieve reasonably low input current Total Harmonic Distortion (THD). To allow efficient operation at higher output power and to realize low input current THD it would be best if a boost derived topology was used due to lower component load factor as suggested by Bruce Carsten in “Converter Component Load Factors: A Performance Limitation of Various Topologies”, PCI '88, Munich W. Germany, December 88. Also it would be best if the topology used features Zero Voltage Switching (ZVS) to allow high frequency operation, to maximize conversion efficiency and to minimize Electromagnetic Interference (EMI) generation. One known isolated boost topology that could be used to realize single stage isolated PFC is the Clarke Converter as disclosed by Patrick William Clarke in U.S. Pat. No. 3,938,024, Feb. 10 1976. This topology is the integration of the boost converter with a 50% push pull converter and operates by having the conduction time of the two primary switches overlapping. However overload and short circuit current limiting is difficult to achieve and a second winding in the inductor is required to absorb the input inductor energy should both switching devices be turned off at the same time, which impresses extra voltage on the switching devices. Another isolated boost converter topology, previously invented by the author and known as the Davidson Converter, is described in U.S. Pat. No. 4,559,590. This converter is realized by adding a simple 2 winding transformer T with primary and secondary DC blocking capacitors Cp and Cs, a small valued resonant inductor Lr and a diode D2 to the basic non-isolated boost regulator circuit as shown in The transformer T provides galvanic isolation and voltage conversion depending upon its turns' ratio Ns/Np and the diode D2 provides a path to recharge the DC blocking capacitors when the primary switch S1 is conducting. A resonant inductance Lr, which can be located in series with the primary or secondary or be the transformer leakage inductance, conducts and limits the discharge current through S1 and D2 when S1 is on. The resonant frequency of Lr and the series combination of Cp and Cs can be selected to be higher or lower than the switching frequency of the converter so that the resonant half cycle of current is discontinuous during the time that S1 is on or is continuous. An aspect of the presence of the resonant inductor Lr is that it limits the energy that can be transferred from the primary to the secondary when the duty cycle of switch S1 is low so that current limiting and short circuit protection can be provided by this converter. One problem introduced by the resonant inductor Lr when it is connected effectively in series with the current path when S1 is off (and by the transformer leakage inductance) is that the voltage across switch S1 will have a large overvoltage due to the inductor L driving current into these smaller inductances. Accordingly an active clamp, as invented by Bruce Carsten for the forward converter is described in “High Power SMPS Require Intrinsic Reliability”, PCI'81 proceedings, September 1981, Munich, Germany, consisting of auxiliary switch S2 and clamp capacitor Cclamp was included to clamp the turn off voltage of the main switch S1 as shown in An alternate version of the clamp circuit, the half bridge clamp, can be derived by reversing the positions of S2 and Cclamp and then sliding blocking capacitor Cp through to the other side of the winding then connecting Cclamp to the other side of the blocking capacitor in a similar fashion to that described elsewhere in the patent. Alternate versions of the secondary rectification circuit, such as that shown in Another version of the output circuit that was not described in the original patent is the full wave bridge version. A blocking capacitor is still needed to allow operation over varying duty cycles. In fact any output rectification configuration can be used, as long as the output voltage generated is equal to or a multiple of the peak to peak voltage of the secondary winding, without changing the fundamental nature of the converter topology. One unique and very interesting property of this topology is that it can be used to create outputs of either polarity without changing the phasing of the secondary winding(s) or create two outputs of either polarity with one secondary winding. The polarity of the output diodes is simply reversed. Similarly the converter can accept either polarity of input voltage and create one polarity of output voltage if the polarity of the primary side switches is reversed. These unique properties hold only if the resonant inductance is in series with the primary and/or secondary windings (or is the transformer leakage inductance) and are not in series with one of the output diodes. These properties allow the converter topology to potentially accept both polarities of input voltage. Other authors have explored using the Davidson Converter for Isolated PFC Converters although they did not properly refer to it as such. Slobodan Cuk in “Single-Stage Bridgeless Isolated PFC Converter Achieves 98% Efficiency”, Power Electronics Technology, October 2010 proposed using a version of the Davidson Converter without an active clamp circuit. Accordingly this converter suffers from high losses as the energy stored in the resonant inductance is not recovered. Muntasir Alam et al. in “A Single-Stage Bridgeless High Efficiency ZVS Hybrid-Resonant Off-Road and Neighborhood EV Battery Charger” APEC 2014 proposes using a totem pole version of the Davidson Converter with an active clamp. This version is not a true bridgeless PFC converter. S. Nigsch et al. in “Analysis, Modelling and Design of a True Bridgeless Single Stage PFC with Galvanic Isolation”, APEC2015, Charlotte N.C., March 2015 proposes using an inferior and complicated clamp circuit with two MOSFETs with series connected diodes which is difficult to control and does not allow Zero Voltage Switching. It is accordingly an object of the invention is to provide an improved single stage isolated power factor converter which is suitable for high power operation, features Zero Voltage Switching to maximize conversion efficiency and to minimize electromagnetic interference (EMI) generation, does not need an additional circuit to limit the inrush current, achieves reasonably low input current THD, and is easy to control. It is a further object of the invention to provide a true bridgeless single stage isolated power factor converter with even higher efficiency and lower input current THD. These and other objects of the invention will be better understood by reference to the detailed description of the preferred embodiment which follows. Note that the objects referred to above are statements of what motivated the invention rather than promises. Not all of the objects are necessarily met by all embodiments of the invention described below or by the invention defined by each of the claims. In one of its aspects the invention consists of a single stage isolated Power Factor Corrected (PFC) converter with an input full bridge rectifier whose inputs are connected to an AC input source, a first terminal of the input Power Factor (PF) inductor is connected to the first output terminal of the bridge rectifier, a power transformer with primary and secondary windings, the primary of which is in series with a small valued resonant inductor and the series combination of which is connected between the second terminal of the PF inductor and the first terminal of a input DC blocking capacitor, the second terminal of the input DC blocking capacitor is connected to the second output terminal of the input bridge rectifier, a damper circuit consisting of a series connection of a resistor and high frequency blocking inductor is connected between the first terminal of the input DC blocking capacitor and the first output terminal of the bridge rectifier, a main switch consisting of a controlled semiconductor switch and anti-parallel diode is connected to the second terminal of the PF inductor and the second terminal of the input bridge rectifier, an active clamp circuit consisting of a series connection of a clamp capacitor and a second controlled semiconductor switch with an anti-parallel diode, poled opposite to the main switch is connected in parallel with the main switch, the secondary winding of the power transformer is connected in series with an output DC blocking capacitor, the first end of the series combination of which is connected to the center tap of a series connection of output rectifying diodes the first end of which is connected to the first end of a parallel connection of a output capacitor and the load, the second end of the parallel connection of output capacitor and the load is connected to the second end of the series connection of output rectifying diodes and the second end of the series combination of the secondary winding of the power transformer and output DC blocking capacitor. A second aspect of the invention consists of a single stage isolated Power Factor Corrected (PFC) converter without an input bridge rectifier whose first terminal of the input PF inductor connected is connected to the first terminal of the AC input source, a power transformer with primary and secondary windings, the primary of which is connected in series with a small valued resonant inductor the series combination of which is connected between the second terminal of the PFC inductor and a first terminal of a input DC blocking capacitor, the other end of which is connected to the second terminal of AC input source, a damper circuit consisting of a series connection of a resistor and a high frequency blocking inductor is also connected between the first terminal of the blocking capacitor and the first terminal of the AC input source, main switches consisting of two controlled semiconductor switches and anti-parallel diodes connected in series back to back is connected between the second terminal of the PF inductor and the second terminal of the AC input source, an active clamp circuit consisting of a series connection of clamp capacitor and a second set of two controlled semiconductor switches and anti-parallel diodes connected in series back to back is connected in parallel with the main switches, the secondary winding of the power transformer is connected in series with an output DC blocking capacitor, the first end of the series combination is connected to the center tap of a series connection of output rectifying diodes the first end of which is connected to the second end of the series combination of secondary winding and output DC blocking capacitor, the second end of which is connected to the first end of a parallel connection of output capacitor and the load, the second end of the parallel connection of output capacitor and the load is connected to the first end of the series connection of output rectifying diodes and the second end of the series combination of the secondary winding of the power transformer and output DC blocking capacitor. In both aspects of the invention the semiconductor switches could be silicon or silicon carbide MOSFETs with integral anti-parallel diodes or could be MOSFETs or other controllable semiconductor switching devices with separate diodes connected in anti-parallel. Also in the case of the active clamp MOSFET with separate diodes connected in anti-parallel a diode could be also connected in series with the MOSFET to prevent its integral anti-parallel diode from conducting. The resonant inductor Lr could be located in series with the secondary winding instead of the primary winding or could consist of the leakage inductance of the transformer or a combination of the transformer leakage inductance and the discrete resonant inductance. An addition to the second aspect of the invention is a flipping circuit consisting of a series combination of a bidirectional switch and an inductor connected in parallel with the clamp capacitor to flip the polarity of the voltage on clamp capacitor at the zero voltage crossing time of the AC input. The bi-directional switch can be realized with back to back MOSFETs, or back to back IGBTs with anti-parallel diodes or by anti-parallel SCRs with diodes connected in series or by a Triac. This circuit relieves the rest of the primary circuitry form the burden of flipping the polarity of the voltage on clamp capacitor thus improving the efficiency of the converter. The converter still has to flip the voltage across the output DC blocking capacitor after the zero cross time but it turns out it can do this quite easily without an additional circuit. In another embodiment of the both above described aspects of the invention both ends of the series combination of secondary winding and DC blocking capacitor are instead each connected to the center tap of a series connection of output rectifying diodes, the first ends of which are connected to a parallel connection of a output capacitor and the load, the second end of the parallel connection of output capacitor and the load is connected to the second ends of the series connections of output rectifying diodes and the second end of the series combination of the transformer secondary winding and output DC blocking capacitor. In another embodiment of both above described aspects of the invention, a bipolar output is derived by using two sets of series DC blocking capacitors and series connected diode rectifiers. The first terminal of each DC blocking capacitor is connected to the first end of the transformer secondary winding, the second terminal of the DC blocking capacitors are each connected to the center tap of a series connection of output rectifying diodes, the first ends of which are connected to a parallel connection of one of the output capacitors and one of the loads, the second end of the first parallel connection of output capacitor and load is connected to the second end of the first series connections of output rectifying diodes and the second end of the transformer secondary winding and the first end of the second output capacitor and the second load and the first end of the second set of series rectifier diodes, the second end of the second set of parallel connection of output capacitor and load is connected to the second end of the second series connected rectifier diodes. In another embodiment of both above described aspects of the invention, two separate outputs are derived from the converter by using two secondary windings each with a series connected DC blocking capacitor, both ends of the each series combination of secondary winding and DC blocking capacitor are each connected to the center tap of a series connection of output rectifying diodes, the first ends of which are connected to a parallel connection of a output capacitor and the load, the second end of the parallel connection of output capacitor and the load is connected to the second ends of their respective series connections of output rectifying diodes and their respective second end of series combination of the transformer secondary winding and output DC blocking capacitor. Another aspect of the invention is a circuit which implements a method to control the converter primary circuitry. The circuitry can use a standard PFC control IC such as the UC3854B IC as long as an additional comparator circuit is added to its output to derive the complementary drive waveforms of both the main switches and the clamp switch with the necessary dead times. Average current mode control of the boost inductor current can be achieved in the same way as in the traditional non-isolated PFC boost converter to control the input current wave shape to be proportional to the input voltage resulting in unity power factor. A secondary control circuit can use traditional Op Amp error amplifiers to sense the output voltage and provide a control signal to the PFC control IC directly or via an optical coupler. The control bandwidth should be kept low so as not to distort the input current wave shape. Another aspect of the second aspect of the invention is additional logic circuitry that implements an extra method in addition to the method needed for the control circuitry of the first aspect of the invention. A scaling amplifier detects the input voltage and comparators detect the zero cross time and polarity of the input voltage. A multiplier flips the input current sensing for the PFC control IC when the input voltage is negative. A logic circuit turns off the MOSFET drives during the time the clamp capacitor voltage is being flipped and determines which MOSFET is continuously on and which is being Pulse Width Modulated according to the detected polarity of the input voltage. A flip flop circuit, triggered at zero cross and reset at zero current in the flipping inductor and switch provides the drive signal for the clamp capacitor flipping switches. Digital control circuitry using DSP or FPGA devices can be used instead of the herein described analog circuitry to implement the control methods described above for the aspects of the invention. The foregoing may cover only some of the aspects of the invention. Other aspects of the invention may be appreciated by reference to the following description of at least one preferred mode for carrying out the invention in terms of one or more examples. The following mode(s) for carrying out the invention is not a definition of the invention itself, but is only an example that embodies the inventive features of the invention. At least one mode for carrying out the invention in terms of one or more examples will be described by reference to the drawings thereof in which: The basic schematic of one aspect of the invention is shown in A main switch consisting of a controlled semiconductor switch Q1 with an anti-parallel diode is connected to the second terminal of the PFC inductor. If the semiconductor switch is a MOSFET then its integral drain-source diode can function as the anti-parallel diode. An active clamp circuit consisting of a series connection of clamp capacitor Cclamp and a second controlled semiconductor switch Q2 with an anti-parallel diode is connected in parallel with the main switch. The polarity of the second switch Q2 is opposite to that of the first switch Q1. The switch Q1 and the clamp capacitor can be in either order and if the clamp capacitor is connected to the power factor inductor then Q2 can be realized by a P channel MOSFET to enable a low side drive circuit. However for high voltage applications P channel MOSFETs are hard to come by so Q2 will most likely be realized with an N channel MOSFET and a floating drive signal will be needed regardless. The main and clamp switches are driven to be on or off by complementary drive waveforms D and 1-D respectively, which are developed by a suitable control circuit. With the relative position of the clamp capacitor and clamp switch being as in The secondary winding of the power transformer is connected in series with an output DC blocking capacitor Cs. A center tap of a series connection of output rectifying diodes Ds1 and Ds2 rectifies the transformer secondary waveform and creates a DC voltage equal to the peak-peak voltage of the transformer secondary winding across the output capacitor CL which is in parallel with the output terminals. An output load, which is powered by the converter, is typically connected to the output terminals of the converter. A schematic of a second aspect of the invention is shown in A main switch consisting of two back to back series connected controlled semiconductor switches Q1 and Q3 with anti-parallel diodes are connected to the second terminal of the PFC inductor. If the semiconductor switches are MOSFETs then their integral drain—source diode can function as the anti-parallel diodes. An active clamp circuit consisting of a series connection of a clamp capacitor Cclamp and two controlled semiconductor switches Q2 and Q4 with anti-parallel diodes are connected in parallel with the main switch. The clamp capacitor and back-back active clamp switches can be in either order. Common source connection of both sets of back-back switches will reduce the complexity of the needed floating gate drive circuits. The main switch Q1 and clamp switch Q2 are driven to be on or off by complementary drive waveforms D and 1-D respectively during the positive half cycle of the AC line voltage while the main switch Q3 and clamp switch Q4 are driven to be continuously on. The main switch Q3 and clamp switch Q4 are driven to be on or off by complementary drive waveforms D′ and (1-D)′ respectively during the negative half cycle of the AC line voltage while the main switch Q1 and clamp switch Q2 are driven to be continuously on. The secondary circuitry shown for this version converter is identical to the first aspect of the invention so will not be described again. The schematic of a second embodiment of this aspect of the invention is shown in The schematic of an alternate secondary circuit with full bridge rectification for both above described aspects of the invention is shown in The schematic of an alternate secondary circuit with two outputs of opposite polarity using a single output winding for both above described aspects of the invention is shown in The schematic of an alternate secondary circuit with two separate outputs for both above described aspects of the invention is shown in The resonant inductance can instead be connected in series with the secondary windings, be created by the leakage inductance between the primary and secondary windings or be a combination of the leakage inductance and a discrete inductor. Also any configuration of rectifying circuit consisting of diodes and capacitors can be used as long as the circuit blocks the DC voltage from the secondary winding and creates an output voltage that is equal to, or an integral multiple of, the peak-peak voltage of the transformer secondary winding. Also multiple secondary windings or tapped secondary windings and rectification circuits can be employed to create more than one output of the same or different voltages and polarity. The schematic of a practical primary side control circuit for the invention is shown in The schematic of a practical secondary side control circuit for the invention is shown in The schematic of additional primary side logic control circuitry that can be used to optimize control of the second aspect of the invention is shown in Also shown in A detail of the circuit waveforms of the first aspect of the invention is shown in The voltage waveforms of the first aspect of the invention over several AC line cycles at nominal line voltage is shown in The voltage waveforms of the second aspect of the invention over a one and a half AC line cycles at nominal line voltage is shown in It should be mentioned that extra circuitry or components such as capacitors or Resistor-Capacitor snubbers in parallel with the main and clamp switches or output rectifying diodes to limit dV/dT could be added to the invention or that other variations in the details of the embodiments specifically illustrated and described can be made without departing from the true spirit and scope of the invention. In the foregoing description, exemplary modes for carrying out the invention in terms of examples have been described. However, the scope of the claims should not be limited by those examples, but should be given the broadest interpretation consistent with the description as a whole. The specification and drawings are, accordingly, to be regarded in an illustrative rather than a restrictive sense.CROSS-REFERENCE TO RELATED APPLICATIONS
FIELD OF THE INVENTION
BACKGROUND OF THE INVENTION
SUMMARY OF THE INVENTION
BRIEF DESCRIPTION OF THE DRAWINGS
DETAILED DESCRIPTION OF THE PREFERRED AND OTHER ASPECTS AND EMBODIMENTS OF THE INVENTION