заявка
№ US 0002507476
МПК C25C1/10

Номер заявки
2645474
Дата подачи заявки
04.02.1946
Опубликовано
09.05.1950
Страна
US
Как управлять
интеллектуальной собственностью
Чертежи 
1
Реферат

Формула изобретения

claimed is: 1. Tn a process for the preparation of electrolytic chromium utilizing a compartment cell and an electrolyte prepared-by treating chtomite with su@plxuric a id ai:k(i chromic. acid.,, tlie 5teps of utilizii-ig-,sulphuric @acid and@ chromic- acid derived from the anolyte of the compartment cell to prov;ide at least part of the necessary sulphuric and chr mic ac@ds, dig@-sting the acids and chromite at approximately 120, C., separating the chromic sulfate@ and @otber metallic sulfates dissolved from the chrgmite, f-rom the insoluble residue, adding aMMq4ium sulfa-te in an amount sufficient to form ammonium sulfate complexes of the chro@m,iijm- and QU@o jpp@41lic sulfates present, heating tli p.,polution to a temperature above 70' C. and- below- the temperature at which decomposition occurs, whereby to@.stabilize the chromium salts inthe green modification,,cooling tion-to -a teip-perature:between -51 Evnci td erystallize- iron, aluminum@,andamm-onium sulfate complexes aiid, . fate, seeding the solution,@ to -obtain -thL,, @zljr-omiu-41 salts@,in the -violet rnodification, addin a. s, I ' g@ -@ u-0,7@ stantial fraction of the spent catholyte@ tp:,t-4f,. solution to cata-,Yze the crystallizatioil of @viql-et-@ e-hrGmiu@- n @alum from the, solution, mrcus olv' th-e@-crystallized chromium alum to-fokrki ou&-solution, mixing the.chromilim.,.a@lur4,,w.@th sodiul-n sulfate in an @amount islightly thie - ammoni,,im content of the@ alum @to , f o@r@pcatholyte -sol@ution having 20-,40 pj@r- ittpr.of-,sodium, 30-50@ gr..ams per liter of. E@m-,mQAtqr4)_ and 18-60 grams pL-r liter of chrorniq@n, the--forni.@of. sulfates, heating the,@cgtliolyte--5q@lltioll,to above 70' C. and below the@itqn@pq)@4tW@,g@. at--@,whiGhc decomposition;:occRr-s tkQ 040@yize,,, @hp green. modification@ e!Qctrolyzixig sqqli in the. catholyte, compartiiW4t pf la4. @elpp@@913@tic .'fornung @irl-, th-e,.a@4o!yte cqi?@@pArtme@4 cel-1 @and such cell chroniic and.,gqlphi4ric@.acids, 2. lia the -ol@@h in clo@iln, I-, i@he - additional@:step Qf., t-ne, ca,t?@lyz!@d, solution @o jse pp,r,Atf@ thp vio e@ @@hro,@,Ww4, 4um tiiqre@flrqn@.- REX T-he@sulfate ion is present in an amount at least 2.r) thl-m from@ the solution, of green.chi@om..iwrg REFERENTCES CIETED -The- folloNviag;x@efizi@Q,.j-@es A@@e,;Qf rpr@q file,oft4is palent: U-NITED; STATES, -PATENTS Number Name Date 03,960 Hultman ----------- Jan. 1,@7, 1922. 1,.562,0'3'5 Hasenclaver ----- @--.JLT! - -22,-1924@ y TQTWIPN PATGNTS Number Country Date@ 5 902 Great Britain ------- july:;9@@@ l@ -9-03 Great @F-tritpin ---- Nov.,;Z,@,,192-2 @198 645 Great,:Britain-,. DIE@@. @ j@3,, OTHER-REFERENCE& CoM@p.)@Qh!@nsive T,,r@eatise qn Ale -Mellor T4or,ga ', arid Theoretical Chem-istry, vol. NI @(1931),: 43 @37i,4@

Описание

[1]

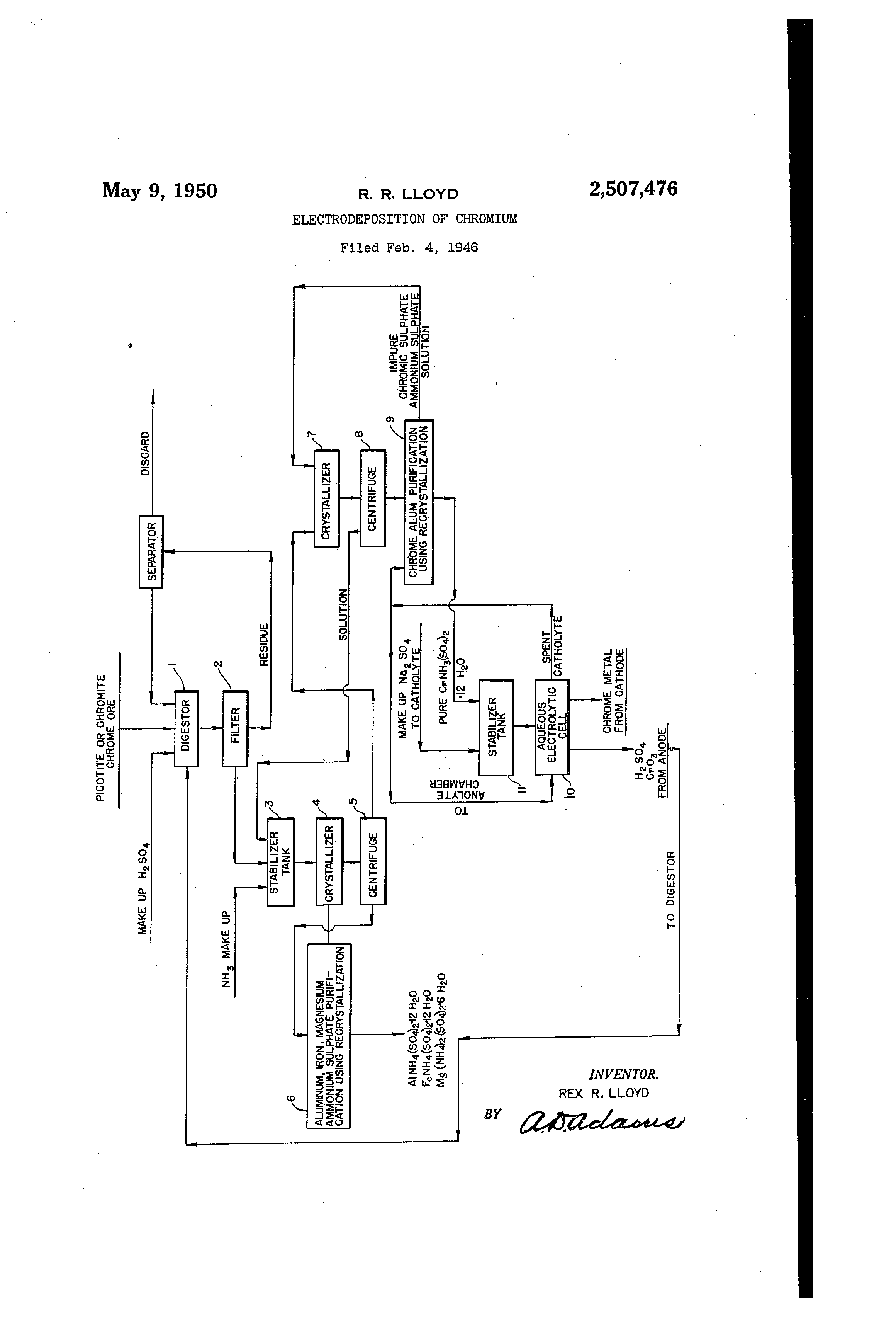
Patented May 9,, 1950 2 1 5 0 7 , 4 7 6 ,,UNITED STATES PATENT OFFICE 2,507,476 ELECTRODEPOSITION OF CHROM" Rex R. Lloyd, Boulder City, Nev., assignor, by mesue assignments, to Crimora Research & Development Corporation, New York, N. Y., a corporation of Virginia AppUcation February 4, 1946, Serial No. 645,474 2 Claims. (Cl. 204-105) 2 The present invention relates to the 13rei3aration of chromium sulfate solution and, more particularly, to the formation from chromite ore of a ohromium sulfate solution in a s ciently Dure state so as to rbnder the same su table for the 13 preparation of chromium plating electrolytes. This application is a continuation in part of application Ser. No. 578,550, ffled February 17, 1945, now abandoned. Heretofore, it has been the practice to dissol@e 10 chromite in sulfuric acid and chromic acid, thereby oxidizing the iron of the chromite. Such 9, solution, however, is unl-it for use in chromium plating electrolytes, for example, until the iron and other impurities are removed. Prior methods 15 of removing iron and other impurities from the ,solution generally have been unsatisfactory. It is an object of the present invention to provide a satisfactory method of remo-ving iron and other impurities such as aluminum and mag- 20 nesium from the chromium sulfate solution. Another aim of the invention is to obtain a solution containing chromium sulfate stabilized In the green modification form. A further aim of the invention is to provide 25 & method of preparing chromium sulfate solutions from chroinite which is suitable for use with an electroplating step whereby the electroplating may be carried out continuously, if desired. Another aiin of the invention is to provide a 30 method of preparing chromium sulfate solution from chromite for use with an electroplating operation whereby the products of electrolysis, i. e., spent electrolyte, may be re-used to form the chromium sulfate solution. 1 35 Other advantages and aims of the invention wiU be apparent from the following description and appended claims. The figure is a flow sheet illustrating the practice of the method. .40 In accordance with the present invention, the chromite ore preferably is first ground to a fine state, for example, by wet grinding to less than 200 mesh size, filtering and drying, to facilitate 45 treatment. The finely ground chromite, so prepared, is then digested with sulfuric and chromic acids. This step is indicated in box I of the flow sheet. For preferred results, the amount of sulturie acid used is sufficient to convert all of the 50 metal in the ore to sulfates, while the amount c)f chromic acid used is slightly in excess of that required to oxidize the iron. In general, a concentrated sulfuric acid of the order of about 65% H2SO4, is required for efficient digestion. Heating 55 to an elevated temperature to about 1200 C.,also facilitates digestion. After digestion has been carried out to a desired degree, preferably to a point where substantially all of the metal is dissolved, the solution of metal sulfates is separated from the undis-. solved residue in any convenient manner, such as by filtering. This step is indicated in box 2 of the flow sheet. Any undissolved chromite will be retained on the fdter along with the residue. Such undissolved chromite may be separated from the residue by known ore dressing means and returned to the digestion step, as indicated by the lines on the flow sheet. As will be explained more fully hereinafter, it,.. is an advantage of the present invention that the chromic acid and a large part of the sulfuric acid used in the digesting step can be recovered and. re-used, when the resulting material is used as an electrolyte for electrowinning chromium. This is indicated by the line running from the cell IC to the digester 1. Some sodium and ammonium sulphates may be added to the digester solution. The filtrate obtained after the leaching opera,tion is then preferably combined with additional ammonium and sodium sulphates and heated to a temperature above 701 C. to stabilize the chromic salts in the green modification, a form wellknown in the art. This step is indicated by box 3 in the flow sheet. Following the stabilization of the chromic salts in the green modification, as described above, it is an advantage of the present invention that the: undesired constituents of the solution may be readily separated from chromic sulfate in the stabilized green modification. In accordance with the invention, this is accomplished by cooling the solution to a low temperature, such as @-51 C. to -101 C. Under such temperature conditions, the, iron, aluminum and magnesium present will sepa-rate as crystals of complex salts and may be removed, for example, by centrifuging or filtering. These steps are indicated by boxes 4 and 5, respectively, in the flow sheet. If desired, the resultant partially purified solution containing chromium sulfate may be further iinproved for use in a chromiurn electrowinning process by converting the chromic sulfate present into its violet modification. The separation of the chromic sulfate may be effected by crystallization of the violet chromic sulfate and may be accomplished by crystallization induced by the well-known method of seeding with added purifled crystals and allowing the solution to

[2]

2,607,476 3 stand for several hours. The term "chromic sulf ate" is meant to include any of the various forms of chromic sulfate itself, as well as complexes containing alkali metal sulfates and/or animonium sulfates. It has been found that the 5 presence of small quantities of potassium and/or a,mmoniumi wil esp"ia-Ily imprtpve th@-, qrystallization of 'the violet chromic sulfate by forming therewith readily crystall-'Lzable alums. This step is indicated by box I in the L-io-,v sheet. 10 The resulting purified eijstal@i c ,ontainir-;g-chromium sulfate may be separated in a @entrifuge indicated by box 8 in the fiolv sheet@ - i-hey - are@ now in a form for use in a: chro4iiq-pa @lectrowinning process, such as is described in my co- -15 pending application, Ser. No. 645,473, filed February 4, 1946, wherein sulphotes-, @of-- cllromi'@iria,, ammonium and sodium are employed. As stat d pl@ in said application, thesecomponents are present in the electrolyte in ther following proportions: 20 Sodium 20-40 grams p-a-r,l#er Ammonium- 30@50 gizams,,per liter Chrom.ium 18@6D,grams per.liter stoidhiometrically equivalent to the sodiurn,.am@ monium and chror@iium. The :amounts ;of ;the components added to for--,ai the feed soluti-on -are governed accordingly to repleviish the - electrolyt-.. To increase their purity, they may be re-crys@ 3o tallizedoneormoretimes. Thi sstep:is;-Indicated in'box 9 of the zfioiv sheet. The conversion to the vi-olet@modi-:-,-c@-tion m-,ay be catalyzed by the addition of G'@irori,@ous sulfate@ Such chromous su-,f ate may be obtained by ut4.li7,- i5 ing nearly all of the speilt catholyte frorn the electrowivining cell. It is added in su-- Mcient amount to expedite the crystallization of the violet Cr... salts ond to- .@mprove their ipur,@iY, and the @quantity is nob critical. Th@@S step is 4( indice@ted by the linle running frorq the ce-,Il b,-@x 10 @to'box 9 marked "spent catliolyt,--. A part of the spent catholyte is not necessaty for th' is puirpose and is mixed with the anoly@e in the c,ell, where it serv-@s to reduce part o f tiie chromic 45 acid formed. ,The pure crystals are especially suitable for replacing the chror@iium in the elp-etrolyt,-,,w-hi-1h. has bee-ri plated o-ut in the electrowinning opera50 tion. This replenishment is accomplished by mixing: the crystals with a srri@i'@l amount of Mal-.e,p @odiu sulphate and heating to above 70' C. to stab@lize: the Cr+++ salts in the grpe@-i mo0ification. This;step,is.indicgted by.,the; line @ @@r@ipg from box @g.to the@ stabiiizer, box II and thence to the, cathode compartrnent of the @q(@ll ID. The method of the present invention,may be used,to@permit,continuo-us or.eyelic opQrat4@on by direct replace,,nent of plated out cliromium'from fo reELdily available chromite ore. The products, of electrolysis, other than metal; namely, chr-olnous sulfate, chrgr@lic and sulfuric acids may :be r@ecycled in accordan@-e with the invention, as d@,@ scribed above and shov,7n on tt-.ie flow sheet, -for 65 economy @ and convenience of operation. The practice of the -.nve@-itio-@i i-S capable of many variations by one skilled in the art without departing from the tea@-hings herein, and all such 4 variations are intended to be included within the scope of the following claims. What is

Как компенсировать расходы
на инновационную разработку
Похожие патенты