2,186,298 3 containing water with a reduced proportion of solvent and a residual fraction consisting essentially of dry solvent, removing said residual fraction of dry solvent, and recyclinit both said di@tillate fractions back to the initial solvent-water mixture for further separation into phases in the presence of fresh solvent-water condensate. 4. In the recovery of furfural from a mixture of hydrocarbon oil and furfural wherein the buik 10 of the furfural is removed in substantially water-free condition and the remaining portion of the furfural is stripped from the oil with the aid of steam, thereby producing a mixture of furfural and water, the iiiethod of separating fur15 fural from said furfural-water mixture, comprising subjecting the niixture to settling at a teni:perature of around 1601 P. such that separation Into phases respectively rich In furfural and water occurs, subjecting the water-rich phase to steam 20 stripping at a temperature of around 2121 to,. 2250 P., thereby forming a distillate fraction.@ containing furfural with a reduced proportion of water and a residual fraction consisting essen25 tiauy of water, withdtawing said water, separately subjecting the furfural-rich phase to distfflation at a temperature of around 250' to 350' P., thereby forming a distillate fraction containIng wilter with a reduced proporuon Of furfurgl 30 and a residual fraction consisting essentwly of dry furfural withdrawing said dry furfural. and recycung both said dLsUHate fractions back to the lwtial furfuralwater nxixtm for further separation Into phases in the presence of iresh furfural-water mixture. 5. In the recovery of a selective solvent wmch is partially miscible with water from a mixture of solvent and mineral hydrocarbon oil the steps 5 comprising vapor.@ng from the oil a substantial portion of the solvent in a substantially nor,- aqueous condition, vaporizing the remaining solvent from the oil in the presence of steam, forming a hot condensate of sol- 10 vent and water, introducing said condensate to a separator, forming thereiri phases respectively rich in water and solvent, introducing the waterrich phase to a distilling column, distilling therefrom solvent mixed with a smaller.proportion of 15 water than that in the water-rich phase, withdrawing the unvaporized portion consistlng essentially of water introducing said solvent-rich phase to a separate distilling column, distilling therefrom water mixed with a smaller propor- 20 tion of solvent than that In the . solvent-rich phase, withdrawing unvapoiized solvent substantially free from water from the bottom of said separate distilling column, condensing the distillate produced from bo'th said columns, con- 25 ducting the condensed distillate to the aforesaid. separator for further separation into phases In the presence of fresh solvent-water condensELte, and introducfng a - portion of the iriitially vaporized dry solvent to the second-mentioned dis- 30 tilling column to facirtate rectification therein. WYNKOOP E:IERSTED, JR. IOREN P. SCOVILLE. CERTIFICATE OF CORRECTION. Patent No. 2,186,298. Januarv 9, 19liO. WYNKOOP KIERSTED, JR.,'ET AL. It is hereby certified that error appears in the printed specification of the above ilumbered patent requiring correction as follows: Page2, seeond column, lines 29 and 57, claims 1 and 3 respectively, for the wcrd "particularly" read partially; and that the said Letters Patent should be r.ead with this correction therein that the same may conform to the -record of the ca6e in the Patent Office. Signed and sealed this lgth day of March, A. D. 1940- H e n r y V a n A rs d al e, (Seal) Acting Commissioner of Patents.
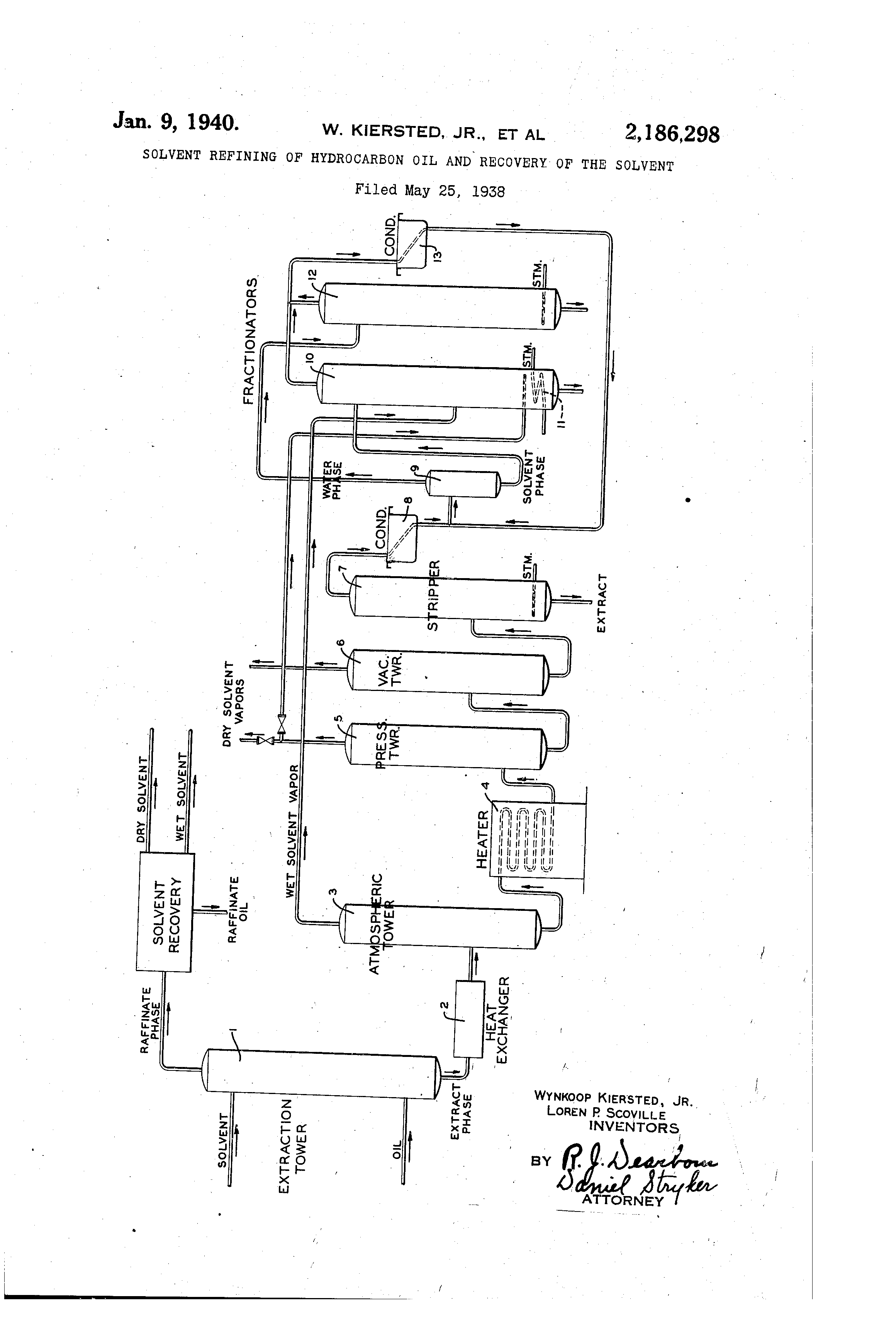
Patented Jan. 9, 1940 2 1'869298 UNITED STATES PATENT OFFICE 2,186,299 SOLVENT REFIMNG OF HYDROCARBON OM AND RECOVERY OF T]EIE SOLVENT Wynkoop Kiersted, Jr., Scarsdale, and Loren P. Scoville, Flushing, N. Y., assignors to The Texas Company, New York, N. Y., a corporation of Delaware Application May 25i 1938, SerW No. 209,910 5 CI&Ims. (Cl. 102--55) This invention relates to solvent reflning of hydrocarbon oil and particularly to the recovery of the solvent from the refined oil for re-use in the process. -'Me invention broadly contemplates treating hydrocarbon oil, such as mineral lubricating oil, with a seiective solvent, thereby forzning extract and raffinate phases, the extract phase comprising a portion of the oil dissolved in the bulk 10 6f the solvent and the raffinate phase comprisIng another portion of the oil mixed with a small amount of solvent. It contemplates removing the btilk of the solvent from the extract and rafftnate p ases in a substantially dry con13 dition. The, remaining portion of the solvent is stripped from the oil with the aid of stearh, producing a mixture of solvent and water. This mixture is separated into phases respectively rich in water and solvent. Each phase is then sepa20 rately fractionated into distillate and residual fractions. The resulting distillate fractions are combined and recycled, while the residualfractions, one comprising. solvent and the other water, are separateiy withdrawn. 25 The invertion thus comprises a, method of recovering a selective solvent, such as fiitfur6l, nitrobenzene, phenol, dichlorethyl ether, etc.-, from extract or raffinate oil by a method adapted to permit complete removal of the solveiat from 30 the oil and in substantially water-free condition, so that it is suitable for re-use without further treatment. When a selective solveait of the foregoing character is removed from lubricating oil, for ex35 ample, by vaporization, in the absence of a distilling aid,, a substantial amount remains in the oil and must be distilled therefrom with the help of a distilling aid, such as steam. Due to the partial miscibility existing betwden the solvent 40 and water, provision must be made for completely removing the water from the solvent. Since the presehce of water usually reduces the solvent capacity. of the solven.t for constituents of hydrocarbon oil, it is desirable to remove the 45 water as completely as possible,'particuiarly in those case@s where the full solveni capacity of the solvent is desired. In such case it is desirable to obtain the solvent in a dry condition and without experiencing appreciable loss of solvent in the water discharged from the recovery system. The invention will be further described with reference to the flow diagram shown in the accompanying drawing. 56 Oil to be treated, such as lubricatln oil stock, 9 is coladucted from a source not shown and Introduced to the lower portion of an extraction tower 1. A selective solvent, such as furfural, is Introduced to the upper portion of the tower. Cou ntercurrent contact between solvent and oil occ urs within the extraction tower so that formati on of extract and raffinate phases occurs. 'Me extract phase, comorising low viscosity inde x, or so-called naphthenic constituents of the oil, dissoived In the bulk of the solvent, ac- 10 cum ulates in the bottom of the tower, while the raffi nate phase, comprlsizig high viscosity index, or so-called parafflnic constituents, mixed with a small proportion of the solvent, accumulates in the top of the tower. The extract phase Is withdrawn and passed thro ugh one or more heat exchangers 2, wherein the temperature Is raised. The source of heat adv antageously comprises solvent vapor iDr the Oil froni which the solvent has been stripped 20 In subsequent steps In the recovery system. T he heated extract phase Is introduced to a flas h tower 3 maintained at substantially atmos pheric pressure. The tower Is @rovided with bub ble trays or bafftes. @' 7be extract phase Is 25 ;intr oduted at a tempetature such that the lower port ion of the tower Is maintained at a temper ature of around 330* P. The vaporized materf al removed from the top of this tower consists of solvent containing !a small amount of 30 wat er, around 1 to 20/o, most of wllich enters the system In the charge oll. T he unvaporized material collecting in the bottom of the tower 3 is withdrawn and passed thro ugh a heater 4. The heated mixture of oil 35 and remaining solvent is then Introduced to a sec ond tower 5, somewhat similar to the tower 3, but maintained under a pressure of around 40 Pou nds gauge, for example, at a temperature of around 4301 P. at the bottom of the tower. 40 A further quantity of dry solvent Is vaporized In this tower, while the unvaporized portion, still cont aining a substantial amount@ of solvent, is with dmwn, itnd introduced @to a third tower 6 mai ntained under an absolute pressure of about 45 I to 2 pounds and with a temperature of around 400' F. in the bottom of the tower. An addition al quantity of dry soivent is vaporized rem oved. The unvaporized residue collecting in tow er 6 and comprising extract oil with a small 50 amo unt of solvent, is withdrawn and introduced to a stripper 7., In this stripper the remairiing solv ent is stripped out with the ai'd of steam intr oduced at the bottom of the tower as Indica ted 2 2,186,298 -.Vhe residup from this stripping action comp,rises extract oil substantially free from solvent. The vaporized material comprises a rnixture of ,zolvent and water. 5 'i@he solvent-water vapor is condensed in a condenser 8 to form a hot condentate, which is introduced to a separator 9. The separator 9 is maintained at a temperature of around 160o r4l., for example, and such that phase separa10 tion occurs with the fo-rmation of an upper layer rich in water and a lower layer rich in solvent. For example, the upper layer contains around 13% furfural, where furfural is the selective solvent, while the lower layer comprises around 90% 15 furfural, The lower layer is withdrawn and introduced to the upper portion of a fractionator 10 prQvided with bubble trays or other suitable packing material. The relatively dry solvent vapor 20 from the tower 3 is introduced to the middle of tWs fractionator. This fractionator is advantageously operated under a pressure of around atmospheric, as, for example, about one or two pounds gauge. The 25 temperature at the top of the tower is maintained at around 220 to 2601 P, while the temperature at the bottom of the tower is maintained at around 3300 F. Heat is supplied to the bottom of the tower by means of a closed coil 30 It, through v,7hich a heating medium, such as steam, is passed; this heating medium may advantageously be a portion.o,f the dry solvent vapor produced in a preceding step, as, for exaniple, the dry vapor reinoved from the tower I;, 35 in which case it may be injected directly into the tower without the necessity of a closed coil. The unvaporized liquid collecting in the bottom of the fractionator (O Is composed of solvent substantially free from water and in a condition 40 suitable for re-use. The vapor leaving the fractionator comprises a mlxture of solvent and water containing around 45% furfural. The upper layer formed in the separator 9 is 45 withdrawn and introduced to the upper portion of a fractionator (2, somewhat similar to the fractionator IC. Steam is introdticed to the lower portion of this fractionator to act as a stripping agent. A temperature of around 215 to 50 225o P. is maintained at the bottom of the fractionator, while a temperature of around 212' P. is maintained at the top. The unvaporized liquid collecting in the bottom of this fractionator Is water substantially free from solvent and Is with55 drawn for discharge from the system. The vapor removed from the top of the fractionator 12 comprises a mixture of furfural and water containing around 35% furfural. The vapor fractions withdrawn from the top of 60 the fractionators 10 and 12 are combined and condensed in a condenser 13. The resulting condensate Is then introduced to the separator 9 for rec_vcling through this separator and the fractionators I 0 and 12. 65 The raffinate phase removed from the top of the extraction tower, as previously ref erred to, is separately treated to remove the bulk of the solvent in a dry condition. Removal of the dry solvent is advantageously effected in a manner 70 similar to that de8cribed in connection with the extract phase. The remaining solvent is recovered from the raffinate phase by steam stripping, as in the case of the extract phase, thereby producing a wet solvent or mixture of solvent and 78 water. This mixture is advantageously introdueed to the separator 9, previously referred to, wherein it is treated along with the wet solvent mixture produced in recovering the solvent from the extract phase. The method of flow described.above permits 5 a high degree of separation of furfural from water with a minimum amount of recycling, and also permits realizing a high degree of economy in the utilization of heat. W'hile lubricating oil has been specifically men- 10 tioned in connection with the above description, it is contemplated that the procedure is applicable in the case of recovering solvent from other hydrocarbon fractions of mineral oil; also, whfle furfural beis been specifleally mentioned, the pro- 15 cedure is applicable to other types of selective solvents and with which water is.partially miscible. It is also to be understood that the conditions of temperature and pressure may va if desired, from those mentioned above. 20 Obviously many modifications and variations of the inventiori, as hereinbefore set forth, may be made without departing from the spirit and scope thereof, and therefore only such limitations should be imposed as are indicated in the 25 appended claims. We clailn: 1. In the recovery of a selective solvent which is particularly miscible 'with water from a mixture of solvent and mineral hydrocarbon oil the 30 steps comprising vaporizing from the oil 9, substantial portion of the solvent in a substantially non-aqueous condition, vaporizing remaining solvent from the oil In the presence of steam, forming a hot condensate of solvent and water, intro- 55 ducing said condensate to a separator, forming therein phases respectively rich in water and solvent, introducing the water-rich phase to a distilling column, distilling therefrom solvent mixed with a smaller proportion of water than that in 40 the water-rich phase, withdrawing the unvaporI:ted portion conslsting essentially of water, Introducing said solvent-rich phase to a separate distilling colu=, distilling therefrom water mixed with a smaller proporiton of solvent than 4,5 that in the solvent-rich phase, withdrawing unvaporized solvent substantig.Ily free from water from the bottom of said separate distilling column, condensing the distillate produced from both said columns, and conducting the condensed 50 distillate to the aforesaid separator for further separation into phases in the presence of fresh solvent-water condensate. 2. The method according to claim I in wblch the solvent comprises furfural. 55 3. In the recovery of selective solvent which is particularly miscible with water from a mixture of mineral hydrocarbon oU and solvent wherein the bulk of the solvent is removed in substantially water-free condition and the remaining 60 portion of the solvent is stripped from the oil , with the aid of steam, thereby producing a niixture of solvent and water, the method of separgting said solvent from the water comprising subjecting said solvent-water mixture to set- 65 tling under conditions of temperature such that separation into phases respectively rich in solvent and water occurs, subjecting the water-rich phase to steam stripping, thereby, forming a distillate fraction containing solvent with a reduced 70 proportion of water and a residual fraction consisting essentially of water free from solvent, removing said residual fraction of water, separately subjecting the solvent-rich phase to distillation, thereby forming a distillate fraction 1.