заявка
№ US 0002173285
МПК B61D27/00

Номер заявки
2177695
Дата подачи заявки
02.12.1937
Опубликовано
19.09.1939
Страна
US
Как управлять
интеллектуальной собственностью
Чертежи 
8
Реферат

Формула изобретения

claim: 1. In a vehicle refrigerating system a variable capacity refrigerant compressor located on the vehicie and cooling means located within the 50 vehicle for lowering the temperature therein, electrical driving means for said compressor including a motor mechanically connected thereto, mechanical driving means deriving energy from the motion of the vehicle f6r driving said com55 pressor at a variable speed, means associated with said compr@ssor for partially unloading the same in response to the suction pressure of the refrigerant, means for selecting one or the other driving means for the compressor, means responsive 60 to the temperature within the vehicle for controlling the operation of the compressor by starting and stopping said motor when the selecting means has selected the electrical driving means, and means for controlling the operation of the 65 compressor by completely unloading or permitting the variable loading of the compressor when the selecting means has selected the mechanical driving means. 2. In a railroad car refrigerating system a 70 variable capacity refrigerant compressor located on the car and cooling means located within the car for lowering the temperature therein, electrical drivfng means for said compressor-including a motor mechanically connected thereto and 75 power generating and storing equipment having electrica l connection to said motor, mechanical driving means for driving said compressor at a variable speed, means associated with said comrressor for partially unloading the same in response to the suction pressure of the refrigerant, 5 ,electing means for selecting one or the other ctriving means for the compressor, means responsive to the temperature within the car for controlling the operation of the compressor by starting and stopping said motor when the selecting 10 means has selected the electrical driving means, ana means for controlling the operation of the coinpres sor by completely unloading or permitting the variable loading of the compressor when the selecting means has selected the mechanical 15 driving means. 3. In a railroad car refrigerating system a variable capacity refrigerant compressor located beneath the car and cooling means located within the car for lowexing the. temperature therein, 20 electrica l driving means for said compressor including a motor mechanically connected thereto and power generating and storing equipment having eiectrical connection to said motor, mechanical driving means deriving energy from the 25 motion of the car for drivlng said compressor at a variable speed directly corresponding to the speed of the car, means associated with said compressor for partially unloading the same in response to the suction pressure of the refrigerant, 30 speedresponsive means for selecting one or the other driving mean for the compressor, means responsi ve to the temperature within the car for controlli ng the operation of the compressor by starting and stopping said motor when the speed- 35 responsi ve means has selected the electrical driving means, and means for controlling the operation of the compressor by dompletely unloading or permitting the variable loading of the compressor when the speed-responsive means has 40 selected the mechanical driving means. 4. In the cooling of vehicles the combination with a vehicle of a refrigerant compressor operated at a variable speed in accordance with the speed of the vehicle, said com@ressor Including 45 a plurality of cylinders and means successively to unload ind-tvidual cylinders in response to the suction pressure of the refrigerant, means to prevent the compression of refrigerant by any of said cylinders, and a thermostatic device for r)o operating said last-mentioned means in response to the temperature within the vehicle. 5. In a cooling of railroad cars the combination with a car of a refrigerant compressor operated at a speed varying with the speed of mbvement of the car, said compressor iiieluding a plurality of cylinders and means successively to unload cylinders in response to tlae suction pressure of the refrigerant, means to prevent he ccmpres sion of refrigerant by any of said cylin- 60 ders, and a thermostatic device for operating said lastmentioned means in response to the temper2, ture within the car. 6. In thp cooling of railroad cars the combination with the car of a refrigerant compressor op- 65 erated by movement of the car, said compressor comprisi ng a crank shaft havin.- mechanical connecti on to an axle of the car so as to be driven. at a variable speed varying in proportion to the speed of the car, and including a plurality of cYl- 70 inders and means successively to unload individual cylinders in response to the refrigerant pressure within the compressor, means to prevent the compres sion of refrigerant by any of said cylinders, and a thermostatic device for operating said Ts

8 2,178,285 last-mentioned means in response to the' temperature within the car. 7@ In the cooling of railroad cars the combination with the car of a refrigerant compressor comprising a plurality of cylinders, means successively to unload individual cylinders in response to the suction pressure of the refrigerant, and means to regulate the action of said unloading means in response to the tempeiature outside 10 of the car. 8. In the cooling of vehicles the combination with a vehicle bf a refrigerant compressor comprising a plurality of cylinders, means successively to unload individual cylinders in response 15 to the suction pressure of the refrigerant, means responsive to the temperature within the vehicle to prevent the compre@sion of refrigerant by any of said cylinders@ and means to regulp-te the action of slaid individual cylinder'unloading mear-s in 20 response to the temperatu@e outside of the vehicle. 9. in a refri.-erating system, a refrigerant compressbr comprising a plurality of cylinders, means successively to unload i_ndividual cylinders in response to the suction pressure of the refrige,,rant 25 being compressed thereby, n@hd me@ins to regulate the actl:on of said unloading means in respoiise to the temperature of the n-ir sLirrou-@,iding soid com-oresso2. 10. i-,i a refrir@eroting sysc.-m @or an enclosure PSo@ re@Ly:igerant corapressor comDrisi-7i- a pli:irality o@cylinders, raeans successlvely to uiilcad i-ndivi-du,,i,l cylinders in respo--ase to the sucti-on presslire of the re@rigern@nt, apd mel)ns to @h@. action of said unloadipg rqe,@-ns ina7esponse to the 35 te@-nperattire outside af the enclosure b,,- ing rel:rigerated. II. In a r,@l ilroad c,,,r system L, V,_rlable cn,-oicity com,,,)ressor locatel] on the c,-lr and cool',_n,@ meaiis loc@@ted vjithir)- the c@,r 40 folr lovvering the th@.rein, LIectrical c-,IriviD-- rnea,@as for driving sq- id compressor inel-Lidrnotor-genen, tor 1-iaVing an armature mechaiiically connected tiiereto and Dovrei, s'uoring equi-ornent deriiiipg q@ char.-e frori said generntoi7 45 aiid having electric@ll co-,Lanection to saici z-notor, :,r@2echanic,.,,l driving - @neeiis for dr'-vi,-q.@ said c m'oressor at a varieble s@@@,ed Li acco:,cl-ance - @,Llo spee,d of the car, said m 00-111,0 ,,cb-v,nicv,l r@ieans ri sins, q, shift derivi-!ar,@ --motioii iroyii v, r-.)a7,t of thi:@ ilo c,utc.,ti inta.@r.ose,,', Lieti@ieen n,7-id s,,,@j@.d issoci-ator@, -,Ip- OS07,- ,@@ COS @e. i:i-7.aloading the sa-@i,2e tion -,@)ressLire o@--' fo--@ selecting ore th-, o-v.2e,-, r@-.ieaDs "lie comoressor, said sel@@f-,ting meaiis i@nclildi-rl)g Sp-id clutch @),nd slieerlr@,spoiasive me@),ns @Lor qelecting either the motoring oy the generatin[; 'function of said n-io'bor-c.@eneiptor at critical speeds 60 of the car, means resronsive to the temperature within the car fo.,,, controlling the operation of the compressor 'ay starting and stopping the rnotoring function of said motor-generator wh@-n the selecting means has selected the electrical 65 driving means, and rneans for controlling the operation of the compressor by completely unloading or permitting the variable loading of the compressor when the sele@cting means has selected the mechanical driving means. 70 12. Tn a railroad car refrigerating system a varlable capacity refrigerant compressor located on the car and cooling means located within the car for lowering the temperature therein, electrlcal driving means for driving said compressor inciuding a motor-generator having an armature mechanically conni@cted thereto and power storIng equippient deriving a charge from said gener- 5 ator and having electrical connection to said motor, mechanice@i driving means for driving said compressor at a variable speed in accordance with the speed of the car, said mechanical means comprising a,,zhaft deriving motion from a part of 10 thie car, said armature, and a speed-response clutch interposed between said shaft and said armature, means associated with said compressor for partially unloading the same In response to the suction pressure of the refrigerant, selecting 15 means for selecting one or the other driving nieans t@or the compressor, said selecting means including said clutch and speed-responsive means for selecting either the motoring or the generating function of 'said motor-generator at critical 20 speeds of ('he car, means responsive to the temperature vfithin the car for controlling the operation of the comp-ressor by starting tnd stopping the@ motoring function of said motor-ge--qerator w'nen the selecting means has selected the electri- 2 cal driv,-ng means, means for controllinr., the oper.,,tior- of the comgi-essor by completely ur-loador u@erniitting the:,iaria'ale loo,,ding of the compressor -@7i7aen the selecti,7g ine-ans has selected tlie driving meins, @xid menns 4@or regu- 50 lati--,,ig, the -Octlon of sn@id tinloadin.@ rdeans 1-n resPOD-s'a to the temperstlire outsir-le o-F the car. 10. L7i q- vehicle 3!efrigerE@tin[,; system a varial-@,le r,@@Lrl,-erent coinoressor located on the ve'-nicle P@D-cl coolinr, mear-is located vathin the ve- 3 hicl,- fox lowezin,@. the t-.rnparoture therei-jLI, eleetx@col driifiig means lor .aid comnressor i-ricludip-g -D, shv@nt77c@un@Ll machine haiiin.- an ,@rmature r-(iech-,ni,-,@illy conpacted to s@lid cornpressor and opervti-@ig s--Id compressor at aconsta,.tit speed, mechai)ical d37iving means inclu4fiLig s--id ermature de-fi-vng energy ir orn 'ul-ie riie@- ior- of the vehicle ar-ld drivin.- s@@id compr,,ssor at a variable speed, mea-,-2s for selecting o-@le or t'qe other driving i-ne,@)ns for,t',he ceinpresso2, a7-id meaiis to v-@iry the C" P-Ci 7 corppressor 3-n -p ty o,- the accordance with the load ",,-hereo-,i onld '61ic- s,,oeed of operatioptiierp-o' t. l@.. air niecii@)nisri @ r a nas-.to -rig sys-@eri cori-- veoiel cooli coo:!er t'ne sysz',c-r@- lo-i-liri-Alt thei!r@iosta'6 i@oi@ sto@,,Di--,ig said co-i@fipresso,-air r@-,ap-he@- a low limit of tern-. colitE.01 for spid co-m-ol:ersoz i-aead-s to vqry tiie copacity thercof lia z,,@spoiise to tl-iie back pressure ol the systern, a,,id a. diff.-@ential regulating device for @)lteriiig th@, @ctior- ox' s@-id modulating control in response to oirbside temperatures. 15. In air conditioning mechaiiism for an enclosure, a cooling system comprisin.- a compressor and a surface cooler for treating the air, and means to control said system coinprising a modulating control for said compressor comprising (j r, w-eans to vary the capai@ity thereof in response to the back pressure of the system, and a differential regulating device for altering the action of saicl m(>dulating control in response to outside temperatures,. 70 CHARLES R. NEESON. FRANK B. CONLON.

Описание

[1]

Patented Sept. 19, 1930 2@1732285 UNITED STATES PATENT OFFICE 2,173,285 RAHMOAD REFRIGERANT COMPRESSOR DRIVE Charles B. Neeson and Frank B. Conlon, Dayton) Ohio, assignors, by meane asdrnents, to Chrysler Corporation, Highland Park, Mich., a corporation of Delaware AppHeation December 2,.1937, Serial No. 177,695 15 Claims. The subject of our invention is the provision of means for driving a compressor located on a vehicle such as a railroad car, particularly for use in compressing a refrigerant. Although the Invention is particularly designed for air conditioning passenger cars it is within the purview of our invention to refrigerate commodities in refrigerator cars, or to air condition other vehicles or stationary enclosures, or to refrigerate 10 commodities therein, by the use of part or all of the present invention. Accoidingly the term "refrigeration" may be used herein to denote any or all of the aforementioned functions. The principal object of the present invention 15 is to devise a refrigerating systeni capable of delivering maximum refrigeration at, low car speeds .and also capable of delivering the same amount of refrigeration at very high car speeds without, however, attempting to control the speed of ro20 tation of the compressor crank shaft. Several types of compressor drives are at present on the. market which derive energy from the motion of the car and *hich include means to translate .the variable speed of the car axle into a constant speed for the compressor crank shaft, which 25 constant speed is equal to the speed at which the compressor is operated by a motor for stand by service. Such systems tequire expensive and in many respects delicate mechanisms which 30 need constant servicing and often fail. With our invention the car speed and, hence, the axle speed from which mechanical energy- is obta,@'ned is directly translated to the speed of the compressor crank shaft, the control of re35 frigeration being achieved by utilizing a compressor such as set forth in the copencl'ng application of Charles R. Neeson, Serial No. 177,694 filed concurrently herewith, wherein a functiori of the load on the compressor is caused to con40 trol the number of cylinders of the compressor which are permitted to compress refrigerant. In applying the compressor of the aforesaid application to the present invention, it is obvi45 ous that the load is a variable factor which affects the number of cylinders in operation, but the speed is a far greater variable factor which also affects the number of cylinders in opera@tion. if the load remains congtant the cubic feet per minute of vaporized refrigerant exbausted from 50 the compressor will rise i-,l substantially direct proportion to an increase in speed of the car axle, which results in greater rarification and decreased pressure within the crank case caus55 ing operation of means responsive to the pressure within the crank case to reduce the nuraber of cylinders pemiitted to operate. Other cylinders will continue to exhaust refrigerant from the interior of the crank case until such time as 30 a variation in the load or the speed of the car (Cl. 6'1,6) axle causes an increase or decrease in the n=- ber of cylinders in.operation. It is a feature of our invention that many details of railroad air ct)nditioning systems have been eliminated or extremely simplifled, an ob- 5 ject of the present invention being to devise a system having relatively few operating parts, all of which are extremely rugged, easy to assemble and disassemble for inspection and repair, and unlikely to fail in service. The advantages of 10 our invention will be fully apparent following an inspeqtion of the specification and accompanying drawings wherein like numerals refer to like parts throughout. In the drawings Flg. I is a schematic repre- 15 sentation of a railway vehicle having our present invention applied thereto; Fig. 2 is a bottom view of the vehicle shown in Mg. 1; Fig. 3 is a cross sect4.0n through the body of the vewele taken along line 3-3 of Mg. 2, showing a form 20 of air conditioning unit and duct system and the manner of air distribution theieof which may be found desirable in certain types of cars; Mg. 4 is a plan view of the end of a vehicle having the foregolng air conditioning unit and ducts applied thereto, the roof and half-decks of the vebicle 25 being removed for the sake of simpheity; Fig. 5 is a schematic representation of the driving mechanism and the compressor as applied to a car body; Mg. 6 is an end elevation of apparatus sugh as shown in Fig. 5; Mg. 7 is a cross section 30 through the body of a conipressor made in accordance with our present invention; Mg. 8 is a vertical cross section through a solenoid valve of a type found suitable to form a portion of the control system for the present invention; Fig. 9 35 is an end elevati.on of the lower portion of the solenoid valve detailed in Mg. 8; Mg. 10 Is an enlarged partial section showing aL portion of the control for the present invention including maste r valve for controlling the number of 40 a istons in operation and a master valve regulatp ing and modulating device, the view being taken along line 10-10 of Fig. 7; Mg. 11 is a porti.on of a schematic representation of the electrical 45 circuit required by our present invention; and Fig. 12 is the remainder of the wiring diagram, Fig. 12 being a continuation of 14g. 11. Referrin g to Fig. I thei,e is shown a vehicle body IO mounted upon wheels I 1, one of the pairs of which is provided with an axle 12 upon which is mounted a gear housing 13 enclosing gears deriving motion from the Car axle, which drive a flexible, extensible shaft 14. A suitable type of gear drive is set forth, in the patent to Spicer, No. ti5 2,026,076, dated Dec. 31, i935, although other types of driving means including belt drives, several of which are well kriown, may be slbstituted therefor. The shaft 14 extends through a centrifugal clutch 15 of any weH known type, the 60

[2]

2 driven member of which - is connected to the armatiftre of a variable speed, shunt machine 16 which may act as a motor or as a generator, several makes of which are obtainable in the open market. The opposite end qf the armature of the shunt machine 16 carries a pulley 17 which drives belt@s 18 passing about a pulley 19 mounted upon a multiple-cyliiider, radial compressor of the type set forth in the a@for'ementioned co-pending 10 application of Charles R. Neeson. Refrigerant compressed by the compressor 20 passes tbrough pipe 21 into a heat exthanger 22 through which cooling air Is blown or drawn by fans 23, the heat 6xchanger thereby constituting an air cooled con15 denser. The compressed refrigerant is liquefied in the condenser atid is accumiflated in a receivei, 24 from which the liquid passes throiigh a liquid pipe 25 extending to the ievaporator 26 located in the vehicle body. ktom the evaporator, in which 20 expansion of the refrigerant causes cooling of air drawn therethrough, the'refrigeran't, passes in expanded condition ti2rough a suction pipe 27 into the compressor 20 by which iC is again forced through the refrigerating cycle. 25 A form of conditioriing unit is illustrated in the &awings comprising a casing 30 mounted upon the floor of the car at one end @rhereof, preferably at one side of the closed vestibule, the casing being -preferably eneldsed wit'@un partitions to coiieeal 30 'the saine and to con-fihe the air treated by the @mit. The unit may be m-ounted elsewhere such as in thq ceiling area of th-e car or upon the floor in other parts of the car, the present disclosure; being of a preferred embodiment in a preferred 35 location. The unit may comprise a heating Coll 131 in addition to the evaporator coil 26 for;the 'Purpose of heating air in winter, and as is ordinary practice in'railroad air conditioning, other conditioning means nlay be incorporated tlierein 40 such as humidifying sprays. Condensed moisture extracted from the air may fall into a drain part 32 'from which the moisture may be remo,,,ed through an olitlet 33 having a suitable connection thereto for the collection or waste of condensed 45 moisture. A preferred manner of obtaining air for treatment and of distributing the same within the car after treatment is schematically indicated as follows: The bodies of most car@ usually comprise 50 double walls 34 and 35, at some suitable portion of which the outer wall is provided with louvres 36 through which outside air may be drawn. The inner wall has an opening adjacent th-e louvres and a fllter 37 is suitably mounted adjacent the 55 opening to remove soot and dust from the air drawn into the unit. The partition 40 which separates the unit from the remainder of the car interior is likewise provided with louvres 41 adJacent which a filter 42 may be placed in order to 6o remove dust or other foreign matter from the air recirculated through th-e body of the car. The two streams of air which are admitted through Mters 37 and 42 mix within the@ lower , portion of the unit and the mixed air is drawn upwardly 05 through the conditioning ineans -by a suitable blower 43 driven by a motor 44 mounted upon the top of the unit. The discharge from th-e blower is conducted. through a vertical duct 45 extending 'upwardly toward the overhead space within the 70 car body and the air is-dblivered therethropgh into a central duct 46 ri@nning longitudinally. of the car adjacent the ceiling thereof. The duct '46 is provided with- a series of openings 47 at swtable intervals for permitting the entrance of conditioned air into the passengier space. A suitable number of exhaust fans 50 may be ]@rovided adjacent the cejling of the car at the edge of the half-deck area to exhatist a sufficient quantity of vitiated air to cause the induction of sufficient fresh air, such as 10 C. F. M. per passenger. The air delivered from the duct 46 passes downwardly and laterguy over and into the passenger space, some of the air eventually flnding its way out of the car thtough cracks and the exhaust fans 50, and the renlainder of the air returning through the passenger area to be recirculated through the unit. As more clearly ihiistrated in Figs. 5 and 6,.we. prefer. to attach the motor-generator to the centersill 55 by means of clamps 56 and to attath the compressor 20 tq a support 57 suitably mourited beneath the car, body at one side of the centersill. We also prefer to iiiount the condenser 22:at the side of the car body in 'such,Position as to cause air to be drawn from adjacent the center- 2 sitl and to be discharged towards the side of the car since the development of high-speed trains has created the problem of combating so-called curtain air at the side of the car which might prevent sufficient air from being drawn th-rough the 2 compressor if the air movement were in the op-. posite direction, and also the high 'Velocity air st,-,eam past the outside of the car Aids in dr.awing air through the condenser from the cbml@aratively quiet area near the center of theear. 3 Fig. 7 illustrates in considerable detail the form of compressor fully set forth and claimed in the aforementioned co-pending application. The compressor comprises a main casting Go having a rear cover SI and a front cover 62 bolted thereto 3 to form a hermetically sealed enclosure for the operating parts of the compressor. The crank shaft 63 (to wbich pulley 19 is attached) extends through the rear cover 61, a shaft seal 64 being provided to prevent leakage between the crank 4 shaft and the bearings therefor. The crank shaft is provided with a crank pin 65 from which extend radial piston rods 66 attached to pistons GI operating in sleeve liners 68 extending through a suction manifold 69. A suction and discharge 4 valve assembly 7 0 is provided f 6r each piston, the same being held in place by a safet'y spring II and cylinder cap 72. Expanded refrigerant which is admitted through pipe 21 fills the interior of the crank case and the suction manifold 5 69, is admitted to the cylinder spaces, and is discharged in compressed condition through a series of discharge passages 75 leading to a dischafg @ manifold 76 extending circumferentially abotlt ,the rear cover 61. A discharge tube 77 t extend8 into an oil separator 78 provided with suitabl'e bafaes and screens which tend to aecumul@te any droplets of oil carried with the refrigeraht, causing the same to drop to the bottom of the sbparator 78 and to be returned to the compressor through the medium of a valve 79 controlled by a float SC. The separated refrigerant pitsses from the oil s6parator into pipe 21 which leads to the condenser 22 as previously described. 'Me compressor @ is suitably lubricated by a force pump (not shown) driven by the crank shaft vrhich f orces lubricant under pressure into a passage 85 having suitable branches leading to various portions of the compressor. The oil -which is returned to the interior of,the crank shaft is removed from the crank case by a suitable scavenger pump 86 driven by gears 87 which rotote in unison with the crank shaft 63 and which also d rive the force pump. The scavenger pump form the lubricant through a pipe 88 into

[3]

b@n oil tank 89 trbzn which it Is &a*n through the oil suction pipe 90 ltito the force pump and thence Into the passage 85. Purther details of the compressor, oil separator, lubricant system 6 and all.other parts associated therewith, may be aseertained,from the aforementioned application together with the co-pendingapplications of Charles R. Neeson, Serial Nos. 145,586 and 145,589, filed May 29, 1937. 10 As detailed in the afores ' aid application, Serial No. 177,694, lubricant under pressure is admitted to a master unloader valve assembly 95 which Is mounted upon the Inner surface of the front cover 62. The lubricant is admitted to the valve 15 through'a pipe 96 connected to the passage 85 so that the interior of the valve may contair- oil under pressure if the compressor is operating. The valve comprises a housing 97, through which tube 96 extends, and A valve liner 98 having an 20 opening 99 in communication with the tube 96, the opening admitting lubricant under pressure to an annular space 100 surrounding the stem of a plunger 101 having a closely fitting head 102 at one end, and a closely fitting head 103 at the 25 other end. The oil is thus confined withiil the annular space 100 unless permitted to flow outward through slots in the liner 98, such as ,slot 104 which communicates with a tube 105 leading to an individual cylinder unloading mech30 anism exemplified by the piston 106 (Fig. 7) and piston rod 107. Further details of the individual cylinder unloading mechanism may be ascertained from the aforesaid application, Serial No. 177,694, the same comprising means to hold the 35 suction valve of the cylinder continuously in open position when urged to do so by oil under pressure whereby refrigerant admitted to the cylinder space is forced back into the suctior,. manifold 69 without substantialcompression 40 thereof. Lubricant which may seep past the head 103 retums to the interior of the compressor through the open end of the liner 98. Lubricant which may tend to seep past the head 102 will be retumed to the crank case through a bore II a 45 extending longitudinaily of plunger IO 1 and an opening I I I in the side of the plunger. There are five slots 104 illustrated, each of which communicates with a tube 105 leading to the unloading mechanism for an individuai cyl50 inder of a five-cylinder compressor as illustrated. As long as the compressor, and hence the force pump, is not operating there will be nc pressure within the tubes 105 with the result that the springs 115 of the cylinder unloading mechanism r,5 will hold all of the suction valves in open position thereby unloading the entire compressor. If the compressor should start, the force pump will soon create sufficient pressure within space 100 c@o and tubes 105 to cause all of the cylinder unloading means to become inoperative, thereby permitting the suction valves to operate in the normal fashion,and the compressor to operate at full capacity for the particular speed of rotation of the crank shaft. (;,5 The tubes 105 may be cut off from communication with the force pump by the master valve when moved by a master valve controlling mechanism 120 comprising a flexible metallic bellows 121 extending inwardly into the interior of the 70 crank case and surrounding a guiding sleeve 122 which encloses a spring 123 compressed against a disc 124 fastened to the end of the bellows and thereby causing the same to hermetically seal the crank case. A rodo,12@ fastened to the disc 124 is pivoted to one eiid of a lever 126 niounted, upon an arift 121 exten&ilg irt)m the inaster valve housing 97. The opposite end of lever 126 is pivoted to the free end of the master valve plunger 100 which is provided with a series of spaced notches 127 adapted to be engaged by a 5 ball 128 urged against the side of the plunger by a sprink 129 mounted in the wall of the valve housing 97. As the lever 126 is rocked about its support, the plunger will move in and out,.@liereby cal.L31ng head 102 successively to block or open 10 the slots iO4 leading to the tubes 105. The ball i28 is a check device for applying sufficient friction to cause the plunger to move in a series of steps thereby elimlinating fluttering of the mechanism . 15 It is apparent that th6 interior of the crank case will exert a varying load upon the operattag device comprising bellows 121, which as seen in Mg. 10, has the fullest load exerted thereon causing the bellows to be compressed so as to bring 20 disc 124 into engagement with the end of guiding sleeve 122. At this point the plunger is retracted to its fullest extent thereby causing all of, the tubes to be in communication with the annular space 100. This,high pressure exists when the 25 coinpresso r is at rest with the result that the Iiigh and low sides of the refrigerating system have substantially balanced. If the compressor now starts, the force pump will likewise start and oil in all of the tubes 105 will soon be under suffl- 30 cient pressure to cause all of the individual cylinder unloadii-ig means to be rendered inoperative, thereby causing the compressor to operate at full capacity. If the capacity at this speed is too great, the refrigerant Avithin the crank case 35 will be rarified to such an extent as to lower the iriterior pressure below the force exerted by spring 123 with the result that the master valve plunger is moved inward thereby preventing the exertion of prpssure within certain of the tubes 105, with 40 the result that the cylinders to.which such tubes extend become unloaded. As the speed of the crank shaft increases, the number of cylinders necessary to maintain a given load decreases with the resiilt that at very high car speeds one cYl- 45 inder may be sufficient and eveh that one cylinder may operate intermittently. I have found it advisable to use a five-cylinder compresso r since thd motor-generator sets commonly used on railroad passenger cars motor at 50 such a speed as to require five cylind6rs of a certain capacity in order to render maximum required refrigeration. ffowever, when the car axle is rotating fa8t enough to drive the compressor faster than the speed imparted thereto r)5 by the motoi, the nl'mber of cylinders required ivill be decreased so that in ordinary fast operation of modern trains only two or three cylinders will be in operation under maximum load conditions. 60 A feature of the present invention not found in the aforesaid application, SeriaI'No. 177,694, is illustrated in Figs' 7, 8 and 9, and comprises a solenoid valve i30 inserted b--tween the tube 96 and the passage 85 leading to the force_ pump 65 which, when operated to close the oil line, will result iii the entire unloading of the compressor due to the lack of sufficient oil pressure I.-o overcome any of the cylinder unloading means. 'fhere is thus provided a means of control which 70 when operated will render the compressor enti-rely inoperative regardless of the speed of rotation of the crank shaft so that the compressor need not be disconnected from its driving means when no refrigeration is reqwred, thereby eliniinating 75

[4]

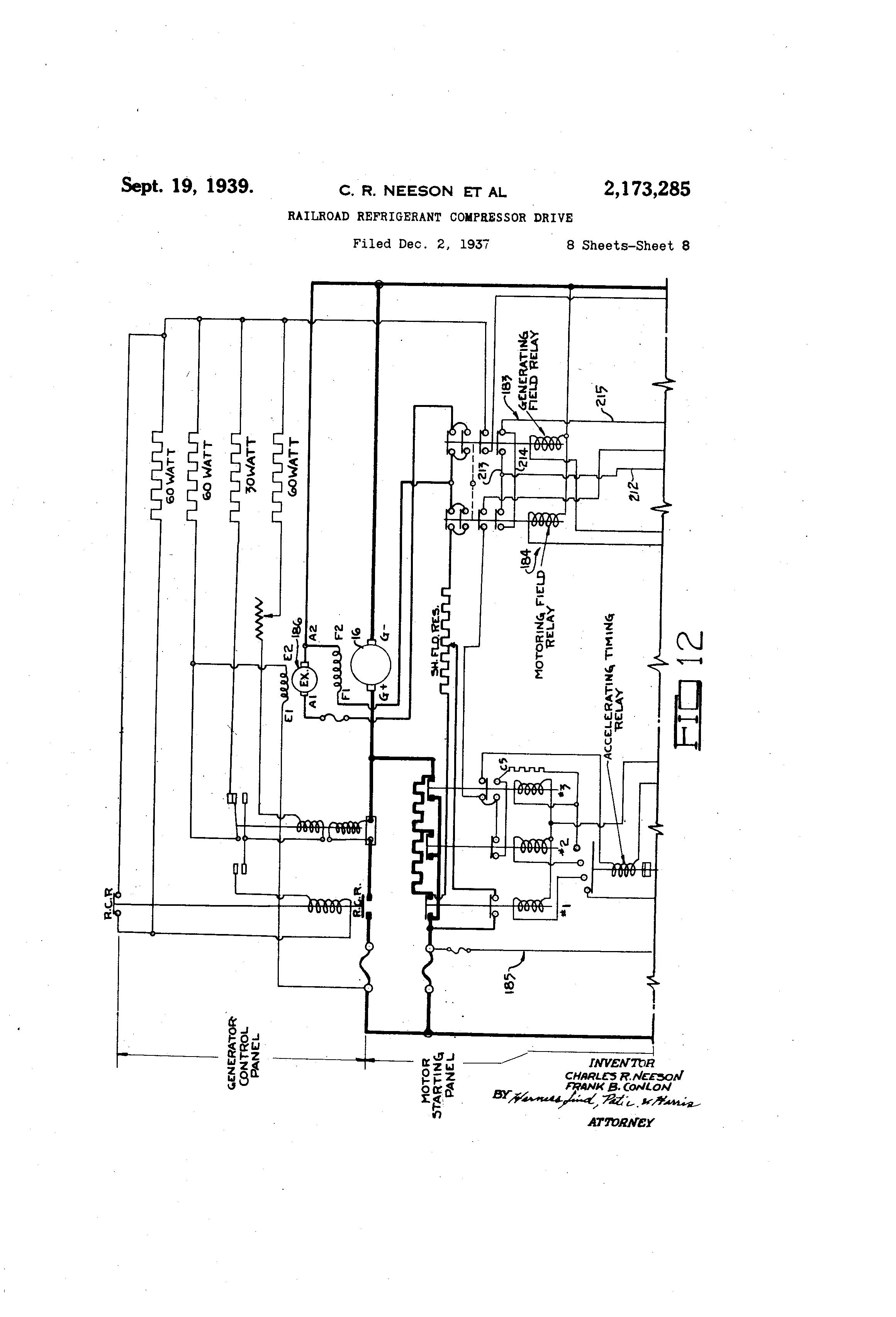
4 2,173,285 one of the elutches heretofore found necesse6ry in railroad,service. The valve 130 comprises a solenoid 131 surrounding a needle valve pluriger . 132 which, when the solenoid is deenergized, closes a passage 133. Passage 133,communicates with the main gate of the valve through a passage 134, sieve 135, passage 136 and chamber 137. Chamber 137 leads to an opening 138 from which extends pipe 139 connected to a pipe 140, inside 10 of the crar@k case, which leads to the oil passage 85. When the force pump is operating, oil under pressure tends to leave passage 85 through tube 140 and pipe 139 into the chamber 137. Some oil under pressure tends'to leave chamber 137 and enter the passage 133 after flowing through passage 136, sieve 135 and passage 134 which, however, is prevented if the solenoid 131 is deenergized thereby causing plu,nger 132, to block the pdssage under the influence of) gravity. If, 2o hoviever, the solenoid 131 @ is energized, the plunger 132 will be raised causing oil under pressure to fill a chamber 145 in which is situated a diaphragm 146 to which is attached a valve plunger 147. The oil under pressure moves the 2r, valve of plunger 147 downward, causing an enlargement 150 on the plunger 147 to be removed from the position shown in Mg. 9 to a lower position such as to perniit communication betvqeen chamber @ 37 and delivery chamber 151 L'rom 30 which extends a pipe i 52 connected to the tube 96 within the compressor which leads to the niaster valve. When the solenoid is again d6-. energized, the plunger 132 closes openinu 133 thereby removing pressure from the upper Sur33 face of diaphragm 146. A check valve 152 Y@hich is open as long as pressure exists within chamber 145, permits Itibricant to flow through passagr4 153 into an exhaust chamber 154 provided with an opening 155 connected to a pipe 156 which 4( drains the oil back irito the compressor craiii case. oil which may be trapped beneath the head 150 is permitted to escape through a bypass 157 ilito the exhaust chamber 154 which also prevents the trapping of the plunger 147 in 45 lowered position when urged to return to its upper position by a spring 158. Other types of valves are suitable for the purpose, but the foregoing type has been found satisfactory. The solenoid valve comprises means to prevent the r,o operation of the compressor whenever the solenoid is energized by suitable means subsequently described. The foregoing mechanism serves to control the amount ofrefrigeration in accordance with the r)5 demand therefor as indicated by suitable means such as 9, thermostat located within the body of the cax. If the thermostat in the car should indicate that cooling wag desired, the compressor wfll deliver the pioper amount of refrigerating 60 medium to maintain a certain difference between the temperature of the air in the pE?,ssenger@area and the temperature of the air immedia@ely after the same has been treated by the cooling suirfaces such as the evaporator coil 26. The master 65 valve controlling bellows 121 serves to maintain this temperature differential since the temperature of the air within the passenger area Is reflected in the superheat, and hence the pressure, of the expanded refrigerant entering the 70 compressor. However, it is well known that in order to prevent shock to humans it is necessary to maintain a variable differential between inside and outside temperatures, iti other words, the hotter the day, the higher the temperature 75 should be within the passenger car ixx order to maintain a feeling of comfort a@nd to prevent, nervous shocks upon entering or leaving the car. Various systems have been devised to control this differential which operate upon the principle of varying the effective point of the controlling thermostat. We have devised a system whereby the variance is achieved by varying the effective point of the master valve 95, whicli mechanism comprises the following: . The bellows 121 is attached to cap'piece 160 which is fastened to the cover plate 62 by means of bolts 16 1, the cap piece serving to close arl opening 162 through the cover plate 62, The guiding sleeve 122 is fastened to the side of an opening 163 extending through the cap piece 160 through which the spring 123 extends. The spring is compressed between the disk 124 at one end, and a movabl6 pressure regulating plate 165 at the other end, which plate is located within a hood 166 fastened to the plate to form therew:th 2( an enclosure, and which is guided by a guide pin 167 attached to the inner surface of the hood I 66. A guide rod 170 is fastened at its inner end to the pressure disc 124 and to the operating rod 125 and moves therewith, its outer end being guided 21 in a loosely fltting bare 171 in the stem 172 of the pressure regulating member 165. The spring 123 is so proportioned as to be overcome by high pressure existing within the crank case and to move the master valve plunger against the fric- 31 tioil of ball 128 in definite increments of movement according to the suction pressuie existing i.n the crank case during the operation of the cbmpressor. The initial compression of the spring 123 is obviously controlled by the distance 3@ between the end of stem 172 ard the end of guide sleeve 122. This initial compression may be small if the. guide pfn 167 bears against the inner end of its so@-ket, or may be adjustably larger depending upon the separatio,,i of the 4 pressure regulating plate - 1 65 from the hoc>d 166. The pressure regulating Plate 165 is fastened to one end of a flexible bello'Ws 175, the other end of which is fastened to an annular member 176 which is fastened to the inner surface of the 4 hood 166, the hood, pressure regulating plate, bellows and annular niember forming a hermetically sealed chamber 177. A charge of some thermally expansive fluid may be placed within the chamber 166, the quantity of the charge and 6 its pressure determining the extent of s6paration of pressure regiflating plate 165 and the hood 466; and, therefore, deterrnining the initial compression of spring 123. An adjusting device may be supplied, the same comprising an auxiliary cylinder 178 in communication with the chaniber 11 7 within which is mounted a plunger 17 9 which may be adjustably positioned by means of a thumb screw 180. Rotation of the thumb screw results in variations of the internal space within cylinder 178 and thereby results in variation of the pressure within chamber 177 which causes a variation in the initial compression of spring 123. Other means for adjusting the pressure of the fluid charge within chamber 177 may be utilized, several such means being set forth in the paterit to Dube, No. 2,095,358, October 13', 1937.. As will be apparent from an inspection of Figs. 2, 5 and 7, the hood 166 Is located i-ii the external air at the motor and consequently the fluid within chamber 177 is affected by the external temperatures. If the external temperature is extremely high, the fluid will be expanded to compress spring 123 to a greater exteni and vice versa. Accordingly, when the tem-

[5]

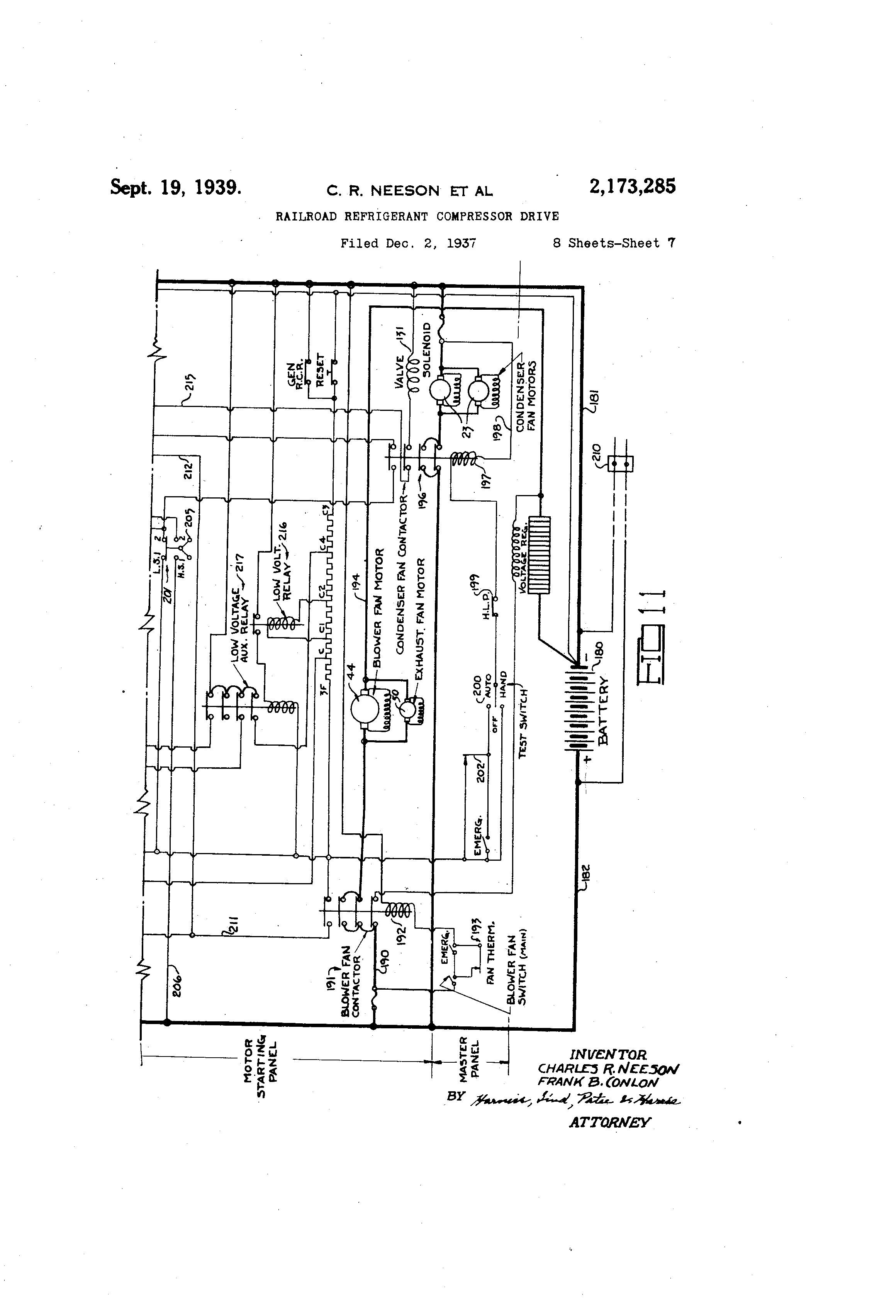
2,173,285 perature Is very high it becomes fnereasingly easier for spring 123 to overcome the pressure of the refrigerant within the crank case, and the individual cylinder unloaders are caused to operate at increasingly higher pressures wwch means that less refrigerant will be supplied to the evaporator. By the proper ad ustment thumb screw 180, the action of the compressor can be so regulated as to maintain,a properly 10 modulated temperature witbin the passenger area. It is to be noted that the cap piece 160 is spaced from the front cover 62 so as to besurrounded by air In motion and the cap piece 160 serves to prevent radiation from the compressor 15 which might otherwise prevent accurate control by the modulating device. Having described the mechanical features of our invention it is thought best to describe a form of control,, circuit which may be utilized to 20 operate the same. Flgs. 11 and 12 set forth in schematic fashion a complete control circwt, the details of which shouid he readily apparent to those skilled in the art. The circuit includes a battery 180 situated upon the vehicle from which 25 extend main lines 181 and 182 to the shunt machine 16 which is provided with a motor-generator control comprising a generating field relay 183, motoring field relay 184, automatic starter 185, excitei 106 and otherequipment. A line 30 190 extends from main line 82 to a blower fan contactor 191 which is operated by a solenoid 192 in series with a fan thermostat 193 and an emergency switch by means of which EL circuit may be completed from line 190 to line f 94 35 through the blower fan motor 44 and the exhaust fan motor 50, so that the blower fan and, exhaust fan may be operated under control of the fan thermostat 193 to ventilate the car when the temperature is above some predetermined tem40 perature such as 65' P., or at any time through the manual switch. A line 195 extends from the main line 182 through a condenser fan contactor 196 to the condenser fans 23 and back to battery through line 181 so that whenever condenser 45 fan contactor is closed, the condenser fan motors wili be operated. The condenser fan contactor is closed by a solenoid 197 -in a line 198 which inr,ludes switches, such as high and low pressure cutouts 199 for the compressor 20, a manuaily 5( operatable switch 200 for controlling the compressor and a speed switch 201, and which leads to the motoring and generating controls. Wheri manual switch 200 is placed in the automatic position the circuit to the relay 197 may be com55 pleted by a thermostatic element 202 wliich may make contact at some preselected temperkture, usually about 72 to 82 degrees. If the car is stationary, the speed switch 201 will be in the position shown in Fig. 11 which C,Q means that the motor field relay 184 will be energi . zed and the shunt machine 16 will operate as a motor whenever the thermostat 202 completes the circuit through the condenser fan contactor, low voltage relay and motor fi@ld relay to the 6..3 automatic starter. Speed switch 201 is a means respons,lve to the speed at which the vehicle is moving and may comprise a centrifugal weight mechanism 205 driven by a belt 206 (Fig. 5) deriving motion from the car axle. Whenever suf@'.0- ficient speed has been attained, the centrifugal weights 205 will cause the switch 201 to open the circuit extending from main line 182 to the motoring field relay 184 and back to battery thiough main line 181 and to close the circuit exis tending from main line 182 to tU p generating fleld relay 183 and back to battery through main line 181, so that at certain critical speeds of the vehi cle the motoring action may cease and the gen erating action may commence to charge the batt ery. 5 We may cease motoring and commence generatin g at some preselected speed a ch e spe ed of rotation of the car axle is sufficient to rota te the armattire fast enough to generate full load voltage. It is also witwn the range of the 10 inve ntion to have the motoring cease at one spe ed, such as two miles per hour, and to cause the gen erating field relay to be energized at anothe r definite critical speed, such as 27 miles per hou r. The latter mode of operation is preferable 15 for several reasons; the p@imary reason being that the gear ratios of ordinary axle driving mea ns are such as to cause the generator armature to rotate at such a speed that a car speed clos e to 27 miles per hour is necessary for the 20 gen eration of full load voltage; the second reason being that the centrifugal clutch 15 would be bett er made if designed to engage at a speed suc h as 27 miles per hour rather than at a lower spe ed; and a third reason being that the motor- 25 ing action of the machine may be stopped before clutch engagement so as not to clash with the mechanical drive in case the car starts to mov e in an opposite direction from the direction indi cated by the direction of rotation of the 50 arm ature when motoring. It is also within the ran ge of our invention to have the motor cease ope rating at a low speed such as two miles per hou r; to have the clutch 15 designed to engage at a higher speed, such as 10 miles per hour, sO 35 as to cause the compressor to operate through the mechanical means whenever the car is travelling at a speed equal to or above 10 irliles per hou r, and then to energize the generating field rela y just prior to a car speed of 27 miles per 40 hou r wh-'Ach is necessary for the generation of full load voltage. The third mode of operation is preferred inasmuch as there are some railroad lines which operate their trains for some period of time at speeds betweeri 5 and 20 miles per hour, 45 in which event the cooling of air for the passen gers' comfort would continue as long as some cha rge remained in the battery for standby service , and as long as the car moves above the cutin speed of the clutch 15. Of course, the circuit 50 may incliide a plug 210 placed in parallel with the battery 180 in order to drive the motor from a stationary source of current during standby ope ra,tion in order not to excessively drairi the batt ery. 55 It will be noticed that the thermostat 202 is in seri es with the low speed contacts of the speed swit ch 20 1, and hence is in series with the motoring field relay so that the motor can only operate in case cooling is demanded, within the ve- 60 bicl e. The high speed conta@cts of speed switch 201 are placed iii line 206 which extends through gen erating field relay 183 back to battery, hence the generating action is not under contiol of the ther mostat and whenever the armature is me- 65 cha nically rotated by the car axle above the gen erating speed thereof the battery will be cha rged thereby. A line 211 extends from the blower fan contact or and joins a line 212 eytending to an inter- 70 lock 213 between the motofing field relay and the generating field relay so that cur-rent can be sup plied to interlock 213 whenever and only when the blower fan contactor has been energized. If p4p paptoririk fleld relay is closed, a circwt will be 75

[6]

completed to wire 214, interlock 213, wire 215, condenser fan contactor 196 and valve solenoid 131 back to battery, if the condenser fan contactor 196 has been operated by energizing solenoid 197. As previously explained, this results in the operation of the solenoid valve to control the flow of oil under pressure to the master valve 95, so that during standby operation the motoring drive for the compressor and the solenoid 10 valve will be energized whenever the thermostat makes contact. The motoring drive and the solenoid valve will be de-energized, completely stopping the compressor, whenever the thermostat 202 breaks contact. 15 If the car is in motlon and the compressor Is operated by means of the axle drive, the condenser fan contactor may be energized through a circuit including the thexmostat 202. Therefore, the condenser fan may operate, and due to to the action of speed switch 201, the generating aleld relay Is energized and a circuit ec@mp7ieted including wire 21 1, vrire 2 It, interlock 2 0 @, generating fleld Tel@)y 1133, wlre 215 and condenser fan contactor 996 'througli scienoid valve 13q. 25 The solenoid valve @39 will again be energized to ea-Lise the master valve to control th,@ act-Ion of the cornpressor. -,@Tnenever cooling Is no longer necessary uvithln tha v@,hicle, the therniostn@t 282 may con-tec-@, thereby o-oaiiing the conclenser fn-n contacto,2 closir@g the solenoi,d v@ilve, and '@hereby v,@)using Vne coy;iplete. unlo@ldiiig of the During time thv,-@ the coinpi7essor is being oper,ated, ai@her at speed by Vne me2-5 chanical drive or @),t a consb,,irt sp,,ed by thcelect,zical drive as controlled by the ther2iiostat .@82, -o'he solenoid T@i,@),y be energized to 'oer7.oit oil -Li-iider press-Lire @@o liow to the unlo,,tde-f @iiaster valve. As Ion,, cs Dr@,ssuTe vvithin '6he ,@@D era-,2L r case is so h!Vh -isto Indicate the necess-l-ty -for all cylinders bLIng I-,,i operation, )II vlill 0-0er,-lte. FLoviever, n@s tne @tempen@:ture oZ the air @vithin the c-a37 dro-c@l, o-r 'tha ca3@ gains spc-@,d, the, superheat a-iid pressute of 'the gas the 45 cra7-ik cnse v7ill drop, causing the m@,ster valve slieces@ively to eat, og @he oil pressure 'co the individu,@)l cylincleiunloading means and successively decref),sL7ig 't,ae -@,iuffioar of cyiil-lders i@i,i op@.ratio-2Li until, iionc oZ the cylL-@- ders 'be efiec@iva. '--rf @he-re Is con@ijLyueC, de@oy Li s by @.he the--- xics,@a-t 2 Oo,21 Lh u '@3e'lloris 'th., y-,r2ess re the 'II ID ca-se n,-ji c,,@us@ rz tiia lo,,),dil'ig o'-@ eyiiy)ders lii sLiecessio--,@l (o-z iriterI "I'D mitilai,.it loadi-,ig a3ici oY n-@-i InL'Ivldual cylii,id@er o--e -cyli,.ide-,-s). A@@ soon as the the-rraostat 20'@@ lndle@,@),tes @,hat the air Tvithi--ri the vehir-le is at a sa@'is-,-'acto3:y tamcerature, the solenoicl. val;7e will 'De de-ener,-izLd, there'@y stopping th,-n; oil pr@.,ssure to the 7,naster val@,,e --nd c-,iising the complete unloadin-l@ of the compressor re.-ardless of the SUDerheat P-nd pressure of the g-,Ls vilghin the cranlz case. When the compiessor Is unloaded there will be no gas compresse(I thereby 65 and the pressure within the systein will balance on both sides of the evaporator thereby causing the pressure within the ciank iase to rise. If thermostat 202 now closes the compressor will operate throiigh the motor when the car is stand70 ing still or moving at low speeds, or through fhe axle drive 'when the car Is moving above. the cut-in speed of the clutch. If the car had been standing or if the clutch, had not been cut in previously the oil pump must operate for a short l& period of time in order to build up @5= gleilt pressure to cause the compressor to operate under control of the master valve, but if the car had been moving above the cut-in speet of the clutch, the crank shaft of the compresso-,c and the oil pump would have been rotating so that oil pres- 5 sure would be immediately available to cause the master valve to control the opexation of the compressor. As soon as oil pressure is available the compressor will be loaded and will henceforth operate under control of the sole- 10 noid valve and the master valve. The differential regulating means comprising the chamber 17T located In the stream of ternal air vtill change the effect of the master valve so that the pressure at v,7hich Individual 15 cylinders unload and the pOL-it of complete unloading vjill vary in direct response to variances of outside temperature regardless of the setting of thermostat 202. Thus if thermostat 202 is set to close at a temperature of 72' P. and the out- 20 side air is about 301 P., the mqster valve may be so regW,@-,ted as to cause co-mplete unloading of ihe (compressor ,viie7-l the air within the car is cooled to @) temperatuze of 72' F.; but -if the outside air is at a terzi'-oerature of 95' -.2. bytliay of e,-rample, -the 26 coo-pressor may become completely 'LInloaded vihen the iiiside ter-fip,-xatil-re re,),ches 73' and, -Al-0 f'Llr'thel' refrigeratio--n v@ill be ,.ccomplished eved- @nolLi.-h @he thermosta@c still remains i-n 3c 7--'Ie 'Cne'@rrnOstn@'@ 202 3z)@@n7 be a direc@ PC"U-ing v,7h,-Ich vjill -rnal-re a-zid bre,@)l@ contaet a-@ set'cing, or it i-i.,iv-y Le @, diffcre,-i'U!2,1 @he.@i-nosta"u, 7jhic7,i as is ,,-iell LciiowLl with a7espect 'to such devices, :,,,i,:-,y opera,6e %@L, difierent poip"cs 05 de@@,e,,ldiz-@g -apozi 'cli.-e lonr-I i--,-A '6h,.- r@or. ,',,he outside i-s -;iery hidh, the thee @ncstnt ',@02 m, ,@y L-a of tlie @yr-z T7hicii 'P)-III have i-,@s p---@,2@tli -, pol -- alsed in occordaiiee vi'th ,i cei:a i@, nL, i, di,-Te-@--er-L',Ial -eating -4-lo ',a-- i).i,@)intaineci 13e-@ilieer outside vyic' i_nside - t@@n-l-rieratures. in c-itket eve7it the thermostat 2,02 Is Llesigii@zd merely "t-lo n@c'i" n@s 0, safety deiiiee. The reasoii i@or tl-ils uill be app-@rent i,-q 7i!evi cZ the sta@tements o.@ tliie pre,cedl:iag pp-rq-gr@-)ph the i-@ollowinF, e,,,- c@Z the function of bellow,,3 i2g. li'@ should be rea6-ily aDp@,re--qt to tlics-@ slz-,illed in -@,he @,irt tb-e bvcl@-. press-Li:res -@t-id, ht-iice, the suepzessl,-,;ze i7itilin the co-,i-i@:;ressor, v,@ill very tl-ie @o,,Id viit'@,illi t3:ie loar', 'l-s by @he oi occupailts, -L-,he iv c e huniidity, ti-ie ut o-' '@ e cleo,-rness c.@' the :,,,,nd c@,7--ier g@@ ,-,-id the essociated are d-@s"sller) L""@, "Z-10 @it @l, -s@,nge of b@-,clc- prc-ssu,-e o--,'@, jor 37 to 40 lbs. -,3ei@ squ*@,re irich, v,7hic'n thpt -jhen the pressure clrops below i6 ibs. $'he 2Lirst cylinder vi@i-11 be uploaded; the sec.ond cyliyder will be unloadecl wiaen - b-he pressure (io 5 e en 3 lbs. and 1-1 lbs; and so on until the last cylinder is unloaded if tha pressure drops below 37 lbs. per square inch. It is also equally obvious that with a flve-cylinder compressor and certain sizes of coils and blowers in operation a 65 certain tonnage of refrigeration is performed. :If the speed and load remain constarit and one cylinder drops oiit of operation the tonnage performed will be reduced by twent_v per cent. If the second cylinder is then unloaded the ton- 70 nage performed will be reduced by twenty-flve per cent, the tl-Ard cylinder will reduce the tonnage performed by thirty-three and one-third per cent, and so on. Each cylinder probably will not Temain unloaded constantly even at a constant 75

[7]

2,173,285 7 speed with a constant load on the car since reductions in such percentages probably will reduce the capacity of the compressor below that necess,iry so that the performance chart of the r compressor will undoubtedly present a series of rising and falling inci-ines, the average heights of which vould follow substantially along a line representing the desired temperature conditioris within the car as affected by the load. It may 10 happen that during the course of this performance the compressor would tend to continue operation because of a temporary high pressure within the crank case whereas the air within the car would then be at the desired conditior,, 15 in which case the thermostat would act as a lowlimit safety device to stop the action of the compressor regardless of the back pressure condition. The bellows therefor acts as a modulating control as distinguished from a system comprising a 20 non-variable compresgor which starts and stops at the command of a thermostat and therefore, performs with much larger variances from the desired condition. The performance of the compressor is not only 25 affected by the operation of the low-limit thermostat 202 and the modulating action of the bellows 120, but will also be affected I>y the action of the outside temperature differentiating control means comprising the chamber 177, which may 30 so act as to raise the range of action of bellows 120 to limits such as 39 to 47 lbs., or to lower the same to limits such as 35 to 43 lbs. The foregoing will serve to show that the present inve-ntion comprises means to regulate the tempera@. 35 ture within the car including a low-limit control thermostat, a back-pressure, responsive device acting as a modiflating control, and differential control means to regulate the back-pressure responsive device. 40 Having described a preferred embodiment of our invention, it should be readily apparent to those skilled in the art that modifteations in arrangement and detail thereof'may be made without departing from the spirit of the inven45 tion as expressed in the following claims. We

Как компенсировать расходы
на инновационную разработку
Похожие патенты