заявка
№ RU 94028190
МПК C25D11/04

ЭЛЕКТРОЛИТ ДЛЯ МИКРОДУГОВОГО ОКСИДИРОВАНИЯ ТИТАНА И ЕГО СПЛАВОВ

Авторы:
Синебрюхов С.Л. Гнеденков С.В. Минаев А.Н.
Все (8)
Номер заявки
94028190/02
Дата подачи заявки
27.07.1994
Опубликовано
20.05.1996
Страна
RU
Как управлять
интеллектуальной собственностью
Чертежи 
4
Реферат

[37]

Использование: защита от биметаллической коррозии в морской воде и солеотложений на поверхности теплообменных агрегатов, выполненных из титана. Сущность изобретения: электролит для микродугового оксидирования представляет собой водный раствор гипофосфита кальция, алюмината натрия и клозододекабората бария в количествах соответственно (в г/л) 7-10; 3-6; 0,01-0,05, полученный последовательным растворением указанных компонентов. Технический результат: снижение значений токов контактной коррозии в парах титана с МДО-покрытием и стали и соответственно повышение антикоррозионных свойств покрытий, снижение интенсивности солеотложения на поверхности теплообменных аппаратов при использовании в качестве хладоагента морской воды.

Формула изобретения

Формула изобретения
Электролит для микродугового оксидирования титана и его сплавов, содержащий гипофосфит кальция и алюминат натрия, отличающийся тем, что он дополнительно содержит клозододекаборат бария при следующем соотношении компонентов, г/л:
Гипофосфит кальция 7 10
Алюминат натрия 3 6
Клозододекаборат бария 0,01 0, 05.

Описание

[1]

Изобретение относится к электролитическому нанесению покрытий на металлы и сплавы, в частности на титан и его сплавы, методом микродугового оксидирования и может найти применение в судостроении, машиностроении, для защиты от биметаллической коррозии в морской воде и солеотложения на поверхности теплообменных агрегатов, выполненных из титана.

[2]

Титан имеет на поверхности естественную оксидную пленку, предохраняющую его от коррозии в морской воде. Однако при эксплуатации титана в паре со сталью возникает гальванокоррозия, в результате которой происходит разрушение материала с меньшими значениями электродного потенциала стали.

[3]

Коррозия и солеотложение на поверхности теплообменной аппаратуры снижают ресурс работы промышленных энергетических установок, судового оборудования, теплообменных агрегатов, использующих для охлаждения морскую воду. Для предотвращения коррозии и солеотложения на титан его сплавы необходимо наносить защитные покрытия.

[4]

Известен электролит для анодирования титана и его сплавов, содержащий фосфат натрия и серную кислоту (а.с. СССР, N 462894, кл. С 23 B 9/00, оп. 13.05.75). В данном электролите при напряжении 140 В получают малопористую электроизоляционную пленку. Однако в гальванопарах со сталью АК29ПК токи коррозии при использовании данных покрытий, нанесенных на поверхность титана, имеют высокие значения. Также высока интенсивность солеотложения.

[5]

Известен электролит, применяемый для обработки сплавов титана с получением толстого оксидного слоя (Заявка Франции N 8005888, кл. С 25 D 11/02, оп. 18.09.81). Электролит содержит серную и фосфорную кислоты, а также алифатический диод и хлорид натрия.

[6]

Оксидные слои на титане, полученные в данном составе электролита по описанному способу анодной обработки, обладают защитными свойствами в контактных парах.

[7]

Однако полученное на титане и его сплавах покрытие толстослойное, содержит в своем составе Тi02 (рутил). Высокая пористость покрытия не обеспечивает защиты от контактной коррозии в морской воде в парах со сталью АК29ПК. Высока интенсивность отложения солей на поверхности изделий. Кроме того, получение покрытий требует предварительной обработки поверхности, электролит содержит сильные неорганические кислоты, что требует соблюдения мер предосторожности при работе с ним и представляет экологическую опасность.

[8]

Известен также электролит для анодирования титана и его сплавов с целью получения на поверхности коррозионностойких оксидных слоев (Пат. ГДР, N 156003, кл. С 25 D 9/06, оп. 21.07.82). В составе электролита наряду с другими анионами содержатся фосфаты, алюминаты, катионы металлов и оксиды). Покрытия, полученные в электролите согласно данному изобретению, имеют высокие значения токов контактной коррозии в гальванопарах со сталью АК29ПК. Покрытия также способствуют интенсивному отложению солей.

[9]

Наиболее близким к изобретению является электролит, применяемый для нанесения антикоррозионных защитных покрытий на титан, находящийся в контакте со сталью, содержащий, г/л:
Гипофосфит кальция 7
Алюминат натрия 5
Процесс осуществляют в микродуговом режиме при напряжении искрения 250 - 300 В, начальная плотность тока составляет 10 -- 15 А/дм2 (П.С. Гордиенко, Т. М. Скоробогатова, 0.А. Хрисанфова, А.Г. Завидная, М.П. Кандинский. Защита от биметаллической коррозии в паре сталь титан микродуговым оксидированием. Защита металлов, т.28, N 1, 1992, c. 117-121).

[10]

Недостатком данного электролита является то, что при длительной эксплуатации изделий в условиях морской воды и при повышенных температурах происходит интенсивное отложение солей и снижение защитных свойств покрытия на поверхности теплообменных агрегатов. Токи контактной коррозии таких покрытий в паре со сталью АК29ПК увеличиваются.

[11]

Исследование покрытия методом вольтфарадных характеристик, описанным в работе (П.С. Гордиенко, С.В. Гнеденков, С.Л. Синебрюхов, О.А. Хрисанфова, Т. М. Скоробогатова. Электрохимические, полупроводниковые свойства МДО-покрытий на титане. Электрохимия. Т. 29, N 8, 1993, с. 1008-1012) показало, что со временем в пленке увеличивается концентрация носителей заряда (ND). Под действием высоких температур, во времени, при эксплуатации теплообменников в морской воде происходит гидратация оксидов, находящихся в поверхностном слое пленки, этот слой становится пористым и менее стабильным. Во времени в пленке увеличивается концентрация носителей заряда, а следовательно растет проводимость поверхностных слоев, ответственных за адсорбционные и коррозионные свойства. Увеличение проводимости пленки приводит к увеличению значения тока контактной коррозии и интенсивности солеотложения при использовании данного покрытия в структуре теплообменного аппарата.

[12]

Задача, которую решает изобретение, заключается в снижении токов контактной коррозии в парах титан с МДО-покрытием сталь и снижении интенсивности солеотложения на поверхности теплообменных аппаратов при использовании в качестве хладоагента морской воды, следствием чего является повышение антикоррозионных свойств покрытия при длительной эксплуатации при повышенных температурах.

[13]

Решение поставленной задачи достигается тем, что электролит для получения покрытий на титане и его сплавах в режиме микродугового оксидирования, включающий гипофосфит кальция и алюминат натрия, дополнительно содержит клозододекаборат бария (BaB12Н12) при следующем соотношении компонентов, г/л:
Гипофосфит кальция 7 10
Алюминат натрия 3 6
Клозододекаборат бария 0,01 0,05
Процесс осуществляют при напряжении 280 300 В; время оксидирования составляет 5 10 мин; начальная плотность тока 3 5 А/дм2.

[14]

Электролит готовят следующим образом. В воде последовательно растворяют соответствующие количества гипофосфита кальция, алюмината натрия и клозододекабората бария. рН полученного раствора составляет 11,3 11,5. Процесс проводят в электролитической ячейке, выполненной из термостойкого стекла, снабженной механической мешалкой и охлаждаемой проточной водой. В ячейку помещают электролит и электроды. Оксидируемое изделие является анодом. Катод выполнен из титана.

[15]

В результате оксидирования на поверхности титана и его сплавов образуются плотные, гомогенные, имеющие высокие декоративные качества и хорошую адгезию к подложке покрытия, от серого до светло-серого цвета. Предлагаемый электролит обеспечивает получение на титане и его сплавах покрытий, снижающих значения токов контактной коррозии в контактных парах со сталью и низкую интенсивность солеотложения.

[16]

Новый технический результат заявляемого электролита для микродугового оксидирования заключается в том, что электрохимические и сорбционные характеристики получаемого с его помощью покрытия, содержащего кроме собственного оксида элементы электролита и их оксиды (Р, Аl, Са, Nа, Ва, В), определяются его рентгеноаморфной структурой. Эта структура обеспечивает высокую химическую стабильность при длительной эксплуатации в агрессивных средах при повышенных температурах. Кроме того, полученное покрытие обладает по сравнению с другими оксидными слоями, в частности с прототипом, наименьшей концентрацией носителей заряда (ND). Если у естественной пленки на титане ND 5,9•1019 см-3, у пленки, полученной в растворе гипофосфита кальция ND 1,7•1016 см-3, то у пленки, полученной в заявляемом составе электролита ND 9,6•1015 см-3. Снижение концентрации носителей заряда в пленке приводит к уменьшению проводимости пленки и к уменьшению значений тока контактной коррозии в парах со сталью; микродуговая обработка поверхности, согласно изобретению, приводит к изменению ее шероховатости и к снижению интенсивности солеотложения. Одновременное наличие в растворе электролита алюмината натрия. гипофосфита кальция и клозододекабората бария приводит к получению в режиме МДО рентгеноаморфных покрытий на титане и его сплавах. Присутствие в составе рентгеноаморфной фазы оксидов кальция, бария, бора, алюминия, соединений фосфора обеспечивает образование покрытий, отличающихся антикоррозионными свойствами, химической стойкостью и термостабильностью.

[17]

Известно использование в электролите, применяемом для анодной искровой обработки поверхности циркония и его сплавов гипофосфита кальция (пат. СССР, N 1809845). Покрытия, полученные в данном электролите на титане и его сплавах тонкие, не обеспечивают защиту от коррозии и солеотложения.

[18]

Добавление в раствор электролита, содержащий гипофосфит кальция и алюминат натрия, клозододекабората бария, приводит к уменьшению пористости покрытий и увеличению их антикоррозионных свойств в условиях длительной эксплуатации, в том числе при повышенных температурах в морской воде.

[19]

Выбор интервалов значений концентраций компонентов электролита обусловлен следующим.

[20]

При значениях концентрации компонентов электролита алюмината натрия менее 3 г/л, кальция фосфорноватистокислого менее 7 г/л, клозододекабората бария менее 0,01 г/л на титане и его сплавах получают покрытия тонкие с низкой оплошностью, которые не обеспечивают снижение значений тока контактной коррозии и интенсивности солеотложения. Такие покрытия имеют концентрацию носителей заряда, по значению приближающуюся к естественной оксидной пленке на титане, что обуславливает высокие значения тока контактной коррозии и низкие антикоррозионные свойства пленки. Адсорбция ионов электролита пленкой незначительна, их переход в раствор в прианодном слое и снижение количества накипи также несущественны, что не обеспечивает достаточной защиты от солеотложения.

[21]

Применение электролита с концентрацией солей выше заявляемых значений - NаАlO2 выше 6 г/л, Са(Н2РО2)2 выше 10 г/л и ВаВ12Н12 выше 0,05 г/л приводит к быстрому разогреву электролита при МДО, ухудшению внешнего вида покрытий и увеличению пористости пленки. Пленка на поверхности образца становится неоднородной, хрупкой, присутствуют дефекты, сколы покрытия на отдельных участках. Повышение пористости пленки приводит к увеличению значения тока контактной коррозии, ухудшению антикоррозионных свойств пленки. Высокая шероховатость поверхности покрытий, полученных в электролите со значениями концентраций компонентов выше заявляемых пределов, приводит к интенсивному солеотложению на поверхности.

[22]

Электролит получают с применением известных и доступных реактивов отечественного производства. Клозододекаборат бария (ВаВ12Н12) получают с применением ионообменной колонки из клозододекабората натрия:
Na2B12H12+RH _→ H2B12H12+NaR
H2B12H12+BaCO3_ → BaB12H12+CO2+H2O
Клозододекаборат натрия получают по реакции:
NaBF4+NaH _→ Na2B12 H12+NaF+H2
(Кузнецов Н.Т. разд. "Химия полиэдрических бороводородных соединений" в кн. "Исследования по неорганической химии и химической технологии". М. Недра. 1988, с. 78-97). Для осуществления способа МДО с помощью этого электролита используют известное, стандартное оборудование.

[23]

Возможность осуществления изобретения может быть проиллюстрирована следующими примерами его конкретного выполнения, приведенными в табл.1 (условия получения, фазовый и элементный состав покрытий) и табл.2 (свойства полученных покрытий). Во всех примерах получения покрытий с использованием заявляемого электролита исследованию подвергали образцы титана. представляющие собой проволоку, выполненную из технически чистого титана ВТ1-0 и сплавов титана: ПТ1М (1,2 1,6 мас. Аl); ПТЗМ (3,5 5,0 мас. Аl).

[24]

Фазовый состав покрытий определяли с помощью рентгеновского дифрактометра ДРОH 2,0 (Сu, К α- излучение).

[25]

Элементный состав полученных покрытий исследовали электронным микрозондом на рентгеноспектральном микроанализаторе JXA-5А при ускоряющем напряжении U 20 кВ, I 48 нA.

[26]

Химический состав солевых отложений определяется температурой, реализуемой на поверхности труб при использовании в качестве хладоагента морской воды. При 60 70oС в составе солевых отложений присутствует СаСО3; при 70 100oС Мg(ОН)2; более 100oС - СаSO4•nH2O.

[27]

Для исследования процесса солеотложения на поверхности титана и его сплавов, подвергнутой МДО-обработке в электролите заявляемого состава, а также в электролитах, имеющих значения концентраций компонентов ниже и выше заявляемых пределов, использовали специальную установку. Для обеспечения теплового потока необходимой величины 0,6 МВт/м2 образцы нагревались пропусканием электрического тока (сила тока 80 А). Для исключения поляризационных эффектов на противоположных концах проволоки использовали переменный ток. Образец помещали в сосуд емкостью 6 л, который заполняли натуральной морской водой (Японское море. Уссурийский залив, соленость 30%). Для исключения местного разогрева и перегорания образца на границе раздела воздух морская вода использовали мощные титановые контакты. Для поддержания постоянной температуры в ячейке морская вода охлаждалась водопроводной, пропускаемой через змеевик, и перемешивалась электрической мешалкой. Контроль температуры осуществлялся визуально при помощи термометра. Расчетная сила тока достигалась регулированием напряжения автотрансформатора, включенного в цепь первичной обмотки трансформатора. Время эксперимента 15 ч.

[28]

Антикоррозионные свойства покрытий оценивали по значениям величин токов контактной коррозии в гальванопарах титан (естественная оксидная пшенка) сталь АК29ПК; титан с термической оксидной пленкой сталь АК29ПК; титан с покрытием согласно прототипу сталь АК29ПК и титан с МДО-покрытием, полученным в заявляемом электролите сталь АК29ПК.

[29]

Измерение токов контактной коррозии проводили по методике, приведенной в статье с описанием прототипа с использованием в качестве коррозионной среды 3 раствора NаСl.

[30]

Из представленных в табл.2 данных о свойствах покрытий, полученных по примерам 1 18, видно, что МДО-покрытия, полученные в заявляемом электролите (примеры 5, 6, 11, 12, 17, 18), имеют низкие значения токов контактной коррозии в парах со сталью и низкие интенсивности солеотложения в сравнении с образцами с естественной пленкой (примеры 1*, 6*, 12*), образцами, полученными термической обработкой титана (примеры 1, 7, 13) и прототипам (примеры 2, 8, 14). Выход за пределы заявляемых значений концентраций электролита (примеры 3, 4, 9, 10, 15, 16) приводит к ухудшению антикоррозионных свойств покрытий (значения токов контактной коррозии увеличиваются на порядок) и повышению количества осаждающихся солей.

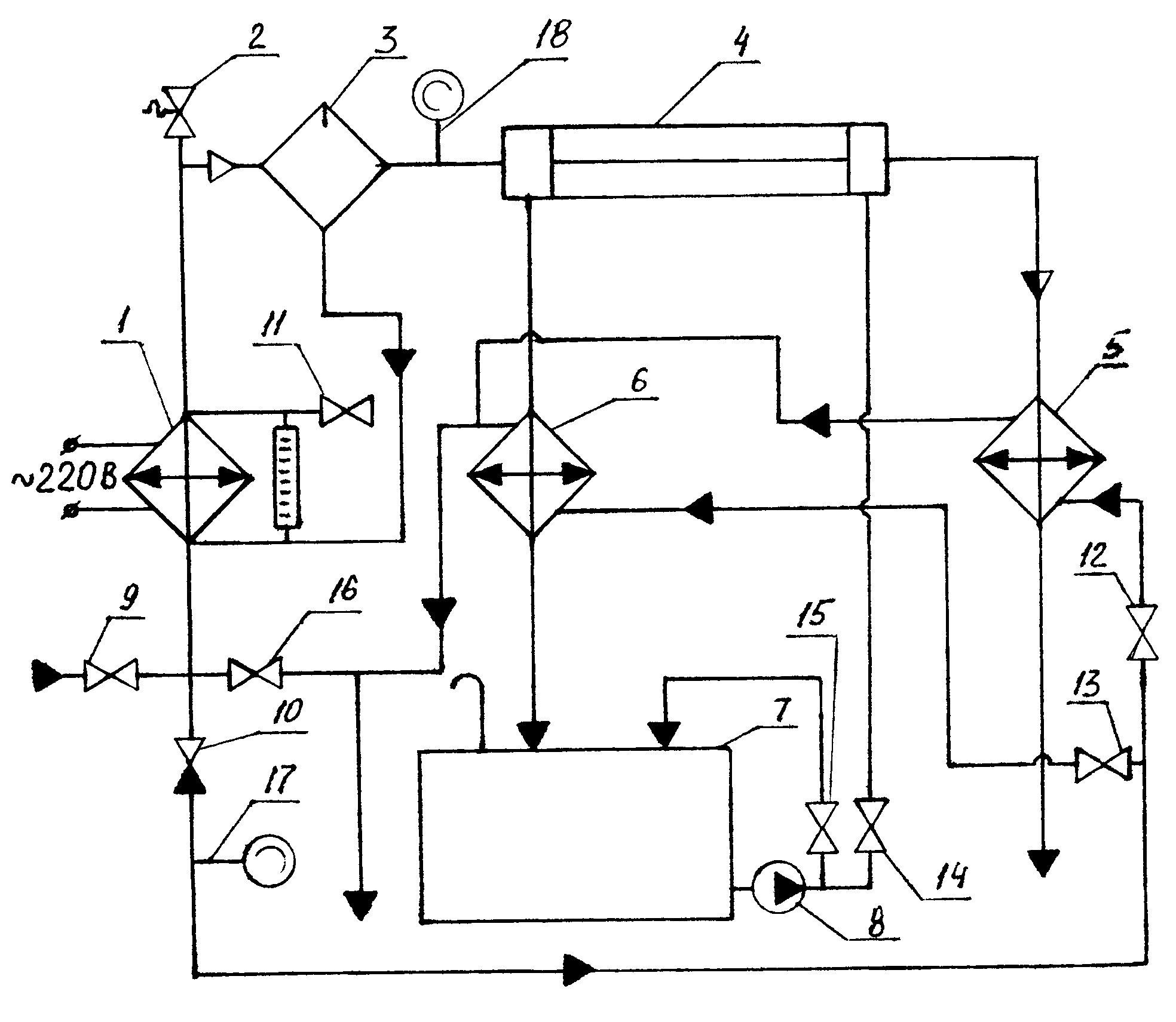
[31]

Свойства МДО-покрытий, полученных в заявляемом составе электролита, были оценены на реальной теплообменной установке, изображенной на фиг.1.

[32]

Установка содержит электрический парогенератор 1, выпускной клапан 2, сепаратор 3, рабочий участок 4, поверхностные охладители 5 и 6, расходную емкость с морской водой 7, циркуляционный насос 8, вентили 9-16 и манометры 17-18.

[33]

Морскую воду из расходной емкости 7 циркуляционным насосом 8 подают на рабочий участок 4, где происходит ее нагрев. Охлаждение морской воды осуществляют в поверхностном охладителе 6, после которого она сбрасывается в расходную емкость. Воду на рабочем участке нагревают паром, получаемым в электрическом парогенераторе 1 с напряжением питания переменного тока 220 В. Вода в электрическом парогенераторе преобразуется в пар, который в сепараторе 3 освобождается от влаги, а затем поступает на рабочий участок.

[34]

После прохождения рабочего участка пар направляется в конденсатор 5. Объем расходной емкости, изготовленной из стали, составляет 0,3 м3. Рабочий участок 4 выполнен в виде нагревателя "труба в трубе". Внутренняя труба длиной 335 мм с внешним диаметром 16 мм и толщиной стенки 1,5 мм изготовлена из титанового сплава ПТ7М. Наружная труба, имеющая внешний диаметр 38 мм и толщину стенки 7 мм изготовлена из оргстекла, что дает возможность визуально наблюдать процесс накипеобразования. Электрический парогенератор позволяет получать пар с избыточным давлением до 0,2 МПа. Температуру пара, морской воды на входе и выходе рабочего участка измеряют хромель-копелевыми термопарами. Расходы воды и пара измеряют объемным способом. Испытанию были подвергнуты титановые трубы, имеющие на рабочей поверхности: естественную оксидную пленку (необработанные трубы 1); МДО-покрытие, полученное в электролите согласно прототипу 2; покрытие, полученное в заявляемом составе электролита (3). Продолжительность каждого эксперимента составляла 96 ч непрерывной работы при тепловой нагрузке 0,2 МВт/м2. Температура морской воды на входе в экспериментальный участок составляла 17 18oС. Расход морской воды GМВ (2,2 2,5)•10-2 кг/с при скорости потока 0,25 м/с; температура пара на входе равнялась 120 130oС, максимальное давление пара 0,15 МПа; расход пара (6,5 7,0)•10-3 кг/с.

[35]

В течение эксперимента через каждые 3 ч проводилось измерение температуры пара и морской воды на входе и выходе рабочего участка, а также температура охлаждающей жидкости на входе и выходе поверхностного охладителя. Для каждого из покрытий было проведено по три эксперимента. В конце каждого эксперимента для всех типов поверхностных слоев в нескольких местах трубки были сделаны сколы и с помощью оптического микроскопа МБИ-15 определена толщина слоя накипи. Методом рентгенофазового анализа на дифрактометре ДРОH-2,0 (Сu, К-α- излучение) был установлен фазовый состав накипи.

[36]

Таким образом, испытания показали, что МДО-покрытия, полученные в заявляемом составе электролита, не влияют на теплопроводность стенок теплообменного аппарата, снижают интенсивность солеотложения и обладают высокими антикоррозионными свойствами. ТТТ1 ТТТ2 ТТТ3

Как компенсировать расходы
на инновационную разработку
Похожие патенты