патент
№ RU 2826814
МПК F41G7/22

СПОСОБ УПРАВЛЕНИЯ ПОЛЕТОМ РАКЕТЫ

Авторы:
Матюнин Игорь Анатольевич
Номер заявки
2023136097
Дата подачи заявки
29.12.2023
Опубликовано
17.09.2024
Страна
RU
Как управлять
интеллектуальной собственностью
Чертежи 
2
Реферат

[48]

Изобретение относится к области ракетной техники и касается способа управления полетом ракеты. Способ включает формирование посредством установленной на беспилотном летательном аппарате двухспектральной камеры изображения цели в видимой и инфракрасной областях спектра. Затем по маршруту расчетного конечного участка траектории полета ракеты с беспилотного летательного аппарата производят маршрутную видеосъемку подстилающей поверхности Земли и цели с формированием сигналов двухспектральных изображений, которые передают на наземный пункт приема и управления. Из полученных кадров формируют выборку серии одиночных опорных изображений, характерных для конечного маршрута полета ракеты, которые записывают в устройство памяти головки самонаведения ракеты. При подлете ракеты к конечному участку траектории производят последовательное сопоставление текущих изображений, получаемых с двухспектральной оптико-электронной головки самонаведения ракеты с опорными изображениями, записанными в устройство памяти головки самонаведения, после чего вырабатывают сигналы рассогласования по углу тангажа и рыскания для управления полетом ракеты к цели. Технический результат заключается в повышении точности полета ракеты на конечном участке траектории с обеспечением круглосуточности ее самонаведения. 1 з.п. ф-лы, 3 ил.

Формула изобретения

1. Способ управления полетом ракеты, включающий предварительное формирование изображения цели с помощью камеры, установленной на борту летательного аппарата, передачи сигналов изображений с борта летательного аппарата по радиоканалу на наземную пусковую установку, запись сигнала изображения цели в устройство памяти аппаратных средств ракеты перед ее пуском, запуск ракеты и ее полет по заданной траектории к цели, коррекцию маршрута полета ракеты на конечном участке траектории путем сравнения текущего изображения, получаемого с оптико-электронной головки самонаведения ракеты с опорным изображением цели, ранее записанным в устройство памяти ракеты, отличающийся тем, что для получения опорных изображений используют двухспектральную камеру, установленную на беспилотном летательном аппарате, для регистрации лучистого потока в двух участках спектра, включающих видимую и инфракрасную области спектра, затем по маршруту расчетного конечного участка траектории полета ракеты к цели с беспилотного летательного аппарата производят маршрутную видеосъемку подстилающей поверхности Земли и цели в видимой и инфракрасной областях спектра с формированием сигналов двухспектральных изображений, которые потом передают по радиоканалу на наземный пункт приема и управления, где далее из последовательности полученных кадров формируют выборку серии N одиночных двухспектральных опорных изображений, характерных для конечного маршрута полета ракеты, которые записывают в устройство памяти головки самонаведения ракеты, после чего производят ее запуск, а при подлете ракеты к конечному участку траектории производят последовательное сопоставление текущих изображений, получаемых с двухспектральной оптико-электронной головки самонаведения ракеты с двухспектральными опорными изображениями, ранее записанными в устройство памяти головки самонаведения ракеты, после чего вырабатывают сигналы рассогласования по углу тангажа и рыскания для управления полетом ракеты к цели.

2. Способ по п. 1, отличающийся тем, что при формировании опорных изображений их количество N определяется из условия: 2≤N≤P, где P - число, значение которого определяется аппаратными и вычислительными возможностями ГСН ракеты.

Описание

[1]

Изобретение относится к области ракетной техники и может быть использовано для применения в ракетах класса «поверхность-поверхность», оснащенных телетепловизионными головками самонаведения, запускаемых с мобильных пусковых установок, на базе колесной или гусеничной техники и надводных кораблей. Изобретение предусматривает использование серии из нескольких предварительно подготовленных опорных изображений местности и цели на ней в видимой и инфракрасной области спектра, с помощью двухспектральной камеры с беспилотного летательного аппарата на конечном участке траектории полета ракеты к цели.

[2]

Как известно [1], для управления полетом ракет класса «поверхность-поверхность», с пассивным самонаведением широко используются телевизионные (ТВ) и тепловизионные (ТПВ) камеры. Первые из них, регистрируют отраженный лучистый поток в видимой (ВИ) и ближней инфракрасной (ИК) области спектра, ТПВ камеры, работающие в телевизионном формате и формирующие черно-белые или псевдоцветные изображения, регистрируют лучистый поток, излученный от цели и фона в тепловом ИК участке.

[3]

Такие передающие ТВ/ТПВ камеры применяются для регистрации лучистого потока электромагнитной энергии в оптическом диапазоне длин волн от 0,2 мкм до 14,0 мкм, а также его преобразования в электрические видеосигналы, для формирования из них цифровых изображений, как выходных элементов процесса регистрации. Прием отраженного или излученного лучистого потока осуществляют в ультрафиолетовой (УФ) от 0,25 мкм до 0,38 мкм, в ВИ от 0,38 мкм до 0,76 мкм и ИК области спектра. В свою очередь ИК область спектра делится на, так называемую, ближнюю ИК область спектра (для регистрации отраженного потока) от 0,76 мкм до 2,5 мкм, и средняя ИК область спектра (для регистрации излученного потока) - отдельные участки в интервале длин волн от 2,5 мкм до 5,0 мкм.

[4]

Проявление поглощающих свойств атмосферы в коротковолновой части ВИ области спектра резко сказывается на величине спектральных контрастов объектов поверхности Земли, поэтому нижняя граница спектрального интервала, в этом случае, приемлема с величин порядка 0,4-0,45 мкм. Кроме того, атмосфера Земли не является прозрачной и в других спектральных участках, поэтому большинство оптико-электронных и ТВ систем дистанционного зондирования поверхности Земли работают в так называемых «окнах прозрачности» атмосферы: 0,4-1,1 мкм; 1,5-1,75 мкм; 2,9-3,8 мкм, 4,7-5,3 мкм; 8,0-14,0 мкм и др. [2].

[5]

Известны различные способы и устройства для управления полетом ракет к цели на поверхности Земли с пассивным самонаведением в автономном полете. Так, например, в авторском свидетельстве [3], рассматривается система управления ракетой, предназначенной для наведения на малоконтрастные цели, на произвольном фоне поверхности, состоящая из специальной головки визирования, обеспечивающей захват и сопровождение указанных целей, и самонастраивающегося автопилота, обеспечивающего выход в зону захвата и управление ракетой с минимальными ошибками.

[6]

Особенностью технического решения данного изобретения является то, что предлагается использовать операцию запоминания изображения участка местности и осуществлять сравнение запоминаемого изображения с текущим изображением этого же участка в процессе полета ракеты.

[7]

Однако, при уменьшении контраста цели, в виду погодных, временных изменения или ее маскировки данное решение не обеспечивает точное формирование необходимой управляющей информация для автопилота, что приводит к понижению точности наведения или даже к потере цели, что является значительным недостатком изобретения.

[8]

В патенте [4] описан способ управления полетом ракеты, включающий прицеливание на пусковой установке, старт, полет по высотной траектории в точку прицеливания, коррекцию траектории полета ракеты на конечном участке по информации оптико-электронной системы наведения (ОЭСН), визирующей контрастные ориентиры подстилающей поверхности, отличающийся тем, что функционирование ОЭСН начинают на удалении от цели и при высоте полета ракеты 1-20 км, путем излучения по местной вертикали и приема лоцирующих сигналов дополнительно введенного в конструкцию лазерного высотомера (ЛВ), одновременно с этим производят корреляционно-экстремальную привязку к подстилающей поверхности и в зависимости от данных ЛВ осуществляют коррекцию пикирующей траектории ракеты вплоть до окончания полета, или программный маневр ракеты в плоскости полета с выходом на участок пологого планирования на высоте 100-500 м, за 0,5-15,0 км от цели, производят корреляционно-экстремальную привязку к подстилающей поверхности и коррекцию планирующей траектории ракеты, с пикирующим конечным участком за 0,1-2,0 км от цели, вплоть до окончания полета.

[9]

Недостатком данного способа является свойства и наличие излучения ЛВ, особенно на конечном участке наведения, а также слабая помехозащищенность, как корреляционно-экстремальной ОЭСН, так и ЛВ от плохих погодных условий (облачность, туман, осадки) и искусственных оптических помех (дымы, маскировка).

[10]

Известен способ и устройство управления полетом ракеты [5]. Способ заключается в том, что на поверхности цели выбирают точку слежения головки самонаведения (ГСН), далее в процессе автономного полета измеряют параметры относительного движения ракеты и точки слежения на поверхности цели и обеспечивают движение ракеты по направлению «точка пуска - точка слежения» и контролируют положение точки слежения путем определения величины текущего отклонения точки слежения от выбранной перед пуском и сравнения этой величины с пороговым значением. При этом в качестве параметров относительного движения ракеты и точки слежения на поверхности цели используют угловые скорости линии визирования, углы пеленга и углы отклонения углов пеленга от их среднего значения.

[11]

Недостатком данного способа и устройства является необходимость постоянного нахождения, точки слежения в ракурсе оптической системы ГСН и изменяющаяся погрешность при определении углов рысканья и тангажа и их угловых скоростей по трассе подлета ракеты при движении от точки старта до цели, и ее зависимость от текущей относительной дальности, что в совокупности приводит к ухудшению автосопровождения и точности попадания ракеты в цель.

[12]

Известен также способ прицеливания и наведения ракеты на цель с помощью обзорно-прицельной системы (ОПС) вертолета и эталонных изображений (ЭИ) цели [6]. Способ, включающий формирование точки целеуказания при наблюдении изображения сцены на видеомониторе ОПС с ТВ прицелом и наведению линии визирования телевизионной камеры гирокоординатора на цель, используя пульт управления, привода наведения и информацию с датчиков углов поворота ОПС, обладает следующими особенностями: оператор задает точку целеуказания на изображении, полученном от ТВ прицела ОПС, бортовым спецвычислителем формируется два ЭИ, одно сжатое с метрическими характеристиками, совпадающими с аналогичными характеристиками изображения телевизионной камеры ГСН ракеты, другое несжатое цифровое изображение, сформированное вокруг точки, указанной оператором в момент целеуказания.

[13]

Основным недостатком способа является использование для формирования ЭИ сам носитель ракеты, в частности его ОПС, для которой не характерны функции информационного обеспечения эталонной видеоинформацией системы самонаведения ракет, вследствие чего целеуказание ограничивается всего двумя ЭИ: сжатым фоноцелевым изображением с указанной оператором целью и не сжатым изображением фона вокруг цели. Кроме этого носитель, обладает значительно ограниченными возможностями по движению для формирования изображений цели с разнообразных ракурсов и дальностей, что значительно ограничивает качество видеоинформационного обеспечения системы наведения ракеты в цель по маршруту полета.

[14]

В качестве наиболее близкого аналога заявляемого изобретения по совокупности признаков и операций над сигналами принят способ формирования изображения цели для обеспечения применения управляемых ракет с оптико-электронной ГСН [7]. Данный способ направлен на решение задачи повышения вероятности обнаружения, распознавания объекта интереса и точности самонаведения ракеты в цель. Для этого, в способе, применяют формирование ЭИ местности с целью на ней, полученной с помощью цифровой камеры с квадрокоптера, для самонаведения по этому изображению управляемой ракеты, методом корреляционно-экстремального сравнения с кадрами видеосигнала, поступающего с камеры ГСН ракеты.

[15]

Предварительное обнаружение и определение топографических координат цели, в способе осуществляется расчетом операторов с земли, оснащенных носимыми средствами спутниковой или инерциально-магнитной навигации, цифровой радиосвязи, электронными картографическими планшетами и целеуказателем, обеспечивающим визирование объекта интереса и определение его координат после обнаружения. Полученные, таким образом, координаты по цифровой радиосвязи передаются на пусковую установку и на пульт оператора квадрокоптера, который осуществляет взлет и полет квадрокоптера в рассчитанную точку аэросъемки с цифровой камерой, входящей в состав бортовой аппаратуры квадрокоптера. Далее, над целью, оператор квадрокоптера переводит его в режим удержания заданных координат, высоты и ракурса на цель, включает камеру, с помощью которой формируют цифровое изображение цели, которое посредством цифрового радиоканала, транслируется на пульт пусковой установки.

[16]

Завершающей, операцией в способе является ввод в память ГСН, полученное с квадрокоптера ЭИ цели, ввод в систему управления ракеты рассчитанных ранее параметров траектории полета ракеты, а также пуск ракеты с пусковой установки. В полете, на конечном участке траектории, введенное в память ГСН изображение используют для получения управляющих сигналов самонаведения ракеты в цель, путем сравнения с текущими изображениями формируемые ГСН ракеты.

[17]

Основным недостатком рассмотренного способа, является отсутствие одновременного формирования ЭИ в ВИ и ИК областях спектра, что не позволяет наводить ракету на цель в любое время суток, без усложнений, ведущих к дополнительным затратам при подготовке ракеты к полету. Так же, в данном способе предлагается формировать лишь одно ЭИ цели, что не позволит проводить самонаведение ракеты с заданной точностью при ее полете на большей части конечного участка траектории, что будет причиной снижения точности попадания ракеты в цель.

[18]

Технический результат - повышение точности полета ракеты на конечном участке траектории с обеспечением круглосуточности ее самонаведения.

[19]

Технический результат достигается тем, что в отличие от известного способа формирования изображения цели для обеспечения применения управляемых ракет с оптико-электронной ГСН, включающего получение изображения цели с помощью цифровой камеры, установленной на борту летательного аппарата, передачи сигналов изображения с борта летательного аппарата по радиоканалу на наземную пусковую установку, запись сигнала изображения цели в бортовые аппаратные средства ракеты перед ее пуском, запуск ракеты, ее полет по заданной траектории к цели, коррекцию маршрута полета ракеты на конечном участке траектории, путем сравнения текущего изображения, получаемого с оптико-электронной ГСН ракеты с полученным ранее изображением цели, в предлагаемом способе, для получения текущих изображений подстилающей поверхности и цели, используется двухспектральная оптико-электронная система (ОЭС), установленная на борту беспилотного летательного аппарата (БПЛА) для регистрации лучистого потока в двух спектральных участках, включающих видимую и инфракрасную области спектра, при полете БПЛА, по траектории близкой к конечному участку предполагаемой траектории полета ракеты к цели, производится маршрутная видеосъемка подстилающей поверхности Земли и цели в видимой и инфракрасной областях спектра, таким образом формируются сигналы изображений телевизионного формата в двух спектрах, которые потом передаются на наземный пункт приема и управления (НППУ), где далее из них осуществляется выборка одиночных изображений, так называемых далее, опорных изображений (ОИ), которые записываются в устройство памяти ГСН ракеты, после этих операций производится запуск ракеты по заданной траектории, при подлете ракеты к ее конечному участку, производится последовательное сопоставление текущих изображений, получаемых с двухспектральной оптико-электронной ГСН с изображениями, ранее записанными в устройство памяти ГСН ракеты, в результате сравнения изображений вырабатываются сигналы рассогласования в систему управления, наводящую ракету в цель.

[20]

Для достижения указанного технического результата предлагается способ управления полетом ракеты, включающий предварительное формирование изображения цели с помощью камеры, установленной на борту летательного аппарата, передачи сигналов изображений с борта летательного аппарата по радиоканалу на наземную пусковую установку, запись сигнала изображения цели в устройство памяти аппаратных средств ракеты перед ее пуском, запуск ракеты и ее полет по заданной траектории к цели, коррекцию маршрута полета ракеты на конечном участке траектории, путем сравнения текущего изображения, получаемого с оптико-электронной ГСН ракеты с ОИ цели ранее записанным в устройство памяти ракеты, в котором, для получения изображений используют двухспектральную камеру, установленную на БПЛА, для регистрации лучистого потока в двух участках спектра, включающих видимую и инфракрасную области спектра, затем по маршруту расчетного конечного участка траектории полета ракеты к цели, производят маршрутную видеосъемку подстилающей поверхности Земли и цели в видимой и инфракрасной областях спектра с формированием сигналов двухспектральных изображений, которые потом передают по радиоканалу на НППУ, далее из последовательности полученных кадров, формируют выборку серии одиночных двухспектральных ОИ, характерных для конечного маршрута полета ракеты, которые записывают в устройство памяти ГСН ракеты, после чего производят ее запуск, при подлете ракеты к конечному участку траектории, производят последовательное сопоставление текущих изображений, получаемых с двухспектральной оптико-электронной ГСН ракеты с двухспектральными ОИ, ранее записанными в устройство памяти ГСН ракеты, после чего вырабатывают сигналы рассогласования по углу тангажа и рыскания для управления полетом ракеты к цели.

[21]

Применение предлагаемого способа на практике, позволит достигнуть качественного изменения и увеличения объема видеоинформационного обеспечения полета ракет класса «поверхность-поверхность», оснащенных пассивными оптико-электронными ГСН, что обеспечит возможность совершать полеты ракет в ночное время, без дополнительных временных затрат на предварительную подготовку к полету, а применение в заявленном способе не единственного ЭИ цели, как это осуществлялось в прототипе или в других известных способах, а применение специальным образом сформированной серии нескольких ОИ, позволит осуществлять управление ракеты на конечном участке траектории с более высокой точностью наведения ее в цель.

[22]

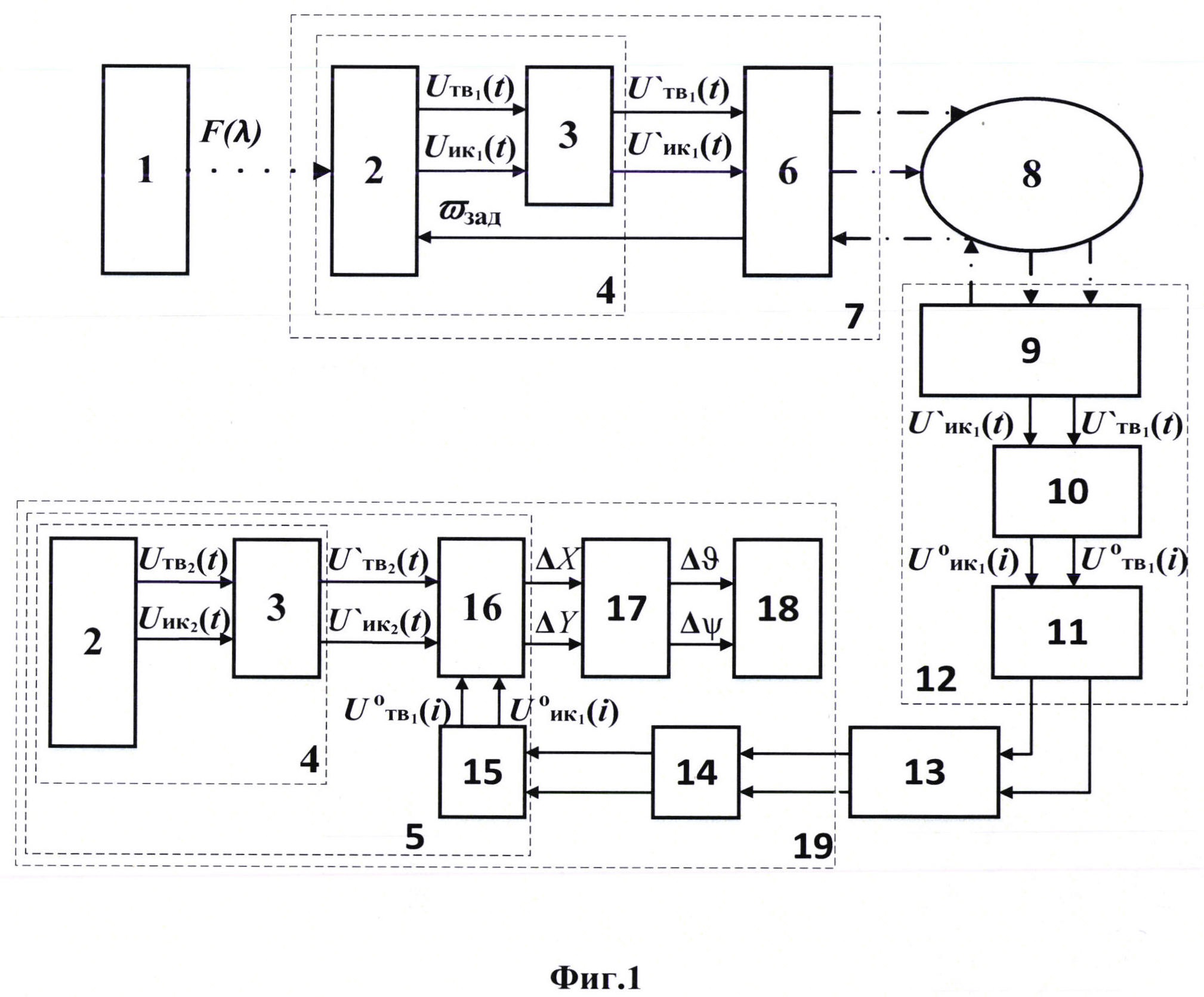
На фиг. 1, показана структурная схема, показывающая реализацию предлагаемого способа управления полетом ракеты класса «поверхность- поверхность», оснащенными пассивными оптико-электронными ГСН, на этапе подготовки видеоинформационного обеспечения их к пуску. Она включает в себя: объект интереса - 1, оптико-электронное входное звено - 2, блок обработки сигналов - 3, оптико-электронную систему - 4, головку самонаведения - 5, бортовой радиоприемопередающий модуль - 6, беспилотный летательный аппарат - 7, канал радиосвязи - 8, наземный радио приемо-передающий модуль - 9, блок выбора опорных изображений - 10, интерфейсный модуль проводной связи - 11, наземный пункт приема и управления - 12, коммутационный блок пусковой установки - 13, интерфейсный модуль связи - 14, запоминающие устройство - 15, блок сравнения сигналов изображений - 16, устройство формирования сигналов рассогласования - 17, систему управления - 18, управляемую ракету - 19.

[23]

Наиболее важными элементами схемы являются два одинаковых оптико-электронных входных звена 2, которые вместе с блоками обработки сигналов 3, входят в состав двухспектральной ОЭС 4. Структурной особенностью способа является то, что данные ОЭС, обладающие одинаковыми техническими параметрами, являются составной частью как бортового оборудования БПЛА 7, так и входят в состав ГСН ракеты 5, которой оснащается управляемая ракета 19. Основной функцией звеньев 2 является преобразование лучистого потока F(λ), отраженного или излученного объектом интереса 1 в спектральном участке с длинной волны от λ1 до λ2, в два сигнала изображения Uтв1(t), Uик1(t), пропорциональные интенсивности лучистого потока в ВИ и ИК областях спектра.

[24]

Сформированные таким образом сигналы изображений поступают на вход блока обработки сигналов 3, в котором осуществляется их предварительная обработка: фильтрация, усиление и цифровое преобразование, такое как цифровая коррекция алгоритмами гамма-коррекции, апертурная коррекция и другие виды цифровой обработки сигналов. Применение, как в БПЛА, так и в ракете одинаковых входных звеньев 2 и блоков обработки сигналов 3, является необходимым условием для использования предлагаемого способа самонаведения.

[25]

После обработки, сигналы изображений U’тв1(t), U’ик1(t) с выхода блока 3, входящего в состав в БПЛА 7, поступают на вход бортового радио приемопередающего модуля 6, который выполняет кодирование и передачу сигналов видеоизображений по каналу радиосвязи 8, на вход стационарного радио приемо-передающего модуля 9, входящего в состав НИНУ 12, где, после приема и декодирования, сигналы изображений поступают на вход вычислительного блока выбора ОИ 10, функционирование которого заключается в выборе отдельных изображений, из поступающих в него двух потоков видеосигналов телевизионного формата, соответствующих заданным параметрам выбора и различным дальностям до цели.

[26]

Число N - выбираемых ОИ не является константой, а определяется алгоритмом работы блока формирования 10 исходя из множества факторов, характерных для изображений поступающих на его вход, таких как максимальное отношение сигнал/шум, высокая информативность геометрических форм оптической сцены, наличие лучших различительных признаков контрастности, максимальное совпадения ракурсов на цель и метрических параметров объектов на изображении с ОЭС БПЛА, с соответствующими характеристиками на изображениях, которые будут поступать с ГСН ракеты, при полете ракеты к цели по маршруту предполагаемой траектории. Численно количество ОИ N определяется из условия: 2≤N≤Nmax, где Nmax - число, значение которого определяется длительностью полета ракеты на конечном участке траектории, а также аппаратными и вычислительными возможностями ГСН ракеты:

[27]

[28]

где Tкут - время полета ракеты по конечному участку траектории (КУТ);

[29]

Tкадр - время формирования кадров изображений блоком 2;

[30]

Tобр - время предварительной обработки изображений алгоритмом в блоке 3;

[31]

Tсрав - время сравнения изображений в блоке 16.

[32]

После окончания процесса выбора серии, ОИ и передаются из блока формирования 10, с помощью интерфейсного модуля проводной связи 11, через аппаратуру управления пусковой установкой 13 и интерфейсного модуля связи ракеты с пусковой установкой 14, в блок запоминающего устройства 15, ракеты 19. Таким образом завершается процесс предстартовой подготовки видеоинформационными данными системы самонаведения ракеты по предлагаемому способу.

[33]

На фиг. 2 представлена, схема траектории полета БПЛА для проведения маршрутной видеосъемки. Типовая траектория полета ракеты к цели (объекту) на фиг. 2 обозначена точками О, A, B С, G, с конечным участком траектории D, Е, F, G, где осуществляется предлагаемое способом самонаведение ракеты в цель.

[34]

Общий принцип работы способа управления полетом ракеты заключается в следующем. После обнаружения любыми возможными способами и определения координат местоположения цели(объекта) производится расчет маршрута полета БПЛА, обозначенного участком С’-G’ , по которому осуществляется его полет с целью проведения маршрутной видеосъемки подстилающей поверхности и цели. Траектория полета С’-G’, рассчитывается исходя из координат обнаруженной цели - «объект», местоположения пусковой установки O и вида выбранной к применению траекторий полета ракеты.

[35]

Для достижения максимальной точности самонаведения ракеты необходимо, чтобы маршрут видеосъемки с БПЛА, обозначенный точками D’, Е’, F’, G’, максимально совпадал с расчетным маршрутом полета ракеты, обозначенный точками D, Е,F, G, а ракурсы, полученных при видеосъемке с БПЛА ОИ, максимально совпадали с ракурсами текущих изображений, получаемых ГСН, на конечном участке траектории полета ракеты. Управление ракурсами ОЭС БПЛА осуществляется по каналу радиосвязи 8, заданием с НППУ 12 параметров вектора угловой скорости вращения ωзад платформы с оптико-электронном входным звеном 2, из состава ОЭС 4, БПЛА 7, изображенных на фиг. 1. Управление угловой скоростью вращения платформы с камерами осуществляется для возможности формирования изображений местности и цели с максимально приближенными характеристиками к изображениям, которые будет получать ГСН при полете ракеты на конечном участке траектории.

[36]

На фиг. 3, представлена иллюстрация процесса формирования видеоизображений, с помощью видеосъемки с БПЛА, совершающего полет по маршруту на конечном участке траектории полета ракеты к цели (объекту). Из полученных двухспектральной ОЭС БПЛА, изображений подстилающей поверхности по маршруту полета, обозначенному участком С’-G’ в блоке 10, НППУ 12, см. фиг. 1, по условиям минимальных шумов и максимальной информативности изображений, а также максимального совпадения ракурсов и мгновенных полей зрения ϕОЭСБПЛА с характеристиками изображений с ОЭС ГСН ракеты, выбирается некоторое количество N ОИi, где i=1, 2,…, N, соответствующие определенным дальностям до цели Ri, где i=1, 2,…, N, которые затем, посредством интерфейсного модуля проводной связи 11, НППУ 12, через коммутационный блок пусковой установки 13, и интерфейсный модуль связи 14, записывается в запоминающее устройство 15, ракеты 19.

[37]

После старта и полета по заданной траектории до достижения ракеты конечного участка, на дальностях до цели Ri, при которых была произведена регистрация изображений с БПЛА, которые использовались для выбора из них соответствующих ОИ, в блоке сравнения сигналов изображений 16, входящего в состав ГСН 5 ракеты 19, производится последовательное сопоставление и анализ результатов сравнения сигналов изображений U’ ТВ2(t), U’ИК2(i), прошедших первичную обработку в блоке 3, ГСН 5, ракеты 19 и соответствующих им сигналов ОИ поступающих из запоминающего устройства 15.

[38]

В результате своей работы, блоком 16 выдаются сигналы пропорциональные отклонению направления полета ракеты от заданного в связанной системе координат ΔX(t) и ΔY(t), используя которые в устройстве формирования сигналов рассогласования 17, вырабатываются заданные отклонения по углу тангажа Δϑ(t) и рыскания Δψ(t), которые, в свою очередь, поступают в систему управления ракетой 18, для ее наведения к цели по заданной траектории полета.

[39]

Применение рассмотренного способа на практике позволит, за счет использования двухспектральной оптико-электронной телетепловизионной системы формирования серии двухспектральных изображений, идентичных изображениям формируемых в ГСН ракет класса «поверхность-поверхность», при их сравнении в полете ракеты к цели, выполнять ее наведение на цель со значительно более высокой точностью и обеспечить круглосуточность применения ракеты (день-ночь), при широком спектре условий ее применения и вариантов выбора траекторий.

[40]

Источники информации

[41]

1. Шилин А.А. Обзор пассивных оптических ГСН для поражения наземных тактических целей. Известия ТулГУ. Технические науки. 2014. Вып. 7.

[42]

2. Сагдуллаев Ю.С., Ковин С.Д., Спектральная селекция объектов в системах технического зрения: Монография, - М.: Издательство «Спутник+», 2023, - 470 с.

[43]

3. А.с. СССР № 1840806А, Система наведения управляемой ракеты, состоящая из головки совмещения изображений и самонастраивающегося автопилота/ Туманов А.В., Коновалов Е.А., Дятлов Ю.М., Исаев Н.С, ОАО «ВПК» НПО машиностроения», опубл. 10.06.2010 г. Бюл. № 16.

[44]

4. Патент РФ № 2595282С1. Способ управления полетом ракеты/Леонов А.Г., Мартынов В. И. и др., АО «ВПК «НПО Машиностроения», опубл. 27.08.2016 г., Бюл. № 24.

[45]

5. Патент РФ № 2112699С1. Способ и устройство управления полетом ракеты класса «воздух-поверхность» с пассивным самонаведением/Кегелес А.Л., Хейфец Л.Н., Шапиро Б.Л., и др., ГМКБ «Вымпел», опубл. 10.06.1998 г.

[46]

6. Патент РФ № 2697939С1. Способ автоматизации целеуказания при прицеливании на вертолетном комплексе/ Каракозов Ю.А., Селявский Т.В., Сухачев А.Б., Шапиро Б.Л., ЗАО «МНИТИ», опубл. 20.08.2018 г. Бюл. № 24.

[47]

7. Патент РФ № 2776005С1, Способ формирования изображения цели для обеспечения применения тактических управляемых ракет с оптико-электронной головкой самонаведения/Каплин А.Ю., Степанов М.Г., АО "РАДИОАВИОНИКА", опубл. 12.07.2022 г. Бюл. № 20.

Как компенсировать расходы
на инновационную разработку
Похожие патенты