Изобретение относится к электротехнике и электроизмерительной технике и может быть использовано при создании устройств контроля состояния обмоток электрической машины электропривода переменного тока во время его работы. Технический результат: реализация простого и надежного устройства обнаружения межвиткового замыкания обмотках электрической машины переменного тока на ранней стадии их развития. Сущность: устройство обнаружения межвиткового замыкания в обмотках электрической машины содержит искусственно созданную симметричную многофазную нагрузку, соединенную звездой. Между общей точкой нагрузки и нулевым выводом электрической машины подключен однофазный двухполупериодный выпрямитель напряжения, выводы постоянного тока которого нагружены на цепь, состоящую из последовательно соединенных динистора и катушки реле. Параллельно катушке подключены конденсатор и стабилитрон. Устройство может быть использовано в нерегулируемых и регулируемых электроприводах переменного тока различного назначения и силовой структуры с различными типами электрических машин и преобразователей. 3 з.п. ф-лы, 7 ил.
1. Устройство обнаружения межвиткового замыкания в обмотках электрической машины, содержащее реагирующий орган и симметричную многофазную нагрузку, соединенную звездой и подключенную к многофазному источнику переменного напряжения, питающему фазные обмотки электрической машины, отличающееся тем, что дополнительно содержит однофазный двухполупериодный выпрямитель, конденсатор, динистор и стабилитрон, причем реагирующий орган выполнен в виде электромагнитного реле, состоящего из катушки и перекидного контакта, а каждая фаза симметричной многофазной нагрузки реализована как полное сопротивление, при этом общая точка соединений полных сопротивления симметричной многофазной нагрузки подключена к первому выводу переменного тока однофазного двухполупериодного выпрямителя, второй вывод переменного тока которого подключен к нулевому выводу обмоток электрической машины, соединенных звездой, положительный вывод однофазного двухполупериодного выпрямителя подключен к аноду динистора, катод которого соединен с катодом стабилитрона, первым выводом конденсатора и первым выводом катушки электромагнитного реле, второй вывод которой соединен со вторым выводом конденсатора, анодом стабилитрона и отрицательным выводом однофазного двухполупериодного выпрямителя, перекидной контакт электромагнитного реле подключен к системе управления электроприводом электрической машины. 2. Устройство по п.1, отличающееся тем, что полные сопротивления симметричной многофазной нагрузки реализованы с использованием резисторов. 3. Устройство по п.1, отличающееся тем, что полные сопротивления симметричной многофазной нагрузки реализованы с использованием конденсаторов. 4. Устройство по п.1, отличающееся тем, что параллельно одному из полных сопротивлений симметричной многофазной нагрузки подключена нормально открытая кнопка.
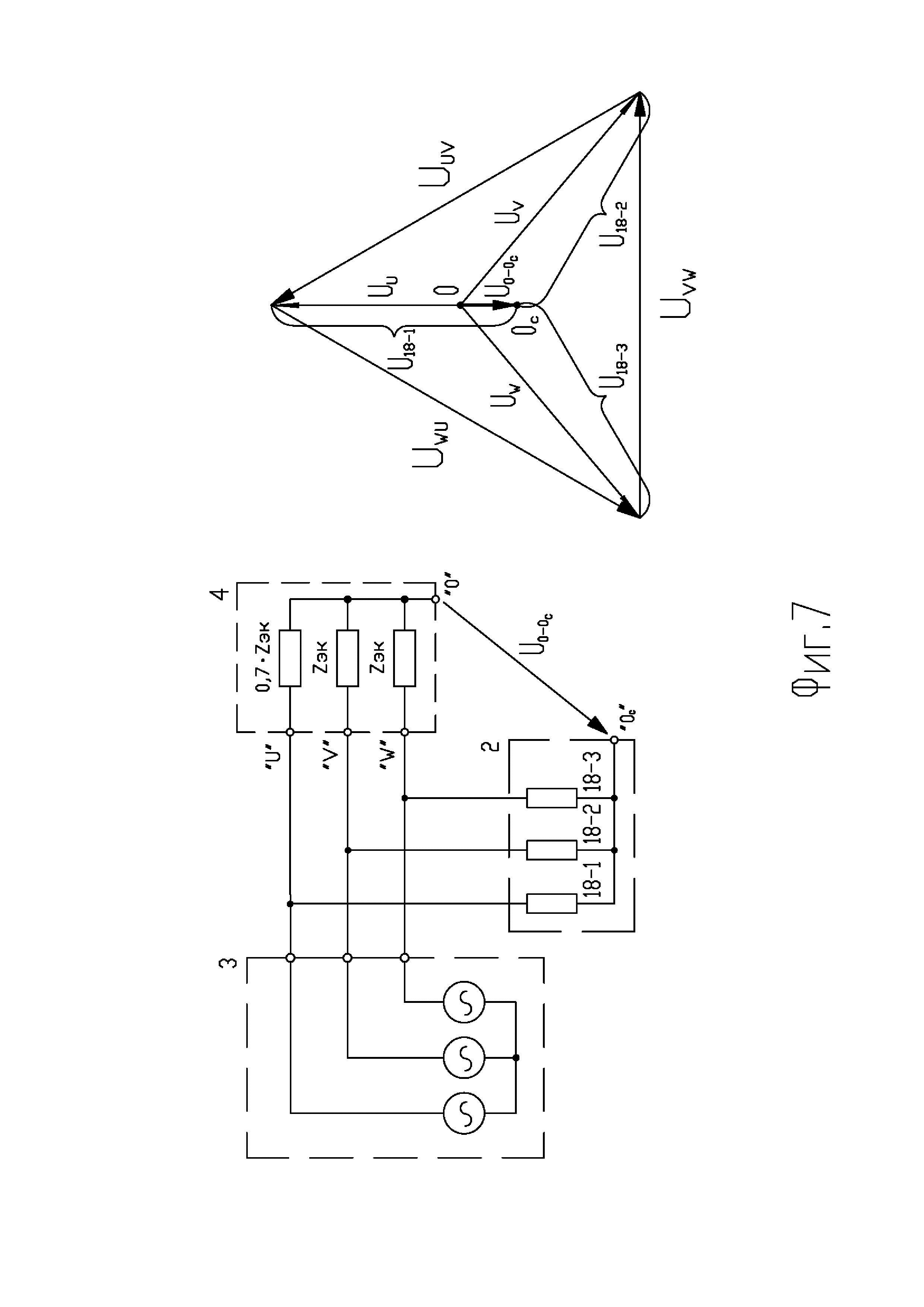
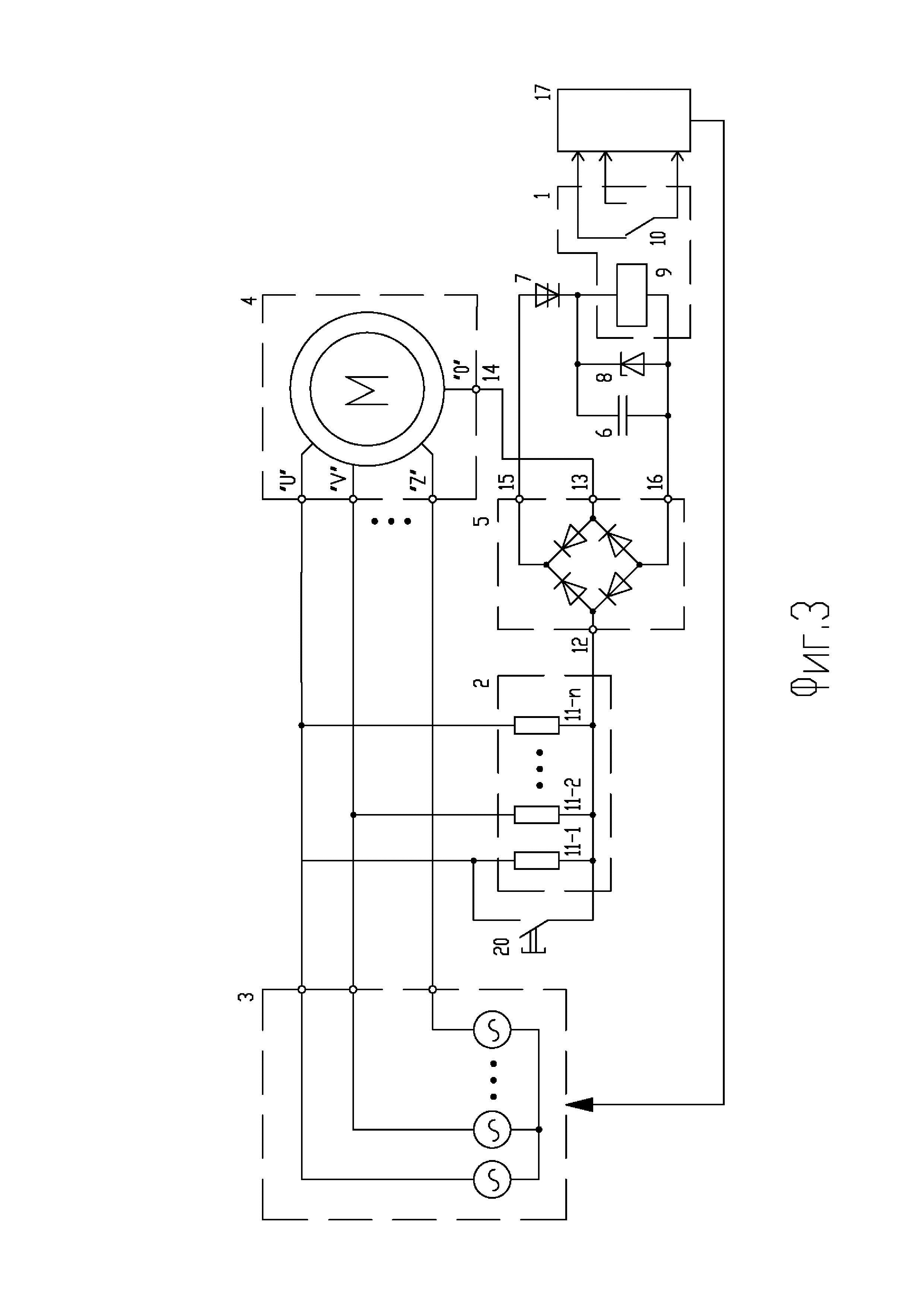
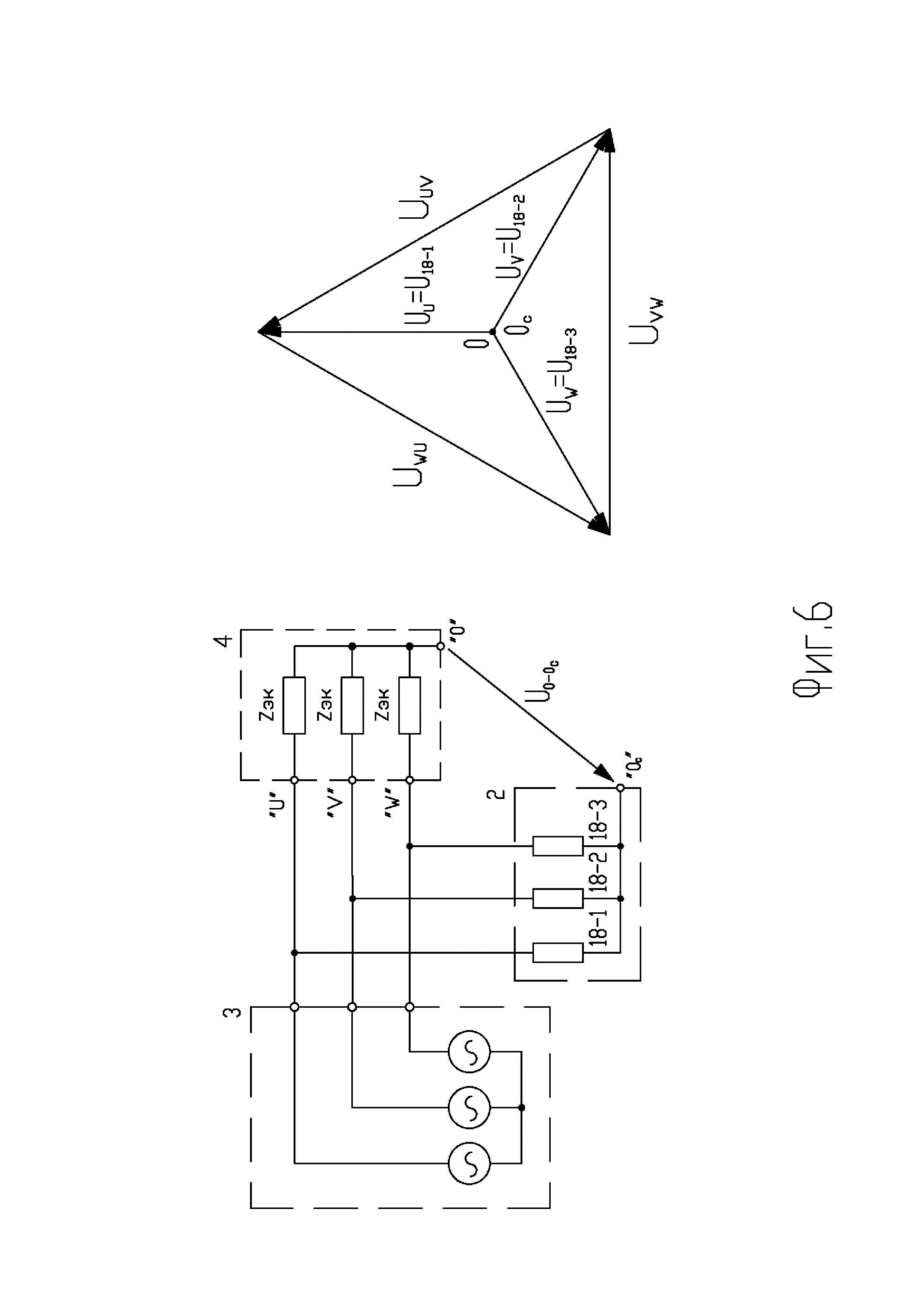
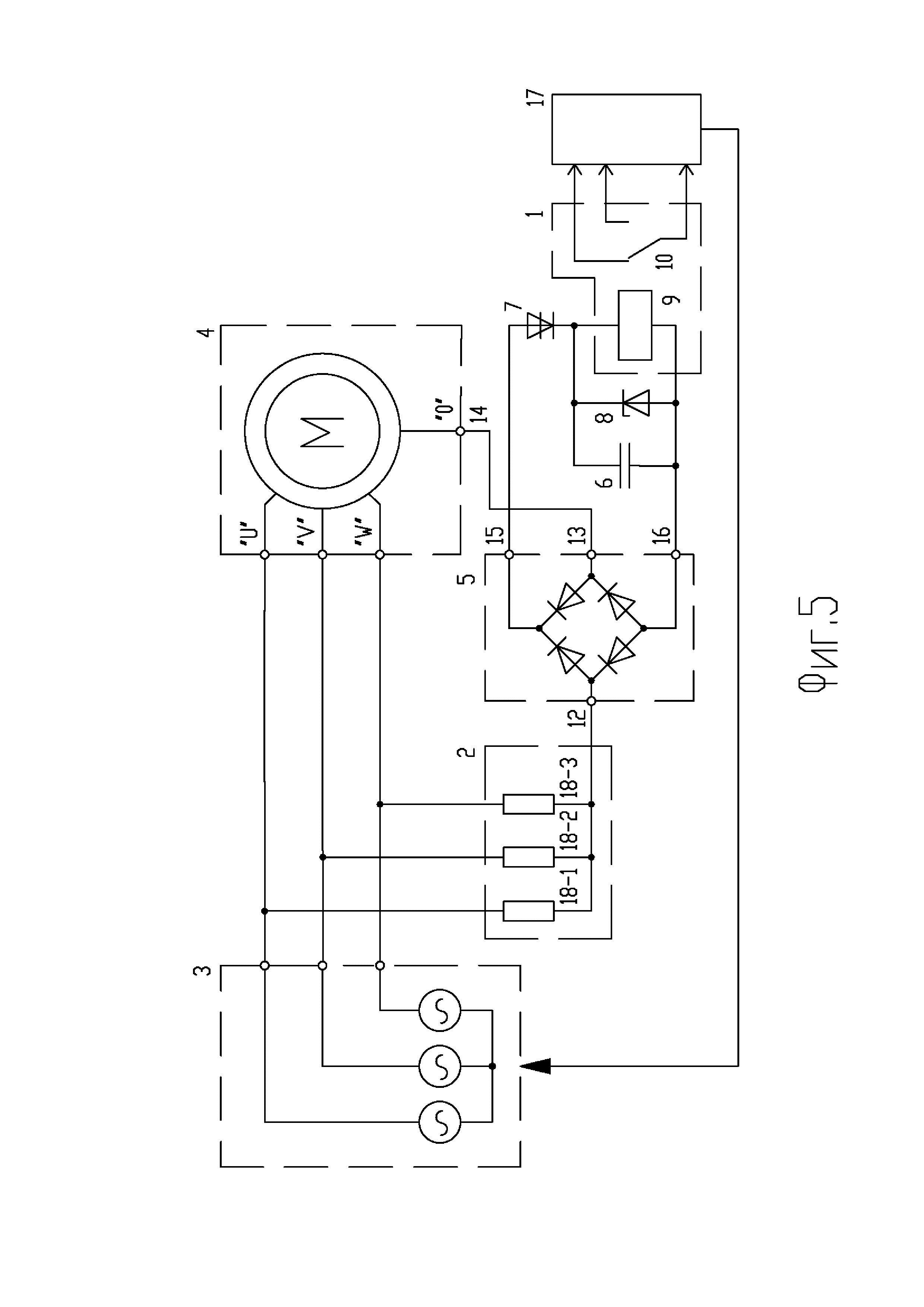
Изобретение относится к электротехнике и к электроизмерительной технике и может быть использовано при создании устройств диагностики и контроля состояния обмоток статора электрической машины электропривода переменного тока. Технический результат изобретения заключается в выявлении неисправностей в обмотке статора электрической машины переменного тока на ранней стадии развития и предотвращении возникновения последующих аварийных ситуаций, как в самой электрической машине, так и в управляющем ею электрическом преобразователе. Предложенное устройство может быть использовано в нерегулируемых и регулируемых электроприводах переменного тока с любыми типами классических электрических машин переменного тока, чьи обмотки соединены по наиболее распространенной схеме соединения - «звездой». Известно устройство защиты от межвитковых замыканий в обмотках электрической машины (пат. US 4453190, МПК H02H7/08, опубл. 23.04.1982), содержащее катушки, расположенные вблизи лобовых частей каждой из трех фаз статорной обмотки и соединенных определенным образом и подключенные в блок вычисления, и распознавания межвиткового замыкания по значениям токов прямой и обратной последовательности. Суть работы устройства заключается в преобразовании тока, протекающего в обмотках фаз электрической машины в электродвижущие силы (ЭДС), индуцированные в катушках, расположенных вблизи лобовых частей каждой из трех фаз статорной обмотки с последующей обработкой данной информации - величины значения ЭДС и сравнением ее с эталонным пороговым значением. Достоинством известного устройства является идентификация межвиткового замыкания при работе электропривода и электрической машины на ранних стадиях его возникновения, а также определения аварийной ситуации. Недостатком - необходимость размещения катушек внутри электрической машины вблизи лобовых частей каждой из трех фаз статорной обмотки, что конструктивно усложняет реализацию на серийных электрических машинах. К недостаткам известного устройства также следует отнести косвенную идентификацию межвитковых замыканий и наличие сложного, как в конструктивном плане, так и в плане необходимости выполнения сложных математических операций блока вычисления. Кроме того, известное устройство может ложно сработать при несимметрии питающего напряжения источника электрического питания. Известно устройство для диагностики неисправностей в обмотках трехфазного трансформатора (пат. RU 188169, МПК G01R 31/06, опубл. 24.05.2018), содержащее трансформаторы тока, включенные в фазы первичной обмотки трехфазного трансформатора. Вторичные обмотки трансформаторов тока соединены параллельно и зашунтированы резистором. При этом первая общая точка вторичных обмоток трансформаторов тока заземлена, а вторая - присоединена через выключатель к последовательно соединенным между собой диодом, реостатом и первым контактом измерительного прибора, второй контакт которого заземлен. Достоинством устройства является идентификация межвиткового замыкания на ранних стадиях его возникновения, а также простота конструкции. Известное устройство обладает высокой чувствительностью и простотой использования. Недостатком рассмотренного устройства является отсутствие возможности определения межвиткового замыкания в первичной обмотке трансформатора при его работе под нагрузкой и как следствие необходимость отключения электрической нагрузки со вторичной обмотки трансформатора перед его диагностикой. Кроме того, недостатком известного устройства является необходимость заземления общей точки вторичных обмоток трансформатора. Наиболее близким аналогом (прототипом) заявляемого изобретения по технической сущности и назначению является устройство по пат. RU 2705788, МПК H02K 11/00, H02H 7/08, опубл. 27.03.2019, содержащее блок защиты, выполненный в виде измерительного кольца из витков изолированного провода так, что его плоскость перпендикулярна оси вращения ротора, а его геометрический центр находился на этой оси. Выходы витков упомянутого кольца подключены к реагирующему органу. Блок защиты содержит двухобмоточный тороидальный трансформатор, у которого первичная трехфазная обмотка, соединенная звездой, подключена к трехфазной цепи, питающей двигатель, а выходы вторичной однофазной обмотки подключены параллельно и встречно выходам измерительного кольца, подключенным к реагирующему органу. Измерительное кольцо вставлено в п-образный паз кольцевого магнитного сердечника, установленного внутри электрического двигателя, причем паз сердечника обращен к находящейся в непосредственной близости лобовой части статорной обмотки двигателя. Достоинством прототипа является минимальное количество составных элементов защитного устройства, высокая чувствительность и надежность. Недостатком - ограниченные возможности устройства, позволяющего идентифицировать только межвитковое замыкание в обмотках машины в ходе ее работы. Недостатком также является необходимость размещения блока защиты, выполненного в виде измерительного кольца, внутри электрической машины по периметру размещения лобовых частей обмоток электрической машины, что представляет собой как конструктивные, так и технологические трудности особенно при внедрении такого устройства на серийно выпускаемые электрические машины и, как следствие, необходимость их разбора и доработок. К недостаткам прототипа также следует отнести необходимость исполнения реагирующего органа на широкий диапазон частот напряжении при его аппаратной реализации или необходимость использования дополнительного аналогового измерительного канала системы управления верхнего уровня при его алгоритмической реализации в случае использования защитного устройства в регулируемом электроприводе. Техническим результатом предлагаемого изобретения является выявление межвитковых и иных повреждений в обмотке статора электрической машины электропривода переменного тока на ранней стадии их развития. Для достижения заявленного технического результата используется следующая совокупность существенных признаков: устройство обнаружения межвиткового замыкания в обмотках электрической машины, содержащее так же, как и прототип реагирующий орган и симметричную многофазную нагрузку, соединенную звездой и подключенную к многофазному источнику переменного напряжения, питающему фазные обмотки электрической машины, в отличие от прототипа дополнительно содержит: однофазный двухполупериодный выпрямитель, конденсатор, динистор и стабилитрон, причем реагирующий орган выполнен в виде электромагнитного реле, состоящего из катушки и перекидного контакта, а каждая фаза симметричной многофазной нагрузки реализована как полное сопротивление, при этом общая точка соединений полных сопротивлении симметричной многофазной нагрузки подключена к первому выводу переменного тока однофазного двухполупериодного выпрямителя, второй вывод переменного тока которого подключен к нулевому выводу обмоток электрической машины, соединенных «звездой», положительный вывод однофазного двухполупериодного выпрямителя подключен к аноду динистора, катод которого соединен с катодом стабилитрона, первым выводом конденсатора и первым выводом катушки электромагнитного реле, второй вывод которой соединен со вторым выводом конденсатора, анодом стабилитрона и отрицательным выводом однофазного двухполупериодного выпрямителя, причем перекидной контакт электромагнитного реле подключен к системе управления электроприводом электрической машины. При этом в устройстве полные сопротивления симметричной многофазной нагрузки могут быть реализованы с использованием конденсаторов. При этом в устройстве параллельно одному из полных сопротивлений симметричной многофазной нагрузки может быть подключена нормально открытая кнопка. При этом в устройстве реагирующий орган может быть реализован с использованием оптоэлектронного ключа, причем катод динистора соединен с катодом стабилитрона, первым выводом конденсатора и анодом входной части оптоэлектронного ключа, катод входной части оптоэлектронного ключа соединен со вторым выводом конденсатора, анодом стабилитрона и отрицательным выводом однофазного двухполупериодного выпрямителя, выходная часть оптоэлектронного ключа подключена к системе управления электроприводом электрической машины. Технический результат от использования заявляемого устройства заключается в расширении его возможностей, а именно, в обнаружении кроме межвиткового замыкания в обмотках машины, выявление таких повреждений, как короткое замыкание в секциях электрических машин, обрыв обмоток и др. на ранней стадии их развития, что позволяет предотвратить возможность последующих аварийных ситуаций в электрической сети. Сущность изобретения заключается в том, что для определения наличия повреждения в обмотках электрических машин осуществляют постоянный контроль уровня напряжения нулевых точек симметричной нагрузки и обмоток электрической машины переменного тока, соединенных по схеме «звезда». При этом в случае возникновения какого-либо дефекта в обмотках электрической машины, и как следствие возникающей несимметрии нагрузки обмоток электрической машины, между нулевой точкой искусственно созданной симметричной нагрузки и нулевой точкой электрической машины появится напряжение, контролируя которое можно осуществлять диагностику и обнаружение предаварийного или аварийного состояния электрической машины и предотвращать возникновение и развитие аварийных ситуации в электрическом приводе машины. Отличительной особенностью устройства является простота схемной и технической реализации, позволяющей использовать серийно выпускаемые электронные компоненты. Предлагаемое устройство может быть использовано в электроприводах различного назначения и топологии силовой структуры электропривода, включая нерегулируемые и регулируемые электроприводы с различными типами электрических преобразователей, с любым типом классических электрических машин переменного тока, работающих в любых типах электрических сетей как с изолированной, так и глухо заземленной нейтралью. Сопоставление предлагаемого изобретения и прототипа показало, что поставленная задача - выявление межвитковых и иных повреждений в обмотках электрических машин на ранней стадии их развития - решается в результате новой совокупности признаков, что доказывает соответствие предлагаемого изобретения критерию патентоспособности «новизна». В свою очередь, проведенный информационный поиск в областях электротехники и электроизмерительной техники не выявил решений, содержащих отдельные отличительные признаки заявляемого изобретения, что позволяет сделать вывод о соответствии предлагаемого устройства критерию «изобретательский уровень». Сущность изобретения поясняется чертежами, где: на фиг. 1 представлена базовая схема устройства обнаружения межвиткового замыкания в обмотках электрической машины; на фиг. 2 - схема устройства, в котором в качестве полных сопротивлении симметричной многофазной нагрузки использованы конденсаторы; на фиг. 3 - схема устройства, содержащем тестовую кнопку; на фиг. 4 - схема устройства, реагирующий орган, которого реализован с использованием оптоэлектронного ключа; на фиг. 5 представлена наиболее востребованная схема трехфазного устройства, в котором в качестве полных сопротивлении симметричной многофазной нагрузки использованы резисторы; на фиг. 6 - схема замещения и топографическая векторная диаграмма линейных и фазных напряжении, а также напряжения между нулевыми выводами искусственно созданной нагрузки и трехфазной электрической машины при исправных обмотках электрической машины; на фиг. 7 - схема замещения и топографическая векторная диаграмма линейных и фазных напряжении, а также напряжения между нулевыми выводами искусственно созданной нагрузки и трехфазной электрической машины в случае межвиткового замыкания в обмотке фазы U электрической машины. Предлагаемое устройство (фиг. 1) содержит: реагирующий орган 1 и симметричную многофазную нагрузку 2, соединенную звездой и подключенную к многофазному источнику переменного напряжения 3, питающему фазные обмотки электрической машины 4, выпрямитель 5, конденсатор 6, динистор 7 и стабилитрон 8. Реагирующий орган 1 выполнен в виде электромагнитного реле и состоит из катушки 9 и перекидного контакта 10. Каждая фаза симметричной многофазной нагрузки 2 реализована как полное сопротивление 11-1÷11-n, общая точка соединений полных сопротивлении 11-1÷11-n симметричной многофазной нагрузки 2 подключена к первому выводу 12 переменного тока однофазного двухполупериодного выпрямителя 5, второй вывод 13 которого подключен к нулевому выводу 14 обмоток электрической машины 4, соединенных звездой. Положительный вывод 15 выпрямителя 5 подключен к аноду динистора 7, катод которого соединен с катодом стабилитрона 8, первым выводом конденсатора 6 и первым выводом катушки 9 электромагнитного реле. Второй вывод катушки 9 электромагнитного реле соединен со вторым выводом конденсатора 6, анодом стабилитрона 8 и отрицательным выводом 16 выпрямителя 5. Перекидной контакт 10 электромагнитного реле подключен к системе управления 17 электроприводом электрической машины 4. В предлагаемом устройстве полные сопротивления 11-1÷11-n симметричной многофазной нагрузки 2 могут быть реализованы с использованием резисторов (фиг. 1,5) или конденсаторов 19-1÷19-n (фиг. 2). Параллельно одному из полных сопротивлений 11-1÷11-n симметричной многофазной нагрузки 2 может быть подключена нормально открытая кнопка 20 (фиг. 3). В предлагаемом устройстве (фиг. 1) реагирующий орган 1 может быть выполнен в виде электромагнитного реле, состоящего из катушки 9 и перекидного контакта 10 или с использованием оптоэлектронного ключа 21 (фиг. 4), соединенного соответственно с остальными элементами устройства: катод динистора 7 соединен с катодом стабилитрона 8, первым выводом конденсатора 6 и анодом входной части оптоэлектронного ключа 21. Катод входной части оптоэлектронного ключа 21 соединен со вторым выводом конденсатора 6, анодом стабилитрона 8 и отрицательным выводом 16 однофазного двухполупериодного выпрямителя 5. Выходная часть оптоэлектронного ключа 21 подключена к системе управления 17 электроприводом электрической машины 4. Назначения основных элементов в схеме предлагаемого устройства следующие: - полные сопротивления 11-1÷11-n, соединенные звездой, создают эталон потенциала общей точки симметричной многофазной нагрузки 2 для сравнения с потенциалом нулевого вывода 14 обмоток электрической машины 4, соединенных звездой; - однофазный двухполупериодный выпрямитель 5 предназначен для того, чтобы вне зависимости от знака разности потенциалов между нулевой точкой симметричной многофазной нагрузки 2 и нулевым выводом 14 обмоток электрической машины 4 на катушке 9 электромагнитного реле реагирующего органа 1, конденсаторе 6, динисторе 7 и стабилитроне 8 было приложено напряжение только одной полярности; - динистор 7 - выполняет роль порогового ключевого элемента и исключает ложные срабатывания устройства вследствие незначительной или кратковременной несимметрии полных сопротивлении обмоток фаз электрической машины. Динистор 7 включится (начнет практически беспрепятственно пропускать ток в прямом направлении) только при определенной уставке уровня напряжения, определяемого его характеристиками включения. Для увеличения уровня уставки напряжения между нулевой точкой симметричной многофазной нагрузки 2 и нулевым выводом 14 обмоток электрической машины 4 предлагаемое устройство может содержать не один, а несколько динисторов 7, соединенных последовательно; - конденсатор 6 - выполняет роль фильтра низкой частоты и снижает пульсации напряжения, вызванные работой однофазного двухполупериодного выпрямителя 5; - стабилитрон 8 - ограничивает уровень напряжения на катушке 9 электромагнитного реле реагирующего органа 1 при обрыве питания фазы электрической машины 4, т.е. стабилитрон 8 предназначен для защиты катушки реле от повышенного напряжения до момента отключения электропривода; - катушка 9 электромагнитного реле реагирующего органа 1 является исполнительным элементом, который при подаче на него питания втянет якорь электромагнитной системы реле и изменит состояние перекидного контакта 10 электромагнитного реле, которое в свою очередь передаст данную информацию в виде «сухого контакта» в систему управления 17 электроприводом электрической машины 4. Кроме этого, с помощью реле напряжения реализуется гальваническая развязка силовой схемы устройства от системы управления 17; - оптоэлектронный ключ 21 может выполнять роль реагирующего органа 1, обеспечивающего гальваническую развязку силовой схемы устройства от системы управления 17, а также бесконтактную передачу информации о межвитковом замыкании в обмотках электрической машины в систему управления 17; - нормально открытая кнопка 20 предназначена для проверки исправности и тестирования устройства. Тестовая кнопка при замыкании имитирует появление определенного уровня напряжения между нулевыми точками искусственно созданной нагрузки и обмотками электрической машины переменного тока, тем самым имитируя несимметрию в искусственно созданной нагрузке и срабатывание устройства в случае несимметрии полных сопротивлении обмоток электрической машины. Работа устройства обнаружения межвиткового замыкания в обмотках электрической машины рассматривается на примере трехфазного варианта устройства, в котором в качестве полных сопротивлении симметричной многофазной нагрузки использованы резисторы (фиг. 5). При симметрии (незначительной несимметрии) полных сопротивлении Zэк обмоток электрической машины 4 переменного тока, соединенных по схеме «звезда», напряжение между нулевой точкой симметричной трехфазной нагрузки 2 и нулевым выводом 14 обмоток электрической машины 4 равно нулю (близко к нулю). На фиг. 6 представлена схема замещения и топографическая векторная диаграмма линейных Uuv, Uvw, Uwu и фазных напряжении Uu, Uv, Uw, U18-1, U18-2, U18-3, а также напряжения U0-0c между нулевыми выводами искусственно созданной симметричной трехфазной нагрузки 2 и трехфазной электрической машины 4 при исправных обмотках электрической машины 4. Фазные напряжения U18-1, U18-2, U18-3 на резисторах 18-1÷18-3 и фазные напряжения Uu, Uv, Uw на фазах U, V, W относительно нулевого вывода 14 обмоток электрической машины 4 соответственно равны между собой. При этом напряжение U0-0c между нулевыми выводами искусственно созданной симметричной трехфазной нагрузки 2 и трехфазной электрической машины 4 равно нулю. Следовательно, к цепочке, состоящей из однофазного двухполупериодного выпрямителя 5, конденсатора 6, динистора 7, стабилитрона 8 и реагирующего органа 1 приложено напряжение, равное нулю. При этом перекидной контакт 10 электромагнитного реле реагирующего органа 1, подключенный к системе управления 17 электроприводом электрической машины 4, находится в исходном состоянии и сигнализирует об исправности обмоток электрической машины. Неисправности и аварийные ситуации в обмотках электрической машины 4, как правило, вызваны ненадлежащим качеством изготовления, несоблюдением технологии изготовления, механическим разрушением либо тепловым воздействием, а также несоблюдением условии эксплуатации и хранения. Обычно это приводит к возникновению треков (проводящих дорожек) на изоляции обмоток с последующим образованием замыканий на корпус либо межвитковых замыканий в обмотках электрической машины 4. В результате межвитковых замыканий в поврежденной обмотке эквивалентное сопротивление обмотки Zэк электрической машины 4, будет снижаться по отношению к этим параметрам в исправных обмотках. При этом нагрузка обмоток электрической машины 4 по отношению к многофазному источнику переменного напряжения 3 становится несимметричной. При несимметрии сопротивлений обмоток электрической машины 4 переменного тока, соединенных по схеме «звезда», напряжение между нулевой точкой симметричной трехфазной нагрузки 2 и нулевым выводом 14 обмоток электрической машины 4 отлично от нулевого. На фиг. 7 представлена схема замещения и топографическая векторная диаграмма линейных Uuv, Uvw, Uwu и фазных напряжении Uu, Uv, Uw, U18-1, U18-2, U18-3, а также напряжения U0-0c между нулевыми выводами искусственно созданной симметричной трехфазной нагрузки 2 и трехфазной электрической машины 4 при несимметрий сопротивлении обмоток электрической машины 4. В частности, представлена векторная диаграмма при снижении полного сопротивления обмотки фазы U до значения 0,7⋅Zэк. При этом фазные напряжения U18-1, U18-2, U18-3 на резисторах 18-1÷18-3 и соответственно фазные напряжения Uu, Uv, Uw на фазах U, V, W относительно нулевого вывода 14 обмоток электрической машины 4 не равны между собой. В свою очередь, напряжение U0-0c между нулевыми выводами искусственно созданной симметричной трехфазной нагрузки 2 и трехфазной электрической машины 4 не равно нулю. Чем больше несимметрия сопротивлении обмоток электрической машины 4, тем больше становится величина действующего значения напряжения между нулевой точкой симметричной трехфазной нагрузки 2 и нулевым выводом 14 обмоток электрической машины 4. Когда выпрямленное с помощью однофазного двухполупериодного выпрямителя 5 напряжение между нулевой точкой симметричной трехфазной нагрузки 2 и нулевым выводом 14 обмоток электрической машины 4, достигнет уставки срабатывания динистора 7, он откроется. При этом выпрямленное напряжение будет приложено к катушке 9 электромагнитного реле. Стабилитрон 8 ограничивает уровень напряжения на катушке 9 электромагнитного реле реагирующего органа 1 на уровне напряжения стабилизации стабилитрона 8 в случае значительного увеличения выпрямленного напряжения между нулевой точкой симметричной трехфазной нагрузки 2 и нулевым выводом 14 обмоток электрической машины 4. Конденсатор 6 выполняет роль фильтра низкой частоты и снижает пульсации напряжения, вызванные работой однофазного двухполупериодного выпрямителя 5. При этом катушка 9 электромагнитного реле втянет якорь электромагнитной системы реле и изменит состояние перекидного контакта 10. Изменение состояния перекидного контакта 10 воспринимает система управления 17 электроприводом электрической машины 4, которая должна просигнализировать о несимметрии сопротивлении обмоток электрической машины 4 или отключить электрическую машину 4 от источника переменного напряжения 3. Для увеличения уставки срабатывания реагирующего органа 1 устройство может содержать не один, а несколько динисторов 7, соединенных последовательно. При этом уставка срабатывания устройства будет равна сумме напряжении срабатывания последовательно установленных динисторов 7. В рассматриваемом варианте реализации полных сопротивлений с использованием резисторов 18-1÷18-3, на них при работе устройства происходит бесполезное рассеяние энергии в виде тепла. Для исключения этого недостатка в устройстве используются конденсаторы 19-1÷19-n. Такое схемное решение позволит исключить рассеяние энергии в виде тепла в искусственно созданной симметричной многофазной нагрузки 2, а также компенсировать индуктивную составляющую тока (мощности) потребляемого (потребляемую) от источника переменного напряжения 3. Для обеспечения возможности проверки исправности и тестирования устройства, оно может быть дополнительно снабжено нормально открытой кнопкой 20 (фиг. 3). При необходимости тестирования устройства нормально открытая кнопка 20 может быть нажата, в результате чего будет искусственно создана несимметрия со стороны симметричной многофазной нагрузки 2. При этом устройство сработает и изменит состояние перекидного контакта 10. Для возвращения схемы в исходное состояние кнопку 20 отпускают. С целью улучшения эксплуатационных характеристик устройства реагирующий орган 1 может быть реализован с использованием оптоэлектронного ключа 21 (фиг. 4). При этом оптоэлектронный ключ 21 обеспечивает гальваническую развязку силовой схемы устройства от системы управления 17, а также бесконтактную передачу информации о межвитковом замыкании в обмотках электрической машины в систему управления 17, тем самым повышая ресурс работы полупроводниковой контактной группы оптоэлектронного ключа 21 и надежность работы всего устройства. Помимо диагностики и контроля состояния обмоток электрической машины 4 заявленное устройство может быть также использовано: для контроля симметрии полных сопротивлении как первичной, так и вторичной обмоток трансформатора, подключенных по схеме «звезда», с любыми типами классических электрических машин переменного тока, работающих в любых типах электрических сетей как с изолированной, так и глухо заземленной нейтралью, для диагностирования симметрии полных сопротивлений электрической машины, определения короткого замыкания, обрыва фазы электрической машины, межвиткового замыкания на ранних стадиях их возникновения. Устройство нечувствительно к несимметрии питающего напряжения. Достоинством предлагаемого устройства является простота схемной части, позволяющая использовать серийно выпускаемые электронные компоненты. Изобретение было создано на кафедре «Электропривода и электрооборудования береговых установок» ФГБОУ ВО «Государственный университет морского и речного флота имени адмирала С.О. Макарова» и апробировано на имитационной математической модели и собранном макетном образце. Полученные результаты позволяют сделать вывод о соответствии изобретения критерию «промышленная применимость».