патент
№ RU 2813834
МПК F42D1/10

Малогабаритный пневматический зарядчик для приготовления промышленного эмульсионного взрывчатого вещества в подземных условиях

Авторы:
Селин Иван Юрьевич
Номер заявки
2023126175
Дата подачи заявки
12.10.2023
Опубликовано
19.02.2024
Страна
RU
Как управлять
интеллектуальной собственностью
Чертежи 
5
Реферат

[65]

Изобретение относится к области горного дела, в частности к конструкции смесительно-зарядных машин, используемых для механизированного приготовления эмульсионного взрывчатого вещества и заряжания шпуров и скважин при ведении подземных горных работ. Малогабаритный пневматический зарядчик для приготовления промышленного ЭВВ в подземных условиях, который включает в себя емкость для газогенерирующей добавки, емкость для эмульсии или держатель пакета с эмульсией, внешний источник энергии, статический смеситель газогенерирующей добавки и эмульсии, расположенный на линии выхода ЭВВ. Зарядчик оснащен возвратно-поступательным поршневым насосом объемного действия с клапанами на всасывании и нагнетании эмульсии и газогенерирующей добавки для одновременного дозирования двух компонентов ЭВВ в заданном соотношении. Конструкция насоса выполнена таким образом, что насос приводится в действие пневматическим поршнем, который механически связан с поршнем эмульсионной матрицы и поршнем подачи ГГД. Площадь поршня пневматической части насоса минимум в два раза больше суммарной площади поршней подачи компонентов ЭВВ. Зарядчик оснащен пневматическим распределителем для управления работой насосом, который обеспечивает автоматический возврат поршней насоса в исходное положение с одновременным заполнением насоса следующей порцией компонентов ЭВВ. Емкости эмульсии и газогенерирующей добавки выполнены с возможностью работать при атмосферном давлении. Техническим результатом является обеспечение точной дозировки компонентов ЭВВ, упрощение загрузки компонентов ЭВВ, повышение безопасности работы с оборудованием, обеспечение ручного транспортирования зарядчика. 5 ил.

Формула изобретения

Малогабаритный пневматический зарядчик для приготовления промышленного эмульсионного взрывчатого вещества (ЭВВ) в подземных условиях, включающий в себя емкость для газогенерирующей добавки, емкость для эмульсии или держатель пакета с эмульсией, внешний источник энергии, статический смеситель газогенерирующей добавки (ГГД) и эмульсии, расположенный на линии выхода ЭВВ, отличающийся тем, что зарядчик оснащен возвратно-поступательным поршневым насосом объемного действия с клапанами на всасывании и нагнетании эмульсии и газогенерирующей добавки для одновременного дозирования двух компонентов ЭВВ в заданном соотношении, который приводится в действие пневматическим поршнем, механически связанным с поршнем эмульсионной матрицы и поршнем подачи ГГД, при этом площадь поршня пневматической части насоса минимум в два раза больше суммарной площади поршней подачи компонентов ЭВВ, также зарядчик оснащен пневматическим распределителем для управления работой насосом, который обеспечивает автоматический возврат поршней насоса в исходное положение с одновременным заполнением насоса следующей порцией компонентов ЭВВ.

Описание

[1]

Изобретение относится к области горного дела, в частности к конструкции смесительно-зарядных машин, используемых для механизированного приготовления эмульсионного взрывчатого вещества и заряжания шпуров и скважин при ведении подземных горных работ.

[2]

Известна малогабаритная смесительно-зарядная машина для механизированного приготовления эмульсионного взрывчатого вещества (ЭВВ) и заряжания шпуров и скважин при ведении горных работ. Она включает в себя: внешний источник энергии (сжатый воздух), ёмкости для газогенерирующей добавки (ГГД) и эмульсии, которые пневматически соединены магистрально между собой и источником энергии, инжектор для смешивания газогенерирующей добавки и эмульсии, включенный в гидравлическую линию на входе в зарядный шланг, на конце которого установлен адаптер со статическим миксером. Емкости для эмульсии и газогенерирующей добавки выполнены герметичными и соединены с внешним источником энергии через ресивер и газовый редуктор, установленный на магистрали. Съемная крышка емкости для эмульсии соединена цепью с мембраной, разделяющей эмульсию и воздух. Между адаптером и инжектором на зарядном шланге установлен кран [RU 2640328].

[3]

Ближайшим аналогом является малогабаритная смесительно-зарядная машина для подземных горных работ, включающая раму с пневматическими шинами с жестко закрепленными на ней емкостями для газогенерирующей добавки, воды, смесителем эмульсии и газогенерирующей добавки, насосами-дозаторами компонентов, трехходовым краном, при этом рама выполнена в виде передвижной тележки с ручками и защитными кожухами, емкость для эмульсии выполнена в виде отдельного контейнера, подключаемого через адаптер с помощью шланга к гидравлической системе устройства, пневматические поршневые насосы, связанные через пневматическую станцию с внешним источником энергии, соединены гидравлически с емкостями для эмульсии, газогенерирующей добавки, воды и с зарядным шлангом, причем трехходовой кран используют для калибровки расхода газогенерирующей добавки, для управления процессом приготовления эмульсии используют контроллеры, в качестве смесителя эмульсии и газогенерирующей добавки используют инжектор и статический миксер, установленный на конце зарядного шланга, причем в инжекторе в поток эмульсии вводят газогенерирующую добавку коаксиально потоку эмульсии, а статический миксер установлен в адаптере, соединяющем зарядный шланг с гасителем факела распыления эмульсионного взрывчатого вещества, выполненным в виде полого цилиндра с выходной частью в форме цилиндра с длиной L в пределах от 35d до 50d, а диаметром D не более 5d, где d - диаметр выпускного сопла статического миксера, мм [RU 2668894].

[4]

Недостатком известных устройств является использование сжатого воздуха для дозирования компонентов ЭВВ, что приводит к невозможности соблюдения точного заданного соотношения компонентов ЭВВ (компоненты будут вытесняться по пути меньшего гидравлического сопротивления и будут поступать на смешение неравномерно), усложняет загрузку компонентов ЭВВ (необходимо, отвинчивать крышку ёмкости эмульсии, вынимать мембрану, потом заливать эмульсию, вставлять мембрану и завинчивать крышку эмульсии), повышает травмоопасность оборудования (для загрузки компонентов необходимо сбрасывать давление с емкостей компонентов ЭВВ, поскольку емкости компонентов ЭВВ работают под давлением), не позволяет работать оборудованию при низких давлениях сжатого воздуха (в условиях шахт это является очень распространённым явлением), не позволяет осуществлять подачу ЭВВ одинаковыми порциями, не позволяет работать оборудованию с использованием переносной тары для эмульсии.

[5]

Использование эмульсионных взрывчатых веществ позволяет значительно улучшить безопасность транспортировки и заряжания взрывчатого вещества, так как перевозятся и заряжаются не взрывчатые компоненты. Конечное взрывчатое вещество образуется только в заряжаемых скважинах. В настоящее время интенсивно развиваются технологии использования эмульсионных взрывчатых веществ в шахтах. Основным недостатком уже имеющихся на рынке решений являются большие габариты устройств для перевозки взрывчатых веществ и их компонентов, что неприемлемо в условиях шахт. Также одним из важных недостатков существующих решений есть невозможность их работы при низких давлениях энергоносителя (воздуха), что в условиях шахт очень распространенное явление. Кроме того, существующие технические решения, не позволяют использовать переносную тару для эмульсии (пакеты с эмульсией), использование которой очень удобно для учета и транспортировки компонентов ЭВВ в условиях шахт.

[6]

Технической задачей изобретения является обеспечение точной дозировки компонентов ЭВВ, упрощение загрузки компонентов ЭВВ, повышение безопасности работы с оборудованием, обеспечение возможности работы оборудования при низком давлении сжатого воздуха, обеспечение возможности порционного дозирования ЭВВ, обеспечение возможности работы оборудования с использованием как из емкости эмульсии под атмосферным давлением, так и из специальной переносной тары для эмульсии, обеспечение ручного транспортирования зарядчика за счет уменьшения массогабаритных характеристик.

[7]

Техническая задача решается благодаря сущности заявляемого изобретения, представляющего собой малогабаритный пневматический зарядчик для приготовления промышленного ЭВВ в подземных условиях, который включает в себя: емкость для газогенерирующей добавки, емкость для эмульсии или держатель пакета с эмульсией, внешний источник энергии, статический смеситель газогенерирующей добавки и эмульсии, расположенный на линии выхода ЭВВ, дополнительно, зарядчик оснащен возвратно-поступательным поршневым насосом объемного действия с клапанами на всасе и нагнетании эмульсии и газогенерирующей добавки для одновременного дозирования двух компонентов ЭВВ в заданном соотношении. Конструкция насоса выполнена таким образом, что насос приводится в действие пневматическим поршнем который механически связан с поршнем эмульсионной матрицы и поршнем подачи ГГД, при этом площадь поршня пневматической части насоса минимум в два раза больше суммарной площади поршней подачи компонентов ЭВВ, также зарядчик оснащен пневматическим распределителем для управления работы насосом, который обеспечивает автоматический возврат поршней насоса в исходное положение с одновременным заполнением насоса следующей порцией компонентов ЭВВ, при этом емкости эмульсии и газогенерирующей добавки выполнены с возможностью работать при атмосферном давлении.

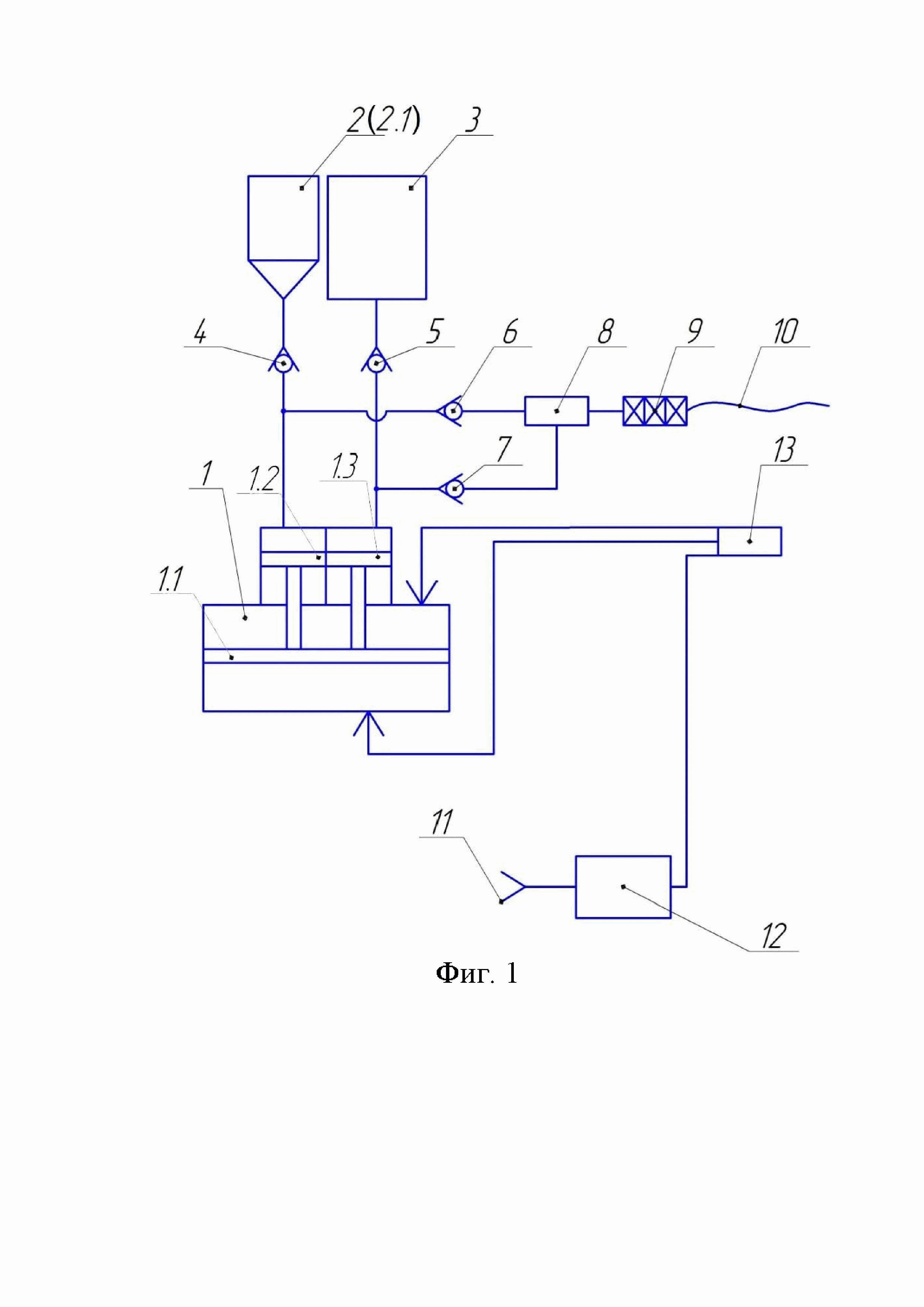
[8]

На фиг. 1 показана принципиальная схема малогабаритного пневматического зарядчика для приготовления промышленного ЭВВ в подземных условиях.

[9]

На фиг. 2; 2А и 3 показаны варианты конструкции малогабаритного пневматического зарядчика для приготовления промышленного ЭВВ в подземных условиях.

[10]

На фиг. 4 показан общий вид зарядного шланга.

[11]

Основные элементы конструкции малогабаритного пневматического зарядчика для приготовления промышленного ЭВВ (фиг. 1):

[12]

1 - возвратно-поступательный поршневой насос для дозирования компонентов ЭВВ;

[13]

1.1 - поршень пневматический;

[14]

1.2 - поршень эмульсионной матрицы;

[15]

1.3 - поршень подачи ГГД;

[16]

2 - емкость эмульсии, которая может быть заменена на держатель 2.1 пакета эмульсионного взрывчатого вещества;

[17]

3 - емкость газогенерирующей добавки;

[18]

4 - клапан всаса эмульсии;

[19]

5 - клапан всаса газогенерирующей добавки;

[20]

6 - клапан нагнетания эмульсии;

[21]

7 - клапан нагнетания газогенерирующей добавки;

[22]

8 - устройство ввода газогенерирующей добавки;

[23]

9 - статический смеситель;

[24]

10 - зарядный шланг;

[25]

11 - подключение шахтной магистрали сжатого воздуха;

[26]

12 - блок подготовки воздуха;

[27]

13 - пневматический распределитель для управления работы насосом.

[28]

Малогабаритный пневматический зарядчик (фиг. 2; 2А; 3) состоит из дозирующего модуля и зарядного шланга (фиг. 4).

[29]

Дозирующий модуль представляет собой монолитный корпус 14 из ударопрочного полимерного материала, внутри которого установлены следующие элементы: возвратно-поступательный поршневой насос 1 для дозирования компонентов ЭВВ, конструкция которого включает в себя поршень 1.1 пневматический, поршень 1.2 эмульсионной матрицы, поршень 1.3 подачи ГГД; также, внутри модуля 14 установлены клапан 4 всаса эмульсии, клапан 5 всаса газогенерирующей добавки, клапан 6 нагнетания эмульсии, клапан 7 нагнетания газогенерирующей добавки.

[30]

Снаружи корпуса дозирующего модуля 14 расположены: узел подготовки воздуха 15 и емкость 2 эмульсии (держатель 2.1 пакета эмульсионного взрывчатого вещества), штуцер 16 для подключения зарядного шланга 17, штуцер 18 подключения воздуха, рычаг 19 управления, штуцер 20 подключения емкости 2 для эмульсии или пакета с эмульсией, горловина 21 емкости ГГД.

[31]

Зарядный шланг 17 предназначен для перемешивания компонентов ЭВВ и подачи готового ЭВВ в заряжаемый шпур или скважину.

[32]

Зарядный шланг 17 состоит из полимерного электропроводящего шланга 17.1 и статического смесителя, установленного на входе в зарядный шланг. Статический смеситель в свою очередь состоит из корпуса статического смесителя 17.2, съемных перемешивающих элементов 17.3 и штуцера 17.4 для подключения зарядного шланга к дозирующему модулю.

[33]

Зарядчик работает следующим образом.

[34]

Зарядчик и компоненты ЭВВ к месту заряжания доставляют с помощью самоходной техники, вагонеткой или вручную. Непосредственно в забой малогабаритный зарядчик доставляют вручную. Управление зарядчиком осуществляют с помощью рычага 19 управления: рычаг нажат - подача ЭВВ, рычаг отжат - всасывание компонентов ЭВВ.

[35]

Вначале осуществляется подготовка зарядчика к процессу заряжания. Для этого необходимо выполнить следующие действия:

[36]

• продуть линию подачи воздуха и шланг воздуха от мусора и конденсата;

[37]

• подключить существующую воздушную магистраль к штуцеру 18 подключения воздуха;

[38]

• заземлить зарядчик;

[39]

• залить газогенерирующую добавку в заливную горловину 21 емкости ГГД;

[40]

• закрыть крышку заливной горловины 21 емкости ГГД;

[41]

• заполнить и промыть линию ГГД (нажать - отжать рычаг 19 (три - четыре цикла), визуально убедиться в стабильном потоке ГГД через подключения зарядного шланга 17;

[42]

• в случае использования пакетов с эмульсией: пакет с эмульсией вставить в держатель 2.1 пакетов с эмульсией, соединить со штуцером 20;

[43]

• в случае использования эмульсии без пакета: установить емкость 2 для эмульсии в штуцер 20, заполнить емкость эмульсией;

[44]

• прочистить и вставить перемешивающие элементы 17.3 в корпус статического смесителя 17.2;

[45]

• подключить зарядный шланг 17 к корпусу 14 дозирующего модуля;

[46]

• нажатием рычага управления 19 заполнить зарядный шланг 17.

[47]

После заполнения зарядного шланга 17, взрывник производит визуальный контроль качества ЭВВ на выходе из зарядного шланга 17 и визуально фиксирует наличие процесса газогенерации. Если качество ЭВВ соответствует требованиям, взрывник приступает непосредственно к процессу заряжания.

[48]

В процессе заряжания взрывник выполняет следующие действия:

[49]

• вводит зарядный шланг 17 в шпур, пока шланг 17 не упрется в, предварительно установленный, промдетонатор;

[50]

• заполняет шпур ЭВВ путем нажатия рычага управления 19;

[51]

• в процессе заряжания, по мере заполнения шпура ЭВВ, взрывник вытягивает зарядный шланг 17 до заранее установленной метки недозаряда, после чего останавливает процесс заряжания;

[52]

• переставляет зарядный шланг 17 в следующий шпур.

[53]

Эти действия взрывник повторяет до полного заряжания забоя. Дозирование осуществляется рычагом управления 19, при этом, если есть необходимость уменьшить дозируемую порцию ЭВВ, то в любой момент цикла нагнетания можно отпустить рычаг 19 управления для того, чтобы прервать цикл нагнетания и переключить зарядчик на цикл всасывания компонентов ЭВВ.

[54]

Малогабаритный пневматический зарядчик для приготовления промышленного ЭВВ в подземных условиях, согласно данного изобретения, может иметь несколько конструктивных исполнений, в зависимости от места применения зарядчика и требуемого объема заряжания по ЭВВ.

[55]

Для заряжания большего количества ЭВВ, в горных выработках с поперечным сечением большего размера с более высокой производительностью заряжания, может быть использован малогабаритный пневматический зарядчик, общий вид которого приведен на рисунке фиг.3. Принцип работы и устройство зарядчиков на фиг. 2; 2А и 3 одинаковы. Конструктивно, малогабаритный пневматический зарядчик, приведенный на фиг. 3 также состоит из двух основных элементов: дозирующего модуля и зарядного шланга. Основная конструктивная разница между зарядчиками, приведенными на фиг. 2 и 3 состоит в габаритных размерах, которые определяются размерами дозирующего насоса и наличием колес 22.

[56]

Применение малогабаритного пневматического зарядчика для приготовления промышленного ЭВВ в подземных условиях, согласно данного изобретения, обеспечивает следующие преимущества:

[57]

• обеспечение точной дозировки компонентов ЭВВ в заданной пропорции, за счет конструкции дозирующего насоса;

[58]

• обеспечение возможности работы зарядчика из переносных пакетов с эмульсией, что позволяет в условиях шахты удобный учет компонентов ЭВВ и их транспортировку к месту заряжания, а также позволяет избежать в условиях шахт попадания загрязнений в зарядчик;

[59]

• повышение безопасности работы с оборудованием и упрощение загрузки компонентов ЭВВ, за счет работы емкостей под атмосферным давлением;

[60]

• обеспечение возможности работы оборудования при низком давлении сжатого воздуха за счет разницы в площади поперечного сечения поршня воздуха и поршней компонентов ЭВВ;

[61]

• обеспечение простоты в транспортировке зарядчика к месту заряжания, за счет его массогабаритных характеристик, а также компактного исполнения его составных частей и частичного использования полимерных материалов;

[62]

• обеспечение простоты в использовании зарядчика при заряжании, за счет наличия удобных элементов управления процессом заряжания, а также за счет обеспечения возможности порционного дозирования ЭВВ, с возможностью регулировки порции продаваемого ЭВВ в процессе заряжания.

[63]

• обеспечение простоты в обслуживании зарядчика, за счет модульности зарядчика и наличия возможности быстрой разборки/сборки элементов, требующих периодического осмотра и очистки.

[64]

Таким образом, поставленная задача, выполнена.

Как компенсировать расходы
на инновационную разработку
Похожие патенты