патент
№ RU 2762290
МПК H02M3/07

Инвертирующий повышающий преобразователь постоянного напряжения

Авторы:
Зотов Леонид Григорьевич
Номер заявки
2020139401
Дата подачи заявки
30.11.2020
Опубликовано
31.01.2022
Страна
RU
Как управлять
интеллектуальной собственностью
Чертежи 
1
Реферат

[25]

Изобретение относится к области преобразовательной техники и может быть использовано при создании энергоэффективных автономных систем электроснабжения летательных и космических аппаратов, использующих источники с напряжением различной полярности относительно общей шины. Инвертирующий повышающий преобразователь постоянного напряжения содержит два входных вывода для подключения источника постоянного напряжения, n соединенных параллельно цепочек, включенных между входными выводами, состоящих каждая из последовательно соединенных зарядного транзисторного ключа, реактора, конденсатора и зарядного диода. В преобразователь введены разрядный транзисторный ключ, включенный между заземленным входным выводом и точкой соединения реактора и зарядного транзисторного ключа первой цепочки, (n-1) разрядных транзисторных ключей, каждый из которых включен между точкой соединения зарядного транзисторного ключа и реактора последующей цепочки и точкой соединения зарядного диода и конденсатора предыдущей цепочки, разрядный диод, включенный между точкой соединения зарядного диода и конденсатора последней цепочки и выходным выводом, между выходным и заземленным входным выводом включена нагрузка. Для обеспечения рекуперации электрической энергии от нагрузки обратно в первичный источник в качестве зарядных и разрядного диодов преобразователя могут быть применены дополнительные зарядные и разрядный транзисторные ключи, образующие с уже имеющимися в силовой цепи преобразователя зарядными и разрядными транзисторными ключами двунаправленные транзисторные ключи. Техническим результатом предлагаемого изобретения является улучшение массогабаритных показателей инвертирующего повышающего преобразователя путем исключения из его силовой цепи дополнительного входного источника и энергоэффективное получение заданного уровня отрицательного выходного напряжения от общего источника постоянного напряжения с заземленным отрицательным выводом. 2 н.п. ф-лы, 2 ил.

Формула изобретения

1. Инвертирующий повышающий преобразователь постоянного напряжения, содержащий два входных вывода для подключения источника постоянного напряжения, n соединенных параллельно цепочек, включенных между входными выводами, состоящих каждая из последовательно соединенных зарядного транзисторного ключа, реактора, конденсатора и зарядного диода, отличающийся тем, что в него введены разрядный транзисторный ключ, включенный между заземленным входным выводом и точкой соединения реактора и зарядного транзисторного ключа первой цепочки, (n-1) разрядных транзисторных ключей, каждый из которых включен между точкой соединения зарядного транзисторного ключа и реактора последующей цепочки и точкой соединения зарядного диода и конденсатора предыдущей цепочки, разрядный диод, включенный между точкой соединения зарядного диода и конденсатора последней цепочки и выходным выводом, между выходным и заземленным входным выводом включена нагрузка.

2. Инвертирующий повышающий преобразователь постоянного напряжения, содержащий входной и заземленный входной выводы для подключения источника постоянного напряжения, n подключенных к входному выводу цепочек, состоящих каждая из последовательно соединенных зарядного транзисторного ключа, реактора и конденсатора, подключенного к реактору своей положительной обкладкой, отличающийся тем, что в него введены разрядный транзисторный ключ, включенный между заземленным входным выводом и точкой соединения реактора и зарядного транзисторного ключа первой цепочки, n дополнительных зарядных ключей, каждый из которых соединяет отрицательную обкладку конденсатора соответствующей цепочки с заземленным входным выводом, (n-1) разрядных транзисторных ключей, каждый из которых включен между точкой соединения зарядного транзисторного ключа и реактора последующей цепочки и точкой соединения дополнительного зарядного транзисторного ключа и конденсатора предыдущей цепочки, дополнительный разрядный транзисторный ключ, включенный между точкой соединения дополнительного зарядного транзисторного ключа и конденсатора последней цепочки и выходным выводом, между выходным и заземленным входным выводом включена нагрузка, при этом дополнительные зарядные и дополнительный разрядный транзисторные ключи образуют соответственно с имеющимися в силовой цепи преобразователя зарядными и разрядными транзисторными ключами двунаправленные транзисторные ключи.

Описание

[1]

Изобретение относится к области преобразовательной техники и может быть использовано при создании автономных систем электроснабжения летательных и космических аппаратов, использующих источники с напряжением различной полярности относительно общей шины к энергоэффективности и массогабаритным показателям которых предъявляются повышенные требования.

[2]

Известен регулируемый инвертирующий повышающе-понижающий преобразователь постоянного напряжения (US Patent 4257087, US Cl. 363-16. DC-to-DC switching converter with zero input and output current ripple and integrated magnetics circuits / inventor S. M. Cuk. - N US 06/026,541; appl. date 02.04.1979; publ. date 17.03.1981, Преобразователь Кука), содержащий входной, выходной и общий выводы для подключения соответственно источника постоянного напряжения и нагрузки, входной реактор, подключенный к входному выводу, транзисторный ключ, соединяющий второй вывод реактора с общей шиной, инвертирующий конденсатор, включенный между вторым выводом реактора и анодом диода, катод которого подключен к общему выводу преобразователя и сглаживающий L,C - фильтр нижних частот, входные и выходные выводы которого подключены соответственно параллельно диоду и нагрузке.

[3]

Главное его достоинство - непрерывность входного и выходного токов, низкий уровень пульсаций выходного напряжения и отрицательный (относительно отрицательного вывода входного источника подключенного к общему выводу преобразователя) знак выходного регулируемого напряжения.

[4]

Недостаток преобразователя Кука - низкий КПД и завышенные массогабаритные показатели из-за высокого уровня динамических потерь мощности и ухудшения частотных свойств его полупроводниковых элементов, возникающих вследствие их жесткой коммутации. Другая причина завышения массы и габаритов преобразователя Кука состоит в том, что основным накопителем энергии в нем является входной реактор, удельные энерго-массогабаритные показатели которого значительно уступают аналогичным показателям современных многослойных керамических конденсаторов.

[5]

Кроме того, известен инвертирующий повышающий преобразователь постоянного напряжения (L.G. Zotov, V.P. Razinkin, М.A. Zharkov, V.V. Atuchin. Electrical Engineering (2020) 102:643-650, https://doi.org/10.1007/s00202-019-00900-v. ORIGINAL PAPER. Flying apparatus DC-DC starter-generator converter based on switching capacitor structures), показанный на Fig..2(b)), являющийся прототипом предлагаемого изобретения, содержащий два входных вывода для подключения источника постоянного напряжения, я соединенных параллельно цепочек, включенных между входными выводами, состоящих каждая из последовательно соединенных зарядного ключа, реактора, конденсатора, и зарядного диода.

[6]

Инвертирующий повышающий преобразователь вырабатывает отрицательное относительно общей заземленной шины выходное напряжение. Он входит в состав преобразователя с одинаковыми, но различными по знаку выходными напряжениями. Разно полярный выход обеспечивает двукратное снижение уровня выходных напряжений преобразователя, что положительно сказывается на его массогабаритных показателях.

[7]

Кроме того, КПД и массогабаритные показатели прототипа значительно улучшены благодаря мягкой коммутации его полупроводниковых элементов в моменты времени, когда их токи равны нулю.

[8]

Увеличение КПД прототипа происходит за счет снижения динамических потерь мощности при переключении его полупроводниковых элементов, а улучшение его массогабаритных показателей достигается благодаря его построению на основе конденсаторов, имеющих значительно лучшие по сравнению с реакторами удельные энергетически показатели. Дополнительное улучшение массогабаритных показателей прототипа достигается значительным уменьшением параметров реактивных элементов за счет мягкой коммутации его полупроводниковых элементов, обеспечивающей увеличению частоты их переключения. Мягкая коммутация реализуется благодаря наличию в цепочках прототипа последовательных колебательных контуров, обеспечивающих кусочно-синусоидальную форму тока через его полупроводниковые элементы.

[9]

Главный недостаток прототипа состоит в том, что отрицательный знак его выходного напряжения получен относительно положительного вывода дополнительного входного источника постоянного напряжения Е, подключенного к общей заземленной шине.

[10]

В результате оказывается невозможным создать преобразователь с различными по знаку выходными напряжениями, работающий от одного общего источника постоянного напряжения, подключенного к общей заземленной шине преобразователя своим отрицательным выводом.

[11]

Необходимость применения двух одинаковых входных источников постоянного напряжения E приводит к усложнению первичной сети преобразователя и, как следствие, ухудшению его массогабаритных показателей. Данное обстоятельство служит основой для запрета использования такого решения в современных летательных аппаратах.

[12]

Другим недостатком прототипа является невозможность рекуперации электрической энергии от нагрузки обратно во входной источник постоянного напряжения. Это ведет к необратимым и завышенным затратам энергии, невозможности ее восполнения со стороны нагрузки и в конечном счете к ухудшению массогабаритных показателей системы в целом ввиду необходимости увеличения энергетической емкости и габаритов входного источника.

[13]

Указанные недостатки не позволяют исключить дополнительный входной источник постоянного напряжения и обеспечить энергоэффективное получение заданного уровня отрицательного выходного напряжения преобразователя от одного общего входного источника постоянного напряжения с заземленным отрицательным выводом. В результате не удается добиться улучшения массогабаритных показателей преобразователя.

[14]

Задачей (техническим результатом) предлагаемого изобретения является улучшение массогабаритных показателей преобразователя путем исключения из его силовой цепи дополнительного входного источника и энергоэффективное получение заданного уровня отрицательного выходного напряжения от одного общего источника постоянного напряжения с заземленным отрицательным выводом. Дополнительной задачей предлагаемого изобретения является обеспечение рекуперации электрической энергии инвертирующего преобразователя от его нагрузки обратно во входной источник постоянного напряжения, позволяющей дополнительно улучшить его массогабаритные показатели.

[15]

Решение поставленной задачи достигается тем, что в инвертирующий повышающий преобразователь постоянного напряжения, содержащий два входных вывода для подключения источника постоянного напряжения, я соединенных параллельно цепочек, включенных между входными выводами, состоящих каждая из последовательно соединенных зарядного транзисторного ключа, реактора, конденсатора, и зарядного диода, введены разрядный транзисторный ключ, включенный между заземленным входным выводом и точкой соединения реактора и зарядного транзисторного ключа первой цепочки, (n-1) разрядных транзисторных ключей, каждый из которых включен между точкой соединения зарядного транзисторного ключа и реактора последующей цепочки и точкой соединения зарядного диода и конденсатора предыдущей цепочки, разрядный диод, включенный между точкой соединения зарядного диода и конденсатора последней цепочки и выходным выводом, между выходным и заземленным входным выводом включена нагрузка. При этом в качестве зарядных и разрядного диодов могут быть применены дополнительные зарядные и разрядный транзисторные ключи, образующие с уже имеющимися в силовой цепи преобразователя зарядными и разрядными транзисторными ключами, двунаправленные транзисторные ключи.

[16]

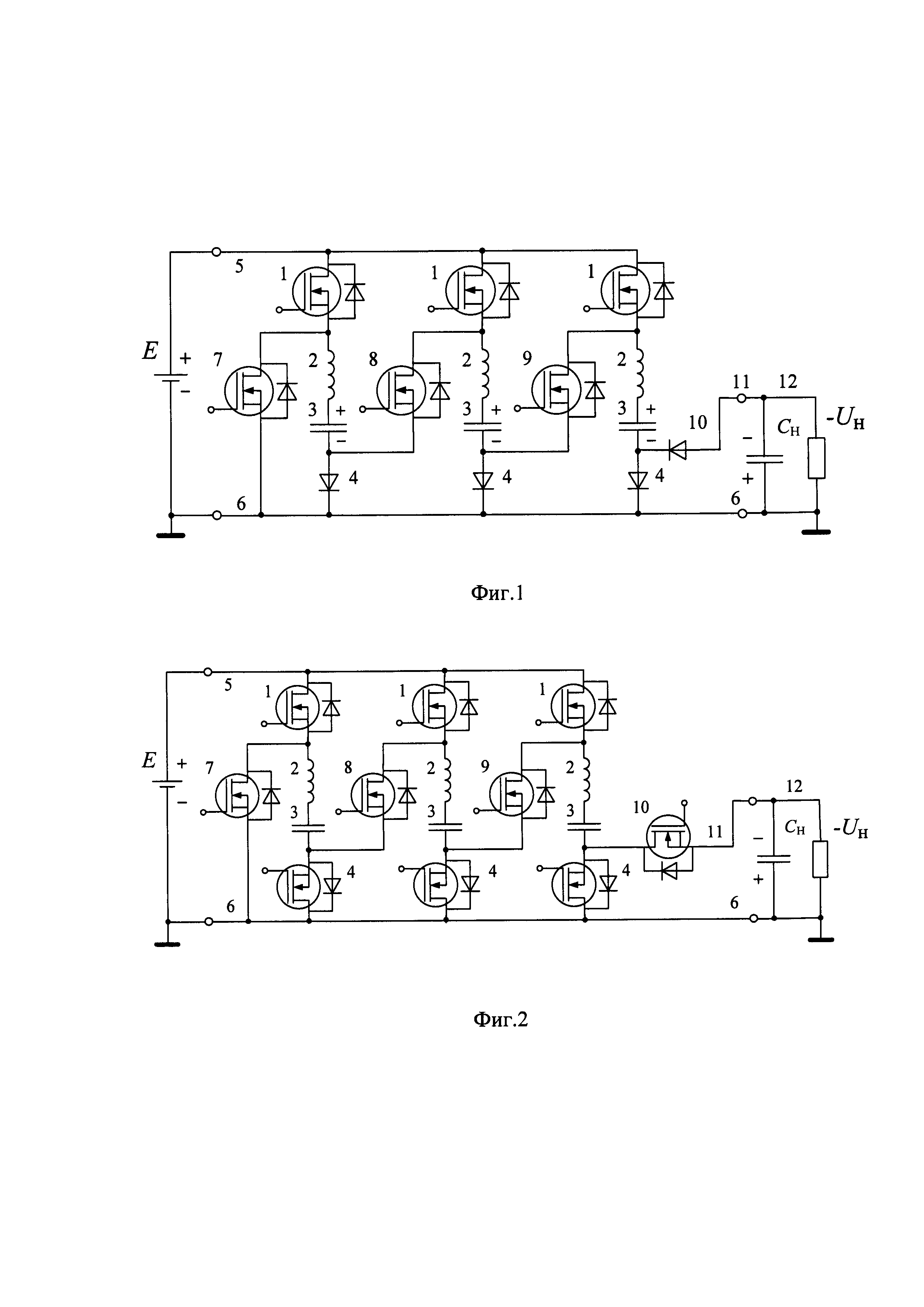
На Фиг. 1. приведена принципиальная схема силовой цепи предлагаемого инвертирующего повышающего преобразователя постоянного напряжения, а на Фиг. 2. дана принципиальная схема инвертирующего двунаправленного преобразователя постоянного напряжения, обеспечивающего его работу не только в режиме повышения напряжения, но и в режиме рекуперации.

[17]

Предлагаемое устройство Фиг. 1. содержит я цепочек, состоящих каждая из последовательно соединенных зарядного ключа 1, реактора 2, конденсатора 3 и зарядного диода 4. Цепочки соединены параллельно и включены между входным 5 и заземленным входным 6 выводами преобразователя. Между заземленным входным выводом 6 и точкой соединения реактора и зарядного ключа первой цепочки включен разрядный ключ 7. Точка соединения зарядного ключа 1 и реактора 2 каждой последующей цепочки через разрядные ключи (7-9) соединены с точкой соединения зарядного диода и конденсатора предыдущей цепочки. Разрядный диод 10 включен между точкой соединения зарядного диода с конденсатором последней цепочки и выходным выводом 11 преобразователя. Между выходным выводом 11 и заземленным входным выводом 6 включена нагрузка 12.

[18]

Предлагаемый преобразователь работает следующим образом.

[19]

При периодическом высокочастотном открывании зарядных ключей 1 в n цепочках током кусочно синусоидальной формы происходит параллельный заряд конденсаторов 3 через реакторы 2 от входного источника постоянного напряжения E через зарядные диоды 4. После закрывания зарядных ключей 1 открываются разрядные ключи (7-9) и током также кусочно-синусоидальной формы происходит периодический разряд последовательно соединенных конденсаторов 3 через реакторы 2 и разрядный диод 10 на нагрузку 12. Последовательные колебательные контуры, образованные в цепочках реакторами 2 и конденсаторами 3, обеспечивают снижение динамических потерь мощности в полупроводниковых элементах силовой цепи преобразователя благодаря мягкой коммутации в моменты времени, когда их токи кусочно-синусоидальной формы равны нулю. В результате достигается увеличение КПД преобразователя.

[20]

Поскольку при открывании разрядных ключей (7-9) напряжение n соединенных последовательно конденсаторов равное n⋅E прикладывается к нагрузке в противоположном направлении, то выходное напряжение преобразователя относительно заземленного вывода 6, оказывается отрицательным и равным Uн=-n⋅E.

[21]

При этом благодаря мягкой коммутации всех полупроводниковых элементов преобразователя его КПД оказывается высоким.

[22]

При наличии требования рекуперации электрической энергии от нагрузки с напряжением -Eн<-n⋅E обратно в источник постоянного напряжения E зарядные 4 и разрядный 10 диоды заменяются на дополнительные зарядные и разрядный транзисторные ключи, образующие с уже имеющимися в силовой цепи преобразователя зарядными 1 и разрядными (7-9) транзисторными ключами, двунаправленные транзисторные ключи, как показано на Фиг. 2.

[23]

Способность транзисторных ключей преобразователя пропускать электрический ток в обоих направлениях обеспечивает достижение нового практически важного свойства предлагаемого преобразователя, каковым и является рекуперация.

[24]

Таким образом, техническим результатом предлагаемого изобретения является улучшение массогабаритных показателей инвертирующего повышающего преобразователя путем исключения из его силовой цепи дополнительного входного источника и энергоэффективное получение заданного уровня отрицательного выходного напряжения от общего источника постоянного напряжения с заземленным отрицательным выводом. Дополнительный технический результат предлагаемого изобретения заключается в обеспечении рекуперации электрической энергии инвертирующего повышающего преобразователя от его нагрузки обратно во входной источник постоянного напряжения, позволяющей дополнительно улучшить массогабаритные показатели.

Как компенсировать расходы
на инновационную разработку
Похожие патенты