Изобретение относится к способу получения 1-бутена и производного 1,3-бутадиена. Способ включает следующие стадии: a) неокислительное каталитическое дегидрирование исходного газового потока, содержащего н-бутан, водород, другие низкокипящие побочные компоненты и высококипящие продукты, причем образуется смесь продуктов, содержащая непревращенный н-бутан, 1-бутен, оба 2-бутена, 1,3-бутадиен, водород, другие низкокипящие побочные компоненты и высококипящие продукты, b) выделение водорода, других низкокипящих компонентов и высококипящих продуктов, причем получают смесь продуктов, содержащую н-бутан, 1-бутен, оба 2-бутена и 1,3-бутадиен, c) превращение части полученного на стадии b) 1,3-бутадиена в его производное, d) выделение полученного на стадии c) производного 1,3-бутадиена, e) селективное гидрирование 1,3-бутадиена, не превращенного на стадии c) в его производное, до 1-бутена, f) дистилляционное выделение 1-бутена из полученного на стадии e) углеводородного потока, причем остается остаточный поток. Использование настоящего способа позволяет получать 1-бутен и производное бутадиена, не используя дорогие методы разделения. 13 з.п. ф-лы, 2 ил.
1. Способ получения 1-бутена и производного 1,3-бутадиена, который включает следующие стадии: 2. Способ по п.1, причем образующийся на стадии f) остаточный поток полностью или частично вводят в исходный газовый поток. 3. Способ по п.2, причем перед введением остаточного потока в исходный газовый поток выполняют по меньшей мере частичное превращение содержащихся в остаточном потоке линейных бутенов и удаление продуктов этого превращения из остаточного потока. 4. Способ по п.3, причем под превращением подразумевают олигомеризацию. 5. Способ по п.1, причем исходным газовым потоком стадии a) является н-бутановая фракция природного газоконденсата. 6. Способ по п.1, причем исходным газовым потоком стадии a) является смесь линейных C4-углеводородов, образующихся при переработке C4-фракций установок для парового крекинга или установок для жидкофазного крекинга. 7. Способ по п.1, причем на стадии c) 1,3-бутадиен превращают в производное, выбранное из группы, включающей 4-винилциклогексен, 1,4-циклооктадиен, 1,5,9-циклододекатриен, производные 4-цикло-гексен-1,2-дикарбоновой кислоты, 1,7-октадиен, неразветвленные ациклические октатриены и 2,7-октадиенильные соединения. 8. Способ по п.1, причем на стадии c) 1,3-бутадиен превращают с диенофилами, содержащими обедненную электронами кратную углерод-углеродную связь, в продукты Дильса-Альдера. 9. Способ по п.8, причем диенофил выбран из группы, включающей: 10. Способ по п.1, причем на стадии c) 1,3-бутадиен превращают с протонным нуклеофилом в соответствующее 2,7-октадиенильное производное и причем нуклеофильный остаток присоединен к находящемуся в положении 1 атому углерода. 11. Способ по п.10, причем в качестве 2,7-октадиенильного соединения образуется 1-метоксиокта-2,7-диен. 12. Способ по п.1, причем селективное гидрирование на стадии e) осуществляют с использованием палладиевого катализатора. 13. Способ по п.12, причем палладиевый катализатор нанесен на носитель, выбранный из группы, включающей активированный уголь и оксид алюминия. 14. Способ по одному из пп.1-13, причем выделенный на стадии f) 1-бутен на последующей стадии g) превращают с этиленом или пропиленом в продукты совместной олигомеризации.
a) неокислительное каталитическое дегидрирование исходного газового потока, содержащего н-бутан, водород, другие низкокипящие побочные компоненты и высококипящие продукты, причем образуется смесь продуктов, содержащая непревращенный н-бутан, 1-бутен, оба 2-бутена, 1,3-бутадиен, водород, другие низкокипящие побочные компоненты и высококипящие продукты,
b) выделение водорода, других низкокипящих компонентов и высококипящих продуктов, причем получают смесь продуктов, содержащую н-бутан, 1-бутен, оба 2-бутена и 1,3-бутадиен,
c) превращение части полученного на стадии b) 1,3-бутадиена в его производное,
d) выделение полученного на стадии c) производного 1,3-бутадиена,
e) селективное гидрирование 1,3-бутадиена, не превращенного на стадии c) в его производное, до 1-бутена,
f) дистилляционное выделение 1-бутена из полученного на стадии e) углеводородного потока, причем остается остаточный поток.
- малеиновый ангидрид,
- малеиновую кислоту и ее сложные алкиловые эфиры, алкильные остатки которых могут быть одинаковыми или разными и соответственно могут содержать от 1 до 10 атомов углерода,
- фумаровую кислоту и ее сложные алкиловые эфиры, алкильные остатки которых могут быть одинаковыми или разными и соответственно могут содержать от 1 до 10 атомов углерода, и
- имид малеиновой кислоты и его N-замещенные производные, причем заместитель атома азота содержит от 1 до 10 атомов углерода.
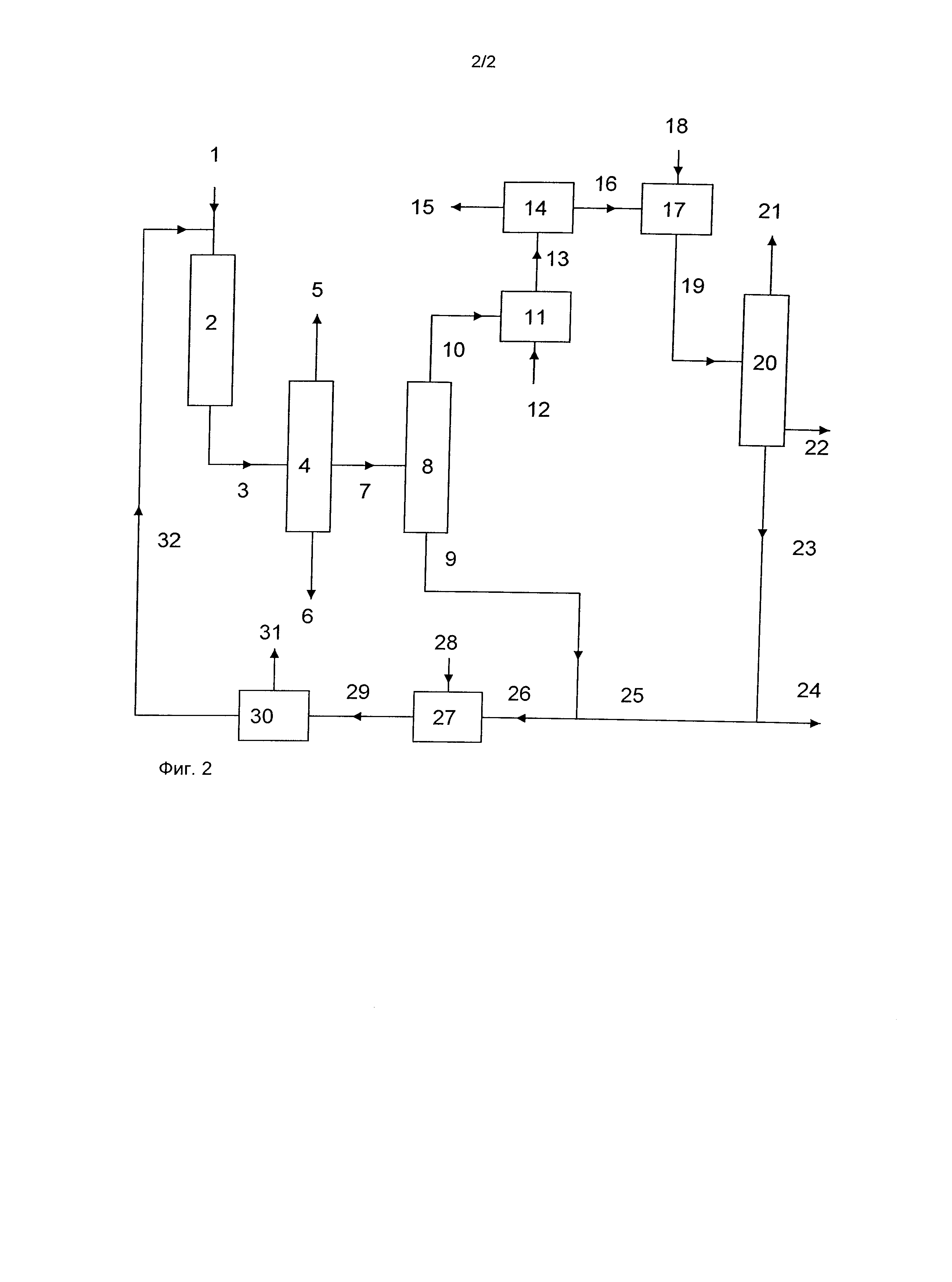
Изобретение относится к способу получения 1-бутена и производного 1,3-бутадиена из н-бутана или смеси линейных C4-углеводородов, содержащих н-бутан. 1-Бутен и производные 1,3-бутадиена являются важными полупродуктами для получения множества продуктов. Так, например, 1-бутен можно использовать для модифицирования полимеров этилена или пропилена. Получаемый из бутадиена 1-метокси-2,7-октадиен, например, является полупродуктом, используемым для синтеза 1-октена. Ненасыщенные C4-углеводороды можно выделять из C4-фракций установок крекинга, например установок для парового крекинга или установок для жидкофазного крекинга, которые используют для получения пропилена и этилена. Так, например, из C4-фракций установки для парового крекинга можно выделять 1-бутен и 1,3-бутадиен, а из C4-фракции установки для жидкофазного крекинга 1-бутен. Объемы C4-фракций связаны с производством этилена и пропилена и не могут быть предоставлены в достаточной степени. В качестве альтернативы указанным выше методам линейные ненасыщенные углеводороды C4 можно получать путем дегидрирования н-бутана. При этом образуются реакционные смеси, которые содержат непревращенный н-бутан, 1-бутен, оба 2-бутена и 1,3-бутадиен. В немецком патенте DE 10350045 описан способ получения 1-бутена из н-бутана. При этом осуществляют дегидрирование н-бутана и после выделения из продуктов дегидрирования побочных продуктов, которые не являются C4-углеводородами, выполняют селективное гидрирование бутадиена в линейные бутены. Из полученной в результате гидрирования смеси путем дистилляции выделяют 1-бутен, а оставшуюся смесь, преимущественно состоящую из 2-бутенов и н-бутана, возвращают на стадию дегидрирования. В немецком патенте DE 10231633 описан способ получения 4-винилциклогексена из н-бутана. При этом осуществляют дегидрирование н-бутана и после выделения из продуктов дегидрирования побочных продуктов, которые не являются C4-углеводородами, бутадиен каталитически превращают в 4-винилциклогексен. Оставшуюся после выделения 4-винилциклогексена смесь углеводородов, которая содержит линейные бутены, н-бутан и при необходимости бутадиен, возвращают в реактор дегидрирования. Общая особенность указанных выше способов состоит в том, что из полученной в результате дегидрирования смеси получают только один компонент. Реакционная смесь, образующаяся в результате дегидрирования н-бутана, помимо линейных бутенов содержит н-бутан и 1,3-бутадиен. Выделение из подобных смесей чистого 1-бутена и чистого 1,3-бутадиена, который на последующей стадии может быть подвергнут превращению в дальнейшие продукты, путем дистилляции является экономически нецелесообразным в связи с незначительной разницей точек кипения этих углеводородов. Выделение 1,3-бутадиена путем экстракционной дистилляции также является трудоемким и дорогостоящим. В основу настоящего изобретения была положена задача предложить способ, позволяющий экономично получать 1-бутен и производное бутадиена из н-бутана. Указанная выше задача решается посредством описанного ниже способа. Объектом изобретения является способ получения 1-бутена и производного 1,3-бутадиена, который включает следующие стадии: a) неокислительное каталитическое дегидрирование исходного газового потока, содержащего н-бутан, водород, другие низкокипящие побочные компоненты, высококипящие продукты и при необходимости воду, причем образуется смесь продуктов, содержащая непревращенный н-бутан, 1-бутен, оба 2-бутена, 1,3-бутадиен, водород, другие низкокипящие побочные компоненты, высококипящие продукты и при необходимости воду, и причем в исходном газовом потоке отсутствуют изомерные C4-соединения, b) выделение водорода, других низкокипящих компонентов, высококипящих продуктов и воды (в случае ее присутствия), причем получают смесь продуктов, содержащую н-бутан, 1-бутен, оба 2-бутена и 1,3-бутадиен, c) превращение части полученного на стадии b) 1,3-бутадиена в его производное, d) выделение полученного на стадии c) производного 1,3-бутадиена, e) селективное гидрирование 1,3-бутадиена, не превращенного на стадии c) в его производное, до 1-бутена, f) дистилляционное выделение 1-бутена из полученного на стадии e) углеводородного потока, причем остается остаточный поток. В одном варианте осуществления способа образующийся на стадии f) остаточный поток полностью или частично вводят в исходный газовый поток, то есть возвращают в устройство для дегидрирования, в котором реализуют стадию a). Преимущество настоящего изобретения состоит в том, что из н-бутана можно экономично получать 1-бутен и производное бутадиена. При этом количественное соотношение между обоими целевыми продуктами можно варьировать путем регулирования условий дегидрирования и степени превращения бутадиена. Кроме того, особый вариант осуществления изобретения отличается тем, что весьма значительное количество образующихся при дегидрировании олефинов превращают в ценные продукты, в связи с чем в реактор для дегидрирования с возвращаемым потоком поступает лишь незначительное количество бутенов. В одном варианте осуществления изобретения перед введением остаточного потока в исходный газовый поток выполняют по меньшей мере частичное превращение содержащихся в остаточном потоке линейных бутенов и удаление продуктов этого превращения из остаточного потока. В одном варианте осуществления изобретения под подобным превращением подразумевают олигомеризацию. Исходные вещества В качестве исходных веществ для предлагаемого в изобретении способа можно использовать н-бутановую фракцию природного газоконденсата, смеси линейных C4-углеводородов, смеси линейных C4-углеводородов, образующиеся при переработке C4-фракций установок для парового крекинга или установок для жидкофазного крекинга, или другие смеси, образующиеся при реализации других технических процессов. В качестве природного газоконденсата обозначают C4-фракцию «влажного» компонента природного газа, а также попутный нефтяной газ, выделяемый в жидкой форме из газов путем их охлаждения до температуры около -30°C. Посредством низкотемпературной дистилляции из газов выделяют природный газоконденсат, состав которого колеблется в зависимости от месторождения, однако в общем случае он содержит около 30% масс. изобутана и 65% масс. н-бутана. Другими компонентами, как правило, являются углеводороды менее чем с четырьмя атомами углерода (около 2% масс.) и углеводороды более чем с четырьмя атомами углерода (около 3% масс.). Подобную смесь можно использовать в соответствии с предлагаемым в изобретении способом после дистилляционного выделения изобутана. При необходимости перед стадией дегидрирования предлагаемого в изобретении способа полностью или частично выделяют также углеводороды, которые не содержат четырех атомов углерода. В одном варианте осуществления способа исходным газовым потоком стадии a) является н-бутановая фракция природного газоконденсата. В другом варианте осуществления способа исходным газовым потоком стадии a) является смесь линейных C4-углеводородов, образующихся при переработке C4-фракций установок для парового крекинга или установок для жидкофазного крекинга. Получение производных 1,3-бутадиена Полученная после выделения побочных продуктов смесь углеводородов в основном содержит н-бутан, 1-бутен, оба 2-бутена и 1,3-бутадиен. Указанную смесь подвергают реакции, в соответствии с которой происходит превращение 1,3-бутадиена, однако превращение линейных бутенов отсутствует. В одном варианте осуществления способа на стадии c) 1,3-бутадиен превращают в производное, выбранное из группы, включающей 4-винилциклогексен, 1,4-циклооктадиен, 1,5,9-циклододекатриен, производные 4-циклогексен-1,2-дикарбоновой кислоты, 1,7-октадиен, неразветвленные ациклические октатриены и производные 2,7-октадиенила. Превращение 1,3-бутадиена в 4-винилциклогексен можно осуществлять, например, на содержащих Cu(I) катализаторах на носителе в соответствии с патентом США US 5,196,621 или европейским патентом EP 0397266. 1,3-Бутадиен можно превращать в присутствии растворенных никель-алюмоорганических катализаторов в 1,4-циклооктадиен и/или 1,5,9-циклододекатриен. Восстановительную димеризацию 1,3-бутадиена в 1,7-октадиен можно осуществлять в соответствии с немецким патентом DE 10149347 или соответственно заявкой DE 102006031413.1. Димеризацию 1,3-бутадиена с образованием октатриена, в частности 1,3,7-октатриена, можно осуществлять на карбеновом комплексе палладия, как описано в немецкой заявке на патент DE 102004060520. В одном варианте осуществления способа 1,3-бутадиен на стадии c) подвергают превращению с диенофилами, содержащими обедненную электронами углерод-углеродную кратную связь, в продукты Дильса-Альдера. Кратная связь может являться двойной или тройной углерод-углеродной связью. Диенофилами с тройной связью являются, например, следующие соединения: пропиновая кислота; сложные эфиры пропиновой кислоты, причем остаток, присоединенный к атому кислорода подобного эфира, может содержать от 1 до 20 атомов углерода; пропиналь; пропинол; ацетилен-дикарбоновая кислота; сложные моноэфиры и диэфиры ацетилен-дикарбоновой кислоты, причем остаток(-ки), присоединенный(-е) к атому кислорода подобного эфира, может(-гут) содержать от 1 до 20 атомов углерода; 3-формилпропиновая кислота и ее сложные эфиры; бутиндиальдегид и бутиндиол. Диенофилы с двойной связью содержат по меньшей мере одну двойную связь, которая замещена одной или несколькими оттягивающими электроны группами и сопряжена с этими группами. Соответствующими оттягивающими электроны группами (обеспечивающими М-эффект) являются нитрогруппа, цианогруппа, формильный остаток, кетоостаток (-C(O)R), кислотный остаток (-C(O)OH), сложноэфирный остаток (-C(O)OR) или ангидридный остаток (-C(O)OC(O)R). Два вицинальных заместителя совместно могут образовывать также функциональную группу, например ангидридную группу. Предпочтительно используемыми диенофилами являются: малеиновый ангидрид; малеиновая кислота и ее сложные алкиловые эфиры, алкильные остатки которых могут быть одинаковыми или разными и соответственно могут содержать от 1 до 10, в частности от 1 до 4 атомов углерода; фумаровая кислота и ее сложные алкиловые эфиры, алкильные остатки которых могут быть одинаковыми или разными и соответственно могут содержать от 1 до 10, в частности от 1 до 4 атомов углерода; имид малеиновой кислоты и его N-замещенные производные, причем заместитель атома азота содержит от 1 до 10, в частности от 1 до 4 атомов углерода. При этом образуются производные 4-циклогексен-1,2-дикарбоновой кислоты. Последние, например, путем гидрирования двойной связи и последующего алкоголиза (этерификации, переэтерификации) могут быть преобразованы в сложные эфиры 1,2-циклогександикарбоновой кислоты. Подобные сложные эфиры, содержащие алкильные группы с 7-12 атомами углерода, например сложный диизонониловый эфир 1,2-циклогександикарбоновой кислоты, используют в качестве пластификатора. В одном варианте осуществления способа 1,3-бутадиен подвергают превращению с протонным нуклеофилом (водой, спиртами, аминами) в соответствующее 2,7-октадиенильное производное, причем нуклеофильный остаток присоединен к находящемуся в положении 1 атому углерода. Подобное превращение (теломеризацию) катализируют комплексами палладия. Предпочтительно используют карбеновые комплексы палладия, например описанные в немецких патентах DE 10128144 и DE 10312829. Теломеризацию можно осуществлять, как указано в немецкой заявке на патент DE 102005036039, с той разницей, что можно отказаться от первичной очистки исходного потока путем гидрирования. В одном варианте осуществления способа в качестве производного 2,7-октадиенила образуется 1-метоксиокта-2,7-диен. 1-Метоксиокта-2,7-диен является пользующимся спросом продуктом теломеризации. Путем гидрирования обеих олефиновых двойных связей и последующего отщепления метанола из 1-метоксиокта-2,7-диена может быть получен 1-октен, технически используемый для модифицирования полиэтилена или полипропилена. Трехстадийный синтез 1-октена из 1,3-бутадиена описан, например, в немецком патенте DE 10149348. Для отщепления метанола от 1-метоксиоктана можно использовать заявленный в немецком патенте DE 10257499 катализатор. Селективное гидрирование Смесь C4-углеводородов, остающаяся после выделения производного бутадиена, помимо непревращенного 1,3-бутадиена содержит 1-бутен, а также н-бутан и оба 2-бутена, если они не были выделены ранее. Остаточные количества 1,3-бутадиена и при необходимости имеющиеся многократно ненасыщенные углеводороды, например, такие как 1,2-бутадиен, удаляют путем селективного гидрирования, что обеспечивает также повышение количества н-бутенов. Пригодный метод селективного гидрирования описан, например, в публикации F. Nierlich и другие, Erdöl & Kohle, Erdgas, Petrochemie, 1986, с.73 и следующие. Гидрирование осуществляют в жидкой фазе стехиометрическими количествами полностью растворенного водорода. Пригодными селективными катализаторами гидрирования являются, например, никель и прежде всего палладий на носителе, например 0,3% масс. палладия на активированном угле или оксиде алюминия. Небольшое количество монооксида углерода (измеряемое в м.д.) способствует селективному гидрированию 1,3-бутадиена в линейные бутены и образованию полимеров, противодействующих образованию так называемого «зеленого масла», которое дезактивирует катализатор. Выделение 1-бутена Продукты гидрирования путем дистилляции разделяют на 1-бутен и смесь н-бутана с линейными бутенами, главным образом 2-бутенами. Применение фракций дистиллята Выделенный 1-бутен не содержит изомерных соединений. Его можно использовать, в частности для получения продуктов совместной олигомеризации с этиленом или пропиленом или в качестве сомономера при получении полиолефинов (линейного полиэтилена низкой плотности). В другом варианте осуществления способа выделенный на стадии f) 1-бутен на последующей стадии g) превращают с этиленом или пропиленом в продукты совместной олигомеризации. Фракцию н-бутана/2-бутена можно полностью или частично возвращать в реактор дегидрирования. Перед возвращением часть линейных бутенов при необходимости можно удалять путем превращения и выделения продуктов превращения. Пригодными превращениями, сопровождаемыми образованием пользующихся спросом полупродуктов, являются, например, олигомеризация и гидроформилирование. Олигомеризацию можно осуществлять гомогенно или гетерогенно с использованием кислых или содержащих никель катализаторов. Олигомеризацию предпочтительно осуществляют в стационарном слое никелевого катализатора. Подобной олигомеризацией является, например, технология «Octol» фирмы Evonik Oxeno GmbH. Главным образом образующиеся при этом олефины с 8-12 атомами углерода являются полупродуктами, используемыми для получения пластификаторов или синтетических моющих веществ. В результате гидроформилирования образуется смесь н-пентаналя с 2-метилбутаналем. Массовое соотношение между указанными альдегидами можно варьировать путем выбора используемого катализатора. В условиях изомеризации н-пентаналь можно получать с селективностью, превышающей 95%. Для этого можно использовать каталитическую систему, описанную, например, в европейском патенте EP 0213639. Подобные смеси пригодны, в частности, для получения смесей деканолов с высоким содержанием 2-пропилгептанола. Пример осуществления Показанные на блок-схемах (фиг.1 и 2) примеры служат для более подробного пояснения настоящего изобретения. В соответствии с показанным на фиг.1 примером осуществления изобретения содержащий н-бутан исходный поток (1) совместно с рециркулируемым потоком (25/26) вводят в устройство для дегидрирования (2) (при необходимости можно вводить также водяной пар или кислород, однако этот вариант на фиг.1 не показан). Полученную в результате дегидрирования смесь (3) в устройстве для дистилляции (4) разделяют на низкокипящие продукты (5), высококипящие продукты, включая воду (6), и C4-фракцию (7). Из потока (7) выделяют содержащий часть н-бутана и оба 2-бутена поток (9), который возвращают в реактор дегидрирования. Часть содержащегося в головном потоке (10) 1,3-бутадиена в реакторе (11) превращают в производное, при необходимости добавляя агент (12). Из реакционной смеси (13) в устройстве (14) для переработки выделяют производное бутадиена (15), целевой продукт и C4-фракцию (16). Выделение при необходимости присутствующего агента и катализатора, а также их рециркуляция на фиг.1 не показаны. C4-поток (16), содержащий незначительные количества 1,3-бутадиена, в реакторе (17) подвергают селективному гидрированию водородом (18). Продукты гидрирования (19) в дистилляционном устройстве (20) разделяют на 1-бутен (21), второй целевой продукт (22), смесь (23) н-бутана с линейными бутенами и при необходимости фракцию, содержащую высококипящие продукты. Поток (23) при необходимости после отбора частичного потока (24) возвращают в реактор дегидрирования. В соответствии с данным вариантом осуществления изобретения колонну (8) используют при необходимости. Преимуществом использования указанной колонны является возможность повышения концентрации 1,3-бутадиена в потоке (10). Благодаря этому может быть обеспечена более высокая скорость превращения 1,3-бутадиена в реакторе (11). Однако недостатком использования колонны (8) является необходимость соответствующих капиталовложений и производственных издержек. Второй вариант осуществления изобретения показан на фиг.2. В отличие от первого варианта часть линейных бутенов из возвращаемого потока (26) превращают в реакторе (27) при необходимости с добавлением агента (28) в поток (29), состоящий из н-бутана, непревращенных бутенов и продукта реакции. После выделения продуктов реакции (31) и при необходимости других веществ в разделяющем устройстве (30) содержащий н-бутан и линейные бутены поток (32) направляют в реактор дегидрирования. В соответствии с данным вариантом осуществления изобретения в реактор при необходимости подают только поток (9), только поток (23) или частичные количества обоих этих потоков в произвольном соотношении.