патент
№ RU 2567288
МПК B01D53/00

СПОСОБ РЕГЕНЕРАЦИИ МЕТАНОЛА ИЗ НАСЫЩЕННОГО ВОДОЙ РАСТВОРА С БОЛЬШИМ СОДЕРЖАНИЕМ МЕХАНИЧЕСКИХ ПРИМЕСЕЙ И СОЛЕЙ И УСТАНОВКА ДЛЯ ЕГО ОСУЩЕСТВЛЕНИЯ

Авторы:
Шевкунов Станислав Николаевич
Номер заявки
2014132932/05
Дата подачи заявки
11.08.2014
Опубликовано
10.11.2015
Страна
RU
Как управлять
интеллектуальной собственностью
Чертежи 
1
Реферат

Изобретение относится к процессам выделения метанола из воды и может быть использовано при подготовке природного газа к переработке с целью предотвращения гидратообразования, а именно для извлечения метанола из водометанольных растворов с высоким содержанием механических примесей и солей. Способ регенерации метанола из водометанольного раствора (ВМР) включает предварительное выпаривание метанола и части воды из исходного ВМР, выделение из выпаренного ВМР природного газа, ректификацию полученного ВМР с получением регенерированного метанола. Установка для осуществления способа содержит выпарную колонну 1, верхняя часть которой соединена через аппарат 4 воздушного охлаждения с сепаратором 2 (блоком сепараторов), выход которого для ВМР соединен с входом питания ректификационной колонны 3. С верхней частью ректификационной колонны 3 последовательно соединены аппарат 9 воздушного охлаждения, рефлюксная емкость 8 и насос 6, выход которого соединен с входом орошения ректификационной колонны 3 и с линией отвода метанола. Кубовая часть ректификационной колонны 3 соединена с циркуляционным контуром, включающим огневой подогреватель 5. Изобретение благодаря предварительному выпариванию ВМР позволяет в 2-3 раза сократить межремонтный пробег установок регенерации метанола из насыщенных водой растворов с большим содержанием механических примесей и солей. 2 н. и 6 з.п. ф-лы, 1 ил.

Формула изобретения

1. Способ регенерации метанола из водометанольного раствора (ВМР), включающий предварительное выпаривание метанола и части воды из исходного ВМР, выделение из выпаренного ВМР природного газа, ректификация полученного ВМР с получением регенерированного метанола.

2. Способ по п. 1, отличающийся тем, что выпаривание ВМР осуществляют полученным из выпаренного ВМР нагретым циркулирующим природным газом.

3. Способ по п. 2, отличающийся тем, что осуществляют сброс из контура циркулирующего природного газа в топливную сеть и подпитку контура свежим природным газом.

4. Способ по п. 1, отличающийся тем, что предварительное выпаривание метанола и части воды из исходного ВМР осуществляют в колонне выпаривания, а воду, полученную при ректификации ВМР, подают через систему форсунок на внутренние контактные устройства колонны выпаривания.

5. Установка для регенерации метанола из водометанольного раствора (ВМР), содержащая сепаратор или блок сепараторов, соединенный с входом питания ректификационной колонны, выход которой для паров метанола через холодильник и рефлюксную емкость соединен с насосом, выход которого соединен с входом орошения ректификационной колонны и с линией отвода метанола, а кубовая часть ректификационной колонны соединена с циркуляционным контуром, включающим подогреватель, отличающаяся тем, что снабжена выпарной колонной, выход которой для паров соединен через охлаждающий аппарат с входом сепаратора или блока сепараторов, а выход сепаратора или блока сепараторов для газа через компрессор и подогреватель соединен с нижней частью выпарной колонны с образованием циркуляционного контура.

6. Установка по п. 5, отличающаяся тем, что выход сепаратора или блока сепараторов для газа соединен с входом подогревателя для топлива.

7. Установка по п. 5, отличающаяся тем, что циркуляционный контур соединен с линией подачи свежего природного газа.

8. Установка по п. 5, отличающаяся тем, что кубовая часть ректификационной колонны соединена через насос с системой форсунок, установленных в выпарной колонне над контактными элементами.

Описание

[1]

Изобретение относится к процессам выделения метанола из воды и может быть использовано при подготовке природного газа к переработке с целью предотвращения гидратообразования, а именно для извлечения метанола из водометанольных растворов с высоким содержанием механических примесей и солей.

[2]

В ходе подготовки природного газа на месторождениях появляется значительное количество отработанного водометанольного раствора. С целью извлечения метанола из отработанного водометанольного на месторождениях сооружаются установки регенерации, в большинстве случаев представляющих собой колонну ректификации с буферными емкостями, огневыми подогревателями и холодильниками. Однако в случае значительного содержания в отработанных водометанольных растворах механических примесей традиционные установки значительно снижают свою эффективность ввиду образования отложений на греющих поверхностях и контактных устройствах.

[3]

Известны способ и блок регенерации метанола из насыщенного водой раствора (RU 2496558 С1, опубликовано 27.10.2013 и RU 2493902 С1, опубликовано 27.09.2013). Способ включает подачу насыщенного водой раствора метанола через теплообменник и противонакипное устройство в среднюю часть ректификационной колонны и подачу в нижнюю часть ректификационной колонны из испарителя газообразной среды для разделения смеси метанола и воды с последующим сбором регенерированного метанола. При этом блок регенерации включает объединенные в один вертикальный агрегат испаритель и ректификационную колонну, и в качестве испарителя используют тепловую трубу, в которой расположена греющая труба. Изобретения обеспечивают уменьшение соляных отложений на поверхности труб, однако не решают проблему удаления механических примесей из ВМР.

[4]

Наиболее близким к предложенному является способ регенерации метанола из водометанольного раствора (RU 2465949 С2, опубликовано 10.11.2012), который включает дегазацию ВМР, отделение из ВМР свободного конденсата, нагрев ВМР в блоке регенератора и регенерацию метанола из ВМР в ректификационной колонне с массообменными тарелками, охлаждение паров метанола в холодильнике и их конденсацию с последующим сливом в емкость накопления рефлюкса, подачей накопленного метанола на орошение в ректификационную колонну и сливом избытка метанола на склад, при этом ВМР после отделения свободного конденсата подают в буферную емкость, в которой ВМР нагревают до температуры от 20°С до 40°С и отстаивают до разрушения тонкодисперсной эмульсии типа «конденсат в воде» и выпадения механических примесей, причем объем буферной емкости назначают из требования выполнения условий разрушения не менее 50% эмульсии и обеспечения стабильности ведения процесса ректификации.

[5]

Устройство для реализации способа (см. там же) содержит дегазатор, разделитель, выветриватель, буферную емкость ВМР, насос подачи ВМР, клапан-регулятор температуры, акустические излучатели, блок регенератора со встроенным теплообменником, блок фильтров, ректификационную колонну, воздушный холодильник, емкость накопления рефлюкса, насос подачи орошения, разделитель-отстойник промстоков. В кубе колонны ректификации установлен гравитационный разделитель с отводом конденсата колонны для поддержания постоянного уровня конденсата на и вывода накапливающегося конденсата в систему сбора и подготовки конденсата. Над гравитационным разделителем установлена отбойная пластина. Буферная емкость ВМР выполнена с теплообменником, а блок регенератора выполнен с испарителем для доотпарки метанола после его выхода из колонны ректификации.

[6]

Известные способ и установка обеспечивают отделение механических примесей, но не предусматривают отделения солей из ВМР. Соли, попадая с потоком исходного ВМР в колонну регенерации, откладываются на ее контактных устройствах (тарелках), забивая их рабочие отверстия, что становится причиной выхода аппарата из строя. Общим недостатком вышеуказанных технических решений является снижение эффективности регенерации метанола при значительном содержании в исходном ВМР механических примесей и солей.

[7]

Задачей изобретения является повышение эффективности регенерации метанола за счет увеличения межремонтного периода эксплуатации оборудования при значительном содержании в исходном ВМР механических примесей и солей.

[8]

Задача решается способом регенерации метанола из водометанольного раствора (ВМР), включающим предварительное выпаривание метанола и части воды из исходного ВМР, выделение из выпаренного ВМР природного газа, ректификацию полученного ВМР с получением регенерированного метанола.

[9]

Предпочтительно выпаривание ВМР осуществляют полученным из выпаренного ВМР нагретым циркулирующим природным газом.

[10]

Кроме того, осуществляют сброс из контура циркулирующего природного газа в топливную сеть и подпитку контура свежим природным газом.

[11]

Кроме того, предпочтительно предварительное выпаривание метанола и части воды из исходного ВМР осуществлять в колонне выпаривания, а воду, полученную при ректификации ВМР, подавать через систему форсунок на внутренние контактные устройства колонны выпаривания.

[12]

Задача также решается установкой для регенерации метанола из водометанольного раствора (ВМР), содержащей сепаратор или блок сепараторов, соединенный с входом питания ректификационной колонны, выход которой для паров метанола через охлаждающий аппарат и рефлюксную емкость соединен с насосом, выход которого соединен с входом орошения ректификационной колонны и с линией отвода метанола, а кубовая часть ректификационной колонны соединена с циркуляционным контуром, включающим подогреватель, которая согласно изобретению снабжена выпарной колонной, выход которой для паров соединен через охлаждающий аппарат с входом сепаратора или блока сепараторов, а выход сепаратора или блока сепараторов для газа через компрессор и подогреватель соединен с нижней частью выпарной колонны с образованием циркуляционного контура.

[13]

Кроме того, выход сепаратора или блока сепараторов для газа соединен с входом подогревателя для топлива.

[14]

Кроме того, циркуляционный контур соединен с линией подачи свежего природного газа.

[15]

Кроме того, кубовая часть ректификационной колонны соединена через насос с системой форсунок, установленных в выпарной колонне над контактными элементами.

[16]

Техническим результатом изобретения является обеспечение предварительного удаления из исходного ВМР механических примесей и солей до подачи ВМР на дегазацию и ректификацию.

[17]

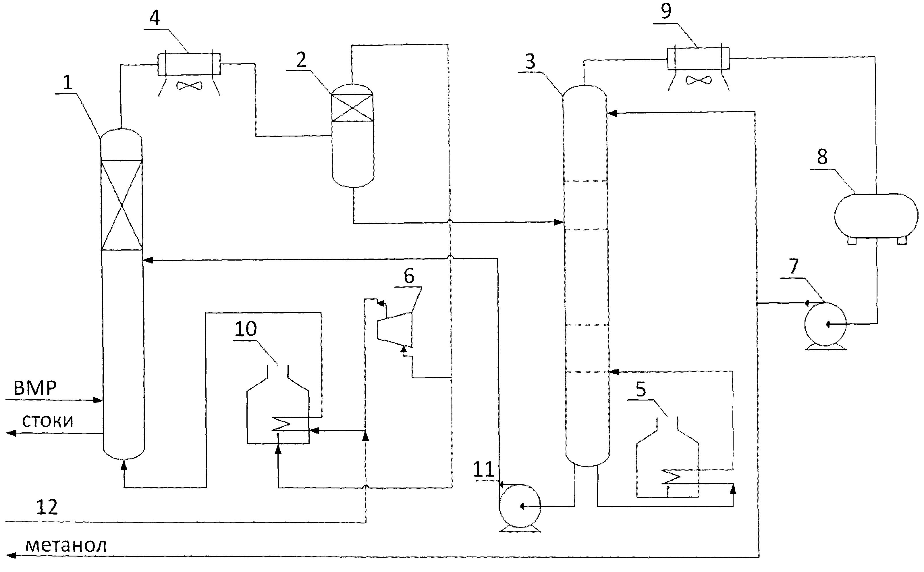
На чертеже приведена схема предложенной установки.

[18]

Установка для регенерации метанола из водометанольного раствора (ВМР) содержит выпарную колонну 1, верхняя часть которой соединена через аппарат 4 воздушного охлаждения с сепаратором 2 (или блоком сепараторов), выход которого для ВМР соединен с входом питания ректификационной колонны 3. С верхней частью ректификационной колонны 3 последовательно соединены аппарат 9 воздушного охлаждения, рефлюксная емкость 8 и насос 6, выход которого соединен с входом орошения ректификационной колонны 3 и с линией отвода метанола. Кубовая часть ректификационной колонны 3 соединена с циркуляционным контуром, включающим огневой подогреватель 5.

[19]

Выход сепаратора 2 (или блока сепараторов) для газа через компрессор 6 и огневой подогреватель 10 соединен с нижней частью выпарной колонны 1 с образованием циркуляционного контура. Выход сепаратора 2 для газа также соединен с входом огневого подогревателя 10 для топлива. Циркуляционный контур перед огневым подогревателем 10 соединен с линией 12 подачи свежего природного газа.

[20]

В случае использования блока сепараторов 2 в нем последовательно соединены сепаратор грубой очистки, который отделяет основную массу ВМР, и сепаратор тонкой очистки циклонного типа с каплеотбойными насадками.

[21]

Кроме того, кубовая часть ректификационной колонны 3 соединена посредством насоса 11 с системой форсунок, установленных в выпарной колонне 1 над контактными элементами.

[22]

Способ регенерации метанола осуществляется следующим образом.

[23]

Исходный ВМР с большим содержанием механических примесей и солей поступает выпарную колонну 1. В нижнюю часть выпарной колонны 1 подается нагретый до 140-200°С природный газ. За счет нагрева природным газом исходного ВМР, а также за счет восходящего газового потока метанол и частично вода выпариваются, проходят через расположенные в верхней части выпарной колонны 1 каплеотбойные устройства и поступают в аппарат 4 воздушного охлаждения. После охлаждения до температуры конденсации метанола и воды (20-50°С) образующаяся парожидкостная смесь направляется в блок сепараторов 2.

[24]

Из сепаратора (блока сепараторов) 2 основная часть осушенного газа направляется на прием компрессора 6 и далее через огневой подогреватель 10 в выпарную колонну 1.

[25]

С целью предотвращения накопления в контуре циркуляции природного газа вредных примесей часть природного газа после блока сепараторов 2 направляется в качестве топливного газа в огневой подогреватель 10. Подпитка природным газом осуществляется на прием или нагнетание компрессора 6 в зависимости от входного давления свежего газа.

[26]

Концентрированный ВМР без механических примесей и с незначительным содержанием солей из сепаратора (блока сепараторов) 2 подается на ректификацию в колонну 3. В качестве дистиллята из ректификационной колонны 3 отводится регенерированный метанол. Часть метанола подается в качестве орошения в колонну 3, а балансовое количество отводится на склад.

[27]

Подвод тепла в ректификационную колонну 3 осуществляется за счет циркуляции кубового продукта через огневой подогреватель 5.

[28]

Балансовое количество водного раствора из куба ректификационной колонны 3 насосом 7 через систему форсунок подается в выпарную колонну 1 для размывки остатка механических примесей на контактных устройствах и снижения вязкости образовавшихся промышленных стоков.

[29]

Промышленные стоки из выпарной колонны 1, содержащие соли и механические примеси, направляются на утилизацию.

[30]

Данная схема благодаря предварительному выпариванию водометанольного раствора позволяет в 2-3 раза увеличить межремонтный пробег установки регенерации метанола.

Как компенсировать расходы
на инновационную разработку
Похожие патенты