патент
№ RU 2488603
МПК C08G69/28

СПОСОБ ПОЛУЧЕНИЯ РАСТВОРА СОЛЕЙ ДВУХОСНОВНЫХ КИСЛОТ И ДИАМИНОВ

Авторы:
БОССЕННЕК Вероник (FR)
Правообладатель:
Номер заявки
2011145314/04
Дата подачи заявки
25.03.2010
Опубликовано
27.07.2013
Страна
RU
Дата приоритета
15.12.2025
Номер приоритета
Страна приоритета
Как управлять
интеллектуальной собственностью
Чертежи 
2
Реферат

Изобретение относится к усовершенствованному способу получения раствора соли двухосновных кислот и по меньшей мере одного диамина для получения полиамида. Способ получения водного раствора (А) солей двухосновных кислот и по меньшей мере одного диамина осуществляют смешиванием по меньшей мере двух двухосновных кислот и по меньшей мере одного диамина, с массовой концентрацией соли в интервале от 40 до 70%, причем способ включает следующие стадии, на которых: в реакторе получают водный раствор (А') по меньшей мере одного диамина и по меньшей мере одной двухосновной кислоты, в котором молярное соотношение двухосновная кислота/диамин меньше 1 и предпочтительно меньше или равно 0,9, подачей в данный реактор, в котором при температуре в интервале от 55 до 95°С (включительно) и предпочтительно в интервале от 60 до 90°С (включительно) находится жидкость, содержащая воду и диамин, потока (В'), содержащего двухосновную кислоту, при необходимости потока, содержащего диамин, и при необходимости потока, содержащего воду; причем расход одного или нескольких подаваемых потоков регулируют с целью постоянного поддержания температуры раствора в реакторе меньше температуры кипения при данном рабочем давлении в нем; причем количество воды и диамина в жидком компоненте, а также расходы подаваемых потоков регулируют с целью постоянного поддержания молярного соотношения двухосновные кислоты/диамины меньше 1; причем двухосновная кислота потока (В') представляет собой алифатическую или циклоалифатическую двухосновную кислоту, в которой число атомов углерода больше 10, или ароматическую двухосновную кислоту; и смешивают водный раствор (А')

Формула изобретения

1. Способ получения водного раствора (А) солей двухосновных кислот и по меньшей мере одного диамина, получаемых смешиванием по меньшей мере двух двухосновных кислот и по меньшей мере одного диамина, с массовой концентрацией соли в интервале от 40 до 70%, отличающийся тем, что он включает следующие стадии, на которых:
- в реакторе получают водный раствор (А') по меньшей мере одного диамина и по меньшей мере одной двухосновной кислоты, в котором молярное соотношение двухосновная кислота/диамин меньше 1 и предпочтительно меньше или равно 0,9, подачей в данный реактор, в котором при температуре в интервале от 55 до 95°С (включительно) и предпочтительно в интервале от 60 до 90°С (включительно) находится жидкость, содержащая воду и диамин, потока (В'), содержащего двухосновную кислоту, при необходимости потока, содержащего диамин, и при необходимости потока, содержащего воду; причем расход одного или нескольких подаваемых потоков регулируют с целью постоянного поддержания температуры раствора в реакторе меньше температуры кипения при данном рабочем давлении в нем; причем количество воды и диамина в жидком компоненте, а также расходы подаваемых потоков регулируют с целью постоянного поддержания молярного соотношения двухосновные кислоты/диамины меньше 1; причем двухосновная кислота потока (В') представляет собой алифатическую или циклоалифатическую двухосновную кислоту, в которой число атомов углерода больше 10, или ароматическую двухосновную кислоту;
- смешивают водный раствор (А'), выходящий с первой стадии, с потоком (В''), содержащим по меньшей мере одну двухосновную кислоту, причем двухосновная кислота представляет собой алифатическую или циклоалифатическую двухосновную кислоту, в которой число атомов углерода меньше или равно 10, и при необходимости дополнительное количество воды и/или диамина для получения водного раствора (образованного смесью (А') и (В'')), в котором молярное соотношение двухосновные кислоты/диамины находится в интервале от 0,9 до 1,1 и предпочтительно в интервале от 0,98 до 1,02 (включительно); причем данный раствор нагревают до температуры не выше температуры кипения раствора при рабочем давлении по меньшей мере за счет выделения тепла реакции между по меньшей мере одним диамином и двухосновными кислотами; причем данные операции осуществляют для получения раствора (А) двухосновных кислот и по меньшей мере одного диамина с требуемыми концентрацией и составом.

2. Способ по п.1, отличающийся тем, что в реакторе поддерживают атмосферу, не содержащую кислород.

3. Способ по п.1 или 2, отличающийся тем, что диамин в растворе (А') и потоке (В'') представляет собой гексаметилендиамин.

4. Способ по п.1 или 2, отличающийся тем, что двухосновная кислота потока (В') представляет собой терефталевую кислоту.

5. Способ по п.1 или 2, отличающийся тем, что двухосновная кислота потока (В'') представляет собой адипиновую кислоту.

6. Способ по п.1 или 2, отличающийся тем, что в растворе (А) молярное содержание терефталевой кислоты по отношению к двухосновным кислотам находится в интервале от 5 до 80% и предпочтительно в интервале от 20 до 50%.

7. Способ по п.1 или 2, отличающийся тем, что жидкий компонент содержит совокупность воды и диамина раствора (А').

8. Способ по п.1 или 2, отличающийся тем, что поток (В'') представляет собой водный раствор двухосновной кислоты и диамина с молярным соотношением двухосновная кислота/диамин в интервале от 1,5 до 5 и концентрацией растворенных в воде веществ в интервале от 40 до 75% и предпочтительно в интервале от 45 до 65%.

Описание

[1]

Настоящее изобретение относится к способу получения раствора соли по меньшей мере одного диамина и двухосновных кислот для получения полиамида.

[2]

Для получения полиамидов из мономеров двухосновных кислот и диаминов с высокой молекулярной массой в общем случае используют водный раствор соли, образованной взаимодействием между молекулой диамина и молекулой двухосновной кислоты. Такой раствор нагревают для испарения воды на первой стадии и затем для начала полимеризации поликонденсацией с получением макромолекулярных цепей, содержащих амидогруппы.

[3]

Раствор соли содержит в общем случае по существу стехиометрические количества по меньшей мере одной двухосновной кислоты и по меньшей мере одного диамина. Массовая концентрация соли "Nylon" (соль адипината гексаметилендиаммония), используемой в качестве исходного соединения для получения полиамида и более точно PA66, в общем случае находится в интервале от 50 до 65%. Такой раствор в общем случае хранят перед подачей в случае необходимости и затем подают на установки полимеризации.

[4]

Предложено множество способов получения раствора соли по меньшей мере одной двухосновной кислоты и по меньшей мере одного диамина. В случае получения соли "Nylon" такие способы в общем случае включают прибавление в водной среде адипиновой кислоты к гексаметилендиамину, или наоборот, необязательно с отводом тепла, выделяющегося при реакции нейтрализации.

[5]

Для получения сополиамидов, предпочтительно сополиамидов, исходя из ароматических двухосновных кислот, применяют адипиновую кислоту, гексаметилендиамин и некоторое число мономеров различной природы. На начальной стадии реакции полимеризации таких сополиамидов, во время получения раствора соли двухосновных кислот и по меньшей мере одного диамина, исходя из таких мономеров, имеют место проблемы растворения таких мономеров. Например, растворение иногда невозможно осуществить или время растворения является очень длительным, или необходимо применять очень разбавленные растворы. Такие обстоятельства могут порождать проблемы, связанные с производительностью, качеством продукта, хранением и подачей раствора на установку полимеризации.

[6]

В виду этого ведутся поиски способов получения раствора кислот и по меньшей мере одного диамина, не создающих таких проблем.

[7]

С этой целью в настоящем изобретении предлагается способ получения водного раствора (A) солей двухосновных кислот и по меньшей мере одного диамина, получаемых смешиванием по меньшей мере двух двухосновных кислот и по меньшей мере одного диамина, с массовой концентрацией соли в интервале от 40 до 70%, отличающийся тем, что он включает в себя следующие стадии, на которых:

[8]

- в реакторе получают водный раствор (A') по меньшей мере одного диамина и по меньшей мере одной двухосновной кислоты, в котором молярное соотношение "двухосновная кислота/диамин" меньше 1 и предпочтительно меньше или равно 0,9, подачей в данный реактор, в котором при температуре в интервале от 55 до 95°C (включительно) и предпочтительно в интервале от 60 до 90°C (включительно) находится жидкий компонент, содержащий воду и диамин, потока (B'), содержащего двухосновную кислоту, при необходимости потока, содержащего диамин, и при необходимости потока воды; причем расход одного или нескольких подаваемых потоков регулируют с целью постоянного поддержания температуры раствора в реакторе меньше температуры кипения при данном рабочем давлении в нем; причем количество воды и диамина в жидком компоненте, а также расходы подаваемых потоков регулируют с целью постоянного поддержания молярного соотношения "двухосновные кислоты/диамины" меньше 1; причем двухосновная кислота потока (B') представляет собой алифатическую или циклоалифатическую двухосновную кислоту, в которой число атомов углерода больше 10, или ароматическую двухосновную кислоту;

[9]

- смешивают водный раствор (A'), выходящий с первой стадии, с потоком (B"), содержащим по меньшей мере одну двухосновную кислоту, причем двухосновная кислота представляет собой алифатическую или циклоалифатическую двухосновную кислоту, в которой число атомов углерода меньше или равно 10, и при необходимости дополнительное количество воды и/или диамина для получения водного раствора (образованного смесью (A') и (B")), в котором молярное соотношение "двухосновные кислоты/диамины" находится в интервале от 0,9 до 1,1 и предпочтительно в интервале от 0,98 до 1,02 (включительно); причем данный раствор нагревают до температуры не выше температуры кипения раствора при рабочем давлении по меньшей мере за счет выделения тепла реакции между по меньшей мере одним диамином и двухосновными кислотами; причем данные операции осуществляют для получения раствора (A) двухосновных кислот и по меньшей мере одного диамина с требуемыми концентрацией и составом.

[10]

Под температурой кипения следует понимать температуру кипения раствора, находящегося в реакторе при рабочем или технологическом давлении.

[11]

В качестве диаминов, приемлемых по настоящему изобретению, можно упомянуть гексаметилендиамин (HMD) в качестве предпочтительного и наиболее часто используемого мономера, а также гептаметилендиамин, тетраметилендиамин, октаметилендиамин, нонаметилендиамин, декаметилендиамин, метил-2-пентаметилендиамин, ундекаметилендиамин, додекаметилендиамин, ксилилендиамин, изофорондиамин. Можно применять смесь нескольких диаминовых мономеров.

[12]

В способе по настоящему изобретению диамин может быть использован в виде отдельного соединения или в виде концентрированного водного раствора. В случае HMD может быть использован раствор, содержащий по меньшей мере 50% масс. диамина и предпочтительно по меньшей мере 85% и более предпочтительно приблизительно 90% масс. При этом потоки, содержащие диамин, могут содержать другие соединения, не приводя, однако, к выходу за рамки настоящего изобретения.

[13]

В качестве ароматической двухосновной кислоты или алифатической или циклоалифатической двухосновной кислоты, в которой число атомов углерода больше 10 и которая является приемлемой по настоящему изобретению, можно упомянуть, например, додекандиовую, изофталевую, терефталевую, нафталиндикарбоновую кислоту. Предпочтительная двухосновная кислота представляет собой терефталевую кислоту.

[14]

В качестве алифатической или циклоалифатической двухосновной кислоты, в которой число атомов углерода меньше или равно 10 и которая является приемлемой по настоящему изобретению, можно упомянуть адипиновую, субериновую, себациновую, азелаиновую, пимелиновую, циклогександикарбоновую кислоту. Предпочтительная двухосновная кислота представляет собой адипиновую кислоту.

[15]

Двухосновные кислоты в общем случае используют в виде порошка. При этом они могут находиться также в виде водного раствора или суспензии.

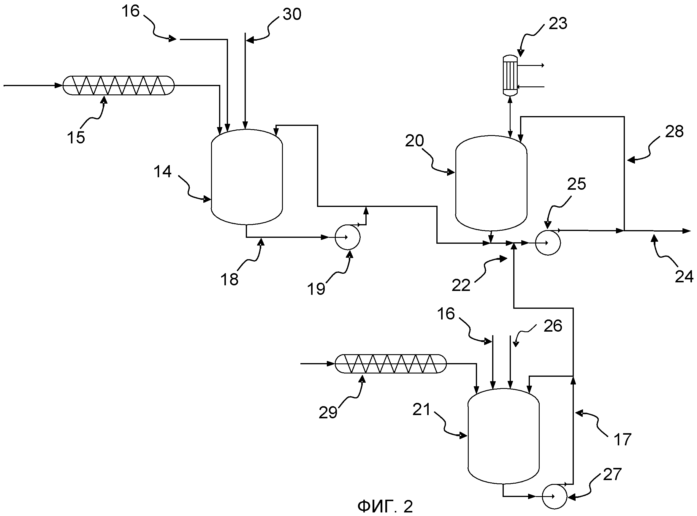
[16]

Предпочтительно используют смесь ароматической двухосновной кислоты и алифатической двухосновной кислоты. Молярное содержание ароматической двухосновной кислоты по отношению к алифатической двухосновной кислоте находится в интервале от 5 до 80% и предпочтительно в интервале от 20 до 50%. Предпочтительно ароматическая двухосновная кислота представляет собой терефталевую кислоту, а алифатическая двухосновная кислота представляет собой адипиновую кислоту. Молярное содержание терефталевой кислоты по отношению к двухосновным кислотам преимущественно находится в интервале от 5 до 80% и предпочтительно в интервале от 20 до 50%.

[17]

Аналогично потокам, содержащим диамин, потоки, содержащие двухосновную кислоту, могут содержать другие соединения, такие как растворители, не приводя, однако, к выходу за рамки настоящего изобретения.

[18]

Ограничители цепи могут быть введены при осуществлении способа по настоящему изобретению, например, на первой стадии получения водного раствора (A') или в поток (B"). В качестве примеров ограничителей цепи можно упомянуть, например, бензойную, уксусную кислоту и т.д.

[19]

Первая стадия способа по настоящему изобретению состоит в получении водного раствора (A') по меньшей мере одного диамина и по меньшей мере одной двухосновной кислоты, имеющего молярное соотношение "двухосновная кислота/диамин" меньше 1 и предпочтительно меньше или равно 0,9.

[20]

Получение водного раствора (A') состоит в подаче в жидкий компонент, содержащий воду и диамин, потока (B'), содержащего двухосновную кислоту. Вода и диамин жидкого компонента преимущественно представляют собой общую совокупность воды и диамина раствора (A'). В случае, когда вода и диамин в жидком компоненте не представляют собой общую совокупность диамина и воды жидкого компонента, поток диамина и/или поток воды также могут быть поданы в реактор помимо потока (B'), содержащего двухосновную кислоту. Диамин в жидком компоненте (A') предпочтительно представляет собой гексаметилендиамин.

[21]

Содержание воды в жидком компоненте может варьировать в широком диапазоне. Тем не менее, содержание воды является достаточно высоким, чтобы обеспечить растворение двухосновной кислоты потока (B') и, следовательно, получение раствора (A') в течение разумного отрезка времени. Содержание воды в жидком компоненте предпочтительно больше или равно 30% масс.

[22]

Жидкий компонент находится при температуре в интервале от 55 до 95°C (включительно) и предпочтительно в интервале от 60 до 90°C (включительно). Такая температура обеспечивает лучшие условия для осуществления растворения двухосновной кислоты потока (B'). Жидкий компонент необязательно может быть нагретым.

[23]

Жидкий компонент может также содержать часть алифатической или циклоалифатической двухосновной кислоты, в которой число атомов углерода меньше или равно 10 и которая необязательно соответствует двухосновной кислоте, введенной в поток (B").

[24]

В предпочтительном варианте осуществления способа по настоящему изобретению и в случае осуществления способа в периодическом режиме в реакторе в начальный момент осуществления первой стадии способа может находиться малое количество водного раствора (A) или водного раствора (A'), называемое первичным объемом раствора. Данный водный раствор представляет собой малую часть раствора (A) или раствора (A'), полученного на предшествующем этапе.

[25]

Количество раствора (A) или раствора (A'), находящегося в реакторе в начальный момент осуществления первой стадии, равно по меньшей мере приблизительно 5% и находится преимущественно в интервале от 5 до 40% и предпочтительно в интервале от 10 до 35% масс. от общего количества раствора (A) или раствора (A'), подлежащего получению в реакторе.

[26]

Согласно одной из характеристик настоящего изобретения теплообмен между реактором и окружающей или внешней средой предпочтительно минимизируют, то есть реактор функционирует в квазиадиабатическом режиме.

[27]

Во время подачи потока (B') температура в реакторе может повышаться вследствие реакции нейтрализации между диамином и двухосновной кислотой. Тем не менее, температура раствора в реакторе в течение любой операции и в конце стадии всегда будет меньше температуры кипения раствора при рабочем давлении.

[28]

Двухосновная кислота потока (B') представляет собой ароматическую двухосновную кислоту или алифатическую или циклоалифатическую двухосновную кислоту, содержащую больше 10 атомов углерода. Предпочтительно она представляет собой терефталевую кислоту.

[29]

Содержание воды в растворе (A') может изменяться в широком диапазоне в зависимости от требуемой конечной концентрации соли и, следовательно, от количества воды, при необходимости вносимой потоком (B").

[30]

В предпочтительном варианте осуществления способа по настоящему изобретению температура раствора (A') больше или равна 75°C во избежание возможного появления твердой фазы в растворе (A').

[31]

Осуществление первой стадии способа по настоящему изобретению позволяет достичь очень хорошего растворения двухосновной кислоты потока (B').

[32]

На второй стадии способа по настоящему изобретению раствор (A'), выходящий с первой стадии, смешивают с потоком (B"), содержащим по меньшей мере одну двухосновную кислоту и при необходимости дополнительное количество воды и/или диамина. Данная стадия позволяет получить водный раствор (образованный смесью (A') и (B")), в котором молярное соотношение "двухосновные кислоты/диамины" находится в интервале от 0,9 до 1,1 и предпочтительно в интервале от 0,98 до 1,02 (включительно). Данная стадия позволяет получить раствор двухосновных кислот и диаминов с требуемыми концентрацией и составом.

[33]

Вода может добавляться также для регулирования содержания соли по меньшей мере одной двухосновной кислоты и по меньшей мере одного диамина с массовой концентрацией, превышающей 40% и предпочтительно находящейся в интервале от 50 до 65% масс. Вода предпочтительно может быть смешана с потоком кислоты.

[34]

Двухосновная кислота потока (B') представляет собой алифатическую или циклоалифатическую двухосновную кислоту, в которой число атомов углерода меньше или равно 10. Предпочтительно она представляет собой адипиновую кислоту.

[35]

Поток (B") предпочтительно представляет собой водный раствор двухосновной кислоты и диамина с молярным соотношением "двухосновная кислота/диамин" в интервале от 1,5 до 5 и концентрацией растворенных в воде веществ в интервале от 40 до 75% и предпочтительно в интервале от 45 до 65%. Диамин потока (B") предпочтительно представляет собой гексаметилендиамин. Температура потока (B") является достаточно высокой во избежание возможного появления твердой фазы в потоке (B"). Тепло реакции нейтрализации амина кислотой вызывает повышение температуры в реакторе получения потока (B") до достижения максимально температуры кипения смеси при рабочем давлении.

[36]

Под растворенными веществами следует понимать совокупность двухосновных кислот и диаминов, содержащихся в реакционной массе в свободном, ионном (в виде соли) или ином виде.

[37]

В предпочтительном варианте осуществления способа по настоящему изобретению и в случае осуществления способа в периодическом режиме в реакторе получения потока (B") в начальный момент получения потока (B") может находиться малое количество потока (B"), называемое первичным объемом. Данный первичный объем представляет собой малую часть потока (B"), полученного на предшествующем этапе.

[38]

Количество данного первичного объема, находящегося в реакторе в начальный момент получения потока (B"), равно по меньшей мере приблизительно 5% и находится преимущественно в интервале от 5 до 40% и предпочтительно в интервале от 10 до 35% масс. от общего количества потока (B"), подлежащего получению в реакторе.

[39]

Согласно одной из характеристик настоящего изобретения теплообмен между реактором и окружающей или внешней средой предпочтительно минимизируют, то есть реактор функционирует в квазиадиабатическом режиме.

[40]

В предпочтительном варианте осуществления способа по настоящему изобретению способ включает в себя дополнительную стадию регулирования молярного соотношения "двухосновные кислоты/диамин", например, до значения в интервале от 0,995 до 1,005. Данную стадию предпочтительно реализуют путем прибавления диамина и воды.

[41]

Способ по настоящему изобретению осуществляют, предпочтительно поддерживая в одном или нескольких реакторах атмосферу, не содержащую кислород, такую, как, например, атмосфера, образованная азотом, инертными газами, водяным паром или их смесью.

[42]

В предпочтительном варианте осуществления атмосферу, не содержащую кислород, получают как подачей в непрерывном режиме потока азота, так и поддержанием давления азота в одном или нескольких реакторах и генерированием водяного пара за счет кипения раствора.

[43]

В последнем случае выброс или удаление азота предпочтительно осуществляют через конденсатор, смонтированный на одном или нескольких реакторах. Таким образом, вода, уносимая азотом, конденсируется и возвращается в один или несколько реакторов.

[44]

Данный вариант осуществления обеспечивает также удаление кислорода, находящегося в растворе, например, в растворенном виде, и, таким образом, позволяет избегать окисления мономеров, в частности диамина. Кислород может вноситься, в частности, с мономерами двухосновных кислот.

[45]

В другом варианте осуществления в реакторе поддерживают атмосферу, не содержащую кислород, за счет подачи, например, азота в пустой реактор, поддерживая азотную атмосферу при заполнении и опорожнении реактора.

[46]

В данном варианте осуществления растворенный кислород удаляется за счет уноса азотом, выходящим из реактора в ходе его заполнения. Такое удаление азота осуществляют предпочтительно через конденсатор, чтобы таким образом конденсировать водяной пар, уносимый азотом.

[47]

Один или несколько реакторов предпочтительно снабжают теплоизоляцией для ограничения теплообмена с внешней средой и для ограничения, таким образом, потерь тепла.

[48]

Способ по настоящему изобретению может быть осуществлен в периодическом или непрерывном режиме. Оба варианта осуществления подробно описаны далее.

[49]

Способ по настоящему изобретению может быть реализован в реакторе любого типа. Более предпочтительно реакторы, в которые подают твердые вещества, включают в себя устройства механического перемешивания и могут быть оснащены средствами, позволяющими поддерживать температуру, в частности, в течение периодов остановки или смены технологического цикла. Для обеспечения гомогенизации раствора в реакторе может быть использован внешний контур циркуляции, включающий в себя насос.

[50]

Способ по настоящему изобретению может быть реализован в единственном реакторе или в нескольких реакторах. Такие реакторы могут быть, например, соединены параллельно или последовательно.

[51]

Согласно способу по настоящему изобретению молярное соотношение "двухосновные кислоты/диамин" можно предпочтительно регулировать и корректировать посредством измерения pH раствора и прибавления дополнительного количества двухосновной кислоты и/или диамина в зависимости от результата измерения pH.

[52]

Раствор соли, полученный способом по настоящему изобретению, может быть подан непосредственно на установку полимеризации или может быть направлен на хранение в резервуар или в контейнеры, приспособленные для транспортировки, перед возможными перемещениями и применением.

[53]

Подробное описание обоих вариантов осуществления способа по настоящему изобретению приведено далее со ссылкой на фигуры 1 и 2, помещенные в приложении:

[54]

- на фигуре 1 представлена структурная схема установки, позволяющей осуществлять способ в периодическом режиме;

[55]

- на фигуре 2 представлена структурная схема установки, позволяющей осуществлять способ в непрерывном режиме.

[56]

Изобретение пояснено также примерами получения растворов соли, получаемых согласно варианту осуществления способа в периодическом режиме.

[57]

В приведенном далее описании использованы термины, такие как адипиновая кислота (AA), терефталевая кислота (AT) и гексаметилендиамин (HMD), для обозначения двухосновных кислот и диамина. Тем не менее, данный способ применим также в случае других двухосновных кислот и диаминов, указанных ранее.

[58]

Со ссылкой на фигуру 1 описан первый вариант осуществления способа по настоящему изобретению при функционировании в периодическом режиме. Установка включает первый реактор 1 с перемешиванием, в который подают адипиновую кислоту 2 в общем случае в виде порошка и жидкий поток 3 гексаметилендиамина. В данный реактор также подают воду 4.

[59]

Различные продукты подают в реактор 1, в котором находится малое количество раствора адипиновой кислоты и гексаметилендиамина в воде, имеющего высокое содержание адипиновой кислоты и называемого первичным объемом раствора. Данный водный раствор предпочтительно представляет собой малую часть раствора, полученного на предшествующем этапе, и предпочтительно имеет почти такой же состав, как и конечный состав раствора, подлежащего получению в реакторе 1, а именно молярное соотношение "двухосновная кислота/диамин", равное приблизительно 2,4, и массовую концентрацию растворенных веществ, равную приблизительно 57%.

[60]

Установка включает также второй реактор 5 с перемешиванием, в который подают воду 4, жидкий поток 9 гексаметилендиамина и терефталевую кислоту 13 в общем случае в виде порошка.

[61]

Гексаметилендиамин и воду подают в реактор 5, в котором находится малое количество раствора терефталевой кислоты, адипиновой кислоты и гексаметилендиамина в воде, называемое первичным объемом раствора. Данный водный раствор предпочтительно представляет собой малую часть раствора (A), полученного на предшествующем этапе, и предпочтительно имеет почти такой же состав, как и конечный состав раствора (A), подлежащего получению в реакторе 5, а именно, молярное соотношение "двухосновная кислота/диамин", равное приблизительно 1,017, и массовую концентрацию растворенных веществ, равную приблизительно 52%. Затем в реактор 5 подают терефталевую кислоту. При этом достигают полного растворения терефталевой кислоты.

[62]

Затем раствор из реактора 1 подают во второй реактор 5 насосом 7. Реактор 5 оснащен конденсатором 8 и предпочтительно внешним контуром циркуляции раствора и/или перемешивающим устройством (не показаны).

[63]

Во второй реактор 5 раствор из реактора 1 подают для получения молярного соотношения "двухосновные кислоты/HMD", равного приблизительно 1,017. Как и в случае первого реактора 1, предпочтительно не допускают какого-либо значительного теплообмена с внешней средой. Таким образом, тепло реакции нейтрализации амина кислотой вызывает повышение температуры в реакторе 5 до достижения максимально температуры кипения смеси при рабочем давлении. Испаряющаяся вода конденсируется в конденсаторе 8 для обеспечения полного возврата воды.

[64]

В поясненном варианте, представляющем собой предпочтительный способ по настоящему изобретению, раствор, полученный во втором реакторе 5, подают в третий реактор 10, оснащенный устройством для гомогенизации (не показано) и при необходимости конденсатором 11.

[65]

Третий реактор 10, называемой также реактором регулирования, включает линию подачи 6 HMD и воды для регулирования соотношения "двухосновные кислоты/HMD" до значения, например, в интервале от 0,995 до 1,005 и регулирования в случае необходимости концентрации соли до требуемого значения.

[66]

Полученный таким образом раствор может быть использован непосредственно на установке полимеризации или может быть направлен на хранение в резервуар 12 или в контейнеры, приспособленные для транспортировки.

[67]

Второй вариант осуществления способа по настоящему изобретению описан со ссылкой на фигуру 2. Данный вариант осуществления относится к способу при функционировании в непрерывном режиме. Как и в первом варианте осуществления, способ включает первую стадию растворения адипиновой кислоты, осуществляемую в реакторе 14. Адипиновую кислоту подают шнековой системой 15 одновременно с водой 16 и диамином 30 в виде отдельного соединения или водного раствора для получения в реакторе 14 раствора, в котором молярное соотношение "двухосновная кислота/диамин" находится в интервале от 1,5 до 5 и предпочтительно равна приблизительно 2,4, а массовая концентрация растворенных веществ находится в интервале от 40 до 75% и равна, например, 57%.

[68]

Для обеспечения гомогенизации раствора в реакторе 14 используют внешний контур циркуляции 18, включающий в себя насос 19. Реактор 14 оснащен также устройством механического перемешивания (не показано). Часть раствора, циркулирующего в контуре, подают в реактор 20.

[69]

Как и в первом варианте осуществления, способ включает стадию растворения терефталевой кислоты, осуществляемую в реакторе 21. Терефталевую кислоту подают шнековой системой 29 одновременно с водой 16 и диамином 26 в виде отдельного соединения или водного раствора для получения в реакторе 21 раствора, в котором молярное соотношение "двухосновная кислота/диамин" меньше 1, например равно приблизительно 0,48, а массовая концентрация растворенных веществ равна, например, 49%.

[70]

Для обеспечения гомогенизации раствора в реакторе 21 используют внешний контур циркуляции 17, включающий в себя насос 27. Реактор 21 оснащен также устройством механического перемешивания (не показано). Часть 22 раствора, циркулирующего в контуре, подают в реактор 20.

[71]

Реактор 20 оснащен внешним контуром 28 нейтрализации, включающим в себя насос 25.

[72]

Как и в первом варианте осуществления, тепло, выделяющееся при нейтрализации, обеспечивает повышение температуры раствора до достижения максимально температуры кипения раствора при рабочем давлении.

[73]

Для конденсации воды, испаряющейся при этом, на реакторе 20 предусмотрен конденсатор 23.

[74]

Раствор, полученный в реакторе 20, направляют (поток 24) в хранилища (не показаны).

[75]

Способ по настоящему изобретению и его характеристики и преимущества более ясно проиллюстрированы приведенными далее примерами.

[76]

ПРИМЕРЫ

[77]

ПРИМЕР 1. Получение водного раствора соли 66/6T 66/34 (молярное соотношение) с концентрацией 52% масс. периодическим способом

[78]

Получение раствора (A')

[79]

Водный раствор терефталевой кислоты и гексаметилендиамина получают добавлением терефталевой кислоты (11,2 кг) к жидкому компоненту с температурой 80°C, полученному подачей гексаметилендиамина (18,2 кг водного раствора с концентрацией 90% масс.) и деминерализованной воды (27,4 кг) в реактор 5, причем в данном реакторе содержится первичный объем массой 22 кг водного раствора терефталевой кислоты, адипиновой кислоты (с молярным соотношением 34/66) и гексаметилендиамина с молярным соотношением "двухосновные кислоты/диамин" = 1,017, с температурой 103°C и массовой концентрацией растворенных веществ около 52%.

[80]

Данный первичный объем раствора предпочтительно представляет собой малую часть раствора (A), полученного в реакторе 5 на предшествующем этапе получения.

[81]

Продолжительность подачи терефталевой кислоты составляет около 4 минут, а образование ее соли с гексаметилендиамином ведет к повышению температуры реакционной среды. Реактор оснащен устройством механического перемешивания. Растворение терефталевой кислоты достигается через минуту после окончания подачи терефталевой кислоты. Полученный водный раствор имеет концентрацию растворенных веществ 49,5% масс., а конечная температура раствора равна 95°C.

[82]

Получение раствора (B")

[83]

Водный раствор адипиновой кислоты и гексаметилендиамина получают одновременной подачей порошка адипиновой кислоты (18,8 кг) и гексаметилендиамина (6,7 кг водного раствора с концентрацией 90% масс. при температуре 45°C) в теплоизолированный реактор 1, содержащий водный раствор, полученный прибавлением воды (18 кг) к первичному объему массой 14 кг водного раствора адипиновой кислоты и гексаметилендиамина с молярным соотношением AA/HMD = 2,5, с температурой 63°C и массовой концентрацией растворенных веществ 57%.

[84]

Данный первичный объем раствора предпочтительно представляет собой малую часть раствора (B"), полученного в реакторе 1 на предшествующем этапе получения. Реактор оснащен устройством механического перемешивания. По окончании процесса получения растворенные вещества (57% масс.) состоят на 75,6% масс. из адипиновой кислоты и на 24,4% масс. из гексаметилендиамина. Конечная температура раствора равна 63°C.

[85]

Получение раствора (A)

[86]

43,6 кг (или приблизительно 75,7%) раствора (B"), полученного ранее, подают в теплоизолированный и оснащенный конденсатором 8 реактор 5, см. фигуру 1. Соотношение "двухосновные кислоты/диамин" в полученном растворе приблизительно равно стехиометрическому (молярное соотношение "двухосновные кислоты/HMD" = 1,017).

[87]

Энергия или тепло, выделяющееся при реакции нейтрализации, вызывает повышение температуры реакционной среды до температуры кипения, в описанном примере - приблизительно до 103°C. Образующиеся пары конденсируются в конденсаторе 8 и образуют полный обратный поток реактора 5. Энергия, отнимаемая при конденсации паров, соответствует избыточной энергии нейтрализации.

[88]

Затем регулируют концентрацию и pH раствора прибавлением 0,34 кг водного раствора HMD с концентрацией 90% масс. и температурой 45°C после подачи части раствора (100 кг) в третий реактор 10. По окончании данной стадии раствор представляет собой водный раствор, содержащий 52% масс. соли 66/6T с молярным соотношением "двухосновные кислоты/HMD", равным 1,003, и значением pH, равным 7,20. pH измеряют при 40°C в пробе раствора, разбавленной водой до получения концентрации растворенных веществ, равной 100 г/л.

[89]

Затем полученный раствор хранят в резервуаре 12, показанном на фигуре 1.

[90]

ПРИМЕР 2. Получение водного раствора соли 66/6T 66/34 (молярное соотношение) с концентрацией 52% масс. периодическим способом

[91]

Получение раствора (A')

[92]

Водный раствор терефталевой кислоты и гексаметилендиамина получают добавлением терефталевой кислоты (11,2 кг) к жидкому компоненту с температурой 80°C, полученному подачей гексаметилендиамина (24,9 кг водного раствора с концентрацией 90% масс.) и деминерализованной воды (27,4 кг) в реактор 5, причем в данном реакторе содержится первичный объем массой 22 кг водного раствора терефталевой кислоты, адипиновой кислоты (с молярным соотношением 34/66) и гексаметилендиамина с молярным соотношением "двухосновные кислоты/диамин" = 1,017, с температурой 103°C и массовой концентрацией растворенных веществ около 52%.

[93]

Данный первичный объем раствора предпочтительно представляет собой малую часть раствора (A), полученного в реакторе 5 на предшествующем этапе получения.

[94]

Продолжительность подачи терефталевой кислоты составляет около 4 минут, а образование ее соли с гексаметилендиамином ведет к повышению температуры реакционной среды. Реактор оснащен устройством механического перемешивания. Растворение терефталевой кислоты достигается через две минуты после окончания подачи терефталевой кислоты. Полученный водный раствор имеет концентрацию растворенных веществ 52,7% масс., а конечная температура раствора равна 96°C.

[95]

Получение пульпы (B")

[96]

Водную пульпу адипиновой кислоты получают подачей порошка адипиновой кислоты (18,8 кг) в теплоизолированный реактор 1, нагреваемый при 70°C, при этом реактор содержит водную пульпу, полученную прибавлением воды (18 кг) к первичному объему массой 14 кг водной пульпы адипиновой кислоты с температурой 70°C и массовой концентрацией адипиновой кислоты (твердые + растворенные вещества) 51%.

[97]

Данный первичный объем пульпы предпочтительно представляет собой малую часть пульпы (B"), полученной в реакторе 1 на предшествующем этапе получения. Реактор оснащен устройством механического перемешивания. По окончании процесса получения водная пульпа имеет концентрацию адипиновой кислоты (твердые + растворенные вещества) 51% масс. Конечная температура пульпы равна 70°C.

[98]

Получение раствора (A)

[99]

36,8 кг (или приблизительно 72,4%) пульпы (B"), полученной ранее, подают в теплоизолированный и оснащенный конденсатором 8 реактор 5, см. фигуру 1. Соотношение "двухосновные кислоты/диамин" в полученном растворе приблизительно равно стехиометрическому (молярное соотношение "двухосновные кислоты/HMD" = 1,017).

[100]

Энергия или тепло, выделяющееся при реакции нейтрализации, вызывает повышение температуры реакционной среды до температуры кипения, в описанном примере - приблизительно до 103°C. Образующиеся пары конденсируются в конденсаторе 8 и образуют полный обратный поток реактора 5. Энергия, отнимаемая при конденсации паров, соответствует избыточной энергии нейтрализации.

[101]

Затем регулируют концентрацию и pH раствора прибавлением 0,34 кг водного раствора HMD с концентрацией 90% масс. и температурой 45°C после подачи части раствора (100 кг) в третий реактор 10. По окончании данной стадии раствор представляет собой водный раствор, содержащий 52% масс. соли 66/6T с молярным соотношением "двухосновные кислоты/HMD", равным 1,003, и значением pH, равным 7,20. pH измеряют при 40°C в пробе раствора, разбавленной водой до получения концентрации растворенных веществ, равной 100 г/л.

[102]

Затем полученный раствор хранят в резервуаре 12, показанном на фигуре 1.

[103]

ПРИМЕР 3. Получение водного раствора соли 66/6T 56/44 (молярное соотношение) с концентрацией 52% масс. периодическим способом

[104]

Получение раствора (A')

[105]

Водный раствор терефталевой кислоты и гексаметилендиамина получают добавлением терефталевой кислоты (14,3 кг) к жидкому компоненту с температурой 80°C, полученному подачей гексаметилендиамина (19,1 кг водного раствора с концентрацией 90% масс.) и деминерализованной воды (30,4 кг) в реактор 5, причем в данном реакторе содержится первичный объем массой 22 кг водного раствора терефталевой кислоты, адипиновой кислоты (с молярным соотношением 44/56) и гексаметилендиамина с молярным соотношением "двухосновные кислоты/диамин" = 1,017, с температурой 103°C и массовой концентрацией растворенных веществ около 52%.

[106]

Данный первичный объем раствора предпочтительно представляет собой малую часть раствора (A), полученного в реакторе 5 на предшествующем этапе получения.

[107]

Продолжительность подачи терефталевой кислоты составляет около 4 минут, а образование ее соли с гексаметилендиамином ведет к повышению температуры реакционной среды. Реактор оснащен устройством механического перемешивания. Растворение терефталевой кислоты достигается через три минуты после окончания подачи терефталевой кислоты. Полученный водный раствор имеет концентрацию растворенных веществ 50% масс., а конечная температура раствора равна 95°C.

[108]

Получение раствора (B")

[109]

Водный раствор адипиновой кислоты и гексаметилендиамина получают одновременной подачей порошка адипиновой кислоты (15,9 кг) и гексаметилендиамина (5,7 кг водного раствора с концентрацией 90% масс. при температуре 45°C) в теплоизолированный реактор 1, содержащий водный раствор, полученный добавлением воды (15,1 кг) к первичному объему массой 14 кг водного раствора адипиновой кислоты и гексаметилендиамина с молярным соотношением AA/HMD = 2,5, с температурой 63°C и массовой концентрацией растворенных веществ 57%.

[110]

Данный первичный объем раствора предпочтительно представляет собой малую часть раствора (B"), полученного в реакторе 1 на предшествующем этапе получения. Реактор оснащен устройством механического перемешивания. По окончании процесса получения растворенные вещества (57% масс.) состоят на 75,6% масс. из адипиновой кислоты и на 24,4% масс. из гексаметилендиамина. Конечная температура раствора равна 63°C.

[111]

Получение раствора (A)

[112]

36,7 кг (или приблизительно 72,4%) раствора (B"), полученного ранее, подают в теплоизолированный и оснащенный конденсатором 8 реактор 5, см. фигуру 1. Соотношение "двухосновные кислоты/диамин" в полученном растворе приблизительно равно стехиометрическому (молярное соотношение "двухосновные кислоты/HMD" = 1,017).

[113]

Энергия или тепло, выделяющееся при реакции нейтрализации, вызывает повышение температуры реакционной среды до температуры кипения, в описанном примере - приблизительно до 103°C. Образующиеся пары конденсируются в конденсаторе 8 и образуют полный обратный поток реактора 5. Энергия, отнимаемая при конденсации паров, соответствует избыточной энергии нейтрализации.

[114]

Затем регулируют концентрацию и pH раствора прибавлением 0,34 кг водного раствора HMD с концентрацией 90% масс. и температурой 45°C после подачи части раствора (100 кг) в третий реактор 10. По окончании данной стадии раствор представляет собой водный раствор, содержащий 52% масс. соли 66/6T с молярным соотношением "двухосновные кислоты/HMD", равным 1,003.

[115]

Затем полученный раствор направляют на хранение в резервуар 12, показанный на фигуре 1.

[116]

ПРИМЕР 4. Получение водного раствора соли 66/6T 66/34 (молярное соотношение) с концентрацией 52% масс. периодическим способом

[117]

Получение раствора (A')

[118]

Водный раствор терефталевой кислоты и гексаметилендиамина получают прибавлением терефталевой кислоты (11,2 кг) к жидкому компоненту с температурой 80°C, полученному подачей гексаметилендиамина (18,2 кг водного раствора с концентрацией 90% масс.) и деминерализованной воды (27,4 кг) в реактор 5.

[119]

Продолжительность подачи терефталевой кислоты составляет около 4 минут, а образование ее соли с гексаметилендиамином ведет к повышению температуры реакционной среды. Реактор оснащен устройством механического перемешивания. Растворение терефталевой кислоты достигается через минуту после окончания подачи терефталевой кислоты. Полученный водный раствор имеет концентрацию растворенных веществ 48,5% масс., а конечная температура раствора равна 95°C.

[120]

ПРИМЕР 5 (сравнительный). Получение водного раствора соли 66/6T 66/34 (молярное соотношение) с концентрацией 52% масс. периодическим способом

[121]

Получение раствора (A')

[122]

Водный раствор терефталевой кислоты и гексаметилендиамина получают прибавлением терефталевой кислоты (11,2 кг) к жидкому компоненту с температурой 50°C, полученному подачей гексаметилендиамина (18,2 кг водного раствора с концентрацией 90% масс.) и деминерализованной воды (27,4 кг) в реактор 5.

[123]

Продолжительность подачи терефталевой кислоты составляет около 4 минут, а образование ее соли с гексаметилендиамином ведет к очень небольшому повышению температуры реакционной среды. Реактор оснащен устройством механического перемешивания.

[124]

Добавление терефталевой кислоты ведет к образованию агломератов значительного размера, растворение которых не происходит в течение нескольких часов (при сохранении температуры 50°C).

[125]

Данный способ получения не позволяет получать гомогенный раствор (A') по сравнению со способом получения, например, соответственно примеру 4 настоящего изобретения.

[126]

Данный способ получения является неприемлемым для получения гомогенного раствора.

Как компенсировать расходы
на инновационную разработку
Похожие патенты