патент
№ RU 2263655
МПК C07C7/04

СПОСОБ ВЫДЕЛЕНИЯ ТРИМЕРОВ И ТЕТРАМЕРОВ ПРОПИЛЕНА

Авторы:
Хисаев Р.Ш. Галимуллин Ф.А. Шарипова Н.И.
Все (6)
Номер заявки
2004119913/04
Дата подачи заявки
29.06.2004
Опубликовано
10.11.2005
Страна
RU
Как управлять
интеллектуальной собственностью
Реферат

[35]

Использование: нефтехимическая промышленность. Сущность: продукты олигомеризации пропилена на фосфорно-кислотном катализаторе подвергают ректификации. Олигомеризат подают в первую колонну с выделением верхним продуктом этой колонны непрореагировавших углеводородов и направлением кубового продукта во вторую ректификационную колонну. Верхним продуктом второй колонны выделяют фракции димеров пропилена. Кубовый продукт второй колонны направляют в третью ректификационную колонну. Верхним продуктом третьей колонны выделяют фракцию олефинов C7-C8, а кубовым продуктом - фракцию тримеров и тетрамеров пропилена с последующим их разделением и получением целевых продуктов. Часть фракции димеров пропилена, выделенной верхним продуктом второй колонны, направляют на орошение первой колонны и осуществляют дополнительное охлаждение кубового продукта первой колонны, направляемого в питание второй колонны и/или кубового продукта второй колонны, направляемого в питание третьей колонны. Технический результат - снижение энергетических затрат, повышение разделяющей способности колонн выделения фракции димеров пропилена и фракции тримеров и тетрамеров пропилена. 1 з.п. ф-лы, 1 ил.

Формула изобретения

1. Способ выделения тримеров и тетрамеров пропилена из продуктов олигомеризации пропилена на фосфорно-кислотном катализаторе при повышенных температуре и давлении ректификацией, включающий подачу олигомеризата в первую колонну с выделением верхним продуктом этой колонны непрореагировавших углеводородов и направление кубового продукта во вторую ректификационную колонну с выделением верхним продуктом колонны фракции димеров пропилена и направление кубового продукта второй колонны в третью ректификационную колонну, отличающийся тем, что верхним продуктом третьей колонны выделяют фракцию олефинов C7-C8, а кубовым продуктом - фракцию, содержащую тримеры и тетрамеры пропилена, которую направляют на разделение с получением целевых продуктов, при этом часть фракции димеров пропилена, выделенной верхним продуктом второй колонны, направляют на орошение первой колонны и осуществляют дополнительное охлаждение кубового продукта первой колонны, направляемого в питание второй колонны, и/или кубового продукта второй колонны, направляемого в питание третьей колонны.

2. Способ выделения тримеров и тетрамеров пропилена по п.1, отличающийся тем, что дополнительное охлаждение кубового продукта первой колонны, направляемого в питание второй колонны, и/или кубового продукта второй колонны, направляемого в питание третьей колонны, осуществляют в рекуперативных кипятильниках кубовой части первой колонны.

Описание

[1]

Изобретение относится к нефтехимической промышленности, в частности к процессам выделения тримеров и тетрамеров пропилена из продуктов олигомеризации пропилена на фосфорно-кислотном катализаторе, которые используются для получения пластификаторов, присадок к маслам, детергентов, неионогенных поверхностно-активных веществ и т.д.

[2]

Известен способ выделения олигомеров с заданным числом углеродных атомов из продуктов олигомеризации алкенов С3 или С4, или С5, или их смеси в присутствии кислых ионообменных катализаторов и инертных и/или малореакционных углеводородов и/или полярных веществ (патент РФ №2177930, МПК7 С 07 С 2/28, С 10 G 50/00, опубл. 10.01.2002). Продукты олигомеризации, выводимые из зоны олигомеризации, разделяют методом ректификации. В первой колонне сверху отбирают непрореагировавшие углеводороды, нижний поток подают во вторую колонну, из которой сверху выводят поток, содержащий димеры, и полностью или частично рециркулируют его в реактор олигомеризации. Нижний поток второй ректификационной колонны может быть подан в третью колонну, где верхним потоком выделяют целевой продукт, а нижним выводят поток высококипящих примесей.

[3]

Наиболее близким к предлагаемому является способ разделения олигомеризата ("Справочник нефтехимика" под ред. С.К.Огородникова. Ленинград, "Химия", 1978, т.2, стр.325). Продукты олигомеризации низших олефинов, например пропилена, подают в первую колонну, где верхним продуктом выделяют непрореагировавшие углеводороды, кубовый продукт этой колонны подают на разделение в следующую по ходу ректификационную колонну, в которой в качестве дистиллята выделяют димеры пропилена и направляют их в рецикл на стадию олигомеризации, а кубовый продукт направляют в следующую ректификационную колонну, из которой в качестве верхнего продукта выводят фракцию тримеров пропилена, а кубовый продукт подают на выделение фракции тетрамеров пропилена.

[4]

Недостатками описанных способов являются присутствие пропана и пропилена в верхнем продукте колонны выделения димеров пропилена, что приводит к снижению температуры конденсации паров верхнего продукта колонны и либо к ужесточению требований, предъявляемых как к теплоносителям и (или) хладагентам процесса разделения, так и к аппаратному оформлению процесса, либо к неполной конденсации паров и необходимости утилизации отдувок, а также то, что часть потока питания колонны выделения димеров пропилена - кубового продукта колонны выделения пропан-пропиленовой фракции, имеющего более высокое давление, чем давление в колонне выделения димеров, и более высокую температуру, чем равновесная фазовая температура на контактном массообменном устройстве при вводе в колонну, испаряется (после дросселирования) и не участвует в массообмене в исчерпывающей части колонны, что снижает разделяющую способность колонны выделения димеров пропилена. Точно так же часть потока питания колонны выделения целевых продуктов - кубового продукта колонны выделения фракции димеров пропилена, имеющего более высокое давление, чем давление в колонне выделения целевых продуктов, и более высокую температуру, чем равновесная фазовая температура на контактном массообменном устройстве при вводе в колонну, испаряется (после дросселирования) и не участвует в массообмене в исчерпывающей части колонны, что снижает разделяющую способность колонны выделения целевых продуктов.

[5]

Задачей изобретения является снижение энергетических затрат в процессе выделения тримеров и тетрамеров пропилена из продуктов олигомеризации пропилена, повышение разделяющей способности колонн выделения фракции димеров пропилена и фракции тримеров и тетрамеров пропилена.

[6]

Поставленная задача решается разработкой способа выделения тримеров и тетрамеров пропилена из продуктов олигомеризации пропилена на фосфорно-кислотном катализаторе при повышенных температуре и давлении ректификацией, включающий подачу олигомеризата в первую колонну с выделением верхним продуктом этой колонны непрореагировавших углеводородов и направление кубового продукта во вторую ректификационную колонну с выделением верхним продуктом колонны фракции димеров пропилена, направление кубового продукта второй колонны в третью ректификационную колонну, причем верхним продуктом третьей колонны выделяют фракцию олефинов C7-C8, a кубовым продуктом - фракцию тримеров и тетрамеров пропилена с последующим их разделением и получением целевых продуктов, при этом часть фракции димеров пропилена, выделенной верхним продуктом второй колонны, направляют на орошение первой колонны и осуществляют дополнительное охлаждение кубового продукта первой колонны, направляемого в питание второй колонны и/или кубового продукта второй колонны, направляемого в питание третьей колонны.

[7]

Дополнительное охлаждение кубового продукта первой колонны, направляемого в питание второй колонны, и/или кубового продукта второй колонны, направляемого в питание третьей колонны, осуществляют в рекуперативных кипятильниках кубовой части первой колонны.

[8]

Отличием предлагаемого способа от наиболее близкого является то, что верхним продуктом третьей колонны выделяют фракцию олефинов С7-C8, а кубовым продуктом - фракцию, содержащую тримеры и тетрамеры пропилена, которую направляют на разделение с получением целевых продуктов, при этом часть фракции димеров пропилена, выделенной верхним продуктом второй колонны, направляют на орошение первой колонны и осуществляют дополнительное охлаждение кубового продукта первой колонны, направляемого в питание второй колонны и/или кубового продукта второй колонны, направляемого в питание третьей колонны, при этом охлаждение осуществляют в рекуперативных кипятильниках кубовой части первой колонны.

[9]

В качестве орошения колонны выделения непрореагировавших углеводородов (пропан-пропиленовой фракции) направляют часть потока, выделенного в качестве верхнего продукта колонны выделения димеров пропилена, при этом за счет образования внутреннего рециклового потока димеров пропилена, циркулирующего между первой и второй колоннами, снижается содержание остатков пропан-пропиленовой фракции в потоке димеров пропилена, выводимых верхним продуктом второй колонны, увеличивается температура конденсации паров верха второй колонны, что позволяет проводить процесс разделения, например, с применением в качестве хладагента (при конденсации паров верха колонны) промышленной воды без использования антифриза или рассола и без увеличения температуры кубовой части колонны.

[10]

Кубовый продукт колонны выделения пропан-пропиленовой фракции и/или кубовый продукт колонны выделения димеров пропилена направляют в качестве теплоносителя в рекуперативные кипятильники куба колонны выделения пропан-пропиленовой фракции, где за счет теплообмена с потоком жидкости, выводимым с глухой тарелки первой колонны и подаваемым в кубовую часть этой колонны, охлаждают и направляют на разделение соответственно во вторую и/или третью колонны - в колонны выделения фракций димеров пропилена и тримеров и тетрамеров пропилена.

[11]

Охлаждение потоков позволяет уменьшить количество испаряемой части потоков или полностью исключить испарение, возникающее в результате перегрева потоков, направляемых в колонны выделения фракции димеров пропилена и/или фракции тримеров и тетрамеров пропилена, и, таким образом, увеличить массообменную эффективность этих колонн за счет увеличения нагрузки исчерпывающей части колонн по внутренним потокам жидкости и паров; утилизировать теплоту перегрева питания колонн выделения фракции димеров и/или фракции тримеров и тетрамеров пропилена для подвода тепла к потоку жидкости, поступающей с глухой тарелки колонны в кубовую часть (т.е. для обогрева кубовой части колонны).

[12]

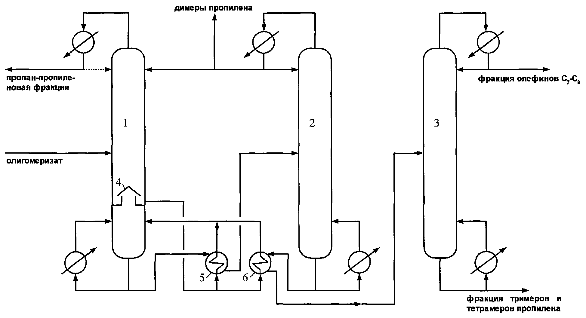
Предлагаемый способ выделения тримеров и тетрамеров пропилена из продуктов олигомеризации пропилена на фосфорно-кислотном катализаторе осуществляют следующим образом (см.чертеж).

[13]

Олигомеризат из узла олигомеризации пропилена на фосфорно-кислотном катализаторе направляют в колонну 1, на орошение колонны направляют часть продукта, выделенного в качестве верхнего продукта колонны 2 - фракцию димеров пропилена. Верхним продуктом колонны 1 выделяют непрореагировавшие углеводороды - пропан-пропиленовую фракцию, часть которой, возможно, возвращают на орошение колонны 1. Кубовый продукт колонны 1 с небольшим содержанием пропан-пропиленовой фракции, имеющий температуру 190-220°С, поступает в кипятильник 5. В трубное пространство рекуперативного кипятильника 5 подают поток жидкости, выводимой с глухой тарелки 4 колонны 1, имеющей температуру 80-110°С. Поток жидкости, выводимой с глухой тарелки 4, пройдя трубное пространство кипятильника 5, нагревается, частично испаряется и с температурой 120-150°С возвращается в кубовую часть колонны 1. Кубовый продукт колонны 1 охлаждается в рекуперативном кипятильнике 5 до температуры 130-170°С и подается в питание колонны 2. Верхним продуктом колонны 2 выделяют фракцию димеров пропилена, часть которой возвращают на орошение колонны 2, часть - на орошение колонны 1, часть выводят из схемы. Кубовый продукт колонны 2, имеющий температуру 190-210°С, поступает в межтрубное пространство рекуперативного кипятильника 6, где охлаждается потоком жидкости, выводимой с глухой тарелки 4 колонны 1 в трубное пространство кипятильника 6, имеющей температуру 80-110°С. Охлажденный в кипятильнике 6 до температуры 130-160°С кубовый продукт колонны 2 подают в питание колонны 3. Жидкость, поступающая в трубное пространство кипятильника 6, нагревается и частично испаряется за счет теплообмена с кубовым продуктом колонны 2, и с температурой 120-150°С возвращается в кубовую часть колонны 1. Верхним продуктом колонны 3 выделяют фракцию C7-C8, кубовым продуктом - фракцию тримеров и тетрамеров пропилена, которую направляют на разделение.

[14]

Выводимые потоки могут использоваться как товарный продукт или подвергаться последующей очистке (ректификации) в зависимости от предъявляемых требований к конечным продуктам. Возможен рецикл пропан-пропиленовой фракции и фракции димеров пропилена в реактор олигомеризации.

[15]

Осуществление способа иллюстрируют следующие примеры.

[16]

Пример 1

[17]

Олигомеризат, содержащий после олигомеризации пропилена 8% мас. пропана, 30% мас.пропилена, 1% мас.бутенов, 2% мас. пентенов, 6% мас. димеров пропилена, 2,5% мас. олефинов C7-C8, 50,5% мас. тримеров и тетрамеров пропилена, направляют в колонну 1.

[18]

На орошение колонны 1 направляют часть верхнего продукта колонны 2, содержащего 3,4% мас. пропана, 6,3% мас. пропилена, 6,1% мас. бутенов, 19,4% мас. пентенов, 64,8% мас. димеров пропилена. Верхним продуктом колонны 1 выделяют и рециркулируют в реактор олигомеризации пропан-пропиленовую фракцию, содержащую 19,5% мас. пропана, 73% мас. пропилена, 1,5% мас. бутенов, 2% мас. пентенов, 4% мас. димеров пропилена. Температура конденсации пропан-пропиленовой фракции при давлении 9,5 атм абс. в колонне 1 составляет 20°С. Снизу колонны 1 с глухой тарелки 4 выводят поток жидкости с температурой 83°С, подогревают и частично испаряют в кипятильниках 5 и 6 за счет теплообмена с кубовыми продуктами колонн 1 и 2, после чего с температурой 130°С возвращают в кубовую часть колонны 1. Кубовый продукт колонны 1 с температурой 190°С охлаждают в кипятильнике 5 за счет теплообмена с потоком жидкости, выводимой с глухой тарелки 4, до температуры 140°С и подают в питание колонны 2.

[19]

Верхним продуктом колонны 2 выделяют фракцию димеров пропилена, содержащую 3,4% мас. пропана, 6,3% мас. пропилена, 6,1% мас. бутенов, 19,4% мас. пентенов, 64,8% мас. димеров пропилена, часть которой направляют на орошение колонны 1, часть - на орошение колонны 2, часть рециркулируют в реактор олигомеризации, часть выводят из схемы. Температура конденсации фракции димеров пропилена при давлении 3,2 атм абс. в колонне 2 составляет 40°С. Кубовый продукт колонны 2 с температурой 200°С охлаждают в кипятильнике 6 до температуры 140°С за счет теплообмена с потоком жидкости, выводимой с глухой тарелки 4, и подают в питание колонны 3.

[20]

Верхним продуктом колонны 3 в качестве целевого продукта выделяют фракцию олефинов С78.

[21]

Кубовый продукт колонны 3, содержащий тримеры и тетрамеры пропилена, направляют на разделение методом ректификации для получения целевых продуктов (тримеров и тетрамеров пропилена).

[22]

Пример 2

[23]

Олигомеризат, содержащий после олигомеризации пропилена 8,1% мас. пропана, 37,3% мас. пропилена, 0,6% мас. бутенов, 1,6% мас. пентенов, 5,2% мас. димеров пропилена, 3% мас. олефинов C7-C8, 44,2% мас. тримеров и тетрамеров пропилена, направляют в колонну 1.

[24]

На орошение колонны 1 направляют часть верхнего продукта колонны 2, содержащего 2,4% мас. пропана, 3,8% мас. пропилена, 4,6% мас. бутенов, 17,8% мас. пентенов, 71,4% мас. димеров пропилена. Верхним продуктом колонны 1 выделяют и рециркулируют в реактор олигомеризации пропан-пропиленовую фракцию, содержащую 17% мас. пропана, 78% мас. пропилена, 1% мас. бутенов, 1% мас. пентенов, 3% мас. димеров пропилена. Температура конденсации пропан-пропиленовой фракции при давлении 16 атм абс. в колонне 1 составляет 40°С. Снизу колонны 1 с глухой тарелки 4 выводят поток жидкости с температурой 100°С, подогревают и частично испаряют в кипятильнике 5 за счет теплообмена с кубовым продуктом колонны 1, после чего с температурой 130°С возвращают в кубовую часть колонны 1. Кубовый продукт колонны 1 с температурой 210°С охлаждают в кипятильнике 5 за счет теплообмена с потоком жидкости, выводимой с глухой тарелки 4, до температуры 140°С и подают в питание колонны 2.

[25]

Верхним продуктом колонны 2 выделяют фракцию димеров пропилена, содержащую 2,4% мас. пропана, 3,8% мас. пропилена, 4,6% мас. бутенов, 17,8% мас. пентенов, 71,4% мас. димеров пропилена, часть которой направляют на орошение колонны 1, часть - на орошение колонны 2, часть рециркулируют в реактор олигомеризации, часть выводят из схемы. Температура конденсации фракции димеров пропилена при давлении 2,4 атм абс. в колонне 2 составляет 40°С. Кубовый продукт колонны 2 с температурой 190°С подают в питание колонны 3.

[26]

Верхним продуктом колонны 3 в качестве целевого продукта выделяют фракцию олефинов C7-C8.

[27]

Кубовый продукт колонны 3, содержащий тримеры и тетрамеры пропилена, направляют на разделение методом ректификации для получения целевых продуктов (тримеров и тетрамеров пропилена).

[28]

Пример 3

[29]

Олигомеризат, содержащий после олигомеризации пропилена 6% мас. пропана, 20% мас. пропилена, 0,5% мас. бутенов, 1% мас. пентенов, 6% мас. димеров пропилена, 3% мас. олефинов C7-C8, 63,5% мас. тримеров и тетрамеров пропилена, направляют в колонну 1.

[30]

На орошение колонны 1 направляют часть верхнего продукта колонны 2, содержащего 4,6% мас. пропана, 5,3% мас. пропилена, 4,5% мас. бутенов, 12,3% мас. пентенов, 73,3% мас. димеров пропилена. Верхним продуктом колонны 1 выделяют и рециркулируют в реактор олигомеризации пропан-пропиленовую фракцию, содержащую 21% мас. пропана, 73% мас. пропилена, 1% мас. бутенов, 1% мас. пентенов, 4% мас. димеров пропилена. Температура конденсации пропан-пропиленовой фракции при давлении 9,6 атм абс. в колонне 1 составляет 20°С. Снизу колонны 1 с глухой тарелки 4 выводят поток жидкости с температурой 80°С, подогревают и частично испаряют в кипятильнике 6 за счет теплообмена с кубовым продуктом колонны 2, после чего с температурой 120°С возвращают в кубовую часть колонны 1. Кубовый продукт колонны 1 с температурой 190°С подают в питание колонны 2.

[31]

Верхним продуктом колонны 2 выделяют фракцию димеров пропилена, содержащую 4,6% мас. пропана, 5,3% мас. пропилена, 4,5% мас. бутенов, 12,3% мас. пентенов, 73,3% мас. димеров пропилена, часть которой направляют на орошение колонны 1, часть - на орошение колонны 2, часть рециркулируют в реактор олигомеризации, часть выводят из схемы. Температура конденсации фракции димеров пропилена при давлении 3,2 атм абс. в колонне 2 составляет 40°С. Кубовый поток колонны 2 с температурой 200°С охлаждают в кипятильнике 6 до температуры 130°С за счет теплообмена с потоком жидкости, выводимой с глухой тарелки 4, и подают в питание колонны 3.

[32]

Верхним продуктом колонны 3 в качестве целевого продукта выводят фракцию олефинов C7-C8.

[33]

Кубовый продукт колонны 3, содержащий тримеры и тетрамеры пропилена, направляют на разделение методом ректификации для получения целевых продуктов (тримеров и тетрамеров пропилена).

[34]

Как видно из приведенных примеров, предлагаемый способ выделения тримеров и тетрамеров пропилена из продуктов олигомеризации пропилена на фосфорно-кислотном катализаторе позволяет повысить разделяющую способность колонн выделения фракций димеров пропилена и тримеров и тетрамеров пропилена.

Как компенсировать расходы
на инновационную разработку
Похожие патенты