патент
№ RU 225237
МПК H02H7/06

Устройство гашения магнитного поля обмотки возбуждения на затухающий колебательный контур

Авторы:
Терегулов Тагир Рафаэлевич
Номер заявки
2024100199
Дата подачи заявки
09.01.2024
Опубликовано
15.04.2024
Страна
RU
Как управлять
интеллектуальной собственностью
Чертежи 
2
Реферат

[26]

Полезная модель относится к системам возбуждения синхронных машин, а именно к устройствам гашения магнитного поля обмотки возбуждения (ОВ) синхронных генераторов. Задачей и техническим результатом заявленной полезной модели является обеспечение низкого времени гашения магнитного поля ОВ синхронного генератора за счет использования затухающего колебательного контура. Особенность заявляемого устройства заключается в подключении параллельно ОВ конденсаторных батарей, шунтируемых разрядным резистором, который рассеивает часть тока ОВ в виде тепла, что ускоряет протекание процесса гашения магнитного поля ОВ. Две группы контактов составляют H-мост для инвертирования полярности обмотки при нулевом токе. Устройство содержит батарею конденсаторов, параллельно подключенную ОВ, параллельно к батареям подключается разрядный резистор. При замыкании контакта конденсаторных батарей, после небольшой задержки, размыкается контакт возбудителя из конденсаторных батарей, разрядного резистора, и в ОВ формируется затухающий колебательный контур. Датчик тока фиксирует переход тока через нулевое значение, блок управления отдает управляющий сигнал, размыкающий НЗ контакты и замыкающий НО контакты H-моста, а также возвращает НЗ контакт возбудителя в исходное состояние. Таким образом происходит гашение магнитного поля ОВ, инвертирование полярности обмотки при нулевом токе и создается обратный момент, тормозящий ротор синхронного генератора.

Формула изобретения

Устройство гашения магнитного поля для обмотки возбуждения синхронного генератора на конденсаторные батареи, содержащее конденсаторные батареи, подключенные параллельно обмотке возбуждения, контакт возбудителя, гасительный контакт, отличающееся тем, что параллельно конденсаторным батареям включен разрядный резистор, а к обмотке возбуждения подключен H-мост из двух пар контактов для переключения полярности обмотки при нулевом токе.

Описание

[1]

Полезная модель относится к системам возбуждения синхронных машин, а именно к устройствам гашения магнитного поля обмотки возбуждения (ОВ) синхронных генераторов.

[2]

Гашение магнитного поля ОВ синхронного генератора может проводиться путем отвода тока с ОВ на активное постоянное сопротивление, на дугогасительную решетку, на электрическую емкость (далее - конденсаторные батареи) и путем переключения преобразователя ОВ в режим инвертирования.

[3]

В методе гашения магнитного поля ОВ на активное постоянное сопротивление ток падает до околонулевых значений с рассеиванием энергии обмотки в форме тепла на резисторах. Недостатком является долгое время гашения, вызванное снижением высвобождаемой энергии из-за падения тока в самом процессе гашения [1, стр. 180].

[4]

В методе гашения магнитного поля ОВ на дугогасительную решетку ток падает с высвобождением энергии обмотки в виде дуги, которая притягивается в решетку, разбивается на множество малых дуг и охлаждается на пластинах решетки. Недостатком является частый срыв тока в синхронных машинах с высокой индуктивностью ОВ [1, стр. 182-183]. При срыве тока на контактах устройства гашения ток резко падает до нуля, это приводит к резкому росту напряжения, которое может превысить допустимые значения и пробить изоляцию.

[5]

В методе гашения магнитного поля ОВ на конденсаторные батареи ток падает за счет формирования колебательного контура и отключения обмотки при переходе тока через ноль. Недостатком является необходимость в высоких номиналах емкости для поглощения энергии всего поля [2, стр. 20-22], особенно в генераторах высокой мощности. Поэтому данный метод является сложным в реализации.

[6]

В методе гашения магнитного поля ОВ путем переключения тиристорных преобразователей в режим инвертирования ток отдается в сеть, инвертирование магнитного поля создает обратный момент для торможения ротора. Недостатком метода гашения магнитного поля ОВ переводом преобразователей в инверторный режим является относительно сложная система управления и низкая эффективность метода при коротких замыканиях (КЗ) близко к генератору из-за сильного падения напряжения на контактах тиристорных преобразователей [1, стр. 37-40].

[7]

Наиболее близким к предлагаемой полезной модели по принципу работы является устройство для гашения магнитного поля ОВ на конденсатор, содержащее конденсаторные батареи, подключенные параллельно ОВ, контакт возбудителя и гасительный контакт [2, стр. 20-22].

[8]

Недостатком прототипа является ограниченность практического применения, так как параметры конденсаторных батарей рассчитываются для вмещения всей энергии обмотки. ОВ генераторов высокой мощности обладают огромной энергией, для поглощения которой очень трудно подобрать конденсаторные батареи. В случае создания подходящей емкости время гашения магнитного поля ОВ будет достигать нескольких секунд, что является недопустимым.

[9]

Задачей и техническим результатом заявленной полезной модели является обеспечение низкого времени гашения магнитного поля ОВ синхронного генератора.

[10]

Поставленная задача решается, а технический результат достигается устройством гашения магнитного поля ОВ на затухающий колебательный контур, содержащим в себе конденсаторные батареи, подключенные параллельно ОВ, контакт возбудителя, гасительный контакт, отличающееся тем, что параллельно конденсаторным батареям включен разрядный резистор, а вокруг ОВ выстроен H-мост из двух пар контактов для переключения полярности обмотки при нулевом токе.

[11]

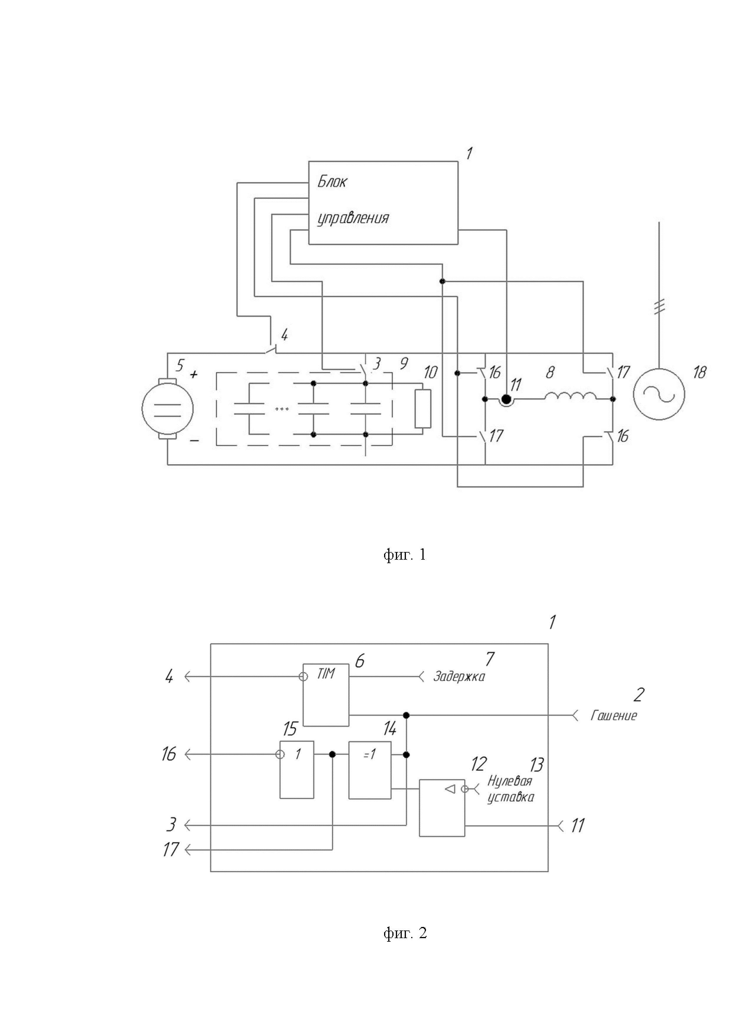
Сущность полезной модели поясняется чертежами, которые описывают единую сборку, расположенную в одном корпусе, где

[12]

на фиг. 1. представлена принципиальная схема устройства гашения магнитного поля ОВ на затухающий колебательный контур в составе системы возбуждения синхронного генератора;

[13]

на фиг. 2. изображена схема блока управления устройством гашения магнитного поля ОВ.

[14]

Для схемы на фиг. 1. введены следующие обозначения:

[15]

1 - блок управления, 3 - нормально открытый (НО) гасительный контакт, 4 - нормально замкнутый (НЗ) контакт возбудителя, 5 - возбудитель, 8 - обмотка возбуждения, 9 - конденсаторные батареи, 10 - разрядный резистор, 11 - датчик тока, 13 - нулевая уставка, 16 - нормально замкнутые (НЗ) контакты H-моста, 17 - нормально открытые (НО) контакты H-моста, 18 - синхронный генератор.

[16]

Для схемы на фиг. 2. введены следующие обозначения:

[17]

2 - команда на гашение магнитного поля, 6 - блок счетчика времени (таймер), 7 - уставка задержки времени, 12 - компаратор, 14 - логический элемент Исключающее ИЛИ, 15 - логический элемент НЕ.

[18]

Устройство гашения магнитного поля ОВ на затухающий колебательный контур работает следующим образом.

[19]

Когда на блок управления 1 приходит команда 2 на гашение магнитного поля, управляющий сигнал с блока управления 1 замыкает НО гасительный контакт 3. Размыкание НЗ контакта 4 возбудителя 5 произойдет после замыкания НО гасительного контакта 3, когда таймер 6 отсчитает до уставки задержки времени 7. Это делается с целью предотвращения КЗ на ОВ 8. Возбудитель 5 теперь отключен от ОВ 8. Из-за явления самовозбуждения, ОВ 8 выполняет роль источника тока и выдает ток в обратном направлении. При новом замкнутом контуре конденсаторные батареи 9 расположены последовательно с ОВ 8. Конденсаторные батареи 9 шунтируются разрядным резистором 10, который выполняет роль ограничения тока и рассеивания части энергии поля обмотки, за счет чего процесс гашения магнитного поля ОВ 8 протекает быстрее, часть тока рассеивается в виде тепла, а другая часть запасается в конденсаторных батареях 9. Из конденсаторных батарей 9, разрядного резистора 10 и ОВ 8 в единой цепи формируется затухающий колебательный контур, где ток ведет себя по закону косинуса. Датчик тока 11 выдает сигнал на не инвертированный вход компаратора 12. На инвертированном входе компаратора 12 установлена нулевая уставка 13. Когда ток ОВ 8 равен нулю или ниже нуля, компаратор 12 перестает выдавать сигнал на логический элемент Исключающее ИЛИ 14, где происходит логическая операция с командой 2 на гашение магнитного поля. Сигнал с элемента Исключающее ИЛИ 14 подается на логический элемент НЕ 15. Таким образом, размыкание НЗ контактов 16 H-моста произойдет только при подаче команды 2 на гашение магнитного поля и при нулевом токе. Далее происходит замыкание НО контактов 17 и размыкание НЗ контактов 16 H-моста, а НЗ контакт 4 возбудителя и НО гасительный контакт 3 возвращаются в исходное положение. Таким образом, ток в катушке идет в обратном направлении ротор синхронного генератора 18 останавливается.

[20]

Заявляемая полезная модель была рассчитана и промоделирована с использованием программного обеспечения для гашения магнитного поля ОВ ротора турбогенератора ТВВ-320-2 с напряжением цепи возбуждения 445 В и током 2900 А. Для гашения магнитного поля ОВ были выбраны конденсаторные батареи постоянного тока суммарной емкостью 200 мФ и разрядном сопротивлении 1,2 Ом, что дало время гашения магнитного поля, равное 0,63 с при перенапряжении 1960 В. График тока и напряжения в обмотке представлен на фиг. 3.

[21]

Расчетное время гашения магнитного поля для устройств на основе других схем значительно превышает время гашения магнитного поля ОВ заявленной полезной модели. Время гашения схем гашения магнитного поля на активное постоянное сопротивление, на дугогасительную решетку и на конденсаторные батареи, емкость которых рассчитывалась через полную энергию поля, составляют 1,73, 1,18 и 3,4 с соответственно.

[22]

Таким образом, предлагаемая полезная модель позволяет обеспечить низкое время гашения магнитного поля ОВ синхронного генератора при соблюдении установленных стандартами условий, а также снизить требования к номиналу электрической емкости (конденсатора), что снижает стоимость и габариты устройства.

[23]

Источники информации

[24]

1. Ульянов С.А. Электромагнитные переходные процессы в электромеханических системах. -М: Изд-во «Энергия», 1970. - 520 с.

[25]

2. Брон О. Б. Автоматы гашения магнитного поля. -М: Изд-во «Государственное Энергетическое Издательство», 1961. - 138 с.

Как компенсировать расходы
на инновационную разработку
Похожие патенты