Полезная модель относится к указателям конечного положения с парой переключателей с механическими перекидными контактами. Указатель содержит стойку, к которой крепятся корпус и крышка, через корпус и крышку проходит вал, на валу жестко закреплен рычаг, в корпусе закреплены первое и второе устройства переключения, в которых находятся соответственно первый и второй микропереключатели с механическими перекидными контактами, при этом каждый микропереключатель содержит четыре контакта, и указатель выполнен с возможностью крепления к запорному органу таким образом, что в промежуточном положении запорного органа рычаг указателя находится в исходном положении между первым и вторым микропереключателями на равном удалении от них, при этом замкнуты первая и вторая цепи сигнализации об установившемся промежуточном положении запорного органа, причем первый и второй микропереключатели закреплены в корпусе таким образом, что при вращении вала против часовой стрелки рычаг, находящийся в исходном положении, поворачивается из исходного положения против часовой стрелки и нажимает на толкатель первого микропереключателя, при этом происходит размыкание первой цепи сигнализации об установившемся промежуточном положении запорного органа и замыкание цепи сигнализации об установившемся положении запорного органа ОТКРЫТО, при вращении вала по часовой стрелке из положения запорного органа ОКТРЫТО рычаг возвращается в исходное положение, происходит размыкание цепи сигнализации об установившемся положении запорного органа ОТКРЫТО и замыкание первой цепи сигнализации об установившемся промежуточном положении запорного органа, далее при вращении вала по часовой стрелке рычаг из исходного положения поворачивается по часовой стрелке и нажимает на толкатель второго микропереключателя, происходит размыкание второй цепи сигнализации об установившемся промежуточном положении запорного органа и замыкание цепи сигнализации об установившемся положении запорного органа ЗАКРЫТО, причем угол поворота вала при повороте запорного органа из положения ОТКРЫТО в положение ЗАКРЫТО и угол поворота вала при повороте запорного органа из положения ЗАКРЫТО в положение ОТКРЫТО не более 90° без учета погрешности. Техническим результатом заявленной полезной модели является расширение арсенала средств указателей конечного положения запорного органа для дискретной электрической сигнализации крайних положений запорного органа, где необходима регистрация крайних положений подвижных частей запорного органа с углом поворота не более 90° без учета погрешности. 4 з.п. ф-лы, 6 ил.
1. Указатель конечного положения с парой переключателей с механическими перекидными контактами, содержащий стойку, к которой крепятся корпус и крышка, через корпус и крышку проходит вал, на валу жестко закреплен рычаг, в корпусе закреплены первое и второе устройства переключения, в которых находятся соответственно первый и второй микропереключатели с механическими перекидными контактами, при этом каждый микропереключатель содержит четыре контакта, отличающийся тем, что указатель выполнен с возможностью крепления к запорному органу таким образом, что в промежуточном положении запорного органа рычаг указателя находится в исходном положении между первым и вторым микропереключателями на равном удалении от них, при этом второй и третий контакты первого и второго микропереключателей замкнуты, при этом замкнуты первая и вторая цепи сигнализации об установившемся промежуточном положении запорного органа, причем первый и второй микропереключатели закреплены в корпусе таким образом, что при вращении вала против часовой стрелки рычаг, находящийся в исходном положении, поворачивается из исходного положения против часовой стрелки и нажимает на толкатель первого микропереключателя, при этом происходит размыкание второго и третьего контактов первого микропереключателя, размыкание первой цепи сигнализации об установившемся промежуточном положении запорного органа, замыкание первого и четвертого контактов первого микропереключателя и замыкание цепи сигнализации об установившемся положении запорного органа ОТКРЫТО, при вращении вала по часовой стрелке из положения запорного органа ОКТРЫТО рычаг возвращается в исходное положение, происходит размыкание первого и четвертого контактов первого микропереключателя, размыкание цепи сигнализации об установившемся положении запорного органа ОТКРЫТО, замыкание второго и третьего контактов первого микропереключателя и замыкание первой цепи сигнализации об установившемся промежуточном положении запорного органа, далее при вращении вала по часовой стрелке рычаг из исходного положения поворачивается по часовой стрелке и нажимает на толкатель второго микропереключателя, происходит размыкание второго и третьего контактов второго микропереключателя, размыкание второй цепи сигнализации об установившемся промежуточном положении запорного органа, замыкание первого и четвертого контактов второго микропереключателя и замыкание цепи сигнализации об установившемся положении запорного органа ЗАКРЫТО, причем угол поворота вала при повороте запорного органа из положения ОТКРЫТО в положение ЗАКРЫТО и угол поворота вала при повороте запорного органа из положения ЗАКРЫТО в положение ОТКРЫТО не более 90° без учета погрешности измерения. 2. Указатель по п. 1, отличающийся тем, что содержит стрелку, жестко закрепленную на валу, которая указывает на крышке на положение запорного органа. 3. Указатель по п. 1, отличающийся тем, что указатель выполнен с возможностью передавать сигналы в одну или две системы телемеханики. 4. Указатель по п. 1, отличающийся тем, что содержит внутреннее и наружное заземляющие устройства, диэлектрические элементы в нижней части вала, которые отделяют указатель от запорного органа, уплотнительные резиновые кольца в местах соединения корпуса c крышкой и крышки c валом. 5. Указатель по п. 1, отличающийся тем, что электрические части указателя, способные воспламенить взрывоопасную смесь, заключены во взрывонепроницаемую оболочку.
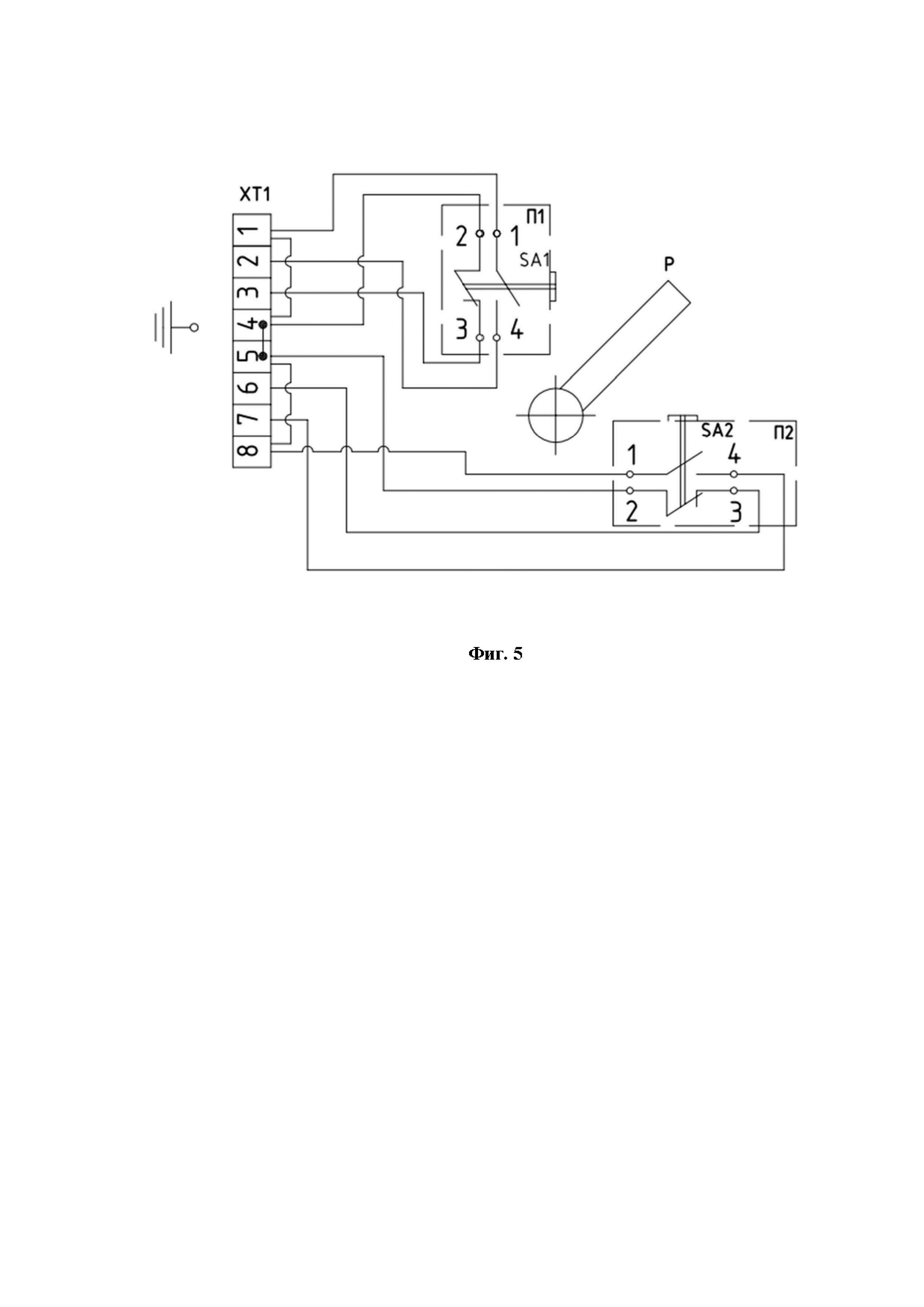
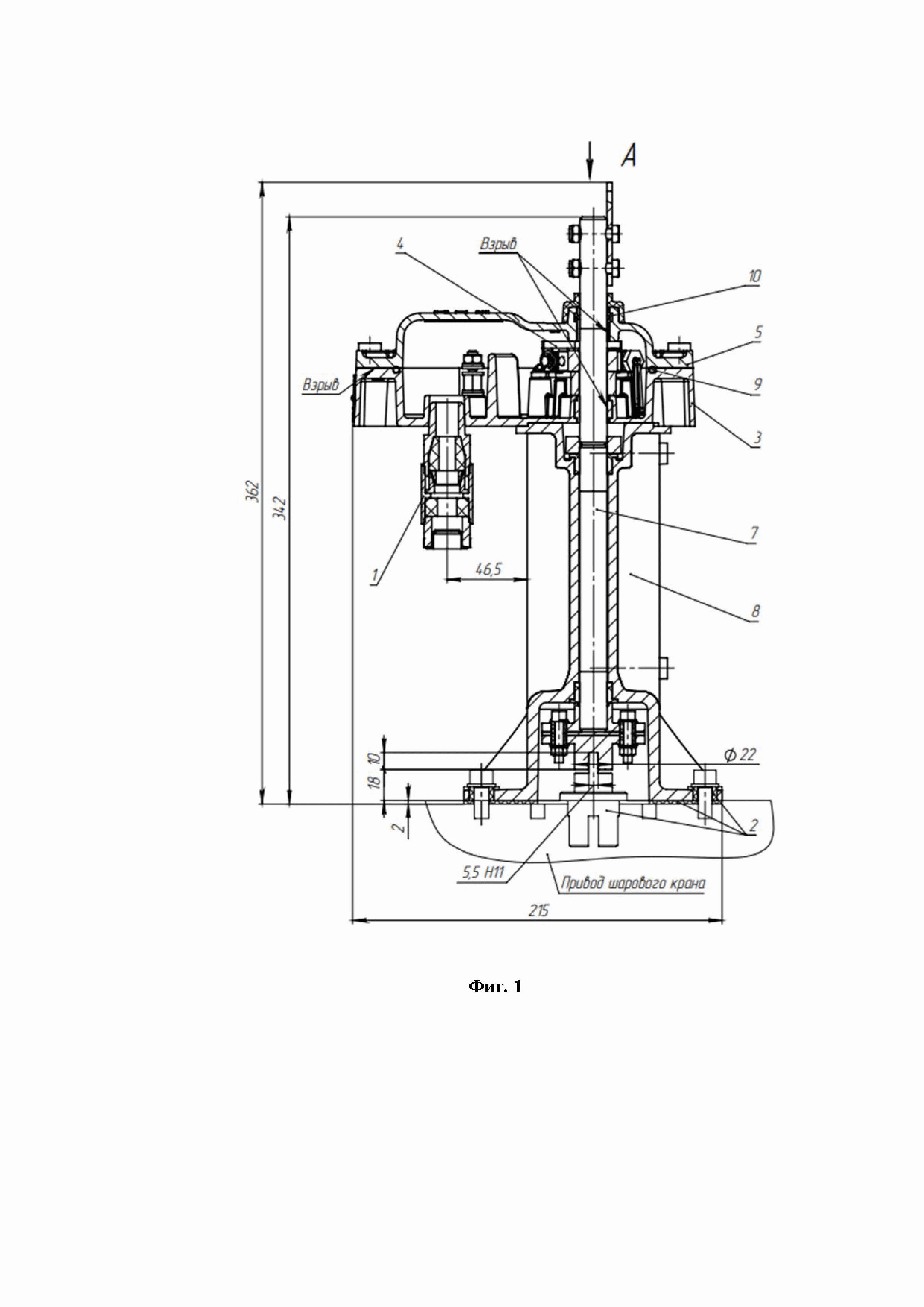
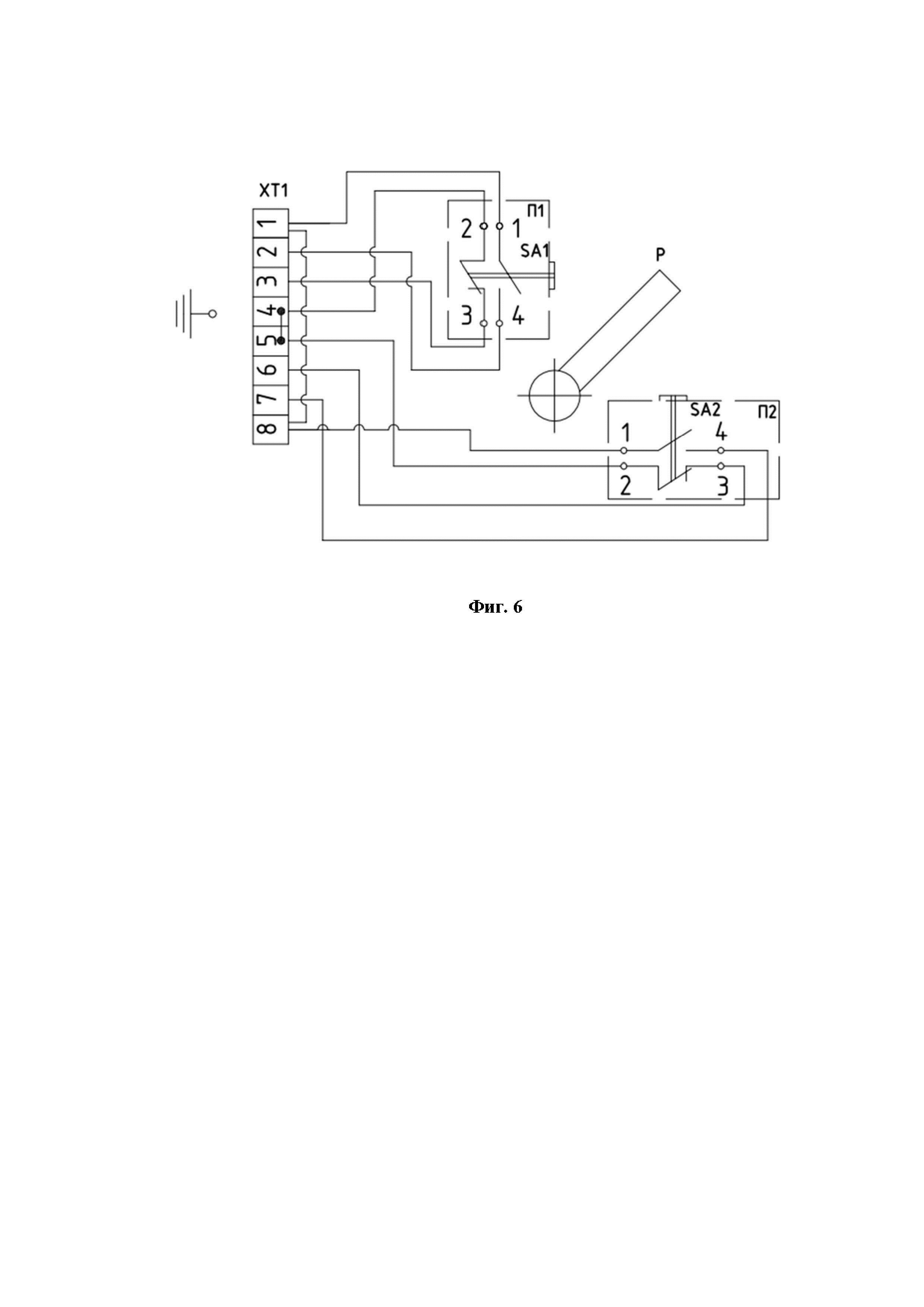
ОБЛАСТЬ ТЕХНИКИ Полезная модель относится к указателям конечного положения запорного органа, а именно к указателям конечного положения с парой переключателей с механическими перекидными контактами. Указатель конечного положения (УКП-03-01) с парой переключателей с механическими перекидными контактами предназначен для дискретной электрической сигнализации крайних положений запорного органа, где необходима регистрация крайних положений подвижных частей запорного органа с углом поворота не более 90° без учета погрешности измерения и может использоваться в различных промышленных агрегатах и сооружениях. УРОВЕНЬ ТЕХНИКИ Известен сигнализатор конечных положений запорного органа (RU2098708С1, F16K 37/00, дата публикации 10.12.1997). Изобретение относится к трубопроводной арматуре, конкретнее, к сигнализаторам конечных положений запорного органа. Сущность изобретения: сигнализатор содержит немагнитный полый корпус, в котором помещен шток, связанный с запорным органом и несущий постоянный управляющий магнит. Сигнализатор включает также электрический указатель конечных положений, выполненный в виде герконов, расположенных вокруг корпуса осесимметрично последнему. В зоне глухого торца полого корпуса на одной оси с ним установлен полый отсек из немагнитного материала. В отсеке расположен с возможностью осевого перемещения вспомогательный постоянный магнит. Причем оба магнита обращены друг к другу одноименными полюсами. С противоположной стороны вспомогательный постоянный магнит снабжен сигнальным стержнем с возвратной пружиной, установленным с возможностью выхода за пределы отсека. Известен указатель конечного положения запорного органа (EP1985902A1, F16K37/00, 29.10.2008). Указатель конечного положения, устанавливаемый на корпус клапана, образует камеру, в которой размещен поршневой узел, который может перемещаться в различные положения, разнесенные вдоль оси, простирающейся в переднем и заднем направлениях, для индикации положения поршневого узла вдоль оси. Указатель конечного положения включает в себя раму, образующую полость, плунжер, подвижно установленный на раме, и пружину, толкающую плунжер вперед вдоль оси. В полости установлено множество переключателей, а оператор переключателя в виде ползуна, соединенного с задним концом плунжера и перемещающегося вместе с ним, приводит в действие различные переключатели при движении плунжера вперед и назад вдоль оси. Корпус клапана имеет открываемую заднюю часть, на которой установлена индикаторная рамка, а передний конец плунжера выступает вперед из рамки в камеру корпуса и прилегает к заднему концу поршневого узла в корпусе. Известен указатель конечного положения запорного органа (US11255462B2, F16K3/02; F16K37/00; F16K31/528, 22.02.2022). Индикатор положения клапана включает в себя внешний корпус, исполнительный стержень, флажок индикатора и следящий элемент. Стержень расположен в наружном корпусе, который соединен с защитой штока клапана. Шток может иметь спиральный паз. Шток может быть вращательно соединен с внешним корпусом. Индикаторный флажок может быть соединен со штоком привода и может выходить из него в радиальном направлении. Следящий элемент может быть соединен с хвостовиком клапана. Следящий элемент может выступать в направлении, перпендикулярном протяженности хвостового штока. Когда индикатор положения клапана соединен с защитой хвостового штока, он может проходить через паз в защитном кожухе хвостового штока и входить в спиральный паз штока привода. Наиболее близким аналогом является указатель конечного положения запорного клапана, раскрытый в патенте CN216768538U, F16K37/00, дата публикации 17.06.2022. Устройство дистанционной передачи положения клапана состоит из установочной части, удлинительного шатуна, направляющего стержня и узла чувствительной конструкции, внутренняя часть установочной части полая, нижняя часть установочной части соединена с соединительным седлом запорного клапана, а удлинительный шатун расположен в установочной части и соединен валом с запорным толкателем в запорном клапане; направляющий стержень входит в монтажную часть с одной стороны монтажной части, передний конец направляющего стержня находится в передаточном соединении с удлинительным шатуном, направляющий стержень может перемещаться в заданном диапазоне, узел чувствительной структуры расположен в задний конец направляющей штанги, и узел воспринимающей структуры принимает сигнал перемещения направляющего стержня и передает сигнал перемещения в центр управления на дальнем конце. Монтажная часть устанавливается на соединительное седло запорного клапана, удлинительный соединительный стержень соединяется с запорным толкателем, а направляющий стержень приводится в движение в пределах заданного расстояния, так что узел чувствительной конструкции получает электрический сигнал движение направляющего стержня и передает электрический сигнал в центр дистанционного управления, а затем состояние положения запорной арматуры загружается в операционный центр в режиме реального времени; соответствующий персонал может удобно управлять состоянием запорного клапана и своевременно обслуживать запорный клапан. и направляющий стержень приводится в движение в пределах заданного расстояния, так что узел чувствительной конструкции получает электрический сигнал о перемещении направляющего стержня и передает электрический сигнал в центр дистанционного управления, а затем состояние положения клапана запорного клапана загружается в операционный центр в режиме реального времени; соответствующий персонал может удобно управлять состоянием запорного клапана и своевременно обслуживать запорный клапан. Однако, в уровне техники не раскрыт указатель конечного положения с парой переключателей с механическими перекидными контактами для дискретной электрической сигнализации крайних положений запорного органа, где необходима регистрация крайних положений подвижных частей запорного органа с углом поворота не более 90° без учета погрешности измерения. Технической проблемой, на решение которой направлена заявленная полезная модель, является разработка указателя конечного положения с парой переключателей с механическими перекидными контактами для дискретной электрической сигнализации крайних положений запорного органа, где необходима регистрация крайних положений подвижных частей запорного органа с углом поворота не более 90° без учета погрешности измерения. РАСКРЫТИЕ ПОЛЕЗНОЙ МОДЕЛИ Техническим результатом является расширение арсенала средств указателей конечного положения запорного органа для обеспечения эффективной дискретной электрической сигнализации крайних положений запорного органа, где необходима регистрация крайних положений подвижных частей запорного органа с углом поворота не более 90° без учета погрешности измерения. Технический результат достигается тем, что указатель конечного положения с парой переключателей с механическими перекидными контактами содержит стойку, к которой крепятся корпус и крышка, через корпус и крышку проходит вал, на валу жестко закреплен рычаг, в корпусе закреплены первое и второе устройства переключения, в которых находятся соответственно первый и второй микропереключатели с механическими перекидными контактами, при этом каждый микропереключатель содержит четыре контакта, и выполненный с возможностью крепления к запорному органу таким образом, что в промежуточном положении запорного органа рычаг указателя находится в исходном положении между первым и вторым микропереключателями на равном удалении от них, при этом второй и третий контакты первого и второго микропереключателей замкнуты, при этом замкнуты первая и вторая цепи сигнализации об установившемся промежуточном положении запорного органа, причем первый и второй микропереключатели закреплены в корпусе таким образом, что при вращении вала против часовой стрелки рычаг, находящийся в исходном положении, поворачивается из исходного положения против часовой стрелки и нажимает на толкатель первого микропереключателя, при этом происходит размыкание второго и третьего контактов первого микропереключателя, размыкание первой цепи сигнализации об установившемся промежуточном положении запорного органа, замыкание первого и четвертого контактов первого микропереключателя и замыкание цепи сигнализации об установившемся положении запорного органа ОТКРЫТО, при вращении вала по часовой стрелке из положения запорного органа ОКТРЫТО рычаг возвращается в исходное положение, происходит размыкание первого и четвертого контактов первого микропереключателя, размыкание цепи сигнализации об установившемся положении запорного органа ОТКРЫТО, замыкание второго и третьего контактов первого микропереключателя и замыкание первой цепи сигнализации об установившемся промежуточном положении запорного органа, далее при вращении вала по часовой стрелке рычаг из исходного положения поворачивается по часовой стрелке и нажимает на толкатель второго микропереключателя, происходит размыкание второго и третьего контактов второго микропереключателя, размыкание второй цепи сигнализации об установившемся промежуточном положении запорного органа, замыкание первого и четвертого контактов второго микропереключателя и замыкание цепи сигнализации об установившемся положении запорного органа ЗАКРЫТО, причем угол поворота вала при повороте запорного органа из положения ОТКРЫТО в положение ЗАКРЫТО и угол поворота вала при повороте запорного органа из положения ЗАКРЫТО в положение ОТКРЫТО не более 90° без учета погрешности измерения. К преимуществам такой конструкции следует отнести обеспечение эффективной дискретной электрической сигнализации крайних положений запорного органа, где необходима регистрация крайних положений подвижных частей запорного органа с углом поворота не более 90° без учета погрешности измерения. Указатель содержит стрелку, жестко закрепленную на валу, которая указывает на крышке на положение запорного органа ОТКРЫТО или ЗАКРЫТО. Указатель выполнен с возможностью передавать сигналы в одну или две системы телемеханики. Указатель содержит внутреннее и наружное заземляющие устройства, диэлектрические элементы в нижней части вала, которые отделяют указатель от запорного органа, уплотнительные резиновые кольца в местах соединения корпуса c крышкой и крышки c валом. Электрические части указателя, способные воспламенить взрывоопасную смесь, заключены во взрывонепроницаемую оболочку. КРАТКОЕ ОПИСАНИЕ ЧЕРТЕЖЕЙ Реализация полезной модели будет описана в дальнейшем в соответствии с прилагаемыми чертежами, которые представлены для пояснения сути настоящего технического решения и никоим образом не ограничивают область полезной модели. Заявляемая полезная модель проиллюстрирована фигурами 1-6: Фиг. 1 – иллюстрирует общий вид, размещение и монтаж указателя конечного положения крана с парой переключателей. Фиг. 2 – иллюстрирует вид А общего вида, размещения и монтажа указателя конечного положения крана с парой переключателей. Фиг. 3 – иллюстрирует общий вид, размещение и монтаж указателя конечного положения крана с парой переключателей. Фиг. 4 – иллюстрирует вид Б общего вида, размещения и монтажа указателя конечного положения крана с парой переключателей. Фиг. 5 – иллюстрирует принципиальную электрическую схему указателя конечного положения крана с парой переключателей при подаче сигнала в одну систему телемеханики. Фиг. 6 – иллюстрирует принципиальную электрическую схему указателя конечного положения крана с парой переключателей при подаче сигнала в две системы телемеханики. ОСУЩЕСТВЛЕНИЕ ПОЛЕЗНОЙ МОДЕЛИ Указатель конечного положения (УКП-03-01) предназначен для дискретной электрической сигнализации крайних положений запорного органа кранов DN от 150 до 1400 мм. На Фиг. 1, 2 приведен общий вид, размещение и монтаж указателя конечного положения крана и вид A (крышка показана, крышка не показана). Указатель конечного положения крана с парой переключателей содержит: стойку (8), к которой крепятся литые корпус (3) и крышка (5), вал (7) проходит через крышку (5) и корпус (3); на валу жестко закреплен рычаг (12) и стрелка (6), в нижней части вала (7) и стойки (8) расположены диэлектрические элементы, которые электрически отделяют указатель от крана; два устройства переключения (4) закреплены в корпусе (3) и содержат микропереключатели П1М10-1ВА, клеммы (11), установленные герметично кабельные вводы (1), внутреннее и наружное заземляющие устройства. Указатель не является средством измерения, но имеет точностные характеристики с механическими перекидными контактами в микропереключателях П1М10-1ВА (одна пара контактов). Указатель крепится к крану с помощью комплекта монтажных частей (2). На Фиг. 3, 4 показано размещение и монтаж указателя и вид Б. На Фиг. 5, 6 приведена принципиальная электрическая схема указателя конечного положения крана с парой переключателей. Указатель конечного положения крана содержит первое устройство переключения (П1), второе устройство переключения (П2), блок зажимов (XT1), рычаг (Р). Первое устройство переключения (П1) содержит первый микропереключатель (SA1), второе устройство переключения (П2) содержит второй микропереключатель (SA2). Каждый микропереключатель (SA1) и (SA2) содержит четыре контакта. Первый (SA1) и второй (SA2) микропереключатели закреплены в корпусе указателя (3). Рычаг (Р), жестко закрепленный на валу (7), в исходном положении (промежуточном положении запорного органа) находится между первым и вторым микропереключателями (SA1) и (SA2) на равном удалении от них. При положении крана ОТКРЫТ рычаг (Р) находится в крайнем левом положении, при положении крана ЗАКРЫТ рычаг (Р) находится в крайнем правом положении, при этом угол поворота вала (7) при повороте запорного органа из положения ОТКРЫТО в положение ЗАКРЫТО и угол поворота вала (7) при повороте запорного органа из положения ЗАКРЫТО в положение ОТКРЫТО не более 90° без учета погрешности измерения. Принцип действия указателя конечного положения крана основан на поочередном переключении микропереключателей (SA1) и (SA2) при помощи рычага (Р), который жестко закреплен на валу (7). В исходном (промежуточном) положении микропереключатели SA1 и SA2, при котором замкнуты их контакты «2» и «3», замыкают соответственно цепи контроля и сигнализации «4» - «3» и «5» - «6» указателя в соответствии с Фиг.5. По цепям «4» - «3» и «5» - «6» идет сигнал, что кран находится в промежуточном положении. При вращении вала против часовой стрелки рычаг (Р), закрепленный на валу, нажимает на толкатель первого микропереключателя (SA1). В первом микропереключателе (SA1) происходит размыкание контактов «2» и «3», замыкание контактов «1» и «4» и замыкание цепи контроля и сигнализации «1» - «2» для формирования сигнала указателя. По этой цепи идет сигнал об установившемся положении крана ОТКРЫТО. При вращении вала по часовой стрелке рычаг (Р), закрепленный на валу, возвращается в исходное положение, происходит размыкание контактов «1» и «4», замыкание контактов «2» и «3» микропереключателя SA1 и замыкание цепи контроля и сигнализации «4» - «3» указателя. При этом сигнал о положении ОТКРЫТО пропадает. Далее рычаг (Р) нажимает на толкатель второго микропереключателя (SA2). Во втором микропереключателе (SA2) происходит размыкание контактов «2» и «3», размыкание цепи контроля и сигнализации «5» - «6» указателя, замыкание контактов «1» и «4» и замыкание цепи контроля и сигнализации «8» - «7» указателя. По этой цепи идет сигнал о положении крана ЗАКРЫТО. Указатель обеспечивает регистрацию двух крайних положений запорного органа крана ОТКРЫТО и ЗАКРЫТО в диапазоне его угла поворота вала (90 +/- 5)°. На фиг. 5 приведен вариант при подаче сигнала в одну систему телемеханики. На фиг. 6 приведен вариант при подаче сигнала в две разные системы телемеханики. Для исключения попадания воды внутрь указателя крайнего положения крана в местах соединения: корпуса (3) c крышкой (5), крышки (5) c валом (7) применены уплотнения в виде резиновых колец (9), (10). Взрывозащита указателей обеспечивается в соответствии с требованиями ГОСТ 31610.0-2014 видом взрывозащиты «взрывонепроницаемая оболочка» по ГОСТ IEC 60079-1-2011. Взрывонепроницаемая оболочка (далее - оболочка), в которую заключены электрические части, способные воспламенить взрывоопасную смесь, должна выдерживать давление взрыва воспламенившейся смеси без повреждения и передачи воспламенения в окружающую среду. Взрывоустойчивость оболочки проверяется при ее изготовлении путем пневматических испытаний её деталей (по отдельности или оболочки в сборе) избыточным давлением 1 МПа. Взрывонепроницаемые соединения частей оболочек, через щели которых взрыв внутри оболочки не распространяется в окружающую взрывоопасную смесь, показаны на Фиг. 1 (обозначены словом «Взрыв»). На Фиг. 1 показаны взрывонепроницаемые соединения частей оболочки следующие: корпуса (3) и крышки (5), корпуса (3) и вала (7), крышки (5) и вала (7). Параметры взрывонепроницаемых соединений частей оболочки, такие как максимальная ширина и минимальная длина щелей, шероховатости взрывозащитных поверхностей, соответствуют ГОСТ IEC 60079-1-2011. На взрывозащитных поверхностях после их обработки не должно быть краски, раковин, трещин и механических повреждений, они предохраняются от коррозии с помощью нанесения на них смазки. Взрывонепроницаемость ввода кабелей достигается путем уплотнения их эластичными резиновыми кольцами и втулками. Температура наружных поверхностей оболочек указателей в наиболее нагретых местах не должна превышать 135 °С, допускаемую по ГОСТ 31610.0-2014 для электрооборудования температурного класса Т4. Все винты и гайки, крепящие детали со взрывозащитными поверхностями, резьбовой штуцер кабельного ввода, а также токоведущие и заземляющие зажимы предохраняются от самоотвинчивания посредством пружинных шайб, контргаек или герметика. Головки наружных крепежных винтов размещены в охранных гнездах. Крышки указателей имеют выпуклую предупредительную надпись ОТКРЫВАТЬ, ОТКЛЮЧИВ ОТ СЕТИ, маркировку взрывозащиты «1Ex d IIB T4 Gb» и маркировку степени защиты от внешних воздействий «IP66», выполненные литьем. Указатели имеют внутренний и наружный заземляющие зажимы. Около заземляющих зажимов нанесены условные знаки заземления в соответствии с ГОСТ 21130-75. Указатель конечного положения крана предназначен для эксплуатации в условиях, нормированных для исполнения в объединении умеренного и холодного макроклиматических районов (УХЛ) категории 1.1 для работы при температурах от минус 60 до плюс 55 ºС и верхнем значении относительной влажности 98 % при температуре 25 ºС и более низких температурах без конденсации влаги. Место размещения на открытом воздухе. Таким образом, заявленная полезная модель позволяет обеспечить эффективную дискретную электрическую сигнализацию крайних положений запорного органа крана, где необходима регистрация крайних положений подвижных частей запорного органа крана с углом поворота не более 90° без учета погрешности измерения. Полезная модель была раскрыта выше со ссылкой на конкретный вариант ее осуществления. Для специалистов могут быть очевидны и иные варианты осуществления полезной модели, не меняющие ее сущности, как она раскрыта в настоящем описании. Соответственно, полезную модель следует считать ограниченной по объему только формулой полезной модели.