Полезная модель относится к дорожному строительству, а именно к технологическому оборудованию для погружения и извлечения из грунта металлических свай и стоек, и может быть использована преимущественно при возведении и ремонте барьерных ограждений автомобильных дорог. Для забивания и извлечения из грунта металлических свай и стоек предлагается установка малогабаритная самоходная сваебойная, которая содержит гусеничную ходовую часть, на которой смонтировано сваебойное оборудование с поворотной платформой, мачта с гидроцилиндром, ползуном и гидромолотом, и двухконтурную гидравлическую систему, обеспечивающую работу основного оборудования, дополнительного и ручного гидрофицированного инструмента, при этом двухконтурная гидравлическая система включает двухсекционные нерегулируемые гидронасосы, устройство для ускоренного прогрева гидравлической жидкости, два гидравлических рукава для подключения ручного гидрофицированного инструмента: отбойного молотка, шлифовальной машины, ручного гайковерта, сварочного генератора, и блок согласования, поддерживающий необходимые показатели рабочего давления рабочей жидкости и расхода рабочей жидкости для работоспособности ручного гидрофицированного инструмента, при этом в нижней части корпуса каретки размещают подпружиненную ударную плиту, по которой наносятся удары бойком гидромолота. Заявляемое устройство позволяет снизить массогабаритные характеристики изделия и расширить функциональные возможности по обеспечению комплексного ремонта дорожного ограждения.
Установка малогабаритная самоходная сваебойная, содержащая гусеничную ходовую часть, на которой смонтировано сваебойное оборудование с поворотной платформой, мачта с гидроцилиндром, ползуном и гидромолотом, и двухконтурную гидравлическую систему, обеспечивающую работу основного оборудования, дополнительного и ручного гидрофицированного инструмента, отличающаяся тем, что двухконтурная гидравлическая система включает двухсекционные нерегулируемые гидронасосы, устройство для ускоренного прогрева гидравлической жидкости, два гидравлических рукава для подключения ручного гидрофицированного инструмента: отбойного молотка, шлифовальной машины, ручного гайковерта, сварочного генератора, и блок согласования, поддерживающий необходимые показатели рабочего давления рабочей жидкости и расхода рабочей жидкости для работоспособности ручного гидрофицированного инструмента, при этом в нижней части корпуса каретки размещена подпружиненная ударная плита, по которой наносятся удары бойком гидромолота.
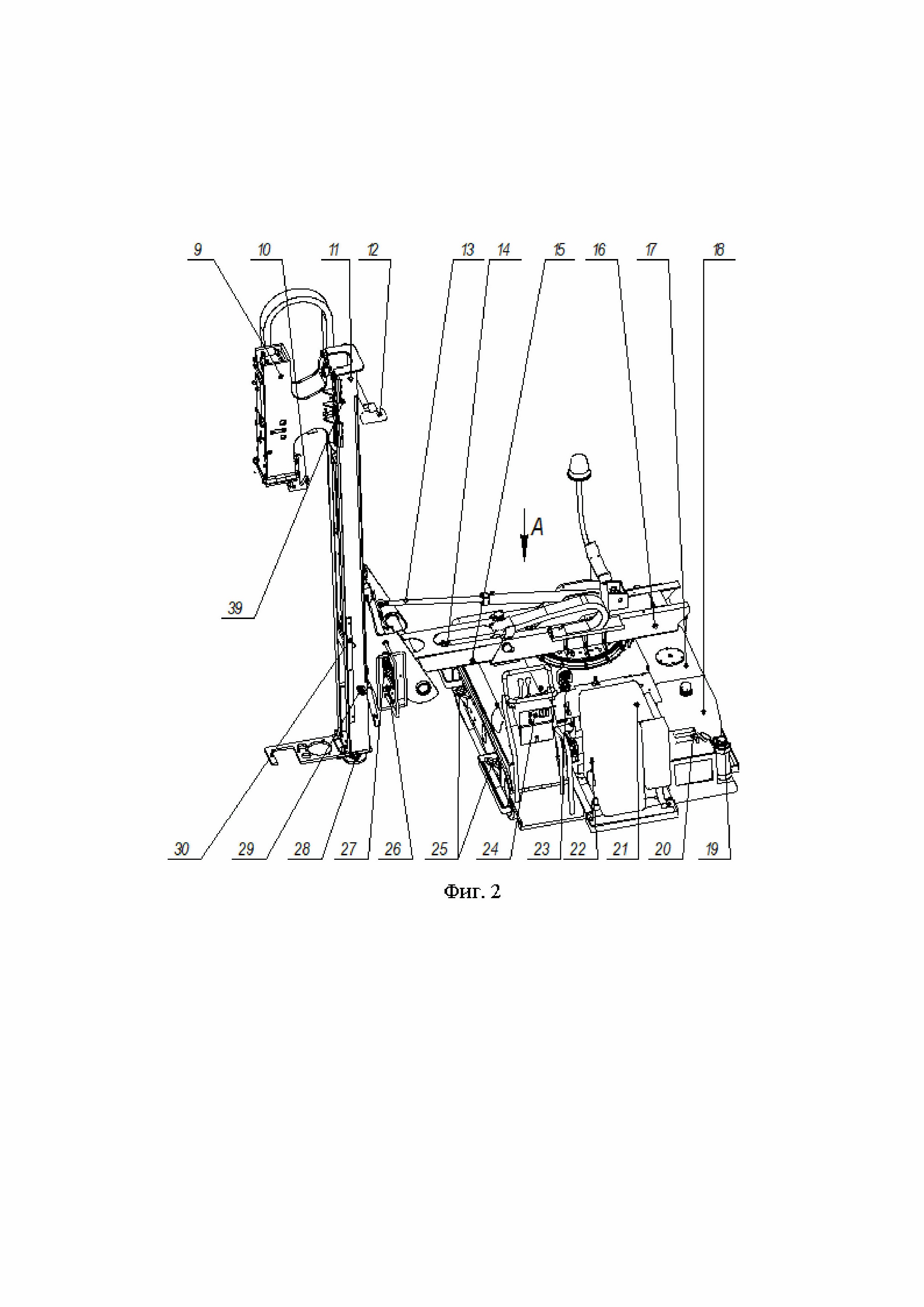
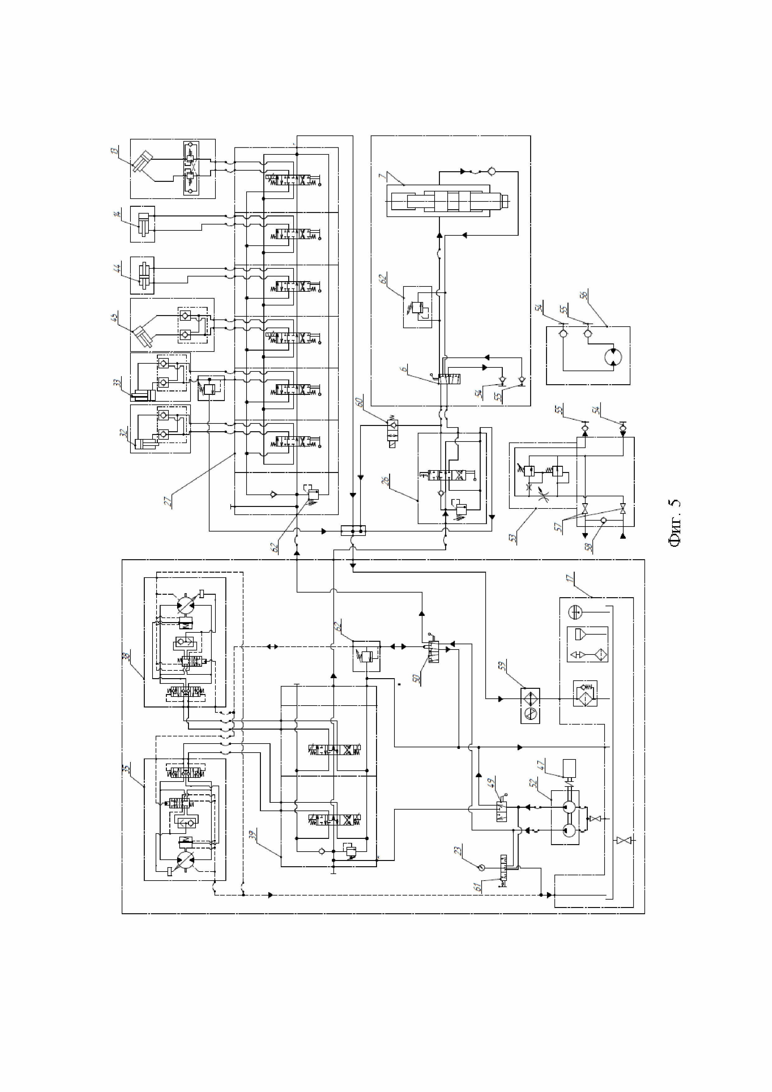
Полезная модель относится к области дорожного строительства, а именно к технологическому оборудованию для забивания и извлечения из грунта металлических свай и стоек, и может быть использована преимущественно при возведении и ремонте барьерных ограждений автомобильных дорог. Известны разные способы и копровое оборудование для забивания и извлечения из грунта различного рода свайных элементов и металлических стоек барьерных ограждений автомобильных дорог (например, авторское свидетельство SU 746041, МПК E02D 7/16, 1980 г.; патент US 5494117, МПК E02D 7/10, E02D 7/00, 1996 г.; патент на полезную модель RU 127757 U1, МПК E01B 37/00, 2012 г., Бюл. № 13, 2013 г.; патент на полезную модель RU 142774 U1, МПК E02D 7/00, 2013 г., Бюл. № 19, 2014 г.; патент на полезную модель RU 210391 U1, МПК E02D 7/00, 2021 г., Бюл. № 11, 2022 г.; патент на полезную модель RU 157085 U1, МПК E02D 7/22, 2015 г., Бюл. № 32, 2015 г.; патент на изобретение RU 2250305 C1, 2003 г., МПК E02D 7/10, 2005 г.; публикация WO/2021/053498, МПК E02D 7/08, E02D 11/00, E04H 17/26, E01F 13/12, E01F 15/04, 2019 г.). Однако большая часть известного копрового оборудования представляет собой достаточно сложные и громоздкие специализированные установки со стационарно установленными на стреловых грузоподъемных кранах, самоходных гусеничных шасси экскаваторов и специальных машинах свайными погружателями на основе дизель-молотов, которые при многих положительных качествах характеризуются неудовлетворительным пуском в действие при погружении свайных элементов в слабые грунты, а также в условиях низкой температуры окружающего воздуха. Кроме того, такое оборудование используют в основном при погружении и извлечении из грунта длинноразмерных свай на строительных площадках, где отсутствуют ограничения по перекрытию проезжей части дорог. Известен способ забивания и извлечения из грунта металлических столбиков преимущественно при возведении и ремонте барьерных ограждений автомобильных дорог и копровый манипулятор для его осуществления, содержащий автомобильный тягач, размещенную на нем манипуляторную установку, мобильный копер, выполненный на основе смонтированного на подвижной каретке гидромолота и приводного гидроцилиндра ее перемещения, и гидросистему с насосом, маслобаком, гидрораспределителями и соответствующими коммуникационными магистралями, при этом манипуляторная установка выполнена в виде крана-манипулятора с выносными аутригерами и многозвенной шарнирно-рычажной поворотной стрелой изменяемого вылета, копер выполнен переносным с возможностью подвешивания его на конце стрелы посредством съемной гибкой подвески, в качестве гидропривода копра использована гидросистема манипуляторной установки с подсоединением обеих магистралей питания гидроцилиндра перемещения каретки и напорной магистрали гидромолота к ней через быстродействующие отжимные клапаны и прокладкой (патент на изобретение RU 2211895 C2, МПК E02D 11/00, 2005 г., Бюл. № 25, 10.09.2003 г.). Известна ударная установка для производства дорожных работ, преимущественно для погружения стоек ограждения, включающая базовое шасси, смонтированные на нем платформу, мачту с гидроцилиндром, ползуном и гидромолотом и механизм установки мачты в рабочее положение, который выполнен из двух шарнирносочлененных рычагов, первый из них одним концом шарнирно соединен общей осью со смонтированной на платформе планшайбой, имеющей несколько фиксированных положений, а другим концом - со вторым рычагом, на свободном конце которого посредством универсального шарнира закреплена мачта, при этом рычаги расположены с возможностью управления посредством имеющих плавающее положение поршней гидроцилиндров управления, один из которых установлен между планшайбой и первым рычагом, а второй - между рычагами, гидромолот смонтирован на ползуне, размещенном на мачте и подвешенном на тросе, проходящем через подвижный блок, соединенный со штоком гидроцилиндра, закрепленного на мачте, а другой конец троса соединен с мачтой, установленной с возможностью поперечного и продольного наклонов посредством гидроцилиндров управления, на нижнем конце мачты установлена гидроуправляемая пята с вырезом, на шарнире сочленения рычагов свободно размещена серьга, которая посредством одной тяги соединена с планшайбой, а другой тяги - с универсальным шарниром (патент на изобретение RU 2250305 С1, МПК E02D 7/10, 2003 г., Бюл. № 11, 2005 г.). Несмотря на преимущества при возведении и ремонте барьерных ограждений автомобильных дорог известные установки имеют следующие недостатки: размещение на автомобильных базовых шасси со значительными габаритными размерами, что отрицательно сказывается на пропускной способности автомобильных дорог при выполнении их ремонта с помощью указанного оборудования; ограниченная функциональность с обеспечением только погружения и извлечения стоек ограждений без возможности проведения комплексного ремонта дорожного ограждения (бурение скважин под сваи, резка и сварка металлоконструкций ограждения). Задачей заявляемой полезной модели является устранение указанных недостатков. Технический результат заключается в снижении массогабаритных характеристик и расширении функциональных возможностей по обеспечению комплексного ремонта дорожного ограждения. Поставленная задача решается, а технический результат достигается за счет того, что установка малогабаритная самоходная сваебойная содержит гусеничную ходовую часть, на которой смонтировано сваебойное оборудование с поворотной платформой, мачта с гидроцилиндром, ползуном и гидромолотом, и двухконтурную гидравлическую систему, обеспечивающую работу основного оборудования, дополнительного и ручного гидрофицированного инструмента, при этом двухконтурная гидравлическая система включает двухсекционные нерегулируемые гидронасосы, устройство для ускоренного прогрева гидравлической жидкости, два гидравлических рукава для подключения ручного гидрофицированного инструмента: отбойного молотка, шлифовальной машины, ручного гайковерта, сварочного генератора - и блок согласования, поддерживающий необходимые показатели рабочего давления рабочей жидкости и расхода рабочей жидкости для работоспособности ручного гидрофицированного инструмента, при этом в нижней части корпуса каретки размещают подпружиненную ударную плиту, по которой наносятся удары бойком гидромолота. Снижение массогабаритных характеристик установки и расширение ее функциональных возможностей по ремонту дорожных ограждений обеспечивается за счет усовершенствованной конструкции установки: в гидравлической системе установлено устройство для ускоренного прогрева гидравлической жидкости в зимнее время; (данный признак не указан в формуле) включение в гидравлическую систему блока согласования позволяет использовать ручной гидрофицированный инструмент; мачта укладывается вдоль гусеничной ходовой части, что обеспечивает безопасный и удобный процесс транспортировки установки; наличие поворотного устройства позволяет поворачивать рабочее оборудование без разворота гусеничной ходовой части в процессе эксплуатации установки; для облегчения выемки стойки из ударной плиты в случае повреждения оголовка нижняя часть корпуса каретки выполнена подпружиненной. Установка малогабаритная самоходная сваебойная может быть применена для следующих видов работ: для забивки стоек дорожного ограждения в грунт с боковой стороны установки и при развороте мачты вдоль оси установки в передней части установки; для извлечения ударным способом неправильно забитых или поврежденных стоек; для бурения скважин в грунте под установку стоек; для использования ручного гидрофицированного инструмента. Заявляемая полезная модель иллюстрируется чертежами: фиг. 1 - общий вид; фиг. 2 - вид сзади; фиг. 3 - вид слева; фиг. 4 - разрез; фиг. 5 - схема гидравлическая принципиальная; с использованием следующих обозначений: 1 - проблесковый маячок; 2 - стопорный палец; 3 - поворотный круг; 4 - верхний фиксатор; 5 - блок; 6 - шестиходовой кран; 7 - гидромолот; 8 - подпружиненная ударная плита; 9 - каретка; 10 - крюк; 11 - мачта; 12 - фонари; 13 - гидроцилиндр укладывания мачты; 14 - гидроцилиндр выдвижения балки; 15 - выдвижная балка; 16 - корневая балка; 17 - масляный бак; 18 - топливный бак; 19 - огнетушитель; 20 - канистра для хранения топлива; 21 - силовая установка; 22 - рычаг «газа»; 23 - манометр; 24 - пульт управления; 25 - строповочные скобы; 26, 27 - гидрораспределители; 28 - опорная плита; 29 - уровень пузырькового типа; 30 - линейка; 31 - нижний фиксатор; 32 - гидроцилиндр аутригера мачты; 33 - гидроцилиндр подъема-опускания каретки; 34 - кронштейн; 35 - левый гусеничный борт; 36 - сварная рама; 37 - поддон для дополнительного оборудования; 38 - правый гусеничный борт; 39 - указатель глубины погружения стойки; 40 - инструментальный ящик; 41 - скользящие направляющие; 42 - ось; 43 - круглая направляющая; 44 - гидроцилиндр двухштоковый мачты вправо-влево; 45 - гидроцилиндр поворота мачты; 46 - аккумуляторные батареи; 47 - двигатель HATZ; 48 - рычаги управления бортовыми гидромотор-редукторами хода; 49 - кран шестиходовой переключения скоростей; 50 - кран трехходовой для переключения работы двигателя на прогрев РЖ (рабочей жидкости); 51 - телескопическая балка. 52 - гидронасос шестеренный сдвоенный; 53 - блок согласования; 54 - быстроразьемное соединение розетка; 55 - быстроразьемное соединение нипель; 56 - гидравлический вращатель; 57 - кран; 58 - клапан обратный; 59 - маслоохладитель воздушный; 60 - распределитель; 61 - переключатель манометра; 62 - клапан предохранительный. Установка состоит из гусеничной ходовой части, где на поворотной платформе, обеспечивающей поворот на 90 градусов, монтируется сваебойная часть с системой гидропривода, системой электрооборудования, дополнительным оборудованием (гидравлическим вращателем 56) и комплектом ручного гидрофицированного инструмента. Гусеничная ходовая часть представляет собой сварную раму 36 с приваренными к ней правым 38 и левым 35 гусеничными бортами. Сварная рама 36 оборудована подножкой и поручнем (на фигурах не обозначены), на котором смонтирован пульт управления 24 для запуска и контроля двигателя HATZ 47, входящего вместе с встроенным блоком двух гидронасосов шестеренных сдвоенных 52 в силовую установку 21. На сварной раме 36 установлены элементы гидравлической системы: рычаг «газа» 22, рычаги управления бортовыми гидромотор-редукторами хода 48, кран шестиходовой переключения скоростей 49, кран трехходовой для переключения работы двигателя на прогрев РЖ 50, топливный 18 и масляный 17 баки, огнетушитель 19, канистра для хранения топлива 20, инструментальный ящик 40 и поддон для дополнительного оборудования 37. В инструментальном ящике 40 в специальном отсеке размещены аккумуляторные батареи 46, блок предохранителей и выключатель массы. Для погрузки-разгрузки установки малогабаритной самоходной сваебойной на балках правого 38 и левого 35 гусеничных бортов приварены строповочные скобы 25. На сварную раму 36 также установлена станина, куда монтируется поворотный круг 3, где закреплена телескопическая балка 51, поворачивающаяся на 90 градусов. При этом поворот осуществляется вручную с фиксацией телескопической балки 51 стопорным пальцем 2 в транспортном и рабочем положениях. Телескопическая балка 51 с закрепленным проблесковым маячком 1 состоит из неподвижной корневой балки 16 и выдвижной балки 15. Выдвижная балка 15 по опорам скольжения с помощью гидроцилиндра выдвижения балки 14 перемещается вдоль оси корневой балки 16 и позволяет выдвигать на расстояние до 600 мм кронштейн 34 вместе с мачтой 11 и кареткой 9. На переднем торце выдвижной балки 15 с помощью круглой направляющей 43 закреплен кронштейн 34 и гидроцилиндр двухштоковый мачты вправо-влево 44. Кронштейн 34 оснащен гидроцилиндром укладывания мачты 13, гидроцилиндром двухштоковым мачты вправо-влево 44 и гидроцилиндром поворота мачты 45 для регулирования его и мачты 11 в трех направлениях относительно сварной рамы 36: продольном, поперечном и вертикальном положениях. Поворот кронштейна 34 в вертикальной плоскости осуществляется гидроцилиндром укладывания мачты 13. Поворотом мачты 11 в поперечной плоскости на угол ±15 градусов управляет гидроцилиндр поворота мачты 45. С помощью гидроцилиндра двухштокового мачты вправо-влево 44 кронштейн 34 и мачта 11 перемещаются в поперечном направлении вправо-влево на 130 мм. Для управления гидромолотом 7 и исполнительными механизмами установки на кронштейне 34 имеются гидрораспределители 26 и 27. Мачта 11 соединяется с кронштейном 34 в двух точках: в нижней части по центру кронштейна 34 посредством оси 42 и в верхней части - скользящими направляющими 41. Такое соединение позволяет отклоняться мачте вправо и влево для компенсации уклонов дорожного полотна. Мачта 11 представляет собой коробчатую конструкцию, внутри которой расположены гидроцилиндр аутригера мачты 32 и гидроцилиндр подъема-опускания каретки 33. В верхней части мачты 11 расположен гидроцилиндр подъема-опускания каретки 33, к штоку которого крепится блок 5. Через блок 5 перекинута грузовая цепь, с помощью которой перемещается каретка 9. В нижней части мачты 11 расположен гидроцилиндр аутригера мачты 32, на штоке которого при помощи шарового шарнира закреплена опорная плита 28, предназначенная для упора мачты 11 в грунт. Для освещения рабочего места мачта 11 оборудована двумя фонарями 12. На мачте 11 установлен уровень пузырькового типа 29, который контролирует установку мачты 11 в двух взаимно перпендикулярных направлениях относительно горизонтальной плоскости. Для контроля глубины забивания стоек на мачте 11 закреплена линейка 30. Каретка 9 состоит из корпуса, в который вставлен гидромолот 7 для забивания стоек. Каретка 9 по скользящим направляющим 41 с антифрикционными вставками перемещается по мачте 11. Гидромолот 7 фиксируется в сварном корпусе двумя крышками и вместе с кареткой 9 движется вниз под собственным весом, что обеспечивает наиболее эффективное использование ударного усилия. В нижней части корпуса каретки 9 размещена подпружиненная ударная плита (шабот) 8, по которой наносятся удары бойком гидромолота 7. Снизу к корпусу каретки 9 крепится планка, предотвращающая выпадение подпружиненной ударной плиты 8, а также крюк 10 для вытаскивания стоек из грунта. В транспортном положении и при ремонтных работах каретка 9 фиксируется на мачте 11 двумя фиксаторами. Для подключения к гидравлической системе дополнительных опций на каретке 9 имеется шестиходовой кран 6. Для фиксации стойки по месту забивания на мачте 11 и каретке 9 предусмотрен нижний 31 и верхний 4 фиксатор стойки. Гидравлическая система установки двухконтурная открытого типа с встроенным блоком двух гидронасосов шестеренных сдвоенных гидронасосов 52 усовершенствована двумя гидравлическими рукавами для подключения ручного гидроинструмента и дополнительными комплектующими изделиями, что обеспечивает его работоспособность с заданными техническими параметрами. Для контроля давления в гидросистеме на гусеничной ходовой части установлен манометр 23 с переключателем манометра 61 для последовательного подключения к гидравлическим потокам. Настройка давления в контурах гидравлической системы осуществляется с помощью клапанов предохранительных 62. Показатели рабочего давления и потребляемого объема рабочей жидкости разнятся у базовой гусеничной ходовой части и гидроинструмента. Блок согласования 53 позволяет обеспечить необходимые показатели рабочего давления и расхода рабочей жидкости, обеспечивающие работоспособность гидроинструмента, путем снижения давления рабочей жидкости гидросистемы установки до требуемого рабочего давления гидроинструмента с помощью встроенного клапана предохранительного и удерживать его под нагрузкой с помощью встроенного клапана редукционного. Регулировка необходимого расхода рабочей жидкости осуществляется с помощью регулятора расхода, встроенного в блок согласования 53. Подключение гидроинстрмента к установке осуществляется посредством полумуфт быстроразьемных соединений розетка 54 и полумуфт быстроразьемных соединений нипель 55. Краны 57 отключают систему от потребления гидроинструмента, а клапан обратный 58 исключает неправильное подключение гидроаппаратуры к гидросистеме установки. Питание ручного гидроинструмента осуществляется по напорному и сливному рукавам. Рукава оснащены с обеих сторон полумуфтами быстроразьемных соединений розетка 54 и нипель 55, а ответные полумуфты быстроразьемных соединений розетка 54 и нипель 55 установлены на рабочих штуцерах гидроинструмента и на выходном и сливном штуцере блока согласования 53. Электрооборудование установки обеспечивает пуск и аварийный останов двигателя HATZ 47, автоматический останов работы гидромолота 7 в зависимости от заданной высоты забивки стойки барьерного ограждения, работу воздушного маслоохладителя 59, включение освещения, световой и звуковой сигнализации. Электропитание установки малогабаритной самоходной сваебойной производится напряжением 12 В от генератора по однопроводной схеме с минусом на корпусе. Электропитание поступает через силовой разъем на электронный блок управления двигателем (ЭБУ) и на аварийный останов двигателя HATZ 47. С ЭБУ электропитание поступает через выключатели, контакторы и реле к потребителям электрической энергии установки малогабаритной самоходной сваебойной (двигатель HATZ, электродвигатель воздушного маслоохладителя 59, освещение, световая и звуковая сигнализации, термореле и электромагнитные датчики). Термореле автоматически включает и выключает вентилятор охладителя, поддерживая температуру РЖ в заданных пределах. Включение и выключение освещения, световой и звуковой сигнализации осуществляется спомощью выключателей. ЭБУ двигателя контролирует работу систем двигателя HATZ и при получении аварийного сигнала с датчиков двигателя останавливает его работу. При достижении определенной отметки на линейке 30 высоты забивки стойки барьерного ограждения от датчика поступает сигнал на электромагнитную катушку распределителя 60, в результате в катушке перемыкается цепь, и распределитель 60 отключает поток РЖ на гидромолот 7, происходит автоматический останов работы гидромолота 7. Заявителем изготовлена и введена в эксплуатацию установка малогабаритная самоходная сваебойная, разработанная в соответствии с предложенным техническим решением. Установка малогабаритная самоходная сваебойная эксплуатируется в районах Крайнего Севера и приравненным к ним, где не используются другие копровые самоходные установки ORTEKO 1000HD (ORTEKO 800HD) и GAYK HRE3000 (GAYK HRE1000). Габаритные размеры ORTEKO 1000HD (2280х2150х2850), в отличие от заявляемой установки (3800х1900х2440), ограничивают ее транспорт грузовым автомобильным транспортом типа КАМАЗ по автомобильным дорогам РФ без специального разрешения и выбора маршрута и требуют специального автомобиля с низкой платформой. Эксплуатация установки малогабаритной самоходной сваебойной в различных климатических регионах подтвердила заявленный технический результат.