патент
№ RU 207279
МПК G06F21/83
Номер заявки
2021122547
Дата подачи заявки
29.07.2021
Опубликовано
21.10.2021
Страна
RU
Как управлять
интеллектуальной собственностью
Чертежи 
5
Реферат

Полезная модель относится к электрическим контактам, а именно к разъему для USB (универсальной последовательной шины). Задачей полезной модели является улучшение защитных свойств Usb-разъемов от утечек информации. Данная задача решается с помощью USB-разъема, содержащего корпус с расположенными в нем контактами на плате. В плату встроена последовательная RC-цепь, включенная между сигнальными проводниками дифференциальной линии передачи USB и землей. Техническим результатом, на достижение которого направлена предлагаемая полезная модель, является повышение эффективности защиты информации, циркулирующей в каналах системы обработки информации, от утечки за счет ПЭМИН.

Формула изобретения

USB-разъем, содержащий корпус с расположенными в нем контактами на плате, отличающийся тем, что в плату встроена последовательная RC-цепь, включенная между сигнальными проводниками дифференциальной линии передачи USB и землей.

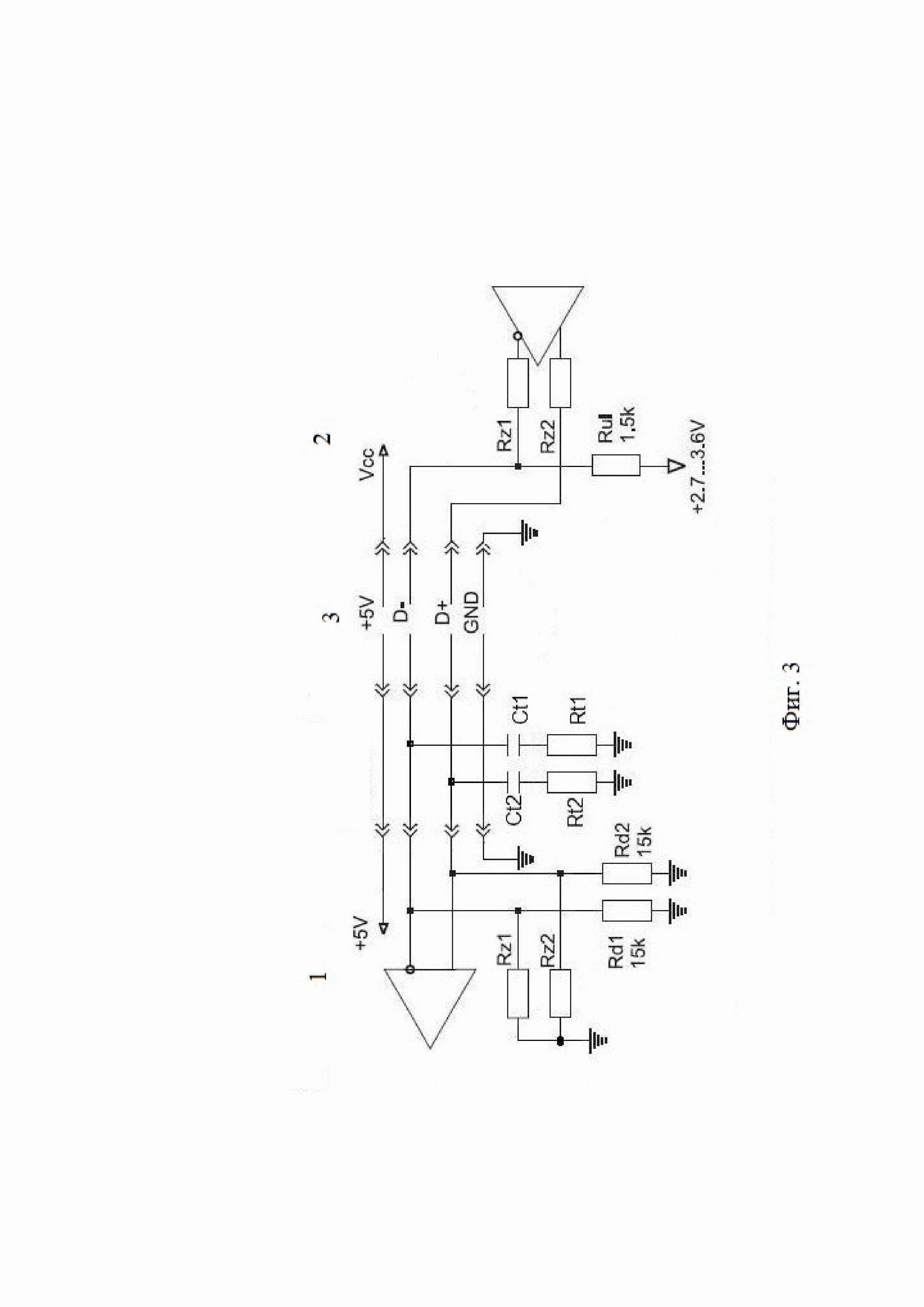
Описание

[1]

Полезная модель относится к электрическим контактам, а именно к разъему для USB (универсальной последовательной шины).

[2]

На сегодняшний день клавиатура является приоритетным устройством для ввода текстовой информации в компьютер. К операциям клавиатурного ввода информации относится, парольная аутентификация компьютера, набор текста будущих документов, зачастую содержащих сведения конфиденциального характера и т.д. Таким образом, компьютерная клавиатура является критическим устройством с точки зрения информационной безопасности, о чем свидетельствует широкое распространение программных средств несанкционированного доступа к информации, формируемой клавиатурой (далее Keylogger).

[3]

Методы доставки (утечки) перехваченной Keylogger информации разнообразны и в основном, сводятся к передаче перехваченных данных через телекоммуникационные каналы связи и отчуждаемые носители информации (Flash-накопители, компакт-диски и т.д.). Указанные каналы утечки могут быть успешно устранены путем соблюдения требований компьютерной безопасности, а так же режимных мер. Данные меры защиты не устраняют канал утечки через побочные электромагнитные излучения и наводки (далее ПЭМИН).

[4]

Наиболее распространенным интерфейсом подключения клавиатуры к компьютеру является USB (Universal Serial Bus - универсальная последовательная шина), поэтому рассмотрим возможность образования канала утечки через ПЭМИН в указанном интерфейсе.

[5]

Интерфейс USB, в случае подключения клавиатуры. Интерфейс USB состоит из программной и аппаратной частей. Аппаратная часть может конфигурироваться в зависимости от задач, программно через коммутацию номиналов сопротивлений, расположенных в микросхемах контролеров как внутри компьютера, так и устройства. Для задачи передачи информации от клавиатуры к компьютеру, схема аппаратной части USB будет сконфигурирована управляющим программным обеспечением согласно фигуре 1, при этом устанавливается низкоскоростной режим передачи информации в 1.5 Мбит/с.

[6]

Кабельный сегмент USB представляет собой дифференциальную линию связи с волновым сопротивлением Z0=90 Ом+/15%. Сопротивления Rz 1 и Rz 2 служат для согласования входного сопротивления дифференциального приемника контролера компьютера с линией связи кабельного сегмента. В случае низкоскоростного режима передачи к значениям сопротивлений Rz 1 и Rz 2 особых требований не предъявляется.

[7]

Таким, образом, при значениях Rz 1 и Rz 2 больших Z0 на фронтах нарастания и спадах передаваемого сигнала может возникнуть переходной процесс типа высокочастотного «Звона», представленный на фигуре 2.

[8]

Как видно из рисунка, переходной процесс не может влиять на информативность передаваемого сигнала из-за качественной разнице в их уровнях. Между тем, образованный переходной процесс входит в разряд измеряемых радиотехнических сигналов, к которым относится и ПЭМИН. Таким образом, существует возможность реализации Keylogger с каналом передачи перехваченной информации через ПЭМИН.

[9]

Отличительной особенность сигнала ПЭМИН, рассматриваемого в полезной модели, является его экспоненциальная огибающая, с большой постоянной затухания α. В этом случае, спектр сигнала имеет широкую полосу, что затрудняет его обнаружение при исследовании клавиатуры на наличие ПЭМИН.

[10]

Из уровня техники известна клавиатура для защиты информации, циркулирующей в системе обработки информации, характеризующаяся тем, что она содержит расположенную на корпусе панель, на которой размещена, по меньшей мере, одна клавиша, подключенная электрическими выводами к входам формирователя скан-кодов, соединенного выходом с входом преобразователя последовательного кода в параллельный, выходы которого через многоразрядную линию связи соединены со входами преобразователя параллельного кода в последовательный, генератор тактовой частоты, выход которого соединен с синхровходами преобразователя последовательного кода в параллельный, преобразователя параллельного кода в последовательный и формирователя скан-кодов (Патент на полезную модель № 74722, 10.07.2008). Данное техническое решение показывает один из альтернативных решений защиты информации от ПЭМИН, однако не имеет общих черт с нашим техническим решением.

[11]

Наиболее близким аналогом является безопасный внешний концентратор для подключения периферийных устройств к хост-компьютерам. Каждое периферийное устройство включает в себя идентификацию устройства (ID). Периферийные устройства могут быть надежно подключены к хост-компьютеру путем назначения идентификаторов авторизованных устройств в ответ на ввод администратора, полученный через порт администратора концентратора, авторизации периферийных устройств, подключенных к концентратору, на основе назначенных идентификаторов авторизованных устройств и обеспечения связи между авторизованными периферийными устройствами, подключенными к концентратору, и кабелем связи и предотвращения связи между несанкционированными периферийными устройствами, подключенными к концентратору, и кабелем связи (Патент на изобретение США US 20120042099, 16.02.2012). Данную систему мы считаем слишком сложной для защит от ПЭМИН. Наше устройство автоматически определяет и нейтрализует ПЭМИН отличие от наиболее близкого аналога.

[12]

Задачей полезной модели является улучшение защитных свойств Usb-разъемов от утечек информации.

[13]

Данная задача решается с помощью USB-разъема, содержащего корпус с расположенными в нем контактами на плате. В плату встроена последовательная RC-цепь, включенная между сигнальными проводниками дифференциальной линии передачи USB и землей.

[14]

Техническим результатом, на достижение которого направлена предлагаемая полезная модель, является повышение эффективности защиты информации, циркулирующей в каналах системы обработки информации, от утечки за счет ПЭМИН.

[15]

Для устранения возможных источников ПЭМИН, в виде переходных процессов, предлагаем использовать дополнительные пассивные элементы, установленные в USB разъеме, к которому подключается другое USB устройство, пример которого изображен на фигуре 3.

[16]

Полезная модель поясняется фигурами 1, 2, 3, 4, 5.

[17]

На фигуре 1 указана схема аппаратной части USB при передаче информации от клавиатуры к компьютеру. 1- Контроллер USB ПК, 2- контроллер USB устройства, 3 - кабельный сегмент, 4 - дифференциальный приемник, 5 - управляемый дифференциальный передатчик.

[18]

На Фиг. 2 показан информационный сигнал и переходной процесс в низкоскоростном интерфейсе USB в случае несогласованной передачи. 6 - информационный сигнал линии связи, 7 - переходный процесс.

[19]

Фиг. 3 - пример схемотехнического описания полезной модели. 3 - кабельный сегмент, 1- Контроллер USB ПК, 2- контроллер USB устройства.

[20]

Фиг. 4 - принципиальная схема и результат моделирования.

[21]

Фиг. 5 - результат моделирования.

[22]

Полезная модель состоит из последовательной RC цепи включенной между сигнальными проводниками дифференциальной линии передачи USB и «землей». На фигуре 3, представленной как пример осуществления полезной модели, указаны две RC цепи, однако RC цепь со стороны контроллера USB устройства не обязательна. Указанные RC цепи обозначены Ct 1, Rt 1 и Ct 2, Rt 2 соответственно. Номиналы сопротивлений Rt 1 и Rt 2 равны волновому сопротивлению линии передачи интерфейса USB , т.е. 90 Ом±15%. Величина емкостей Ct 1 и Ct 2 выбирается из расчета низкого емкостного сопротивления на частоте, равной обратной величине времени нарастания фронта сигнала. Исходя из разброса величины волнового сопротивления линии емкостное сопротивление можно принять Rc 13.5 Ом (15% от волнового со противления линии передачи) передачи). Для сигнала, передаваемого по линиям связи USB величина времени нарастания фронта (далее t 1) составляет 4-20 нс. Таким образом, емкости Ct 1 и Ct 2 можно рассчитать по формуле

[23]

Ct≅t 1

[24]

2⋅π⋅Rc.

[25]

Исходя из вышеизложенного емкости Ct 1 и Ct 2 должны быть около 200 пФ.

[26]

Полезная модель работает следующим образом: при возникновении ПЭМИН типа высокочастотного «Звона» емкостное сопротивление конденсаторов Ct 1 и Ct 2 резко падает подключая к линии активные сопротивления Rt 1 и Rt 2 вследствие чего происходит согласование передачи сигнала в линии связи и подавление ПЭМИН.

[27]

В качестве примера работы, рассмотрим результаты схемотехнического моделирования низко-скоростного устройства USB нагруженного на приемник с входным сопротивлением большим (Rz1=10 кОм) чем волновое сопротивление линии связи Т1 (Z=90 Ом). Принципиальная схема и результат моделирования представлены на фиг.4, на выдохе линии в точке 1 отчетливо наблюдается ПЭМИН. При подключении элементов полезной модели Ct1 и Rt1 ПЭМИН подавляется, что показано на фиг.5.

[28]

Отличительной особенностью полезной модели является

[29]

эффективно воздействует только на сигнал ПЭМИН, подавляя его, и функционально не воздействует на полезный сигнал;

[30]

является пассивным радиоэлектронным устройством, не требующим дополнительного электропитания.

Как компенсировать расходы
на инновационную разработку
Похожие патенты