патент
№ RU 195498
МПК C02F3/00

УСТАНОВКА ДЛЯ ОЧИСТКИ СТОЧНЫХ ВОД

Авторы:
Янушкевич Владимир Викторович
Номер заявки
2019131724
Дата подачи заявки
08.10.2019
Опубликовано
29.01.2020
Страна
RU
Как управлять
интеллектуальной собственностью
Чертежи 
1
Реферат

Использование: В установках для очистки хозяйственно-бытовых и близких к ним по составу промышленных сточных вод в аноксидных и аэробных условиях от органических веществ, соединений азота и фосфора.Существо: Установка содержит решетчатый контейнер для сбора и удаления сора и крупнодисперсных примесей, связанный с усреднителем потока воды, денитрификатор, аэротенк с загрузкой и донными эрлифтами, отстойники, биофильтр, биосорбер, обеззараживатель, аэробный стабилизатор, дозаторы реагента, связанные с биофильтром, трубопроводы, насосы, воздуховод с компрессорами, запорные и регулирующие элементы, установленные на трубопроводах, при этом трубопровод подвода стоков соединен через решетчатый контейнер со входом усреднителя потока воды, а трубопровод отвода очищенной воды соединен с выходом обеззараживателя, аэротенк и биофильтр выполнены с обеспечением аэрации от воздуховода посредством упомянутых компрессоров, усреднитель потока воды выполнен двухсекционным, при этом в первой секции упомянутого усреднителя расположена песколовка, а во второй секции расположены насосы для подачи очищаемой жидкости в денитрификатор, а между денитрификатором и аэротенком установлена перегородка с донным перепуском жидкости, аэротенк связан с отстойником, оборудованным донными и поверхностными эрлифтами и соединенным посредством соответствующих трубопроводов с аэробным стабилизатором и биофильтром, оснащенным дополнительно поверхностным эрлифтом, связанным через промежуточную емкость с биосорбером, выход которого соединен с обеззараживателем; биофильтр выполненным секционным, при этом каждая секция биофильтра содержит промывочный насос; на воздуховоде установлен воздушный дроссельный элемент, связанный с усреднителем потока воды. Установка содержит также обезвоживатели осадка, один из которых связан с песколовкой, а другой - с аэробным стабилизатором.Технический результат заключается в повышении эффективности очистки сточных вод. 1 ил.

Формула изобретения

1. Установка для очистки сточных вод, содержащая решетчатый контейнер для сбора и удаления сора и крупнодисперсных примесей, связанный с усреднителем потока воды, денитрификатор, аэротенк с загрузкой и донными эрлифтами, отстойники, биофильтр, биосорбер, обеззараживатель, аэробный стабилизатор, дозаторы реагента, связанные с биофильтром, трубопроводы, насосы, воздуховод с компрессорами, запорные и регулирующие элементы, установленные на трубопроводах, при этом трубопровод подвода стоков соединен через решетчатый контейнер со входом усреднителя потока воды, а трубопровод отвода очищенной воды соединен с выходом обеззараживателя, аэротенк и биофильтр выполнены с обеспечением аэрации от воздуховода посредством упомянутых компрессоров, отличающаяся тем, что усреднитель потока воды выполнен двухсекционным, при этом в первой секции упомянутого усреднителя расположена песколовка, а во второй секции расположены насосы для подачи очищаемой жидкости в денитрификатор, а между денитрификатором и аэротенком установлена перегородка с донным перепуском жидкости, аэротенк связан с отстойником, оборудованным донными и поверхностными эрлифтами и соединенным посредством соответствующих трубопроводов с аэробным стабилизатором и биофильтром, оснащенным дополнительно поверхностным эрлифтом, связанным через промежуточную емкость с биосорбером, выход которого соединен с обеззараживателем.

2. Установка для очистки сточных вод по п. 1, отличающаяся тем, что биофильтр выполнен секционным, при этом каждая секция биофильтра содержит промывочный насос.

3. Установка для очистки сточных вод по п. 1, отличающаяся тем, что на воздуховоде установлен воздушный дроссельный элемент, связанный с усреднителем потока воды.

4. Установка для очистки сточных вод по п. 1, отличающаяся тем, что она содержит обезвоживатели осадка, один из которых связан с песколовкой, а другой - с аэробным стабилизатором.

Описание

[1]

Полезная модель относится к установкам для очистки хозяйственно-бытовых и близких к ним по составу промышленных сточных вод в аноксидных и аэробных условиях от органических веществ, соединений азота и фосфора, с доочисткой до норм сброса в водоем рыбохозяйственного назначения и обеззараживанием очищенной воды

[2]

Известна установка для обработки сточных вод (патент РФ №29928, МПК C02F 3/30, опублик. 10.06.2003 г.), содержащая контейнер, в котором располагаются установленные последовательно блоки: анаэробного биореактора, аэробного биореактора, отстойника, биореактора доочистки и камеры обеззараживания. Анаэробный биореактор выполнен с пирамидальным дном для сбора осадка и снабжен трубопроводом отвода осадка и центральной не доходящей до дна перегородкой, образующей камеру биосорбции, лотком с регулируемым водосливом и загрузкой для прикрепленной микрофлоры, выполненной из мелкопористого полимерного материала, и центральной перегородкой, расположенной по периферии, камерой биосорбции, снабженной в нижней части аэратором и соединенной с трубопроводом подачи воды на очистку. Аэробный биореактор на входе снабжен струенаправляющей, не доходящей до дна перегородкой и аэраторами. Отстойник с пирамидальным дном для сбора активного ила, снабжен струенаправляющей не доходящей до дна перегородкой, эрлифтом с трубопроводом рециркуляции активного ила, соединенным с камерой биосорбции и аэробным биореактором, блоком тонкослойных элементов в верхней части. Биореактор доочистки снабжен струенаправляющей не доходящей до дна перегородкой, загрузкой для прикрепленной микрофлоры, аэраторами и соединен с камерой обеззараживания, которая выполнена в виде лотка с расположенными над ним одним и более ультрафиолетовыми излучателями, и соединена с трубопроводом отвода очищенной и обеззараженной воды. Аэраторы, камеры биосорбции, анаэробный биореактор, аэробный биореактор и биореактор доочистки соединены с системой пневматической аэрации.

[3]

Недостатком известной установки является низкая эффективность очистки, обусловленная отсутствием усреднения суточной неравномерности потока стоков, что негативным образом отражается на работе анаэробного и аэробного биореакторов, а также отсутствием доочистки и обезвоживания избыточного ила.

[4]

Известна также установка для очистки хозяйственно-бытовых сточных вод (патент РФ №98997, МПК C02F 3/30, опублик. 10.11.2010 г.), включающей в себя: усреднение стока, три ступени очистки аэробными микроорганизмами, ступень денитрификации микроорганизмами, отстойник, мембранную очистку, фильтрацию и облучение УФ-излучением. Очищаемый сток после усреднения проходит последовательно через две ступени очистки аэробными микроорганизмами. Во второй ступени нитрификатора благодаря низким нагрузкам развиваются нитрифицирующие культуры, окисляющие аммонийный азот до нитритного и далее до нитратного. В глубине загрузок с биоценозом микроорганизмов в условиях недостатка кислорода развиваются денитрифицирующие микроорганизмы, поэтому уже во второй ступени начинается денитрификация стока.

[5]

Недостатками этой установки является отсутствие системы аэрации и перемешивания, а также средств для удаления плавающего ила и удаления фосфатов, что не обеспечивает необходимой степени очистки сточных вод.

[6]

Наиболее близким по технической сущности к предлагаемой полезной модели является установка очистки сточных вод (патент РФ №81721, МПК C02F 3/12, опублик. 27.03.2009 г.), содержащая решетчатый контейнер, блок гидроциклонов, усреднитель потока воды, аноксидный реактор с загрузкой, аэротенк с загрузкой, осветлитель со взвешенным слоем осадка, биофильтр, биосорбер, обеззараживатель, узел дозирования реагента, трубопроводы, насосы, компрессор, запорные и регулирующие элементы, установленные на трубопроводах, трубопровод подвода стоков соединенный со входом усреднителя потока воды, трубопровод отвода очищенной воды соединеннный с выходом обеззараживателя, решетчатый блок и блок гидроциклонов расположеных в усреднителе потока воды, связанным с аноксидным реактором и через соответствующую перегородку с аэротенком, разделенным на две части перегородкой с донным перепуском, при этом аэротенк связан посредством трубопровода, проходящего через разделительную перегородку, с осветлителем, который связан через соответствующий трубопровод, проходящим через разделительную перегородку, с биофильтром, связанным в свою очередь через трубопровод, проходящим через соответствующую разделительную перегородку, с биосорбером, связанным с обеззараживателем, узел дозирования реагента связан с трубопроводом подачи сточной воды из усреднителя в аноксидный реактор, при этом аэротенк и биофильтр оборудованы системой аэрации, содержащий компрессор, выход которого соединен через соответствующие трубопроводы с аэраторами. Аноксидный реактор содержит мелкопузырчатый аэратор, осветлитель оборудован эрлифтом для возврата активного ила в аноксидный реактор, усреднитель потока воды оборудован системой гидравлического перемешивания, а биофильтр, осветлитель и аноксидный реактор оборудованы системой удаления промывной воды и избыточного активного ила.

[7]

Известное устройство обладает недостаточной эффективностью очистки из-за недостаточной аэрации потока очищаемой жидкости и из-за отсутствия возможности обезвоживания избыточного ила.

[8]

Технический результат, заключающийся в повышении эффективности очистки за счет повышения степени аэрации в нескольких функциональных узлах устройства и с обеспечением обезвоживания избыточного ила достигается в установке для очистки сточных вод, содержащей решетчатый контейнер для сбора и удаления сора и крупнодисперсных примесей, связанный с усреднителем потока воды, денитрификатор, аэротенк с загрузкой и донными эрлифтами, отстойники, биофильтр, биосорбер, обеззараживатель, аэробный стабилизатор, дозаторы реагента, связанные с биофильтром, трубопроводы, насосы, воздуховод с компрессорами, запорные и регулирующие элементы, установленные на трубопроводах, при этом трубопровод подвода стоков соединен через решетчатый контейнер со входом усреднителя потока воды, а трубопровод отвода очищенной воды соединен с выходом обеззараживателя, аэротенк и биофильтр выполнены с обеспечением аэрации от воздуховода посредством упомянутых компрессоров, тем, что усреднитель потока воды выполнен двухсекционным, при этом в первой секции упомянутого усреднителя расположена песколовка, а во второй секции расположены насосы для подачи очищаемой жидкости в денитрификатор, а между денитрификатором и аэротенком установлена перегородка с донным перепуском жидкости, аэротенк связан с отстойником, оборудованным донными и поверхностными эрлифтами и соединенным посредством соответствующих трубопроводов с аэробным стабилизатором и биофильтром, оснащенным дополнительно поверхностным эрлифтом, связанным через промежуточную емкость с биосорбером, выход которого соединен с обеззараживателем.

[9]

Указанный технический результат достигается также тем, что биофильтр выполнен секционным, а каждая секция которого содержит промывочный насос, а на воздуховоде установлен воздушный дроссельный элемент, связанный с усреднителем потока воды.

[10]

Кроме того, установка содержит обезвоживатели осадка, один из которых связан с песколовкой, а другой - с аэробным стабилизатором, причем на воздуховоде установлен воздушный дроссельный элемент, связанный с усреднителем потока воды.

[11]

Сущность полезной модели поясняется чертежом, на котором представлена функциональная схема устройства.

[12]

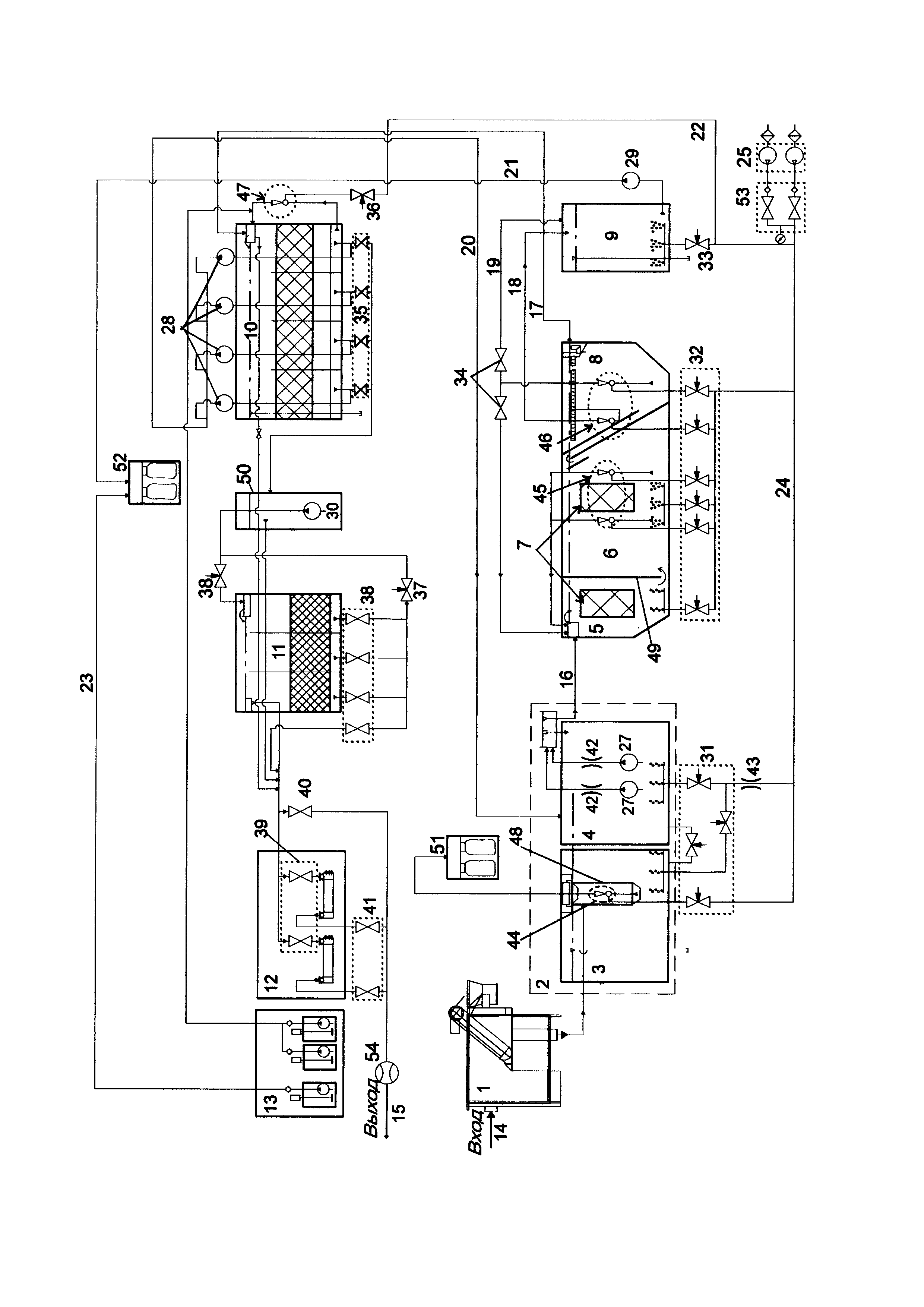
Установка содержит решетчатый контейнер 1 для сбора и удаления сора и крупнодисперсных примесей, связанный с усреднителем 2 потока воды, состоящим из секций 3 и 4, денитрификатор 5, аэротенк 6 с загрузкой 7, отстойник 8, аэробный стабилизатор 9, биофильтр 10, биосорбер 11, обеззараживатель 12, дозаторы 13 реагента, связанные с биофильтром 10, входной трубопровод 14, выходной трубопровод 15, промежуточные трубопроводы 16-23, воздуховод 24 с воздушными компрессорами 25, насосы 27-30, запорные и регулирующие элементы 31-41, установленные на трубопроводах 16-22 и воздуховоде 24, дроссельные элементы 42, 43 и эрлифты 44 - 47 (на чертеже обведены пунктирной линией).

[13]

В первой секции 3 усреднителя 2 расположена песколовка 48, предназначенная для удаления песка, прошедшего из решетчатого контейнера 1.

[14]

Во второй секции 4 расположены насосы 27 (рабочий и резервный) для подачи очищаемой жидкости в денитрификатор 5 и дроссельные элементы 42.

[15]

Между денитрификатором 5 и аэротенком 6 установлена перегородка 49, предназначенная для обеспечения донного перепуска жидкости.

[16]

Установка содержит также промежуточную емкость 50 для сбора очищенной поды после фильтрации, обезвоживатели 51 и 52 осадка, вентили 53, установленные на выходе воздушных компрессоров 25, и электромагнитный расходомер 54 воды для учета объема прошедшей через установку воды.

[17]

Трубопровод 14 соединен через решетчатый контейнер 1 со входом усреднителя 2 потока воды, а выходной трубопровод 15 отвода очищенной воды соединен через расходомер 54 и запорные элементы 41 с выходом обеззараживателя 12.

[18]

Аэротенк 6 и биофильтр 10 выполнены с обеспечением аэрации от воздуховода 24 посредством воздушных компрессоров 25 (основной и резервный).

[19]

Усреднитель 2, денитрификатор 5, аэротенк 6 и аэробный стабилизатор 9 оснащены системами аэрации от воздушных компрессоров 25.

[20]

Аэротенк 6 связан с отстойником 8, соединенным посредством соответствующих трубопроводов через аэробный стабилизатор 9 с биофильтром 10, связанным через промежуточную емкость 41 с биосорбером 11, выход которого соединен с обеззараживателем 12.

[21]

Усреднитель 2 оборудован эрлифтом 44, аэротенк - эрлифтом 45, отстойник 8 - эрлифтом 46, а биофильтр 10 - поверхностным эрлифтом 47.

[22]

Секционный биофильтр 10 содержит плавающую загрузку (заштрихована) и оборудована промывными насосами 28 для каждой секции.

[23]

Биосорбер 11 оснащен сорбирующей загрузкой (заштрихована).

[24]

В промежуточной емкости 50 расположен насос 30 для перекачки воды от биофильтра 10 в биосорбер 11.

[25]

Насос 29 предназначен для отвода ила от аэробного стабилизатора 9 по трубопроводу 21 в обезвоживатель 52.

[26]

Дроссельный элемент 34 установлен на воздушном трубопроводе 20 перед входом в усреднитель 2.

[27]

Все емкости и узлы установки соединены между собой технологическими трубопроводами с запорно-регулирующей арматурой и снабжены аварийными переливами (на чертеже не показаны).

[28]

Установка работает следующим образом.

[29]

Очистка стоков осуществляется в следующей последовательности:

[30]

- удаление грубодисперсных механических примесей;

[31]

- усреднение поступающих на очистку сточных вод по составу и расходу;

[32]

- биологическая очистка сточных вод (анаэробный и двухступенчатый аэробный процессы, включая илоотделение и удаление избыточного ила из системы);

[33]

- доочистка сточных вод;

[34]

- обеззараживание очищенной воды.

[35]

Сточные воды по трубопроводу 14 подаются в решетчатый контейнер 1, где крупнодисперсные примеси размерами частиц более 10 мм собираются и удаляются в места обработки твердых бытовых и промышленных отходов.

[36]

После механической очистки поток очищаемой воды самотеком направляется в первую секцию 3 усреднителя 2, где с помощью песколовки 48 происходит сбор и отделение крупных фракций.

[37]

В усреднителе 2 происходит смешение сточных вод различной концентрации и выравнивание неравномерности поступления.

[38]

С целью предупреждения выпадения взвеси и для перемешивания сточных вод предусмотрен барботаж с применением среднепузырчатой аэрации. Отделенные песколовкой 48 крупные минеральные примеси с помощью эрлифта 44 (включение эрлифта и регулировка производительности производится соответствующим запорным элементом 31) и направляются в обезвоживатель 51 осадка мешочного типа.

[39]

Отделившаяся во время обезвоживания жидкость стекает в дренажный лоток, далее в дренажный колодец (на чертеже не показаны). Собранный в мешки обезвоженный осадок утилизируется как твердые отходы.

[40]

Из первой секции 3 через донный перелив сток поступает во вторую секцию 4 усреднителя 2.

[41]

Далее насосами 27 вода по трубопроводу 16 подается в денитритрификатор 6, где подвергается биологической обработке в обедненной кислородом зоне. Производительность насосов 27 для подачи стока в денитрификатор 5 задается дроссельными элементами 42.

[42]

В денитрификаторе 6 происходит смешение сточной воды с активным илом. В нем же установлена встроенная загрузка 7 типа «Контур» для закрепления иммобилизированного ила. Встряхивание осаждаемого ила с загрузки 7 осуществляется с помощью кратковременного включения среднепузырчатой аэрации открытием запорных элементов 32 (обычно 1 раз в месяц).

[43]

Для поддержания стабильной аэрации независимо от уровня сточной воды в усреднителе 2 служит дроссельный элемент 43, регулирующий расход воздуха.

[44]

В результате смешения со стоком рециркуляционной воды из отстойника 8, богатой оксидами азота, начинают протекать процессы денитрификации и частичного окисления легкоокисляемой органики. Пополнение микроорганизмов в денитрификаторе 5 и поступление азота нитритов и нитратов происходит за счет перекачивания эрлифтами 45, 46 обводненного активного ила из аэротенка 6 и отстойника 8.

[45]

Прошедшая аэрацию сточная вода самотеком поступает в отстойник 8, где подвергается отстаиванию, в ходе которого ил, находящийся в стоке, осаждается на дно. При этом итоговая обводненность осажденных иловых масс снижается с 99,6% до 98%.

[46]

Очистка сточной воды в аэротенке 6 осуществляется методом окисления органических загрязнений в аэробных условиях (происходит насыщение кислородом). Насыщение сточных вод кислородом осуществляется мелкопузырчатой аэрацией.

[47]

Для обеспечения необходимого рецикла часть очищаемой воды вместе с осажденным илом из отстойника 8 посредством эрлифта 46 по трубопроводу повторно направляется в денитрификатор 4, где смешивается с поступающей на вход денитрификатора воды из усреднителя 2.

[48]

В процессе рециркуляции сточной воды происходит насыщение очищаемой воды кислородом воздуха. В процессе биофильтрации происходит удаление проскоков выносимого из отстойника 8 активного ила и осуществляется доочистка.

[49]

Включение и регулировка производительности эрлифта 46 производится соответствующими запорными и регулирующими поток элементами 32. Избыточный ил из отстойника 8 удаляется по трубопроводу 18 в аэробный стабилизатор 9.

[50]

В аэробном стабилизаторе 9 ил подвергается интенсивной аэрации, затем насосом 29 по трубопроводу 21 перекачивается в обезвоживатель 52, в котором ил подвергается реагентной обработке по трубопроводу 23 с помощью соответствующего дозатора реагента 13.

[51]

Обезвоженный ил собирается в мешки утилизируется.

[52]

Из отстойника 8 очищаемая вода поступает по трубопроводу 17 в биофильтр 10, секции которого имеют общее надфильтровое пространство с обеспечением фильтрации сверху-вниз.

[53]

Для удаления из воды соединений фосфора, с помощью дозаторов 13 вводится раствор реагента. Снижение ортофосфатов в процессе реагентной обработки происходит в результате химического взаимодействия вводимого реагента с ионами PO43-. В результате сорбции образуются хлопья нерастворимых соединений фосфора и гидроксидов металлов, выпадающих в осадок.

[54]

Промывка секций биофильтра 10 осуществляется насосами 28 в автоматическом режиме в часы минимального поступления стока (настраивается при пусконаладке). Объем воды в надфильтровом пространстве биофильтра 10 обеспечивает достаточную промывку секций.

[55]

Промывная вода отводится по трубопроводу 20 в усреднитель 2.

[56]

Прошедшая очистку в биофильтре 10 вода самотеком перетекает в промежуточную емкость 50 (резервуар очищенной воды), из которой насосом 30 подается в биосорбер 11 с загрузкой цеолит, позволяющей произвести доочистку сточной воды от растворенных примесей и азота аммонийного с направлением фильтрации сверху-вниз.

[57]

Таким образом, в биофильтре 10 и биосорбере 11 сточная вода проходит безнапорную фильтрацию через слои соответственно пенополистирольной загрузки и цеолита. В ходе процесса фильтрации из сточной воды удаляются ил и другие взвешенные примеси, присутствующие в незначительных количествах после прохождения отстойника 8.

[58]

Далее вода самотеком поступает в обеззараживатель 12, в котором применяется ультрафиолетовое излучение.

[59]

Очищенная и обеззараженная вода под остаточным давлением поступает через расходомер 54 по трубопроводу 15 на выход из установки.

[60]

Порядок подготовки к работе и дозирование растворов реагента для дефосфотации следующий:

[61]

В исходном состоянии емкости дозаторов не заполнены, насосы в дозаторах и мешалки (на чертеже не показаны) выключены

[62]

В рабочем состоянии указанные емкости заполняется водой и в них засыпается порошок реагента, затем включается мешалка. После растворения реагента включаются насосы дозатора 13, подающие раствор реагента к биофильтру 10.

[63]

Преимущество предлагаемой установки по отношению к наиболее близкому аналогу заключается в том, что в отстойнике 8 установлен эрлифт 46, что обеспечивает эффективный сбор и отвод плавающего ила и не допускает отрицательного влияния на работу очистной установки.

[64]

При этом для поддержания стабильной аэрации на воздушном трубопроводе 24 установлено дроссельный элемент 43, ограничивающий расход воздуха на аэрацию усреднителя 2 при малом уровне стоков, но достаточный для аэрации потока сточной воды при максимальном ее уровне в усреднителе. Дополнительный эрлифт 47 для биофильтра 10 насыщает воду надфильтрового пространства кислородом и ускоряет окисление остаточных загрязнений и повышает интенсивность биофильтрационных процессов.

[65]

Таким образом, предлагаемое техническое решение обеспечивает достижение указанного выше технического результата - повышение эффективности очистки сточных вод, а также сбор и удаление обезвоженного ила.

[66]

Установка изготавливается на машиностроительном предприятии.

[67]

Конструкция установки представляет собой сварную конструкцию из листовой стали, устанавливаемую на площадку с твердым покрытием с выверкой в горизонтальной плоскости с допустимым отклонением не более 2 мм на метр по длине и ширине.

[68]

Внутренние поверхности защищены антикоррозийным покрытием.

Как компенсировать расходы
на инновационную разработку
Похожие патенты