патент
№ RU 128422
МПК H03B5/36

ТРАНЗИСТОРНЫЙ ГЕНЕРАТОР ДИАПАЗОНА ДМВ С КВАРЦЕВОЙ СТАБИЛИЗАЦИЕЙ ЧАСТОТЫ КОЛЕБАНИЙ

Авторы:
Ермоленко Игорь Анатольевич
Номер заявки
2012139904/08
Дата подачи заявки
18.09.2012
Опубликовано
20.05.2013
Страна
RU
Как управлять
интеллектуальной собственностью
Чертежи 
1
Реферат

1. Транзисторный генератор диапазона ДМВ с кварцевой стабилизацией частоты колебаний, содержащий генератор ДМВ на кремниевом высокочастотном биполярном n-р-n транзисторе, включенном по схеме с общей базой, который синхронизируется на одной из гармоник частоты колебаний гармоникового кварцевого генератора на другом высокочастотном биполярном n-р-n транзисторе, включенном по схеме с общей базой, при этом базы обоих транзисторов соединены с общей шиной через блокировочные конденсаторы, а для подачи на эти базы необходимых постоянных напряжений от цепи питания обе базы соединены с точками соединений двух последовательно включенных резисторов каждого из двух независимых резистивных делителей напряжения, включенных между цепью подачи питания и общей шиной, в коллекторных цепях обоих транзисторов включены колебательные LC-контуры с подстроечными конденсаторами, с конденсаторами в цепях обратной связи между коллекторами и эмиттерами транзисторов, при этом последовательно с конденсатором в цепи обратной связи кварцевого генератора включен кварцевый резонатор, параллельно которому подсоединена дополнительная катушка индуктивности, которая образует со статической емкостью кварцевого резонатора колебательный контур, настроенный на частоту выбранной гармоники кварцевого резонатора, на которую должен быть настроен также и колебательный контур в коллекторной цепи транзистора кварцевого генератора, а колебательный контур в коллекторной цепи транзистора генератора ДМВ должен быть настроен на одну из высших гармоник (вторую, третью,…) частоты выходных колебаний кварцевого генератора, между эмиттерами обои

Формула изобретения

1. Транзисторный генератор диапазона ДМВ с кварцевой стабилизацией частоты колебаний, содержащий генератор ДМВ на кремниевом высокочастотном биполярном n-р-n транзисторе, включенном по схеме с общей базой, который синхронизируется на одной из гармоник частоты колебаний гармоникового кварцевого генератора на другом высокочастотном биполярном n-р-n транзисторе, включенном по схеме с общей базой, при этом базы обоих транзисторов соединены с общей шиной через блокировочные конденсаторы, а для подачи на эти базы необходимых постоянных напряжений от цепи питания обе базы соединены с точками соединений двух последовательно включенных резисторов каждого из двух независимых резистивных делителей напряжения, включенных между цепью подачи питания и общей шиной, в коллекторных цепях обоих транзисторов включены колебательные LC-контуры с подстроечными конденсаторами, с конденсаторами в цепях обратной связи между коллекторами и эмиттерами транзисторов, при этом последовательно с конденсатором в цепи обратной связи кварцевого генератора включен кварцевый резонатор, параллельно которому подсоединена дополнительная катушка индуктивности, которая образует со статической емкостью кварцевого резонатора колебательный контур, настроенный на частоту выбранной гармоники кварцевого резонатора, на которую должен быть настроен также и колебательный контур в коллекторной цепи транзистора кварцевого генератора, а колебательный контур в коллекторной цепи транзистора генератора ДМВ должен быть настроен на одну из высших гармоник (вторую, третью,…) частоты выходных колебаний кварцевого генератора, между эмиттерами обоих транзисторов и цепью питания включены резисторы, а цепь питания соединена с отрицательным полюсом источника питания через вспомогательную цепь, составленную из блокировочных конденсаторов и последовательно соединенных дросселя и полупроводникового выпрямительного диода в прямом включении, а общая шина соединена с положительным полюсом источника питания, отличающийся тем, что кварцевый генератор на транзисторе включен последовательно с генератором ДМВ на другом транзисторе между цепью питания и общей шиной таким образом, что катушка колебательного контура в коллекторной цепи транзистора кварцевого генератора другим выводом соединена с эмиттером транзистора генератора ДМВ.

2. Транзисторный генератор диапазона ДМВ с кварцевой стабилизацией частоты колебаний по п.1, отличающийся тем, что параллельно входу транзистора генератора ДМВ между его эмиттером и базой включен германиевый импульсный малоемкостный высокочастотный диод, анод которого соединен с эмиттером, а катод которого соединен с базой n-р-n транзистора генератора ДМВ.

Описание

[1]

Область техники, к которой относится полезная модель

[2]

Полезная модель относится к радиотехнике, а именно, к технике построения радиотехнических устройств для получения весьма высокочастотных гармонических колебаний диапазона ДМВ с кварцевой стабилизацией частоты с применением транзисторов, в частности биполярных транзисторов (БТ) средней мощности.

[3]

Уровень техники

[4]

Источники стабильных по частоте колебаний диапазона УКВ содержат обычно кроме кварцевого генератора (с частотой колебаний не более нескольких десятков МГц, как правило), несколько каскадов усиления мощности, а также умножители частоты на транзисторах (для выходных частот в сотни МГц [1], рис.9-8) или на варакторах (для более высоких частот порядка 1-3 ГГц [1], рис.9-9). При умножении частоты в нелинейных (на транзисторах) и параметрических (на варакторах) умножителях частоты (УЧ) мощность выходного сигнала оказывается меньше мощности сигнала, подаваемого на вход УЧ, что и требует дополнительных каскадов усиления. Таким образом схема УКВ источника стабильных колебаний в традиционном исполнении с кварцевым генератором, усилителями и умножителями частоты) получается весьма сложной и громоздкой, что является нежелательным в ряде случаев. Так, например, для реализации лабораторной установки по исследованию распределения уровня электромагнитного поля вдоль двухпроводной воздушной длинной линии ограниченных размеров (испытуемый отрезок такой линии должен умещаться на лабораторном столе около 1,5 м) необходим несложный источник гармонических колебаний частотой от 300 МГц (при длине волны 1 м) до 600 МГц (при длине волны 0,5 м.). Простой LC-автогенератор на БТ средней мощности (например, типа КТ355) оказался вполне пригодным для возбуждения отрезка двухпроводной воздушной линии (длиной около 1,2 м) по уровню колебаний в линии, однако стабильность частоты генерируемых колебаний оставляла желать лучшего. Для построения СВЧ-генераторов на БТ обычно применяются схемы с общей базой (ОБ), позволяющие наиболее полно использовать частотные свойства транзисторов [2].

[5]

Для повышения стабильности частоты выходных колебаний LC-автогенератора диапазона ДМВ можно использовать известное явление синхронизации этого генератора от маломощного источника более стабильных по частоте колебаний с рабочей частотой, близкой не только к частоте выходных колебаний ωo, но и к ее субгармоникам ωо/n невысокой кратности (при п=2,3…). Так, например, в [3] приведена схема LC-генератора на БТ, включенном по схеме ОБ, с так называемой "инжекционной» синхронизацией, в которой синхронизующий сигнал вводится в цепь эмиттера генераторного БТ через дополнительный БТ (в схеме с ОЭ), включенный последовательно с генераторным БТ.

[6]

Для синхронизации колебаний LC-автогенератора диапазона ДМВ целесообразно использовать кварцевый автогенератор с частотой выходных колебаний около 100-150 МГц, в котором кварцевый резонатор (КР) возбуждается на одной из нечетных гармоник основной частоты mωq (m=3,5,7,…) [4]. Номер возбуждаемой гармоники m определяется обычно выбором величины резонансной частоты колебательного LC-контура в схеме гармоникового кварцевого генератора. Так, в [5] рассмотрен реализованный практически УКВ-генератор на 100 МГц по известной [4] схеме Батлера с КР в цепи обратной связи с LC-контуром (на 100 МГц) в коллекторной нагрузке усилительного БТ по схеме ОБ. В гармониковых кварцевых генераторах необходимо бывает осуществить нейтрализацию статической емкости КР Со (ее величина составляет обычно несколько пФ), которая затрудняет обычно возбуждение КР на высоких гармониках (при m>3). Наилучшая нейтрализация Со получается в так называемых «мостовых» схемах [1,4], более сложных, чем в [5]. Однако в более простых случаях (при m<7) достаточно бывает включить параллельно КР нейтрализующую катушку индуктивности [4]. В [6] приведена такая схема гармоникового кварцевого генератора на 108 МГц на БТ, включенном по схеме ОБ, в котором КР в цепи обратной связи возбуждается на 5-й гармонике с нейтрализацией Со с помощью катушки L, включенной параллельноКР.

[7]

В настоящее время в результате бурного развития микроэлектроники существуют в виде интегральных микроузлов различные кварцевые генераторы для разнообразных радиотехнических и вычислительных устройств. Имеются также уже и СВЧ транзисторные LC- генераторы в интегральном исполнении. Однако синхронизованные LC- генераторы диапазона ДМВ с кварцевой стабилизацией частоты выходных колебаний, как единые функциональные узлы, пока неизвестны (автору, по крайней мере).

[8]

Сущность полезной модели

[9]

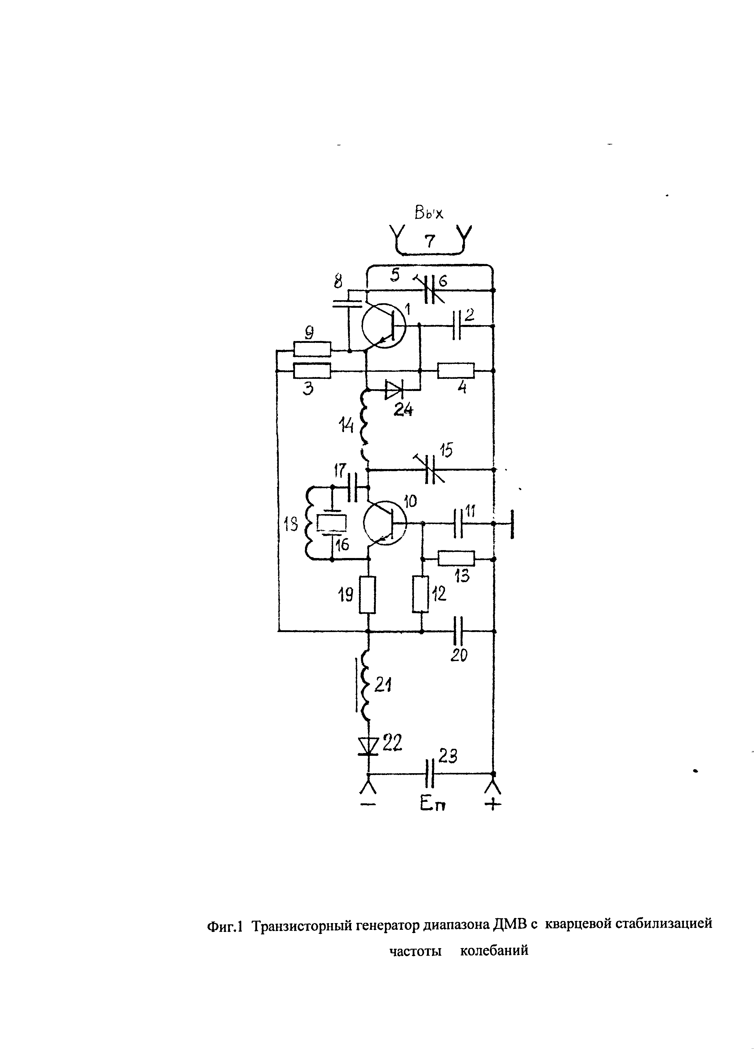
Цель полезной модели заключается в создании схемы LC-генератора диапазона ДМВ на БТ средней мощности, включенном по схеме с ОБ, с кварцевой стабилизацией частоты выходных колебаний. Последняя достигается за счет непосредственной синхронизации ДМВ-генератора выходными колебаниями кварцевого генератора на маломощном БТ, включенном также по схеме с ОБ. Синхронизация генератора ДМВ осуществляется с использованием высшей гармоники выходных колебаний кварцевого генератора невысокой кратности (второй, третьей,…), а в кварцевом генераторе кварцевый резонатор (КР) возбуждается на нечетной высшей гармонике также невысокой кратности (третьей, пятой,…). Для этого в кварцевом генераторе использован колебательный LC-контур, настроенный на частоту выбранной гармоники КР, включенный в коллекторную цепь маломощного БТ, а параллельно КР, включенному в цепь обратной связи последовательно с разделительным конденсатором в кварцевом генераторе, включена дополнительная катушка индуктивности. Эта дополнительная катушка образует вместе со статической емкостью КР Со параллельный колебательный контур, настроенный также на частоту выбранной гармоники КР, и нейтрализует таким образом нежелательное влияние емкости Со в кварцевом генераторе. Схема предложенного устройства представлена на рисунке Фиг.1. На этой схеме генератор ДМВ включает в себя высокочастотный кремниевый БТ1 п-р-п типа средней мощности (КТ355-КТ640), включенный по схеме с ОБ, при этом его база соединена с общей шиной по переменному току через блокировочный конденсатор 2, а питание на его базу подается через резистивный делитель напряжения на резисторах 3 и 4. В цепь коллектора этого БТ включен параллельный колебательный контур, образованный индуктивностью 5 (она выполнена на отрезке толстого (диаметром 1,5-2 мм) медного провода длиной 3-4 см) и параллельно подключенным к ней конденсатором 6 в сумме с межэлектродными емкостями этого БТ. Частота настройки этого контура определяет величину частоты выходных колебаний, для регулировки которой в некоторых пределах конденсатор 6 следует выбрать подстроечным. Индуктивность связи 7 нужна для получения выходного сигнала в нагрузке. В цепи обратной связи включен конденсатор 8 небольшой емкости (1-3 пФ) в сумме с соответствующей межэлектродной емкостью этого БТ (между его коллектором и эмиттером). Резистор 9 в цепи эмиттера этого БТ определяет, в частности, величину постоянной составляющей его эмиттерного тока. Кварцевый генератор включает в себя второй маломощный высокочастотный БТ 10 n-р-n типа (ГТ311 - КТ316, например), включенный по схеме с ОБ, при этом его база соединена с общей шиной по переменному току через блокировочный конденсатор 11, а питание на его базу подается через резистивный делитель напряжения на резисторах 12 и 13. В цепь коллектора этого БТ включен колебательный LC- контур, образованный катушкой индуктивности 14 (она содержит 2-4 витка медного провода толщиной 0,3-0,6 мм) и конденсатором 15 (тоже подстроечным) в сумме с выходной емкостью этого второго БТ. Этот контур должен быть настроен на частоту выбранной гармоники частоты кварцевого резонатора (КР) 16, включенного в цепь обратной связи последовательно с конденсатором 17 между эмиттером и коллектором этого второго БТ. Параллельно КР для нейтрализации (ослабления вредного влияния) его статической емкости Со включена дополнительная катушка индуктивности 18, образующая вместе с этой емкостью Со параллельный колебательный контур, частота настройки которого должна также совпадать с частотой выбранной гармоники КР. В цепь эмиттера этого второго БТ включен резистор 19, сопротивление которого определяет величину постоянной составляющей его эмиттерного тока. На этой схеме (Фиг.1) левые выводы резисторов 3, 9 и нижние выводы резисторов 12, 19 соединены вместе и подключены к источнику питания (к его отрицательному полюсу) через вспомогательную цепь, составленную из блокировочных конденсаторов 20, 23 и последовательно соединенных дросселя 21 (для подавления вместе с блокировочными конденсаторами возможных помех) и включенного в прямом направлении выпрямительного диода 22 (нормально открытого) для защиты устройства от случайной переполюсовки источника питания). Его положительный полюс присоединен к общей шине. Предложенная схема отличается тем, что гармониковый кварцевый генератор на втором БТ с катушкой индуктивности 14 в его коллекторной цепи включен последовательно в цепь эмиттера первого БТ генератора ДМВ (параллельно с резистором 9). При этом его входное сопротивление (нелинейное) включается в коллекторный LC-контур кварцевого генератора последовательно с катушкой индуктивности 14, выходные колебания кварцевого генератора создают на входе первого БТ напряжение с частотой выбранной гармоники КР для синхронизации колебаний генератора ДМВ. В силу нелинейности входного сопротивления первого БТ его эмиттерный ток будет содержать высшие гармоники частоты колебаний кварцевого генератора (помимо первой гармоники), на одной из которых и будет осуществляться синхронизация колебаний генератора ДМВ (при соответствующей настройке его выходного контура). Относительный уровень высших гармоник в токе первого БТ можно будет увеличить за счет искажения формы синхронизирующих колебаний на его входе. Для этого параллельно его входу (между эмиттером и базой первого БТ) нужно включить дополнительный полупроводниковый диод (обратносмещенный (нормально запертый) германиевый импульсный малоемкостный высокочастотный), который будет преобразовывать гармонические колебания в импульсные.

[10]

Источники информации:

[11]

1. Каганов В.И. Тразисторные радиопередатчики.- М.: Энергия, 1970. - 328 с.

[12]

2. Орлов С.В., Рыжко О.В., Иванов В.Н. Перестраиваемый транзисторный генератор сверхвысокой частоты. - Приборы и техника эксперимента. - 1982.- №2. - С.95-96.

[13]

3. Hawker P. Injection - synchronized oscillators. - ELECTRONICS & WIRELESS WORLD. - 1992. - V.62. - №7. - Р.520.

[14]

4. Плонский А.Ф., Медведев В.А., Якубец-якубчик Л.Л. Транзисторные генераторы метровых волн, стабилизированные на механических гармониках кварца. - М.: Связь, 1969. - 207 с.

[15]

5. Гавра Т.Д., Ермоленко И.А. УКВ кварцевый генератор с автоматической регулировкой амплитуды. - Радиотехника. - 1975. - Т.30. - №1. - С.102-103.

[16]

6. Торнхилл А., Дикс У. и Скоби Дж. Кварцевый генератор на 108 МГц. - Схема 4-8. - в кн. Шварц С. Полупроводниковые схемы: Справочник. - Перев. с англ. - М.: Издательство иностранной литературы, 1962. - С.161.

Как компенсировать расходы
на инновационную разработку
Похожие патенты