патент
№ RU 126695
МПК C01B11/06

УСТАНОВКА ДЛЯ ПОЛУЧЕНИЯ ГИПОХЛОРИТА НАТРИЯ

Авторы:
Иткин Герман Евсеевич
Правообладатель:
Номер заявки
2012145375/05
Дата подачи заявки
24.10.2012
Опубликовано
10.04.2013
Страна
RU
Как управлять
интеллектуальной собственностью
Чертежи 
1
Реферат

Установка для получения гипохлорита натрия, содержащая электролизер, емкость для раствора электролита, подаваемого в электролизер, и для раствора, содержащего гипохлорит натрия, поступающего из электролизера, а также подающее - сливающий тракт, отличающаяся тем, что подающее - сливающий тракт выполнен в виде двух отдельных соединяющих емкость с электролизером трубопроводных магистралей, одна из которых является подающей, а другая - сливающей по отношению к электролизеру, при этом, по меньшей мере, в одной из магистралей установлен насос.

Формула изобретения

Установка для получения гипохлорита натрия, содержащая электролизер, емкость для раствора электролита, подаваемого в электролизер, и для раствора, содержащего гипохлорит натрия, поступающего из электролизера, а также подающее - сливающий тракт, отличающаяся тем, что подающее - сливающий тракт выполнен в виде двух отдельных соединяющих емкость с электролизером трубопроводных магистралей, одна из которых является подающей, а другая - сливающей по отношению к электролизеру, при этом, по меньшей мере, в одной из магистралей установлен насос.

Описание

[1]

Полезная модель относится к электрохимии, а именно к малогабаритным электрохимическим установкам для получения гипохлорита натрия, и может быть преимущественно использована для дезинфекции воды в больницах, в плавательных бассейнах и небольших водоканальных системах.

[2]

Известны малогабаритные электрохимические установки для выработки дезинфицирующих растворов, в частности, растворов гипохлорита натрия, которые осуществляют выработку указанных растворов в непосредственной близости от места их потребления.

[3]

Так, например, известна установка [RU 2038423], предназначенная для получения гипохлорита натрия, содержащая емкость с горловиной, через которую пропущена штанга со смонтированным на ней электролизером. Исходный раствор электролита заливают в емкость и осуществляют в ней процесс электролиза. По окончании процесса электролиза сливают из емкости водный раствор, содержащий гипохлорит натрия.

[4]

Данная установка является простой по конструкции. Однако в рассматриваемой установке процесс электролиза осуществляется в условиях естественной циркуляции электролита за счет газолифтного эффекта. В результате не обеспечивается интенсивное перемешивание электролита, что ухудшает условия протекания электрохимического процесса.

[5]

В качестве ближайшего аналога выбрана установка для получения гипохлорита натрия [RU 2176982].

[6]

Рассматриваемая установка содержит электролизер, емкость, предназначенную для подаваемого на электролиз раствора электролита и для получаемого в результате электролиза раствора гипохлорита натрия, а также подающе - сливающий тракт, служащий как для транспортировки из емкости в электролизер раствора электролита, так и для транспортировки из электролизера в емкость раствора, содержащего гипохлорит натрия. При этом в качестве указанного тракта используют один и тот же шланг.

[7]

При работе установки обеспечивают разноуровневое положение емкости и электролизера. Вначале емкость располагают выше электролизера и осуществляют транспортировку раствора электролита из емкости в электролизер. По окончании процесса электролиза емкость располагают ниже электролизера и осуществляют транспортировку раствора, содержащего гипохлорит натрия, из электролизера в емкость.

[8]

Недостатком рассматриваемой установки является недостаточное удобство пользования из-за необходимости изменения в процессе работы установки взаимного пространственного положения емкости и электролизера.

[9]

В данной установке не обеспечивается интенсивное перемешивание электролита в процессе осуществления электролиза, что ухудшает условия протекания электрохимического процесса.

[10]

Кроме того, в рассматриваемой установке не обеспечивается возможность работы в режиме рециркуляции участвующих в процессе электролиза растворов. Между тем, проведение процесса электролиза в режиме рециркуляции способствует более полной конверсии исходной соли и снижению времени выхода на заданную концентрацию раствора целевого продукта.

[11]

Задачей заявляемой полезной модели является повышение удобства пользования установкой.

[12]

Сущность полезной модели заключается в том, что в установке для получения гипохлорита натрия, содержащей электролизер, емкость для раствора электролита, подаваемого в электролизер, и для раствора, содержащего гипохлорит натрия, поступающего из электролизера, а также подающее - сливающий тракт, согласно полезной модели подающее - сливающий тракт выполнен в виде двух отдельных соединяющих емкость с электролизером трубопроводных магистралей, одна из которых является подающей, а другая - сливающей по отношению к электролизеру, при этом, по меньшей мере, в одной из магистралей установлен насос.

[13]

За счет наличия двух независимых магистралей, соединяющих емкость с электролизером, а также наличия, по меньшей мере, в одной из указанных магистралей насоса обеспечивается принудительная подача раствора электролита в электролизер и поступление в емкость раствора, содержащего гипохлорит натрия, при этом не требуется изменять взаимное пространственное положение емкости и электролизера в процессе работы установки.

[14]

Вследствие принудительного движения жидкости через электролизер обеспечивается интенсивное перемешивание электролита, что улучшает условия протекания электрохимического процесса.

[15]

Преимуществом заявляемой установки также является возможность ее работы в режиме рециркуляции. Указанный режим работы способствует более полной конверсии исходной соли, а также уменьшению времени, затрачиваемого на получение раствора целевого продукта с заданной концентрацией.

[16]

Таким образом, техническим результатом полезной модели является повышение удобства пользования установкой.

[17]

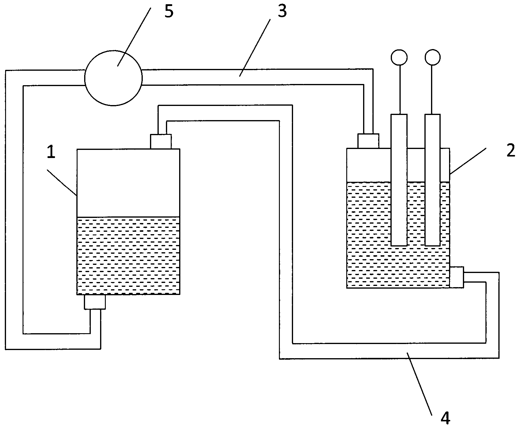
На фигуре представлен общий вид заявляемой установки.

[18]

Установка содержит емкость 1, электролизер 2, подающую трубопроводную магистраль 3, соединяющую емкость 1 с электролизером 2, сливающую трубопроводную магистраль 4, соединяющую электролизер 2 с емкостью 1. В частности, магистраль 3 соединяет нижнюю часть емкости 1 с электролизером 2, а магистраль 4 соединяет электролизер 2 с верхней частью емкости 1.

[19]

По меньшей мере, в одной из указанных магистралей, в частности, в магистрали 3, установлен насос 5.

[20]

Емкость 1 снабжена средством (на чертеже не показано) для загрузки в нее исходной соли и подвода в нее воды.

[21]

Установка также содержит средство (на чертеже не показано) для отвода образующихся в процессе электролиза газов, выполненное, в частности, в виде газоотводящей трубки, смонтированной в верхней части емкости 1.

[22]

Установка может быть выполнена в виде смонтированных в едином коробчатом корпусе входящих в ее состав перечисленных выше конструктивных узлов.

[23]

Установка работает следующим образом.

[24]

В емкость 1 подают воду, а также загружают в нее, в частности, в зону, расположенную под входным отверстием, посредством которого магистраль 3 связана с емкостью 1, соль - хлорид натрия, при растворении которой в воде образуется исходный раствор электролита.

[25]

Из емкости 1 через трубопроводную магистраль 3 с помощью насоса 5 осуществляют транспортировку электролита в электролизер 2. В электролизере 2 осуществляется процесс электролиза протекающего через него раствора электролита, в ходе которого образуется гипохлорит натрия. Из электролизера 2 через трубопроводную магистраль 4 в емкость 1 транспортируется раствор, содержащий гипохлорит натрия, который поступает в зону, расположенную над солью. При этом в емкости 1 происходит дальнейшее растворение соли, и образующийся раствор электролита через магистраль 3 вновь подается в электролизер 2.

[26]

Далее работа установки осуществляется в режиме рециркуляции до достижения заданной степени конверсии соли и получения водного раствора гипохлорита натрия требуемой концентрации.

Как компенсировать расходы
на инновационную разработку
Похожие патенты