патент
№ RU 107158
МПК C21B11/06

ТЕХНОЛОГИЧЕСКАЯ ЛИНИЯ ДЛЯ ПРОИЗВОДСТВА ЧУГУНА ПЕРЕДЕЛЬНОГО ВЫСОКОКАЧЕСТВЕННОГО ГРАНУЛИРОВАННОГО

Авторы:
Чувашов Николай Борисович Гринберг Игорь Самсонович Черных Владимир Евгеньевич
Все (7)
Номер заявки
2010151045/02
Дата подачи заявки
13.12.2010
Опубликовано
10.08.2011
Страна
RU
Как управлять
интеллектуальной собственностью
Чертежи 
1
Реферат

1. Технологическая линия для производства чугуна передельного высококачественного гранулированного, включающая склады железосодержащего материала в виде железорудного концентрата и углеродсодержащего материала в виде каменного угля, участок подготовки железоуглеродсодержащего материала, соединенный линиями транспортировки со складами исходных сырьевых материалов и содержащий оборудование для дробления угля, устройства дозирования и смеситель сырьевых железоуглеродсодержащих материалов, сушильную установку и линию транспортировки железоуглеродсодержащего материала в отделение производства чугуна передельного высококачественного гранулированного, содержащее печь металлизации с вращающимся подом с устройством для отвода отработанных газов, соединенным линией отвода отработанных газов с газоочистной установкой, и угольными газификаторами, соединенными с линией подачи газообразного топлива в печь металлизации с вращающимся подом, причем в линии отвода отработанных газов установлен рекуператор тепла в виде воздушного теплообменника, соединенный линией подачи горячего воздуха с сушильной установкой, отличающаяся тем, что участок подготовки железоуглеродсодержащего материала снабжен установкой для получения железоуглеродсодержащих брикетов, выполненной в виде пресса штемпельного, и оборудованием для тонкого измельчения угля и разделения его на фракции, которое соединено линией транспортировки с бункером устройства дозирования железорудного концентрата и линией возврата угля на устройство для тонкого измельчения. ! 2. Технологическая линия по п.1, отличающаяся тем, что линии транспо�

Формула изобретения

1. Технологическая линия для производства чугуна передельного высококачественного гранулированного, включающая склады железосодержащего материала в виде железорудного концентрата и углеродсодержащего материала в виде каменного угля, участок подготовки железоуглеродсодержащего материала, соединенный линиями транспортировки со складами исходных сырьевых материалов и содержащий оборудование для дробления угля, устройства дозирования и смеситель сырьевых железоуглеродсодержащих материалов, сушильную установку и линию транспортировки железоуглеродсодержащего материала в отделение производства чугуна передельного высококачественного гранулированного, содержащее печь металлизации с вращающимся подом с устройством для отвода отработанных газов, соединенным линией отвода отработанных газов с газоочистной установкой, и угольными газификаторами, соединенными с линией подачи газообразного топлива в печь металлизации с вращающимся подом, причем в линии отвода отработанных газов установлен рекуператор тепла в виде воздушного теплообменника, соединенный линией подачи горячего воздуха с сушильной установкой, отличающаяся тем, что участок подготовки железоуглеродсодержащего материала снабжен установкой для получения железоуглеродсодержащих брикетов, выполненной в виде пресса штемпельного, и оборудованием для тонкого измельчения угля и разделения его на фракции, которое соединено линией транспортировки с бункером устройства дозирования железорудного концентрата и линией возврата угля на устройство для тонкого измельчения.

2. Технологическая линия по п.1, отличающаяся тем, что линии транспортировки шихтовых материалов к устройствам дозирования снабжены вертикальными винтовыми транспортерами.

Описание

[1]

Предлагаемое техническое решение относится к технологии восстановления металла посредством нагрева слоя материала, содержащего оксид металла и углеродистый восстановитель и может быть использовано в производстве металлизированного продукта, например чугуна передельного высококачественного гранулированного, в печи с вращающимся подом.

[2]

В технологии прямого восстановления металла из железо-углеродсодержащего материала важное значение имеет выбор углеродистого восстановителя. Восстановитель должен обеспечивать эффективное взаимодействие с оксидом металла в течение всего времени обработки и по всему объему загруженного на под печи материала. В то же время углеродистый материал должен быть недефицитным и недорогим. Предпочтительно применение технологий подготовки сырьевых материалов к использованию в процессе прямого восстановления не требующих значительных энергетических затрат и специального дорогостоящего оборудования.

[3]

Известен способ частичного восстановления оксидов железа, включающий формирование и нагревание слоя реагентов на поде печи с вращающимся подом, в котором в качестве реагентов используют смесь мелкоизмельченной железной руды и измельченного углеродсодержащего материала и/иди микроагломераты мелкоизмельченной железной руды и измельченного углеродсодержащего материала, причем в качестве углеродсодержащего материала используют каменный уголь, который предварительно измельчают в порошок (патент РФ №2167943, С21В 13/08, 2001 г, [1]).

[4]

Основные недостатки известного решения: при использовании материала в виде микроагломератов неизбежны его значительные потери при различных технологических операциях, использование в реализации технологии печи с электрическим обогревом повышает затраты и снижает технико-экономические показатели процесса.

[5]

Известен «Способ получения расплавленного железа» (патент РФ №2293121, С21В 13/14, 2007 г., [2]), на первой стадии которого реализуется технология прямого восстановления металла посредством нагрева слоя материала, содержащего оксид металла и углеродистый восстановитель в печи с подвижным подом. Способ на первой стадии включает введение смеси исходных материалов, содержащих материал на основе оксида железа и углеродсодержащий восстановитель в нагревательную восстановительную печь с целью восстановления оксида железа в смеси исходных материалов с помощью углеродсодержащего восстановителя до твердого восстановленного железа.

[6]

Процесс реализуется на приведенной в описании технологической линии (Фиг.1), включающей участок подготовки железосодержащего материала, снабженный сушилкой, мельницей и линиями транспортировки материала, участок подготовки углеродсодержащего материала, снабженный дробилкой и линиями транспортировки материала, участок подготовки железо-углеродсодержащих агломератов, снабженный смесителем сырьевых железо-углеродсодержащих компонентов, связующего и вспомогательных материалов, агломерационной установкой, сушильной установкой и линиями транспортировки, связывающими его с участками подготовки сырьевых материалов и с печью с вращающимся подом, снабженной устройствами загрузки и выгрузки, форсунками для подачи топлива, соединенной линией подачи топлива с участком подготовки и подачи теплоносителя и через устройство для отвода отработанных газов с газоочистной установкой. В линии отвода отработанных газов печи перед газоочистной установкой установлены бойлер для извлечения тепла отходящих газов и рекуператор тепла, в виде воздушного теплообменника, соединенный линией подачи горячего воздуха с сушильной установкой.

[7]

Для осуществления процесса во вращающуюся печь подают очищенный от пыли отработанный горячий газ из плавильной печи со второй стадии данной технологии - получения расплавленного железа и топливо в виде природного газа или порошкообразного угля.

[8]

Основные недостатки известного решения заключаются в следующем.

[9]

Подача во вращающуюся печь отработанного горячего газа из плавильной печи со второй стадии процесса требует дополнительных затрат на обеспылевание газа, а учитывая, что очищаемый газ имеет высокую температуру такая очистка весьма затратив и малоэффективна, как технологически, так и в плане срока службы очистного оборудования. При недостаточно высокой степени очистки от пыли возможно ее накопление во вращающейся печи, что приведет к нарушениям стабильной непрерывной работы оборудования.

[10]

Подача во вращающуюся печь топлива в виде природного газа или порошкообразного угля повышает затраты на реализацию технологии, как по стоимости реагентов, так и по оборудованию. Недостаточная прочность агломерированного шихтового материала.

[11]

Известна технологическая линия для производства металлизированного продукта, включающая участок дробления угля, участок подготовки железо-углеродсодержащих агломератов, снабженный смесителем сырьевых железо-углеродсодержащих компонентов, агломерационной установкой, сушильной установкой, участок подготовки и подачи теплоносителя, печь металлизации с вращающимся подом, снабженная устройствами загрузки и выгрузки, форсунками для подачи топлива, соединенная линиями транспортировки с участком подготовки железо-углеродсодержащих агломератов, участком подготовки и подачи теплоносителя и через устройство для отвода отработанных газов с газоочистной установкой, причем в линии отвода отработанных газов перед газоочистной установкой установлен рекуператор тепла в виде воздушного теплообменника, соединенный линией подачи горячего воздуха с сушильной установкой, в которой участок подготовки и подачи топлива снабжен не менее чем двумя угольными газификаторами, каждый из которых соединен линиями транспортировки с участком дробления угля и линией подачи газообразного топлива с форсунками печи металлизации, с которой также соединен рекуператор тепла линией подачи горячего воздуха.

[12]

Кроме того, участок дробления угля может быть снабжен не менее чем двумя дробилками, а сушильная установка может быть снабжена газоотводящим устройством, соединенным с газоочистной установкой (патент РФ на полезную модель №87166, С21В 13/08, 2009 г., [3]),

[13]

Составной частью известной технологической линии для производства металлизированного продукта является технологическая линия подготовки шихтовых материалов, включающая склады железосодержащего материала в виде железо - рудного концентрата и углеродсодержащего материала в виде каменного угля, участок подготовки железо-углеродсодержащего материала, соединенный линиями транспортировки со складами исходных сырьевых материалов и снабженный оборудованием для дробления угля, устройствами дозирования и смесителем сырьевых железо-углеродсодержащих компонентов, агломерационной установкой, сушильной установкой и линией транспортировки скомпонованного шихтового материала в отделение производства металлизированных окатышей, при этом сушильная установка соединена линией подачи горячего воздуха с рекуператором тепла, установленном в линии отвода отработанных газов печи металлизации.

[14]

По назначению, технической сущности, наличию сходных признаков данное решение выбрано в качестве ближайшего аналога.

[15]

Основной недостаток известного решения - недостаточно высокая прочность получаемого агломерированного материала, что приводит к значительным непроизводительным потерям шихтовых материалов, к снижению эффективности процесса.

[16]

Задачей предлагаемого технического решения является повышение технико-экономических показателей процесса восстановления металла из скомпонованного железо-углеродсодержащего материала в печи с вращающимся подом.

[17]

Техническими результатами являются получение однородной шихтовой смеси в брикетированном виде, повышение прочности брикетов, обеспечивающее повышение реакционной способности шихты и снижение потерь шихтовых материалов.

[18]

Технические результаты достигаются тем, что в технологической линии для производства чугуна передельного высококачественного гранулированного, включающей склады железосодержащего материала в виде железорудного концентрата и углеродсодержащего материала в виде каменного угля, участок подготовки железо-углеродсодержащего материала, соединенный линиями транспортировки со складами исходных сырьевых материалов и содержащий оборудование для дробления угля, устройства дозирования и смеситель сырьевых железо-углеродсодержащих материалов, сушильную установку и линию транспортировки железо-углеродсодержащего материала в отделение производства чугуна передельного высококачественного гранулированного, содержащее печь металлизации с вращающимся подом с устройством для отвода отработанных газов, соединенным линией отвода отработанных газов с газоочистной установкой, и угольными газификаторами, соединенными с линией подачи газообразного топлива в печь металлизации с вращающимся подом, причем, в линии отвода отработанных газов установлен рекуператор тепла, в виде воздушного теплообменника, соединенный линией подачи горячего воздуха с сушильной установкой, участок подготовки железо-углеродсодержащего материала снабжен установкой для получения железо-углеродсодержащих брикетов, выполненной в виде пресса штемпельного, и оборудованием, для тонкого измельчения угля и разделения его на фракции, которое. соединено линией транспортировки с/бункером устройства дозирования железорудного концентрата и ^линией возврата угля на устройство для тонкого измельчения.

[19]

При этом линии транспортировки шихтовых материалов к устройствам дозирования могут быть снабжены вертикальными винтовыми транспортерами.

[20]

Сравнительный анализ предлагаемого технического решения с решением, выбранным в качестве ближайшего аналога, показывает следующее.

[21]

Предлагаемое решение и решение по ближайшему аналогу характеризуются сходными признаками.

[22]

Технологические линии по известному решению и по предлагаемому включают:

[23]

- склады железосодержащего материала в виде железо - рудного концентрата и углеродсодержащего материала в виде каменного угля;

[24]

- участок подготовки железо-углеродсодержащего материала, снабженный:

[25]

- линиями транспортировки исходных материалов от складов;

[26]

- оборудованием для дробления угля;

[27]

- устройством дозирования сырьевых железо-углеродсодержащих компонентов;

[28]

- смесителем сырьевых компонентов;

[29]

- сушильной установкой;

[30]

- линией транспортировки железо-углеродсодержащего материала в отделение производства металлизированного продукта;

[31]

- печь металлизации с вращающимся подом, снабженная;

[32]

- устройством отвода отработанных газов;

[33]

- линией отвода отработанных газов;

[34]

- газоочистной установкой;

[35]

- угольные газификаторы;

[36]

- линии подачи газообразного топлива в печь металлизации с вращающимся подом;

[37]

- рекуператор тепла, в виде воздушного теплообменника, установленный в линии отвода отработанных газов перед газоочистной установкой;

[38]

- линия подачи горячего воздуха с рекуператора на сушильную установку.

[39]

Предлагаемая технологическая линия также характеризуется признаками, отличными от признаков, характеризующих решение по ближайшему аналогу:

[40]

- участок подготовки железо-углеродсодержащего материала снабжен:

[41]

- установкой для получения железо-углеродсодержащих брикетов;

[42]

- установка выполнена в виде пресса штемпельного;

[43]

- оборудованием для тонкого измельчения угля и разделения его на фракции;

[44]

- оборудование для тонкого измельчения угля и разделения его на фракции соединено линией транспортировки с бункером устройства дозирования железо-рудного концентрата и линией возврата угля на устройство для тонкого измельчения.

[45]

Кроме того, линии транспортировки шихтовых материалов могут быть снабжены вертикальными винтовыми транспортерами.

[46]

Наличие в предлагаемом решении признаков, отличных от признаков, характеризующих решение по ближайшему аналогу, позволяет сделать вывод о соответствии предлагаемого решения условию патентоспособности полезной модели «новизна».

[47]

Техническая сущность предлагаемого решения заключается в следующем.

[48]

В технологии прямого восстановления металла из железо-углеродсодержащего материала, содержащего оксид металла и восстановитель, важное значение имеет вид углеродистого восстановителя, состав и вид шихтового материала, загружаемого в печь. Восстановитель должен обеспечивать эффективное взаимодействие с оксидом металла в течение всего времени обработки и по всему объему загруженного на под печи материала. Существенным моментом, также влияющим и на процесс восстановления и на снижение непроизводительных потерь шихтовых, материалов, является вид шихтового материала - брикеты, их прочностные и технологические характеристики.

[49]

В предлагаемом решении участок дробления угля дополнительно снабжен устройством для тонкого измельчения угля, используемого в качестве углеродистого компонента шихты. При этом, наличие оборудования для тонкого измельчения угля и разделения его на фракции, наличие линии транспортировки измельченного до необходимой крупности угля в бункер устройства дозирования железо - рудного концентрата, наличие линии возврата некондиционных фракций угля на устройство для тонкого измельчения для доизмельчения гарантированно обеспечивает получение необходимого углеродистого восстановителя. Таким образом, шихтовые материалы представлены частицами одинакового размера:

[50]

измельченный уголь - до 1 мм, железорудный концентрат - (-1+0,074 мм), что позволяет на смешении получить однородную шихтовую смесь, а выполнение установки для получения скомпонованной шихты в виде пресса штемпельного обеспечивает получение плотных брикетов, имеющих достаточно высокую прочность (и в сыром виде и после термообработки-сушки). Полученные брикеты обладают необходимой и достаточной прочностью, что снижает непроизводительные потери шихтовых материалов при транспортировке и загрузке, однородны по «упаковке» шихтовых материалов в самом брикете, что обеспечивает эффективное взаимодействие углерода с оксидом металла в течение всего времени обработки и по всему объему. Оснащение линий транспортировки шихтовых материалов вертикальными винтовыми транспортерами обеспечивает транспортировку и необходимую загрузку материалов в различные устройства технологической линии.

[51]

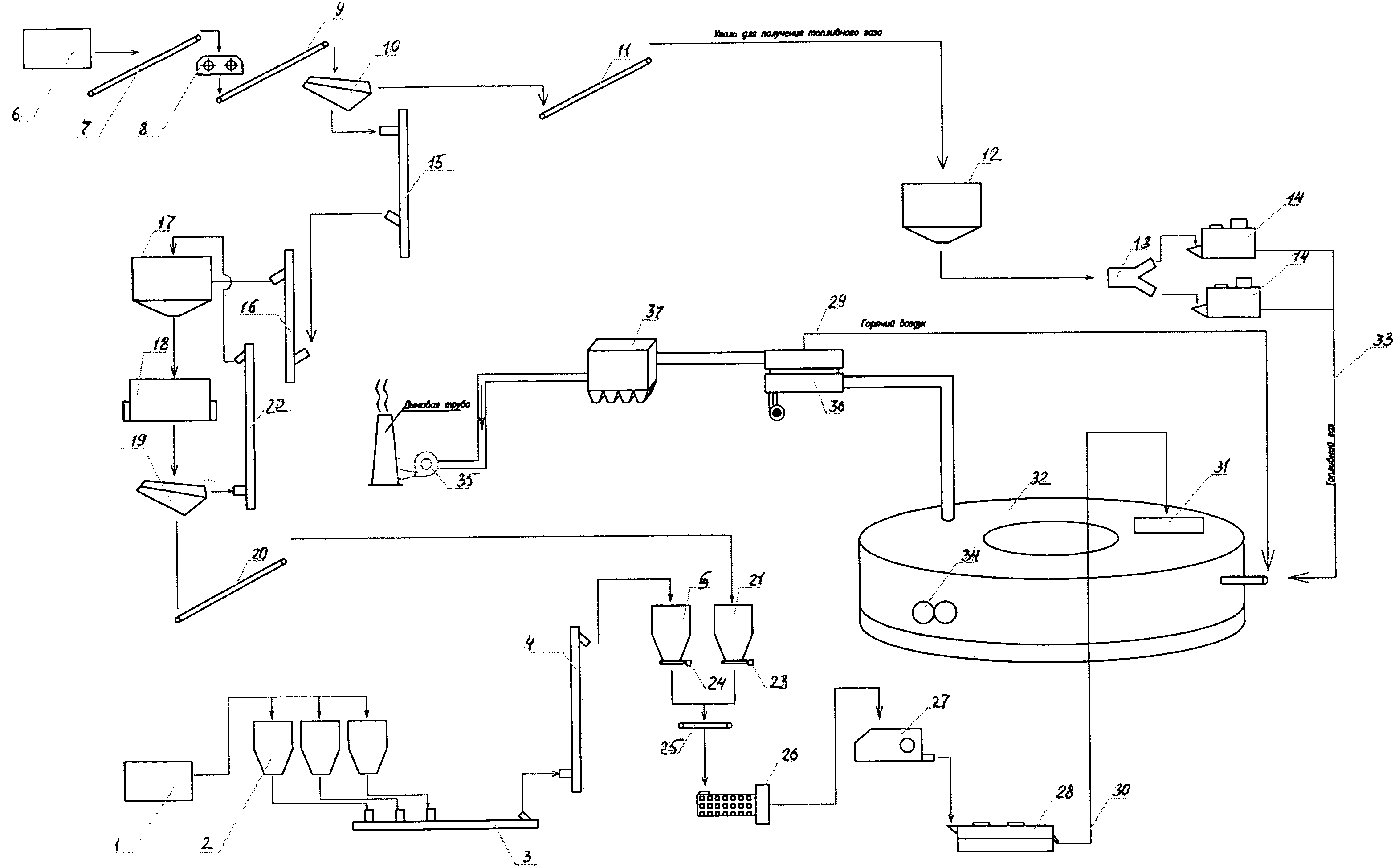
Предлагаемая технологическая линия подготовки шихтовых материалов для производства металлизированного продукта включает (фиг.1) склад железорудного концентрата (жрк) 1, с силосом 2, который соединен линией транспортировки 3, снабженной вертикальным винтовым транспортером 4, с раздаточным бункером 5, участка получения брикетированной шихты, склад угля 6, соединенный линией транспортировки 7 с участком дробления угля, оснащенном дробилкой 8, соединенной линией транспортировки 9 с устройством для разделения дробленного угля 10, выполненным в виде грохота, соединенным линией транспортировки 11 крупных фракций угля с участком получения топливного газа, который включает раздаточный бункер 12, делитель 13 и снабжен не менее чем двумя угольными газификаторами 14 и линией транспортировки 15 с вертикальным винтовым транспортером 16 для подачи угля в бункер 17 с последующей подачей в устройство для тонкого измельчения 18, которое соединено с устройством для разделения полученного материала 19, соединенным линией транспортировки 20 с раздаточным бункером 21 участка получения брикетированной шихты и линией возврата 22 с вертикальным винтовым транспортером более крупных фракций измельченного угля в бункер 17. Раздаточные бункера шихтовых материалов 5, 21 снабжены дозирующими устройствами 23,24 и линиями подачи с дозирующим устройством 25 для подачи шихтовых материалов в шнековый смеситель 26, подающим материал на установку 27 для получения брикетированной шихты, выполненную в виде штемпельного пресса, соединенного с сушильной установкой 28, которая снабжена линией подачи горячего воздуха 29 и линией подачи 30 брикетированного высушенного материала к загрузочному устройству 31 печи металлизации 32 с вращающимся подом, снабженной также линией подачи газообразного топлива 33 от угольных газификаторов 14 на форсунки печи 32, разгрузочным устройством 34, полученных в процессе материалов, газоотводящим устройством 35, которое соединено через рекуператор тепла 36 с газоочистной установкой 37

[52]

Технологическая линия работает следующим образом. Железорудный концентрат (-1+0,074 мм) со склада 1 поступает в силос 2 и по линии транспортировки 3 в вертикальный винтовой транспортер 4, а затем в раздаточный бункер 5, участка получения брикетированной шихты,

[53]

Уголь со склада 6 по линии транспортировки 7 поступает на дробилку 8, а затем по линии транспортировки 9 на устройство для разделения 10 дробленого угля на фракции. Крупные фракции угля (предпочтительно 12-50 мм) по линии транспортировки 11 поступают в раздаточный бункер 12, а затем через делитель 13 на угольные газификаторы 14. Фракции дробленого угля (предпочтительно менее 12 мм) по линии транспортировки 15 поступают на вертикальный винтовой транспортер 16 для подачи угля в бункер 17 с последующей подачей в устройство для тонкого измельчения 18.

[54]

После обработки материал поступает на устройство для разделения, полученного материала 19, а затем измельченный уголь (до 1 мм) по линии транспортировки 20 поступает в раздаточный бункер 21 участка получения брикетированной шихты. Уголь крупнее 1 мм по линии возврата 22 поступает в бункер 17 и снова поступает на устройство 18 для доизмельчения.

[55]

Из раздаточных бункеров шихтовых материалов 5, 21 по линиям подачи 23,24 компоненты шихты поступают на шнековый смеситель с дозирующим устройством 25 и далее поступают в шнековый смеситель 26, а затем на установку для получения брикетированной шихты 27, выполненную в виде штемпельного пресса.

[56]

Полученный брикетированный материал поступает в сушильную установку 28, которая снабжена линией подачи горячего воздуха 29 от рекуператора тепла 36 устройства отвода отходящих газов и линией подачи брикетированного высушенного материала 30 на загрузочное устройство 31 печи металлизации 32.

[57]

По линии подачи газообразного топлива 33 от угольных газификаторов 14 на форсунки печи 32 подают газообразное топливо для обеспечения течения реакции восстановления. Полученные продукты реакции разгрузочным устройством 34 извлекаются с вращающегося пода печи 32, а образующиеся в процессе газы отводятся газоотводящим устройством 35, которое соединено через рекуператор тепла 36 с газоочистной установкой 37 с последующим выбросом в атмосферу.

[58]

Использование предлагаемой технологической линии для производства чугуна передельного высококачественного гранулированного в печи с вращающимся подом позволяет расширить технологические возможности процесса, повысить эффективность процесса восстановления, снизить непроизводительные потери шихтовых материалов и повысить технико-экономические показатели технологии прямого восстановления металла из железо-углеродсодержащего материала в печи с вращающимся подом.

[59]

ИНФОРМАЦИЯ

[60]

1. Патент РФ №2167943, С21В 13/08, 2001 г.

[61]

2. Патент РФ №2293121, С21В 13/14, 2007 г.

[62]

3. Патент РФ на полезную модель №87166, С21В 13/08, 2009 г.

Как компенсировать расходы
на инновационную разработку
Похожие патенты