патент
№ RU 2689468
МПК B61K7/08

Устройство управления пневматическим приводом вагонного замедлителя

Авторы:
Солодухин Павел Владимирович
Номер заявки
2017140083
Дата подачи заявки
17.11.2017
Опубликовано
28.05.2019
Страна
RU
Как управлять
интеллектуальной собственностью
Чертежи 
2
Реферат

Изобретение относится к области железнодорожного транспорта, в частности к устройствам управления вагонозамедлителями на сортировочных горках. Устройство управления пневматическим приводом вагонного замедлителя с пневмоцилиндрами торможения правых и левых колес, соединенными правой и левой пневмомагистралями с воздухосборником под давлением, содержит установленные в каждой пневмомагистрали тормозной клапан, вход которого подсоединен к воздухосборнику, а выход - к пневмоцилиндру вагонозамедлителя, управляемый от поршневого пневмоцилиндра, и растормаживающий клапан, вход которого подсоединен к участку пневмомагистрали между выходом тормозного клапана и пневмоцилиндром вагонозамедлителя, а выход соединен с атмосферой. Тормозной и растормаживающий пневмоклапаны являются прямоточными. Первый и второй пневмоклапаны с электропневматическим управлением тормозным и растормаживающим клапанами. Электронный блок управления первым и вторым пневмоклапанами имеет интерфейс пользователя, датчики давления, подсоединенные к управляющим полостям тормозного и растормаживающего клапанов, электрическая часть которых соединена с электронным блоком управления. Достигается понижение рабочего давления в цилиндрах и повышение точности его регулирования. 2 ил.

Формула изобретения

Устройство управления пневматическим приводом вагонного замедлителя, имеющего механизмы с пневмоцилиндрами торможения правых и левых колес вагона, каждый пневмоцилиндр пневмопривода которого соединен правой и левой пневмомагистралями с воздухосборником под давлением, содержащее установленный в каждой пневмомагистрали тормозной клапан, вход которого подсоединен к воздухосборнику, а выход - к пневмоцилиндру вагонозамедлителя, управляемый от поршневого пневмоцилиндра, поршень которого делит пневмоцилиндр на первую и вторую управляющую полости тормозного клапана, растормаживающий клапан, установленный в каждой пневмомагистрали, вход которого подсоединен к участку пневмомагистрали между выходом тормозного клапана и пневмоцилиндром вагонозамедлителя, а выход соединен с атмосферой, при этом растормаживающий клапан конструктивно идентичен тормозному клапану и является управляемым от поршневого пневмоцилиндра, поршень которого делит пневмоцилиндр на первую и вторую управляющие полости, первый пневмоклапан с электропневматическим управлением, вход которого соединен через воздушный фильтр с источником воздуха под давлением, а выход - с первыми управляющими полостями поршневых пневмоцилиндров тормозных клапанов, второй пневмоклапан с электропневматическим управлением, вход которого соединен через воздушный фильтр с источником воздуха под давлением, а выход - с первыми управляющими полостями поршневых пневмоцилиндров растормаживающих клапанов; электронный блок управления первым и вторым пневмоклапанами, имеющий интерфейс пользователя, первый датчик давления, подсоединенный к участку пневмомагистрали между выходом тормозного клапана вагонозамедлителя, электрическая часть которого соединена с электронным блоком управления, отличающееся тем, что тормозной и растормаживающий пневмоклапаны являются прямоточными, и каждый из них имеет корпус, состоящий из расположенных коаксиально гильзы, внутренний диаметр которой соответствует наружному диаметру поршня, двух крышек, каждая из которых с центральным отверстием, внутренний диаметр которого соответствует наружному диаметру цилиндрического клапана, и с выступом, наружный диаметр которого соответствует внутреннему диаметру гильзы, с отверстиями для стяжных шпилек, расположенных за внешней поверхностью гильзы, входного и выходного фланцев с патрубками и центральным отверстием каждый и с периферийными отверстиями для стяжных шпилек, первой и второй поршневых полостей, образованных в гильзе между торцами кольцевого поршня и крышек с каналами для подвода воздуха в первую и вторую поршневые полости, установленное в крышке с выходным фланцем седло клапана с отверстиями на его периферии и с размещенным в нем осесимметричным уплотнением, первый датчик давления воздуха дополнительно подсоединен к первым управляющим полостям растормаживающих пневмоклапанов, второй датчик давления воздуха подсоединен к управляющим полостям тормозных клапанов, третий датчик давления воздуха подсоединен к воздухосборнику, электрические части первого, второго и третьего датчиков подсоединены к электронному блоку управления.

Описание

[1]

Изобретение предназначено для использования на железнодорожном транспорте, и относится к устройствам автоматики и телемеханики для управления вагонозамедлителями на сортировочных горках.

[2]

Известно устройство для управления вагонозамедлителем (патент RU №2021935 от 17.04.1991), содержащее тормозные и растормаживающие электропневматические клапаны и пневмоэлектрический преобразователь давления воздуха, подключенные к тормозной воздушной магистрали, блок формирования команд управления и блок коммутации, дешифратор, блок переключения, два выхода которого соединены с соответствующими тормозными электропневматическими клапанами, два других - с соответствующими растормаживающими электропневматическими клапанами.

[3]

Известно устройство для плавного управления вагонозамедлтелем (патент RU №2324615 от 30.05.2006), содержит тормозные и растормаживающие электропневмоклапаны, пневмоэлектрический преобразователь давления воздуха, микропроцессорный модуль плавного изменения давления, информационный интерфейс задания требуемого уровня давления, преобразователь сигнала обратной связи, микропроцессорный модуль плавного изменения давления, подключенный к информационному интерфейсу задания требуемого уровня давления.

[4]

Известен воздухосборник с автоматическим управлением пневматического вагонного замедлителя (патент RU №2368524 от 04.04.2007), содержит пневмомагистраль, воздушный компрессор, пневмосеть вагонного замедлителя, блок клапанов, содержащий, по меньшей мере, один тормозной клапан и, по меньшей мере, один растормаживающий клапан, электропневматический блок управления тормозными и растормаживающими клапанами, подключенный при помощи дополнительного трубопровода к пневмомагистрали, а для бесступенчатого регулирования сжатого воздуха в пневмосети вагонного замедлителя используется регулятор давления, конструкция которого не раскрыта.

[5]

Известно устройство управления пневматическим приводом вагонного замедлителя (Руководство по эксплуатации ДУВК.665212.002РЭ, прототип), имеющее механизмы с пневмоцилиндрами торможения правых и левых колес вагона, каждый пневмоцилиндр пневмопривода которого соединен правой и левой пневмомагистралями с воздухосборником под давлением, содержащее: установленный в каждой пневмомагистрали тормозной клапан, вход которого подсоединен к воздухосборнику, а выход - к пневмоцилиндру вагонозамедлителя, управляемый от поршневого пневмоцилиндра, поршень которого делит пневмоцилиндр на первую и вторую управляющую полости тормозного клапана; растормаживающий клапан, установленный в каждой пневмомагистрали, вход которого подсоединен к участку пневмомагистрали между выходом тормозного клапана и пневмоцилиндром вагонозамедлителя, а выход соединен с атмосферой, при этом растормаживающий клапан конструктивно идентичен тормозному клапану и является управляемым от поршневого пневмоцилиндра, поршень которого делит пневмоцилиндр на первую и вторую управляющие полости растормаживающего клапана; первый пневмоклапан с электропневматическим управлением, вход которого соединен через воздушный фильтр с источником воздуха под давлением, а выход - с первыми управляющими полостями поршневых пневмоцилиндров тормозных клапанов; второй пневмоклапан с электропневматическим управлением, вход которого соединен через воздушный фильтр с источником воздуха под давлением, а выход - с первыми управляющими полостями поршневых пневмоцилиндров растормаживающих клапанов; электронный блок управления первым и вторым пневмоклапанами, имеющий интерфейс пользователя; первый датчик давления, подсоединенный к участку пневмомагистрали между выходом тормозного клапана вагонозамедлителя, электрическая часть которого соединена с электронным блоком управления.

[6]

Недостаток известных устройств - повышенное рабочее давление и пониженная точность его регулирования в пневмомагистрали пневматического привода вагонного замедлителя.

[7]

Техническая задача изобретения - понижение рабочего давления в пневмомагистрали пневматического привода вагонного замедлителя и повышение точности его регулирования.

[8]

Техническая задача решена в устройстве управления пневматическим приводом вагонного замедлителя, имеющем механизмы с пневмоцилиндрами торможения правых и левых колес вагона, каждый пневмоцилиндр пневмопривода которого соединен правой и левой пневмомагистралями с воздухосборником под давлением, содержащем: установленный в каждой пневмомагистрали тормозной клапан, вход которого подсоединен к воздухосборнику, а выход - к пневмоцилиндру вагонозамедлителя, управляемый от поршневого пневмоцилиндра, поршень которого делит пневмоцилиндр на первую и вторую управляющую полости тормозного клапана; растормаживающий клапан, установленный в каждой пневмомагистрали, вход которого подсоединен к участку пневмомагистрали между выходом тормозного клапана и пневмоцилиндром вагонозамедлителя, а выход соединен с атмосферой, при этом растормаживающий клапан конструктивно идентичен тормозному клапану и является управляемым от поршневого пневмоцилиндра, поршень которого делит пневмоцилиндр на первую и вторую управляющие полости растормаживающего клапана; первый пневмоклапан с электропневматическим управлением, вход которого соединен через воздушный фильтр с источником воздуха под давлением, а выход - с первыми управляющими полостями поршневых пневмоцилиндров тормозных клапанов; второй пневмоклапан с электропневматическим управлением, вход которого соединен через воздушный фильтр с источником воздуха под давлением, а выход - с первыми управляющими полостями поршневых пневмоцилиндров растормаживающих клапанов; электронный блок управления первым и вторым пневмоклапанами, имеющий интерфейс пользователя; первый датчик давления, подсоединенный к участку пневмомагистрали между выходом тормозного клапана вагонозамедлителя, электрическая часть которого соединена с электронным блоком управления, при этом тормозной и растормаживающий пневмоклапаны являются прямоточными, и каждый из них имеет корпус, состоящий из расположенных коаксиально: гильзы, внутренний диаметр которой соответствует наружному диаметру поршня, двух крышек, каждая из которых с центральным отверстием, внутренний диаметр которого соответствует наружному диаметру цилиндрического клапана, и с выступом, наружный диаметр которого соответствует внутреннему диаметру гильзы, с отверстиями для стяжных шпилек, входного и выходного фланцев с патрубками и центральным отверстием каждый и с периферийными отверстиями для стяжных шпилек; первой и второй поршневых полостей, образованных в гильзе между торцами кольцевого поршня и крышек с каналами для подвода воздуха в первую и вторую поршневые полости; установленное в крышке с выходным фланцем седло клапана с отверстиями на его периферии и с размещенным в нем осесимметричным уплотнением; первый датчик давления воздуха дополнительно подсоединен к первым управляющим полостям растормаживающих пневмоклапанов; второй датчик давления воздуха подсоединен к управляющим полостям тормозных клапанов; третий датчик давления воздуха подсоединен к воздухосборнику; электрические части первого, второго и третьего датчиков подсоединены к электронному блоку управления.

[9]

Технический эффект, - понижение рабочего давления в цилиндрах и повышение точности его регулирования, - обеспечивается следующей совокупностью отличительных признаков устройства управления: тормозной и растормаживающий пневмоклапаны являются прямоточными, и каждый из них имеет корпус, состоящий из расположенных коаксиально: гильзы, внутренний диаметр которой соответствует наружному диаметру поршня, двух крышек, каждая из которых с центральным отверстием, внутренний диаметр которого соответствует наружному диаметру цилиндрического клапана, и с выступом, наружный диаметр которого соответствует внутреннему диаметру гильзы, с отверстиями для стяжных шпилек, входного и выходного фланцев с патрубками и центральным отверстием каждый и с периферийными отверстиями для стяжных шпилек; первой и второй поршневых полостей, образованных в гильзе между торцами кольцевого поршня и крышек с каналами для подвода воздуха в первую и вторую поршневые полости; установленное в крышке с выходным фланцем седло клапана с отверстиями на его периферии и с размещенным в нем осесимметричным уплотнением; первый датчик давления воздуха дополнительно подсоединен к первым управляющим полостям растормаживающих пневмоклапанов; второй датчик давления воздуха подсоединен к управляющим полостям тормозных клапанов; третий датчик давления воздуха подсоединен к воздухосборнику; электрические части первого, второго и третьего датчиков подсоединены к электронному блоку управления.

[10]

Данная совокупность отличительных признаков не обнаружена в ходе проведенного патентно-информационного поиска, следовательно, изобретение соответствует критерию "новизна". Она не следует явно из уровня техники, следовательно, изобретение соответствует критерию "изобретательский уровень".

[11]

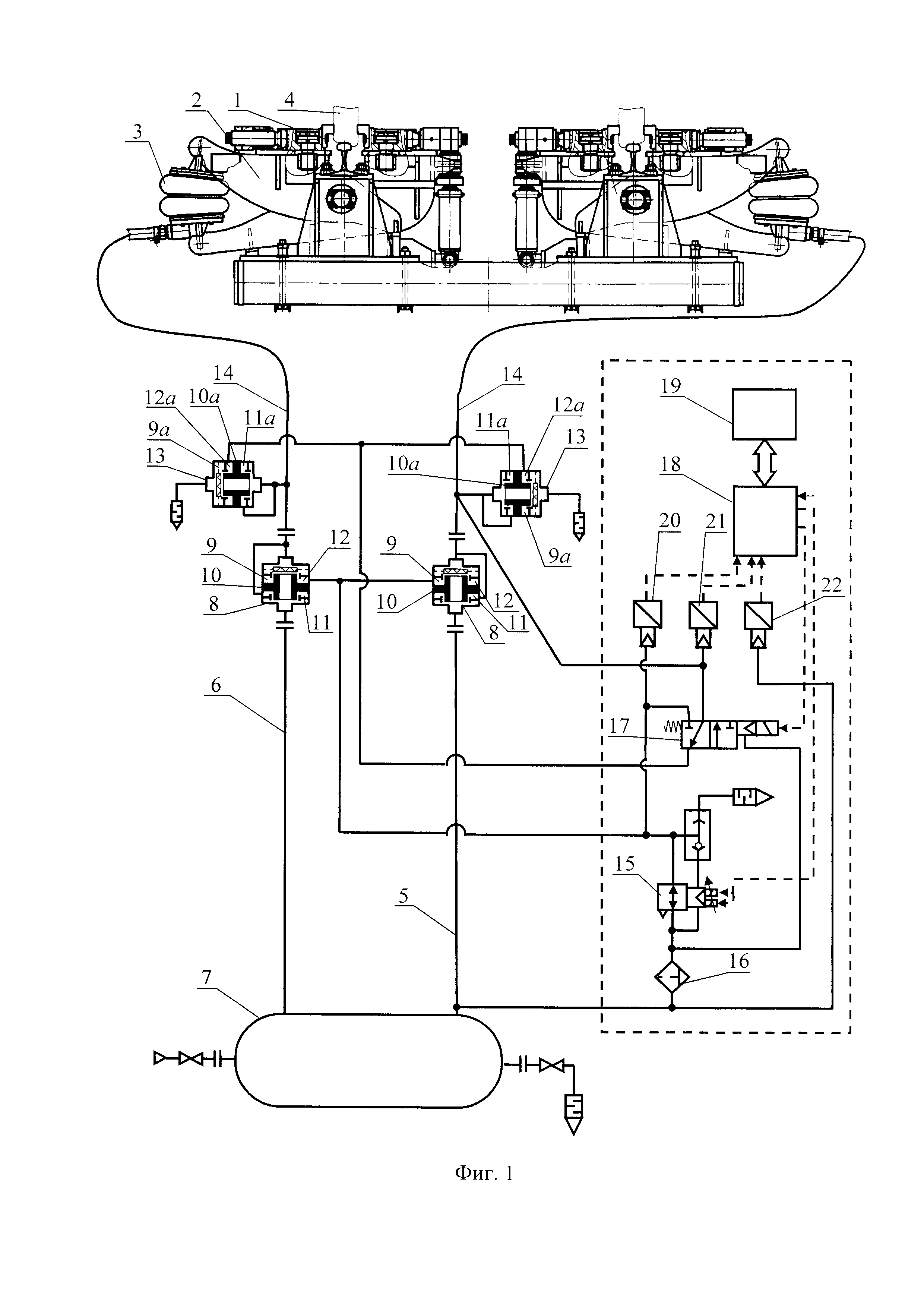
На фиг. 1 показана схема устройства управления пневматическим приводом вагонного замедлителя.

[12]

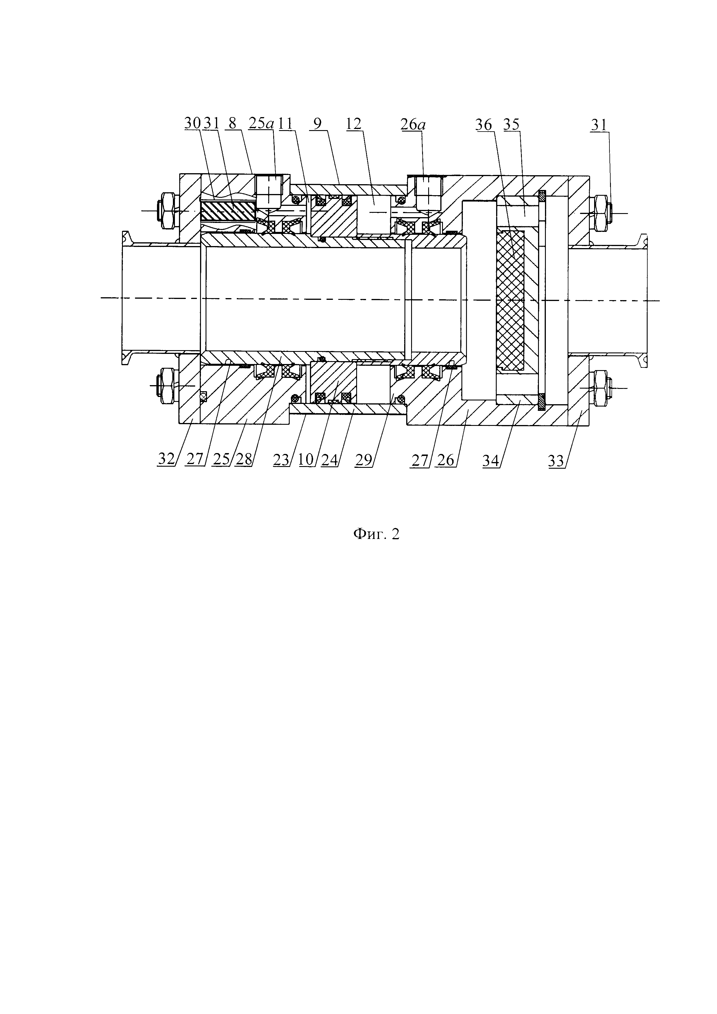
На фиг. 2 - прямоточный пневматический клапан с пневматическим управлением.

[13]

Устройство управления пневматическим приводом 1 вагонного замедлителя (фиг. 1), имеет механизмы 2 с пневмоцилиндрами 3 торможения правых и левых колес 4 вагона (не показан); каждый пневмоцилиндр 3 соединен правой пневмомагистралью 5 и левой пневмомагистралью 6 с воздухосборником 7 под давлением, и содержит: установленный в каждой из пневмомагистралей 5 и 6 тормозной клапан 8 (фиг. 1, 2), вход которого подсоединен к воздухосборнику 7, а выход - к пневмоцилиндру 3 вагонозамедлителя, управляется поршневым пневмоцилиндром 9, поршень 10 которого делит полость пневмоцилиндра 9 на первую управляющую полость 11 и вторую управляющую полость 12 тормозного клапана 8; растормаживающие клапаны 13, вход каждого из которых подсоединен к участку 14 соответствующей пневмомагистрали 5 и 6 между выходом тормозного клапана 8 и пневмоцилиндром 3 вагонозамедлителя, а выход клапана 13 соединен с атмосферой, при этом растормаживающий клапан 13 конструктивно идентичен тормозному клапану 8 и является управляемым от поршневого пневмоцилиндра 9а, поршень 10а которого делит полость пневмоцилиндра 9а на первую управляющую полость 11а и вторую управляющую полость 12а; первый пневмоклапан 15 с электропневматическим управлением, вход которого соединен через воздушный фильтр 16 с источником воздуха под давлением, а выход - с первыми управляющими полостями 11 поршневых пневмоцилиндров 9 тормозных клапанов 8; второй пневмоклапан 17 с электропневматическим управлением, вход которого соединен через воздушный фильтр 16 и клапан 15 с источником воздуха под давлением, а выход - со вторыми управляющими полостями 12а поршневых пневмоцилиндров 9а растормаживающих клапанов 13; электронный блок 18 управления первым пневмоклапаном 15 и вторым пневмоклапаном 17, имеющий интерфейс 19 пользователя; первый датчик 20 давления, подсоединенный к вторым управляющим полостям 12 тормозных клапанов 8 и через клапан 17 подсоединяемый к полостям 12а растормаживающих пневмоклапанов 13; второй датчик 21 давления воздуха подсоединен ко вторым управляющим полостям 12 тормозных клапанов 8; третий датчик 22 давления воздуха подсоединен к воздухосборнику 7; электрические части первого, второго и третьего датчиков 20, 21, 22 подсоединены к электронному блоку 18 управления, при этом для снижения максимального рабочего давления в воздухосборнике 7 и повышения быстродействия тормозных клапанов 8 и растормаживающих клапанов 13, а также плавности регулирования давления в пневмоцилиндрах 3, тормозной и растормаживающий пневмоклапаны 8 и 13 являются прямоточными, конструктивно идентичными (фиг. 2), и каждый из них имеет корпус 23, состоящий из расположенных коаксиально: гильзы 24, внутренний диаметр которой соответствует наружному диаметру поршня 10, двух крышек 25 и 26 с каналами 25а и 26а для подвода воздуха в полости 11 и 12; каждая из крышек с центральным отверстием 27, внутренний диаметр которого соответствует наружному диаметру цилиндрического клапана 28, и с выступом 29, наружный диаметр которого соответствует внутреннему диаметру гильзы 24, с отверстиями 30 для стяжных шпилек 31, входного фланца 32 и выходного фланца 33 с патрубками и центральным отверстием каждый и с периферийными отверстиями для стяжных шпилек 31; установленное в крышке 26 седло 34 клапана 28 с отверстиями 35 на его периферии для перетекания воздуха и с размещенным в нем осесимметричным уплотнением 36.

[14]

Перед торможением колес 4 вагона (не показан) растормаживающие клапаны 13 должны быть закрыты. Для торможения колес 4 вагона по команде оператора блок 18 управления включает первый электропневмоклапан 15, при этом воздух поступает во вторые управляющие полости 12 тормозных клапанов 8; клапаны 8 открываются, воздух из воздухосборника 7 по пневмомагистралям 5 и 6 и участкам 14 поступает в пневмоцилиндры 3 вагонозамедлителя; регулирование уровня давления в пневмоцилиндрах 3 и, соответственно, силы торможения, действующей на колеса 4, осуществляется за счет регулирования величины открытия тормозных клапанов 8 для увеличения силы торможения, а также за счет открытия растормаживающих клапанов 13 для уменьшении силы торможения подачей сигнала на переключение второго электропневмоклапана 17, для подачи воздуха под давлением в управляющие полости 12а растормаживающих клапанов 13. Для прекращения торможения переключается первый электропневмоклапан 15, воздух из вторых управляющих полостей 12 тормозных клапанов 8 сбрасывается, тормозные клапаны 8 закрываются, подача воздуха из воздухосборника 7 в пневмоцилиндры 3 прекращается; для сброса воздуха из пневмоцилиндров 3 подается сигнал на переключение второго электропневмоклапана 17 воздух подается в управляющие полости 12а растормаживающих пневмоклапанов 13, которые при этом открываются, и воздух из пневмоцилиндров 3 сбрасывается в атмосферу.

[15]

Результатом использования прямоточных клапанов является снижение потерь давления воздуха при работе пневмоцилиндров 3. Небольшая разница давлений воздуха на торцах открытого цилиндрического клапана 28 и его пониженная масса позволяют повысить быстродействие клапанов 8 и 13 и плавно регулировать давление в пневмоцилиндрах 3, исключая возникновение импульсов давления воздуха.

Как компенсировать расходы
на инновационную разработку
Похожие патенты