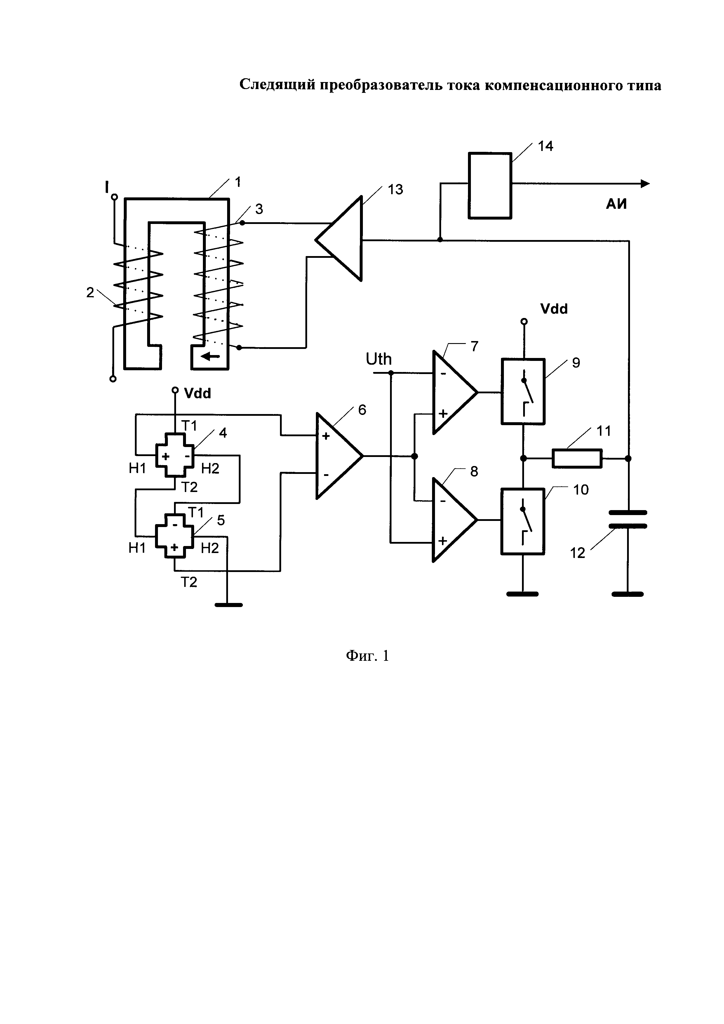
Следящий преобразователь тока компенсационного типа относится к устройствам измерения электрического тока. Преобразователь содержит магнитопровод 1 с токовой 2 и компенсационной 3 катушками. В воздушном зазоре магнитопровода 1 установлены элементы Холла 4 и 5, которые по цепи питания соединены последовательно по поперечным и продольным контактам, а по выходам элементы Холла соединены по поперечным и продольным контактам с одной стороны друг с другом, а с противоположной - с инструментальным усилителем 6. Выход усилителя соединен с двумя компараторами 7 и 8, которые соединены с ключами заряда и разряда 9, 10 накопительного конденсатора 12 через токоограничивающий резистор 11, накопительный конденсатор соединен с мостовым усилителем питания компенсационной катушки 13. Накопительный конденсатор также соединен с блоком аналогового интерфейса 14 преобразователя. Техническим результатом при реализации заявленного изобретения является возможность обеспечить компенсацию остаточного напряжения элементов Холла с их температурной зависимостью, и практически нулевое магнитное поле в токопроводе, что исключает вихревые токи в магнитопроводе и его нагрев при измерении тока. 1 ил.
Следящий преобразователь тока компенсационного типа, содержащий магнитопровод, на котором расположены токовая катушка и компенсационная катушка, цепь питания которой соединена с мостовым усилителем, в воздушном зазоре магнитопровода установлен элемент Холла, выход которого соединен со входами инструментального усилителя, отличающийся тем, что введен дополнительный элемент Холла, по цепи питания элементы Холла соединены последовательно по продольным и поперечным контактам, а выходы элементов Холла по поперечным и продольным контактам с одной стороны соединены друг с другом, а с противоположной - с инструментальным усилителем, дополнительно введены два компаратора, соединенные с выходом инструментального усилителя и ключами заряда и разряда накопительного конденсатора через токоограничивающий резистор, накопительный конденсатор соединен с мостовым усилителем, а также дополнительно введен блок аналогового интерфейса преобразователя, соединенный со входом мостового усилителя компенсационного тока.
Техническое решение относится к устройствам измерения электрического тока, в частности, к следящим преобразователям тока компенсационного типа и может быть использовано в изделиях силовой электроники. Известен преобразователь постоянного тока компенсационного типа [1]. Преобразователь содержит токопроводник и расположенную над ним компенсационную обмотку, гальваномагнитный элемент Холла, размещенный внутри компенсационной обмотки, усилитель выходного напряжения элемента Холла, соединенный с компенсационной обмоткой, измерительный прибор тока в компенсационной обмотке. При протекании тока в токоведущей шине ее магнитное поле вызывает на выходах элемента Холла напряжение. Это напряжение после усиления и подачи на компенсационную обмотку создает в ней магнитное поле, направленное встречно магнитному полю токоведущей шины. За счет отрицательной обратной связи магнитное поле тока в компенсационной катушке уравновешивает магнитное поле тока токоведущей шины и является мерой измеряемого тока. Недостатком преобразователя является малая чувствительность. Известен датчик тока компенсационного типа [2]. Датчик содержит магнитопровод, на котором намотана компенсационная обмотка, а внутри расположен токопровод, в зазоре магнитопровода установлен элемент Холла, соединенный с операционным усилителем, выход которого соединен с усилителем мощности питания компенсационной обмотки, ток в цепи питания компенсационной обмотки пропорционален протекающему по токопроводу току и измеряется миллиамперметром. Использование в датчике магнитопровода повышает чувствительность датчика. Недостатком датчика является погрешность тока компенсации из-за остаточного напряжения датчика Холла с его температурной зависимостью, а также неполная компенсация магнитного поля магнитного поля в магнитопроводе из-за аналоговой обратной связи, поскольку для ее работы необходимо наличие магнитного поля в зазоре магнитопровода, при котором элемент Холла выдает напряжение, достаточное для работы обратной связи компенсации. Известен датчик тока компенсационного типа [3]. Датчик содержит магнитопровод, на котором намотана компенсационная обмотка, а внутри расположен токопровод, в зазоре магнитопровода установлен элемент Холла, выполненный в виде специализированной ИС с компенсацией остаточного напряжения элемента Холла и его температурной зависимости, соединенной с операционным усилителем, выход которого соединен с мостовым ШИМ усилителем мощности питания компенсационной обмотки. Усилитель мощности в этом случае работает в режиме D, который обладает лучшие энергетические характеристики, чем линейные усилители класса А или АВ. Последовательно с компенсационной катушкой включен нагрузочный резистор, падение напряжение на котором является выходным аналоговым сигналом датчика. Датчик позволяет измерять тысячи амперные токи при меньших потерях. Недостатком датчика является неполная компенсация магнитного поля в магнитопроводе из-за аналоговой обратной связи, поскольку для ее работы необходимо наличие магнитного поля в зазоре магнитопровода, при котором элемент Холла выдает напряжение, достаточное для работы обратной связи компенсации. Известен датчик тока компенсационного типа [4], выбранный в качестве прототипа. Датчик содержит магнитопровод, на котором расположены токовая катушка и компенсационная катушка, в зазоре магнитопровода расположен элемент Холла, выходное напряжение с которого подается на инструментальный усилитель, соединенный с мостовым усилителем мощности питания компенсационной катушки. В середине компенсационной катушки включен нагрузочный резистор, напряжение с которого, пропорциональное измеряемому току, подается на выход датчика. За счет использования токовой катушки прототип позволяет измерять малые токи, а использование мостовой схемы питания компенсационной катушки позволяет использовать однополярный источник питания. Недостатком датчика является погрешность измерения из-за остаточного напряжения элемента Холла, зависящего от температуры, а также неполная компенсация магнитного поля в магнитопроводе из-за того, что для работы обратной связи на элементе Холла должно присутствовать напряжение, а значит и магнитное поле в магнитопроводе, что приводит к наличию вихревых токов и нагреву магнитопровода, особенно с увеличением амплитуды и частоты измеряемого тока. Задачей технического решения является устранение остаточного напряжения датчика Холла, а также его температурной погрешности, обеспечение полной компенсации магнитного поля в магнитопроводе. Поставленная задача решается благодаря тому, что в следящем преобразователе тока компенсационного типа, содержащем магнитопровод, на котором расположены токовая катушка и компенсационная катушка, цепь питания которой соединена с мостовым усилителем, в воздушном зазоре магнитопровода установлен элемент Холла, выход которого соединен со входами инструментального усилителя, предусмотрены следующие отличия, введен дополнительный элемент Холла, по цепи питания элементы Холла соединены последовательно по продольным и поперечным контактам, а выходы элементов Холла по поперечным и продольным контактам с одной стороны соединены друг с другом, а с противоположной - с инструментальным усилителем, дополнительно введены два компаратора, соединенные с выходом инструментального усилителя и ключами заряда и разряда накопительного конденсатора через токоограничивающий резистор, накопительный конденсатор соединен с мостовым усилителем, а также дополнительно введен блок аналогового интерфейса преобразователя, соединенный со входом мостового усилителя компенсационного тока. Между совокупностью существенных признаков заявляемого следящего преобразователя тока компенсационного типа и достигаемым техническим результатом существует причинно-следственная связь, а именно, в предложенном техническом решении с элементов Холла снимается разностное напряжение, в котором устранено остаточное напряжение элементов Холла с его зависимостью от температуры и остается только холловское напряжение магнитного поля в магнитопроводе, а компараторы с ключами заряда и разряда накопительного конденсатора образуют следящую обратную связь формирования компенсационного тока, удерживающего нулевое магнитное поле в магнитопроводе. Техническая сущность предложенного технического решения поясняется чертежом, на котором фиг. 1 содержит схему преобразователя тока компенсационного типа, где: 1 - магнитопровод; 2 - токопроводник; 3 - компенсационную катушку; 4, 5 - элементы Холла; 6 - инструментальный усилитель; 7, 8 - компараторы; 9, 10 - ключи заряда и разряда накопительного конденсатора; 11 - токоограничивающий резистор; 12 - накопительный конденсатор; 13 - мостовой усилитель; 14 - блок аналогового интерфейса. Измеряемый ток подается на токопровод 2, проходящий внутри магнитопровода 1 или выполненный в виде катушки. На магнитопроводе 1 также расположена компенсационная катушка 3. Магнитопровод 1 выполнен с зазором, в котором установлены элементы Холла 4 и 5. Элементы Холла 4 и 5 по цепи питания соединены последовательно перекрестно. Соответствующие холловские выводы элементов Холла 4, 5 с одной стороны соединены друг с другом, а с другой - с инструментальным усилителем 6. Выход усилителя 6 соединен с компараторами 7, 8, которые управляют ключами заряда и разряда 9, 10 накопительного конденсатора 12 через резистор 11. Согласно [5] выходное напряжение элемента Холла кроме холловского напряжения Ux содержит остаточное напряжение Uo. При этом остаточное напряжение элемента Холла велико и существенно зависит от температуры, что приводит к неправильной компенсации магнитного потока в магнитопроводе. В соответствии со схемой питания элемента Холла 4 через контакты Т1 и Т2 его выходное напряжение на контактах H1 и Н2 определяется формулой В соответствии со схемой питания элемента Холла 5 через контакты H1 и Н2 его выходное напряжение на контактах Т1 и Т2 его выходное напряжение определяется формулой Элементы Холла 4 и 5 по выходам соединены последовательно, но с разнонаправленными ЭДС. В соответствии с правилом последовательного соединения разнонаправленных источников ЭДС результирующее напряжение равно их разности Таким образом, разностное напряжение ΔU зависит только от удвоенного холловского напряжения Ux, в котором исключено остаточное напряжение. Разностное напряжение ΔU после инструментального усилителя 6 подается на два компаратора 7 и 8, которые контролируют отклонение напряжения ΔU от нулевого значения и при его превышении заданного порога Uth коммутируют ключи цепи заряда 9 или разряда 10 накопительного конденсатора 12, повышая или понижая напряжение на нем. Напряжение с накопительного конденсатора 12 через усилитель мощности 13 формирует ток в компенсационной обмотке 3. Когда магнитное поле компенсационной катушки 3 уравновешивает магнитное поле токовой катушки 2 холловское напряжение ΔU становится близким к нулю и соответствующий ключ 9 или 10 размыкается. Таким образом, получилась следящая система, которая содержит обратную связь, образованную элементами Холла 4, 5, компараторами 7, 8, ключами заряда-разряда 9, 10 накопительного конденсатора 12, обеспечивающая поддержание такого напряжения на накопительном конденсаторе 12, при котором усилитель 13 формирует ток в компенсационной обмотке, который компенсирует магнитное поле токоведущей обмотки 2. Напряжение компенсации пропорционально магнитному полю тока в токопроводнике 2. Это напряжение с помощью блока аналогового интерфейса 14 преобразуется в нормированный аналоговый выходной сигнал преобразователя. Техническое решение обеспечивает компенсацию остаточного напряжения элементов Холла с их температурной зависимостью, обеспечивает практически нулевое магнитное поле в токопроводе, что исключает вихревые токи в магнитопроводе и его нагрев при измерении тока. Источники информации 1. Авторское свидетельство СССР 496498. 2. Патент США 4939449. 3. Патент США 8698485. 4. Патент США 5565765 – прототип. 5. А.А. Голубев, В.К. Игнатьев, Цифровой нанотеслометр, Изв. Вузов. ПРИБОРОСТРОЕНИЕ. 2010. Т. 53, №1, с. 49-54.

