Изобретение относится к области атомной теплотехники. Гибридная АЭС содержит последовательно соединенные ядерный реактор, низкотемпературный реакторный парогенератор, низкотемпературную паровую турбину с сепаратором-пароперегревателем, конденсатор, конденсатный насос, регенеративные подогреватели низкого давления, деаэратор, питательный насос и подогреватель высокого давления. При этом к основной низкотемпературной паровой турбине присоединяется высокотемпературный паротурбинный блок с котлом-пароперегревателем, использующий для перегрева часть пара, идущего из реакторного парогенератора, теплоту сгорания органического топлива. Перегретый высокотемпературный пар направлен к высокотемпературной паровой турбине, присоединенной к стандартной АЭС и общему реакторному парогенератору. 1 ил.
Гибридная АЭС, содержащая последовательно соединенные ядерный реактор, низкотемпературный реакторный парогенератор, низкотемпературную паровую турбину с сепаратором-пароперегревателем, конденсатор, конденсатный насос, регенеративные подогреватели низкого давления, деаэратор, питательный насос, подогреватель высокого давления, отличающаяся тем, что она дополнена высокотемпературным паротурбинным блоком с котлом-пароперегревателем, использующим органическое или водородное топливо, входом подключенным к выходу низкотемпературного реакторного парогенератора, а выходом соединенным с цилиндром высокого давления высокотемпературного паротурбинного блока, при этом выход подогревателя высокого давления высокотемпературного паротурбинного блока подсоединен ко входу низкотемпературного реакторного парогенератора.
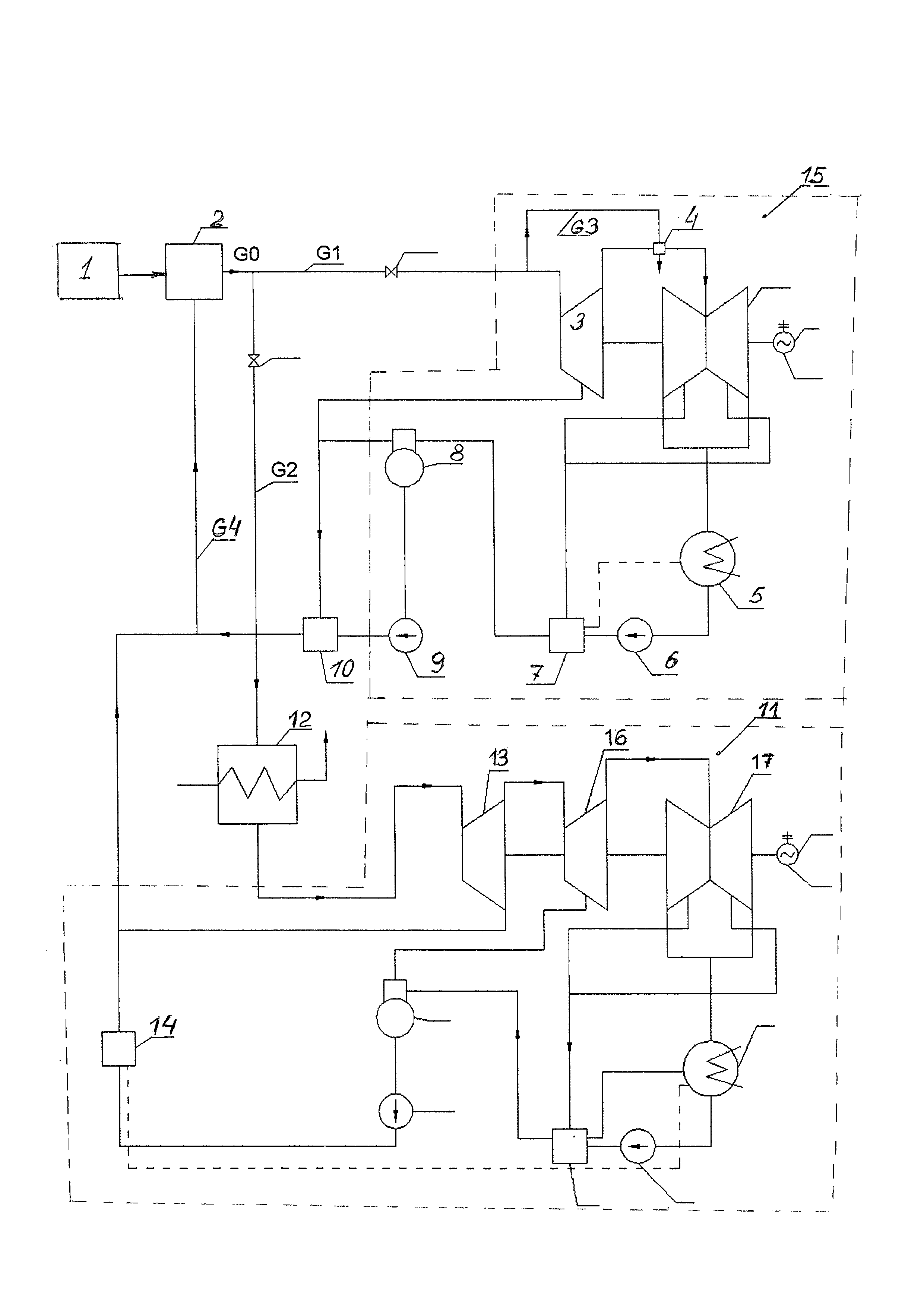
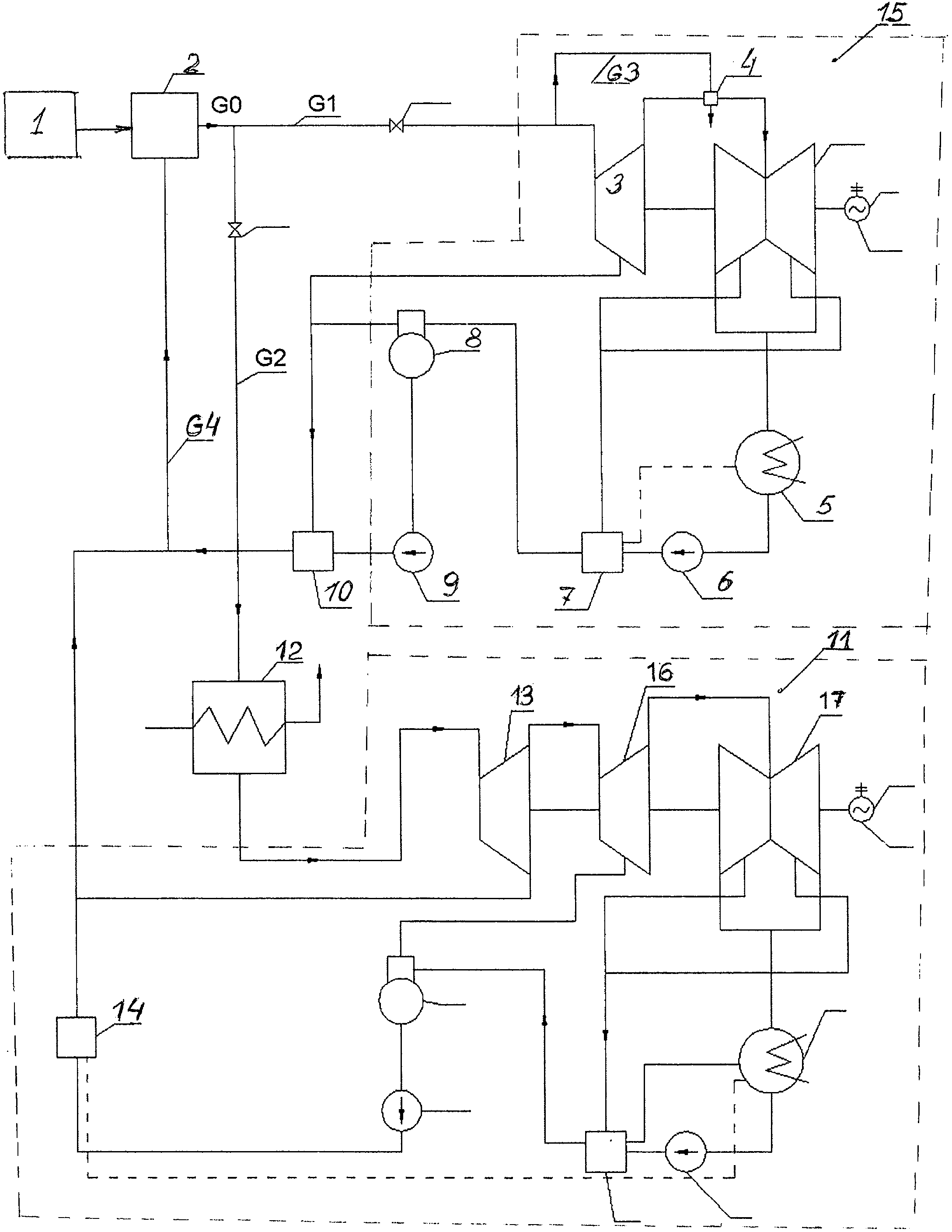
Изобретение относится к области атомной теплотехники и призвано повысить эффективность выработки электроэнергии на базе атомных парогенераторов при одновременном увеличении диапазона регулирования вырабатываемой мощности без нарушения режима работы реактора АЭС. Характерной особенностью большинства современных АЭС является то, что паровые турбины этих электростанций работают на базе сухого насыщенного пара (с очень малым (5-7°С) перегревом), то есть при сравнительно низких начальных температурах теплоносителя (~300°С), что предопределяет их работу с низким к.п.д. (порядка 35%). При этом в силу особенностей работы атомных реакторов допустимый диапазон регулирования мощности этих турбин оказывается весьма ограниченным. Для повышения их экономичности в работах [1, 2, 3] (Рогалев А.Н. Разработка и исследование высокотемпературных паротурбинных технологий производства электроэнергии, Зарянкин А.Е., Рогалев Н.Д., Лысков М.Г., Рогалев А.Н., Турбоустановка АЭС с внешним пароперегревателем, Зарянкин А.Е., Лысков М.Г., Рогалев А.Н. Высокотемпературные технологии производства электроэнергии на АЭС с реакторными установками ВВЭР-1000) предлагается переходить к созданию гибридных АЭС, где сухой насыщенный пар после реакторного парогенератора направляется в промежуточный котел-пароперегреватель, где генерируется высокотемпературный перегретый пар на базе теплоты сгорания органического или водородного топлива. В указанных работах на базе блока АЭС, работающего с реактором ВВЭР-1000, показано, что таким образом можно примерно в 2 раза увеличить мощность паротурбинного блока, увеличить к.п.д. выработки электроэнергии на 10-15%, причем к.п.д. выработки дополнительной мощности происходит с к.п.д. 50-51%. При этом, однако, сохраняется второй отличительный недостаток АЭС - низкий диапазон регулирования мощности существующих АЭС. Техническая задача, решаемая в настоящем изобретении, состоит в увеличении эффективности работы гибридной АЭС. Технический эффект, получаемый при решении поставленной технической задачи, заключается в возможности регулирования на 25-35% мощности АЭС без изменения режима работы атомного реактора, достигается это тем, что гибридная АЭС, содержащая последовательно соединенные ядерный реактор, низкотемпературный реакторный парогенератор, низкотемпературную паровую турбину с сепаратором-пароперегревателем, конденсатор, конденсатный насос, регенеративные подогреватели низкого давления, деаэратор, питательный насос, подогреватель высокого давления, согласно изобретению дополнена высокотемпературным паротурбинным блоком с котлом-пароперегревателем, использующим органическое или водородное топливо, входом подключенным к выходу низкотемпературного реакторного парогенератора, а выходом соединенным с цилиндром высокого давления высокотемпературного паротурбинного блока, при этом выход подогревателя высокого давления высокотемпературного паротурбинного блока подсоединен ко входу низкотемпературного реакторного парогенератора. На чертеже представлена структурная схема предлагаемого устройства, содержащего последовательно соединенные ядерный реактор 1, низкотемпературный реакторный парогенератор 2, низкотемпературную паровую турбину 3 с сепаратором-пароперегревателем 4, конденсатор 5, конденсатный насос 6, регенеративные подогреватели низкого давления 7 (не указаны), деаэратор 8, питательный насос 9, подогреватель высокого давления 10. Устройство дополнительно снабжено высокотемпературным паротурбинным блоком 11 с котлом-пароперегревателем 12, входом подключенным к выходу низкотемпературного реакторного парогенератора 2, а выходом соединенным с цилиндром высокого давления 13 высокотемпературного паротурбинного блока 11, при этом выход подогревателя высокого давления 14 высокотемпературного паротурбинного блока 11 подсоединен ко входу низкотемпературного реакторного парогенератора 2. Таким образом, поставленная задача решается путем присоединения к существующему блоку АЭС дополнительной высокотемпературной паровой турбины со своим котлом-пароперегревателем, где на базе теплоты сгорания органического топлива происходит перегрев только части пара, генерируемого в атомном реакторе. Достигаемый при этом эффект проиллюстрируем на примере стандартного блока АЭС К-1000-60 ЛМЗ [4] (Трояновский Б.М.). Тепловая схема предлагаемой новой гибридной АЭС приведена на чертеже и состоит из двух самостоятельных блоков - исходного низкотемпературного блока 15 K-N1/65-3000 и присоединенного высокотемпературного блока 11 K-N2 /55-300. N1 - номинальная мощность существующего низкотемпературного блока 15; N2=n⋅Nl - мощность присоединяемого высокотемпературного блока 11; n - коэффициент разгрузки присоединяемого высокотемпературного блока 11 (0<n<1). В силу того что для повышения температуры пара перед турбиной 13 пар на пути к этому блоку проходит нагрев в специальном котле пароперегревателе 12, давление пара перед высокотемпературной турбиной 13 снижается с 65 до 55 бар. Пар после реакторного парогенератора 2 поступает в количестве Описанный принцип работы тепловой схемы является типичным для всех блоков АЭС, работающих на базе отечественного реактора ВВЭР-1000, но в данном случае базовый паротурбинный блок работает при сниженной нагрузке, поскольку по магистрали GI идет только часть пара D1, генерируемого в низкотемпературном парогенераторе 2, и эта часть определяется мощностью N2 присоединенной высокотемпературной турбины 11, состоящей из трех цилиндров: цилиндра высокого давления (ЦВД) 13, цилиндра среднего давления (ЦСД) 16 и цилиндра низкого давления (ЦНД) 17. Если ввести в рассмотрение коэффициент снижения расчетной мощности n основного низкотемпературного паротурбинного блока АЭС 15 а расчетная мощность N2 присоединенной высокотемпературной турбины 11 (ПВТТ) будет равна где Н02 - располагаемый перепад энтальпий на высокотемпературном паротурбинном блоке 11 по параметрам пара за котлом-пароперегревателем 12, a Выразим далее произведение Здесь k - переходный коэффициент, учитывающий как увеличение перепада энтальпий на высокотемпературном паротурбинном блоке 11, обусловленного перегревом пара, так и увеличение к.п.д. высокотемпературного паротурбинного блока 11 в связи с резким снижением потерь от влажности пара. Подставив в (2) соотношения (1) и (3), получаем значение мощности высокотемпературного паротурбинного блока 11 N2 Поскольку номинальная мощность основной турбины АЭС 13 N0 равна Все элементы тепловой схемы присоединенного высокотемпературного паротурбинного блока 11 мощностью N2 идентичны элементам тепловой схемы основной низкотемпературной турбины 15. Здесь, однако, отсутствует дорогой и достаточно сложный сепаратор-пароперегреватель, аналогичный сепаратору-пароперегревателю 4 в основной турбине 15, и в конструкцию высокотемпературного паротурбинного блока 11 введен цилиндр среднего давления (ЦСД)16. Технические результаты, достигаемые при реализации настоящего изобретения, состоят в следующем: В зависимости от степени разгрузки основной низкотемпературной паровой турбины 15 происходит увеличение мощности гибридной АЭС. Проиллюстрируем сказанное на примере блока К-1000/65-3000 ЛМЗ, работающего на базе реактора ВВЭР-1000. Если разгрузить основную низкотемпературную турбину 15 К-1000/65-3000 на 40% (n=0,6) и провести перегрев пара в количестве D2=D0⋅(1-n) до температуры 650°С при увеличении к.п.д. высокотемпературного паротурбинного блока на 6% (коэффициент в формуле (5) достигает 2), то мощность высокотемпературного паротурбинного блока 11 составит N2=800 МВт. Соответственно, суммарная мощность гибридной АЭС при указанных условиях составит Nгиб=N1+N2=1400 МВт. То есть прирост мощности равен ΔN=400 МВт. Заметим, что капитальные затраты при строительстве обычной тепловой электростанции мощностью в 400 МВт окажутся на порядок выше строительства блока, работающего в паре с существующим блоком АЭС. Выводы о преимуществах предлагаемогоустройства: 1. Переход к гибридной АЭС с высокотемпературной присоединенной паровой турбиной обеспечивает существенное увеличение к.п.д. гибридной АЭС, определяемого по следующей очевидной формуле: Согласно [2] (Зарянкин А.Е., Рогалев Н.Д., Лысков М.Г., Рогалев А.Н. Турбоустановка АЭС с внешним пароперегревателем) к.п.д. высокотемпературного блока, использующего для перегрева пара внешний котел- пароперегреватель, достигает То есть переход к гибридной АЭС позволит увеличивать мощность и экономичность показателей таких электростанций, причем степень увеличения относительных показателей непрерывно растет по мере снижения коэффициента n, определяющего степень разгрузки мощности низкотемпературной турбины 2. Важным результатом перехода к гибридным АЭС указанного типа является возможность изменять нагрузку АЭС в пределах выработки дополнительной мощности, определяемой соотношением (6) без изменения режима работы ректора. Так, для условий, сформулированных выше (N0=1000; n=0,6; k=2), ΔN=400 МВт. Соответственно, при изменении нагрузки присоединенной высокотемпературной турбины в пределах 400 МВ (это 28,9% от общей нагрузки гибридной АЭС) режим работы реактора остается ненеизменным. При n=0,4 диапазон изменения нагрузки гибридной АЭС вырастает до 600 МВт (43% от общей мощности). 3. При работе АЭС с основной низкотемпературной и присоединенной высокотемпературной турбинами резко возрастает надежность АЭС, т.к. в этом случае любая внеплановая остановка одной из указанных турбин не влечет за собой серьезного нарушения в работе реактора. Литература 1. Рогалев А.Н. Разработка и исследование высокотемпературных паротурбинных технологий производства электроэнергии. Автореферат диссертации к.т.н, Москва, МЭИ. 2011). 2. Зарянкин А.Е., Рогалев Н.Д., Лысков М.Г., Рогалев А.Н. Турбоустановка АЭС с внешним пароперегревателем (Вестник МЭИ, 2011 г., №4). 3. Зарянкин А.Е., Лысков М.Г., Рогалев А.Н. Высокотемпературные технологии производства электроэнергии на АЭС с реакторными установками ВВЭР-1000 (Вестник МЭИ, №4, 2011 г.). 4. Материалы международной научной школы «Проблемы газодинамики и тепломассообмена в энергетических технологиях» (стр. 179-181, Москва, 2011 г.) 5. Трояновский Б.М., Филипов Г.А., Булкин А.Е. Паровые и газовые турбины атомных электростанций (М., Энергоатомиздат, 1985 г.).
по магистрали GI в количестве D1 - к низкотемпературной основной двухцилиндровой турбине 3 и перед ее цилиндром высокого давления (ЦВД) 3 некоторая его часть по магистрали G3 идет к сепаратору-пароперегревателю 4 для перегрева влажного пара, покидающего ЦВД, и далее поступает в цилиндр низкого давления (ЦНД). После ЦНД в конденсаторе 5 происходит конденсация пара, а образующийся конденсат конденсатным насосом 6 прокачивается через ряд регенеративных подогревателей 7 и подается в деаэратор 8(на чертеже для упрощения схемы условно показан один регенеративный подогреватель 7). После деаэратора 8 питательным насосом 9 питательная вода прокачивается через подогреватели высокого давления 10 и подается по магистрали G4 в основной (реакторный) парогенератор 2.
, равный отношению его мощности N1 при установке присоединенной высокотемпературной турбины 9 к номинальной мощности N0, то N1=n⋅N0и, соответственно, D1=n⋅D0, т.к. при снижении нагрузки основной турбины низкотемпературной турбины (НТТ) 13 полагаемый перепад энтальпий H0 и к.п.д. турбины
меняются мало и произведение
. Тогда из условия неизменности расхода пара, генерируемого в реакторном парогенераторе, следует, что расход пара D2, идущего к внешнему котлу-пароперегревателю 10, будет равен
,
- внутренний относительный к.п.д. высокотемпературного паротурбинного блока 11.
через аналогичное произведение основной низкотемпературной турбины 15 при ее номинальной мощности N0:
.

, где
- абсолютный электрический к.п.д. (нетто) стандартного блока АЭС, а
- абсолютный электрический к.п.д. присоеденного высокотемпературного блока. Согласно (5) (Трояновский Б.М., Филипов Г.А., Булкин А.Е. Паровые и газовые турбины атомных электростанций. М. Энергоатомиздат, 1985 г.). Блок АЭС с турбиной К-1000/65 ЛМЗ имеет к.п.д
, равный 35%.
, тогда, к.п.д. гибридной АЭС, работающей на базе реактора ВВЭР-1000 при 40% разгрузке низкотемпературной турбины, составит
