патент
№ RU 2830512
МПК B01D53/02

ГАЗООЧИСТНОЙ МОДУЛЬ И СПОСОБ ОЧИСТКИ ГАЗОВ ПРИ ЭЛЕКТРОЛИЗЕ АЛЮМИНИЯ

Авторы:
Григорьев Вячеслав Георгиевич Высотский Дмитрий Владимирович Тепикин Сергей Викторович
Все (6)
Номер заявки
2024113844
Дата подачи заявки
22.05.2024
Опубликовано
21.11.2024
Страна
RU
Как управлять
интеллектуальной собственностью
Чертежи 
8
Реферат

[155]

Группа изобретений относится к производству алюминия методом электролиза расплавленных солей, а именно к очистке отходящих газов при электролизе алюминия, в частности к газоочистному оборудованию, которое может использоваться для сухой адсорбционной очистки отходящих электролизных газов алюминиевого производства от электролизеров. Газоочистной модуль для сбора и очистки газов для осуществления способа очистки газов при электролизе алюминия, образующихся в электролизере при производстве алюминия содержит не менее двух реакторов-адсорберов (1), соединенных посредством переходных патрубков (3) с рукавным фильтром (2), состоящим из камеры грязного газа (4), разделенной перегородкой (8) на две секции, камеры чистого газа (5), фильтровальных рукавов (6) и бункера фторированного глинозема (7). Газоочистной модуль содержит две линии подачи адсорбента, одна из которых предназначена для подачи чистого глинозема, вторая для подачи фторированного глинозема, причем на первой линии размещен бункер чистого глинозема (12) с аэродном и по меньшей мере с двумя течками, выполненными для возможности подачи чистого глинозема в реакторы-адсорберы (1) и в аэролифты (9) для напыления чистого глинозема на фильтровальные рукава (6). Вторая линия подачи адсорбента содержит бункер фторированного глинозема (7), размещенного в нижней части рукавного фильтра (2), соединенного с накопительным бункером фторированного глинозема (7), выполненного с возможностью подачи фторированного глинозема в электролизер посредством аэролифта (11) и в реакторы-адсорберы. Группа изобретений обеспечивает повышение эффективности при очистке фторсодержащих газов от одного электролизера с вариантами различной технологии электролиза, возникающих при электролизном производстве алюминия. 2 н. и 6 з.п. ф-лы, 8 ил.

Формула изобретения

1. Газоочистной модуль для сбора и очистки газов, образующихся в электролизере при производстве алюминия, содержащий по меньшей мере два реактора-адсорбера (1), соединенные посредством переходных патрубков (3) с рукавным фильтром (2), включающим камеру грязного газа (4), разделенную перегородкой (8) на две секции, камеру чистого газа (5), фильтровальные рукава (6) и бункер фторированного глинозема (7), при этом газоочистной модуль содержит две линии подачи адсорбента, одна из которых предназначена для подачи чистого глинозема, вторая для подачи фторированного глинозема, на первой линии размещен бункер чистого глинозема (12) с аэродном и по меньшей мере с двумя течками, выполненными для возможности подачи чистого глинозема в реакторы-адсорберы (1) и в аэролифты (9) для напыления чистого глинозема на фильтровальные рукава (6), а вторая линия подачи адсорбента содержит бункер фторированного глинозема (7), размещенного в нижней части рукавного фильтра (2), соединенного с накопительным бункером фторированного глинозема (7), выполненного с возможностью подачи фторированного глинозема в электролизер посредством аэролифта (11) и в реакторы-адсорберы (1).

2. Газоочистной модуль по п. 1, отличающийся тем, что первая и вторая линии подачи адсорбента снабжены подающими устройствами (14.1, 14.2, 14.3) и распределительными коробками (15.1, 15.2, 15.3).

3. Газоочистной модуль по п. 1, отличающийся тем, что выполнен с возможностью размещения в непосредственной близости к электролизеру и соединен с электролизером каналом для подачи в электролизер фторированного глинозема в качестве сырья.

4. Газоочистной модуль по п. 1, отличающийся тем, что содержит вентилятор (21), размещенный на линии выхода газов в атмосферу.

5. Способ сбора и очистки газов, образующихся в электролизере при производстве алюминия с помощью газоочистного модуля по любому из пп. 1-4, включающий: (а) подачу грязного газа от одного электролизера в равном объеме на два реактора-адсорбера; (б) подачу чистого глинозема из бункера чистого глинозема на фильтровальные рукава и/или в реакторы-адсорберы; (в) одновременную подачу фторированного глинозема посредством подающего устройства и распределительной коробки в аэрожелоб(а) на рециркуляцию и реактор(ы)-адсорбер(ы); при этом выгрузку фторированного глинозема из бункера рукавного фильтра производят из первой и/или второй секции посредством перелива, после чего адсорбент накапливают в бункере фторированного глинозема с последующей подачей его в электролизер.

6. Способ по п. 5, отличающийся тем, что количество подаваемого чистого глинозема на фильтровальные рукава и/или в реакторы-адсорберы составляет от 25% до 100% в зависимости от заданного по технологии режима.

7. Способ по п. 5, отличающийся тем, что количество подаваемого на рециркуляцию в реакторы-адсорберы фторированного глинозема составляет от 50% до 100%, в зависимости от заданного по технологии режима.

8. Способ по п. 5, отличающийся тем, что перед подачей фторированного глинозема в электролизер его подвергают предварительному нагреву.

Описание

[1]

Область техники

[2]

Изобретение относится к производству алюминия методом электролиза расплавленных солей с очисткой отходящих газов при электролизе алюминия, а именно, к газоочистному оборудованию, которое может использоваться для сухой адсорбционной очистки отходящих электролизных газов алюминиевого производства от электролизеров.

[3]

Уровень техники

[4]

Для производства алюминия разработаны и находят широкое применение способы и устройства для сухой очистки газов, включающие циклоны, пылеуловители, золоуловители и электрофильтры различного типа, которые используют гравитационные, центробежные и электростатические силы для очистки газов от пыли и других веществ с последующей их выгрузкой.

[5]

Основными недостатками известных способов и устройств для очистки газов, являются: невозможность очистки газа от соединений фтористого водорода, а также очистки газов в централизованной газоочистной установке (ГОУ) с подключением нескольких электролизеров, усреднение характеристик возвращаемого адсорбента, высокий CAPEX (Capital Expenditure – англ., капитальные затраты компании).

[6]

Известен комбинированный пылеулавливающий аппарат (RU 2288782, 10.12.2006), содержащий горизонтальный электрофильтр, после горизонтального электрофильтра установлен вертикальный трубчатый электрофильтр, с соотношением активных объемов вертикального к горизонтальному электрофильтру 0,1-0,9. Горизонтальный пластинчатый электрофильтр и вертикальный трубчатый электрофильтр расположены в одном корпусе. Очистка электродов в вертикальном трубчатом электрофильтре осуществляется механическим путем при отключенной от газа секции. В секциях трубчатого электрофильтра очистка осуществляется периодической их промывкой жидкостью при отключенной от газа секции.

[7]

Недостатком известного аналога является увеличенный габарит конструкции и невозможность подключения фильтра к одному электролизеру для более оптимальной настройки очистки.

[8]

Известен газоочистной блок очистки электролизных газов (RU 2668926, 04.10.2018), содержащий фильтр рукавный и реактор, в котором очистку газов осуществляют путем сухой адсорбции с обеспечением возврата адсорбционного материала обратно в производство посредством по меньшей мере одного газоочистного устройства, содержащего по меньшей мере один реактор, выполненный в виде трубы Вентури с конструкцией, обеспечивающей выравнивание газового потока по скоростным режимам, и по меньшей мере один рукавный фильтр, выполненный в виде самонесущей конструкции, при этом входной патрубок реактора расположен противоположно выходному патрубку соответствующего фильтра.

[9]

Также известно двухступенчатое газоочистное устройство для очистки электролизных газов (RU 2749421, 09.06.2021), содержащее по меньшей мере один реактор, выполненный в виде трубы Вентури и обеспечивающий выравнивание газового потока по скоростным режимам, соединенный переходным патрубком с по меньшей мере одним рукавным фильтром, течку для подачи адсорбента в реактор, камеры грязного и чистого газа, фильтровальные рукава и бункер. Устройство характеризуется тем, что камеры грязного и чистого газа рукавного фильтра разделены по меньшей мере на две секции посредством перегородки с возможностью отключения по меньшей мере одной из секций. При этом газоочистное устройство дополнительно содержит систему напыления фильтровальных рукавов адсорбентом с патрубком для подачи чистого воздуха и выполненную с возможностью подачи упомянутого адсорбента через дополнительную течку. При этом точка подключения системы напыления к рукавному фильтру размещена между реактором и фильтром, а бункер разделен по меньшей мере на две секции и снабжен патрубками для выгрузки адсорбента.

[10]

Упомянутую выше течку применяют для подачи материала на небольшие расстояния. Течка представляет собой открытый или закрытый желоб чаще круглого или прямоугольного сечения, установленный под углом для образования самотека материала. Угол наклона может быть значительно уменьшен, если течке сообщить колебания посредством вибратора.

[11]

Общим недостатком известных аналогов является то, что к блоку сухой газоочистной установки (СГОУ) подключается несколько электролизеров и обеспечивается контроль технологического процесса очистки газов с обеспечением необходимого количества адсорбента в производстве алюминия с учетом объемов удаляемых газов от электролизеров с усредняющими показателями и характеристиками возвращаемого адсорбента от подключаемых к ней электролизеров без обеспечения индивидуальной подготовки сырья.

[12]

Каждый электролизер электролизного корпуса имеет индивидуальные показатели по производству продукции. Зависимость индивидуальности показателей заключается в объеме газоудаления от электролизера, объеме подачи чистого/рециркуляционного глинозема непосредственно в электролизер, падении напряжения на анодном устройстве, тепловых потерях от электролизера.

[13]

В случае применения общих газоочистных установок возникает потребность в сохранении температуры глинозема, как чистого, так и фторированного, максимально высокой. Фторированный глинозем после выхода из газоочистной установки досылается системой централизованной раздачи глинозема в электролизер и, как правило, попадает в расплавленную ванну через несколько часов уже остывшим. Из-за данного процесса возникают тепловые потери и просадка по току для каждого электролизера.

[14]

В ванне электролизера возникают зависимости по криолитовому соотношению, поэтому необходимо качественно осуществить баланс по содержанию фтора. Временные промежутки в общей газоочистке (для корпуса электролиза) дают обобщенный показатель по фтору. Так как фторированный глинозем из рукавного фильтра попадает в электролизер с большой периодичностью, то необходимая концентрация фтора в момент досылания в ванну адсорбента не может совпадать с фактической. Возникает проблема в сокращении транспортировки фторированного глинозема от фильтра до электролизера.

[15]

В этой связи для обеспечения достижения максимальной производительности каждого электролизера присутствует необходимость в подключении индивидуальной газоочистной установки (или ее отдельных частей) со своими узлами газоудаления, очистки газов, хранения глинозема и подачи его в электролизер.

[16]

Наиболее близким из уровня техники к предложенному изобретению (прототипом) является способ сбора и предварительной обработки технологических газов, образующихся в электролизной ячейке (AU2020242088A1, 28.10.2021), имеющий в своем составе узел предварительной обработки.

[17]

Прототип и предложенное изобретение имеют ряд общих особенностей. Прототип включает в себя устройство сбора газов, выходящих непосредственно из электролизера, устройство предварительной очистки технологических газов. В одном варианте используется реактор с псевдоожиженным слоем глинозема, фильтрующий узел, который соединен с узлом предварительной очистки для повторного ввода фторированного глинозема в процесс адсорбции. В прототипе имеется пневматическая система транспорта глинозема до узлов обработки газа. Устройство по прототипу имеет возможность подключения как минимум к одному электролизеру. Используется вытяжная система (вентилятор или дымосос). Прототип оборудован устройством возврата и впрыска части фторированного глинозема обратно в электролизер. Задача прототипа удешевить процесс электролиза путем установки отдельных очистных установок на каждый электролизер. При этом отсутствует централизованное распределение глинозема от силоса. По схеме предлагаемой концепции и процессу работы определенно ясно, что предлагается использовать реакторы в количестве двух штук и после них иметь фильтровальное устройство для доочистки газа. В прототипе имеется уточнение о возможности регулирования подачи глинозема (его количества) как чистого глинозема (ЧГ) в реакторы, так и фторированного глинозема (ФГ) в электролизер.

[18]

Для повышения эффективности очистки от фтористого водорода (HF) в прототипе предлагается использовать второй реактор. Или, как указывается в прототипе - скруббер с псевдоожиженным слоем. Весь процесс приводит к тщательному перемешиванию газа с фторированным глиноземом.

[19]

Работа прототипа описывает возможность установки отдельных частей в непосредственной близости к электролизеру. Само расположение узлов и агрегатов предлагается осуществить на определённом удалении друг от друга. То есть, единой целостности газоочистки нет и не предлагается в прототипе.

[20]

Недостатком прототипа является использование единственного возможного варианта очистки электролизных газов без возможности изменять сценарии работы очистки для электролизеров с технологией электролиза, например, обожженный анод. То есть, нет вариативности в повышении эффективности по очистке фторсодержащих газов при возможном изменении параметров работы электролизера, что отличает предложенное изобретение от прототипа по задаче и достигаемому результату.

[21]

Прототип имеет узел предварительной очистки электролизных газов, который соединен с одним общим фильтром, служащим основной системой очистки газов. Также в прототипе предполагается применять узел предварительной очистки газов от электролизера, в котором применяется реактор или подобный узел адсорбции с псевдоожиженным слоем. Однако далее пылегазовая смесь транспортируется на вторую ступень очистки – к фильтру, который отделяет газовый поток от пыли и возвращает часть фторированного глинозема на рециркуляцию первой ступени очистки. Из вышеизложенного вытекает следствие, что данная установка разориентирована по промышленной площадке.

[22]

Раскрытие сущности изобретения

[23]

Технической задачей и результатом предложенного изобретения является повышение эффективности при очистке фторсодержащих газов от одного электролизера с вариантами различной технологии электролиза, возникающих при электролизном производстве алюминия, т.е. универсальность. Без применения дополнительного технологического оборудования по очистке пылегазовой смеси, тем самым снижая CAPEX относительно известных аналогов.

[24]

Габариты газоочистного модуля, как правило, не превышают размеры 20-ти футового контейнера. Понятие «модуль» включает в себя всю газоочистную установку, выполненную на один электролизер, что допускает возможность локального перемещения по территории производственной площадки. В составе модуля применены основные единицы оборудования, в частности, такие как рукавный фильтр, реакторы-адсорберы, транспорт глинозема, вентилятор. Данный аспект позволяет минимизировать капитальные затраты при модернизации корпусов электролиза алюминиевого производства.

[25]

Поставленная задача решается, а технический результат достигается путем конструктивных особенностей и подбора максимально подходящего режима работы ГОУ под конкретную технологию электролиза, относительно требований и режимов работы для каждого электролизера индивидуально. С исключением реализации централизованной ГОУ, усредняющей показатели и характеристики возвращаемого адсорбента от подключаемых к ней электролизеров.

[26]

Краткое описание чертежей

[27]

Сущность изобретения поясняется чертежами.

[28]

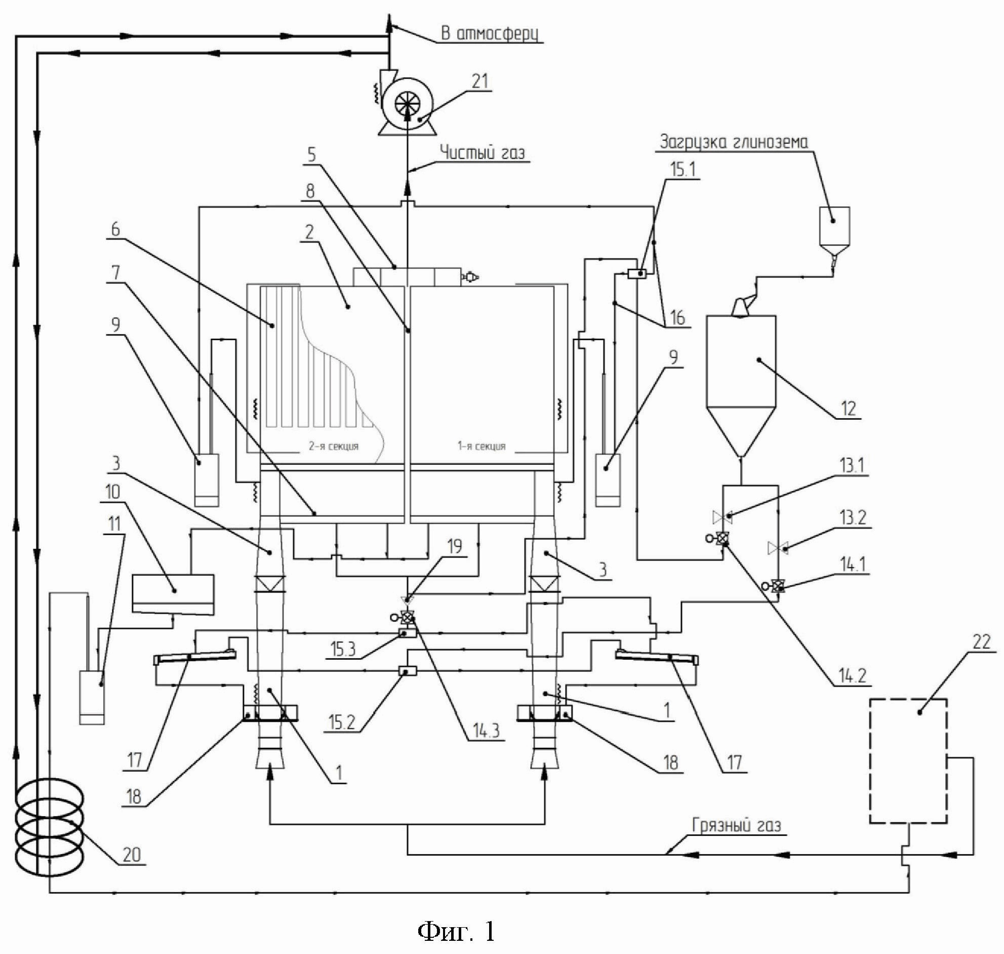
На фиг. 1 представлена принципиальная схема очистки газового потока;

[29]

на фиг. 2 представлен внешний вид газоочистного модуля;

[30]

на фиг. 3 представлена схема прохождения газа через газоочистной модуль;

[31]

на фиг. 4 – 8 представлены схемы очистки газов по пяти технологическим режимам, где:

[32]

1 – реактор-адсорбер;

[33]

2 – рукавный фильтр;

[34]

3 – переходный патрубок;

[35]

4 – камера грязного газа;

[36]

5 – камера чистого газа;

[37]

6 – фильтровальные рукава;

[38]

7 – бункер фторированного глинозема фильтра;

[39]

8 – поперечная перегородка;

[40]

9 – аэролифт ЧГ (чистого глинозема);

[41]

10 – бункер ФГ (фторированного глинозема);

[42]

11 – аэролифт ФГ (фторированного глинозема);

[43]

12 – бункер ЧГ (чистого глинозема);

[44]

13.1, 13.2 – узел очистки;

[45]

14.1, 14.2, 14.3 – подающее устройство;

[46]

15.1, 15.2, 15.3 – распределительная коробка;

[47]

16 – течка ЧГ (чистого глинозема);

[48]

17 – аэрожелоб ФГ на рециркуляцию;

[49]

18 – аэрокольцо;

[50]

19 – распределитель;

[51]

20 – нагревательный элемент;

[52]

21 – вентилятор;

[53]

22 – электролизер.

[54]

Стрелками на чертежах обозначены направления подачи газа во входной раструб, направление подачи адсорбента (чистого и фторированного глинозёма), направление движения пылегазовой смеси, направление движения чистого газа и направление возврата использованного для очистки глинозёма.

[55]

Осуществление изобретения

[56]

Ниже со ссылками на чертежи приведен пример конструкции установки для понимания специалистом возможности реализации изобретения.

[57]

Установка имеет в своем составе по меньшей мере два одинаковых реактора-адсорбера (1), жестко соединенных с рукавным фильтром (2) через переходный патрубок (3), который представляет собой конусный переход от круглого сечения реактора-адсорбера (1) к прямоугольному сечению рукавного фильтра (2).

[58]

Рукавный фильтр (2), включает камеру грязного газа (4), камеру чистого газа (5), фильтровальные рукава (6) и бункер фторированного глинозема фильтра (7). Камера грязного газа газоочистного модуля разделена как минимум на две секции поперечной перегородкой (8).

[59]

В подрукавное пространство установлен как минимум один аэролифт ЧГ (чистого глинозема) (9).

[60]

Для отработанного адсорбента (фторированного глинозема) используется бункер ФГ (фторированного глинозема) (10). Он жестко соединен с рукавным фильтром (2) с помощью аэрожелоба. Бункер ФГ (10) имеет выгрузной патрубок, который соединен с аэролифтом ФГ (фторированного глинозема) (11).

[61]

Бункер ЧГ (чистого глинозема) (12) интегрирован в конструкцию рукавного фильтра (2). Данный узел (12) имеет как минимум один выгрузной патрубок и соединяется через него с узлами очистки (13.1,13.2). Далее по линии аэрожелобами узлы очистки (13.1,13.2) скрепляются с подающими устройствами (14.1, 14.2, 14.3) и распределительными коробками (15.1, 15.2, 15.3). Одна распределительная коробка (15.1) имеет сопряжение с аэролифтами ЧГ (9) с помощью течек ЧГ (чистого глинозема) (16). Вторая распределительная коробка (15.2) с помощью как минимум одного аэрожелоба ФГ на рециркуляцию (17) соединена с аэрокольцом (18), которое располагается на реакторе- адсорбере (1) и соединяется течками.

[62]

На днище рукавного фильтра (2) установлено аэродно, которое жестко скреплено с третьей распределительной коробкой (15.3) через распределитель (19).

[63]

Газоочистной модуль работает следующим образом.

[64]

Газоочистной модуль для электролизера с технологией электролиза (например, обожженный анод) имеет две ступени очистки газового потока: реакторы-адсорберы (1) и секционный рукавный фильтр (2). В первой ступени производится адсорбция фтористых соединений с помощью перемешивания пылегазовой смеси газ-адсорбент, во второй ступени – происходит доочистка и разделение очищенного газа от пыли.

[65]

Газовый поток от электролизера поступает в установку фторирования сырья по меньшей мере через два одинаковых реактора-адсорбера (1), которые разделяют подходящий газовый поток поровну. Реакторы-адсорберы изготовлены в виде трубы Вентури, выполняющие смешение «грязного» газа с адсорбентом (глиноземом) посредством проявления турбулентности восходящего газового потока, и выравнивающие скоростные режимы подаваемой газопылевой смеси. Тело реактора представляет собой конусную трубу с минимум двумя течками для подачи свежего и/или фторированного глинозема, расположенные равноудаленно друг от друга по окружности, и поднятые на некотором расстоянии от фланца меньшего диаметра.

[66]

Далее пылегазовая смесь направляется через переходные патрубки (3), позволяющие снизить скорость пылегазового потока и равномерно распределить выходящий из реактора объем частиц глинозема и газа, который попадает в камеру грязного газа (4) и проходит через фильтровальные рукава. В камеру «грязного» газа переходный патрубок (3) вставляется прямоугольным сечением. Уже очищенный газ собирается в камере чистого газа (5) и направляется в дымовую трубу.

[67]

Камера грязного газа (4), как правило, имеет форму параллелепипеда, и занимает большую часть от объема рукавного фильтра (2). В нижней части камеры расположены два прямоугольных фланца для подключения реакторов-адсорберов с помощью переходного патрубка.

[68]

Камера чистого газа (5) обобщает весь поступающий газовый поток из двух секций и выводит общим газоходом через собственный вентилятор (21), который устанавливается непосредственно на газоочистном модуле, в аэрационный фонарь корпуса электролиза. В камере установлена система импульсной продувки рукавов, состоящая из подводящих труб с патрубками к каждому рукаву.

[69]

Переходный патрубок (3), камера грязного газа (4) и камера чистого газа (5), являются конструктивными элементами рукавного фильтра (2).

[70]

В состав рукавного фильтра (2) включен бункер ЧГ (чистого глинозема) (12). Он имеет смежную стенку с фильтром и представляет из себя вертикальный прямоугольный ящик одинаковый по высоте и ширине с размерами фильтра. Для предотвращения слеживания и передачи глинозема на последующие линии в нижней части силоса установлено аэродно с минимум одним выходным патрубком (течкой). Течка распределяет адсорбент по двум аэрожелобам. Первый является основной линией и обеспечивает подачу глинозема в реакторы-адсорберы (1). Второй - для подачи на два аэролифта ЧГ (9), которые производят напыление глинозема на фильтровальные рукава.

[71]

Аэрожелоб (17) является транспортирующим узлом глинозема с возможностью установки под углом (0-3°) относительно горизонта, представляет из себя профильную трубу, в нижней части которой установлено аэродно. Аэродно и рабочее сечение аэрожелоба (17) совмещено с помощью фланцевого соединения. Между этими деталями установлена аэроткань, которая пропускает через себя воздух, но задерживает на поверхности адсорбент. В нижнюю часть аэродна производится поддув воздуха, и тем самым обеспечивается беспрепятственная транспортировка глинозема по аэроткани.

[72]

В газоочистном модуле применены две линии подачи глинозема: первая линия – подача чистого глинозема, вторая линия – подача фторированного глинозема.

[73]

Первая линия (подача чистого глинозема)

[74]

Подается чистый глинозем в реакторы-адсорберы (1). Данная линия состоит из таких узлов как: узел очистки (13.2), подающее устройство (14.1), распределительная коробка (15.2), течка чистого глинозема (16), аэрожелоб ФГ на рециркуляцию (17), аэрокольцо (18). Через течку, представляющую собой вертикальный конусный переход, соединяется через нижний фланец узел очистки (13.2).

[75]

Узел очистки (13.2) является в данном исполнении вертикальной профильной трубой, в которую сверху из течки подается чистый глинозем. Внизу обеспечивается постоянный поддув воздуха на аэроткань, что провоцирует появление барбатирующего слоя. Глинозем с некоторыми посторонними включениями, попадая в узел очистки, начинает заполнять собой все пространство и приобретает псевдоожиженный слой. Все тяжелые мелкие включения оседают на дне и тем самым происходит очистка глинозема. При постепенном заполнении уровня уже чистый адсорбент поступает через патрубок, который размещен в верхней части узла очистки, в подающее устройство (14.1). На одной из сторон профильной трубы размещен лючок для беспрепятственного доступа и обслуживания внутренних частей.

[76]

Подающее устройство (14.1) по своему техническому исполнению может являться, например, валковым питателем, имеющим в основании своей конструкции аэрожелоб с регулируемым переменным сечением. В данном механизме нет постоянных вращающихся частей, что исключает заклинивания и истирания. Сам механизм изменения переменного сечения представляет собой полосу, загнутую по определенному диаметру по длине на половину окружности и перекрывающую собой все сечение аэрожелоба. Данный узел размещен на валу и может осуществлять вращение вокруг своей оси. В полосе имеется конусный щелевидный вырез. Через него глинозем протекает по аэроткани. С помощью редуктора, установленного снаружи аэрожелоба и совмещенного с валом полосы, производится регулирование подачи адсорбента. Для удобства регулирования имеется ручка-штурвал, с вращением которой отклоняется указатель положения открытия внутреннего сечения в градусах. Чем больше изменяется угол наклона полосы относительно первоначального положения, тем больше раскрывается щелевой вырез полосы и, следовательно, больше подается глинозема.

[77]

После подающего устройства подача адсорбента производится в распределительную коробку (15.2) с помощью аэрожелоба. Распределительная коробка представляет собой прямоугольный бункер с выходными течками. Снизу установлен патрубок подведения воздуха, сверху – патрубок аспирации и течка загрузки чистого глинозема (16). В верхней части течки загрузки чистого глинозема в глиноземную коробку вворачивается датчик-вибровилка, который позволяет определить уровень загрузки распределительной коробки (15.2) адсорбентом. Во внутренней части по всему нижнему сечению распределительной коробки (15.2) натянута аэроткань, что дает возможность при постоянной подаче воздуха и глинозема образоваться псевдоожиженному слою. Расположенные на стенках распределительной коробки (15.2) выходные течки позволяют одинаково подавать адсорбент по системе с помощью достижения эффекта перелива. Когда глинозем равномерно распределится по аэродну и достигнет уровня течек, он с одинаковым объемом будет разделяться по двум течкам для подачи адсорбента в реакторы-адсорберы через аэрожелоб (17) и аэрокольцо (18) первой и второй секций.

[78]

Для равномерного смешения и распределения адсорбента по течкам реактора применен такой элемент как аэрокольцо (18). Оно представляет собой в сечении стандартный аэрожелоб, который имеет форму кольца. Во внутренней части рабочего сечения аэрокольца (18) установлена продольная разделяющая стенка. Причем данная стенка разделяет рабочее сечение аэрокольца пополам, не доходя до аэродна на некоторое расстояние, определяемое такими параметрами материала как текучесть (сыпучесть), плотность. Подбор данного расстояния выполняется опытным путем, исходя из условий беспрепятственного перетекания материала из одной половины рабочего сечения аэрокольца в другую. Загрузка глинозема расположена в верхней части аэрокольца с внутренней стороны. Выгрузка установлена через как минимум две боковые течки, которые находятся выше уровня разделительной стенки. Тем самым обеспечивается как равномерное распределение глинозема по аэродну аэрокольца с одновременным смешением чистого и фторированного глинозема, так и одинаковый его перелив в течки. Течки выполнены как патрубки, расположенные по окружности. Каждый патрубок входит в реактор под определенным углом.

[79]

Вторая линия

[80]

Производит подачу фторированного (рециркуляционного) глинозема в реакторы-адсорберы (1) и состоит из таких узлов как: распределитель (19), подающее устройство (14), распределительная коробка (15.3), аэрожелоб ФГ (фторированного глинозема) на рециркуляцию (17).

[81]

Распределитель (19) обобщает выгрузку из двух секций рукавного фильтра в одну течку и предназначен для перемещения глинозема с вертикального (ниспадающего) в горизонтальное. Представляет собой две течки, переходящие в корпус тройника, представляющий из себя вертикальную трубу с аэродном. В нижней части аэродна установлен патрубок поддува воздуха. На некотором расстоянии выше аэроткани установлена боковая выгрузка в подающее устройство (14.3). Отступ от аэроткани до выгрузки обуславливается подаваемым давлением воздуха. Для выполнения эффекта перелива необходимо сохранить высоту барбатирующего слоя глинозема и затем на этом уровне устанавливать выгрузку. Для проведения обслуживания внутреннего узла разгрузителя на боковой стенке размещен лючок. Глинозем, заполняя пространство аэродна, образует барбатирующий слой и с переливом перетекает в выгрузной патрубок. Далее – в подающее устройство (14.3).

[82]

Подающее устройство (14.3) и распределительная коробка (15.3) имеют схожую конструкцию подающего устройства и распределительной коробки первой линии.

[83]

Бункер фторированного глинозема (дно) (7) рукавного фильтра (2) имеет выгрузку из каждой секции с помощью течек посредством перелива. По мере заполнения бункера фильтра фторированным глиноземом, ссыпаемым с фильтровальных рукавов, происходит распределение адсорбента на рециркуляцию в аэрокольца (18) и на подачу в емкость, называемую бункер ФГ, через как минимум одну течку. В транспорте адсорбента участвует аэрожелоб фторированного глинозема на рециркуляцию, который не отличается по конструктивным особенностям от аэрожелобов, описанных выше. Данный узел находится под рукавным фильтром и подключен с помощью течек, выходящих из дна каждой секции. Течки представляют собой два усеченных конуса. В центральной верхней части аэрожелоба имеется лючок для доступа внутрь. С помощью него можно осуществить проверку транспорта глинозема по аэроткани. Далее адсорбент перетекает в бункер ФГ (10).

[84]

Бункер ФГ (фторированного глинозема) (10) является промежуточной емкостью для хранения части отгружаемого адсорбента в модуле, представляет из себя горизонтально расположенный ящик, конструкция которого определяется исключительно ограничением пространства соседним оборудованием и исходя из вырабатываемого объема фторированного глинозема в сутки. В целях предотвращения слеживания и равномерной подачи материала бункер оборудован аэродном. В торце аэродна находится патрубок выгрузки в аэролифт ФГ (фторированного глинозема) (11). На одной из стенок бункера (10) может быть расположен патрубок аспирации. Так же на одной из боковых стенок находится лючок для обслуживания. С помощью него имеется возможность проверить качество натяжения аэроткани и при необходимости иметь доступ к выгрузной пластине аэролифта.

[85]

Аэролифт ФГ (фторированного глинозема) (11) необходим для вертикальной подачи отработанного материала в электролизер (22). Корпус аэролифта ФГ (11) представляет собой вертикальную трубу. В нижней части корпуса установлено аэродно. В боковой верхней части имеется патрубок загрузки, соединенный с бункером ФГ (10). Выгрузка осуществляется с помощью вертикально установленной нержавеющей трубы в верхний торец корпуса аэролифта (11). В корпусе аэролифта вертикальная труба подходит к нижнему патрубку поддува воздуха высокого давления и образует зазор, который необходим для захвата материала воздухом в вертикальную трубу на выгрузку. На торце патрубка поддува воздуха высокого давления имеется цилиндрическая втулка на резьбовом соединении, которая используется для регулировки объема подаваемого воздуха в вертикальную трубу. На боковой стенке аэродна имеется второй патрубок низкого давления поддува воздуха, который осуществляет функцию перемешивания глинозема. Загружаемый адсорбент заполняет собой пространство аэроткани и поднимается на определенный уровень в корпусе аэролифта. С помощью бокового поддува воздуха в аэродно образуется барбатирующий слой для предотвращения слеживания материала. Совместно с боковым патрубком воздух подается в патрубок высокого давления, который подхватывает материал с аэродна и транспортирует по вертикальной нержавеющей трубе. Данная труба не имеет стыкующих втулок и хомутов, чтоб избежать абразивного истирания данных узлов глиноземом.

[86]

После аэролифта ФГ (11) адсорбент (фторированный глинозем) поступает в систему централизованной раздачи глинозема (ЦРГ) для загрузки в электролизер (22). На данном этапе глинозем, проходящий через систему желобов, нагревается от нагревательного элемента (20), например, трубчатого змеевика, с помощью подаваемого газа, нагнетаемого вентилятором (21) от дымовой трубы. Схема обогрева представляет собой разделение выходящего чистого газового потока на две части. Первая направляется в систему ЦРГ. Происходит теплообмен газа с глиноземом, затем отработанный газ возвращается в дымовую трубу и уходит в атмосферу, вторая – в аэрационный фонарь здания электролиза и далее в атмосферу.

[87]

Для осуществления расчета сечения аэрожелобов применяются формулы, основанные на данных об объеме подаваемого глинозема через данный аэрожелоб, количестве воздуха для транспортировки глинозема, физических характеристиках пересылаемого материала. При выполнении расчета необходимо подбирать минимально возможную массу аэрожелобов в целях снижения металлоемкости. Для подбора течек без поддува воздуха следует ограничиваться минимально возможными длинами желобов, применять более крутые углы наклона желобов для обеспечения минимального абразивного износа (для глинозема - не более 38°).

[88]

Газоочистной модуль может работать по пяти режимам для осуществления максимальной производительности очистки отходящих газов от различных технологий электролиза. Использование каждого режима определяется опытным путем в зависимости от выявленных характеристик электролизера и подаваемых объемов газа. При разных параметрах работы электролизера таких, как: объем газоудаления от электролизера, криолитовое отношение, объем подачи чистого/рециркуляционного глинозема непосредственно в электролизер, падение напряжения на анодном устройстве, тепловые потери от электролизера, подбирается один из пяти режимов работы. На основе особенностей технологии электролиза в данном модуле представлена возможность регулирования подачи адсорбента в реакторы, в межрукавное пространство фильтра. Так же имеется возможность регулировки подачи объема очищаемого газа через модуль с помощью частотного преобразователя вентилятора (21). Ниже приведено описание режимов работы и последовательности операций:

[89]

1. Классический режим

[90]

Данный режим имеет преимущество при работе с технологией обожженного анода. Применим для параметра выхода по току (падение напряжения).

[91]

Краткое описание режима работы СГОУ:

[92]

Распределение отходящих от электролизера газов распределяется следующим образом: 50%Q (объем газа) на 1-й реактор; 50%Q (объем газа) на 2-й реактор.

[93]

Количество подаваемого чистого глинозема (ЧГ)): 50% ЧГ на 1 реактор; 50% ЧГ на 2 реактор.

[94]

Количество подаваемого фторированного глинозема (ФГ): до 50% ФГ на рециркуляцию в 1-й реактор; до 50% ФГ на рециркуляцию во 2-й реактор.

[95]

Выгрузка ФГ в электролизер производится из 1-й и 2-й секций рукавного фильтра.

[96]

На фиг. 4 изображена схема работы классического режима.

[97]

Подача «грязного» газа от одного электролизера осуществляется равномерно на оба реактора-адсорбера (1). В данной схеме чистый глинозем подается из течки бункера ЧГ (12) в узел очистки (13.2) и далее попадает в подающее устройство (14.1). В данной схеме подающее устройство настраивается углом наклона внутренней пластины так, чтоб сечение подающего устройства позволяло распределить по двум аэрокольцам (18) по 50% чистого адсорбента. После подающего устройства через течку адсорбент транспортируется в распределительную коробку (15.2). В равных пропорциях путем эффекта перелива адсорбент попадает через аэрожелобы ФГ (17) на рециркуляцию в аэрокольца (18) первой и второй секций.

[98]

Одновременно фторированный глинозем из 1 и 2 секции рукавного фильтра подается с помощью подающего устройства (14.3) через распределительную коробку (15.3) фторированного глинозема в аэрожелобы ФГ на рециркуляцию (17) и далее в аэрокольца (18) с пропорцией по 50% адсорбента на каждое аэрокольцо. Выгрузка фторированного глинозема из бункера фторированного глинозема фильтра (7) осуществляется из 1-й и 2-й секции рукавного фильтра (2) с помощью течек посредством перелива. Далее адсорбент попадает в бункер ФГ (10), накапливается объем для выгрузки и досылается с помощью аэролифта ФГ (11) в электролизер системой централизованной раздачи глинозема (ЦРГ).

[99]

2. Последовательный режим

[100]

Данный режим имеет преимущество при работе с технологией обожженного анода. Может применяться для сохранения максимально высокой температуры глинозема.

[101]

Краткое описание последовательного режима работы СГОУ:

[102]

Распределение отходящих от электролизера газов распределяется следующим образом: 50%Q (объем газа) на 1-й реактор; 50%Q (объем газа) на 2-й реактор.

[103]

Количество подаваемого чистого глинозема (ЧГ): 100% ЧГ на 1 реактор.

[104]

Количество подаваемого фторированного глинозема (ФГ): 100% ФГ на 2-й реактор. ФГ из 1-й секции рукавного фильтра во 2-й реактор.

[105]

Выгрузка ФГ в электролизер производится из 2-й секции рукавного фильтра.

[106]

На фиг. 5 изображена схема работы последовательного режима.

[107]

Подача «грязного» газа от одного электролизера осуществляется равномерно на оба реактора-адсорбера (1). В данной схеме чистый глинозем подается из течки силоса ЧГ (12) в узел очистки (13.2) и далее попадает в подающее устройство (14.1). В отличие от первого режима работы в данной схеме подающее устройство настраивается углом наклона внутренней пластины так, чтоб сечение подающего устройства позволяло дослать 100% адсорбента (чистого глинозема) в аэрокольцо (18) первой секции рукавного фильтра. После подающего устройства (14.1) через течку адсорбент (чистый глинозем) транспортируется в распределительную коробку (15.2) и далее – в реактор-адсорбер (1) первой секции рукавного фильтра. Ножевая заслонка в данном режиме перекрывает подачу чистого глинозема во второй реактор-адсорбер (1).

[108]

Одновременно 100% фторированного глинозема подается из 1-й секции рукавного фильтра (2) с помощью подающего устройства (14.3) через распределительную коробку (15.3) фторированного глинозема в аэрожелоб ФГ на рециркуляцию (17) второй секции рукавного фильтра и далее в аэрокольцо (18) 2-го реактора-адсорбера (1). Выгрузка фторированного глинозема из бункера ФГ рукавного фильтра (7) осуществляется из 2-й секции с помощью течек посредством перелива. Далее адсорбент (фторированный глинозем) попадает в бункер ФГ (10), накапливается объем для выгрузки и досылается с помощью аэролифта ФГ (11) в электролизер системой ЦРГ.

[109]

3. Реверсивный режим

[110]

Отлично подходит для технологии электролиза типа Содерберг или самообжигающегося анода. Применим для параметра выхода по току (падение напряжения).

[111]

Краткое описание реверсивного режима работы СГОУ:

[112]

Распределение отходящих от электролизера газов распределяется следующим образом: 50%Q (объем газа) на 1-й реактор; 50%Q (объем газа) на 2-й реактор.

[113]

Количество подаваемого чистого глинозема (ЧГ)): 50% ЧГ на 1-й аэролифт; 50% ЧГ на 2-й аэролифт.

[114]

Количество подаваемого фторированного глинозема (ФГ): 50% ФГ подается из 1-й секции рукавного фильтра в 1-й реактор; 50% ФГ подается из 2-й секции рукавного фильтра во 2-й реактор.

[115]

Выгрузка ФГ в электролизер производится из 1-й и 2-й секции рукавного фильтра.

[116]

На фиг. 6 изображена схема работы реверсивного режима.

[117]

Подача «грязного» газа от одного электролизера осуществляется равномерно на оба реактора-адсорбера (1). В данной схеме чистый глинозем подается из течки силоса ЧГ (12) в узел очистки (13.1) и далее попадает в подающее устройство (14.2). Работа по транспорту чистого глинозема осуществляется только с помощью аэролифтов (9), установленных в бункер рукавного фильтра (7). В данной схеме подающее устройство (14.2) настраивается углом наклона внутренней пластины так, чтоб сечение подающего устройства позволяло дослать по 50% адсорбента (чистого глинозема) на каждый аэролифт ЧГ (9). Ножевые заслонки в данном режиме перекрывают подачу чистого глинозема в оба реактора.

[118]

Одновременно по 50% фторированного глинозема подается из 1-й и 2-й секций бункера рукавного фильтра (7) с помощью подающего устройства (14.3) через распределительную коробку (15.3) фторированного глинозема в аэрожелоб ФГ на рециркуляцию (17) и далее в аэрокольца (18) на два реактора-адсорбера (1). Выгрузка фторированного глинозема из бункера рукавного фильтра (7) и транспорт адсорбента в электролизер осуществляется по аналогии с классическим режимом работы.

[119]

4. Режим повышения эффективности

[120]

Данный режим может применяться для сохранения максимального улавливания фтора (криолитовое соотношение).

[121]

Краткое описание указанного режима работы СГОУ:

[122]

Распределение отходящих от электролизера газов распределяется следующим образом: 50%Q (объем газа) на 1 реактор; 50%Q (объем газа) на 2 реактор.

[123]

Количество подаваемого чистого глинозема (ЧГ): 25% ЧГ на 1-й реактор; 25% ЧГ на 2-й реактор; 25% ЧГ на 1-ый аэролифт; 25% ЧГ на 2-ой аэролифт.

[124]

Количество подаваемого фторированного глинозема (ФГ): 50% ФГ подается из 1-й секции рукавного фильтра в 1-й реактор; 50% ФГ подается из 2-й секции рукавного фильтра во 2-й реактор.

[125]

Выгрузка ФГ в электролизер производится из 1-й и 2-й секций рукавного фильтра.

[126]

На фиг. 7 изображена схема работы режима повышения эффективности.

[127]

Подача «грязного» газа от одного электролизера осуществляется равномерно на оба реактора-адсорбера (1). В данной схеме осуществлена подача чистого глинозема в аэрокольца (18) и аэролифты ЧГ (9). Чистый глинозем подается из двух течек силоса ЧГ (12), далее распределяется по узлам очистки (13.1, 13.2) и попадает в подающие устройства (14.1, 14.2). Далее описываются две линии подачи чистого глинозема. В данной схеме оба подающего устройства (14.1, 14.2) настраиваются углом наклона внутренней пластины так, чтоб сечение подающего устройства позволяло дослать по 25% адсорбента на каждый аэролифт ЧГ (9) и каждое аэрокольцо (18). После подающих устройств (14.1, 14.2) через течки адсорбент транспортируется по распределительным коробкам (15.1, 15.2) и далее поступает из первой линии в реакторы- адсорберы (1) через аэрокольца (18), из второй линии- в межрукавное пространство фильтра (2) через аэролифты ЧГ (9).

[128]

Одновременно по 50% фторированного глинозема подается из 1-й и 2-й секций бункера рукавного фильтра (7) с помощью подающего устройства (14.3) через распределительную коробку (15.3) фторированного глинозема в аэрожелобы ФГ на рециркуляцию (17) и далее в аэрокольца (18) на два реактора-адсорбера (1). Выгрузка фторированного глинозема из бункера рукавного фильтра (7) и транспорт адсорбента осуществляется по аналогии с классическим режимом работы.

[129]

5. Режим с последовательной выгрузкой адсорбента (фторированного глинозема)

[130]

Данный режим имеет преимущество при работе с технологиями обожженного анода. Может применяться для сохранения максимального улавливания фтора (криолитовое соотношение).

[131]

Краткое описание режима работы СГОУ:

[132]

Распределение отходящих от электролизера газов распределяется следующим образом: 50%Q (объем газа) на 1 реактор; 50%Q (объем газа) на 2 реактор.

[133]

Количество подаваемого чистого глинозема (ЧГ): 50% ЧГ на 1 реактор; 50% ЧГ на 1 аэролифт.

[134]

Количество подаваемого фторированного глинозема (ФГ): 100% ФГ подается из 1-й секции рукавного фильтра на 2-й реактор.

[135]

Выгрузка ФГ в электролизер производится из 2-й секции рукавного фильтра.

[136]

На фиг. 8 изображена схема работы режима с последовательной выгрузкой адсорбента.

[137]

Подача «грязного» газа от одного электролизера осуществляется равномерно на оба реактора-адсорбера (1). В данной схеме осуществлена подача чистого глинозема на одно аэрокольцо (18) первой секции и один аэролифт ЧГ (9) первой секции. Чистый глинозем подается из двух течек силоса ЧГ (12) далее распределяется по узлам очистки (13.1, 13.2) и попадает в подающие устройства (14.1, 14.2). Далее описываются две линии подачи чистого глинозема. В данной схеме оба подающих устройства (14.1, 14.2) настраиваются углом наклона внутренней пластины так, чтоб сечение подающего устройства позволяло дослать 50% адсорбента на аэролифт ЧГ (9) первой секции и 50% адсорбента на аэрокольцо (18) первой секции. После подающих устройств (14.1, 14.2) через течки адсорбент транспортируется по распределительным коробкам (15.1, 15.2) и далее поступает из первой линии в реактор- адсорбер (1) первой секции через аэрокольцо (18), из второй линии- в межрукавное пространство рукавного фильтра (2) через аэролифт ЧГ (9) первой секции рукавного фильтра. Ножевая заслонка в данном режиме перекрывает подачу чистого глинозема в реактор-адсорбер (1) второй секции рукавного фильтра.

[138]

Одновременно 100% фторированного глинозема подается из 1-й секции рукавного фильтра (2) с помощью подающего устройства (14.3) через распределительную коробку (15.3) фторированного глинозема в аэрожелоб ФГ на рециркуляцию (17) второй секции и далее в аэрокольцо (18) реактора-адсорбера (1) второй секции. Выгрузка фторированного глинозема из бункера рукавного фильтра (7) и транспорт адсорбента осуществляется по аналогии с последовательным режимом работы.

[139]

Установка фторирования сырья для алюминиевого производства имеет ряд сходств с прототипом:

[140]

Смешивание газа с адсорбентом посредством турбулентных потоков.

[141]

Наличие реактора-адсорбера для адсорбирования фтора.

[142]

Наличие в установке фильтрующего узла в виде рукавного фильтра.

[143]

К отличиям конструкции установки от принятого прототипа можно отнести следующее:

[144]

Установка не имеет подключения к общей централизованной СГОУ (сухой газоочистной установке), что позволяет решить вопрос автономности. В данной конфигурации применима возможность перемещения газоочистного модуля для подключения к разным электролизерам без затрат на выполнение масштабной трассы газоходов, т.е. универсальность. Достигается это преимущество за счет выполнения модуля в монолитном исполнении. Имеется возможность перемещения модуля с помощью строительной техники.

[145]

Установка не является предварительным узлом очистки, а имеет самостоятельный цикл работы без помощи сторонних узлов доочистки, так как предварительная очистка у аналога выполнена для осуществления работы централизованной СГОУ (невозможно исключить СГОУ из процесса адсорбции). В связи с этим предлагаемый газоочистной модуль настраивается для адсорбции газа индивидуально под каждый электролизер. Достигается данное преимущество за счет регулировок подачи адсорбента в реакторы-адсорберы (1) и межрукавное пространство фильтра (2) с помощью подающих устройств (14.1) и ножевых заслонок.

[146]

Геометрическая форма различных элементов установки указана в описании и приведена на чертежах в качестве примера и не ограничивается примерами исполнения.

[147]

Подготовка сырья для электролизера осуществляется индивидуально (без усреднений), что повышает технико-экономические показатели серии электролизеров в целом. Получена возможность снятия максимального КПД от ванны электролизера. Достигается это преимущество с помощью досылания аэрожелобами фторированного глинозема обратно в электролизер в режиме реального времени (без задержек по времени).

[148]

Установка имеет всего один дымосос (вентилятор) для осуществления полного цикла очистки газов в отличие от прототипа, у которого один дымосос установлен на узле предварительной очистки, а второй – на общей централизованной СГОУ. В связи с этим есть возможность подобрать обороты двигателя индивидуально, что позволит обеспечить качественную настройку системы газоотсоса от электролизера.

[149]

Принимая во внимание описание и примеры, объем правовой охраны испрашивается на газоочистной модуль для сбора и очистки газов, образующихся в электролизере при производстве алюминия, содержащий: по меньшей мере два реактора-адсорбера (1), соединенные посредством переходных патрубков (3) с рукавным фильтром (2), включающим камеру грязного газа (4), разделенной перегородкой (8) на две секции, камеру чистого газа (5), фильтровальные рукава (6) и бункер фторированного глинозема (7), при этом газоочистной модуль содержит две линии подачи адсорбента, одна из которых предназначена для подачи чистого глинозема, вторая для подачи фторированного глинозема, на первой линии размещен бункер чистого глинозема (12) с аэродном и по меньшей мере с двумя течками, выполненными для возможности подачи чистого глинозема в реакторы-адсорберы (1) и в аэролифты (9) для напыления чистого глинозема на фильтровальные рукава (6), а вторая линия подачи адсорбента содержит бункер фторированного глинозема (7), размещенного в нижней части рукавного фильтра (2), соединенного с накопительным бункером фторированного глинозема (7), выполненного с возможностью подачи фторированного глинозема в электролизер посредством аэролифта (11) и в реакторы-адсорберы (1).

[150]

При этом первая и вторая линии подачи адсорбента снабжены подающими устройствами (14.1, 14.2, 14.3) и распределительными коробками (15.1, 15.2, 15.3).

[151]

Целесообразно, чтобы модуль был выполнен с возможностью размещения в непосредственной близости к электролизеру и соединялся при этом с электролизером каналом для подачи в электролизер фторированного глинозема в качестве сырья.

[152]

Предпочтительно модуль содержит вентилятор (21), размещенный на линии выхода газов в атмосферу.

[153]

Также в объем правовой охраны входит способ сбора и очистки газов, образующихся в электролизере при производстве алюминия с помощью предложенного газоочистного модуля, включающий: (а) подачу грязного газа от одного электролизера в равном объеме на два реактора–адсорбера; (б) подачу чистого глинозема из бункера чистого глинозема на фильтровальные рукава и/или в реакторы-адсорберы; (в) одновременную подачу фторированного глинозема посредством подающего устройства и распределительной коробки в аэрожелоб(а) на рециркуляцию и реактор(ы)-адсорбер(ы); при этом выгрузку фторированного глинозема из бункера рукавного фильтра производят из первой и/или второй секции посредством перелива, после чего адсорбент накапливают в бункере фторированного глинозема с последующей подачей его в электролизер.

[154]

В одном варианте количество подаваемого чистого глинозема на фильтровальные рукава и/или в реакторы-адсорберы составляет от 25% до 100% в зависимости от заданного по технологии режима. Количество подаваемого на рециркуляцию в реакторы-адсорберы фторированного глинозема может составлять от 50% до 100%, в зависимости от заданного по технологии режима. Предпочтительно, чтобы перед подачей фторированного глинозема в электролизер, его подвергали предварительному нагреву.

Как компенсировать расходы
на инновационную разработку
Похожие патенты