Устройство относится к дозаторам противоводокристаллизационной жидкости (ПВК-жидкости), которыми оснащаются счетчики авиатоплива при авиатопливообеспечении полетов воздушных судов. Требуемый технический результат, который заключается в повышении точности и равномерности введения ПВК-жидкости в авиационное топливо в массе, достигается в устройстве, содержащем расходный бак ПВК-жидкости, на начальном участке выпускного патрубка которого установлен насос, а на конечном участке установлен расходомер ПВК-жидкости, на выходе которого выполнены параллельные участки, каждый из которых содержит последовательно установленные шайбу дроссельную и клапан электромагнитный, причем выходной конец линии забора ПВК-жидкости из расходного бака ПВК-жидкости соединен через узел ввода и смешения с линией подачи авиатоплива, оснащенного расходомером авиатоплива, а датчик нижнего уровня расходного бака ПВК-жидкости, насос, расходомер ПВК-жидкости, клапаны электромагнитные и расходомер авиатоплива выполнены с возможностью соединения их управляющих входов с соответствующими управляющими выходами контроллера, при этом дополнительно введены датчик температуры ПВК-жидкости, чувствительный элемент которого установлен в нижней части расходного бака ПВК-жидкости, а выход соединен с соответствующим входом контроллера, и датчик температуры авиатоплива, установленный перед расходомером авиатоплива в линии подачи авиатоплива и выход которого соединен с соответствующим входом контроллера, при этом расходомер ПВК-жидкости и расходомер авиатоплива выполнены в виде объемных счетчиков ПВК-жидкости и авиатоплива, соответственно. 6 з.п. ф-лы, 1 ил.
1. Устройство автоматизированного дозированного ввода противоводокристаллизационной жидкости в авиационное топливо в массе, содержащее расходный бак противоводокристализационной жидкости (ПВК-жидкости), оснащенный средством приема ПВК-жидкости и средством выдачи ПВК-жидкости, выполненном в виде линии забора ПВК-жидкости из оснащенного датчиком нижнего уровня расходного бака ПВК-жидкости, входной конец которой соединен с выпускным патрубком расходного бака ПВК-жидкости, на начальном участке которого установлен насос, а на конечном участке установлен расходомер ПВК-жидкости, на выходе которого выполнены параллельные участки, каждый из которых содержит последовательно установленные шайбу дроссельную и клапан электромагнитный, причем выходной конец линии забора ПВК-жидкости из расходного бака ПВК-жидкости соединен через узел ввода и смешения с линией подачи авиатоплива, оснащенного расходомером авиатоплива, а датчик нижнего уровня расходного бака ПВК-жидкости, насос, расходомер ПВК-жидкости, клапаны электромагнитные и расходомер авиатоплива выполнены с возможностью соединения их управляющих входов с соответствующими управляющими выходами контроллера, отличающееся тем, что введены датчик температуры ПВК-жидкости, чувствительный элемент которого установлен в нижней части расходного бака ПВК-жидкости, а выход соединен с соответствующим входом контроллера, и датчик температуры авиатоплива, установленный перед расходомером авиатоплива в линии подачи авиатоплива и выход которого соединен с соответствующим входом контроллера, при этом расходомер ПВК-жидкости и расходомер авиатоплива выполнены в виде объемных счетчиков ПВК-жидкости и авиатоплива, соответственно. 2. Устройство по п. 1, отличающееся тем, что на входе линии забора ПВК-жидкости из расходного бака ПВК-жидкости последовательно установлены запорный кран и фильтр защитный, а расходный бак ПВК-жидкости оснащен элементом дыхательным с осушителем воздуха и заливной горловиной. 3. Устройство по п. 1, отличающееся тем, что число параллельных участков, каждый из которых содержит последовательно установленные шайбу дроссельную и клапан электромагнитный, равно трем. 4. Устройство по п. 1, отличающееся тем, что на линии забора ПВК-жидкости из расходного бака ПВК-жидкости между насосом и объемным счетчиком ПВК-жидкости последовательно установлены фильтр тонкой очистки и клапан обратный. 5. Устройство по п. 1, отличающееся тем, что контроллер оснащен пультом внешнего управления и принтером. 6. Устройство по п. 1, отличающееся тем, что вход линии подачи авиатоплива оснащен клапаном запорным, выполненным с возможностью соединения его управляющего входа с соответствующим выходом контроллера. 7. Устройство по п. 1, отличающееся тем, что днище расходного бака ПВК-жидкости оснащено первым краном запорным, установленным в его выпускном патрубке, и вторым краном запорным, установленным в его сливном патрубке.
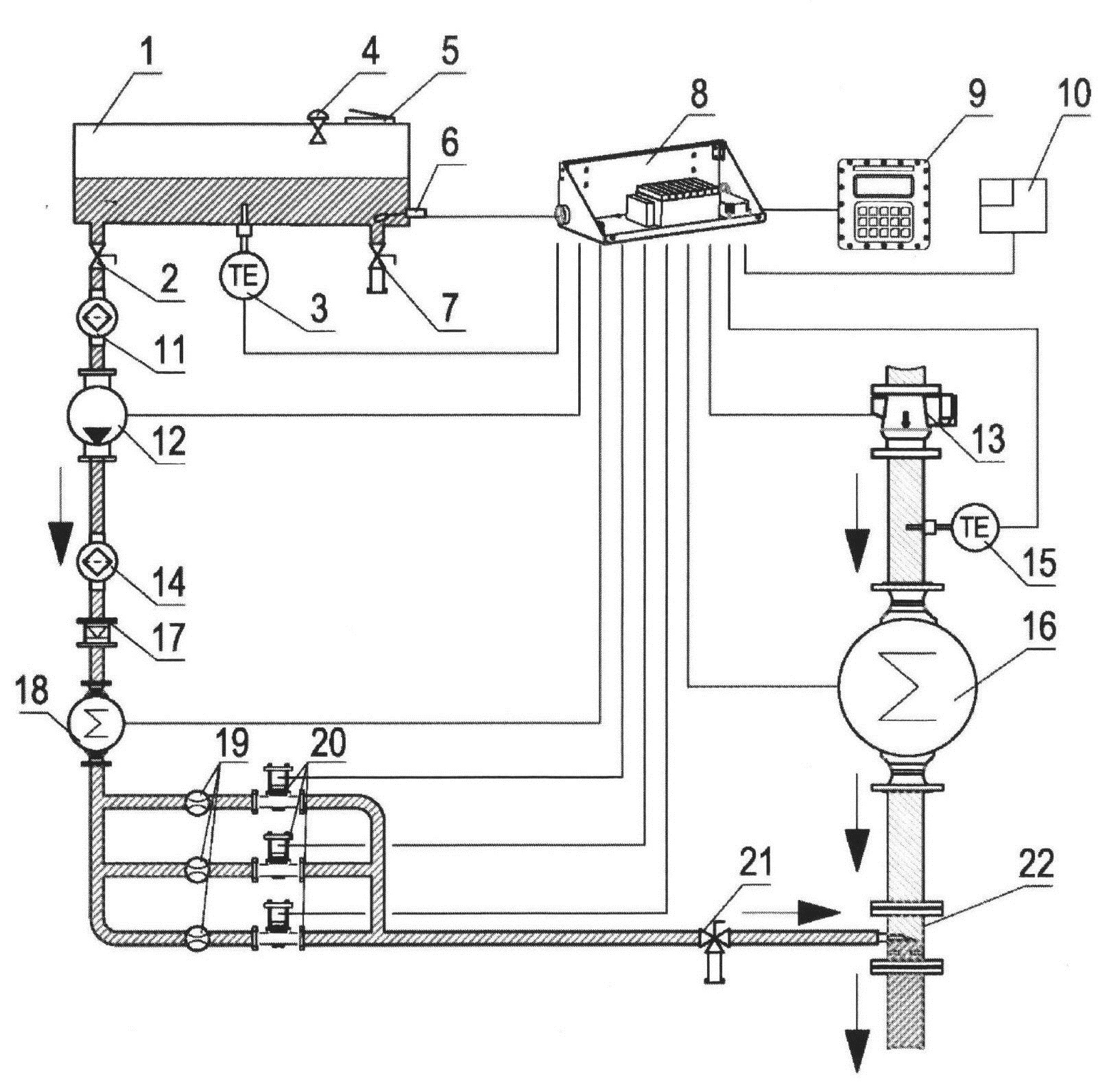
Устройство относится к дозаторам противоводокристаллизационной жидкости (ПВК-жидкости), которыми оснащаются счетчики авиатоплива при авиатопливообеспечении полетов воздушных судов. Ввод ПВК-жидкости обеспечивает уменьшение вероятности обмерзания самолетных и вертолетных фильтров при низких температурах, увеличение растворимости воды в топливе и увеличение растворимости уже образовавшихся кристаллов льда. Известно устройство [RU 134242, U1, F01M 9/02, 10.11.2013], включающее корпус, фильтрующий элемент и дозатор присадок, представляющий собой емкость с впускным и выпускным отверстиями и содержащую присадки, постепенно вытесняемые из емкости давлением, производимым рабочим веществом в процессе его циркуляции. Особенностями известной конструкции является то, что устройство содержит фильтрующий элемент грубой очистки и фильтрующий элемент тонкой очистки, в дозатор присадок в процессе циркуляции попадает рабочее вещество, прошедшее через фильтрующий элемент тонкой очистки. Недостатком устройств является относительно низкая точность введения присадок в топливо, обусловленная тем, что присадки вводятся путем постепенного их вытеснения из емкости давлением, производимым рабочим веществом в процессе его циркуляции, что не гарантирует введения в топливо требуемого количества присадок и их равномерное распределение в массе авиационного топлива. Близким по технической сущности к предложенному является устройство [RU 208445, U1, B67D 7/02, 20.12.2021], представляющее собой резервуар для ПВК-жидкости, выполненный с возможностью хранения и выдачи ПВК-жидкости, содержащий цилиндрический корпус со средством приема ПВК-жидкости и средством выдачи ПВК-жидкости, при этом, корпус оснащен устройством осушения воздуха, выполненным с возможностью соединения с трубопроводом деаэрации для поступления в корпус атмосферного воздуха и содержащим камеру хранения осушающего вещества для осушения поступающего атмосферного воздуха от молекул воды, причем, камера хранения осушающего вещества имеет смотровое окно. Недостатком устройств является относительно низкая точность введения ПВК-жидкости в топливо, обусловленная тем, что средства выдачи ПВК-жидкости из резервуара в топливо не гарантирует введение в топливо требуемого (расчетного) количества жидкости и ее равномерную выдачу. Наиболее близким по технической сущности к предложенному является устройство дозированного ввода противоводокристаллизационной жидкости в авиационное топливо [RU 215424, U1, B67D 7/02, 13212.2021], содержащее резервуар для противоводокристализационной жидкости (ПВК-жидкости), оснащенный средством приема ПВК-жидкости и средством выдачи ПВК-жидкости, при этом, средство выдачи ПВК-жидкости выполнено в виде линии забора ПВК-жидкости из резервуара, входной конец которой соединен с выпускным патрубком резервуара, на начальном участке которого установлен насос, а на конечном участке установлен расходомер ПВК-жидкости, на выходе которого выполнены параллельные участки, каждый из которых содержит последовательно установленные клапан электромагнитный и шайбу дроссельную, причем выходной конец линии забора ПВК-жидкости из резервуара соединен через узел ввода и смешения с линией подачи авиатоплива, а насос, расходомер ПВК-жидкости, клапаны электромагнитные и шайбы дроссельные выполнены с возможностью соединения их управляющих входов с управляющими выходами контроллера. Особенностью известного устройства в частном варианте его использования является то, что на входе линии забора ПВК-жидкости из резервуара установлен запорный кран, резервуар для ПВК-жидкости оснащен элементом дыхательным с осушителем, и оснащен датчиком нижнего уровня, выполненного с возможностью соединения с контроллером, число параллельных участков, каждый из которых содержит последовательно установленные клапан электромагнитный и шайбу дроссельную, равно трем, на линии забора ПВК-жидкости из резервуара между насосом и расходомером последовательно установлены фильтр очистки ПВК-жидкости от механических примесей и клапан обратный, а между выходом параллельных участков и узлом ввода и смешения установлен кран трехходовой. Недостатком наиболее близкого технического решения является его относительно низкая точность, связанная с необходимостью относительно точного ввода ПВК-жидкости в авиационное топливо в массе, например, в следующих концентрациях, обусловленных техническими условиями использования присадок в авиационном топливе, а, именно, в обеспечении введения ПВК-жидкости в авиатопливо в следующих концентрациях: для режима ввода ПВК-жидкости "0,1 мас.%" допустимое количество ПВК-жидкости - в интервале от 0,08 до 0,12 мас.%; для режима ввода ПВК-жидкости "0,2 мас.%" допустимое количество ПВК-жидкости - в интервале от 0,185 до 0,215 мас.%; для режима ввода ПВК-жидкости "0,3 мас.%" допустимое количество ПВК-жидкости - в интервале от 0,29 до 0,31 мас.%. Задачей полезной модели является создание устройства, обеспечивающего высокую точность ввода ПВК-жидкости в авиационное топливо в массе в соответствии с техническими требованиями. Требуемый технический результат заключается в повышении точности и равномерности введения ПВК-жидкости в авиационное топливо в массе. Поставленная задача решается, а требуемый технический результат достигается тем, что в устройстве, содержащем расходный бак противоводокристализационной жидкости (ПВК-жидкости), оснащенный средством приема ПВК-жидкости и средством выдачи ПВК-жидкости, выполненном в виде линии забора ПВК-жидкости из оснащенного датчиком нижнего уровня расходного бака ПВК-жидкости, входной конец которой соединен с выпускным патрубком расходного бака ПВК-жидкости, на начальном участке которого установлен насос, а на конечном участке установлен расходомер ПВК-жидкости, на выходе которого выполнены параллельные участки, каждый из которых содержит последовательно установленные шайбу дроссельную и клапан электромагнитный, причем выходной конец линии забора ПВК-жидкости из расходного бака ПВК-жидкости соединен через узел ввода и смешения с линией подачи авиатоплива, оснащенного расходомером авиатоплива, а датчик нижнего уровня расходного бака ПВК-жидкости, насос, расходомер ПВК-жидкости, клапаны электромагнитные и расходомер авиатоплива выполнены с возможностью соединения их управляющих входов с соответствующими управляющими выходами контроллера, согласно полезной модели, введены датчик температуры ПВК-жидкости, чувствительный элемент которого установлен в нижней части расходного бака ПВК-жидкости, а выход соединен с соответствующим входом контроллера, и датчик температуры авиатоплива, установленный перед расходомером авиатоплива в линии подачи авиатоплива и выход которого соединен с соответствующим входом контроллера, при этом, расходомер ПВК-жидкости и расходомер авиатоплива выполнены в виде объемных счетчиков ПВК-жидкости и авиатоплива, соответственно. Кроме того, требуемый технический результат достигается тем, что на входе линии забора ПВК-жидкости из расходного бака ПВК-жидкости последовательно установлены запорный кран и фильтр защитный, а расходный бак ПВК-жидкости оснащен элементом дыхательным с осушителем воздуха и заливной горловиной. Кроме того, требуемый технический результат достигается тем, что число параллельных участков, каждый из которых содержит последовательно установленные шайбу дроссельную и клапан электромагнитный, равно трем. Кроме того, требуемый технический результат достигается тем, что на линии забора ПВК-жидкости из расходного бака ПВК-жидкости между насосом и объемным счетчиком ПВК-жидкости последовательно установлены фильтр тонкой очистки и клапан обратный. Кроме того, требуемый технический результат достигается тем, что контроллер оснащен пультом внешнего управления и принтером. Кроме того, требуемый технический результат достигается тем, что вход линии подачи авиатоплива оснащен клапаном запорным, выполненными с возможностью соединения его управляющего входа с соответствующим выходом контроллера. Кроме того, требуемый технический результат достигается тем, что днище расходного бака ПВК-жидкости оснащено первым краном запорным, установленным в его выпускном патрубке, и вторым краном запорным, установленном в его сливном патрубке. На чертеже представлена функциональная схема устройства дозированного ввода ПВК-жидкости в авиационное топливо совместно с взаимодействующими элементами. На чертеже обозначены: 1 - расходный бак ПВК-жидкости; 2 - первый кран запорный; 3 - датчик температуры ПВК-жидкости; 4 - элемент дыхательный с осушителем; 5 - заливная горловина; 6 - датчик нижнего уровня; 7 - второй кран запорный; 8 - контроллер; 9 - пульт управления контроллером; 10 - принтер; 11 - фильтр защитный; 12 - насос; 13 - клапан запорный; 14 - фильтр тонкой очистки; 15 - датчик температуры авиатоплива; 16 - объемный счетчик авиатоплива; 17 - клапан обратный; 18 - объемный счетчик ПВК-жидкости; 19 - шайба дроссельная; 20 - клапан электромагнитный; 21 - кран трехходовой пломбируемый; 22 - узел ввода и смешения. Устройство содержит расходный бак 1 противоводокристализационной жидкости (ПВК-жидкости), оснащенный средством приема ПВК-жидкости и средством выдачи ПВК-жидкости, выполненном в виде линии забора ПВК-жидкости из оснащенного датчиком 6 нижнего уровня расходного бака 1 ПВК-жидкости, входной конец которой соединен с выпускным патрубком расходного бака 1 ПВК-жидкости, на начальном участке которого установлен насос 12, а на конечном участке установлен расходомер ПВК-жидкости, выполненный в виде объемного счетчика 18 ПВК-жидкости и на выходе которого выполнены параллельные участки, каждый из которых содержит последовательно установленные шайбу 19 дроссельную и клапан 20 электромагитный, причем выходной конец линии забора ПВК-жидкости из расходного бака 1 ПВК-жидкости соединен через узел 22 ввода и смешения с линией подачи авиатоплива, оснащенного расходомером авиатоплива, выполненного в виде объемного счетчика 16 авиатоплива, а датчик 6 нижнего уровня расходного бака 1 ПВК-жидкости, насос 12 расходомер 18 ПВК-жидкости, клапаны 20 электромагнитные и расходомер 16 авиатоплива выполнены с возможностью соединения их управляющих входов с соответствующими управляющими выходами контроллера 8. Кроме того, устройство содержит датчик 3 температуры ПВК-жидкости, чувствительный элемент которого установлен в нижней части расходного бака 1 ПВК-жидкости, а выход соединен с соответствующим входом контроллера 8, и датчик 15 температуры авиатоплива, установленный перед расходомером 16 авиатоплива в линии подачи авиатоплива и выход которого соединен с соответствующим входом контроллера 8. Кроме того, в устройстве на входе линии забора ПВК-жидкости из расходного бака 1 ПВК-жидкости последовательно установлены первый кран 2 запорный и фильтр 11 защитный, расходный бак 1 ПВК-жидкости оснащен элементом 4 дыхательным с осушителем воздуха и заливной горловиной 5. Число параллельных участков, каждый из которых содержит последовательно установленные шайбу 19 дроссельную и клапан электромагнитный 20, равно трем, а на линии забора ПВК-жидкости из расходного бака 1 ПВК-жидкости между насосом 12 и объемным счетчиком 18 ПВК-жидкости последовательно установлены фильтр 14 тонкой очистки и клапан 17 обратный. В устройстве контроллер 8 оснащен пультом 9 внешнего управления и принтером 10. Кроме того, вход линии подачи авиатоплива оснащен клапаном 13 запорным, выполненными с возможностью соединения его управляющего входа с соответствующим выходом контроллера 8, а днище расходного бака 1 ПВК-жидкости оснащено первым краном 2 запорным, установленным в его выпускном патрубке, и вторым краном 7 запорным, установленном в его сливном патрубке. Работает устройства дозированного ввода противоводокристаллизационной жидкости в авиационное топливо следующим образом. ПВК-жидкость хранится в расходном баке 1 ПВК-жидкости, оснащенном элементом 4 дыхательным с осушителем, заливной горловиной 5, датчиком 6 нижнего уровня, датчиком 3 температуры и первым 2 и вторым 7 кранами запорными. ПВК-жидкость перекачивается насосом 12 из расходного бака в линию выдачи через фильтр 11 защитный, фильтр 14 тонкой очистки, клапан 17 обратный и объемный счетчик 18. ПВК-жидкость вводится в поток авиатоплива через управляемый клапан 20 электромагнитный, установленный в линии с шайбой 19 дроссельной. Таких линий три. Количество используемых одновременно линий определяется контроллером 7 и зависит от количества прокаченного авиатоплива и заданной концентрации ПВК-жидкости. ПВК-жидкость распределяется по поперечному сечению потока авиатоплива в узле 22 ввода и смешения, установленном на продуктопроводе авиатоплива после клапана 13 запорного и объемного счетчика 16 авиатоплива. Управление вводом ПВК-жидкости осуществляется контроллером 8, который обеспечивает: включение и выключение насоса 12 ПВК-жидкости; управление работой клапанов 20 электромагнитных, открывая и закрывая их для достижения ввода в авиатопливо заданного количества ПВК-жидкости в массовых процентах; остановку выдачи топлива при помощи клапана 13 запорного в случае возникновения нештатной ситуации; распечатку расходного ордера на принтере 10, в котором будут указаны фактические количества выданных топлива и ПВК-жидкости; управление вводом в поток авиатоплива заданного количества ПВК-жидкости в массовых процентах, для этого контроллер в режиме реального времени косвенным методом осуществляет вычисление масс выданного топлива и введенной ПВК-жидкости. Контроллер осуществляет также расчет косвенным методом массы авиатоплива и массы ПВК-жидкости, применяя значения плотности авиатоплива и температуру измерения плотности авиатоплива, указанные в Контрольном талоне средства заправки. Ввод значений плотности и температуры осуществляется при помощи клавиатуры и индикатора, установленных на пульте 9. Таким образом, в предложенном техническом решении достигается требуемый технический результат, который заключается в повышении точности и равномерности введения ПВК-жидкости в авиационное топливо в массе.