Использование: в области электротехники. Технический результат - расширение функциональных возможностей и адаптивности способа. Параметры модели трансформатора, подверженные изменению в ходе эксплуатации, подлежат определению в реальном времени, что в структурной схеме, реализующей предлагаемый способ, выполняет адаптивный корректор. Для синтеза корректора и для его запуска в режим восстановления требуется задать на фиксированном интервале времени неискаженный ток. Этот интервал приходится на время насыщения трансформатора. Задачу решает экстраполяция процесса на интервале правильной трансформации. Сначала модельный сигнал используется на этапе сегментации процесса, а затем - для экстраполяции на время после начала насыщения. Описание структурной схемы, реализующей данный способ в терминале микропроцессорной защиты, выполнено в дискретном времени. В качестве примера взят линейный модельный сигнал. Два его варьируемых параметра определяются в процессе сегментации. Экстраполяция совершается на три дискретных момента времени, составляющих фиксированный интервал в начале процесса насыщения трансформатора. На этом интервале определяются два параметра адаптивного корректора. Выходной сигнал структурной схемы образован в итоге коммутатором трех токовых сигналов - на интервале неискаженной трансформации, на фиксированном интервале, на интервале восстановления тока. 5 ил.
Способ восстановления тока при насыщении трансформатора, включающий в себя выделение из наблюдаемого процесса изменения тока интервалов неискаженной трансформации и экстраполяции процесса из каждого такого интервала на последующее время, отличающийся тем, что интервал неискаженной трансформации выделяют с использованием модельного сигнала, параметры которого определяют путем приближения к участкам наблюдаемого тока, модельный сигнал экстраполируют на фиксированный интервал времени, синтезируют на этом интервале корректор наблюдаемого тока и пропускают через него тот ток, который наблюдают на интервале времени от конца фиксированного интервала до наступления времени следующей неискаженной трансформации.
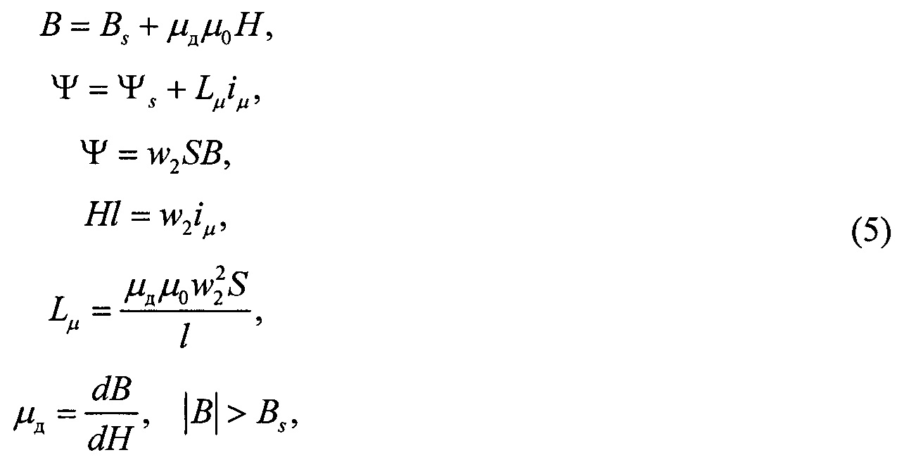
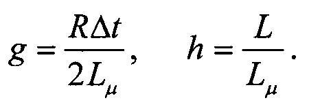
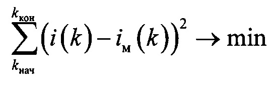
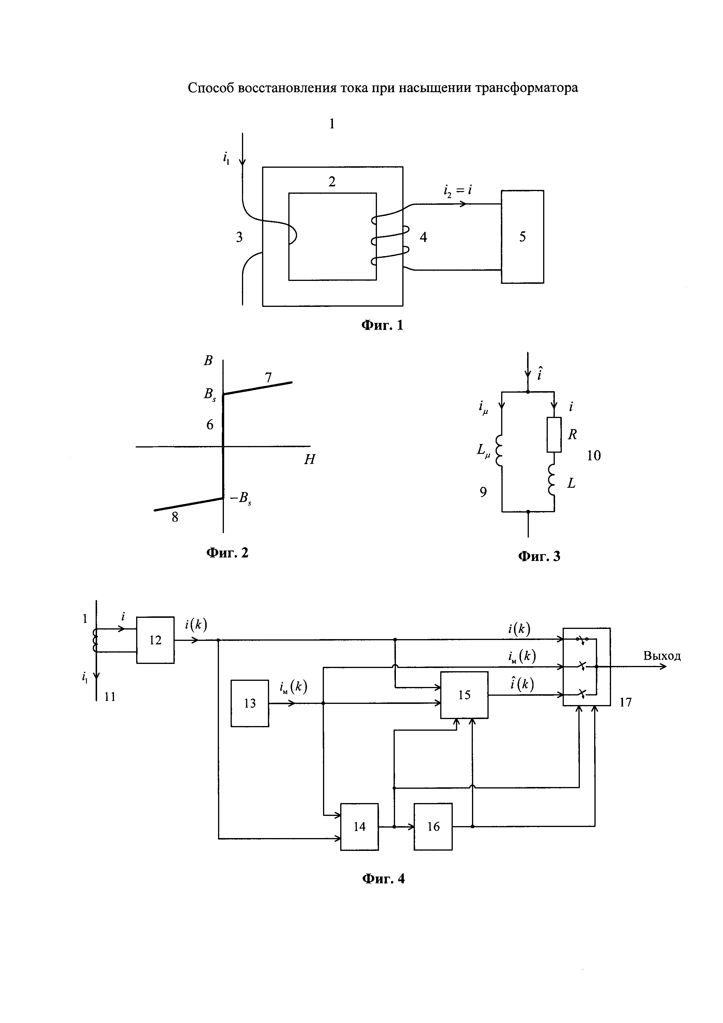
Изобретение относится к электроэнергетике, а именно к релейной защите и автоматике электрических систем. Известна общая задача восстановления нелинейно искаженного сигнала [1]. В электроэнергетике она принимает специфический характер. Релейная защита получает основную информацию от измерительных трансформаторов тока, которые на сегодняшний день все еще представляют собой электромагнитные устройства. Ферромагнитные сердечники трансформаторов обладают нелинейной характеристикой намагничивания, состоящей из рабочей части и областей насыщения. Пока трансформатор остается в пределах рабочей части, вторичный ток не претерпевает нелинейных искажений. Все кардинально изменяется при насыщении. В области насыщения резко возрастает ток намагничивания стали сердечника. Соответственно резко снижается и изменяет свою форму вторичный ток, поступающий в терминалы релейной защиты. Возникает необходимость в принятии мер, предотвращающих неверные действия релейной защиты. Известны технические решения, направленные на восстановление нелинейно искаженного тока [2-4]. Они основываются на априорных сведениях о характеристике намагничивания стали сердечника трансформатора тока, что может быть принято при апостериорном анализе осциллограмм короткого замыкания, но малопригодно для алгоритмов реального времени. В релейной защите нашли практическое применение более простые способы восстановления тока, искаженного вследствие насыщения измерительных трансформаторов. Эти способы или вовсе не нуждаются в априорной информации о характеристике намагничивания и нагрузке трансформатора тока, или довольствуются частичной информацией. Но они полагаются на установленный факт: в процессе изменения тока присутствуют участки неискаженной трансформации, когда магнитопровод не насыщен. Например, в [5] уровень тока на таком участке запоминается и далее поддерживается несмотря на происходящее насыщение и уход тока в ветвь намагничивания. Тем не менее, восстановление вторичного тока в этом случае нельзя считать полным, предотвращается всего лишь резкое падение вторичного тока. Современные способы восстановления наиболее детально описаны в [6, 7]. Их отличают следующие признаки. Во-первых, сегментация наблюдаемого процесса, т.е. разделение на однородные участки двух типов - участки неискаженной (правильной) трансформации и участки, на которых влияет насыщение сердечника трансформатора. Во-вторых, экстраполяция информации с участков правильной информации на последующие участки искаженного тока. Эти способы не предполагают моделирования всего процесса трансформации тока электрической системы, но тем не менее они сохраняют зависимость от априорной информации о ветви намагничивания и нагрузке трансформатора тока. Такая зависимость ощутимо сужает функциональные возможности способа восстановления искаженного тока, так как параметры трансформатора и его нагрузки не остаются неизменными, к тому же их определение в условиях эксплуатации затруднено. Цель изобретения - расширение функциональных возможностей и упрощение способа восстановления тока, искаженного вследствие насыщения измерительного трансформатора. Достижение поставленной цели обеспечивается тем, что априорная информация о трансформаторе ограничивается исключительно структурой его модели, никак не затрагивая параметры. Последние определяют в режиме реального времени, и в этом смысле предлагаемый способ следует отнести к категории адаптивных. Как и в прототипе [7], предусматривается сегментация - выделение из наблюдаемого процесса изменения тока интервалов неискаженной трансформации и экстраполяция внутреннего процесса каждого такого интервала на время после его окончания. Новизна дальнейшего подхода к обработке полученной информации заключается в том, что сегментация производится с использованием модельного сигнала, а не путем моделирования наблюдаемого процесса синусоидой и экспонентой, как это делается в прототипе, и экстраполируют модельный сигнал. Причем экстраполируют на строго ограниченное время. Ключевой новый признак заключается в том, что на этом фиксированном интервале времени, следующим за интервалом неискаженной трансформации, синтезируют корректор наблюдаемого тока. Далее пропускают через него искаженный ток на том интервале, который начинается вслед за фиксированным интервалом времени и длится до наступления очередной неискаженной трансформации. Необходимо пояснить, в чем заключается преимущество применения модельного сигнала как для сегментации наблюдаемого тока, так и для экстраполяции процесса неискаженной трансформации. В прототипе определяют параметры модели тока короткого замыкания. Модель состоит из синусоидальной и экспоненциальной слагающих, содержит четыре варьируемых параметра. Для их оценивания с минимальной переопределенностью требуются пять отсчетов наблюдаемого сигнала. Между тем, для определения параметров линейного модельного сигнала достаточно трех отсчетов. Продолжительность интервала неискаженной трансформации при высоких уровнях тока короткого замыкания может сократиться до 2-3 миллисекунд, что говорит о необходимости обходиться минимально возможным числом отсчетов наблюдаемого неискаженного процесса короткого замыкания. Далее, необходимо заметить, что для оценивания апериодической составляющей требуются непростые адаптивные фильтры. Если же затухание свободного процесса фиксируется, то отпадает нужда в адаптивных фильтрах, но взамен появляется методическая погрешность экстраполяции процесса из-за несовпадения реального и фиксированного затуханий. На фиг. 1 приведена структурная схема преобразования тока электрической сети, на фиг. 2 - кусочно-линейная характеристика намагничивания стали трансформатора тока, на фиг. 3 - схемная модель передачи тока в нагрузку трансформатора, на фиг. 4 - функциональная схема восстановления искаженного тока, на фиг. 5 - пример применения предлагаемого способа. Основные элементы конструкции трансформатора тока 1 - магнитопровод (сердечник) 2, первичная обмотка 3, вторичная обмотка 4. Ток вторичной обмотки подается в нагрузку 5, где и наблюдается. В характеристике намагничивания стали сердечника 2 выделяется рабочий участок 6, близкий к оси магнитной индукции В и участки насыщения 7 и 8. Схемная модель насыщенного трансформатора тока 1 образована двумя ветвями - ветвью намагничивания 9 и ветвью нагрузки 10 - и учитывает три основных параметра: индуктивность Lμ ветви намагничивания в области насыщения (участки характеристики 7, 8) и параметры R, L нагрузки 10. Трансформатор тока 1 включается в провод 11 электрической сети и преобразует его ток i1 во вторичный ток i2=i. В терминале релейной защиты 5 ток i подвергается преобразованию. Аналого-цифровой преобразователь 12 формирует отсчеты i(k), где k=…, 0, 1, … - дискретное время. Генератор модельного сигнала 13 формирует собственный сигнал iм(k), например линейный где х и у - варьируемые параметры. В структуру схемы восстановления тока входят, кроме того, сегментатор 14, корректор 15, счетчик числа отсчетов 16 и коммутатор 17. На фиг. 5 приведены токи трансформатора: 18 - наблюдаемый ток i, 19 - ток i1, приведенный ко вторичной стороне. Вследствие насыщения трансформатора токи 18 и 19 резко отличаются, но на интервале неискаженной трансформации 20 они совпадают. Интервал 20 соответствует рабочему участку 6 характеристики намагничивания. Интервал экстраполяции 21 обеспечивается модельным сигналом iм(k). На фиг. 5 закон изменения тока на участке 20 близок к линейному. Модельный сигнал (1) продолжит этот процесс и на интервале 21, где предусмотрено заданное число отсчетов, в данном примере только три. Восстановление тока на интервале 22, следующим за интервалом 21, продолжается вплоть до выявления очередного интервала правильной трансформации 23. Сегментация и восстановление тока - самостоятельные задачи, так как относятся к разным участкам наблюдаемого процесса. Однако имеется определенная зависимость результата восстановления от результата сегментации. Сегментация же автономна. Рассмотрим основные операции, совершаемые в структурной схеме фиг. 4 и составляющие содержание предлагаемого способа. Сегментатор 14 получает сигнал i(k) с выхода аналого-цифрового преобразователя (АЦП) 12 и сигнал iм(k) от генератора модельного сигнала 13. Операции сегментации заключаются в оценивании параметров модельного сигнала iм(k), например, х и у в (1), из условия близости к наблюдаемому сигналу i(k), скажем, по критерию наименьших квадратов В результате определяются значения параметров х и у, а также начального kнач и конечного kкон значений дискретного времени в пределах интервала неискаженной трансформации 20. Основные операции данного способа осуществляет корректор 15. Это адаптивный модуль, преобразующий сигнал i(k) в где Ψ - потокосцепление вторичной обмотки 4. В пределах одного интервала дискретизации Δt уравнение (2) может быть представлено в виде Для малого времени Δt интеграл в (3) допустимо заменить алгебраическим выражением К тому же в области насыщения магнитопровода с характеристикой намагничивания по фиг. 2 где Bs - индукция насыщения, μд - относительная дифференциальная магнитная проницаемость, μ0 - магнитная постоянная, Lμ - дифференциальная индуктивность ветви намагничивания на участках насыщения, w2 - число витков вторичной обмотки, S - сечение магнитопровода, С учетом (4) и (5) из (3) вытекает связь между наблюдаемым током i и током намагничивания где Параметры g и h неизвестны и подлежат определению, для чего необходимо располагать отсчетами iμ(k') при трех значениях k'=0,1,2. Пусть отсчет времени k' ведется от начала насыщения. Принимается равенство согласно которому неизвестные три отсчета Определив приращения получим из (6) два алгебраических уравнения где b10=Δi(1)=i(1)-i(0), b2l=Δi(2)=i(2)-i(1). Решение системы (11), (12) Синтез корректора 15 заключается в выполнении операций (8)-(10) и (13), (14). Что же касается его дальнейшей роли, то она заключается в операции восстановления тока на основе закономерности (6) Δiμ(k')=iμ(k'-1)+(g+h)i(k')+(g-h)i(k'-1), начиная от момента k'=4 и до завершения участка насыщения 18. Счетчик числа импульсов 16 в приводимом примере фиксирует интервал времени k'=0, 1, 2, получая сигнал от сегментатора 14 в момент kкон окончания интервала неискаженной трансформации. Коммутатор 17 переключается в моменты kкон и k'=4. Если трансформатор не насыщен, то на выход коммутатора 17 поступает наблюдаемый ток i(k). В случае насыщения коммутатор переключается в момент kкон и в следующий момент k=kкон+1 или, что то же, k'=0, на выход поступает отсчет модельного сигнала iмод (kкон+1), что согласуется с принятым условием (7). По завершении интервала времени, задаваемого счетчиком 16, происходит очередное переключение коммутатора 17, на этот раз создается путь на выход для восстановленного тока В примере работы описанной структуры на фиг. 5 жирной линией показан выходной сигнал на протяжении первой полуволны тока короткого замыкания, указанного пунктирной линией. Тонкой сплошной линией отмечен наблюдаемый ток. Пример дан для частоты дискретизации 4 кГц (Δt=0,25 мс). Выходной сигнал включает в свой состав участки 20, 21, 22, практически совпадающие с первичным током, приведенным ко вторичной обмотке трансформатора. Широкие функциональные возможности предложенного способа вытекают из того обстоятельства, что ни используемый для сегментации и экстраполяции модельный сигнал, ни используемая при синтезе адаптивного корректора искаженного тока модель трансформатора не ограничены конкретной реализацией. Микропроцессорные терминалы релейной защиты выполняют синтез адаптивных модулей в темпе реального времени без каких-либо затруднений, если выполняемые операции описываются алгебраическим соотношениями, как это представлено в данном способе. Источники информации 1. Авторское свидетельство СССР №468169, G01R 19/00, 1973. 2. Патент РФ №2457495, G01R 15/18, 2008. 3. Патент РФ №2526834, H01F 27/42, H01F 38/28, 2012. 4. Лямец, Ю.Я. Оптимизационный подход к восстановлению нелинейно искаженного тока / Ю.Я. Лямец, А.В. Шевелев // РЗАУЭ: материалы науч.-техн. конф., посвящ. 40-летию ОАО «ВНИИР» / Чебоксары: изд-во Чуваш, ун-та., 2001. С. 52-54. 5. Авторское свидетельство СССР №815821, Н02Н 3/08, 1979. 6. Wiszniewski A., Rebizant W., Schiel L. Correction of current transformer transient performance // IEEE Transactions on Power Delivery. 2008. Vol. 23(2). P. 624-632. doi: 10.1109/TPWRD.2008.915832 7. Hajipour E., Vakilian M., Sanaye-Pasand M. Current-Transformer Saturation Compensation for Transformer Differential Relays // IEEE Transactions on Power Delivery. 2015. Vol. 30(5). P. 2293-2302. doi: 10.1109/TPWRD.2015.2411736
.
не на основе фиксированной процедуры, а с настройкой на ту закономерность, которая действует в модели насыщенного трансформатора (фиг. 3):



- длина его средней линии.
- дискретное время,

заменяются экстраполированными отсчетами модельного тока iм, функция которого была определена ранее на завершившимся интервале неискаженной трансформации. Вслед за (6)







от корректора 15.