Изобретение относится к области анализа материалов путем определения их плотности, более конкретно, к автоматическим датчикам газового анализа, а именно, к пневматическому датчику плотности газов. Пневматический датчик плотности газов содержит чувствительный элемент, реагирующий на перепад давлений, вызванный разностью плотностей анализируемого и сравнительного газов, и измерительную схему. Чувствительной элемент состоит из пластины, подвешенной на газовой опоре, и считывающего элемента в виде узла типа «сопло-заслонка», охваченного двумя соплами, расположенными до и после пневматического мембранного усилителя мощности, и образующего вместе с указанным усилителем и соплом обратной связи регенеративную обратную связь с коэффициентом усиления, большим единицы, а измерительная схема состоит из дифференциальных ветвей цепи сравнительного газа, в одну из которых подключен дозатор анализируемого газа. Технический результат - повышение чувствительности и увеличение показаний датчика. 1 ил.
Пневматический датчик плотности газов, содержащий чувствительный элемент, реагирующий на перепад давлений, вызванный разностью плотностей анализируемого и сравнительного газов, и измерительную схему, характеризующийся тем, что чувствительной элемент состоит из пластины, подвешенной на газовой опоре, и считывающего элемента в виде узла типа «сопло-заслонка», охваченного двумя соплами, расположенными до и после пневматического мембранного усилителя мощности, и образующего вместе с указанным усилителем и соплом обратной связи регенеративную обратную связь с коэффициентом усиления, большим единицы, а измерительная схема состоит из дифференциальных ветвей цепи сравнительного газа, в одну из которых подключен дозатор анализируемого газа.
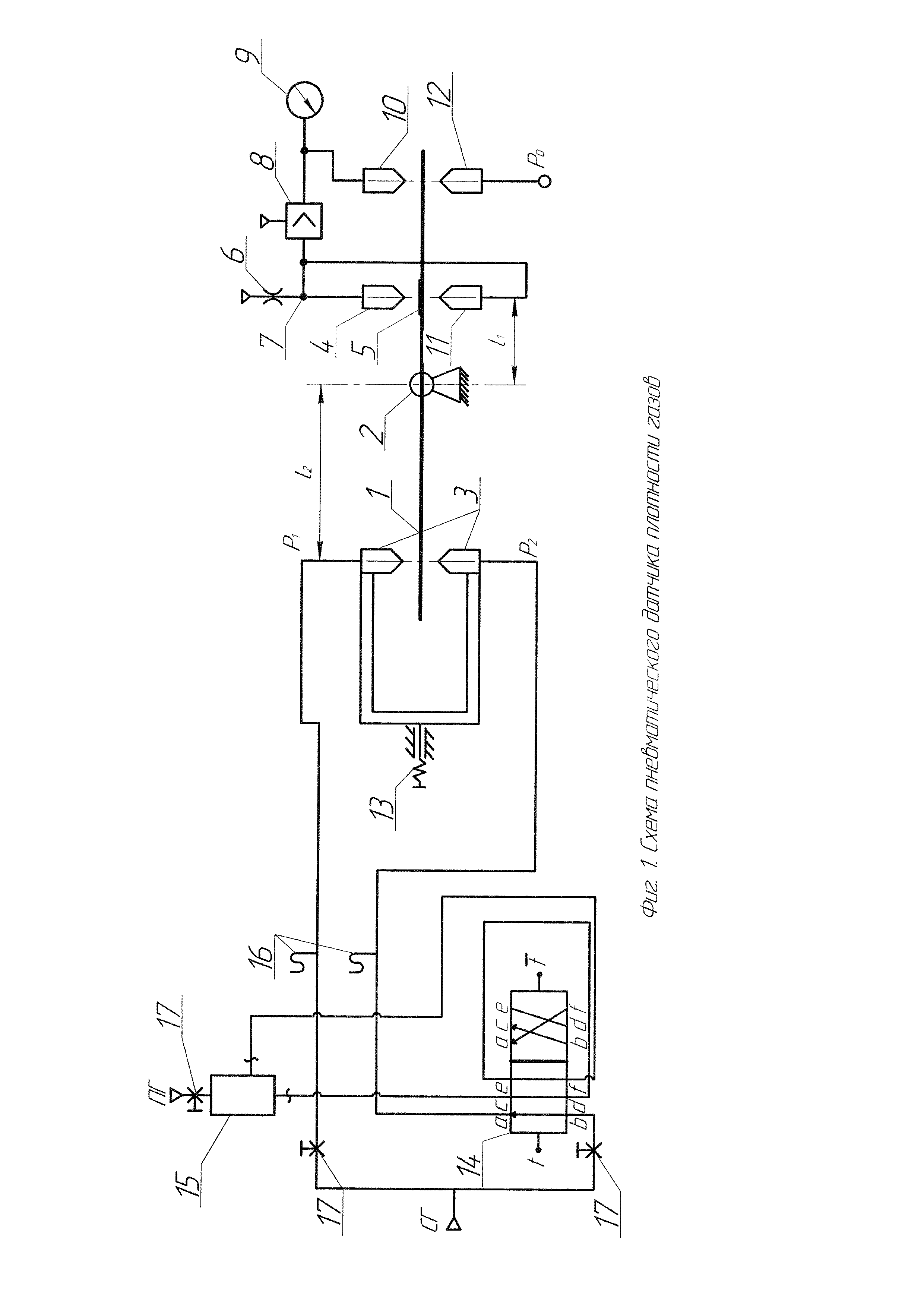
Изобретение относится к области анализа материалов путем определения их плотности, более конкретно, к автоматическим датчикам газового анализа. Из уровня техники известен принимаемый в качестве ближайшего аналога изобретения газовый плотномер, работающий по принципу сравнения плотностей пробного и сравнительного газов [патент RU 2350925 С1, опубл. 27.03.2009]. Указанный плотномер содержит измерительный сосуд известной высоты для пробного газа, устройство для выравнивания между собой давлений сравнительного газа и пробного газа в верхней части сосуда и устройство выработки измерительного сигнала с чувствительным элементом, реагирующим на перепад давлений, вызванный разностью плотностей равных столбов пробного и сравнительного газов, и с датчиком перемещения указанного чувствительного элемента, при этом устройство для выравнивания давлений выполнено в виде дросселя, сообщенного с атмосферой и с сосудом со стороны его верхнего торца, чувствительный элемент - в виде эластичной мембраны, а устройство выработки измерительного сигнала - в виде камеры, разделенной перегородкой на два отсека, причем, по меньшей мере, частью перегородки служит указанная мембрана, сосуд со стороны своего нижнего торца подключен к одному из отсеков камеры, а другой отсек сообщен с атмосферой. Недостатком известного газового плотномера является недостаточно высокая чувствительность к изменению плотности газов и связанная с этим нестабильность показаний. Технический результат, который достигается в настоящем изобретении, заключается в повышении чувствительности и увеличении показаний за счет использования измерительной компенсационной схемы силового действия струи на подвижную преграду, регистрации этого воздействия с помощью пневматической компенсационной схемы и тем, что в подключенной цепи сравнительного газа обеспечивается более тонкое регулирование подачи сравнительного и пробного газов с помощью пневмораспределителя в измерительную камеру. Более конкретно, технический результат достигается пневматическим датчиком плотности газов, содержащим измерительную камеру для пробного газа, цепь сравнительного газа, измеряющие давление газов устройства в виде микроманометров, и характеризующийся тем, что цепь сравнительного газа, в одну из веток которой подключен обеспечивающий импульсный режим работы указанного пневматического датчика пневмораспределитель, также соединенный с измерительной камерой для пробного газа, подключена к соплам входной дифференциальной пневматической схемы регулирующего давления пневматического устройства, состоящего из подвижной части, включающей в себя пластину, жестко закрепленную с двумя соплами газовой опоры, считывающего элемента в виде узла типа «считывающее сопло-заслонка», охваченного двумя соплами, расположенными до и после пневматического мембранного усилителя мощности, и образующего вместе с указанным усилителем и соплом обратной связи регенеративную обратную связь с коэффициентом усиления, большим единицы. На фиг. 1 представлена схема предлагаемого пневматического датчика плотности газов. Пневматический датчик плотности включает в себя регулирующее давление пневматическое устройство и цепь сравнительного газа с пневмораспределителем и измерительной камерой для пробного газа. Регулирующее давление пневматическое устройство состоит из подвижной части, входной дифференциальной пневматической схемы, считывающего элемента и пневматического мембранного усилителя мощности. Подвижная часть включает пластину 1, подвешенную на газовой опоре 2. Входная дифференциальная пневматическая схема представляет собой входные сопла 3, из которых вытекают струи воздуха под давлением Р1 и Р2. Считывающий элемент выполнен в виде считывающего сопла 4 и заслонки 5, жестко закрепленной на пластине 1. Между считывающем соплом 4 и питающем дросселем 6 расположена измерительная камера 7, связанная со входом усилителя 8 (пневматический мембранный усилитель мощности). Выходной канал усилителя 8 соединен с вторичным прибором (манометром 9) и соплом обратной связи 10. Для компенсации силового действия струи, исходящей из считывающего сопла 4, предусмотрено компенсирующее сопло 11, соединенное с измерительной камерой 7. Через сопло задания нулевого сигнала 12 подается условный нулевой сигнал PO. Изменение чувствительности достигается изменением соотношения плеч Входные сопла 3 подключены к пневмораспределителю 14, с помощью которого зациклено осуществляется пуск пробного газа ПГ через измерительную камеру для пробного газа 15 в цепь сравнительного газа СГ. При подаче пробного газа ПГ происходит накопление в течение времени измерения, в это время сравнительный газ СГ проходит к входным соплам 3 и одинаково давит на пластину 1. Для контроля давлений Р1 и Р2 в цепи сравнительного газа СГ используются микроманометры 16, настройка которых обеспечивается переключением клапанов 17. При натекании струи сравнительного газа на пластину сила Fc действия струйного потока на поверхность определяется выражением: где ρcp - плотность сравнительного газа, Sc - площадь «следа» струи на пластине, При переключении пневмораспределителя 13 в поток сравнительного газа СГ плотностью ρср вносится доза пробного газа ПГ плотностью ρпр, при этом сила действия струи меняется на: где Yi(t) - концентрация пробного газа в объеме накопления. Разность силовых воздействий ΔFc, рассчитанных по формулам (1) и (2), составляет величину: Учитывая, что Ni=QiΔt, N=nV, а молекулярная плотность Из выражений (3) и (4), следует: Основываясь на выведенной формуле (5), определяется чувствительность к изменению плотности пробного газа: где I - ток в цепи, dP - разность давлений в входных соплах 3, Q - молекулярный расход. Анализ результатов проведенных исследований привел к выводу, что дозированная подача измеряемых величин и цикличная работа пневматического датчика плотности газов обеспечивают значительное повышение чувствительности к изменению плотности и стабильности показаний.
и
(расстояний от газовой опоры 2 до входных сопел 3 и от газовой опоры 2 до заслонки 5 соответственно) путем вращения винта 13. Считывающее сопло 4 совместно с усилителем 8 и соплом обратной связи 10 образует регенеративную обратную связь с коэффициентом усиления больше единицы, которая основана на равновесии подвижной системы.
- объемная скорость.

то концентрация пробного газа в объеме накопления будет рассчитываться так:

