патент
№ RU 2402368
МПК B01D11/02

СПОСОБ ЭКСТРАГИРОВАНИЯ МАТЕРИАЛОВ И УСТРОЙСТВО ДЛЯ ЕГО ОСУЩЕСТВЛЕНИЯ

Авторы:
Абрамов Яков Кузьмич Веселов Владимир Михайлович Веселова Наталья Владимировна
Все (9)
Номер заявки
2010103414/05
Дата подачи заявки
03.02.2010
Опубликовано
27.10.2010
Страна
RU
Как управлять
интеллектуальной собственностью
Чертежи 
1
Реферат

Изобретение предназначено для извлечения биологически активных компонентов из растительного, животного, рыбного сырья, морепродуктов, а также из других видов сырья, применяемых в химической, пищевой и косметической промышленности, медицине. Способ экстрагирования материалов включает нагрев экстрагента, предварительное экстрагирование сырья на обогреваемых вальцах экстрагентом, пропитку сырья экстрагентом и экстрагирование сырья в вакуум-импульсном режиме циклами, включающими нагрев горячим газовым теплоносителем и создание вакуума в камере в режиме скоростного вакуум-импульсного воздействия со ступенчатым многократным снижением давления с атмосферного до давления не более 0,01 МПа, а затем с предыдущего давления до давления не более 0,0001 МПа с последующей выдержкой под вакуумом до стабилизации температуры смеси и сбросом вакуума в конце цикла подачей в камеру экстрагирования нагретого газового теплоносителя, причем нагрев сырья осуществляют до температуры, не превышающей 39°С. Устройство включает шнековый дозатор, емкость экстрагента, обогреваемые вальцы с контейнером для сбора жома, пропитанного экстрагентом, один или два экстрактора с установленными в их нижней части барботерами, дефлегматор, сборник экстракта, два или более параллельно установленных ресивера, вакуумные насосы. Технический результат: увеличение выхода экстрагируемых веществ, повышение их качества и предотвращение окислительных реакций в материале. 2 н.з. и 5 з.п. ф-лы, 1 ил.

Формула изобретения

1. Способ экстрагирования материалов, включающий нагрев экстрагента, предварительное экстрагирование сырья на обогреваемых вальцах экстрагентом при модуле (экстрагент: сырье) не более 2, пропитку сырья экстрагентом и экстрагирование сырья в вакуум-импульсном режиме, отличающийся тем, что пропитку и экстрагирование сырья в вакуум-импульсном режиме проводят циклами, включающими нагрев горячим газовым теплоносителем и создание вакуума в камере в режиме скоростного вакуум-импульсного воздействия, со ступенчатым многократным снижением давления с атмосферного до давления не более 0,01 МПа, а затем с предыдущего давления до давления не более 0,0001 МПа, с последующей выдержкой под вакуумом до стабилизации температуры смеси и сбросом вакуума в конце цикла подачей в камеру экстрагирования нагретого газового теплоносителя, причем нагрев сырья осуществляют до температуры, не превышающей 39°С.

2. Способ по п.1, отличающийся тем, что в качестве экстрагента используют дистиллированную воду или органические растворители или их смеси.

3. Способ по п.1, отличающийся тем, что в качестве газового теплоносителя используют химически инертный газ, предотвращающий окислительные реакции материла.

4. Устройство для экстрагирования материалов, включающее шнековый дозатор, соединенный с емкостью экстрагента, непрерывные обогреваемые вальцы, оборудованные сетчатым приемным контейнером для сбора получаемого жома, пропитанного экстрагентом, один или два экстрактора, соединенные трубопроводом через клапаны с дефлегматором, сборником экстракта, в свою очередь, соединенными между собой и с ресивером, подключенным к вакуумному насосу, отличающееся тем, что оно снабжено барботерами, установленными в нижней части каждого экстрактора и соединенными с системой подачи газового теплоносителя посредством трубопровода, а также дополнительно одним или несколькими ресиверами с вакуумными насосами, установленными параллельно первому ресиверу и связанными через систему вакуумных трубопроводов с быстродействующими клапанами со входами в экстракторы.

5. Устройство по п.4, отличающееся тем, что барботеры имеют отверстия диаметром 1-6 мм.

6. Устройство по п.4, отличающееся тем, что система подачи газового теплоносителя снабжена вентилятором и устройством нагрева.

7. Устройство по п.4, отличающееся тем, что оно снабжено источником инертного газа.

Описание

[1]

Область техники

[2]

Изобретение относится к технологии экстрагирования с применением вакуума и может использоваться для извлечения лекарственных или других ценных биологически активных компонентов из растительного, животного, рыбного, а также из морепродуктов и других видов сырья, применяемых в химической, пищевой и косметической промышленности и медицине.

[3]

Уровень техники

[4]

Известен способ получения экстрактов (патент RU 2232026, A61K 35/78, B01D 11/02) путем экстрагирования измельченного растительного сырья в вакууме (до - 0,3 атм) при 15-35°С в течение 1-15 дней с использованием в качестве экстрагента структурированной воды.

[5]

Основным недостатком данного способа является то, что процесс экстрагирования осуществляется в режиме ламинарной диффузии (настаиванием при неподвижном слое твердой фазы), при котором происходит быстрое насыщение экстрагируемыми веществами слоя экстрагента вблизи твердой частицы, что приводит к уменьшению градиента концентрации в течение времени насыщения и к падению эффективности процесса экстрагирования. Также этот способ не обеспечивает достаточный перегрев растворителя в материале, что приводит к уменьшению выхода экстрагируемых веществ. Недостатком способа является значительная продолжительность процесса (1-15 дней), что не исключает образования различных микроорганизмов, особенно бактерий, плесеней, грибов, дрожжей и может приводить к закисанию смеси.

[6]

Известен способ экстрагирования материалов (патент RU 2163827 B01D 11/02), включающий измельчение сырья, вакуумирование его, контактирование с растворителем, нагревание смеси и экстрагирование в вакуум-импульсном режиме. Перед контактированием компонентов растворитель и сырье нагревают и подвергают дегазации с использованием импульсного вакуумирования. Нагрев компонентов и их смеси осуществляют до температуры, не вызывающей денатурацию материала. Экстрагирование проводят при остаточном давлении 0,1-13,3 кПа и времени его достижения и сброса - 0,5-1,0 с, температуре 40-80°С при модуле (экстрагент: сырье) равном 10.

[7]

Данный способ экстрагирования имеет некоторые недостатки. При предложенных режимах вакуумирования способ не обеспечивает достаточно полного выделения компонентов из сырья. Экстрагирование сырья проводят при большом расходе экстрагента (модуль (экстрагент: сырье) равен 10). Более того, процессы экстрагирования проводят при температурах 40-80°С, вследствие чего происходит разрушение ряда биологически активных компонентов, что значительно снижает качество получаемых экстрактов.

[8]

Известен способ экстрагирования материалов (патент RU 2213606 B01D 11/02). Способ включает измельчение и нагрев сырья, дегазацию сырья и экстрагента, нагрев растворителя до температуры на 5-15°С ниже температуры нагрева сырья, причем дегазацию сырья и экстрагента проводят отдельно с использованием импульсного вакуумирования с выдержкой смеси после каждого импульсного вакуумирования в течение 3-5 мин. Экстрагирование проводят в вакуум-импульсном режиме при температуре 70°С и остаточном давлении в ресивере 1-10 мм рт.ст.

[9]

Известно устройство, реализующее данный способ экстрагирования (патент RU 2213606 B01D 11/02), содержащее емкость для экстрагента и экстрактор, соединенные трубопроводом через быстродействующие клапаны между собой, со сборником конденсата и ресивером, вакуумный насос, соединенный с ресивером, над экстрактором устанавливается дефлегматор, обеспечивающий конденсацию паров экстрагента, нагреватель и насос, обеспечивающие нагрев и подачу греющей жидкости в емкость экстрагента и экстрактора.

[10]

Данный способ экстрагирования и устройство, реализующее способ, имеют некоторые недостатки. При предложенных режимах вакуумирования способ и устройство не обеспечивают достаточно полного выделения компонентов из сырья. Экстрагирование сырья проводят при большом расходе экстрагента (модуль экстрагент: сырье равен 10). Более того, процессы экстрагирования проводят при температурах до 70°С, вследствие чего происходит разрушение многих биологически активных компонентов, что значительно снижает качество получаемых экстрактов. Последнее обстоятельство приводит к неприменимости метода для получения качественных фармацевтических препаратов из растительного, животного сырья и морепродуктов.

[11]

Известно устройство для получения экстрактов (авторское свидетельство SU №850108, B01D 11/00), имеющее цилиндрический корпус с ротором, разделенным радиальными перегородками на камеры, снабженные откидными днищами и системой орошения с запорными вентилями в верхней части, сборники растворителя, устройства загрузки и выгрузки твердого вещества. Экстрактор снабжен штангами, установленными с возможностью возвратно-поступательного движения, с расположенными на них ворошителями, направляющей и рычагом, соединенным с запорным вентилем.

[12]

Недостатком данного устройства является возникающее при возвратно-поступательном движении ворошителей мешалки уплотнение твердой массы на поверхности днища, что увеличивает гидравлическое сопротивление слоя твердой фазы, снижает скорость и качество экстракционного процесса. Недостатком также является конструктивная сложность устройства.

[13]

Отметим, что при температурах выше 39°С часто протекают быстрые и необратимые процессы в материалах, не приводящие непосредственно к денатурации, однако отрицательно сказывающиеся на биологической активности содержащихся компонентов. Например, для некоторых органических соединений может осуществляться переход из одной конфигурации в другую с потерей биологической активности.

[14]

Все вышеперечисленные способы неприменимы для экстрагирования легкоокисляющихся веществ.

[15]

Задачей настоящего изобретения является разработка способа экстрагирования разного вида биологического сырья и устройства, реализующего этот способ, позволяющих увеличить выход экстрагируемых веществ и повысить их качество за счет возможности проведения процессов при более низких температурах, а также предотвратить окислительные реакции в материале.

[16]

Раскрытие изобретения

[17]

Для решения поставленных задач способ, включающий нагрев экстрагента, предварительное экстрагирование сырья на обогреваемых вальцах экстрагентом при модуле (экстрагент: сырье) не более 2, пропитку сырья экстрагентом и экстрагирование сырья в вакуум-импульсном режиме, предусматривает пропитку и экстрагирование сырья в вакуум-импульсном режиме производить циклами, включающими нагрев горячим газовым теплоносителем и создание вакуума в камере в режиме скоростного вакуум-импульсного воздействия, со ступенчатым многократным снижением давления с атмосферного до давления не более 0,01 МПа, а затем с предыдущего давления до давления не более 0,0001 МПа с последующей выдержкой под вакуумом до стабилизации температуры смеси и сбросом вакуума в конце цикла подачей в камеру экстрагирования нагретого газового теплоносителя, причем нагрев сырья осуществляют до температуры, не превышающей 39°С.

[18]

В качестве экстрагента способ предусматривает использование дистиллированной воды или органических растворителей или их смесей.

[19]

При необходимости в качестве газового теплоносителя используют химически инертный газ, предотвращающий окислительные реакции в материле.

[20]

Для реализации предложенного способа экстрагирования используется устройство, включающее шнековый дозатор, соединенный с емкостью экстрагента, непрерывные обогреваемые вальцы, оборудованные сетчатым приемным контейнером для сбора получаемого жома, пропитанного экстрагентом, один или два экстрактора, соединенные трубопроводом через клапаны с дефлегматором, сборником экстракта, в свою очередь соединенные между собой с ресивером, подключенным к вакуумному насосу, дополнительно снабжено барботерами, установленными в нижней части каждого экстрактора и соединенными с системой подачи газового теплоносителя посредством трубопровода, а также дополнительно одним или несколькими ресиверами с вакуумными насосами, установленными параллельно первому ресиверу и связанными через систему вакуумных трубопроводов с быстродействующими клапанами со входами в экстракторы.

[21]

Барботеры могут иметь отверстия диаметром 1-6 мм для лучшей интенсификации процесса.

[22]

Система подачи газового теплоносителя снабжена вентилятором и устройством нагрева.

[23]

Кроме того, установка снабжена источником инертного газа для проведения процесса экстрагирования материалов, содержащих легкоокисляющиеся вещества.

[24]

Таким образом, отличие от прототипа состоит в ином режиме контактирования сырья и экстрагента, в ином исполнении устройства для осуществления этих изменений, т.е. предложение обладает новизной.

[25]

Сопоставительный анализ предлагаемого решения не только с прототипом, но и с другими техническими решениями в данной области позволил выявить совокупность признаков, отличающих предлагаемое техническое решение от существующего уровня техники, что позволяет сделать вывод о соответствии критерию «изобретательский уровень».

[26]

Предлагаемый способ и устройство позволяют проводить эффективное экстрагирование сырья при низких температурах (не превышающих 39°С), что объясняется следующим. Вакуум-импульсное экстрагирование сырья со ступенчатым снижением давления обеспечивает ускорение диффузии экстрагента в более глубокие структуры материала и внутрь клеток с каждой ступенью, что сопровождается интенсивным тепло- и массообменом и соответственно приводит к более полному извлечению компонентов из сырья. Кроме этого, при резком импульсном снижении давления до давления насыщенных паров происходит образование кавитационных пузырей экстрагента, что приводит к гидравлическим ударам в смеси и, как следствие, к разрыхлению и гомогенизации материала. Количество ступеней снижения давления и вакуумных импульсов зависит от вида исходного сырья и необходимости выделения тех или иных компонентов. Сброс вакуума и нагрев смеси осуществляют подачей в камеру экстрагирования подогретого газового теплоносителя через барботеры с отверстиями диаметром 1-6 мм, что создает «кипящие центры» в системе, обеспечивает размешивание и гомогенизацию смеси, повышает массо- и теплообмен, благоприятствует более эффективной экстракции. Процесс сопровождается сильными ударными волнами в экстракционной смеси, что дополнительно разрушает клеточную структуру материала за счет ударных нагрузок и накопления динамических и усталостных напряжений, возникающих в результате изменения разницы внутриклеточного и внешнего давления. Таким образом, ступенчатое многократное вакуум-импульсное экстрагирование сырья с повышением глубины вакуума на каждой ступени и подача в камеру экстрагирования подогретого газового теплоносителя обладают синергизмом. Использование в установке ресиверов, параллельно подключенных к экстракторам, дает возможность более интенсивно проводить процесс экстрагирования в вакуум-импульсном режиме за счет подачи вакуума ступенями, сначала от первого ресивера, потом от второго ресивера с более глубоким вакуумом.

[27]

Осуществление изобретения

[28]

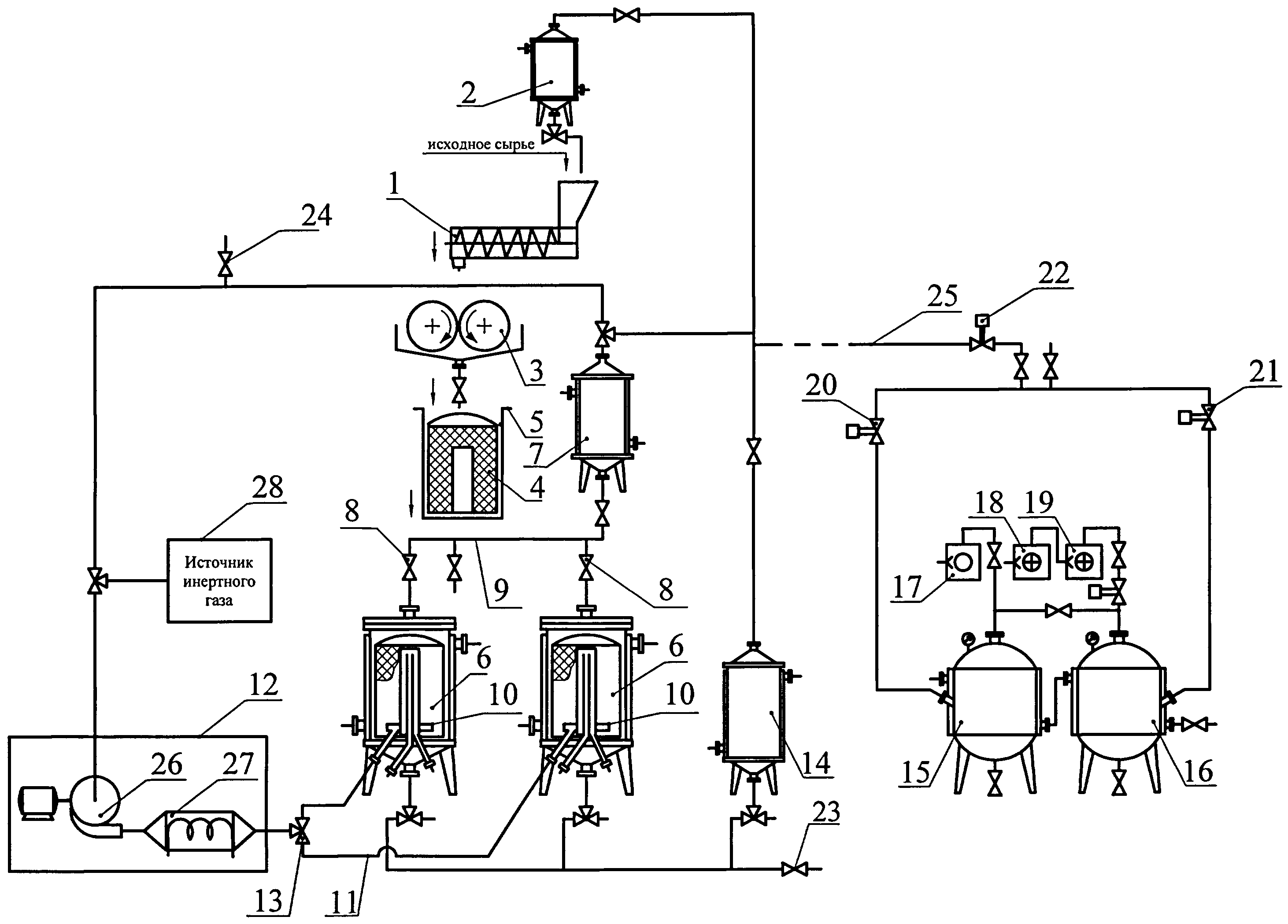
На чертеже представлено устройство для экстрагирования материалов, которое включает в себя шнековый дозатор 1, в бункер которого подается исходное сырье и дозируется экстрагент из емкости экстрагента 2. Под шнековым дозатором 1 устанавливают непрерывные обогреваемые вальцы 3 для проведения процесса предварительного экстрагирования. Получаемый на вальцах 3 жом, пропитанный экстрагентом, собирается в приемном сетчатом контейнере 4 емкости 5. Для осуществления процесса экстрагирования в установке имеются экстракторы 6 (в которые устанавливается контейнер с исходным жомом). Над экстракторами 6 устанавливается дефлегматор 7, который соединяется с ними через клапаны 8 общего трубопровода 9. Экстракторы 6 снабжены барботерами 10, установленными в нижней части каждого экстрактора 6 и соединенные посредством трубопровода 11 с системой подачи газового теплоносителя 12 через клапан 13. Получаемый экстракт собирается в сборнике экстракта 14. Трубопроводы связывают все аппараты установки между собой и с ресиверами 15 и 16, вакуум в которых обеспечивается вакуумными насосами 17, 18 и 19 через быстродействующие клапаны 20, 21 и 22, связь с атмосферой реализуется через клапаны 23 и 24. Каждый аппарат устройства снабжен соответственно клапанами подключения к вакуумной магистрали 25.

[29]

Предложенная схема соединения ресиверов 15 и 16 и вакуумных насосов 17, 18 и 19 позволяет применить ступенчатое многократное снижение давления и создать наиболее благоприятные условия экстрагирования материалов в вакуум-импульсном режиме.

[30]

Устройство подачи газового теплоносителя 12 снабжено вентилятором 26 и устройством нагрева 27.

[31]

Устройство для экстрагирования снабжено источником инертного газа 28, используемым при экстрагировании легкоокисляющихся веществ.

[32]

Устройство для экстрагирования работает следующим образом.

[33]

Подготовка сырья и экстрагента

[34]

Сырье моют, очищают от примесей.

[35]

Экстрагент нагревают в емкости экстрагента 2 до рабочей температуры процесса. В качестве экстрагента используется дистиллированная вода или органические растворители или их смеси.

[36]

Вальцевание подготовленного сырья

[37]

Подготовленное сырье шнековым дозатором 1 подают на обогреваемые непрерывные вальцы 3, одновременно производится подача нагретого экстрагента из емкости экстрагента 2 в бункер шнекового дозатора в количестве, необходимом для обеспечения модуля экстрагирования (экстрагент: сырье) не более чем 2. На обогреваемых непрерывных вальцах 3 смесь сырья и экстрагента нагревается (до температуры, не превышающей 39°С), под воздействием сдвиговых деформаций сырье измельчается, интенсивно перемешивается и предварительно экстрагируется. Процесс экстрагирования продолжается до момента начала прессования сырья на вальцах вследствие поглощения экстрагента измельченным сырьем при сдвиговых деформациях. При обработке сырья на вальцах протекает частичное разрушение фибриллярной структуры материала с разрушением части мембранных перегородок и при последующей вакуум-импульсной пропитке сырья экстрагентом, диффузия экстрагента в структуру материала возрастает и интенсифицируется с повышением выхода экстрагируемых компонентов.

[38]

Вакуум-импульсная пропитка материала

[39]

Приемный сетчатый контейнер 4 с полученным на обогреваемых непрерывных вальцах 3 нагретым исходным жомом, смешанным с экстрагентом, устанавливают в один из экстракторов 6, который через линию вакуумирования быстродействующим клапаном 22 соединен с ресиверами. В установке предусмотрены два экстрактора 6 для обеспечения непрерывности процесса: в одном экстракторе производится нагрев смеси, в другом вакуумирование, и наоборот. Далее в экстрактор подают нагретый экстрагент, так, чтобы общий модуль (экстрагент: сырье) составил не более 4. Смесь нагревают горячим газовым теплоносителем до рабочей температуры, не превышающей 39°С. После этого производят скоростное снижение давления (скоростное вакуумирование) за время не более 1,0 с с атмосферного давления до давления не более 0,01 МПа соединением экстрактора 6 с ресивером 15, а затем скоростное снижение давления за время не более 1,0 с с предыдущего давления до давления не более 0,0001 МПа соединением камеры с ресивером 16.

[40]

При вакуумировании экстрагент частично испаряется, вследствие чего температура смеси снижается, кипение прекращается, температура стабилизируется. По окончании выдержки под вакуумом (1-3 мин) экстрактор 6 соединяют с системой подачи газового теплоносителя 12, при этом сбрасывается вакуум, а газовый теплоноситель, проходящий через барботеры 10 с отверстиями малого диаметра (1-6 мм), обеспечивает размешивание и гомогенизацию смеси. В процессе пропитки сырья происходит удаление остаточных газов и паров из внутренних слоев сырья, повышая его удельную поверхность, что способствует эффективности последующего вакуум-импульсного экстрагирования.

[41]

При экстрагировании сырья, содержащего легкоокисляющиеся вещества, перед вакуум-импульсной пропиткой проводят продувку аппаратов инертным газом. В качестве газового теплоносителя также используют инертный газ.

[42]

Экстрагирование материала

[43]

Вакуум-импульсное экстрагирование проводят при рабочей температуре, не превышающей 39°С. Смесь нагревают до требуемой температуры подогретым газовым теплоносителем, подаваемым через барботер 10 в экстрактор 6, производят скоростное снижение давления (скоростное вакуумирование) за время не более 1,0 с с атмосферного давления до давления не более 0,01 МПа соединением экстрактора 6 с ресивером 15, а затем скоростное снижение давления за время не более 1,0 с с предыдущего давления до давления не более 0,0001 МПа соединением камеры с ресивером 16. Смесь выдерживают в вакууме до прекращения кипения растворителя и стабилизации температуры материала (1-3 мин) в зависимости от вида экстрагируемого материала. При этом происходит интенсивное кипение смеси, причем экстрагент кипит не только в объеме смеси, но и внутри экстрагируемого материала. После стабилизации температуры материала экстрактор 6 соединяют с системой подачи газового теплоносителя 12, вакуум в экстракторе сбрасывается. Происходит нагрев смеси до рабочей температуры (но не выше 39°С), и, кроме того, газовый теплоноситель, проходящий через барботеры с отверстиями малого диаметра (1-6 мм), обеспечивает дополнительно перемешивание и гомогенизацию смеси, интенсивность процесса экстрагирования значительно повышается.

[44]

При экстрагировании сырья, содержащего легкоокисляющиеся вещества, в качестве газового теплоносителя используют инертный газ, подаваемый из источника инертного газа 28.

[45]

Полученный экстракт собирается в сборнике экстракта 14.

[46]

По предлагаемой технологии возможно изготовление лекарственных форм практически из всех растений (более 200 видов лекарственных растений, используемых в научной и народной медицине), грибов, морепродуктов и другого биологически активного сырья для их дальнейшего применения по назначению.

[47]

Технический результат, достигаемый вышеперечисленными признаками, ведет к значительной интенсификации и повышению эффективности процесса экстрагирования при низких температурах (до 39°С), снижению расхода экстрагента, повышению качества и выхода извлекаемых компонентов, снижению времени процесса и энергозатрат.

[48]

Ниже приведены примеры экстрагирования растительного и животного сырья.

[49]

1. Экстрагирование семян облепихи

[50]

0,5 кг семян облепихи помещают в бункер шнекового дозатора. Экстрагентом (растительным маслом), нагретым до температуры 39°С, заливают массу семян облепихи (модуль 1). Смесь подают шнековым дозатором на обогреваемые вальцы, поддерживающие температуру смеси 38-39°С, вальцуют в течение 4 мин. Полученный на вальцах жом помещают в экстрактор, добавляют дополнительное количество нагретого экстрагента (модуль 3), подогревают горячим очищенным воздухом до 39°С и подвергают скоростному вакуум-импульсному воздействию за 0,5 с со ступенчатым снижением давления с атмосферного до остаточного давления в экстракторе 0,009 МПа, а затем снижению давления с 0,009 МПа до остаточного давления в экстракторе 0,0001 МПа, выдерживают при данном давлении 2 мин в экстракторе. Затем подают в экстрактор нагретый очищенный воздух и подогревают остывшую в процессе вакуумирования смесь до 39°С. Аналогичным образом проводят 5 циклов экстрагирования. Общее время экстрагирования составляет 30 мин. В результате происходит максимальная экстракция всех носителей целебных свойств семян облепихи, кроме этого, в среде масла биологическая активность компонентов семян сохраняется долгое время, происходит их консервация в той концентрации, которая достигнута в исходном сырье (степень созревания), а полученные масляные экстракты обладают высокой противовоспалительной, антибактериальной и антиокислительной активностями.

[51]

2. Экстрагирование цветков календулы

[52]

0,5 кг цветков календулы помещают в бункер шнекового дозатора. Экстрагентом (димексид), нагретым до температуры 39°С, заливают массу цветков календулы (модуль 2). Смесь подают шнековым дозатором на обогреваемые вальцы, поддерживающие температуру смеси 38-39°С, вальцуют в течение 3 мин. Проводят продувку экстракторов, емкости экстрагента и сборника экстракта инертным газом, в качестве которого используют азот. Полученный на вальцах жом помещают в экстрактор, добавляют дополнительное количество нагретого экстрагента (модуль 4), подогревают горячим азотом до 39°С и подвергают скоростному вакуум-импульсному воздействию за 0,5 с со ступенчым снижением давления с атмосферного до остаточного давления в экстракторе 0,009 МПа, а затем снижению давления с 0,009 МПа до остаточного давления в экстракторе 0,0001 МПа, выдерживают при данном давлении 2 мин в экстракторе. Затем подают в экстрактор нагретый азот и подогревают остывшую в процессе вакуумирования смесь до 39°С. Аналогичным образом проводят 5 циклов экстрагирования. Общее время экстрагирования составляет 30 мин. После этого полученный экстракт собирают в сборнике экстракта и направляют в лабораторию для анализа полученного экстракта. Использование димексида, обладающего сильной растворяющей способностью, приводит к максимальному выделению биологически активных органических соединений из сырья. Обладая сам высокой пенетрирующей (проникающей) активностью через биологические мембраны, а также местнообезболивающим, антимикробным и противовоспалительными свойствами, димексид резко ускоряет всасывание кожей и слизистыми оболочками многих лекарственных веществ, образуя идеальную основу лекарств. В растворе димексида происходит сольватация молекул биологически активных соединений, что положительно сказывается на стабильности полученных экстрактов.

[53]

3. Экстрагирование рыбных отходов

[54]

1 кг промытых рыбных отходов (костей, хрящей, голов, кожи, пузырей, чешуи, плавников и печени осетровой рыбы) помещают в бункер шнекового дозатора. Экстрагентом (50% водный этанол), нагретым до температуры 30-32°С, заливают рыбные отходы (модуль 1). Смесь подают шнековым дозатором на обогреваемые вальцы, поддерживающие температуру смеси 30-32°С, вальцуют в течение 5 мин. Полученную на вальцах тщательно измельченную массу помещают в экстрактор, добавляют дополнительное количество нагретого экстрагента (модуль 3), подогревают горячим очищенным воздухом до 30-32°С и подвергают скоростному вакуум-импульсному воздействию за 0,5 с со ступенчатым снижением давления с атмосферного до остаточного давления в экстракторе 0,01 МПа, а затем снижению давления с 0,01 МПа до остаточного давления в экстракторе 0,0001 МПа, выдерживают при данном давлении 2 мин в экстракторе. Затем подают в экстрактор нагретый очищенный воздух и подогревают остывшую в процессе вакуумирования смесь до 30-32°С. Аналогичным образом проводят 4 цикла экстрагирования. Общее время экстрагирования составляет 20 мин. В полученном экстракте максимально использованы все питательные вещества рыбных отходов (жир, белок, минеральные элементы, витамины). Полное выделение белка, в том числе наиболее биологически важных водорастворимых фракций, а также аминокислот, минеральных веществ, витаминов группы В и рыбьего жира, арахидоновой кислоты, витаминов А и Д, создает высокую кормовую ценность продукта. Проведение процессов при низких температурах исключает образование неусваеваемых в организме химических веществ (соединений белковой природы и жира, так называемые основания Шиффа). Получаемый по предлагаемой технологии водно-спиртовой экстракт после удаления этанола (на чертеже не указано) используют в качестве компонента кормов для животных, а также как дополнительный продукт для обогащения их рационов.

[55]

4. Экстрагирование сухого молока

[56]

1 кг сухого обезжиренного молока помещают в бункер шнекового дозатора. Экстрагентом (65%-ый водный этанол) увлажняют сухое молоко (модуль 0,5) и подают шнековым дозатором на вальцы, поддерживающие температуру смеси не выше 25°С, вальцуют в течение 1 мин. Увлажнение сухого обезжиренного молока на вальцах 65%-ным этанолом вызывает переход лактозы из аморфного состояния в кристаллическое, значительно улучшая смачиваемость молока. В процессе предварительного экстрагирования происходит частичное растворение лактозы (около 5%) и минеральных веществ, а на поверхности частиц молока образуется оболочка из нерастворимого белка, который далее позволяет экстрагенту проникать внутрь частиц и растворять лактозу, соли и низкомолекулярные вещества и, с другой стороны, не давать возможности проходить крупным молекулам белка. Полученную массу помещают в экстрактор, добавляют дополнительное количество нагретого экстрагента (модуль 3) и подвергают скоростному вакуум-импульсному воздействию за 0,5 с со ступенчатым снижением давления с атмосферного до остаточного давления в экстракторе 0,01 МПа, а затем снижению давления с 0,01 МПа до остаточного давления в экстракторе 0,0001 МПа, выдерживают при данном давлении 2 мин в экстракторе. Затем подают в экстрактор нагретый очищенный воздух и подогревают остывшую в процессе вакуумирования смесь до 25°С. Аналогичным образом проводят 2 цикла экстрагирования. Общее время экстрагирования составляет 10 мин. После этого полученный экстракт собирают в сборнике экстракта и направляют на фильтрацию (на схеме не показано). В результате разделения получают два ценных продукта: безлактозную молочную основу и раствор лактозы, солей и других веществ. Безлактозный молочный продукт, полученный данным способом, обладает высоким качеством и может быть использован для питания детей и взрослых, которые из-за частичной или полной неперевариваемости лактозы не могут питаться цельным молоком.

[57]

5. Экстрагирование печени горного алтайского марала

[58]

Для получения фармацевтических препаратов на основе компонентов внутренних органов животных (печени, почек, легких и др.) необходимо применение предлагаемого метода экстрагирования. При этом особенно ценно использование внутренних органов диких животных - тюленей, лосей, маралов и др., которые используют в качестве корма естественные травы и накапливают в организме соответствующие особо ценные компоненты.

[59]

1 кг печени горного алтайского морала помещают в бункер шнекового дозатора. Экстрагентом (20% водный этанол), нагретым до температуры 30-32°С, заливают печень марала (модуль 2). Смесь подают шнековым дозатором на обогреваемые вальцы, поддерживающие температуру смеси 30-32°С, вальцуют в течение 5 мин. Полученную на вальцах тщательно измельченную массу помещают в экстрактор, добавляют дополнительное количество нагретого экстрагента (модуль 3), подогревают горячим очищенным воздухом до 30-32°С и подвергают скоростному вакуум-импульсному воздействию за 0,5 сек со ступенчатым снижением давления с атмосферного до остаточного давления в экстракторе 0,01 МПа, а затем снижению давления с 0,01 МПа до остаточного давления в экстракторе 0,0001 МПа, выдерживают при данном давлении 2 мин в экстракторе. Затем подают в экстрактор нагретый очищенный воздух и подогревают остывшую в процессе вакуумирования смесь до 30-32°С. Аналогичным образом проводят 4 цикла экстрагирования. Общее время экстрагирования составляет 20 мин. Полученный экстракт отправлялся потребителям на исследовательские работы для получения образцов фармацевтических препаратов и т.д.

Как компенсировать расходы
на инновационную разработку
Похожие патенты