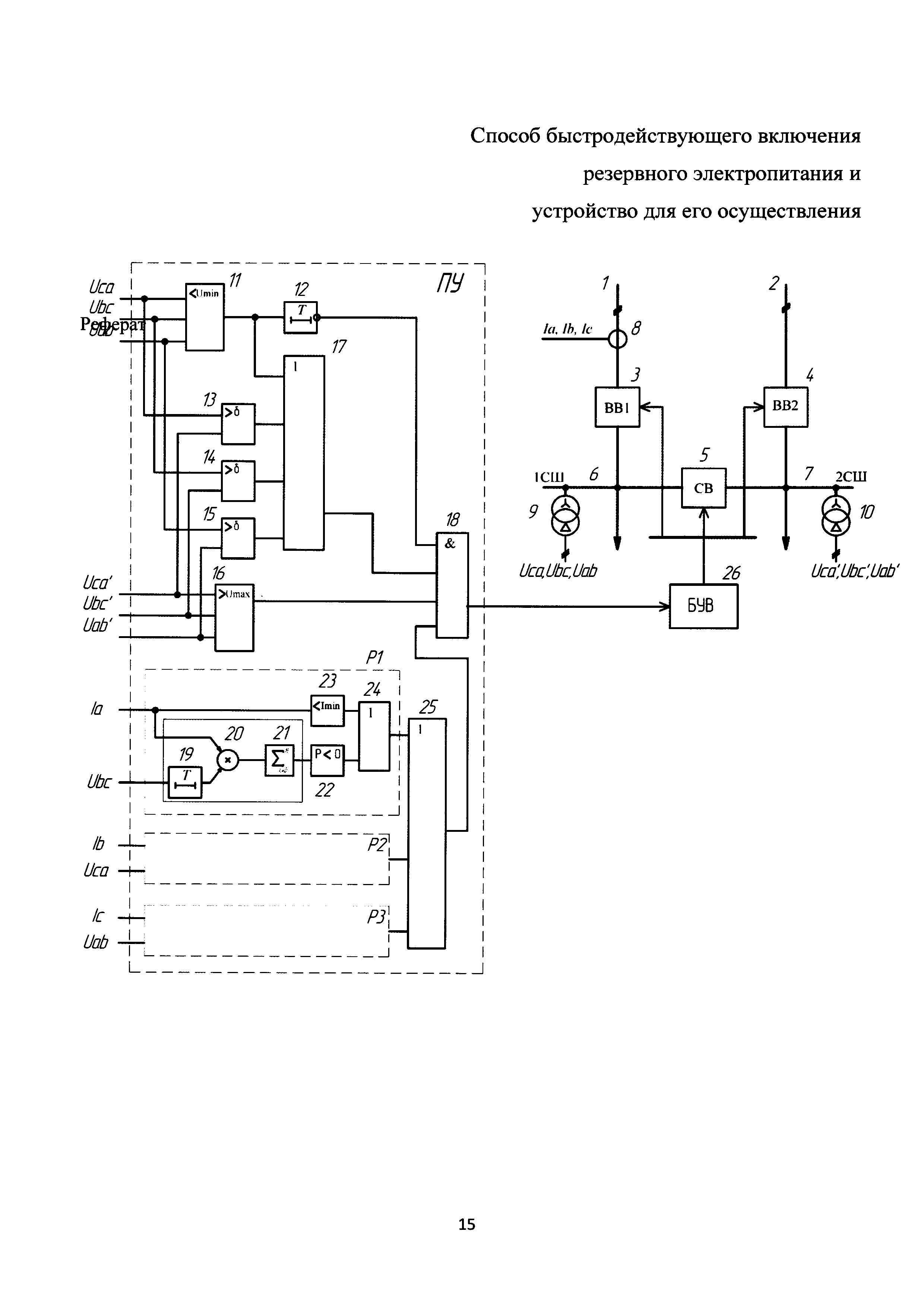
Способ быстродействующего включения резервного электропитания и устройство для его осуществления относится к электротехнике и, в частности, к устройствам противоаварийной автоматики подстанций напряжением 6-35 кВ. Способ и устройство позволяют увеличить достоверность выявления аварийных режимов в цепях электроснабжения подстанции, исключить ложные срабатывания и уменьшить временя переключения потребителей на резервный источник. Способ заключается в измерении напряжения и тока прямой последовательности шин основного и резервного источников питания, угла между векторами напряжения прямой последовательности шин основного и резервного источников питания, определении направления мощности на вводе основного и резервного источников, переключении секции шин с основного на резервный источник питания при изменении знака мощности хотя бы в одной фазе или уменьшении тока ввода любой фазы ниже заданного значения и одновременном уменьшении напряжения прямой последовательности шин основного источника питания ниже заданного уровня или при увеличении угла между векторами напряжения прямой последовательности вводов больше заданного, в то время как линейные напряжения на резервном вводе превышают заданное значение; согласно изобретению при снижении на основном вводе одного или нескольких линейных напряжений ниже заданного значения и отсутствии условий для срабатывания пускового устройства в течение заданного интервала времени Т пусковое устройство блокируют до момента восстановления напряжений на этом вводе, а для определения направления мощности значения тока фазы умножают на задержанные на время Т значения линейного напряжения между двумя другими фазами этого же ввода, полученные значения интегрируют, определяют знак результата, при этом время задержки Т выбирают с учетом периода промышленной частоты и заданного угла максимальной чувствительности. Устройство содержит основной [1] и резервный [2] источники питания, вводные выключатели рабочих вводов [3] и [4], секционный выключатель [5], секции шин подстанции [6] и [7], трехфазный трансформатор тока [8] на вводе основного источников питания, трансформаторы напряжения [9], [10] на шинах основного и резервного источников питания, быстродействующее пусковое устройство (ПУ), блок управления выключателями [26]. Быстродействующее пусковое устройство содержит: релейный блок минимального напряжения [11], элемент выдержки времени [12], релейные блоки определения угла между векторами прямой последовательности основного и резервного источников питания [13]-[15], релейный блок максимального напряжения [16], логический элемент «4ИЛИ» [17], логический элемент «4И» [18], блоки определения направления фазной мощности Р1-Р3, каждый из которых состоит из линии задержки [19], умножителя [20], сумматора-накопителя [21], блока определения знака [22], блока определения минимального тока [23], логического элемента «2ИЛИ» [24], выходы которых объединены логическим элементом «3ИЛИ» [25]. Логический элемент «4И» объединяет своими входами инверсный выход элемента выдержки времени [12], выход логического элемента «4ИЛИ» [17], выход релейного блока максимального напряжения [16], выход логического элемента «3ИЛИ» [25]. 2 н.п. ф-лы, 1 ил.
1. Способ быстродействующего включения резервного электропитания, заключающийся в измерении напряжения и тока прямой последовательности шин основного и резервного источников питания, угла между векторами напряжения прямой последовательности шин основного и резервного источников питания, определении направления мощности на вводе основного и резервного источников, переключении секции шин с основного на резервный источник питания при изменении знака мощности хотя бы в одной фазе, или уменьшении тока ввода любой фазы ниже заданного значения и одновременном уменьшении напряжения прямой последовательности шин основного источника питания ниже заданного уровня, или при увеличении угла между векторами напряжения прямой последовательности вводов больше заданного, в то время как линейные напряжения на резервном вводе превышают заданное значение, отличающийся тем, что при снижении на основном вводе одного или нескольких линейных напряжений ниже заданного значения и отсутствии условий для срабатывания пускового устройства в течение заданного интервала времени Т пусковое устройство блокируется до момента восстановления напряжений на этом вводе, а для определения направления мощности значения тока фазы умножают на задержанные на время Т значения линейного напряжения между двумя другими фазами этого же ввода, полученные значения интегрируют, определяют знак результата, при этом время задержки Т выбирается с учетом периода промышленной частоты и заданного угла максимальной чувствительности. 2. Устройство быстродействующего включения резервного электропитания, содержащее вводные выключатели основного и резервного источников питания, секционный выключатель, измерительные трансформаторы напряжения на шинах основного и резервного источников, трансформатор тока на вводе основного источника питания, пусковое устройство, выходы которого подключены через блок управления к вводному и секционному выключателям, релейный блок максимального напряжения, вход которого соединен с выходом измерительного трансформатора напряжения резервного источника питания, релейный блок минимального напряжения, вход которого соединен с измерительными трансформаторами напряжения основного источника питания, релейных блоков определения угла между векторами напряжений прямой последовательности основного и резервного источников питания, входы которых подключены к соответствующим измерительным трансформаторам напряжения основного и резервного источников питания, соединенными таким образом, что выход блока минимального напряжения вместе с тремя выходами блоков определения угла между векторами напряжений подключены к входам логического элемента «4ИЛИ», отличающееся тем, что быстродействующее пусковое устройство содержит цепь блокировки, состоящую из релейного блока минимального напряжения, который через элемент выдержки времени подключен к первому входу логического элемента «4И», блоки определения направления мощности в фазах ввода, состоящих из умножителя, первый вход которого подключен к измерительному трансформатору тока и одновременно входу блока определения минимального тока, линии задержки, включенной между выходом измерительного трансформатора напряжения и вторым входом умножителя, сумматора-накопителя, подключенного своим входом к выходу умножителя, блока определения знака, подключенного к выходу сумматора-накопителя, элемента «2ИЛИ», входы которого подключены соответственно к выходу блока определения минимального тока и блоку определения знака, при этом выходы элементов «2ИЛИ» каждого блока объединены элементом «3ИЛИ» и подключены к четвертому входу элемента «4И», в то время как третий вход элемента «4И» подключен к выходу релейного блока максимального напряжения, второй вход элемента «4И» подключен к выходу элемента «4ИЛИ», при этом выход логического элемента «4И» подключен к входу блока управления выключателями.
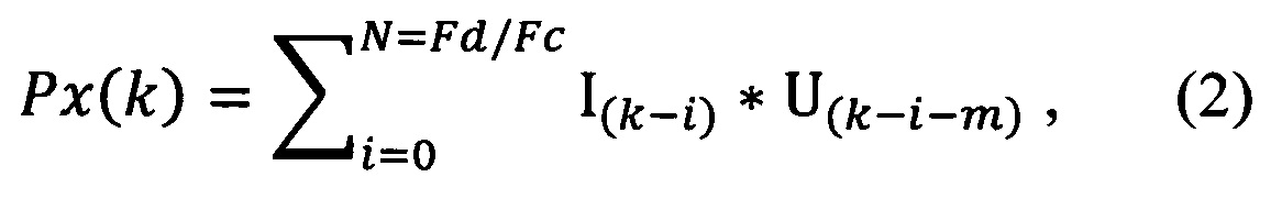
Изобретение относится к электротехнике и, в частности, к устройствам противоаварийной автоматики подстанций напряжением 6-35 кВ. Предлагаемый способ может быть использован для обнаружения повреждений в питающей сети распределительного устройства непосредственно в момент их возникновения с целью осуществления быстродействующего переключения потребителей на резервный источник питания. Известен способ включения резервного питания потребителей [Патент на изобретение РФ №2326481, МПК H02J 9/06, опубл. 10.06.2008 г.], в котором измеряют напряжение прямой последовательности шин основного и резервного источника питания, измеряют угол между вектором напряжения прямой последовательности шин основного и резервного источника питания, определяют направление активной мощности на вводе шин основного источника питания, переключают шины основного источника питания на резервный при уменьшении напряжения на шинах основного источника питания ниже заданного уровня или при превышении угла между вектором напряжения прямой последовательности больше заданного и при направлении активной мощности от шин к основному источнику питания, кроме того, измеряют минимальный ток ввода каждой секции, сравнивая его с заданным значением тока ввода, и при превышении заданного тока также осуществляют переключение на резервный источник питания. Такой способ имеет невысокое быстродействие его работы и низкую надежность работы при несимметричных КЗ в цепях питания, обусловленную невозможностью верно определять направление реактивной составляющей мощности. Известно устройство автоматического включения резервного электропитания потребителей [Патент на изобретение РФ №2447565, МПК H02J 9/06, опубл. 10.04.2012 г.], содержащее основной и резервный источник питания, вводные выключатели рабочих вводов, секционный выключатель, секции шин подстанции, трехфазные трансформаторы тока на вводах основного и резервного источников питания, трансформаторы напряжения на шинах основного и резервного источников питания, пусковое устройство, содержащее блоки формирования векторов фазных токов и линейных напряжений, блоки проверки значения фазных токов на соответствие минимальному значению, блоки определения минимальных значений линейных напряжений на секциях основного и резервного источников питания, блоки определения направления мощности в фазах вводов от основного и резервного источников, логические элементы «И», логические элементы «ИЛИ», блок управления выключателями, блоки сигналов релей защиты и автоматики. Такое устройство обладает невысоким быстродействием вследствие сложности реализации всех элементов пускового устройства и отсутствием функции диагностики исправности измерительных цепей. Наиболее близким по технической сущности является способ автоматического включения резервного электропитания потребителей [Патент на изобретение РФ №2398338, МПК H02J 9/06, опубл. 27.08.2010 г.], заключающийся в измерении напряжения прямой последовательности на шинах основного и резервного источников питания, угла между векторами напряжений прямой последовательности шин основного и резервного источников питания, измерении отдельно для каждой из трех фаз на вводе основного источника значения действующего тока в фазе и значения угла между вектором комплексного действующего тока в этой же фазе и векторной суммой комплексного действующего напряжения между двумя другими фазами на шинах основного источника и принимаемой равной от 0 до 50% доли одноименного комплексного действующего напряжения на шинах резервного источника, измерении изменения угла между векторами напряжений прямой последовательности шин основного и резервного источников за заданный промежуток времени и переключении питания шин основного источника на резервный при снижении любого из измеряемых напряжений на шинах основного источника ниже заданного значения или при увеличении угла между векторами напряжений прямой последовательности шин основного и резервного источников выше заданного значения или при изменении угла между векторами напряжений прямой последовательности шин основного и резервного источников за заданный промежуток времени выше заданного значения, когда одновременно с этим значение действующего тока в любой из фаз на вводе основного источника питания и значение угла между вектором комплексного действующего тока в этой же фазе и вышеуказанной векторной суммой достигают заданной области значений, и напряжение прямой последовательности на шинах резервного источника питания превышает заданное значение. Однако при таком способе при кратковременном разделении сетей с потерей синхронизма между основным и резервным вводами может произойти ложное срабатывание ПУ с последующим несинхронным включением нагрузки из-за колебаний результирующего вектора напряжения блоков особых релейных органов. Кроме того, способ имеет низкое быстродействие, так как требует значительных вычислительных затрат для обработки комплексных значений тока и напряжения на каждом вводе для пофазного анализа направления мощности и условий переключения на резерв. Известно устройство автоматического включения резервного электропитания потребителей [Патент на изобретение РФ №2398338, МПК H02J 9/06, опубл. 27.08.2010 г.] для автоматического включения резервного электропитания потребителей, содержащее основной и резервный источники питания, вводные выключатели основного и резервного источников питания, секционный выключатель, шины основного и резервного источников питания, комплект измерительных трансформаторов тока на вводе основного источника питания, комплекты измерительных трансформаторов напряжения на шинах основного и резервного источников питания, пусковое устройство автоматического включения резерва, содержащее блок восстановления третьего фазного тока, снабженный тремя выходными каналами, аналого-цифровой преобразователь токов, вход которого соединен с выходом комплекта измерительных трансформаторов тока через блок восстановления третьего фазного тока, снабженные тремя выходными каналами аналого-цифровые преобразователи напряжений, входы которых соединены с выходами комплектов измерительных трансформаторов напряжения на шинах основного и резервного источников питания, блоки определения напряжений прямой последовательности на шинах основного и резервного источников питания, входы которых соединены с выходными каналами аналого-цифровых преобразователей напряжений на шинах основного и резервного источников питания соответственно, релейный блок максимального напряжения, вход которого соединен с выходом блока определения напряжения прямой последовательности на шинах резервного источника питания, релейный блок определения угла между векторами напряжений прямой последовательности на шинах основного и резервного источников питания, входы которого соединены с блоками определения напряжений прямой последовательности на шинах основного и резервного источников питания, устройство, осуществляющее переключение на резервный источник питания с замыканием главных контактов секционного выключателя в момент времени, близкий к синфазному между одноименными напряжениями на шинах основного и резервного источников питания, активирующееся при поступлении от пускового устройства команды включения резерва. В таком устройстве при междуфазном КЗ в цепи питания секции одно из линейных напряжений на первой секции РУ будет равно нулю и устройство не сработает. Кроме того, устройство не работоспособно при отсутствии синхронизма между вводами основного и резервного источников питания, устройство не имеет функций диагностики исправности измерительных цепей. Техническим результатом изобретения является увеличение достоверности выявления аварийных режимов в цепях электроснабжения подстанции, исключение ложных срабатываний и уменьшение времени переключения потребителей на резервный источник. Это достигается тем, что в способе быстродействующего включения резервного электропитания, заключающемся в измерении напряжения и тока прямой последовательности шин основного и резервного источников питания, угла между векторами напряжения прямой последовательности шин основного и резервного источников питания, определении направления мощности на вводе основного и резервного источников, переключении секции шин с основного на резервный источник питания при изменении знака мощности хотя бы в одной фазе или уменьшении тока ввода любой фазы ниже заданного значения и одновременном уменьшении напряжения прямой последовательности шин основного источника питания ниже заданного уровня или при увеличении угла между векторами напряжения прямой последовательности вводов больше заданного, в то время как линейные напряжения на резервном вводе превышают заданное значение; согласно изобретению при снижении на основном вводе одного или нескольких линейных напряжений ниже заданного значения и отсутствии условий для срабатывания пускового устройства в течение заданного интервала времени Т, пусковое устройство блокируют до момента восстановления напряжений на этом вводе, а для определения направления мощности значения тока фазы умножают на задержанные на время Т значения линейного напряжения между двумя другими фазами этого же ввода, полученные значения интегрируют, определяют знак результата, при этом время задержки Т выбирают с учетом периода промышленной частоты и заданного угла максимальной чувствительности. Указанный технический результат достигается созданием устройства быстродействующего включения резервного электропитания, содержащего вводные выключатели основного и резервного источников питания, секционный выключатель, измерительные трансформаторы напряжения на шинах основного и резервного источников, трансформатор тока на вводе основного источника питания, пусковое устройство, выходы которого подключены через блок управления к вводному и секционному выключателям, релейный блок максимального напряжения, вход которого соединен с выходом измерительного трансформатора напряжения резервного источника питания, релейный блок минимального напряжения, вход которого соединен с измерительными трансформаторами напряжения основного источника питания, релейные блоки определения угла между векторами напряжений прямой последовательности основного и резервного источников питания, входы которых подключены к соответствующим измерительным трансформаторам напряжения основного и резервного источников питания, соединенные таким образом, что выход блока минимального напряжения вместе с тремя выходами блоков определения угла между векторами напряжений подключены к входам логического элемента «4ИЛИ», быстродействующее пусковое устройство снабжено цепью блокировки, состоящей из релейного блока минимального напряжения, который через элемент выдержки времени подключен к первому входу логического элемента «4И», блоки определения направления мощности в фазах ввода состоят из умножителя, первый вход которого подключен к измерительному трансформатору тока и одновременно входу блока определения минимального тока, линии задержки включенной между выходом измерительного трансформатора напряжения и вторым входом умножителя, сумматора-накопителя, подключенного своим входом к выходу умножителя, блока определения знака, подключенного к выходу сумматора-накопителя, элемента «2ИЛИ» входы которого подключены соответственно к выходу блока определения минимального тока и блоку определения знака, при этом выходы элементов «2ИЛИ» каждого блока объединены элементом «3ИЛИ» и подключены к четвертому входу элемента «4И», в то время как третий вход элемента «4И» подключен к выходу релейного блока максимального напряжения, второй вход элемента «4И» подключен к выходу элемента «4ИЛИ», при этом выход логического элемента «4И» подключен к входу блока управления выключателями. Переключают секцию шин с основного на резервный источник питания при изменении знака мощности хотя бы в одной фазе или уменьшении тока ввода любой фазы ниже заданного значения и одновременном уменьшении напряжения прямой последовательности шин основного источника питания ниже заданного значения или при увеличении угла между векторами напряжения прямой последовательности вводов больше заданного значения, в то время как линейные напряжения на резервном вводе превышают заданное значение. При этом, для достоверного определения направления мощности значения тока фазы умножают на задержанные на время Т значения линейного напряжения между двумя другими фазами этого же ввода, полученное значение интегрируют на интервале равном периоду промышленной частоты и определяют знак результата, при этом время задержки Т выбирается с учетом периода промышленной частоты и заданного угла максимальной чувствительности. Кроме того, для исключения ложных срабатываний и обнаружения неисправностей в измерительных цепях трансформаторов напряжения в алгоритм пускового устройства вводится функция блокирования, которая активируется в случае снижения на основном вводе одного или нескольких линейных напряжений ниже заданного значения и отсутствии условий для срабатывания пускового устройства в течение заданного интервала времени Т. После блокирования пусковое устройство находится в указанном состоянии до момента восстановления напряжений на основном вводе. Функция блокирования позволяет исключить ложное срабатывание пускового устройства при неисправностях в измерительных цепях трансформаторов напряжения, возникающих обычно из-за ошибочных действий обслуживающего персонала. Функция блокирования можно рассматривать как функцию самодиагностики, а также для выявления нештатных ситуаций в процессе работы пускового устройства. Сущность изобретения заключается в том, что за счет введения блока определения фазной мощности Рх, реализованного особым образом, алгоритм работы пускового устройства становится устойчивым в режимах близких коротких замыканий, когда напряжение прямой последовательности сильно искажено или пропадает вовсе. Согласно новому способу для определения фазной мощности используются отсчеты фазного тока Ik и задержанные на время Т отсчеты линейного напряжения между двумя другими фазами того же ввода Uk-m. Общее выражение для величина задержки Т выраженной в тактах частоты дискретизации m имеет вид: где М=[2, 3 … n] - количество периодов промышленной частоты; Fd - частота дискретизации; Fc - частота промышленной сети; tms- задержка, эквивалентная повороту вектора мощности на величину угла максимальной чувствительности ϕмч. Выражение для k-го значения результирующей мощности на выходе интегратора можно записать следующим образом: где Fd - частота дискретизации; Fc - частота промышленной сети. Таким образом, для полученных на каждом шаге значений мгновенных мощностей оценивается только знак, отрицательные значения которого разблокирует пусковое устройство. Для примера рассмотрим случай близкого короткого замыкания в питающей сети, когда линейные напряжения на выходе измерительного трансформатора сильно искажены или падают до уровня помех. В этом случае алгоритм пускового устройства сохраняет устойчивость в течение времени Т за счет использования выборок фазного напряжения из ближайшей предыстории или, другими словами, доаварийного режима. Для надежной работы пускового устройства время Т должно в 2-3 раза превышать собственное время срабатывания пускового устройства, которое на практике не превышает 20 мс. После срабатывания пускового устройства дальнейшее изменение напряжений на поврежденном вводе не отслеживается алгоритмом вплоть до вмешательства оперативного персонала или истечения времени задержки возврата к нормальному режиму (ВНР). Введение функции блокирования позволяет выявить ситуации, связанные с неисправностями цепей измерительных трансформаторов напряжения (ТН). Принцип определения неисправности основывается на том, что при снижении любого линейного напряжения ниже минимального значения и отсутствии разрешающего сигнала с блоков определения фазной мощности в течение интервала времени Т, пусковое устройство блокируется на время, пока напряжение не достигнет своего номинального значения. Заметим, что подобная ситуация также может возникнуть при близких КЗ на стороне потребителя, когда мощность не меняет своего направления и подпитывая место КЗ. В этом режиме пусковое устройство не срабатывает и блокируется через время Т ожидая селективного действия РЗА. Следует отметить, что способы работы блока определения фазной мощности и функция блокирования просты в реализации имеют высокое быстродействие, так как не используют в своей работе комплексные величины и тригонометрические функции. Сущность способа представлена на чертеже, где показана функциональная схема устройства быстродействующего включения резервного электропитания потребителей реализованная на базе микропроцессорного устройства и реализующая указанный способ. Устройство содержит основной 1 и резервный 2 источники питания, вводные выключатели рабочих вводов 3 и 4, секционный выключатель 5, секции шин подстанции 6 и 7, трехфазный трансформатор тока 8 на вводе основного источников питания, трансформаторы напряжения 9, 10 на шинах основного и резервного источников питания, быстродействующее пусковое устройство (ПУ), блок управления выключателями 26. Быстродействующее пусковое устройство содержит: релейный блок минимального напряжения 11, элемент выдержки времени 12, релейные блоки определения угла между векторами прямой последовательности основного и резервного источников питания 13-15, релейный блок максимального напряжения 16, логический элемент «4ИЛИ» 17, логический элемент «4И» 18, блоки определения направления фазной мощности Р1-Р3, каждый из которых состоит из линии задержки 19, умножителя 20, сумматора-накопителя 21, блока определения знака 22, блока определения минимального тока 23, логического элемента «2ИЛИ» 24, выходы которых объединены логическим элементом «3ИЛИ» 25. Логический элемент «4И» объединяет своими входами инверсный выход элемента выдержки времени 12, выход логического элемента «4ИЛИ» 17, выход релейного блока максимального напряжения 16, выход логического элемента «3ИЛИ» 25. Устройство быстродействующего включения резервного электропитания работает следующим образом. В исходном состоянии, когда отсутствуют повреждения на вводах питающей сети, вводные выключатели ВВ1, ВВ2 включены, секционный выключатель СВ отключен. В этом режиме мощность направлена от источников питания к шинам подстанции, напряжения на основном и резервных вводах близки к своим номинальным значениям, разность фаз между ними не превышает заданного значения, фазные токи выше минимальных значений, при этом на выходе релейного блока минимального напряжения присутствует лог. «0», на выходе релейного блока максимального напряжения присутствует лог. «1», на всех выходах релейных боков определения угла (13-15) присутствует лог. «0», на выходе всех блоков определения фазной мощности (Р1-Р3) присутствует лог. «0», при этом сигнал на выходе логического элемента 25 равен лог. «0», что в свою очередь блокирует работу пускового устройства. В исходном состоянии, при возникновении двух- или трехфазных замыканий в цепи основного источника питания, фазные токи получают фазовый сдвиг относительно своего исходного положения, что выражается в изменении текущего значения и знака фазной мощности. При изменении знака мощности с положительного значения на отрицательный на выходах элементов 22, 24, 25 появляется лог. «1», что приведет к разблокированию ПУ. Если в этом состоянии будет зафиксировано снижение напряжения прямой последовательности на основном вводе ниже минимального значения, что соответствует лог. «1» на выходе блока 11 или превышение угла между напряжениями прямой последовательности основного и резервного вводов больше максимального, что соответствует лог. «1» на выходе хотя бы одного из блоков 13-15 и напряжение прямой последовательности на резервном вводе выше заданного значения, что соответствует лог. «1» на выходе блока 16, то на выходах логических элементов 17, 18 появится значения лог. «1», что приведет к срабатыванию ПУ и переключению потребителей на резервный источник путем отключения выключателя 3 и включения секционного выключателя 5. В исходном состоянии, при снижении одного или нескольких линейных напряжений основного ввода ниже минимального значения, на выходе релейного блока минимального напряжения появляется лог. «1» и, в случае обнаружения изменения знака мощности хотя бы в одном из блоков Р1-Р3, на выходе логического элемента «3ИЛИ» появляется разрешающий сигнал лог. «1», срабатывает пусковое устройство, отключается выключатель 3, включается секционный выключатель 5, при этом питание потребителей переключается на резервный источник. В случае когда факт изменения мощности в блоках Р1-Р3 не обнаружен за время Т, то данный режим работы расценивается как неисправность цепей напряжения ПУ, при этом на выходе элемента выдержки времени появляется блокирующий сигнал лог. «0» и ПУ блокируется до восстановления напряжения на измерительных цепях основного ввода. В исходном состоянии, при снижении любого из фазных токов ниже заданного значения, на выходе соответствующего блока определения минимального тока 23 и далее на выходах логических элементов 24, 25 появляется разрешающий сигнал лог. «1», ПУ разблокируется, ожидая снижения напряжения на основном вводе или увеличения фазового угла между векторами прямой последовательности основного и резервного вводов. При возникновении любого из двух указанных выше условий ПУ срабатывает и питание потребителей переключается на резервный источник. Способ быстродействующего включения резервного электропитания и устройство для его осуществления могут быть использованы для обнаружения нарушений электроснабжения потребителей при любых видах повреждений в питающей сети и секциях шин для осуществления быстрого переключения на резервный источник питания. При этом блокирующая функция позволяют своевременно выявить неисправности измерительных цепей напряжения в процессе работы, исключая ложные срабатывания пускового устройства. Использование способа и устройства быстродействующего включения резервного электропитания обеспечивает увеличение достоверности выявления аварийных режимов в цепях электроснабжения подстанции, исключение ложных срабатываний и уменьшение времени переключения потребителей на резервный источник.
