патент
№ RU 2472554
МПК A62D3/20

СПОСОБ ПЕРЕРАБОТКИ ТВЕРДЫХ ОТХОДОВ С ОРГАНИЧЕСКИМИ СОСТАВЛЯЮЩИМИ

Авторы:
Аристархов Дмитрий Викторович
Номер заявки
2011131136/05
Дата подачи заявки
26.07.2011
Опубликовано
20.01.2013
Страна
RU
Как управлять
интеллектуальной собственностью
Чертежи 
1
Реферат

Изобретение относится к переработке промышленных и коммунально-бытовых отходов и может быть использовано в электротехнической, электронной промышленности и в металлургии, а также для извлечения из отходов цветных и благородных металлов. Способ включает подачу в реактор отходов, их термическое разложение в реакторе в среде теплоносителя, в качестве одной из составляющих которого используют водяной пар, и вывод отходов из реактора. Термическое разложение отходов осуществляют при температуре теплоносителя 450-900°С с образованием из неорганических составляющих отходов твердых продуктов разложения, которые после вывода из реактора размельчают в устройстве для измельчения и охлаждают путем фильтрации насыщенного водяного пара с температурой 100-110°С при скорости фильтрации 0,5-5,0 м/с, и образованием из органических составляющих отходов газообразных продуктов разложения, которые после вывода из реактора сжигают, и продукты их сгорания используют в качестве второй составляющей теплоносителя, при этом соотношение водяного пара и продуктов сгорания газообразных продуктов разложения органических составляющих отходов в теплоносителе выбирают в соотношении 1:(1-10). Изобретение позволяет повысить энергетическую эффективность, уменьшить количество вредных выбросов в окружающую среду и снизить потери ценных металлов в процессе переработки отходов. 1 з.п. ф-лы, 1 ил.

Формула изобретения

1. Способ переработки твердых отходов с органическими составляющими, включающий подачу в реактор отходов, их термическое разложение в реакторе в среде теплоносителя, в качестве одной из составляющих которого используют водяной пар, и вывод отходов из реактора, отличающийся тем, что термическое разложение осуществляют при температуре теплоносителя 450-900°С с образованием из неорганических составляющих отходов твердых продуктов разложения, которые после вывода из реактора размельчают в устройстве для измельчения и охлаждают путем фильтрации насыщенного водяного пара с температурой 100-110°С при скорости фильтрации 0,5-5,0 м/с, и образованием из органических составляющих отходов газообразных продуктов разложения, которые после вывода из реактора сжигают, и продукты их сгорания используют в качестве второй составляющей теплоносителя, при этом соотношение водяного пара и продуктов сгорания газообразных продуктов разложения органических составляющих отходов в теплоносителе выбирают в соотношении 1:(1-10).

2. Способ переработки по любому из пп.1 и 2, отличающийся тем, что водяной пар после охлаждения твердых продуктов разложения отходов подают в реактор.

Описание

[1]

Изобретение относится к переработке промышленных и коммунально-бытовых отходов, в частности к способам переработки твердых отходов с органическими составляющими, и может быть использовано в электротехнической, электронной промышленности, в металлургии и других отраслях народного хозяйства при переработке отходов, полученных при производстве готового изделия, и изделий, потерявших потребительские свойства, а также для извлечения из отходов цветных и благородных металлов.

[2]

Известен способ переработки твердых отходов с органическими составляющими (радиоэлектронного лома), включающий подачу в реактор отходов (лома) и паровоздушного теплоносителя, термическое разложение лома, вывод из реактора твердых и газообразных продуктов разложения, их охлаждение, конденсацию газообразных продуктов, рециркуляцию водяного пара в реактор и сжигание неконденсирующихся газов (см. патент Белоруссии №5430, Кл. C08J 11/04, опубл. 30.09.2003).

[3]

Недостаток известного способа заключается в том, что данный способ имеет низкую энергетическую эффективность, высокие затраты электрической энергии на обогрев реактора и разложение отходов, экологическую опасность, вызванную возможностью взрыва паровоздушного теплоносителя, который содержит взрывоопасные горючие компоненты продуктов разложения, и выброса продуктов разложения в окружающую среду, а также высокие потери ценных металлов из-за их выгорания (окисления) и выброса в окружающую среду с газообразными продуктами.

[4]

Технический результат заявленного изобретения - повышение энергетической эффективности, уменьшение количества вредных выбросов в окружающую среду и снижение потерь ценных металлов в процессе переработки отходов.

[5]

Указанный технический результат достигается тем, что в способе переработки твердых отходов с органическими составляющими, включающем подачу в реактор отходов, их термическое разложение в реакторе в среде теплоносителя, в качестве одной из составляющих которого используют водяной пар, и вывод отходов из реактора, согласно изобретению, термическое разложение осуществляют при температуре теплоносителя 450-900°С, при этом органические составляющие отходов образуют газообразные продукты разложения, а неорганические составляющие отходов - твердые продукты разложения, после вывода из реактора газообразные продукты разложения органических составляющих отходов сжигают, и продукты их сгорания используют в качестве второй составляющей теплоносителя.

[6]

Полученный теплоноситель представляет собой газовую среду с практически полным отсутствием кислорода, что предотвращает возможность горения органических составляющих отходов. В такой среде органические материалы (пластмассы, смолы и др.) не окисляются (не горят), а разлагаются до веществ с более низкой молекулярной массой, что приводит к разрушению элементов крепления, например, электрических и радиотехнических деталей, а также удалению полимерных покрытий с поверхностей самих деталей, т.е. из отходов удаляются все органические материалы (покрытия, смолы, клеи и др.), а остаются только твердые продукты, содержащие металл, керамику, стекло, т.е. неорганические составляющие. Теплоноситель обладает большой теплоемкостью (2,6 кДж/кг°С), что позволяет уменьшить его количество, требуемое для нагрева до необходимой температуры.

[7]

Указанный диапазон температуры теплоносителя является существенным признаком, так как при нагревании ниже 450°С не происходит разложения органических составляющих отходов, например, полимерной электрической изоляции, а при нагревании выше 900°С начинается процесс плавления некоторых металлов, например припоя, что приведет к образованию в реакторе сплавленных неорганических составляющих и невозможности их выгрузки из реактора.

[8]

В теплоносителе соотношение водяного пара и продуктов сгорания газообразных продуктов разложения органических составляющих отходов можно выбирать в соотношении 1:(1-10), что позволит улучшить процесс переработки и дополнительно снизить энергетические затраты на переработку.

[9]

Для упрощения переработки твердых продуктов разложения неорганических составляющих отходов, после вывода из реактора твердые продукты разложения размельчают в устройстве для измельчения и охлаждают путем фильтрации насыщенного водяного пара с температурой 100-110°С при скорости фильтрации 0,5-5,0 м/с. Указанные соотношения являются существенными признаками, так как при температуре ниже 100°С пар конденсируется, в результате чего образуется конденсат (вода) и часть твердых продуктов может растворяться в данном конденсате с образованием загрязненной токсичной жидкости, которую необходимо утилизировать. Охлаждение твердых продуктов до температуры выше 110°С приведет к тому, что при выгрузке из реактора твердые продукты могут окисляться, что приведет к потере ценных металлов. Снижение скорости фильтрации ниже 0,5 м/с приведет к резкому падению скорости передачи тепла от твердых продуктов к водяному пара, в результате чего потребуется резко увеличить время фильтрации водяного пара через слой твердых продуктов, а это приведет к росту расхода пара на процесс переработки, росту величины тепловых потерь, т.е. - к росту энергетических затрат. Повышение скорости фильтрации водяного пара выше 5 м/с приведет к уносу мелких фракций твердых продуктов, которые образуются при термическом разложении отходов в результате их растрескивания и механического разрушения в охладителе. Унесенные из охладителя мелкие фракции отходов будут осаждаться на оборудовании устройства переработки отходов, что приведет к выходу их из строя.

[10]

Водяной пар после охлаждения твердых продуктов разложения отходов подают в реактор, что позволяет возвратить часть тепла в реактор и удалить из него воздух, который попадает при загрузке отходов.

[11]

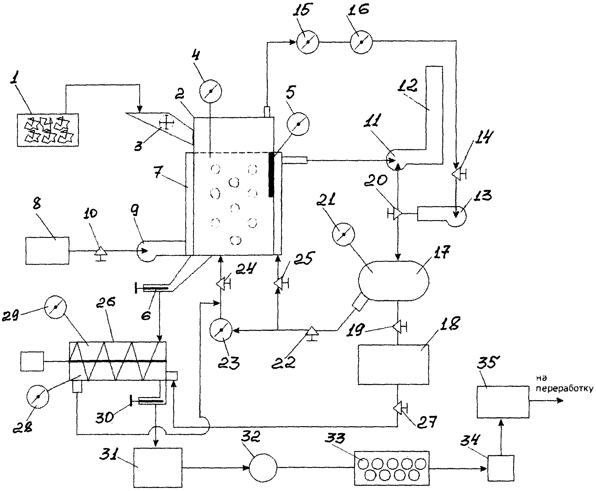
На чертеже изображено устройство для реализации способа.

[12]

Устройство для переработки отходов содержит накопитель 1 отходов, реактор 2 с патрубком 3 для подачи отходов в реактор 2, датчиком 4 уровня заполнения отходами реактора 2, датчиком 5 температуры отходов и патрубком 6 выгрузки твердых отходов из реактора 2. Реактор 2 размещен в кожухе 7. Емкость 8 с топливом, например дизельным, подсоединена к устройству 9 сжигания топлива по магистрали с запорным устройством в виде крана 10. Дымосос 11 подсоединен к выходу из реактора 2 и ко входу дымовой трубы 12. Устройство 13 для сжигания продуктов разложения органических составляющих отходов подсоединено к выходу реактора 2 и в магистрали их соединения расположено запорное устройство в виде крана 14, датчик 15 контроля содержания водяного пара в смеси и датчик 16 концентрации органических (горючих) газов. Смеситель 17, парогенератор 18. Запорные устройства в виде кранов 19 и 20 устанавливают заданное соотношение водяного пара и продуктов сгорания в смеси. Температуру парогазовой смеси контролируют по показаниям датчика 21 температуры. Запорное устройство в виде крана 22 и датчик-расходомер 23 позволяют подавать парогазовую смесь из смесителя 17 в реактор 2 в заданном количестве. Регулированием запорного устройства в виде крана 24 устанавливают необходимое количество подаваемого в реактор теплоносителя. Подавая заданное количество теплоносителя в реактор 2, устанавливают заданную температуру нагрева отходов в реакторе. Через запорное устройство в виде крана 25 подают избыточный теплоноситель из смесителя 17 в кожух 7. Устройство 26 для измельчения твердых продуктов разложения выполнено в виде шнека. Через запорное устройство в виде крана 27 подают в устройство 26 от парогенератора 18 насыщенный водяной пар, скорость фильтрации которого контролируют по показаниям датчика 28, расположенного в устройстве 26. Датчик температуры 29 контролирует процесс охлаждения в устройстве 26. Устройство 26 снабжено патрубком с затвором 30. Из устройства 26 отходы выгружают в накопитель 31. Молотковая дробилка 32 служит для дробления выгруженных из накопителя 31 отходов. Шаровая мельница 33 предназначена для дальнейшего измельчения отходов. Грохот 34 и сепаратор 35 служат для последующей обработки измельченных отходов.

[13]

Способ осуществляют следующим образом. Пример реализации способа рассмотрен на переработке радиоэлектронных отходов, содержащих провода в изоляции, микросхемы в полимерном кожухе, транзисторы, трансформаторы, залитые полимерной массой и др.

[14]

Из накопителя 1 отходы подают в реактор 2 через патрубок 3 в количестве, например, 100 кг, обеспечивающем заполнение реактора до заданного уровня, который контролируют по показанием датчика 4 уровня заполнения отходами. После этого из емкости 8 с топливом через кран 10 в устройство 9 сжигания топлива подают дизельное топливо и сжигают его, а продукты сгорания направляют в кожух 7, откуда их с помощью дымососа 11 выводят в дымовую трубу 12. Проходя через кожух 7, продукты сгорания нагревают реактор 2 с отходами, а сами охлаждаются. Температуру нагрева отходов в реакторе 4 контролируют по показаниям датчика температуры 5. При достижении заданной температуры отходов в реакторе 2, например 270°С, начинается процесс термического разложения отходов. Органические составляющие отходов (резина, пластмассы, клеи и др.) разлагаются с образованием газообразных продуктов, а неорганические составляющие представляют собой твердые продукты разложения (керамика, металл, стекло, окись кремния и др.). Органические составляющие отходов через кран 14 подают в устройство 13 для сжигания продуктов разложения органических составляющих отходов, а продукты сгорания подают в смеситель 17. При этом продукты сгорания газообразных продуктов разложения органических составляющих отходов используют в качестве второй составляющей теплоносителя.

[15]

Одновременно от парогенератора 18 в смеситель 17 подают водяной пар и смешивают его с продуктами сгорания органических составляющих отходов, которые подают в смеситель 17 из устройства 13. Полученный таким образом теплоноситель нагревают, например, до температуры 455°С. Нагрев теплоносителя до указанной температуры позволит достичь нужной температуры нагрева, например 270°С, отходов в реакторе, при которой начинается термолиз отходов с выделением органических составляющих отходов. С помощью кранов 19 и 20 устанавливают, например, соотношение водяного пара и продуктов сгорания в смеси в диапазоне 1:1, т.е. 1 кг водяного пара с температурой 100°С и 1 кг продуктов сгорания с температурой 1000°С. В результате смешивания водяного пара и продуктов сгорания, температура смеси снижается. Температуру смеси контролируют по показаниям датчика 21 температуры и ее величину регулируют кранами 19 и 20, меняя соотношения в смеси количества водяного пара и продуктов сгорания добиваются нужной температуры. (Изменяя температуру теплоносителя от 450 до 900°С, можно получить температуру нагрева отходов от 270 до 700°С). Полученную в смесителе 17 парогазовую смесь через кран 22 и датчик-расходомер 23 подают в реактор 2. Парогазовая смесь фильтруется через слой отходов и передает им тепло, которое расходуется на процесс термического разложения, поддержание температуры в реакторе и компенсацию тепловых потерь из реактора.

[16]

Температуру нагрева отходов в реакторе 2 контролируют по показаниям датчика температуры 5 путем регулирования краном 24 количества подаваемого в реактор 2 теплоносителя, а избыточный теплоноситель из смесителя 17 через кран 25 подают в кожух 7.

[17]

Образующиеся при термическом разложении газообразные продукты органических составляющих смешиваются с парогазовой смесью и через кран 14 выводятся из реактора 4 и подаются в устройство 13. В устройстве 13 данную смесь сжигают, а продукты сгорания подают в смеситель 17. При этом по показаниям датчика 15 контролируют содержание водяного пара в смеси.

[18]

В смесителе 17 смешивают водяной пар с продуктами сгорания в заданном соотношении, и полученную смесь подают в реактор 2.

[19]

В процессе термического разложения органических составляющих отходов количество выделяющихся газообразных продуктов с течением времени изменяется таким образом, что оно (количество газов) растет до достижения максимального значения, а затем уменьшается и практически снижается до нуля. Момент прекращения выделения газообразных продуктов означает окончание процесса термического разложения. Содержание газообразных продуктов разложения в выводимой из реактора смеси газов (продукты сгорания, водяной пар и продукты разложения) контролируют по показаниям датчика концентрации органических (горючих) газов 16. При снижении концентрации горючих газов в смеси до определенного значения прекращается процесс горения такой смеси в устройстве 13. Это также подтверждает то, что процесс термического разложения в реакторе 2 завершен.

[20]

После завершения процесса термического разложения открывают затвор патрубка 6 и твердые продукты из реактора 2 под действием собственного веса выгружаются в устройство 26 для измельчения твердых продуктов разложения, выполненное в виде шнека. После выгрузки твердых продуктов из реактора 2 закрывают затвор патрубка 6. От парогенератора 18 через кран-расходомер 27 в устройство 26 подают насыщенный водяной пар при температуре 100-110°С и устанавливают скорость фильтрации водяного пара через твердые продукты в диапазоне 0,5-5,0 м/с, что контролируют по показаниям датчика 28 скорости. В устройстве 26 твердые продукты перемешиваются, в результате чего они измельчаются, а подача водяного пара в отходы создает термические напряжения (аналогично подаче на разогретое тело холодного теплоносителя), под действием которых осуществляется дополнительное измельчение твердых продуктов (керамика и стекла растрескиваются, а композиционные материалы расслаиваются).

[21]

После выгрузки твердых продуктов, в реактор 2 загружают отходы и одновременно из устройства 26 в реактор 2 выводят водяной пар, который, профильтровавшись через твердые продукты разложения, нагрелся до температуры 270-700°С.

[22]

Водяной пар, проходя через слой отходов в реакторе 4, вытесняет воздух, который попадает в реактор при загрузке отходов, и нагревает отходы. Таким образом, тепло твердых продуктов разложения возвращают в реактор, что позволяет снизить энергетические затраты на процесс переработки, т.е. уменьшить количество сжигаемого в устройстве 9 топлива, что обеспечивает снижение выбросов продуктов сгорания в окружающую среду через дымовую трубу 12.

[23]

Процесс охлаждения твердых продуктов разложения в устройстве 26 контролируют по показаниям датчика 29 температуры, и при достижении температуры 100-110°С прекращают подачу водяного пара в устройство 26, открывают затвор 30 и отходы выгружают в накопитель 31.

[24]

Из накопителя 31 твердые продукты подают на дробление в молотковой дробилке 32, затем измельчают в шаровой мельнице 33, осуществляют грохочение на грохоте 34, магнитную сепарации на сепараторе 35 и далее магнитный концентрат направляют на гидрометаллургическую переработку.

Как компенсировать расходы
на инновационную разработку
Похожие патенты