Изобретение относится к радиосистемам обмена данными и может быть использовано при проведении тестирования радиолиний связи и контроле информационного обмена между подвижными объектами и наземными (надводными) комплексами (НК). Технический результат состоит в повышении помехозащищенности передачи информации за счет одновременной работы радиостанций в системе на двух частотах, увеличении объема информации, получаемой наземным комплексом, передаваемой с него на ПО и обрабатываемой на АРМ наземного комплекса, повышении надежности связи за счет непрерывного автоматического контроля информации в узлах бортовой аппаратуры связи и наличия возможности обхода неисправного узла. Для этого в систему введены на каждом подвижном объекте два бортовых коммутатора, два бортовых распределителя сигналов, вторая бортовая аппаратура передачи данных, вторая бортовая радиостанция, вторая бортовая антенна и соответствующие связи.1 ил., 1 табл.
Система радиосвязи с подвижными объектами (ПО), состоящая из наземного комплекса (НК), содержащего первую наземную антенну, подключенную к высокочастотному входу/выходу первой радиостанции, низкочастотный вход которой подключен к соответствующему выходу первой аппаратуры передачи данных (АПД), первый вычислитель автоматизированного рабочего места (АРМ), первый выход которого подключен к первому входу первой АПД, первый вход первого вычислителя автоматизированного рабочего места подключен к наземному приемнику сигналов навигационных спутниковых систем, второй вход - к первому пульту управления АРМ, второй выход - к первому монитору АРМ, наземный формирователь типа ретранслируемых сообщений, соединенный с третьим входом первого вычислителя АРМ, вторую наземную радиостанцию, высокочастотный вход/выход которой подключен к второй наземной антенне, а ее низкочастотный вход подключен к выходам второй АПД, вход/выход второй АПД соединен двухсторонними связями с первым входом/выходом второго вычислителя автоматизированного рабочего места, коммутатор, первый и второй распределители сигналов, причем низкочастотный выход первой радиостанции через первый распределитель сигналов подключен к входу коммутатора и второму входу первой АПД, а второй выход первой АПД через второй распределитель сигналов подключен к четвертому входу первого вычислителя автоматизированного рабочего места и первому входу второго вычислителя автоматизированного рабочего места, управляющие входы первого и второго распределителей сигналов и коммутатора соединены с первым, вторым и третьим выходами второго вычислителя автоматизированного рабочего места соответственно, первый выход первого вычислителя АРМ подключен также к второму входу второго вычислителя АРМ, первый выход первой АПД соединен также со вторым входом первого распределителя сигналов, низкочастотный выход второй радиостанции через коммутатор подключен к входу второй аппаратуры передачи данных, первый и второй вычислители АРМ соединены между собой двухсторонними связями, третий вход второго вычислителя АРМ подключен к второму пульту управления АРМ, четвертый выход второго вычислителя АРМ - к второму монитору АРМ, третий вход/выход второго вычислителя АРМ является входом/выходом системы радиосвязи для сопряжения с внешними системами, причем передача данных с НК обеспечивается по цепочке последовательно соединенных первого подвижного объекта, второго ПО и далее до N-го ПО, а передача данных с N-го ПО на НК осуществляется в обратном порядке, и N подвижных объектов, в состав каждого из которых входят бортовые датчики, блок регистрации данных, приемник сигналов навигационных спутниковых систем, анализатор типа принимаемых сообщений и бортовой формирователь типа ретранслируемых сообщений, каждый из которых соединен двухсторонними связями с соответствующими входами/выходами бортового вычислителя, вход/выход которого подключен к двунаправленной шине системы управления подвижным объектом, первая бортовая аппаратура передачи данных, первая бортовая радиостанция, высокочастотный вход/выход которой подключен к первой бортовой антенне, при этом первая и вторая наземные антенны связаны по эфиру между собой, отличающаяся тем, что в каждый подвижный объект введены дополнительно первый и второй бортовые коммутаторы, первый и второй бортовые распределители сигналов, последовательно соединенные двухсторонними связями второй бортовой распределитель сигналов, вторая бортовая аппаратура передачи данных, второй бортовой коммутатор, вторая бортовая радиостанция, вторая бортовая антенна, бортовой вычислитель соединен двухсторонними связями с входами/выходами первого и второго бортовых распределителей сигналов, вход/выход первого бортового распределителя сигналов подключен к входу/выходу первой бортовой аппаратуры передачи данных, вход/выход которой через первый бортовой коммутатор подключен к входу/выходу первой бортовой радиостанции, соответствующий вход/выход бортового вычислителя через локальную вычислительную сеть соединен двухсторонними связями с входами/выходами первого и второго бортовых распределителей сигналов, первой и второй бортовых аппаратур передачи данных, первого и второго бортовых коммутаторов, первой и второй бортовых радиостанций, первая и вторая бортовые антенны связаны по эфиру между собой, а в зоне устойчивой связи - с первой и второй наземными антеннами, с первой и второй бортовыми антеннами удаленных подвижных объектов.
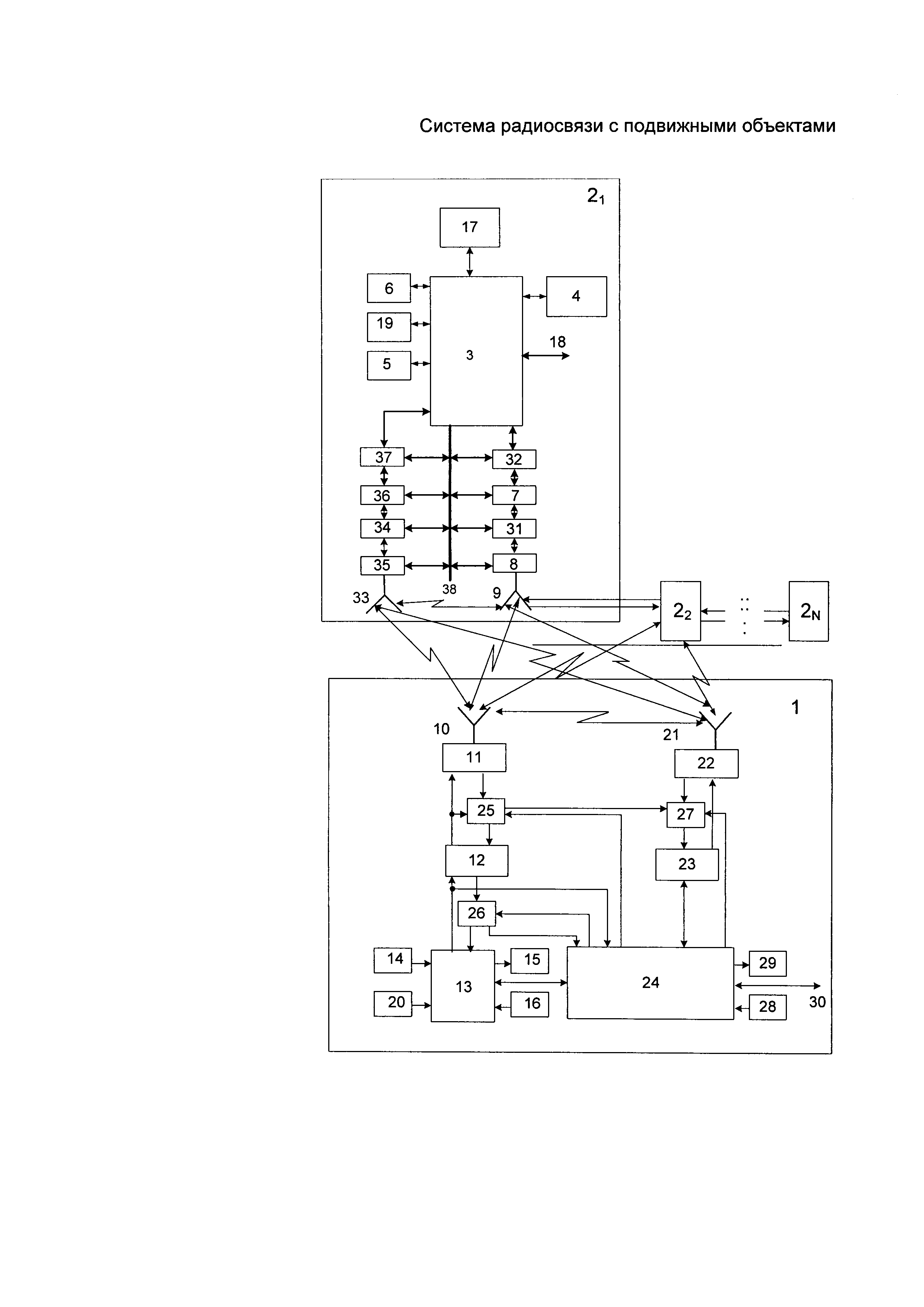
Изобретение относится к радиосистемам обмена данными и может быть использовано при проведении тестирования радиолиний связи и контроле информационного обмена между подвижными объектами (ПО) и наземными комплексами (НК). Известна "Система радиосвязи с подвижными объектами" [1], которая состоит из наземной и бортовой приемопередающих радиостанций, между которыми осуществляется обмен данными в соответствии с заложенными алгоритмами. При обмене сообщениями между наземной приемопередающей станцией и подвижными воздушными объектами загрузка канала меняется в зависимости от этапа полета и информационной активности абонентов цифровой радиосвязи. Реализованный с помощью вычислителя автоматизированного рабочего места (АРМ) диспетчера управления воздушным движением (УВД) счетчик числа подвижных воздушных объектов контролирует количество объектов и выдает это число на счетчик загрузки системы. В зависимости от числа объектов и числа переспросов сообщений в системе используются динамические алгоритмы организации обмена сообщениями и управления каналами радиосвязи. Для исключения столкновений при одновременной передаче несколькими объектами сообщений осуществляется контроль несущей радиосигналов подвижных воздушных объектов во время воздействия ее на бортовой приемник. Определяется состояние, когда радиоканал свободен. Для разнесения во времени моментов выхода на связь нескольких подвижных воздушных объектов в бортовое устройство введен специализированный вычислитель, реализующий функции анализатора несущей частоты и генератора псевдослучайной задержки, которые обеспечивают соответствующую задержку передачи сообщений от подвижных воздушных объектов. Для принятия оптимального решения наземными службами УВД и на борту информация об относительном местоположении аэропорта и подвижных воздушных объектов снимается с бортовых и наземных датчиков-приемников сигналов глобальной навигационной спутниковой системы. Персонал, размещаемый на НК, решает задачи управления воздушным движением с помощью комплексов программно-аппаратных средств, выполненных на вычислителях (ПЭВМ). Информационный обмен НК с ПО осуществляется по сетям воздушной связи в MB диапазоне. Радиосигналы MB диапазона распространяются в пределах прямой видимости и обеспечивают передачу информации с большой скоростью и высоким качеством. Однако в системе отсутствует контроль радиоэлектронного оборудования НК, что ухудшает надежность связи в канале «НК-ПО». Известна "Система радиосвязи с подвижными объектами" [2], в которой во время движения подвижные объекты, находящиеся в пределах радиогоризонта, обмениваются данными с наземным комплексом. Принимаемые наземной радиостанцией из канала "воздух-земля" сообщения через аппаратуру передачи данных поступают в вычислитель АРМ на базе ПЭВМ, где в соответствии с принятым в системе протоколом обмена производится идентификация принятого в сообщении адреса с адресами подвижных воздушных объектов, хранящимися в его памяти. При совпадении адреса подвижного воздушного объекта с хранящимся в списке адресом информация о местоположении, параметрах движения ПО и состоянии его датчиков выводится на экран монитора наземного АРМ. В вычислителе АРМ на базе ПЭВМ решается задача обеспечения постоянной радиосвязи со всеми N ПО. При выходе за пределы радиогоризонта хотя бы одного из ПО или приближении к границе зоны устойчивой радиосвязи, определяется программно один из ПО, который назначается ретранслятором сообщений. По результатам анализа местоположения и параметров движения остальных ПО определяются оптимальные пути доставки сообщений удаленному от НК за радиогоризонт выбранному подвижному воздушному объекту. Сообщение от НК через последовательную цепочку, состоящую из (N-1)-го ПО, может быть доставлено N-му ПО. Для этого на НК в формирователе типа ретранслируемых сообщений в заранее определенные разряды (заголовок) передаваемой кодограммы закладываются номер ПО, назначенного ретранслятором, и адреса подвижных воздушных объектов, обеспечивающих заданный трафик сообщения. По принятым на ПО сообщениям в блоке анализа типа сообщений решается вопрос о направлении данных по двунаправленной шине на систему управления объекта или ретрансляции их на соседний ПО. В обычном режиме с НК, когда не требуется ретрансляция сигналов, осуществляется адресный опрос ПО путем формирования сообщения для передачи в канал радиосвязи в соответствии с протоколом обмена. Набираемое оператором (диспетчером) сообщение отображается на мониторе АРМ. На ПО после прохождения через бортовую антенну, радиостанцию, аппаратуру передачи данных сигнал поступает в бортовой вычислитель, где происходит идентификация принятого в сообщении адреса с собственным адресом подвижного воздушного объекта. Далее сообщение передается в блок анализа типа ретранслируемого сообщения, где происходит дешифрация полученного заголовка (служебной части) сообщения, и определяется, в каком режиме должна работать аппаратура ПО. Информационная часть сообщения записывается в память бортового вычислителя и при необходимости выводится на экран блока регистрации данных, который может быть выполнен в виде монитора или другого устройства отображения. Формирователи типа ретранслируемых сообщений позволяют обеспечить обмен цифровыми данными по каналу "воздух-земля" взамен существующей речевой информации. Они предназначены для выбора элементов сообщений разрешения/информации/запроса, которые соответствуют принятой речевой фразеологии, и набора произвольного текста. Отображение набираемых и принятых сообщений осуществляется на блоке регистрации данных ПО и мониторе АРМ НК соответственно. Сообщения с выходов приемников сигналов глобальных навигационных спутниковых систем записываются в память наземного и бортового вычислителей с привязкой к глобальному времени и используются для расчета навигационных характеристик и параметров движения каждого ПО. Принятые на НК навигационные сообщения от всех ПО обрабатываются в вычислителе и выводятся на экран монитора АРМ. У аналога имеются недостатки: - отсутствует возможность тестирования оборудования ПО при включении аппаратуры и на маршруте; - не обеспечивается поблочный контроль оборудования ПО при отсутствии связи с НК и другими ПО, необходимый для отыскания неисправностей и замены соответствующего оборудования; - не контролируется процедура информационного обмена между подвижными объектами и наземными комплексами при функциональном контроле и в процессе сеанса связи, что снижает эффективность управления подвижными объектами. Наиболее близким по назначению и большинству существенных признаков является "Система радиосвязи с подвижными объектами" [3], которая взята за прототип. Система предназначена для обмена данными между подвижными объектами и наземным комплексом. НК содержит первую наземную антенну, подключенную к высокочастотному входу/выходу первой радиостанции, низкочастотный вход которой подключен к соответствующему выходу первой аппаратуры передачи данных (АПД). Первый вычислитель автоматизированного рабочего места, первый выход которого подключен к первому входу первой АПД, первый вход первого вычислителя автоматизированного рабочего места подключен к наземному приемнику сигналов глобальных навигационных спутниковых систем, второй вход - к первому пульту управления АРМ, второй выход - к первому монитору АРМ. Наземный формирователь типа ретранслируемых сообщений соединен с третьим входом первого вычислителя АРМ. Вторая наземная радиостанция, высокочастотный вход/выход которой подключен к второй наземной антенне, а ее низкочастотный вход соединен с выходом второй АПД. Вход/выход второй АПД соединен двухсторонними связями с первым входом/выходом второго вычислителя автоматизированного рабочего места. В состав НК входят также коммутатор, первый и второй распределители сигналов. Низкочастотный выход первой радиостанции через первый распределитель сигналов подключен к входу коммутатора и второму входу первой АПД. Второй выход первой АПД через второй распределитель сигналов подключен к четвертому входу первого вычислителя автоматизированного рабочего места и первому входу второго вычислителя автоматизированного рабочего места. Управляющие входы первого и второго распределителей сигналов и коммутатора соединены с первым, вторым и третьим выходами второго вычислителя автоматизированного рабочего места соответственно. Первый выход первого вычислителя АРМ подключен к второму входу второго вычислителя АРМ. Первый выход первой АПД соединен со вторым входом первого распределителя сигналов. Низкочастотный выход второй радиостанции через коммутатор подключен к входу второй аппаратуры передачи данных. Первый и второй вычислители АРМ соединены между собой двухсторонними связями. Третий вход второго вычислителя АРМ подключен к второму пульту управления АРМ, а четвертый выход второго вычислителя АРМ - к второму монитору АРМ. Третий вход/выход второго вычислителя АРМ является входом/выходом системы радиосвязи для сопряжения с внешними системами. Передача данных с НК обеспечивается по цепочке последовательно соединенных первого подвижного объекта (ПО), второго ПО и далее до N-го ПО, а передача данных с N-го ПО на НК осуществляется в обратном порядке. В состав системы входят N подвижных объектов, в каждый из которых входят бортовые датчики, блок регистрации данных, приемник сигналов навигационных спутниковых систем, анализатор типа принимаемых сообщений и бортовой формирователь типа ретранслируемых сообщений. Каждый из упомянутых узлов соединен двухсторонними связями с соответствующими входами/выходами бортового вычислителя, вход/выход которого подключен к двунаправленной шине системы управления подвижным объектом. Первая бортовая аппаратура передачи данных соединена двухсторонними связями с бортовым вычислителем и бортовой радиостанцией. Высокочастотный вход/выход первой бортовой радиостанции подключен к первой бортовой антенне Однако прототипу присущи следующие недостатки: - отсутствует возможность функционального контроля оборудования подвижного объекта при включении аппаратуры и на маршруте при неисправности; - из-за наличия только одного приемопередающего тракта на ПО снижается аппаратная надежность подвижного объекта, качество связи, особенно при работе в помехах; - плохие эксплуатационные характеристики аппаратуры связи из-за отсутствия поблочного контроля оборудования ПО при отсутствии связи с НК и другими подвижными объектами, необходимого для отыскания неисправностей и замены соответствующего оборудования; - не контролируется процедура информационного обмена между подвижными объектами и подвижных объектов с наземными комплексами в процессе сеанса связи, что снижает эффективность управления подвижными объектами. Технической проблемой, на решение которой направлено заявляемое изобретение, является расширение арсенала технических средств, предназначенных для организации информационного обмена в радиосистемах. Достигаемый технический результат изобретения - повышение помехозащищенности передачи информации за счет одновременной работы радиостанций в системе на двух частотах, увеличение объема информации, получаемой наземным комплексом, передаваемой с него на ПО и обрабатываемой на АРМ наземного комплекса, повышение надежности связи за счет непрерывного автоматического контроля информации в узлах бортовой аппаратуры связи и наличия возможности обхода неисправного узла. Указанный технический результат достигается тем, что в систему радиосвязи с подвижными объектами, состоящую из наземного комплекса, содержащего первую наземную антенну, подключенную к высокочастотному входу/выходу первой радиостанции, низкочастотный вход которой подключен к соответствующему выходу первой аппаратуры передачи данных (АПД), первый вычислитель автоматизированного рабочего места (АРМ), первый выход которого подключен к первому входу первой АПД, первый вход первого вычислителя автоматизированного рабочего места подключен к наземному приемнику сигналов навигационных спутниковых систем, второй вход - к первому пульту управления АРМ, второй выход - к первому монитору АРМ, наземный формирователь типа ретранслируемых сообщений, соединенный с третьим входом первого вычислителя АРМ, вторую наземную радиостанцию, высокочастотный вход/выход которой подключен к второй наземной антенне, а ее низкочастотный вход подключен к выходам второй АПД, вход/выход второй АПД соединен двухсторонними связями с первым входом/выходом второго вычислителя автоматизированного рабочего места, коммутатор, первый и второй распределители сигналов, причем низкочастотный выход первой радиостанции через первый распределитель сигналов подключен к входу коммутатора и второму входу первой АПД, а второй выход первой АПД через второй распределитель сигналов подключен к четвертому входу первого вычислителя автоматизированного рабочего места и первому входу второго вычислителя автоматизированного рабочего места, управляющие входы первого и второго распределителей сигналов и коммутатора соединены с первым, вторым и третьим выходами второго вычислителя автоматизированного рабочего места соответственно, первый выход первого вычислителя АРМ подключен также к второму входу второго вычислителя АРМ, первый выход первой АПД соединен также со вторым входом первого распределителя сигналов, низкочастотный выход второй радиостанции через коммутатор подключен к входу второй аппаратуры передачи данных, первый и второй вычислители АРМ соединены между собой двухсторонними связями, третий вход второго вычислителя АРМ подключен к второму пульту управления АРМ, четвертый выход второго вычислителя АРМ - к второму монитору АРМ, третий вход/выход второго вычислителя АРМ является входом/выходом системы радиосвязи для сопряжения с внешними системами, причем передача данных с НК обеспечивается по цепочке последовательно соединенных первого подвижного объекта, второго ПО и далее до N-го ПО, а передача данных с N-го ПО на НК осуществляется в обратном порядке, и N подвижных объектов, в состав каждого из которых входят бортовые датчики, блок регистрации данных, приемник сигналов навигационных спутниковых систем, анализатор типа принимаемых сообщений и бортовой формирователь типа ретранслируемых сообщений, каждый из которых соединен двухсторонними связями с соответствующими входами/выходами бортового вычислителя, вход/выход которого подключен к двунаправленной шине системы управления подвижным объектом, первая бортовая аппаратура передачи данных, первая бортовая радиостанция, высокочастотный вход/выход которой подключен к первой бортовой антенне, при этом первая и вторая наземные антенны связаны по эфиру между собой, в каждый подвижный объект введены дополнительно первый и второй бортовые коммутаторы, первый и второй бортовые распределители сигналов, последовательно соединенные двухсторонними связями второй бортовой распределитель сигналов, вторая бортовая аппаратура передачи данных, второй бортовой коммутатор, вторая бортовая радиостанция, вторая бортовая антенна, бортовой вычислитель соединен двухсторонними связями с входами/выходами первого и второго бортовых распределителей сигналов, вход/выход первого бортового распределителя сигналов подключен к входу/выходу первой бортовой аппаратуры передачи данных, вход/выход которой через первый бортовой коммутатор подключен к входу/выходу первой бортовой радиостанции, соответствующий вход/выход бортового вычислителя через локальную вычислительную сеть соединен двухсторонними связями с входами/выходами первого и второго бортовых распределителей сигналов, первой и второй бортовых аппаратур передачи данных, первого и второго бортовых коммутаторов, первой и второй бортовых радиостанций, первая и вторая бортовые антенны связаны по эфиру между собой, а в зоне устойчивой связи - с первой и второй наземными антеннами, с первой и второй бортовыми антеннами удаленных подвижных объектов. На чертеже представлена система радиосвязи с подвижными объектами, где обозначено: 1 - наземный комплекс; 2 - подвижный объект; 3 - бортовой вычислитель; 4 - бортовые датчики; 5 - бортовой приемник сигналов навигационных спутниковых систем; 6 - блок регистрации данных; 7 - первая бортовая аппаратура передачи данных; 8 - первая бортовая радиостанция; 9 - первая бортовая антенна; 10 - первая наземная антенна; 11 - первая наземная радиостанция; 12 - первая наземная аппаратура передачи данных; 13 - первый вычислитель АРМ; 14 - наземный приемник сигналов навигационных спутниковых систем; 15 - первый монитор АРМ; 16 - первый пульт управления АРМ; 17 - анализатор типа принимаемых сообщений; 18 - двунаправленная шина системы управления подвижным объектом; 19 - бортовой формирователь типа ретранслируемых сообщений; 20 - наземный формирователь типа ретранслируемых сообщений; 21 - вторая наземная антенна; 22 - вторая наземная радиостанция; 23 - вторая наземная аппаратура передачи данных; 24 - второй вычислитель АРМ; 25 - первый распределитель сигналов; 26 - второй распределитель сигналов; 27 - коммутатор; 28 - второй пульт управления АРМ; 29 - второй монитор АРМ; 30 - вход/выход системы радиосвязи для сопряжения с внешними системами; 31 - первый бортовой коммутатор; 32 - первый бортовой распределитель сигналов; 33 - вторая бортовая антенна; 34 - второй бортовой коммутатор; 35 - вторая бортовая радиостанция; 36 - вторая бортовая аппаратура передачи данных; 37 - второй бортовой распределитель сигналов; 38 - локальная вычислительная сеть (ЛВС). Алгоритм работы системы заключается в контроле работоспособности оборудования ПО 2 на всех стадиях организации связи: в начале работы - во время функционального контроля, при появлении неисправности, в процессе сеанса связи с НК 1 и другими ПО 2, находящимися в зоне устойчивого приема. Зона устойчивого приема - это область пространства, в которой величина отношения сигнал/шум на приемной стороне больше или равна заданной. Система радиосвязи с подвижными объектами работает следующим образом. Во время начального включения оборудования НК при функциональном контроле осуществляется тестирование аппаратуры. Для этого с второго вычислителя 24 АРМ на первый вычислитель 13 АРМ посылается тестовое сообщение, которое, пройдя основные узлы первого вычислителя 13 АРМ, поступает в первую АПД 12. Это сообщение с выхода первого вычислителя 13 АРМ контролируется с помощью второго вычислителя 24 АРМ по известному формату переданного сигнала, например, методом сравнения. В первой АПД 12 для повышения помехоустойчивости сообщение кодируется, при необходимости, с ним осуществляются специальные преобразования, а затем оно преобразуется к виду, необходимому для сопряжения с первой радиостанцией 11. Сигнал с выхода первой АПД 12 подается на первую радиостанцию 11 и через первый распределитель 25, коммутатор 27 на вход второй АПД 23, где соответствующим образом преобразуется и поступает во второй вычислитель 24 АРМ для сравнения. Сформированный первой радиостанцией 11 радиосигнал через первую наземную антенну 10 излучается в пространство. Первая и вторая радиостанции 11 и 22, первая и вторая АПД 12 и 23 имеют идентичные, параметры трактов передачи и приема и обработки сигналов. Это обстоятельство положено в основу контроля оборудования НК 1. Излученный радиосигнал, пройдя процедуру приема и обработки в цепочке узлов, состоящей из второй наземной антенне 21, второй радиостанции 22, второй АПД 23, поступает во второй вычислитель 24 АРМ для сравнения. Результаты контроля отображаются на экране второго монитора 29 АРМ и могут быть транслированы на другие системы наземного комплекса 1 и на первый вычислитель 13 АРМ для отображения на первом мониторе 15. Если на всех стадиях контроля получены положительные результаты, то оборудование НК 1 считается готовым для организации связи с ПО 2. Во время движения подвижные объекты обмениваются данными с наземным комплексом 1. Принимаемые первой наземной радиостанцией 11 из канала "воздух - земля" сообщения через первую аппаратуру 12 передачи данных поступают в первый вычислитель 13 АРМ, выполненный, например, на базе ПЭВМ, где в соответствии с принятым в системе протоколом обмена проводится идентификация принятого в сообщении адреса с адресами подвижных воздушных объектов, хранящимися в памяти вычислителя 13 АРМ. При совпадении адреса подвижного объекта с хранящимся в списке адресом информация о местоположении, параметрах движения ПО 2N и состоянии его датчиков выводится на экран первого монитора 15 АРМ НК 1. В первом вычислителе 13 АРМ решаются задачи: обеспечения постоянной радиосвязи со всеми N ПО 2, оптимального управления их движением, решения конфликтных ситуаций и выполнения других операций. Процесс обмена данными контролируется с помощью контроля передаваемых сигналов, как было описано выше, и приема, обработки и оценки сообщений, прошедших по тракту, состоящему из устройств: второй антенны 21, второй радиостанции 22, второй наземной АПД 23, второго вычислителя 24 АРМ. При выходе за пределы радиогоризонта, хотя бы одного из ПО 2, или приближении к границе зоны устойчивой радиосвязи, определяется программно один из ПО 2, который назначается ретранслятором сообщений, условно обозначенный на чертеже цифрой 21. При постоянном изменении дальности между взаимодействующими ПО 2 в качестве ретранслятора может быть определен любой из N ПО, местоположение которого оптимально по отношению к НК 1 и всем остальным ПО 2. В этом случае автоматически или оператором АРМ назначается ПО 21, который в течение определенного времени будет использоваться в качестве ретранслятора. По анализу местоположения и параметров движения остальных ПО 2 определяются оптимальные пути доставки сообщений удаленному от НК 1 за радиогоризонт, например, подвижному объекту 2N. Сообщение от НК 1 через последовательную цепочку, состоящую из (N-1)-го ПО 2, может быть доставлено N-y ПО 2N. Для этого на НК 1 в формирователе 20 типа ретранслируемых сообщений в заранее определенные разряды передаваемой кодограммы закладываются номер ПО 21, назначенного ретранслятором, и адреса подвижных объектов 2N, обеспечивающих заданный трафик сообщения. Принятые в блоке 17 анализа типа сообщений подвижного объекта 2 данные обрабатываются. Если сообщение предназначено для данного ПО 2, то после анализа решается вопрос о направлении данных по двунаправленной шине 18 на систему управления ПО 2, не указанную на чертеже, или в режиме ретрансляции - о передаче данных на соседний ПО 2N. Для исключения коллизий минимизируется число разрядов в передаваемом сообщении и ретрансляция данных осуществляется последовательно во времени. При обмене данными по линии «воздух-земля», особенно при наличии потенциально конфликтной ситуации, экипаж должен полностью выполнять команды оператора НК 1, имеющего больший объем информации о воздушной (надводной) ситуации в своей зоне ответственности. При передаче с НК 1 приоритетных сообщений для ПО 2 в соответствии с принятыми в системе радиосвязи с подвижными объектами категориями срочности в формирователе 20 типа ретранслируемых сообщений в заголовке сообщения формируется код запрета передачи других сообщений на время, отводимое для трансляции данных с НК 1 на выбранный ПО 2N с учетом времени реакции ПО 2 на принятое сообщение и времени задержки в трактах обработки дискретных сигналов. Принимаемая на ПО 2N информация отображается на экране бортового блока 6 регистрации данных в виде буквенно-цифровых символов или в виде точек и векторов. Остальные менее приоритетные сообщения в соответствии с протоколом обмена находятся в очереди соответствующей категории срочности. В вычислителях 3 и 13 определяется время "старения" информации, и если сообщение в течение определенного промежутка времени не было передано в канал связи, то оно "стирается" и посылается запрос на повторную передачу сообщения. Во время функционального контроля ПО 2 осуществляется тестирование аппаратуры. Для этого с бортового вычислителя 3 поочередно на две ветви посылается тестовое сообщение, которое сначала проходит основные узлы первой ветви: первый бортовой распределитель 32 сигналов, первую бортовую АПД 7, где для повышения помехоустойчивости сообщение кодируется, при необходимости, с ним осуществляются специальные процедуры, а затем оно преобразуется к виду, необходимому для сопряжения с первым бортовым коммутатором 31, первую бортовую радиостанцию 8, в форме радиосигналов через первую бортовую антенну 9 излучаются в пространство. Во время прохождения сигналов по указанной ветви после прохождения каждого узла они автоматически контролируются на бортовом вычислителе 3 методом сравнения с помощью аналогичных устройств второй ветви 37, 36, 35, 34 и 33, объединенных между собой шиной 38, например, в соответствии с протоколом МКИО [4-6]. При положительных результатах контроля, отображаемых на экране бортового регистратора 6, аналогичным образом проверяются устройства второй ветви 37, 36, 35, 34 и 33, но с помощью узлов первой ветви 32, 7, 31, 8 и 9. В случае отрицательного результата определяется неисправный узел и заменяется. Если неисправность случилась на маршруте и нет возможности обеспечить замену неисправного устройства, то с помощью бортового вычислителя 3 осуществляется «обход» неисправного узла и данные проходят по узлам работоспособной ветви. Первая и вторая радиостанции 11 и 22, первая и вторая АПД 12 и 23 имеют идентичные параметры трактов передачи и приема и обработки сигналов. Это обстоятельство положено в основу контроля оборудования НК 1. Излученный радиосигнал, пройдя процедуру приема и обработки в цепочке узлов, состоящей из второй наземной антенны 21, второй радиостанции 22, второй АПД 23, поступает во второй вычислитель 24 АРМ для сравнения. Результаты контроля отображаются на экране второго монитора 29 АРМ и могут быть транслированы на другие системы наземного комплекса 1 и на первый вычислитель 13 АРМ для отображения на первом мониторе 15. Если на всех стадиях контроля получены положительные результаты, то оборудование НК 1 считается готовым для организации связи с ПО 2. В обычном режиме с НК 1, когда не требуется ретрансляция сигналов, осуществляется адресный опрос ПО 2 путем формирования сообщения для передачи в канал радиосвязи в соответствии с протоколом обмена. Набираемое оператором (диспетчером) с первого пульта 16 управления АРМ сообщение отображается на экране первого монитора 15 АРМ и параллельно после прохождения сигнала на НК 1 через первый вычислитель 13 АРМ, первую аппаратуру передачи данных 12, первую радиостанцию 11, первую наземную антенну 10 и на ПО 2 - через первую или вторую бортовые антенны 9 или 33, первую или вторую бортовые радиостанции 8 или 35, первый или второй бортовые коммутаторы 31 или 34, первую или вторую бортовые аппаратуры передачи данных 7 или 36, первый или второй бортовые распределители 32 или 37 поступает в бортовой вычислитель 3, где происходит идентификация принятого в сообщении адреса с собственным адресом ПО 2. Далее сообщение передается в блок 17 анализа типа ретранслируемого сообщения для дешифрации служебной части полученного сообщения и определения режима работы аппаратуры ПО 2. Информационная часть сообщения записывается в память бортового вычислителя 3 и при необходимости выводится на экран блока 6 регистрации данных, который может быть выполнен в виде монитора или другого устройства отображения. Бортовая аппаратура может обеспечить одновременный обмен данными с двумя источниками (потребителями) информации, например, с НК 1 и с одним ПО 2 или с двумя ПО 2. В режиме адресного опроса инициатором связи может быть только НК 1. Если подвижные объекты 2 сформировали для передачи сообщения и обнаружили, что радиоканал свободен, то они информируют остальные подвижные объекты о начале цикла передачи данных, в том числе о своем местоположении, и случайным образом в выделенных им временных слотах распределяют передаваемые сообщения. В каждом из ПО 2 используются адаптивно выбранный уровень радиосигнала несущей частоты в радиоканале и импульсы синхронизации для выбора в бортовом вычислителе 3 интервалов передачи. При совпадении расчетного интервала передачи с установленной очередностью ПО 2 начинает передачу собственного пакета данных в выделенном интервале времени по любой из двух ветвей или для повышения помехозащищенности одного сигнала по двум ветвям одновременно. В таблице приведены основные функции, выполняемые бортовой аппаратурой, и получаемый при их реализации эффект - технический результат. Формирователи 20 и 19 типа ретранслируемых сообщений, первый пульт управления 16 в НК 1 позволяют обеспечить обмен цифровыми данными по каналу "воздух-земля". Они обеспечивают процедуру выбора элементов сообщений разрешения/информации/запроса, которые соответствуют принятой речевой фразеологии, и набор произвольного текста. Отображение набираемых на первом наземном пульте 16 управления и принятых с ПО 2 сообщений осуществляется на экранах мониторов 15 и 29 АРМ НК 1, а принятых с НК 1 или других ПО 2 сообщений - на экране блока 6 регистрации данных. Сообщения с выходов приемников 5 и 14 сигналов навигационных спутниковых систем, например ГЛОНАСС/GPS, записываются в память вычислителей 3 и 13 с привязкой к глобальному времени [7]. В вычислителях 3 и 13 эти данные используются для расчета навигационных характеристик и параметров движения каждого ПО в зоне радиосвязи НК 1. В зависимости от выбранного интервала времени выдачи на НК 1 сообщений о местоположении ПО 2 в вычислителе 3 в заданное время формируется соответствующее сообщение с привязкой к глобальному времени проведения измерения координат ПО 2. Принятые на НК 1 навигационные сообщения от всех ПО 2 обрабатываются в первом вычислителе 13 АРМ, выводятся на экран первого монитора 15 АРМ. В вычислителях 3 и 13 решается задача выбора оптимального пути трансляции управляющих сообщений от НК 1, так как постоянно в вычислителе 13 АРМ известными методами [5, 6] оцениваются зоны устойчивой радиосвязи для НК 1 и всех ПО 2. Наличие приемника 14 сигналов навигационных спутниковых систем позволяет проводить управление ПО 2 с мобильного, например надводного, НК 1. В аппаратуре передачи данных 7, 12, 23 и 36 осуществляются известные операции: модуляции и демодуляции, кодирования и декодирования и другие, например, необходимые для защиты информации [4, 8, 9]. Для повышения надежности связи и эффективности управления подвижными объектами непрерывно осуществляется контроль информационного обмена между подвижными объектами и наземным комплексом в процессе сеанса связи. Контроль осуществляется с помощью устройств 21-29 НК 1 и 31-37 ПО 2, позволяющих оценить параметры сигналов на выходах блоков 11-13 НК 1 и 7-9 ПО 2. Чтобы эта оценка была постоянно достоверной, во время отсутствия сеансов связи проводится самотестирование оборудования НК 1 и ПО 2 с помощью сигналов, сформированных во втором вычислителе 24 АРМ и бортовом вычислителе 3. Введенное оборудование (устройства 33-37) имитирует радиоэлектронную аппаратуру НК 1. Кроме того, в бортовом вычислителе 3 имитируются функции наземных узлов НК 1: навигации, управления и других. С помощью «ответных» сообщений моделируется виртуальное положение НК 1 и выбранного для связи подвижного объекта относительно местонахождения собственного подвижного объекта. Если в процессе работы в оборудовании НК 1 обнаружится неисправность (отказ), то во втором вычислителе 24 АРМ формируется сообщение, структура которого при прохождении устройств 11-13 позволит охватить наибольшее количество входящих в них узлов, чтобы выявить неисправный для последующей его замены. При обнаружении в процессе работы в оборудовании ПО 2 неисправности (отказа) в бортовом вычислителе 3 формируется сообщение, структура которого при прохождении устройств 7-9, 31-37 позволит охватить наибольшее количество входящих в них узлов, чтобы выявить неисправный для последующей его замены Если антенны 10 и 21, как и антенны 9 и 33 разнесены в пространстве так, что принимаемые с ПО 2 и с НК 1 радиосигналы являются некоррелированными, то объединяя и обрабатывая сигналы известными программными методами с помощью первого или второго вычислителей 13 или 24 АРМ, например, по критерию максимального правдоподобия [4, 8, 9], можно повысить достоверность принимаемой информации. Управление режимами работы введенных устройств 31-37 по шине 38: в начальный момент включения системы, при появлении неисправности, в процессе сеанса связи с НК 1 или с другими ПО 2 осуществляется с помощью второго вычислителя 24 АРМ или бортового вычислителя 3. Введенное оборудование (устройства 31-37) повышает также аппаратную надежность системы, так как узлы 33, 35, 36 аналогичны узлам 7-9, а с помощью распределителей 32 и 37 сигналов, коммутаторов 31 и 34 при соответствующих управляющих сигналах с бортового вычислителя 3 и введенных связей любой из блоков 7-9 может быть заменен и работоспособность системы восстановлена. На момент подачи заявки разработано программное обеспечение заявляемой системы радиосвязи. Узлы и шины 1-30 одинаковые с прототипом, а устройства 32, 33, 35-37 аналогичные устройствам 25, 26, 7-9 прототипа. Вводимые узлы 31, 32, 37 могут быть выполнены программно или на серийных ИМС, а узел 34 - на высокочастотных реле. Вычислители 3 и 13 могут быть выполнены, например, на плате процессорной 5066-586 - 133 MHz - 1 MB и 2 MB Flash CPU Card фирмы Octagon Systems соответственно, а вычислитель 24 - на базе ЭВМ типа «Багет-01-07» ЮКСУ.466225.001. Использование заявляемой системы радиосвязи с подвижными объектами позволяет: - повысить помехозащищенность передачи информации за счет одновременной работы оборудования связи ПО на двух частотах; - увеличить объем обрабатываемой на АРМ НК информации, принимаемой на наземном комплексе от подвижных объектов и передаваемой на них за счет введения на ПО дополнительного оборудования (узлы 31-37) и связей; - повысить аппаратную надежность бортового оборудования; - обеспечить удобство эксплуатации за счет непрерывного автоматического контроля информации в узлах бортовой аппаратуры связи и наличия возможности «обхода» неисправного узла, а также упрощение процесса восстановления аппаратуры после отказа. Литература 1. Патент РФ №2195774, М. кл. Н04В 7/26, 2002. 2. Патент РФ №44907 U1, М. кл. Н04В 7/00, 2005. 3. Патент РФ №99261 U1, М. кл. Н04В 7/00, 2010 (прототип). 4. Кузьмин Б.И. «Сети и системы цифровой электросвязи», часть 1. «Концепция» ИКАО CNS/ATM. Москва-Санкт-Петербург: ОАО «НИИЭР», 1999, 206 с. 5. Эрглис К.Э. Интерфейсы открытых систем. - М.: Горячая линия-Телеком, 2000, 256 с. 6. Мячев А.А. Интерфейсы средств вычислительной техники. Энциклопедический справочник. - М.: Радио и связь, 1993, 350 с. 7. GPS - глобальная система позиционирования. - М.: ПРИН, 1994, 76 с. 8. Радиосистемы передачи информации: Учеб. пособие для ВУЗов / И.М. Тепляков и др. Под ред. И.М. Теплякова. - М.: Радио и связь, 1982. 9. Уильям К. Ли. Техника подвижных систем связи. - М.: Радио и связь, 1985, 391 с.