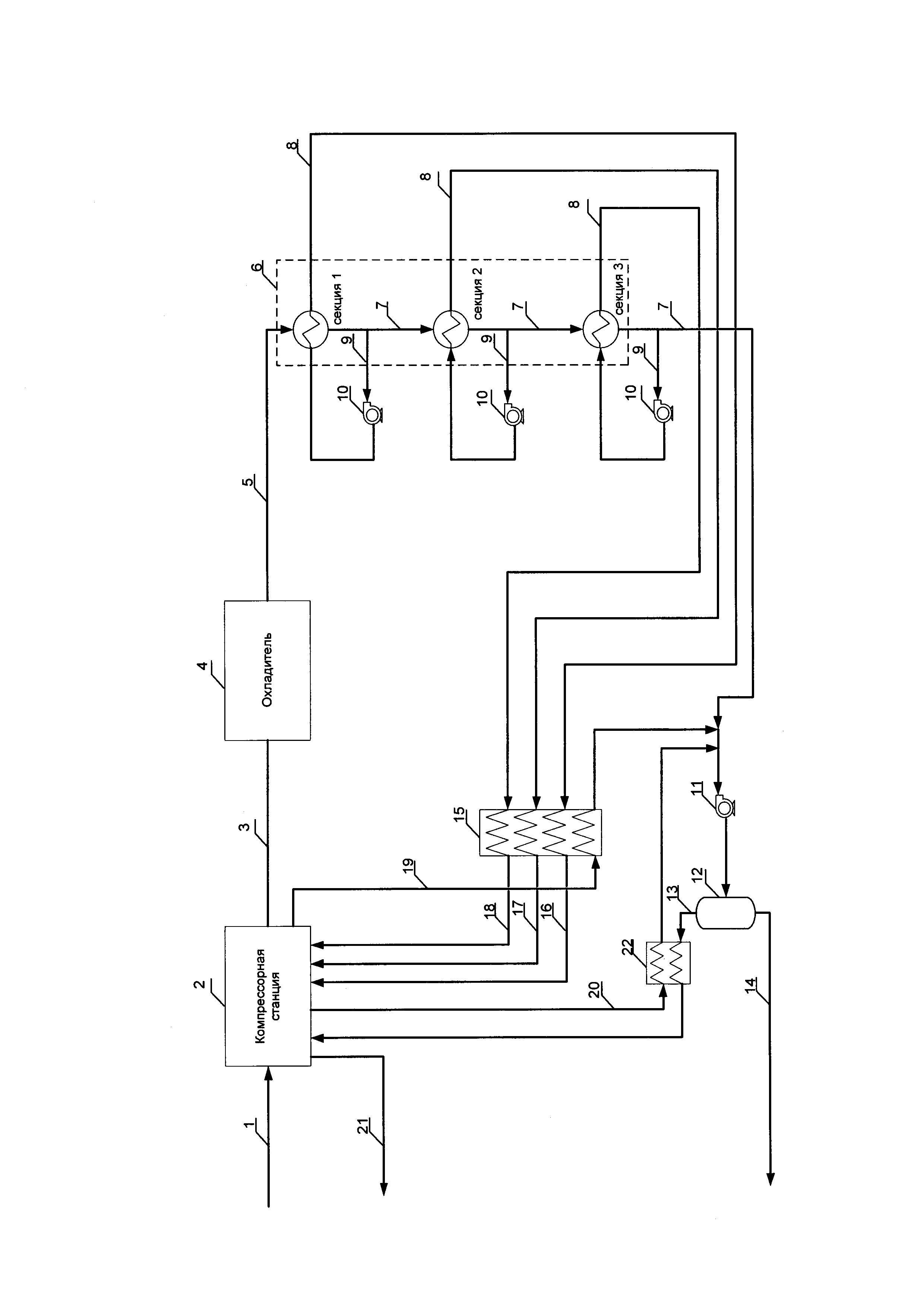
Изобретение относится к технологии сжижения природного газа и может быть использовано в газовой промышленности. Установка для сжижения природного газа включает трубопровод подачи газа в компрессорную станцию, выход газа из которой соединен с охладителем и далее с криогенным теплообменником, имеющим по меньшей мере три последовательно расположенные секции охлаждения. Каждая секция охлаждения снабжена выходом сжиженных углеводородов. Выход сжиженных углеводородов из первых двух секций охлаждения снабжен дополнительным отводом, соединенным с расширительным устройством и далее с теплообменным пространством той же секции охлаждения, имеющей выход испаренного хладагента. Выход сжиженных углеводородов из последней секции охлаждения соединен через расширительное устройство с сепаратором. Третья секция охлаждения снабжена дополнительным отводом сжиженных углеводородов, соединенным через расширительное устройство с теплообменным пространством той же секции охлаждения, имеющей выход испаренного хладагента. Выход испаренного хладагента после каждой секции охлаждения соединен с многопоточным теплообменником по его первому теплоносителю, выходы из которого соединены со ступенями компрессорной станции. Техническим результатом является снижение капитальных и эксплуатационных затрат. 2 н. и 3 з.п. ф-лы, 1 ил., 1 табл.
1. Установка сжижения природного газа, включающая трубопровод подачи подготовленного газа в компрессорную станцию, выход скомпримированного газа из которой соединен с охладителем и далее с криогенным теплообменником, имеющим по меньшей мере три последовательно расположенные секции охлаждения, каждая из которых снабжена выходом сжиженных углеводородов, при этом выход сжиженных углеводородов из первых двух секций охлаждения снабжен дополнительным отводом, соединенным с установленным расширительным устройством соответствующего давления и далее с теплообменным пространством той же секции охлаждения, имеющей выход испаренного хладагента, а выход сжиженных углеводородов из последней секции охлаждения соединен через расширительное устройство с сепаратором, снабженным выходами газообразного потока и сжиженного природного газа, отличающаяся тем, что третья секция охлаждения снабжена дополнительным отводом сжиженных углеводородов, соединенным через соответствующее по давлению расширительное устройство с теплообменным пространством той же секции охлаждения, имеющей выход испаренного хладагента, при этом выход испаренного хладагента после каждой секции охлаждения соединен с дополнительно установленным многопоточным теплообменником по его первому теплоносителю, выходы испаренного хладагента из которого соединены с соответствующими по давлению ступенями компрессорной станции, кроме того, компрессорная станция снабжена первым дополнительным отводом скомпримированного газа, соединенным с многопоточным теплообменником по его второму теплоносителю и далее с выходом сжиженных углеводородов из последней секции охлаждения перед расширительным устройством. 2. Установка сжижения природного газа по п. 1, отличающаяся тем, что криогенный теплообменник имеет более трех секций охлаждения, при этом каждая последующая дополнительно установленная секция охлаждения снабжена дополнительным отводом сжиженных углеводородов, соединенным через соответствующее по давлению расширительное устройство с теплообменным пространством той же секции охлаждения, имеющей выход испаренного хладагента. 3. Установка сжижения природного газа по п. 1, отличающаяся тем, что установка снабжена дополнительно установленным рекуперативным теплообменником, соединенным по первому теплоносителю с выходом газообразного потока из сепаратора и компрессорной станцией, а по второму теплоносителю - со вторым дополнительным отводом скомпримированного газа из компрессорной станции и выходом сжиженных углеводородов из последней секции охлаждения перед расширительным устройством. 4. Способ сжижения природного газа, включающий подачу подготовленного газа в компрессорную станцию, предварительное охлаждение скомпримированного газа в охладителе, охлаждение газа по меньшей мере на трех ступенях охлаждения в криогенном теплообменнике с получением потока сжиженных углеводородов, при этом охлаждение газа на первых двух ступенях охлаждения осуществляют частью потока сжижаемого газа, отбираемого после каждой из первых двух ступеней охлаждения и направляемого после расширения в качестве хладагента на рекуперативный теплообмен той же ступени охлаждения с последующим отводом испаренного хладагента, направляемого на соответствующие по давлению ступени компримирования, расширение потока сжиженных углеводородов после последней ступени охлаждения и его разделение с отводом сжиженного природного газа и газообразного потока, отличающийся тем, что охлаждение газа, поступающего на третью ступень охлаждения, осуществляют частью потока сжижаемого газа, отбираемого из потока сжиженных углеводородов, выходящего из третьей ступени охлаждения и направляемого после расширения в качестве хладагента на рекуперативный теплообмен на третью ступень охлаждения, при этом поток испаренного хладагента из каждой ступени охлаждения направляют в многопоточный теплообменник на рекуперацию холода за счет его теплообмена с частью потока скомпримированного подготовленного газа, после чего нагретый поток испаренного хладагента направляют на соответствующие по давлению ступени компримирования, а охлажденную часть потока скомпримированного подготовленного газа направляют в поток сжиженных углеводородов перед его расширением. 5. Способ сжижения природного газа по п. 4, отличающийся тем, что охлаждение газа в криогенном теплообменнике осуществляют в более чем трех ступенях охлаждения, при этом охлаждение газа на каждой имеющейся дополнительной ступени охлаждения осуществляют частью потока сжижаемого газа, отбираемого из потока сжиженных углеводородов после каждой ступени охлаждения и направляемого после расширения при соответствующем давлении в качестве хладагента на рекуперативный теплообмен на ту же ступень охлаждения с последующим отводом испаренного хладагента, направляемого в многопоточный теплообменник на рекуперацию холода за счет его теплообмена с частью потока скомпримированного подготовленного газа и после нагрева подаваемого на соответствующие по давлению ступени компримирования.
Настоящее изобретение относится к технике и технологии сжижения природного газа и может быть использовано в газовой промышленности для сжижения природного газа на объектах любой производительности. Известно устройство для сжижения потока природного газа (см. патент РФ на изобретение №2443952, F25J 1/02, опуб. 27.02.2012 в бюл. №6), содержащее первую ступень охлаждения, включающую по меньшей мере один теплообменник, выход охлажденного газа из которого соединен со второй ступенью охлаждения, имеющей две криогенные системы охлаждения, каждая из которых включает по меньшей мере один теплообменник, при этом каждый теплообменник криогенной системы охлаждения снабжен выходом сжиженных углеводородов и выходом испаренного хладагента, выход сжиженных углеводородов из криогенной системы охлаждения соединен с испарительным клапаном и далее с сепаратором, снабженным выходом потока сжиженного газа и выходом газообразного потока, соединенным с рекуперативным теплообменником и далее с одним или более компрессором и одним или более охладителем. Недостатком известного устройства являются высокие энергетические затраты на охлаждение газа, вследствие недостаточно эффективного использования холода газообразного потока из сепаратора. Известна установка для сжижения природного газа, описанная в патенте РФ на изобретение №2406949 (F25J 1/00, опуб. 20.12.2010 в бюл. №35), включающая трубопровод подачи подготовленного газа в компрессорную установку, выход скомпримированного газа из которой соединен с охладителем и далее с криогенным теплообменником, имеющим три последовательно расположенных секций охлаждения, каждая из которых снабжена выходом сжиженных углеводородов и выходом испаренного хладагента, кроме того выход сжиженных углеводородов из двух первых секций охлаждения снабжен дополнительным отводом, при этом дополнительный отвод сжиженных углеводородов из первой секции охлаждения соединен через расширительное устройство сначала со второй секцией охлаждения и далее с первой секцией охлаждения, а дополнительный отвод сжиженных углеводородов после второй секции охлаждения соединен через расширительное устройство сначала с третьей секцией охлаждения, затем со второй секцией охлаждения и далее с первой секцией охлаждения, кроме этого, выход сжиженных углеводородов из третьей секции охлаждения соединен с последовательно установленными расширительным устройством, дополнительным теплообменником и дополнительным расширительным устройством и далее с сепаратором, снабженным выходом потока сжиженного газа и выходом газообразного потока, соединенного через дополнительный теплообменник со всеми секциями охлаждения криогенного теплообменника. Недостатком известной установки является недостаточно эффективное использование холода полученного в сепараторе газообразного потока и, как следствие, увеличение энергетических затрат на охлаждение поступающего на установку газа. Кроме того, в результате соединения выхода газообразного потока из сепаратора с несколькими последовательно расположенными секциями криогенного теплообменника потребуется более высокое давление в сепараторе, что снизит выработку сжиженного природного газа. Известна установка сжижения природного газа, описанная в патенте РФ на изобретение №2233411 (F25J 1/00, опуб. 27.07.2004 в бюл. №21), включающая трубопровод подачи газа в последовательно установленные компрессор и теплообменник, выход скомпримированного и охлажденного газа из которого соединен с дополнительным теплообменником и далее через промежуточный дроссель с сепаратором, выход паровой части из которого соединен с теплой частью криогенного теплообменника, а выход жидкой части - с холодной частью криогенного теплообменника, при этом криогенный теплообменник может иметь одну или несколько секций охлаждения, каждая секция охлаждения криогенного теплообменника снабжена выходом сжиженных углеводородов и выходом испаренного хладагента, кроме того, выход сжиженных углеводородов из последней секции криогенного теплообменника соединен с основным дросселем и далее с сепаратором, снабженным выходом сжиженного газа и выходом паровой фазы, который последовательно соединен со всеми секциями охлаждения по холодной части криогенного теплообменника, а затем с холодной частью дополнительного теплообменника и далее с входом компрессора. Недостатком известной установки являются высокие энергетические затраты при наличии в криогенном теплообменнике нескольких секций охлаждения вследствие последовательного снижения давления сжижаемого газа перед каждой секцией охлаждения, начиная со второй. Кроме того, в результате соединения выхода паровой фазы из сепаратора с несколькими последовательно расположенными теплообменниками происходит снижение давления паровой фазы, что увеличивает капитальные и эксплуатационные затраты на компримирование паровой фазы совместно с газом, поступающим на установку. Наиболее близкой по технической сущности и достигаемому результату является установка сжижения газа, приведенная в диссертации на соискание ученой степени доктора технических наук Семенова В.Ю. «Разработка и исследование высокоэффективных малотоннажных установок сжижения природного газа» на стр. 18-19 (Московский государственный технический университет им. Н.Э. Баумана, Москва, 2016 г.). Известная установка включает трубопровод подачи газа в компрессорную станцию, выход скомпримированного газа из которой соединен с охладителем и далее с криогенным теплообменником, имеющим три последовательно расположенные секции охлаждения, каждая из которых снабжена выходом сжиженных углеводородов, при этом выход сжиженных углеводородов из двух первых секций охлаждения снабжен дополнительным отводом, соединенным с расширительным устройством и далее с теплообменным пространством той же секции охлаждения, имеющей отвод испаренного хладагента, а выход сжиженных углеводородов из третьей секции охлаждения соединен через расширительное устройство с сепаратором, снабженным выходом сжиженного газа и выходом газообразного потока, соединенным со всеми секциями охлаждения криогенного теплообменника и далее с входом газа в компрессорную станцию. Недостатком известной установки являются высокие капитальные и эксплуатационные затраты на компримирование полученного в сепараторе газообразного потока совместно с потоком поступающего газа, возникающие вследствие снижения давления газообразного потока при его прохождении через три последовательно расположенные секции охлаждения. Известен способ сжижения потоков углеводородов (см. патент РФ на изобретение №2443952, F25J 1/02, опуб. 27.02.2012 в бюл. №6), включающий прохождение сырьевого потока, по меньшей мере, через две ступени охлаждения с получением потока сжиженных углеводородов, при этом каждая ступень охлаждения содержит, по меньшей мере, один теплообменник, причем один из теплообменников включает первый контур хладагента с первым потоком хладагента, образованного из первого смешанного хладагента, а второй из указанных теплообменников включает второй контур хладагента со вторым потоком хладагента из второго смешанного хладагента; разделение первого потока хладагента на первый поток легкого хладагента и первый поток тяжелого хладагента, и разделение второго потока хладагента на второй поток легкого хладагента и второй поток тяжелого хладагента; расширение потока сжиженных углеводородов и отделение от него выделившегося пара с получением сжиженного потока углеводородного продукта и газообразного потока; и прохождение газообразного потока, первого потока легкого хладагента и второго потока легкого хладагента через конечный теплообменник для охлаждения первого и второго потоков легкого хладагента указанным газообразным потоком. Недостатком известного изобретения являются высокие энергетические затраты на охлаждение сырьевого потока газа, вследствие недостаточно эффективного использования холода полученного газообразного потока. Известен способ ожижения газового потока (см. патент РФ на изобретение №2406949, F25J 1/00, опуб. 20.12.2010 в бюл. №35), согласно которому осуществляют подачу газа в компрессорную установку на компримирование газа до требуемого давления, предварительное охлаждение скомпримированного газа в охладителе, охлаждение газа в нескольких секциях охлаждения криогенного теплообменника косвенным теплообменом с расширенным и охлажденным хладагентом, в результате чего получают охлажденный газовый поток, который расширяют, дополнительно охлаждают и повторно расширяют, после чего от потока сжиженных углеводородов отделяют газообразный поток, который после теплообмена с потоком газа в криогенном теплообменнике направляют на собственные нужды. Недостатком известного способа является недостаточно эффективное использование холода полученного газообразного потока и, как следствие, увеличение энергетических затрат на охлаждение поступающего газа. Кроме того, в результате теплообмена полученного газообразного потока с потоком сжижаемого газа в нескольких секциях охлаждения криогенного теплообменника потребуется более высокое давление в сепараторе, что снизит выработку сжиженного природного газа. Известен способ сжижения природного газа в дроссельном цикле (см. патент РФ на изобретение №2233411, F25J 1/00, опуб. 27.07.2004 в бюл. №21), согласно которому подают исходный природный газ на сжижение, повышают давление природного газа с образованием прямого потока, отводят теплоту сжатия в окружающую среду, предварительно охлаждают прямой поток в дополнительном теплообменнике, снижают давление прямого потока перед входом не менее чем в одну ступень охлаждения до значения, где от него отделяют жидкую фазу высококипящих компонентов и дросселируют в обратный поток, дросселируют прямой поток после ступени охлаждения с образованием газожидкостной смеси, разделяют ее в сепараторе на целевую жидкость и паровую фазу с образованием обратного потока, который направляют на охлаждение прямого потока и смешение с исходным природным газом, а целевую жидкость отводят потребителю. Недостатком известного способа являются высокие энергетические затраты при наличии нескольких ступеней охлаждения вследствие последовательного снижения давления сжижаемого газа перед каждой ступенью охлаждения, начиная со второй. Кроме того, в результате теплообмена паровой фазы с потоком сжижаемого газа в нескольких последовательно расположенных теплообменниках происходит снижение давления паровой фазы, что увеличивает капитальные и эксплуатационные затраты на компримирование паровой фазы совместно с потоком газа, поступающим на установку. Наиболее близким по технической сущности и достигаемому результату является способ сжижения газа, описанный в диссертации на соискание ученой степени доктора технических наук Семенова В.Ю. «Разработка и исследование высокоэффективных малотоннажных установок сжижения природного газа» на стр. 18-19 (Московский государственный технический университет им. Н.Э. Баумана, Москва, 2016 г.) и включающий компримирование газа до требуемого давления, предварительное охлаждение газа, трехступенчатое охлаждение газа с получением потока сжиженных углеводородов, расширение потока сжиженных углеводородов и отделение от него газообразного потока, который нагревают за счет теплообмена с потоком скомпримированного газа и направляют на компримирование, при этом охлаждение газа на первой и второй ступени охлаждения осуществляют частью потока сжижаемого газа, отбираемого после первой и второй ступени охлаждения и направляемого после дросселирования в качестве хладагента на рекуперативный теплообмен той же ступени охлаждения с последующим отводом испаренного хладагента и подачей его на соответствующие по давлению ступени компримирования, а поток сжиженных углеводородов после третьей ступени охлаждения расширяют и разделяют с получением потока сжиженного газа и газообразного потока, направляемого на рекуперацию холода путем теплообмена с потоком охлаждаемого газа и далее на компримирование. Недостатком известного способа являются высокие капитальные и эксплуатационные затраты на компримирование полученного газообразного потока совместно с потоком поступающего газа, возникающие вследствие снижения давления газообразного потока при его прохождении через три последовательно расположенные ступени охлаждения. Техническая задача изобретения заключается в снижении капитальных и эксплуатационных затрат. Технический результат заключается в снижении капитальных и эксплуатационных затрат за счет рекуперации холода испаренного хладагента, отделенного от потока сжижаемого газа на разных стадиях охлаждения. Поставленная задача достигается тем, что в предлагаемой установке для сжижения газа, включающей трубопровод подачи подготовленного газа в компрессорную станцию, выход скомпримированного газа из которой соединен с охладителем и далее с криогенным теплообменником, имеющим по меньшей мере три последовательно расположенные секции охлаждения, каждая из которых снабжена выходом сжиженных углеводородов, при этом выход сжиженных углеводородов из первых двух секций охлаждения снабжен дополнительным отводом, соединенным с установленным расширительным устройством соответствующего давления и далее с теплообменным пространством той же секции охлаждения, имеющей выход испаренного хладагента, а выход сжиженных углеводородов из последней секции охлаждения соединен через расширительное устройство с сепаратором, снабженным выходами газообразного потока и сжиженного природного газа, согласно изобретению, третья секция охлаждения снабжена дополнительным отводом сжиженных углеводородов, соединенным через соответствующее по давлению расширительное устройство с теплообменным пространством той же секции охлаждения, имеющей выход испаренного хладагента, при этом выход испаренного хладагента после каждой секции охлаждения соединен с дополнительно установленным многопоточным теплообменником по его первому теплоносителю, выходы испаренного хладагента из которого соединены с соответствующими по давлению ступенями компрессорной станции, кроме того компрессорная станция снабжена первым дополнительным отводом скомпримированного газа, соединенным с многопоточным теплообменником по его второму теплоносителю и далее с выходом сжиженных углеводородов из последней секции охлаждения перед расширительным устройством. Кроме того, криогенный теплообменник имеет более трех секций охлаждения, при этом каждая последующая дополнительно установленная секция охлаждения снабжена дополнительным отводом сжиженных углеводородов, соединенным через соответствующее по давлению расширительное устройство с теплообменным пространством той же секции охлаждения, имеющей выход испаренного хладагента. Кроме этого, установка снабжена дополнительно установленным рекуперативным теплообменником, соединенным по первому теплоносителю с выходом газообразного потока из сепаратора и компрессорной станцией, а по второму теплоносителю - со вторым дополнительным отводом скомпримированного газа из компрессорной станции и выходом сжиженных углеводородов из последней секции охлаждения перед расширительным устройством. Поставленная задача достигается тем, что в предлагаемом способе сжижения природного газа, включающем подачу подготовленного газа в компрессорную станцию, предварительное охлаждение скомпримированного газа в охладителе, охлаждение газа по меньшей мере на трех ступенях охлаждения в криогенном теплообменнике с получением потока сжиженных углеводородов, при этом охлаждение газа на первых двух ступенях охлаждения осуществляют частью потока сжижаемого газа, отбираемого после каждой из первых двух ступеней охлаждения и направляемого после расширения в качестве хладагента на рекуперативный теплообмен той же ступени охлаждения с последующим отводом испаренного хладагента, направляемого на соответствующие по давлению ступени компримирования, расширение потока сжиженных углеводородов и его разделение с отводом сжиженного природного газа и газообразного потока, согласно изобретению, охлаждение газа, поступающего на третью ступень охлаждения, осуществляют частью потока сжижаемого газа, отбираемого из потока сжиженных углеводородов, выходящего из третьей ступени охлаждения, и направляемого после расширения в качестве хладагента на рекуперативный теплообмен на третью ступень охлаждения, при этом поток испаренного хладагента из каждой ступени охлаждения направляют в многопоточный теплообменник на рекуперацию холода за счет его теплообмена с частью потока скомпримированного подготовленного газа, после чего нагретый поток испаренного хладагента направляют на соответствующие по давлению ступени компримирования, а охлажденную часть потока скомпримированного подготовленного газа направляют в поток сжиженных углеводородов перед его расширением. Кроме того, охлаждение газа в криогенном теплообменнике осуществляют в более чем трех ступенях охлаждения, при этом охлаждение газа на каждой имеющейся дополнительной ступени охлаждения осуществляют частью потока сжижаемого газа, отбираемого из потока сжиженных углеводородов после каждой ступени охлаждения и направляемого после расширения при соответствующем давлении в качестве хладагента на рекуперативный теплообмен на ту же ступень охлаждения с последующим отводом испаренного хладагента, направляемого в многопоточный теплообменник на рекуперацию холода за счет его теплообмена с частью потока скомпримированного подготовленного газа и после нагрева подаваемого на соответствующие по давлению ступени компримирования. Заявляемая совокупность признаков изобретения позволяет осуществлять отбор части потока сжижаемого газа после каждой ступени охлаждения и использовать его после дросселирования в качестве хладагента, причем на каждой последующей ступени отобранный поток дросселируется до более низкого давления и более низкой температуры. Таким образом, на каждой ступени охлаждения образуется поток испаренного хладагента с максимальным давлением, что снижает капитальные и эксплуатационные затраты на его компримирование. Чем меньше ступеней охлаждения газа, тем до более низкого давления необходимо дросселировать поток отбираемого газа, чтобы обеспечить требуемую температуру охлаждения газа. Следовательно, увеличение количества ступеней охлаждения газа позволяет снизить стоимость и энергозатраты компрессорной станции. Соединение выхода испаренного хладагента после каждой секции охлаждения с дополнительно установленным многопоточным теплообменником позволяет за счет теплообмена потоков испаренного хладагента с частью потока скомпримированного подготовленного газа из компрессорной станции осуществить дополнительный нагрев испаренного хладагента перед его подачей на соответствующие по давлению ступени компримирования в компрессорную станцию. Это позволяет проводить компримирование при более высокой температуре и отказаться от использования высоколегированной стали для производства оборудования компрессорной станции, тем самым снизив эксплуатационные (энергетические) и капитальные затраты установки. Снабжение компрессорной станции первым дополнительным отводом скомпримированного газа, соединенным с многопоточным теплообменником и далее с потоком сжиженного газа из последней секции охлаждения перед расширительным устройством, позволяет снизить количество отбираемых после каждой ступени охлаждения газа частей потока сжижаемого газа для использования их в качестве хладагента, в результате чего снижается количество газообразных потоков, образующихся после испарения отбираемых частей потока газа, и эксплуатационные (энергетические) затраты на последующее компримирование объединенного газообразного потока вследствие рекуперации паров газообразного потока для охлаждения потока подготовленного газа, поступающего на установку. Снабжение установки дополнительным рекуперативным теплообменником позволяет за счет теплообмена полученного в сепараторе газообразного потока с частью потока скомпримированного газа из компрессорной станции осуществить нагрев газообразного потока перед его подачей в компрессорную станцию и, следовательно, проводить компримирование при более высокой температуре. Это позволяет отказаться от использования высоколегированной стали для производства оборудования сырьевой компрессорной станции и снизить эксплуатационные (энергетические) и капитальные затраты установки. Таким образом, заявляемая совокупность признаков предлагаемой установки позволяет осуществлять сжижение природного газа при снижении капитальных и эксплуатационных (энергетических) затрат. На фигуре представлена принципиальная технологическая схема заявляемой установки для сжижения газа. Установка включает трубопровод 1 подачи подготовленного газа в компрессорную станцию 2, имеющую несколько ступеней компримирования. Выход 3 скомпримированного газа из компрессорной станции 2 соединен с охладителем 4. В качестве охладителя 4 может быть установлен, например, аппарат воздушного охлаждения, либо любой другой теплообменный аппарат или блок теплообменных аппаратов, позволяющий достичь максимально низкую температуру, тем самым снижая нагрузку на дальнейшее охлаждение. Выход 5 газа из охладителя 4 соединен с криогенным теплообменником 6. В качестве криогенного теплообменника 6 может быть установлен один многопоточный теплообменник или несколько отдельно расположенных рекуперативных теплообменников (как показано на фигуре). Криогенный теплообменник 6 может иметь три и более последовательно расположенных секций охлаждения. Количество секций охлаждения в криогенном теплообменнике 6 зависит от производительности установки и давления сжижения природного газа. Чем больше производительность установки и давление сжижения природного газа, тем больше ступеней охлаждения целесообразно использовать. Каждая секция охлаждения криогенного теплообменника 6 снабжена выходом 7 сжиженных углеводородов и выходом 8 испаренного хладагента. Выход 7 сжиженных углеводородов из каждой имеющейся секции охлаждения снабжен дополнительным отводом 9, соединенным с расширительным устройством 10 и далее с теплообменным пространством той же секции охлаждения, а именно: дополнительный отвод сжиженных углеводородов после первой секции охлаждения соединен через расширительное устройство с первой секцией охлаждения, дополнительный отвод сжиженных углеводородов после второй секции охлаждения соединен через расширительное устройство со второй секцией охлаждения и т.д. Выход 7 сжиженных углеводородов из каждой предыдущей секции охлаждения соединен с входом сжиженных углеводородов последующей секции охлаждения. Выход 7 сжиженных углеводородов из последней имеющейся секции охлаждения соединен с расширительным устройством 11 и далее с сепаратором 12. В качестве расширительных устройств 10, 11 на установке могут быть использованы любые известные из уровня техники жидкостные детандеры или дроссели. Сепаратор 12 снабжен выходом 13 газообразного потока и выходом 14 сжиженного природного газа. Выходы 8 испаренного хладагента из каждой имеющейся секции охлаждения соединены с соответствующими по давлению секциями многопоточного теплообменника 15 по его первому теплоносителю. Многопоточный теплообменник 15 снабжен выходами 16 - 18 испаренного хладагента, соединенными с соответствующими по давлению ступенями компрессорной станции 2. Компрессорная станция 2 снабжена первым дополнительным отводом 19 скомпримированного газа, соединенным с многопоточным теплообменником 15 по его второму теплоносителю и далее с выходом 7 сжиженных углеводородов из последней секции охлаждения криогенного теплообменника 6 перед расширительным устройством 11. Кроме того, компрессорная станция 2 также имеет второй дополнительный отвод 20 скомпримированного газа, а также отвод 21 газа на собственные нужды. Установка также снабжена дополнительно установленным рекуперативным теплообменником 22. Вход в рекуперативный теплообменник 22 по первому теплоносителю соединен с выходом 13 газообразного потока из сепаратора 12, а выход - с первой ступенью компрессорной станции 2. По второму теплоносителю вход в рекуперативный теплообменник 22 соединен со вторым дополнительным отводом 20 скомпримированного газа из компрессорной станции 2, а выход - с выходом 7 сжиженных углеводородов из последней секции охлаждения криогенного теплообменника 6 перед расширительным устройством 11. Установка также снабжена необходимыми трубопроводами, запорно-регулирующей арматурой и средствами контроля и автоматики (на фигуре не показаны). Установка работает следующим образом. Подготовленный газ по трубопроводу 1 подачи газа поступает в компрессорную станцию 2 на компримирование, после чего направляется на предварительное охлаждение в охладитель 4, где скомпримированный газ охлаждается (в зависимости от используемого хладагента) до температуры минус 30… минус 80°С. Предварительно охлажденный поток газа далее поступает в криогенный теплообменник 6, где газ последовательно проходит все имеющиеся секции охлаждения. После каждой секции охлаждения часть потока сжижаемого газа отбирается и направляется в расширительное устройство, после чего поступает в качестве хладагента на рекуперативный теплообмен той же секции охлаждения. В каждой секции охлаждения хладагент испаряется при различном давлении, обеспечивая постепенное охлаждение газа. После охлаждения газа испаренный хладагент через выходы 8 отводится из каждой имеющейся секции охлаждения криогенного теплообменника 6 и направляется на рекуперацию холода в многопоточный теплообменник 15, где за счет его теплообмена с частью потока скомпримированного газа, подаваемого через первый дополнительный отвод 19 компрессорной станции 2, испаренный хладагент нагревается и затем направляется в компрессорную станцию 2 на соответствующие по давлению ступени компримирования. Охлажденный поток скомпримированного газа после теплообмена с испаренным хладагентом направляется в поток сжиженных углеводородов перед расширительным устройством 11. Поток сжиженных углеводородов, выходящий из последней секции криогенного теплообменника 6, далее направляется в расширительное устройство 11, после чего поступает в сепаратор 12 для отделения полученного газообразного потока от потока сжиженного природного газа. Полученный в сепараторе 12 поток сжиженного природного газа далее направляется по дальнейшему назначению, а газообразный поток из сепаратора 12 поступает в рекуперативный теплообменник 22 для его теплообмена с частью потока скомпримированного газа, подаваемого через второй дополнительный отвод 20 компрессорной станции 2. Нагретый газообразный поток после рекуперативного теплообменника 22 направляется на вход компрессорной станции 2, а охлажденный поток скомпримированного газа поступает в поток сжиженных углеводородов перед расширительным устройством 11. Способ осуществляется следующим образом. Подготовленный природный газ (предварительно осушенный и очищенный от кислых компонентов и тяжелых углеводородов) с температурой 20…25°С и давлением 7-10 МПа (изб.) подают в компрессорную станцию, в которой подготовленный газ компримируют до давления 8,0-10,0 МПа (изб.) и затем охлаждают в аппарате воздушного охлаждения до температуры 15…20°С. Далее скомпримированный газ подают в охладитель на предварительное охлаждение потоком «теплого» хладагента. Предварительное охлаждение скомпримированного газа могут осуществлять одним или несколькими потоками «теплого» хладагента, при этом, чем больше производительность установки, тем больше потоков «теплого» хладагента целесообразно использовать. В качестве «теплого» хладагента может быть использован смешанный хладагент или хладагент, преимущественно состоящий из одного компонента, например пропановая или этановая фракция. Предварительно охлажденный газ с температурой минус 30… минус 80°С и давлением 8,0…10,0 МПа (изб.) поступает в криогенный теплообменник на первую ступень охлаждения для дальнейшего захолаживания потоком «холодного» хладагента. В качестве «холодного» хладагента используют часть потока сжижаемого газа, который почти полностью состоит из метана. На первой ступени охлаждения газ охлаждают до температуры минус 110… минус 115°С и с давлением 7,5…8,0 МПа (изб.) выводят из первой ступени охлаждения, после чего разделяют на две части. Основную часть полученного потока сжиженных углеводородов (~80% от общего потока газа) далее подают на вторую ступень охлаждения, а оставшуюся часть потока (~20% от общего потока газа) направляют в жидкостной детандер, где за счет расширения до давления 2,5…3,5 МПа (изб.) его температура снижается до минус 115… минус 120°С, после чего этот поток в качестве «холодного» хладагента подают на первую ступень охлаждения для охлаждения поступающего потока газа. На второй ступени охлаждения поступивший поток сжиженных углеводородов охлаждают до температуры минус 125… минус 135°С, после чего выводят и разделяют на две части. Основную часть потока сжиженных углеводородов далее направляют на третью ступень охлаждения, а оставшуюся часть потока сжиженных углеводородов подают в жидкостный детандер, где газ детандируют до давления 1,0…1,5 МПа (изб.) и затем с температурой минус 130… минус 140°С в качестве «холодного» хладагента направляют на вторую ступень охлаждения для охлаждения поступающего потока сжиженных углеводородов. На третьей ступени охлаждения поступивший поток сжиженных углеводородов охлаждают до температуры минус 135… минус 140°С, после чего с давлением 7,4…7,9 МПа (изб.) выводят из третьей ступени охлаждения и разделяют на две части. Основную часть потока сжиженных углеводородов отводят из криогенного теплообменника и направляют для расширения в жидкостный детандер, где в результате снижения давления до 0,1…0,2 МПа (изб.) его температура снижается до минус 155… минус 165°С, после чего полученный поток сжиженных углеводородов направляют в сепаратор. Оставшуюся часть потока сжиженных углеводородов направляют в жидкостной детандер, где поток детандируют до давления 0,46…0,5 МПа (изб), после чего с температурой минус 130… минус 155°С в качестве «холодного» хладагента подают на третью ступень охлаждения для охлаждения поступающего потока сжиженных углеводородов. Испаренные потоки «холодного» хладагента с температурой от минус 36 до минус 133°С и давлением от 2,95 до 0,44 МПа (изб.) выводят из каждой ступени охлаждения и далее нагревают до температуры минус 30… минус 40°С путем их теплообмена в многопоточном теплообменнике с частью потока скомпримированного газа, подаваемого из компрессорной станции с температурой 15…20°С и давлением 8,0…10,0 МПа (изб.). Нагретые потоки испаренного хладагента в зависимости от своего давления затем подают на соответствующие по давлению ступени компримирования в компрессорную станцию, а охлажденный поток скомпримированного газа с температурой минус 95… минус 120°С и давлением 7,95…9,95 МПа (изб.) направляют в поток сжиженных углеводородов перед его расширением. Поступивший в сепаратор поток сжиженных углеводородов разделяют с получением газообразного потока и потока сжиженного природного газа. Полученный газообразный поток с температурой минус 155… минус 165°С далее подают на рекуперацию холода в рекуперативный теплообменник, где за счет его теплообмена с частью потока скомпримированного газа из компрессорной станции происходит нагрев газообразного потока до температуры минус 1°С, после чего нагретый газообразный поток направляется на первую ступень компримирования в компрессорную станцию. Скомпримированый газ, поступающий в рекуперативный теплообменник с температурой 15…20°С, в результате теплообмена с газообразным потоком из сепаратора охлаждается до температуры минус 135… минус 145°С, после чего охлажденный поток скомпримированного газа направляют в поток сжиженных углеводородов перед его расширением. Пример. Моделирование процесса сжижения природного газа осуществлялось с помощью программы HYSYS. Подготовленный газ в количестве 100000 кг/ч с температурой 25°С и давлением 7 МПа (изб.) компримировался до давления 8,0 МПа (изб.), после чего охлаждался до температуры 20°С в аппарате воздушного охлаждения и затем скомпримированный газ направлялся на предварительное охлаждение «теплым» хладагентом, в качестве которого использовалась пропановая фракция с изотермой кипения минус 38°С. Скомпримированный газ охлаждался до температуры минус 33°С и затем поступал в криогенный теплообменник на дальнейшее захолаживание «холодным» хладагентом. В качестве «холодного» хладагента использовалась часть потока сжижаемого газа. Газ с температурой минус 33°С и давлением 7,8 МПа (изб.) поступал в первую секцию криогенного теплообменника, где в результате теплообмена с частью потока сжижаемого газа происходило охлаждение газа до температуры минус 114°С. После чего охлажденный поток сжиженных углеводородов выходил из первой секции охлаждения и с давлением 7,75 МПа (изб) направлялся во вторую секцию охлаждения. Перед подачей потока сжиженных углеводородов во вторую секцию охлаждения от него отбирали часть потока в количестве 17% от общего потока газа, который далее направляли в жидкостной детандер, где за счет расширения его до давления 3,0 МПа (изб.) происходило снижение температуры охлаждаемого потока до минус 117°С. После чего этот поток возвращался в первую секцию в качестве «холодного» хладагента. Во второй секции охлаждения поток сжиженных углеводородов охлаждался до температуры минус 130°С за счет теплообмена с частью потока сжижаемого газа (в количестве около 17% об общего потока), отбираемого после второй секции охлаждения и подаваемого после детандирования до давления 1,2 МПа (изб.) с температурой минус 136°С во вторую секцию охлаждения в качестве «холодного» хладагента. Затем поток сжиженных углеводородов поступал в третью секцию охлаждения для его охлаждения до температуры минус 138°С за счет его теплообмена с частью потока сжижаемого газа (в количестве 8% от общего потока), отбираемого после третьей секции охлаждения и подаваемого после детандирования до давления 0,49 МПа (изб.) с температурой минус 150°С в третью секцию охлаждения в качестве «холодного хладагента». После криогенного теплообменника поток сжиженных углеводородов с температурой минус 138°С и давлением 7,65 МПа (изб.) направлялся в жидкостной детандер, где его давление снижалось до 0,1 МПа (изб.), а температура - до минус 161°С, после чего поток сжиженных углеводородов поступал в сепаратор. В сепараторе от потока сжиженных углеводородов отделялся газообразный поток в количестве 40746 кг/ч, который далее направлялся на рекуперацию холода в рекуперативный теплообменник для охлаждения части потока скомпримированного газа, подаваемого в рекуперативный теплообменник в количестве 15547 кг/ч с температурой 20°С и давлением 8 МПа (изб.). Нагретый до температуры 0°С газообразный поток с давлением 0,09 МПа (изб.) далее поступал в компрессорную станцию, а охлажденный до температуры минус 138°С поток скомпримированного газа с давлением 7,92 МПа (изб.) направлялся на смешение с потоком сжиженных углеводородов перед жидкостным детандером. Нагретые в криогенном теплообменнике потоки испаренного «холодного» хладагента отводились из каждой секции охлаждения (с температурой минус 36°С и давлением 2,95 МПа (изб.) после первой ступени, с температурой минус 116°С и давлением 1,15 МПа (изб.) после второй ступени и с температурой минус 133°С и давлением 0,44 МПа (изб.) после третьей ступени) и далее направлялись в многопоточный теплообменник для рекуперации холода за счет их теплообмена с частью потока (в количестве 17783 кг/ч) скомпримированного газа, подаваемого из компрессорной станции с температурой 20°С и давлением 8 МПа (изб.). Нагретые до температуры минус 35°С потоки испаренного хладагента в зависимости от своего давления далее направлялись на соответствующие по давлению ступени компримирования компрессорной станции (с давлением 0,39 МПа (изб.) на вторую ступень, с давлением 1,1 МПа (изб.) - на третью, с давлением 2,9 МПа (изб.) - на четвертую), а охлажденный поток скомпримированного газа с температурой минус 98°С и давлением 7,9 МПа поступал на смешение с потоком сжиженных углеводородов перед жидкостным детандером. В таблице приведены основные показатели предлагаемого изобретения и наиболее близкого аналога, описанного в диссертации на соискание ученой степени доктора технических наук Семенова В.Ю. Как видно из представленной таблицы, предлагаемый способ позволяет потреблять примерно на 11% меньше энергозатрат по сравнению с прототипом. Кроме того, по оценке авторов из-за меньшего количества используемых теплообменных аппаратов и меньшей степени сжатия компрессора в компрессорной станции общие капитальные затраты технологической схемы по предлагаемому способу будут меньше примерно на 10% относительно прототипа.