Изобретение относится к областям электротехники и электроэнергетики и может быть применено на тепловых электростанциях с паротурбинным циклом Ренкина (например, конденсационные электростанции - КЭС), с газотурбинным циклом Брайтона (например, электростанции с газотурбинными установками - ПТУ, на парогазовых электростанциях - ПТУ), использующих газовое топливо, например, традиционный природный газ. Технический результат заключается в повышении эффективности (в повышении общего КПД электростанции) и отдачи электростанции (в увеличении выдачи электроэнергии в энергосистему на величину потребления собственных нужд) и достигается тем, что устройство электроснабжения собственных нужд теплосиловой установки, использующей газовое топливо, содержит контур рабочего тела с блоком нагрева рабочего тела, по первому входу подсоединенного к системе газоснабжения, по второму входу - к системе воздухоподачи, а по выходу соединенного с турбиной с электрогенераторм на валу, выводы статорных обмоток которого подсоединены к энергосистеме и через трансформатор к шинам собственных нужд теплосиловой установки, снабжено блоком топливных элементов, воздухозаборником и инвертором, при этом первый вход блока топливных элементов подсоединен к указанной системе газоснабжения электростанции, второй вход - к воздухозаборнику, а электрический выход через инвертор подсоединен к шинам собственных нужд. 2 з.п. ф-лы, 2 ил.
1. Устройство электроснабжения собственных нужд энергоблока электростанции, содержащей генератор, линейные выводы обмотки статора которого присоединены через блочный трансформатор к энергосистеме, и рабочий трансформатор собственных нужд, первичная обмотка которого присоединена к электрической цепи между линейными выводами обмотки статора генератора и первичной обмотки блочного трансформатора, при этом вторичная обмотка рабочего трансформатора собственных нужд присоединена к шинам собственных нужд энергоблока, отличающееся тем, что энергоблок электростанции выполнен в виде теплосиловой установки, содержащей систему газоснабжения, контур рабочего тела, турбину с электрическим генератором на валу, и дополнительно снабжено блоком топливных элементов, воздухозаборником, инвертором, при этом первый вход блока топливных элементов подсоединен к системе газоснабжения энергоблока, второй вход - к воздухозаборнику, а электрический выход через инвертор подсоединен к шинам собственных нужд. 2. Устройство электроснабжения собственных нужд энергоблока электростанции по п. 1, отличающееся тем, что контур рабочего тела выполнен в виде паротурбинного цикла Ренкина, включающего блок нагрева рабочего тела в виде парогенератора, например, парового котла, турбину в виде паровой турбины, снабженной конденсатором и питательным насосом. 3. Устройство электроснабжения собственных нужд энергоблока электростанции по п. 1, отличающееся тем, что энергоблок выполнен в виде теплосиловой установки, контур рабочего тела которой выполнен в виде газотурбинного цикла Брайтона, включающего систему воздухоподачи в виде компрессора, блок нагрева рабочего тела в виде камеры сгорания топлива и турбину в виде газовой турбины.
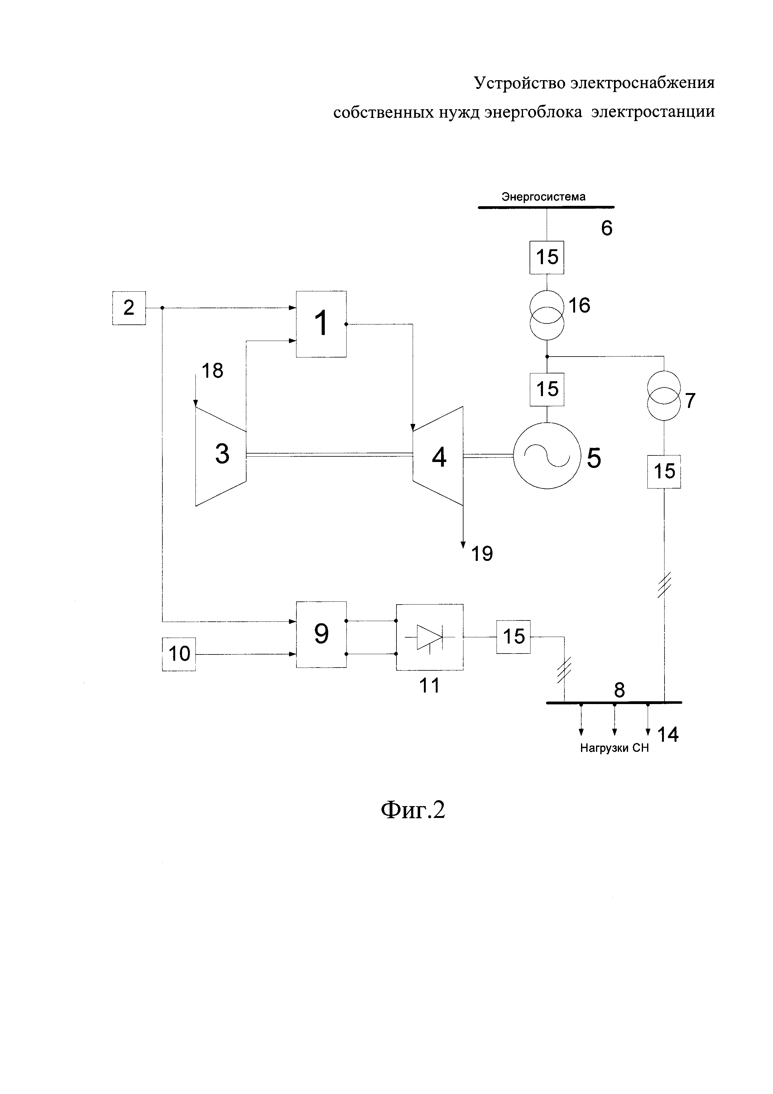
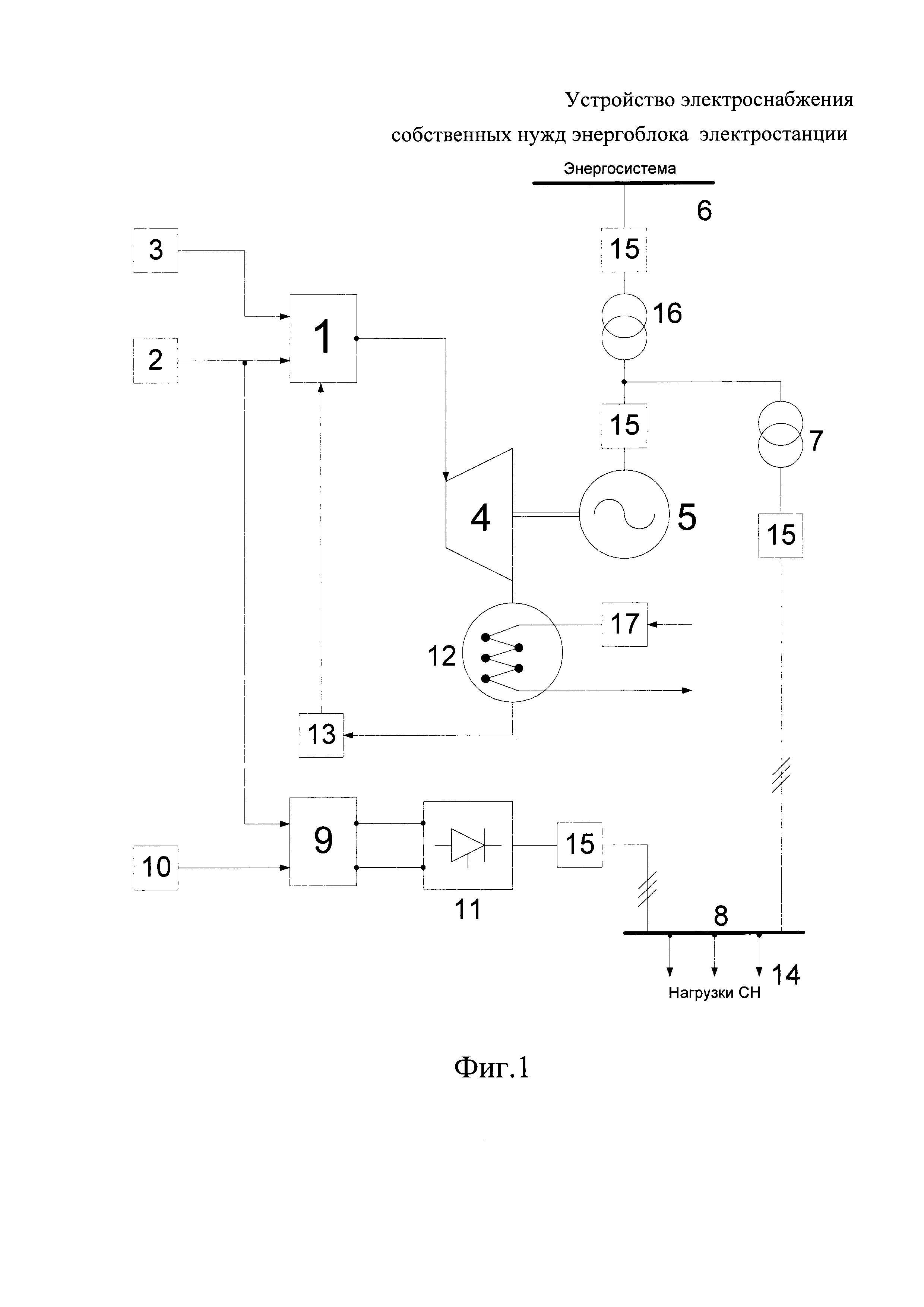
Изобретение относится к электроэнергетике и может быть применено на тепловых электростанциях с паротурбинным циклом Ренкина (например, конденсационные электростанции - КЭС), с газотурбинным циклом Брайтона (например, электростанции с газотурбинными установками - ГТУ, на парогазовых электростанциях - ПТУ), использующих газовое топливо, например, традиционный природный газ. Известен аналог - система электроснабжения собственных нужд энергоблока электростанции, которая содержит генератор, линейные выводы обмотки статора которого присоединены через блочный трансформатор к распределительной установке электростанции и через рабочий трансформатор собственных нужд к распределительной установке собственных нужд энергоблока (Неклепаев Б.Н. Электрическая часть электростанций и подстанций.: Учебник для вузов. - 1-е изд., перераб. и доп. - М.: Энергоатомиздат, 1986. - 640 с., с 371, Рис. 8.246). Однако надежность такой системы электроснабжения собственных нужд энергоблока электростанции в отношении поддержания необходимого уровня напряжения на электроприемниках собственных нужд энергоблока недостаточно высока как во время изменения режима энергоблока, так и во время коротких замыканий в распределительной установке электростанции и прилегающей к ней электрической сети. Кроме того, электроприемники собственных нужд являются дополнительной нагрузкой для генератора, тем самым снижая эффективность и отдачу энергоблока. Известен прототип - система электроснабжения собственных нужд энергоблока электростанции (Патент РФ №2261511, МПК H02J 3/00, опубл. 20.08.2003), содержащая генератор, линейные выводы обмотки статора которого присоединены через блочный трансформатор к распределительной установке электростанции, и рабочий трансформатор собственных нужд, первичная обмотка которого присоединена к электрической цепи между линейными выводами обмотки статора генератора и первичной обмотки блочного трансформатора, при этом вторичная обмотка рабочего трансформатора собственных нужд присоединена к распределительной установке собственных нужд энергоблока. Кроме того, содержит дополнительный трансформатор собственных нужд, вторичная обмотка которого присоединена к электрической цепи между вторичной обмоткой рабочего трансформатора собственных нужд и распределительной установкой собственных нужд энергоблока. При этом, первичная обмотка дополнительного трансформатора собственных нужд включена последовательно в электрическую цепь или между линейными выводами обмотки статора генератора и местом присоединения первичной обмотки рабочего трансформатора собственных нужд, или последовательно с нейтральными выводами обмотки статора генератора, или между местом присоединения первичной обмотки рабочего трансформатора собственных нужд и линейными выводами первичной обмотки блочного трансформатора, или последовательно с нейтральными выводами первичной обмотки блочного трансформатора, или последовательно между линейными выводами вторичной обмотки блочного трансформатора и распределительной установкой электростанции, или последовательно с нейтральными выводами вторичной обмотки блочного трансформатора. Недостаток устройства - прототипа заключается в том, что в системе электроснабжения собственных нужд энергоблока электростанции кроме основного рабочего трансформатора собственных нужд использован дополнительный трансформатор собственных, тем самым, увеличивая общие потери, по сравнению с аналогом, еще и на дополнительном трансформаторе системы собственных нужд, что снижает эффективность и отдачу энергоблока. Техническая задача, решаемая изобретением, состоит в обеспечении электроснабжения собственных нужд электростанции при любых нормальных и аварийных режимах в энергосистеме и на самой электростанции, и как следствие, в повышении надежности работы электростанции. Технический результат заключается в повышении эффективности и отдачи электростанции и достигается тем, что в устройстве электроснабжения собственных нужд энергоблока электростанции, содержащем генератор, линейные выводы обмотки статора которого присоединены через блочный трансформатор к энергосистеме, и рабочий трансформатор собственных нужд, первичная обмотка которого присоединена к электрической цепи между линейными выводами обмотки статора генератора и первичной обмотки блочного трансформатора, при этом вторичная обмотка рабочего трансформатора собственных нужд присоединена к шинам собственных нужд энергоблока, согласно изобретению, энергоблок электростанции выполнен в виде теплосиловой установки, содержащей систему газоснабжения, контур рабочего тела, турбину с электрическим генератором на валу, и дополнительно снабжено блоком топливных элементов, воздухозаборником, инвертором, при этом первый вход блока топливных элементов подсоединен к системе газоснабжения энергоблока, второй вход - к воздухозаборнику, а электрический выход через инвертор подсоединен к шинам собственных нужд. Кроме того, в устройстве электроснабжения собственных нужд энергоблока электростанции контур рабочего тела может быть выполнен в виде паротурбинного цикла Ренкина, включающего блок нагрева рабочего тела в виде парогенератора, например, парового котла, турбину в виде паровой турбины, снабженной конденсатором и питательным насосом. Кроме того, в устройстве электроснабжения собственных нужд энергоблока электростанции, энергоблок может быть выполнен в виде теплосиловой установки, контур рабочего тела которой выполнен в виде газотурбинного цикла Брайтона, включающего систему воздухоподачи в виде компрессора, блок нагрева рабочего тела в виде камеры сгорания топлива и турбину в виде газовой турбины. Предлагаемое устройство схематично представлено на чертежах. На Фиг. 1 представлена упрощенная схема устройства электроснабжения собственных нужд теплосиловой установки, когда контур рабочего тела выполнен в виде паротурбинного цикла Ренкина. На Фиг. 2 представлена упрощенная схема устройства электроснабжения собственных нужд теплосиловой установки, когда контур рабочего тела выполнен в виде газотурбинного цикла Брайтона. Согласно Фиг. 1 устройство электроснабжения собственных нужд теплосиловой установки, использующей газовое топливо, например, природный газ, содержит контур рабочего тела в виде паротурбинного цикла Ренкина (Теплотехника. Учебник для вузов / А.П. Баскаков, Б.В. Берг, О.К. Витт и др.; Под ред. А.П. Баскакова. – М.: Энергоиздат, 1982, стр. 65-71) с блоком 1 нагрева рабочего тела в виде парогенератора, например, парового котла, по первому входу подсоединенного к системе 2 газоснабжения электростанции, по второму входу - к системе 3 воздухоподачи, выполненного, например, в виде вентилятора с фильтрами, а по выходу соединенного с турбиной 4 в виде паровой турбины с электрогенераторм 5 на валу, выводы статорных обмоток которого подсоединены к энергосистеме 6 и через трансформатор 7 к шинам 8 собственных нужд теплосиловой установки, а также блок 9 топливных элементов (Коровин Н.В. Топливные элементы и электрохимические энергоустановки. - М.: Издательство МЭИ, 2005. - 280 с.: ил.), первый вход которого подсоединен к указанной системе 2 газоснабжения, а второй вход к воздухозаборнику 10, выполненного, например, также в виде вентилятора с фильтрами, а электрический выход через инвертор 11 подсоединен к шинам 8 собственных нужд. При этом выход паротурбины 4 по пару (рабочему телу цикла Ренкина) соединен через конденсатор 12 и питательный насос 13 с третьим входом парогенератора 1. К шинам 8 собственных нужд теплосиловой установки также подключены электроприемники 14 собственных нужд. Кроме того, на Фиг. 1 обозначены: 15 - выключатели в электрических цепях соединений элементов устройства, 16 - трансформатор связи электрогенератора 5 с энергосистемой 6, 17 - циркуляционный насос подачи охлаждающей воды в конденсатор 12. Согласно Фиг. 2 устройство электроснабжения собственных нужд теплосиловой установки, использующей газовое топливо, содержит контур рабочего тела в виде газотурбинного цикла Брайтона (Теплотехника. Учебник для вузов / А.П. Баскаков, Б.В. Берг, О.К. Витт и др.; Под ред. А.П. Баскакова. - М.: Энергоиздат, 1982, стр. 63-65) с блоком 1 нагрева рабочего тела в виде камеры сгорания топлива, по первому входу подсоединенной к системе 2 газоснабжения электростанции, по второму - к системе 3 воздухоподачи, например, в виде компрессора на валу турбины 4, а по выходу (т.е. по продуктам сгорания - рабочему телу цикла Брайтона) соединенной с турбиной 4 в виде газовой турбины с электрогенераторм 5 на валу, выводы статорных обмоток которого подсоединены к энергосистеме 6 и через трансформатор 7 к шинам 8 собственных нужд теплосиловой установки, а также блок 9 топливных элементов, первый вход которого подсоединен к указанной системе 2 газоснабжения, а второй вход к воздухозаборнику 10, выполненного, например, также в виде вентилятора с фильтрами, а электрический выход через инвертор 11 подсоединен к шинам 8 собственных нужд. К шинам 8 собственных нужд теплосиловой установки также подключены электроприемники 14 собственных нужд. Кроме того, на Фиг. 2 обозначены: 15 - выключатели в электрических цепях соединений элементов устройства, 16 - трансформатор связи электрогенератора 5 с энергосистемой 6, 18 - забор компрессором 3 атмосферного воздуха, 19 - сброс турбиной 4 отработавших газов цикла в окружающую среду. Согласно Фиг. 1 устройство электроснабжения собственных нужд теплосиловой установки работает следующим образом. В парогенератор 1 по первому входу подают газ из системы 2 газоснабжения электростанции, по второму входу подают воздух вентилятором 3 с фильтрами, а через выход подают пар в турбину 4 с электрогенератором 5 на валу. От электрогенератора 5 энергия поступает в энергосистему 6 и через трансформатор 7 к шинам 8 собственных нужд теплосиловой установки. Отработавший пар с выхода турбины 4 через конденсатор 12 питательным насосом 13 возвращают в виде конденсата в парогенератор 1. На первый вход блока 9 топливных элементов подают газ из той же системы 2 газоснабжения, а на второй вход подают атмосферный воздух вентилятором 10 с фильтрами. Электроэнергию на постоянном токе с выхода блока 9 топливных элементов подают через инвертор 11, а с его выхода переменный ток подают на шины 8 собственных нужд, от которых питаются электроприемники 14 собственных нужд. Работа устройство электроснабжения собственных нужд теплосиловой установки согласно Фиг. 2 очевидна из описания статики схемы. Рассмотрим особенности схем устройства - прототипа в виде конденсационной электростанции (КЭС) и предлагаемого устройства согласно Фиг. 1 также в виде конденсационной электростанции (КЭС). Для блок-схемы КЭС устройства - прототипа различают КПД-брутто, равный где Рг - мощность электрогенератора, QКЭС - тепловая мощность топлива (обычно по низшей теплоте сгорания), отбираемое из системы газоснабжения 2 и подаваемое в топочную камеру (топку) парового котла - парогенератора 1, и КПД-нетто, равный где Рс - мощность, отдаваемая в сеть энергосистемы, kСН - коэффициент собственных нужд (в о.е. - доля от Рг), РСН - мощность собственных нужд КЭС, отбираемая от мощности генератора. В предлагаемом устройстве вся мощность генератора 5 отдается в сеть энергосистемы 6 (т.е. Рг=Рс), а питание собственных нужд 14 осуществляется от блока топливных элементов 9. Так как в предлагаемом устройстве мощность по электроэнергии блока 9 топливных элементов равна мощности собственных нужд, т.е. где QТЭ - тепловая мощность топлива, отбираемое из той же системы газоснабжения 2 и подаваемое на вход блока 9 топливных элементов, Очевидно, граничной точкой эквивалентности режимов устройства - прототипа и предлагаемого устройства являются режимы при выполнении условия Тогда можно записать или после раскрытия: откуда следует вывод, что экономическим обоснованием применения блока 9 топливных элементов по электроэнергии в собственных нуждах КЭС является выполнение условия: В книге по топливным элементам (Коровин Н.В. Топливные элементы и электрохимические энергоустановки. - М.: Издательство МЭИ, 2005, - 280 с.: ил.) на стр. 229 в таблице 9.2 приведены значения КПД по электрической энергии для топливных элементов: с расплав - карбонатным электролитом (РКТЭ) - Из сравнения этих известных данных по КПД тепловых электростанций и топливных элементов с очевидностью следует, что, так как в предлагаемом устройстве всегда выполняется обоснованное выше условие: то общий КПД параллельно работающих ТЭС и блока топливных элементов также всегда повышается. Степень повышения КПД зависит от соотношения установленных мощностей собственно ТЭС и собственно блока топливных элементов - с ростом установленной мощности блока топливных элементов растет и общий КПД. Применение предлагаемого устройства позволяет достичь поставленной технической задачи в повышении надежности работы электростанции, так как при любых режимах, в том числе нормальных и аварийных, в энергосистеме 6 собственные нужды всегда энергообеспечены, за исключением аварий в системе газоснабжения 2. Для последних случаев в принципе можно предусмотреть газгольдеры. Достигнутый технически результат заключается в повышении эффективности (повышает общий КПД электростанции) и отдачи электростанции (увеличивает выдачу электроэнергии в энергосистему на величину потребления собственных нужд).

, то для этой схемы КПД-нетто равен:
- общий КПД последовательно включенных блока 9 топливных элементов (по электроэнергии) и инвертора 11,
- мощность по электроэнергии на выходе блока 9 топливных элементов и инвертора 11.



и с твердооксидным электролитом (ТОТЭ) -
. В книге по теплотехнике (Теплотехника: Учебник для вузов / А.П. Баскаков, Б.В. Берг, O.K. Витт и др.: Под ред. А.П. Баскакова. - М.: Энергоиздат, 1982. - 264 с.) на стр. 209 указано, что "…Коэффициент полезного действия современных ТЭС (Теплоэлектростанций) с паровыми турбинами достигает
, с газовыми турбинами (ГТУ) не превышает
… Коэффициент полезного действия комбинированных установок с паровыми и газовыми турбинами (парогазовых установок - ПТУ) может достигать
".