патент
№ RU 2392914
МПК A61G10/02

УСТРОЙСТВО МАЛОГАБАРИТНОГО БАРОКАМЕРНОГО КОМПЛЕКСА

Авторы:
Логунов Алексей Тимофеевич Бондаренко Михаил Михайлович Пирогов Никита Андреевич
Все (4)
Номер заявки
2008138904/14
Дата подачи заявки
01.10.2008
Опубликовано
27.06.2010
Страна
RU
Как управлять
интеллектуальной собственностью
Чертежи 
12
Реферат

Изобретение относится к технике экстремальной, морской, войсковой и гражданской медицины и может быть использовано для спасения и экстренной помощи пострадавшим в чрезвычайных ситуациях военного и мирного времени. Комплекс содержит переносную трансформированную барокамеру с системой жизнеобеспечения, систему кондиционирования, систему очистки газовой среды, систему контроля состава газовой среды и параметров микроклимата в отсеках, систему электроснабжения, систему видеонаблюдения, состоящую из нескольких видеокамер, по одной на каждый отсек базового элемента и, по меньшей мере, одной, направленной на помещение барокомплекса. Изобретение позволяет полнее проводить исследовательские работы в гипербарических условиях и под водой, в том числе по оказанию квалифицированной медицинской помощи лицам, пострадавшим при разгерметизации подводного аппарата. 11 з.п. ф-лы, 3 ил., 2 табл.

Формула изобретения

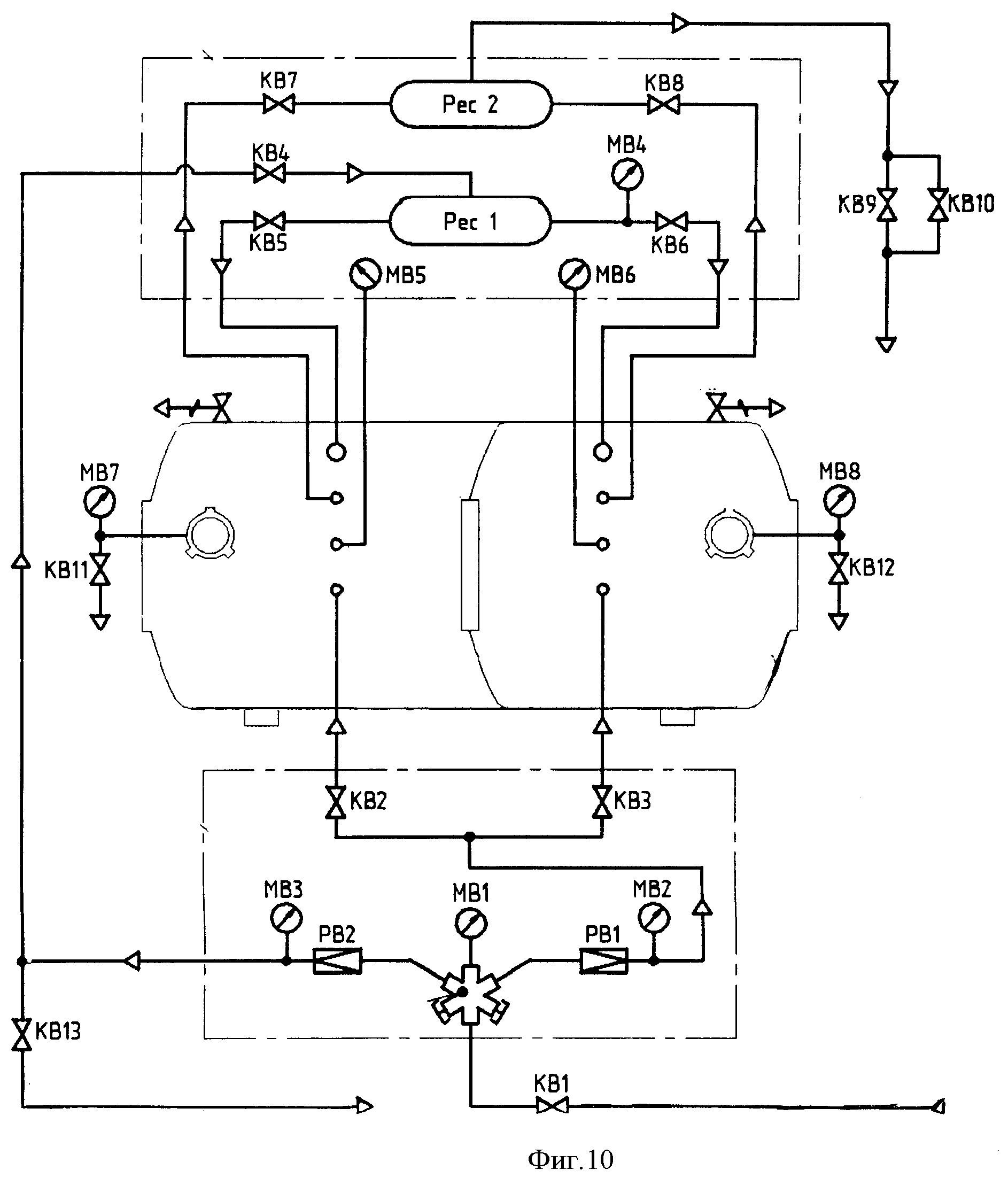
1. Медицинский барокомплекс, содержащий базовый элемент, выполненный в виде металлического цилиндра, разделенного, по меньшей мере, на два отсека сферическими переборками с возможностью герметизации относительно друг друга герметичными крышками, торцы которого выполнены сферическими и, по меньшей мере, в одном из них выполнен входной люк с герметичной крышкой, систему жизнеобеспечения длительного пребывания пациента и лечения в газовой среде в любом из отсеков, систему контроля и управления электрическими и механическими коммуникационными средствами и параметрами жизнеобеспечения и состояния пациента, отличающийся тем, что комплекс снабжен переносной трансформированной барокамерой, оснащенной автономной системой жизнеобеспечения и лечения, выполненной с возможностью установки в базовом элементе, внутри которого выполнено съемное устройство, обеспечивающее перемещение барокамеры с пациентом в отсеках, фиксации положения барокамеры внутри, извлечение пациента внутрь базового элемента из барокамеры под давлением и последующее ее извлечение из базового элемента, сферические переборки выполнены с возможностью прохождения и крепления барокамеры и снабжены двумя герметичными крышками, работающими на прижим со стороны каждого отсека, а система жизнеобеспечения содержит дополнительную аппаратуру для контроля и согласования основных параметров жизнеобеспечения в базовом элементе, барокамере и обеспечения пребывания и лечения пациента.

2. Комплекс по п.1, отличающийся тем, что в его состав введена система медицинского контроля за пациентом, обеспечивающая отображение на мониторе, установленном снаружи базового элемента, параметров жизнеобеспечения пациента, датчики которой расположены внутри базового элемента и соединены с системой медицинского контроля через отдельный гермоввод в корпусе металлического цилиндра.

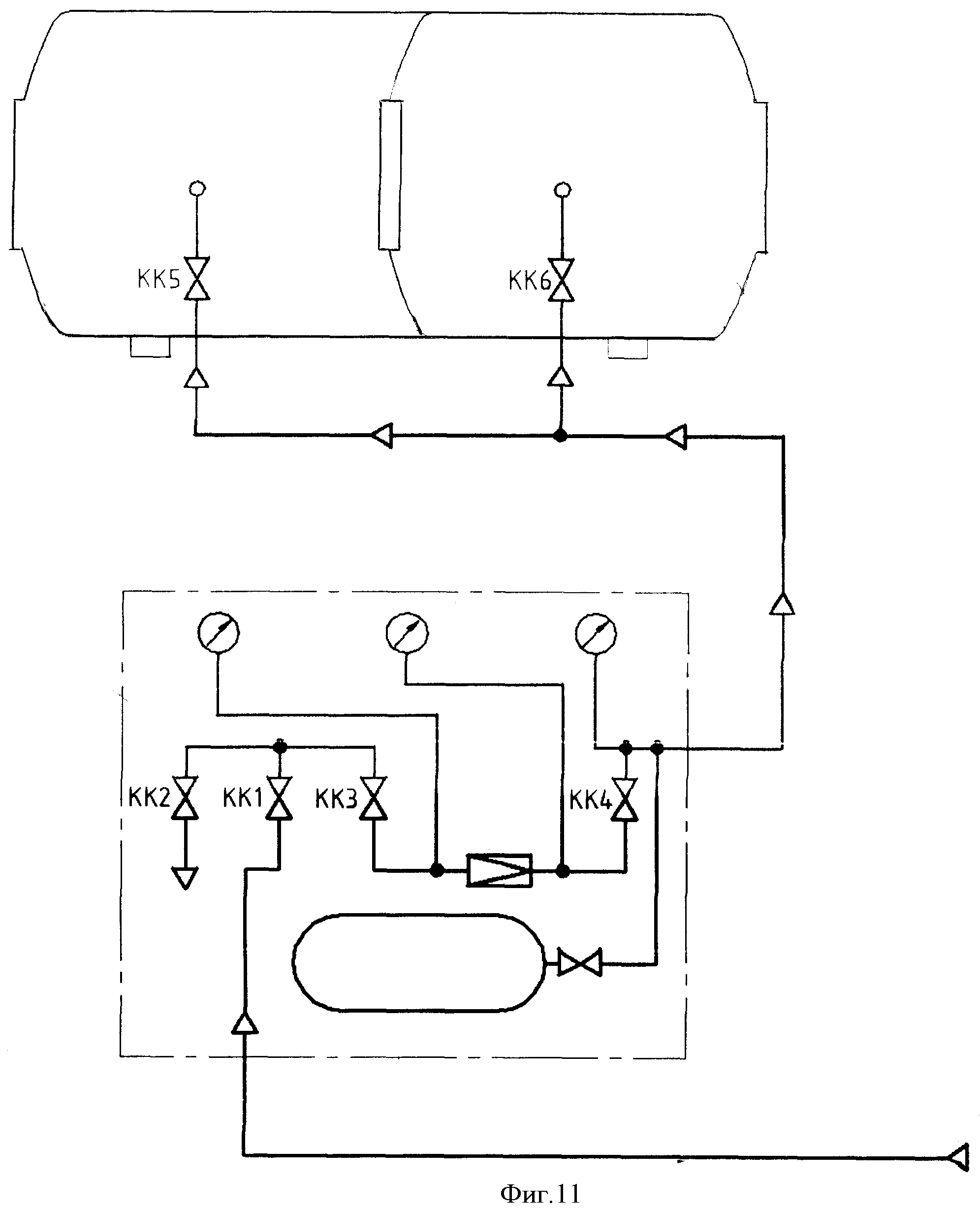
3. Комплекс по п.1, отличающийся тем, что он оснащен системой радиосвязи и системой видеонаблюдения, состоящей из нескольких видеокамер, по одной на каждый отсек базового элемента, и, по меньшей мере, одной, направленной на помещение барокомплекса, соединенных с цифровым монитором с обеспечением возможности цифровой видео- и аудиозаписи.

4. Комплекс по п.1, отличающийся тем, что он дополнительно содержит систему подачи подогретых газовых дыхательных смесей на дыхательные маски, расположенные внутри базового элемента.

5. Комплекс по п.1, отличающийся тем, что каждый отсек базового элемента имеет многоканальный узел ввода, обеспечивающий одновременный подвод/отвод воды или газов по раздельным каналам через один специализированный приварыш большого диаметра.

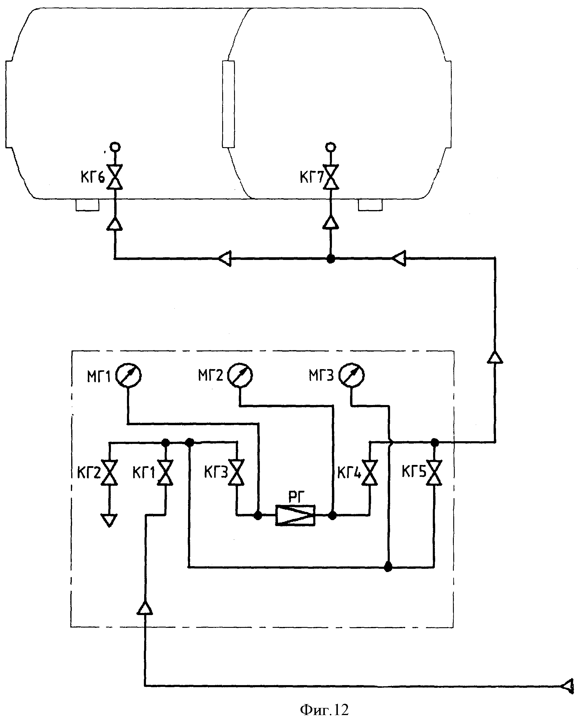
6. Комплекс по п.1, отличающийся тем, что в его состав введен стенд для опрессовки штатных предохранительных клапанов барокамеры, который обеспечивает опрессовку и настройку предохранительных клапанов базового элемента без создания внутри него давления.

7. Комплекс по п.1, отличающийся тем, что переносная трансформируемая барокамера выполнена с пневматическим блоком раскрытия.

8. Комплекс по п.1, отличающийся тем, что он содержит смеситель дыхательных газов, выполненный в виде замкнутого по контуру полуцилиндра, на поверхности которого выполнены отверстия для равномерного рассеивания смеси дыхательных газов, а внутри него размещен накопитель шумопоглощения.

9. Комплекс по п.1, отличающийся тем, что система жизнеобеспечения содержит систему электропитания, систему водоснабжения, систему канализации, систему обеспечения газовыми смесями с газовым анализом, фильтрацией и кондиционированием внутренних объемов отсеков, систему терморегулирования, очистки газовой среды, систему аварийного дыхания.

10. Комплекс по п.1, отличающийся тем, что базовый элемент снабжен смотровым иллюминатором для наблюдения извне и транспортировочным шлюзом для передачи медикаментов, пищи внутрь его.

11. Комплекс по п.1, отличающийся тем, что в его состав дополнительно введен шарнирно-опорный механизм запирания наружных крышек транспортировочных шлюзов базового элемента, обеспечивающий самоцентровку крышки при закрывании, улучшение герметичности и сокращение времени запирания наружной крышки транспортировочного шлюза.

12. Комплекс по п.1, отличающийся тем, что каждый отсек оборудован койкой с матрацем, пультом контроля и элементами связи с внешними наблюдателями.

Описание

[1]

Изобретение относится к технике экстремальной, морской, войсковой и гражданской медицины и может быть использовано для спасения и экстренной помощи пострадавшим в чрезвычайных ситуациях военного и мирного времени.

[2]

Наиболее близким техническим решением, выбранным в качестве прототипа, является водолазная складная транспортировочная, трансформируемая барокамера /1/ глубоководного водолазного комплекса, решающая задачи спасения, оказания экстренной медицинской помощи водолазам и содержащая специальные технические средства, системы жизнеобеспечения и энергообеспечения. Транспортировочная барокамера /1/ выполнена в виде емкости с герметичной внутренней и силовой многослойной оболочками, края которых соединены с торцевыми крышками, одна из которых выполнена для ввода ложемента, причем она выполнена в виде устройства аварийной водолазной носимой барокамеры и дополнительно содержит носимые системы жизнеобеспечения кислородом, воздухом и другими газами, выполненными на основе малогабаритных переносных баллонов и пневматического блока раскрытия барокамеры, переносную подвесную систему, систему управления и контроля параметров микроклимата, включающую аппаратуру аудио-видео мониторинга. Переносный пульт, оборудованный блоком управления и индикации, телевизором-монитором блока видеонаблюдения, вентилятором, коммутатором, лампой, световыми и звуковыми сигнализаторами, кнопками управления работой блоков и аварийного вызова врача, и соединенный с водолазной станцией и ее телефонной гарнитурой, с блоком видеонаблюдения через миниатюрную цветную видеокамеру, с основным или резервным аккумулятором, включает смеситель дыхательных газов - кожух в виде формы замкнутого по контуру полуцилиндра, на поверхности которого с равным угловым шагом расположены отверстия диаметром не менее 2,0 мм для равномерного рассеивания дыхательной газовой смеси, подаваемой в барокамеру. Во внутреннем объеме смесителя-кожуха закреплен лентообразный эластичный накопитель шумопоглощения и равномерного перемешивания газовой смеси для дыхания пациента, который использует размещенные внутри барокамеры складной ложемент, спальный электрообогревательный мешок, блок подогрева дыхательной смеси, блок датчиков, блок освещения с внешними и внутренними светильниками, микрофоны, микродинамики-громкоговорители, усилители переговорного блока связи и агрегат очистки дыхательной смеси с блоком вентиляторов и кассеты с поглотителем углекислого газа. Основными недостатками прототипа являются: отсутствие возможности проведения научно-исследовательских работ с целью получения новых данных об условиях труда специалистов, выполняющих работы в гипербарических условиях и под водой, разработки новых методов оказания квалифицированной и специализированной медицинской помощи заболевшим водолазам, кессонщикам, дайверам и лицам, пострадавшим при разгерметизации водолазного подводного аппарата ВПА, разработки новых режимов компрессии, декомпрессии, лечебной рекомпрессии и реабилитации пострадавших, разработки режимов труда, отдыха и питания водолазов и кессонщиков, разработки новых и совершенствования имеющихся методик водолазных спусков и кессонных работ; оказания в барокамере специализированной медицинской помощи заболевшему водолазу, кессонщику, дайверу и пострадавшему при разгерметизации ВПА в случае возникновения профессионального или производственно-обусловленного заболевания; тренировочных спусков водолазов, кессонщиков, дайверов и врачей; проведения профотбора водолазов, кессонщиков, дайверов и врачей (проверка барофункции, индивидуальной чувствительности к наркотическому действию азота, декомпрессионному газообразованию, гипоксии, токсическому действию кислорода).

[3]

Задачей изобретения является устранение указанных недостатков прототипа - разработка, изготовление, практическое применение, повышение качества путем увеличения эффективности устройства малогабаритного барокамерного комплекса УМБК.

[4]

В состав УМБК типа БК ПДК - 2УМ входят следующие вновь разработанные, изготовленные и испытанные технические средства: барокамера БК, система освещения отсеков, система кондиционирования (терморегулирования) в отсеках, система очистки газовой среды отсеков, система аварийного дыхания в отсеках, система воздушная ВС, система кислородная КС, система гелиевая ГС, система дыхания газовыми смесями, система контроля состава газовой среды и параметров микроклимата в отсеках, система электроснабжения, система видеоконтроля и связи с водолазами и постами обслуживания БК, система пожаротушения в БК, система санитарно-бытовая СБС, система оперативного медицинского контроля водолазов.

[5]

УМБК применено в виде водолазной тренировочной научно-исследовательской испытательной глубоководной медицинской барокамеры, созданной на базе поточно-декомпрессионной камеры модернизированной ПДК - 2УМ путем доработки отечественной серийной камеры ПДК - 2УМ путем доработки отечественной серийной камеры ПДК - 2У, года выпуска 2001, регистрационный номер №31378. Базовая часть устройства малогабаритного барокамерного комплекса представляет собой стальной сварной сосуд, состоящий из цилиндра и приваренных к нему сферических днищ /2/. Внутри камера разделена сферической переборкой на два отсека - отсек №1 и отсек №2. В днищах камеры имеются входные люки круглой формы с герметичными шарнирными крышками, которые прижимаются к комингсу при повышении давления в отсеке. Люк переборки снабжен двойными крышками на шарнирах, также работающими на прижим со стороны отсека. Каждый отсек имеет смотровой иллюминатор для наблюдения за водолазами извне и шлюз для передачи медикаментов, пищи, приборов и других предметов. Каждый отсек камеры оборудован койкой с матрацем, трубопроводами и арматурой подачи, выпуска воздуха, кислорода, гелия, манометрами, пультом контроля и штуцерами. УМБК имеет четыре лапы для крепления и два рыма для его транспортировки.

[6]

Массогабаритные характеристики:

[7]

масса (кг)3700
длина (мм)3900
диаметр внутренний (мм)1600
рабочее давление (кгс/см2)10
пробное гидравлическое давление (кгс/см2)13
объем отсеков (м3) №13,38
№23,62
диаметр входных люков и люков переборок в свету (мм)700
диаметр смотровых иллюминаторов (мм)105
диаметр шлюзов в свету (мм)205

[8]

Предохранительные клапаны открываются при давлении 11 кгс/см2 и закрываются при давлении 8,5 кгс/см2. Каждый отсек дополнительно оборудован трубопроводами и арматурой аварийной подачи, выпуска воздуха, водолазным манометром, клапаном и штуцером для подачи гелия. Оба отсека оборудованы безыскровой безбатарейной телефонной связью посредством гарнитур для пациентов и оператора и водолазной телефонной станции типа Д8802. Освещение осуществляется четырьмя светильниками, установленными на иллюминаторы снаружи барокамеры. Камера УМБК заземлена согласно действующих Правил устройства электрических установок.

[9]

УМБК содержит систему электропитания, систему аварийного электропитания, систему освещения, систему принудительной вентиляции - обычную и специальную от фильтровентиляционных установок, систему отопления, систему кондиционирования, систему горячего и холодного водоснабжения, систему питания кислородом, систему питания гелием, систему питания воздухом, систему канализации использованной воды, средства связи, источники кислорода, воздуха и гелия.

[10]

Пополнение запасов газов, использующихся при подготовке и проведении водолазных спусков (гелий, азот, аргон, кислород и контрольные газовые смеси), производится с участием подразделения материально-технического снабжения. Поставляемые газы имеют паспорта или сертификаты на каждый баллон (или на группу баллонов). Доставка гелия производится в транспортных баллонах (ГОСТ 12247-80.9731-79 и 949-73) или в других транспортировочных средствах. Перекачка гелия из баллонов в стационарные гелиевые баллоны-газохранилища производится перепуском и перекачкой с помощью гелиевых компрессоров. Доставка кислорода на УМБК производится в транспортных 40-литровых баллонах (ГОСТ 949-73) при давлении 150 кгс/см2. При транспортировке и перекачке кислорода соблюдаются требования безопасности, изложенные в «Межотраслевых правилах по охране труда при проведении водолазных работ. Часть 1». Доставка азота производится в транспортных 40-литровых баллонах (ГОСТ 9293-74) при давлении 150 кгс/см2. Перекачка азота не производится. Доставка аргона производится в транспортных 40-литровых баллонах (ГОСТ 10157-79) при давлении 150 кгс/см2. Перекачка аргона не производится. Доставка контрольных газовых смесей производится с завода изготовителя в транспортных или малотиражных баллонах. Рекомендуется подавать заявки на контрольные газовые смеси следующего состава:

[11]

10%; 5%; 2%; 0,9% кислорода

[12]

1,0%; 0,5%; 0,2%; 0,1%; 0,05% двуокиси углерода.

[13]

Дыхательные газовые смеси на УМБК готовятся в специально отведенных для этого баллонах гелия, кислорода и воздуха путем перепуска и/или использования дожимающих компрессоров. Следует иметь в виду, что кислородные дожимающие электрокомпрессоры используются только для кислорода и кислородно-гелиевых смесей. Гелиевые дожимающие электрокомпрессоры могут использоваться для перекачки только гелия, азота и кислородно-азотно-гелиевых смесей.

[14]

«Руководство по проведению экспериментальных тренировочных и тестовых водолазных спусков, а также лечебной рекомпрессии с использованием УМБК» является основным руководящим документом, определяющим основные положения по организации, методике и мерам безопасности.

[15]

«Руководство…» является обязательным руководящим документом для

[16]

администрации предприятия (организации); подразделений предприятия (организации), участвующих и проводящих экспериментальные, тренировочные и тестовые водолазные спуски, а также лечебную рекомпрессию с использованием УБК; подразделений предприятия (организации), обеспечивающих УБК и его помещения электроэнергией, водой и отоплением; хозяйственных подразделений предприятия (организации), занимающихся снабжением барокомплекса газами, приборами, химреагентами и другими расходными материалами; планово-экономических и финансовых структур предприятия (организации) и части работ на УБК; отдела охраны труда и техники безопасности данного предприятия (организации); работников режимного подразделения данного предприятия (организации). При проведении глубоководных водолазных спусков с использованием УБК обеспечены: рациональная организация и медицинское обеспечение спусков; техническая исправность барокамеры и всех ее систем, отвечающая требованиям безопасности проведения глубоководных водолазных спусков; соблюдение настоящего «Руководства…» и других руководящих и нормативных документов, регламентирующих порядок и меры безопасности проведения водолазных спусков и лечений. Ответственность за соблюдение настоящего «Руководства…» в целом несет директор предприятия (организации). Ответственность за общую организацию и обеспечение безопасности при проведении всех видов водолазных спусков с использованием УБК в соответствии с требованиями настоящего «Руководства…» возлагается на руководителя водолазных работ данного предприятия (организации). Ответственность за общую организацию и обеспечение безопасности при проведении экспериментальных водолазных спусков возлагается на руководителя НИР или руководителя водолазных работ данного предприятия (организации). При проведении тренировочных и тестовых спусков на комплексе руководство водолазными работами возлагается на начальника УМБК. Руководство проведением лечебной рекомпрессии возлагается на руководителя лечебной рекомпрессии, назначаемого руководителем водолазных работ (или на дежурного водолазного врача, принявшего пострадавшего во время несения дежурства). Ответственность за безопасность людей в барокамере, лиц, проходящих тренировку или тестирование в условиях повышенного давления, и операторов постов обеспечения УМБК в соответствии с требованиями настоящего «Руководства…» во время проведения всех спусков на УБК возлагается на руководителя водолазного спуска.

[17]

Ответственность за общую организацию медицинского обеспечения водолазных спусков в УМБК в соответствии с требованиями настоящего «Руководства…» возлагается на штатного водолазного врача. Ответственность за медицинское обеспечение водолазного спуска возлагается на дежурного водолазного врача, осуществляющего его медицинское обеспечение. Водолазные спуски с использованием УМБК разрешается проводить при наличии: регистрации УБК и ее систем жизнеобеспечения (СЖО) в органах Госгортехнадзора; технической и эксплуатационной документации с приложениями (формуляра на барокамеру, описания и инструкции по эксплуатации барокамеры и систем жизнеобеспечения, журнала водолазных работ, инструкций на постах обслуживания УМБК, другой необходимой рабочей документации в соответствии с требованиями данного «Руководства…»); акта технической готовности комплекса к проведению экспериментальных спусков и приказа директора предприятия (организации); комплекса специалистов, необходимого для выполнения конкретных работ на комплексе; операторов постов обеспечения, водолазных специалистов, водолазных врачей, сдавших зачеты ВКК предприятия (организации) и допущенных приказом директора предприятия (организации) к выполнению определенных обязанностей при проведении водолазных спусков на УМБК; полного запаса расходных материалов (газы, газовые смеси, активированный уголь и др.), необходимых для запланированного спуска; исправного состояния барокамер и всех ее систем по данным рабочей проверки перед проведением каждого спуска на комплексе.

[18]

Техническое обслуживание комплекса проводится в соответствии с инструкцией по техническому обслуживанию. Организация содержания технических средств в исправном состоянии производится в соответствии с нормами, обозначенными в данном «Руководстве…». Все технические средства УМБК приказом директора предприятия (организации) закрепляются за штатными специалистами в соответствии с расписанием по заведованиям. Планово-предупредительные осмотры и ремонты технических средств комплекса осуществляются в соответствии с «Графиком планово-предупредительных осмотров и ремонтов технических средств комплекса». Эксплуатация, техническое обслуживание систем и устройств проводятся в соответствии с техническими описаниями и инструкциями по эксплуатации штатными специалистами УМБК согласно расписанию по заведованиям и должностным инструкциям. Контроль за своевременным техническим освидетельствованием, технической исправностью и метрологической готовностью средств измерения возлагается на начальника УМБК. Все замечания лиц, осуществляющих контроль за соблюдением настоящего «Руководства…», записываются в журнал водолазных работ с указанием сроков устранения обнаруженных недостатков.

[19]

На фиг.1 приведена функциональная блок-схема общего вида устройства малогабаритного барокамерного комплекса УМБК глубоководного.

[20]

На фиг.2 изображено устройство аварийной переносной складной барокамеры 11 с пострадавшим 12, размещенное внутри базового элемента малогабаритного барокамерного глубоководного комплекса с помощью съемного устройства 13 для помещения аварийной переносной складной барокамеры 11 вовнутрь базового элемента под давлением и последующего извлечения аварийной переносной складной камеры 11 наружу. На фиг.3 изображена конструкция шарнирно-опорного механизма 14 запирания с ручкой 15 запирания наружной крышки 5 транспортировочного шлюза 4 металлического цилиндра устройства малогабаритного барокамерного глубоководного комплекса УМБК.

[21]

Устройство малогабаритного барокамерного комплекса типа БК ПДК - 2УМ предназначено для выполнения следующих работ: проведение научно-исследовательских работ с целью получения новых данных об условиях труда специалистов, выполняющих работы в гипербарических условиях и под водой, разработки новых методов оказания квалифицированной и специализированной медицинской помощи заболевшим водолазам, кессонщикам, дайверам и лицам, пострадавшим при разгерметизации водолазного подводного аппарата ВПА, разработки новых режимов компрессии, декомпрессии, лечебной рекомпрессии и реабилитации пострадавших, разработки режимов труда, отдыха и питания водолазов и кессонщиков, разработки новых и совершенствования имеющихся методик водолазных спусков и кессонных работ; оказание в барокамере специализированной медицинской помощи заболевшему водолазу, кессонщику, дайверу и пострадавшему при разгерметизации ВПА в случае возникновения профессионального или производственно-обусловленного заболевания; тренировочные спуски водолазов, кессонщиков, дайверов и врачей; проведение профотбора водолазов, кессонщиков, дайверов и врачей (проверка барофункции, индивидуальной чувствительности к наркотическому действию азота, декомпрессионному газообразованию, гипоксии, токсическому действию кислорода).

[22]

Техническая характеристика системы обеспечения воздухом УМБК. Система обеспечения воздухом ВС предназначена для подачи воздуха в отсеки барокамеры и для приготовления кислородно-азотно-гелиевой смеси КАГС. В состав воздушной системы входят манометр МТП - ВД -160×180, ТУ 25.02.1563-75, класс точности 1, 10 МПа - 2 шт.; манометр ОБМ1-160-40, ТУ 25.02.26-74, класс точности 1,5, 10 МПа - 1 шт.; манометр МТК, 6 МПа класс точности 1,5 - 2 шт.; манометр МТК, 25 МПа класс точности 1,5 - 1 шт.; часы 60 ЧП, ТУ 25.07-1042-74, класс точности 0,5 - 1 шт.; редуктор АР - 025 - 02 ПС - 2 шт.; арматура и трубопроводы. ВС обеспечивает подачу воздуха в УБК для повышения в ней давления со скоростью не менее 0,2 МПа в интервале давлений 0-1,6 МПа; выпуск газов из УБК для снижения давления в ней в соответствии с режимами декомпрессии, но не менее 0,2 МПа в минуту до давления 0,2 МПа. Подготовка к работе. Визуальным осмотром убедитесь в отсутствии внешних повреждений на манометрах в арматуре ВС. Открытием вентиля КВ1 ВС подключается к баллонам-хранилищам, и давление подается на редуктора РВ1 и РВ2. Значение, показанное на манометре МВ1, соответствует значению давления воздуха в баллонах. Значения, показываемые на манометрах МВ2 и МВ3, определяют давление воздуха после редукторов РВ1 и РВ2. Редуктор РВ1 предназначен для подачи давления в аварийную систему подачи воздуха в отсеки. Редуктор РВ2 предназначен для подачи давления в штатную систему подачи воздуха в отсеки. Открытием вентиля КВ4 воздух подается на вентиля KB5 (подача воздуха в 1-й отсек) и КВ6 (подача воздуха в 2-й отсек). Манометр МВ4 дублирует показания манометра МВ1. Манометры МВ5 и МВ6 показывают давление в 1-м и во 2-м отсеках соответственно. При выходе из строя штатной системы подачи воздуха в отсеки подключается аварийная система. Закрытием вентиля КВ4 отсекается штатная система.

[23]

Вентили КВ2 и КВ3 подают воздух в 1-й и 2-й отсеки соответственно, минуя штатную систему подачи воздуха. При начале декомпрессии вентили КВ2, КВ3, КВ4, КВ5, КВ6 закрываются. Открываются вентили КВ7 и КВ8, декомпрессия 1-го и 2-го отсека соответственно. Кран КВ9 предназначен для перекрытия декомпрессионного патрубка и проведения декомпрессии вентилем тонкой регулировки КВ10 (предназначен для режимов длительного пребывания ДП под повышенным давлением). Предохранительные клапаны ПК1 и ПК2 (1-го и 2-го отсеков соответственно) предназначены для стравливания давления из отсеков БК при превышении в отсеках БК давления 11 кгс/см2 и закрываются при достижении давления 8,5 кгс/см2. Манометры МВ7 и МВ8 предназначены для определения давления в транспортировочных шлюзах 1-го и 2-го отсека соответственно. Вентили КВ11 и КВ12 предназначены для сброса давления из транспортировочных шлюзов 1-го и 2-го отсеков соответственно. Техническое обслуживание воздушной системы проводится через строго определенные настоящей инструкцией временные интервалы или наработки времени, имеет целью предупреждение преждевременных износов деталей, составных частей изделий и материалов; поддержание исправности и работоспособности технических средств в течение их срока службы; обеспечение готовности к использованию по назначению изделия. Изменять объем и периодичность технического обслуживания запрещается. Предусматриваются следующие регламенты технического обслуживания: рабочие проверки в дни спусков; ежемесячное техническое обслуживание; ежеквартальное техническое обслуживание; полугодовое техническое обслуживание; годовое техническое обслуживание. Рабочие проверки проводятся операторами постов обеспечения под руководством руководителя водолазного спуска РВС. Рабочие проверки включают осмотр и проверку комплектности, проверку технических средств в действии, а также проверку отдельных параметров составных частей технических средств согласно инструкциям по эксплуатации. Результаты рабочих проверок заносятся в «Журнал водолазных работ» и «Журнал водолазных спусков». Ежемесячное, ежеквартальное и полугодовое техническое обслуживание проводится лицами, ответственными за безопасную эксплуатацию технических средств под общим руководством лица, ответственного за исправное состояние и безопасную эксплуатацию технических средств. Результаты ежемесячного, ежеквартального и полугодового технического обслуживания заносятся в «Журнал технического состояния», формуляры и паспорта технических средств. Ежегодное техническое обслуживание проводится обслуживающим персоналом под общим руководством представителя органа технического надзора или лица, осуществляющего контроль за безопасной работой комплекса. Ежегодное техническое обслуживание включает определение общего технического состояния технических средств, проверку соответствия фактических технических характеристик. Результаты годового технического обслуживания заносятся в «Журнал технического состояния», формуляры и паспорта технических средств. Обнаруженные при проведении технического обслуживания неисправности устраняются сразу же после обнаружения. Мелкий ремонт арматуры производится силами персонала, обслуживающего БК. Маркировка трубопроводов, арматуры, а также необходимые предупредительные надписи соответствуют требованиям технической документации на БК. Шрифт маркировки соответствует ГОСТ 26.020 для плоской печати. Предохранительные клапаны УБК подвергаются опломбированию после каждой проверки на открытие и закрытие. Пломбирование манометров производится после каждой ежегодной поверки их в измерительной лаборатории.

[24]

Техническая характеристика системы обеспечения кислородом УМБК. Система обеспечения кислородом КС предназначена для подачи кислорода через демпферные баллоны в отсеки барокамеры и для приготовления КАГС и КГС. В состав кислородной системы входят манометр МТК, 25 МПа, класс точности 1,5, ТУ 25.05.1774-75 - 1 шт.; манометр МТК, 6 МПа, класс точности 1,5, ТУ 25.05.1774-75 - 2 шт.; баллон для медицинского кислорода, 2-200У ГОСТ 949-73 - 1 шт.; редуктор кислородный баллонный БКО-25-МГ - 1 шт.; арматура и трубопроводы. КС позволяет производить дозированную подачу кислорода в отсеки БК в диапазоне от 20 л до 80 л. Подготовка к работе. Визуальным осмотром убедитесь в отсутствии внешних повреждений на манометрах и арматуре КС. Открытием вентиля КК1 КС подключается к баллонам-хранилищам, и давление подается на вентили КК2 (вентиль сброса давления с системы) и КК3 (вентиль подачи давления на редуктор). Значение, показанное на манометре МК1, соответствует значению давления кислорода в баллонах. Значения, показываемые на манометрах МК2, определяет давление кислорода после редуктора РК. Запорный вентиль КК4 предназначен для заполнения демпфирующего баллона БК объемом 2 литра (вентиль баллона открыт постоянно). Манометр МК3 показывает давление в демпфирующем баллоне. Запорные вентили КК5 и КК6 предназначены для подачи кислорода в отсеки (1-й отсек и 2-й отсек). При необходимости подать кислород в отсеки барокамеры последовательно открываются вентили КК1, КК3 и КК4. Вентили КК2, КК5 и КК6 должны быть закрыты. Дождавшись наполнения демпфирующего баллона, контроль ведется по манометру МК3, перекрываются вентили КК4 и КК3. Вентилями КК5 и КК6 производится дозированная подача кислорода в отсеки БК. После завершения операции система приводится в исходное состояние. При необходимости операция повторяется. По окончании работ закрыть все вентили и открытием вентиля КК5 сбросить давление с системы. При дозированной подаче кислорода в отсеки БК вентиль КК4 должен быть закрыт.Техническое обслуживание системы обеспечения кислородом проводится через строго определенные инструкцией временные интервалы или наработки времени, имеет целью предупреждение преждевременных износов деталей, составных частей изделий и материалов; поддержание исправности и работоспособности технических средств в течение их срока службы; обеспечение готовности к использованию по назначению изделия. Изменять объем и периодичность технического обслуживания запрещается. Предусматриваются следующие регламенты технического обслуживания: рабочие проверки в дни спусков; ежемесячное техническое обслуживание; ежеквартальное техническое обслуживание; полугодовое техническое обслуживание; годовое техническое обслуживание. Рабочие проверки проводятся операторами постов обеспечения под руководством руководителя водолазного спуска.

[25]

Рабочие проверки включают осмотр и проверку комплектности, проверку технических средств в действии, а также проверку отдельных параметров составных частей технических средств согласно инструкциям по эксплуатации. Результаты рабочих проверок заносятся в «Журнал водолазных работ» и «Журнал водолазных спусков». Ежемесячное, ежеквартальное и полугодовое техническое обслуживание проводится лицами, ответственными за безопасную эксплуатацию технических средств под общим руководством лица, ответственного за исправное состояние и безопасную эксплуатацию технических средств.

[26]

Результаты ежемесячного, ежеквартального и полугодового технического обслуживания заносятся в «Журнал технического состояния», формуляры и паспорта технических средств. Ежегодное техническое обслуживание проводится обслуживающим персоналом под общим руководством представителя органа технического надзора или лица, осуществляющего контроль за безопасной работой комплекса. Ежегодное техническое обслуживание включает определение общего технического состояния технических средств, проверку соответствия в новых средствах измерения медицинского назначения фактических технических характеристик. Результаты годового технического обслуживания заносятся в «Журнал технического состояния» формуляры и паспорта технических средств.

[27]

Техническая характеристика системы обеспечения гелием УМБК. Система обеспечения гелием ГС предназначена для подачи гелия в отсеки барокамеры и для приготовления кислородно-азотно-гелиевой смеси КАГС и кислородно-гелиевой смеси КГС. В состав гелиевой системы входят: манометр МТК, 25 МПа, класс точности 1,5, ТУ 25.05.1774-75 - 2 шт.; манометр МТК, 6 МПа, класс точности 1,5, ТУ 25.05.1774-75 - 1 шт.; регулятор давления Г-70-КР1 - 1 шт.; арматура и трубопроводы. Подготовка к работе. Визуальным осмотром убедитесь в отсутствии внешних повреждений на манометрах и арматуре ГС. Открытием вентиля КГ1 ГС подключается к баллонам-хранилищам, и давление подается на вентили КГ2 (вентиль сброса давления с системы) и КГ3 (вентиль подачи давления на редуктор). Значение, показанное на манометре МГ1, соответствует значению давления гелия в баллонах. Значения, показываемые на манометрах МГ2, определяет давление гелия после редуктора РГ. Запорный вентиль КГ4 предназначен для подачи гелия на вентили КГ6 (вентиль подачи гелия в 1-й отсек) и КГ7 (вентиль подачи гелия во 2-й отсек). Вентиль КГ5 предназначен для подачи гелия в отсеки, минуя редуктор РГ. Манометр МГ3 показывает давление в системе при открытии вентиля КГ5. Значения манометров МГ1 и МГ3 при открытом вентиле КГ3 должны быть равнозначны. При необходимости подать гелий в отсеки барокамеры последовательно открываются вентили КГ1, КГ3, КГ4, КГ6 и/или КГ7. Вентили КГ2, КГ5 должны быть закрыты. Вентилями КГ6 и КГ7 регулируется подача гелия в отсеки БК. После завершения операции система приводится в исходное состояние. При необходимости операция повторяется. В случае выхода из строя редуктора РГ или снижения давления в магистралях ниже рабочего давления редуктора перекрываются вентили КГ3 и КГ4. Открывается вентиль КГ5. Последующие операции остаются прежними. Для прекращения подачи гелия в отсеки перекрываются вентили КГ6 и КГ7 на теле барокамеры; вентили КГ3 и КГ4 (если подача производилась с использованием редуктора), вентиль КГ5 (если подача производилась без использования редуктора). Закрыть вентиль КГ1. Открыть вентиль КГ2, сбросить давление с системы. Техническое обслуживание системы обеспечения гелием проводится через строго определенные настоящей инструкцией временные интервалы или наработки времени, имеет целью предупреждение преждевременных износов деталей, составных частей изделий и материалов; поддержание исправности и работоспособности технических средств в течение их срока службы; обеспечение готовности к использованию по назначению изделия. Изменять объем и периодичность технического обслуживания запрещается. Предусматриваются следующие регламенты технического обслуживания: рабочие проверки в дни спусков; ежемесячное техническое обслуживание; ежеквартальное техническое обслуживание; полугодовое техническое обслуживание; годовое техническое обслуживание. Рабочие проверки проводятся операторами постов обеспечения под руководством руководителя водолазного спуска. Рабочие проверки включают осмотр и проверку комплектности, проверку технических средств в действии, а также проверку отдельных параметров составных частей технических средств согласно инструкциям по эксплуатации. Результаты рабочих проверок заносятся в «Журнал водолазных работ» и «Журнал водолазных спусков». Ежемесячное, ежеквартальное и полугодовое техническое обслуживание проводится лицами, ответственными за безопасную эксплуатацию технических средств, под общим руководством лица, ответственного за исправное состояние и безопасную эксплуатацию технических средств. Результаты ежемесячного, ежеквартального и полугодового технического обслуживания заносятся в «Журнал технического состояния», формуляры и паспорта технических средств. Ежегодное техническое обслуживание проводится обслуживающим персоналом под общим руководством представителя органа технического надзора или лица, осуществляющего контроль за безопасной работой комплекса. Ежегодное техническое обслуживание включает определение общего технического состояния технических средств, проверку соответствия фактических технических характеристик. Результаты годового технического обслуживания заносятся в «Журнал технического состояния», формуляры и паспорта технических средств. Обнаруженные при проведении технического обслуживания неисправности устраняются сразу же после обнаружения. Мелкий ремонт арматуры производится силами персонала, обслуживающего БК.

[28]

Противопожарная система ПЖС предназначена дли совместного и раздельного тушения загорания оборудования в отсеках барокамеры, кроме электрического оборудования. В состав противопожарной системы входят манометр МТК, 2,5 МПа, класс точности 1,5, ТУ 25.05.1774-75 - 1 шт.; редуктор кислородный баллонный БКО-25-МГ - 1 шт.; бак водонапорный объемом 39 литров, манометр 2 МПа - 1 шт.; арматура и трубопроводы. Подготовка к работе. Визуальным осмотром убедитесь в отсутствии внешних повреждений на манометрах и арматуре ПЖС. Открытием вентиля КП 7 в водонапорный бак БП подается вода. Кран КП 6 позволяет убедиться в наполнении бака ПЖС, а также произвести сброс давления по окончании спуска. Редуктором РП регулируется подача давления на запорный кран КП 5 (кран подпора в баке ПЖС). Открытием крана КП 8 (кран подачи давления на манометр) проверяется созданное давление. Кранами КП3 (подача воды извне камеры отсек №) и КП4 (подача воды извне камеры отсек №) регулируется подача воды из бака ПЖС на краны КП1 (подача воды внутри камеры отсек №) и КП2 (подача воды внутри камеры отсек №). При подготовке системы к работе отрывается кран КП8. Открыть кран КП7. С помощью открытия крана КП6 убедиться, что вода вытекает из бака. Закрыть кран КП6. Закрыть кран КП7. Редуктором РП отрегулировать избыточное давление в баке, так чтобы давление в баке превышало давление в отсеках на 5 кгс/см2, но не более 15 кгс/см2. Открытием кранов КП3, КП4 подать воду в отсеки. Спускающиеся водолаз(ы) по команде с пульта открывают краны КП1 и КП2 в отсеках. Рекомендуется краны КП2 и КП1 держать открытыми в течение всего спуска. Техническое обслуживание системы пожаротушения проводиться через строго определенные настоящей инструкцией временные интервалы или наработки времени, имеет целью предупреждение преждевременных износов деталей, составных частей изделий и материалов; поддержание исправности и работоспособности технических средств в течение их срока службы; обеспечение готовности к использованию по назначению изделия. Изменять объем и периодичность технического обслуживания запрещается. Предусматриваются следующие регламенты технического обслуживания: рабочие проверки в дни спусков; ежемесячное техническое обслуживание; ежеквартальное техническое обслуживание; полугодовое техническое обслуживание; годовое техническое обслуживание. Рабочие проверки проводятся операторами постов обеспечения под руководством руководителя водолазного спуска. Рабочие проверки включают осмотр и проверку комплектности, проверку технических средств в действии, а также проверку отдельных параметров составных частей технических средств согласно инструкциям по эксплуатации. Результаты рабочих проверок заносятся в «Журнал водолазных работ» и «Журнал водолазных спусков». Ежемесячное, ежеквартальное и полугодовое техническое обслуживание проводится лицами, ответственными за безопасную эксплуатацию технических средств под общим руководством лица, ответственного за исправное состояние и безопасную эксплуатацию технических средств.

[29]

Результаты ежемесячного, ежеквартального и полугодового технического обслуживания заносятся в «Журнал технического состояния», формуляры и паспорта технических средств. Ежегодное техническое обслуживание проводится обслуживающим персоналом под общим руководством представителя органа технического надзора или лица, осуществляющего контроль за безопасной работой комплекса. Ежегодное техническое обслуживание включает определение общего технического состояния технических средств, проверку соответствия фактических технических характеристик. Результаты годового технического обслуживания заносятся в «Журнал технического состояния», формуляры и паспорта технических средств. Обнаруженные при проведении технического обслуживания неисправности устраняются сразу же после обнаружения. Система водораспыления обеспечивает подачу и распыление пресной воды во всех отсеках УМБК за время не более 1 с после момента ее включения.

[30]

Система видеонаблюдения, контроля и связи УМБК предназначена для организации симплексной 2-х сторонней телефонной связи поста управления с отсеками камерами, телевизионного наблюдения за водолазами, находящимися внутри УМБК, через иллюминаторы отсеков, и рабочим помещением поста управления, а также документирования получаемой информации. В состав системы входит следующая аппаратура: 2 малогабаритные цветные телевизионные камеры типа KPC-S700C, цифровой 9-ти канальный видеомагнитофон с цифровым накопителем информации; цветной TFT монитор LCM171; водолазная телефонная станция модели D8802 в комплекте с двумя гарнитурами водолазов и гарнитурой оператора; 2 звуковые колонки; 2 блока питания (AC-DC преобразователи) со стабилизированным выходным напряжением постоянного тока 12 В; комплект соединительных кабелей. Для подключения звуковых колонок и гарнитур водолазов внутри отсеков используются штатные электрокабели системы связи барокамерного комплекса. Видеокамеры наблюдения за отсеками монтируются на специально разработанных крышках иллюминаторов. Место установки выбирается так, чтобы имелась возможность наблюдения за действиями персонала в зоне поста управления. Предусмотрено несколько вариантов размещения аппаратуры в рабочем помещении. Наиболее оптимальным является компоновочное решение с размещением всей аппаратуры в стойке напольного или настенного исполнения. Возможно также отдельное поблочное размещение аппаратуры системы телефонной связи и аппаратуры системы видео наблюдения, исходя из условий, имеющихся в рабочем помещении.

[31]

Система оперативного медицинского контроля ОМК предназначена для проведения оперативного и периодического медицинского контроля водолазов, находящихся в отсеках УМБК, и состоит из усилительно-преобразовательного блока, устанавливаемого в непосредственной близости от электромедицинского гермовода-колодки медицинского контроля КМК, устанавливаемой в отсеке (длина соединительного кабеля не более 2-х метров), и предназначенных для подключения устройств съема физиологической и медицинской информации. Устройства съема информации УСИ размещаются в двух сумках-укладках «УСИ - ОМК1» и «УСИ-ОМК2». Внутри первой укладки размещен блок измерения артериального давления неинвазивным методом. Персональный компьютер, монитор и печатающее устройство с комплектом соединительных кабелей и кабелей сетевого питания имеет программно-математического обеспечение регистрации, визуального, графического и цифрового отображения регистрируемых сигналов и параметров, снимаемых с двух 32-х контактных электрогермоводов оригинальной конструкции, предназначенных для соединения колодки «КМК» и «ОМК - ПДК». Аппаратура ОМК позволяет проводить последовательно с каждого водолаза съем и регистрацию следующей электрофизиологической и медицинской информации: электрокардиограммы (ЭКГ) в одном модифицированном грудном отведении; пневмограммы реографическим методом с электродов ЭКГ; фотоплетизмограммы с пальца руки; измерение насыщения крови кислородом; автоматическое измерение артериального систолического, диастолического и среднего давления неинвазивным осциллометрическим методом (только в режиме изопрессии); температуры тела в оральной полости; ЭКГ в 3-х стандартных отведениях; частоты сердечных сокращений; частоты дыхания; частоты пульса. В каждом блоке аппаратуры предусмотрена установка тревожной звуковой и световой сигнализации при выходе измеряемых параметров за установленные нижние и верхние пределы. Электропитание аппаратуры «ОМК» производится от сети переменного тока 220 В, 50 Гц. Потребляемая мощность усилительно-преобразовательным блоком от сети переменного тока не более 30 Вт. По уровню безопасности аппаратура соответствует ГОСТ Р 50267.0, ГОСТ Р 50267.27 и выполнена по классу II, тип защиты CF.

[32]

Система очистки газовой среды предназначена для удаления окиси углерода (СО); удаления двуокиси углерода (СO2); предельных и непредельных углеводородов; различных запахов; поддержание концентрации вредных веществ в дыхательной газовой среде.

[33]

В каждом отсеке УМБК находятся кассета с ХП-И, по 3,5 кг в каждой, и кассета с активированным углем и катализатором АК-62, суммарный вес 2,5 кг. На каждой кассете смонтирован вентилятор питанием 24 В. Управление питанием производится с пульта управления электропотребителей УМБК. Замена отработанных кассет с ХП-И производится водолазом(ами) по мере их насыщения. Отработанные кассеты передаются через транспортировочный шлюз, взамен получают новые кассеты и устанавливают их в соответствующие гнезда. Подсоединяют вентиляторы. По команде водолазов подается питание с пульта. Время работы системы очистки до перезарядки в каждом отсеке составляет приблизительно 16 часов.

[34]

Система подачи подогретых газовых смесей СДС предназначена для дыхания подогретыми кислородно-гелиевыми смесями КГС. В состав СДС входят редуктор кислородный баллонный БКО-25-МГ - 1 шт.; манометр МТК, 2,5 МПа, класс точности 1,5, ТУ 25.05.1774-75 - I шт.; арматура и трубопроводы. Подготовка к работе. Визуальным осмотром убедитесь в отсутствии внешних повреждений на манометрах и арматуре СДС. Открытием вентиля КД1 СДС подключается к баллонам-хранилищам, и давление подается на редуктор РД и сбросной вентиль КД2. С помощью редуктора РД устанавливается давление для дыхания. Открытием вентиля КД3 смесь попадает на легочные автоматы. Пульт управления подогревом дыхательных смесей находится внутри БК и через 32-х канальные герморазъемы соединен с пультом управления энергопотребителей УМБК. Питание системы осуществляется напряжением 24 В. После окончания сеанса закрываются вентили КД1 и КД3. Открывается вентиль КД 2. Остаточное давление сбрасывается из системы. В процессе всего сеанса ведется вентиляция отсеков. Техническое обслуживание системы подачи подогретых газовых смесей проводится через строго определенные настоящей инструкцией временные интервалы или наработки времени, имеет целью предупреждение преждевременных износов деталей, составных частей изделий и материалов; поддержание исправности и работоспособности технических средств в течение их срока службы; обеспечение готовности к использованию по назначению изделия. Изменять объем и периодичность технического обслуживания запрещается. Предусматриваются следующие регламенты технического обслуживания: рабочие проверки в дни спусков; ежемесячное техническое обслуживание; ежеквартальное техническое обслуживание; полугодовое техническое обслуживание; годовое техническое обслуживание.

[35]

Рабочие проверки проводятся операторами постов обеспечения под руководством руководителя водолазного спуска (РВС). Рабочие проверки включают осмотр и проверку комплектности, проверку технических средств в действии, а также проверку отдельных параметров составных частей технических средств согласно инструкциям по эксплуатации. Результаты рабочих проверок заносятся в «Журнал водолазных работ» и «Журнал водолазных спусков». Ежемесячное, ежеквартальное и полугодовое техническое обслуживание проводится лицами, ответственными за безопасную эксплуатацию технических средств. Результаты ежемесячного, ежеквартального и полугодового технического обслуживания заносятся в «Журнал технического состояния», формуляры и паспорта технических средств. Ежегодное техническое обслуживание проводится обслуживающим персоналом под общим руководством представителя органа технического надзора или лица, осуществляющего контроль за безопасной работой комплекса. Ежегодное техническое обслуживание включает определение общего технического состояния технических средств, проверку соответствия фактических технических характеристик. Результаты годового технического обслуживания заносятся в «Журнал технического состояния», формуляры и паспорта технических средств.

[36]

Санитарно-бытовая система (СБС) УМБК предназначена для сброса фекалий из унитаза отсека №1, а также сброса санитарных стоков из умывальников, напольных пайол. В состав санитарно-бытовой системы входят (фиг.9): насос вакуумный НВР-1, ТУ 3648-006-00218526-2002 - 1 шт.; мановакуумметр - 01 МПа до 1,6 МПа - 1 шт.; редуктор кислородный баллонный БКО-25-МГ - 1 шт.; манометр МТК, 1,6 МПа, класс точности 1,5, ТУ 25.05.1774-75 - 1 шт.; бак водонапорный объемом 30 литров, 2 МПа - 2 шт.; арматура и трубопроводы. Подготовка к работе. Визуальным осмотром убедитесь в отсутствии внешних повреждений на манометрах и арматуре СБС. Открытием вентиля КФ5 (вентиль подачи воды в систему) подать воду на кран КФЗ (кран заполнения бака чистой воды). Редуктором РФ через кран КФ1 (кран подпора бака Б1) создается избыточное давление в баке Б1 (бак чистой воды). Давление в Б1 контролируется через манометр МФ1 (манометр бака чистой воды). Кран КФ14 (кран манометра МФ1) служит для открытия и закрытия доступа давления к манометру. Через кран КФ4 (кран подачи воды в отсек извне) вода поступает к крану КФ11 (кран умывальника) и крану КФ12 (кран смыва унитаза). Сброс санитарных стоков в бак Б2 (бак сброса) регулируется краном КФ6 (кран сброса в бак Б2). Давление в баке Б2 контролируется манометром МФ2 (манометр бака Б2) через кран КФ15 (кран манометра МФ2). Сброс санитарных стоков в канализацию производится с помощью крана КФ9 (кран сброса в канализацию). Кран КФ7 (кран заполнения бака сброса) предназначен для наполнения бака Б2 водой. Сброс избыточного давления в Б2 производится с помощью крана КФ8 (сбросного крана Б2). Разрежение в баке Б2 создается с помощью вакуум-насоса НВ через кран КФ10 (запорный кран ВН) в бачок Б3 (бачок вакуум-насоса). Сброс из бака Б3 происходит с помощью крана КФ13. Для ввода в работу СБС необходимо открыть краны КФ14, КФ15, КФ3 и КФ2. Убедиться в наполнении водой бака Б1 (вода поступает из крана КФ2). Закрыть краны КФ3 и КФ2. С помощью редуктора РФ выставить давление на входе из редуктора, превышающее давление в БК на 3 кгс/см2. Открыть крин КФ1. Убедиться в появлении давления в баке Б1 по манометру МФ1. Открыть кран КФ4. Командой с пульта сообщить спускающимся водолазам о готовности СБС к работе. Подача воды в отсек через краны КФ11 и КФ12 осуществляется из отсека. Спускающиеся водолазы докладывают о закрытии кранов КФ11 и КФ12. Спускающиеся водолазы контролируют сброс санитарных стоков и фекальных масс через унитаз с последующим докладом «Гальюн чист». Закрыть краны КФ4, КФ1 и КФ3. Открыть кран КФ6. Проконтролировать давление в баке Б2 по манометру МФ2. Услышав команду «Гальюн чист» закрыть кран КФ6. Для сброса фекальных масс из бака Б2 открыть кран КФ9. Убедившись в пустоте бака Б2, закрыть кран КФ9. Запрещается открывать кран КФ9, не проверив закрытие крана КФ6! При необходимости промыть бак Б2 (по окончании спуска) открыть краны КФ5, КФ7 и КФ8. Убедиться в наполнении бака Б2 с помощью крана КФ8. Закрыть краны КФ5, КФ7 и КФ8. Проверить закрытие кранов КФ10, КФ6. Создать избыточное давление в БК, не превышающее 10 кгс/см2. Одновременно открыть краны КФ6 и КФ9. Убедиться в отсутствии людей в барокамере. При затруднении сброса фекальных масс с унитаза (малое давление в отсеках) запускается вакуум-насос НВ. При этом контролируется закрытие кранов КФ6, КФ9, КФ8 и открытие крана КФ10. Создав разрежение в баке Б2 (контролируется по манометру вакуум-насоса), закрыть кран КФ10 и открыть кран КФ6. Дальнейшие действия повторяют работу СБС при нормальном давлении. Техническое обслуживание санитарно-бытовой системы проводится через строго определенные инструкцией временные интервалы или наработки времени, имеет целью предупреждение преждевременных износов деталей, составных частей изделий и материалов; поддержание исправности и работоспособности технических средств в течение их срока службы; обеспечение готовности к использованию по назначению изделия. Изменять объем и периодичность технического обслуживания запрещается. Предусматриваются следующие регламенты технического обслуживания: рабочие проверки в дни спусков; ежемесячное техническое обслуживание; ежеквартальное техническое обслуживание; полугодовое техническое обслуживание; годовое техническое обслуживание. Рабочие проверки проводятся операторами постов обеспечения под руководством руководителя водолазного спуска. Рабочие проверки включают осмотр и проверку комплектности, проверку технических средств в действии, а также проверку отдельных параметров составных частей технических средств согласно инструкциям по эксплуатации. Результаты рабочих проверок заносятся в «Журнал водолазных работ» и «Журнал водолазных спусков». Ежемесячное, ежеквартальное и полугодовое техническое обслуживание проводится лицами, ответственными за безопасную эксплуатацию технических средств под общим руководством лица, ответственного за исправное состояние и безопасную эксплуатацию технических средств. Результаты ежемесячного, ежеквартального и полугодового технического обслуживания заносятся в «Журнал технического состояния», формуляры и паспорта технических средств. Ежегодное техническое обслуживание проводится обслуживающим персоналом под общим руководством представителя органа технического надзора или лица, осуществляющего контроль за безопасной работой комплекса. Ежегодное техническое обслуживание включает определение общего технического состояния технических средств, проверку соответствия фактических технических характеристик. Результаты годового технического обслуживания заносятся в «Журнал технического состояния», формуляры и паспорта технических средств.

[37]

В состав УМБК дополнительно входят шарнирно-откидной механизм запирания шлюзовых камер и стенд для проверки и опрессовки предохранительных клапанов.

[38]

УМБК установлено в помещении глубоководного водолазного комплекса ГВК-259 института медико-биологических проблем ИМБП РАН и предназначается для выполнения следующих работ:

[39]

проведения лечебной рекомпрессии водолазов, дайверов и кессонщиков, заболевших декомпрессионной болезнью или баротравмой легких в острых или отсроченном случае от начала болезни до начала лечения более одних суток с использованием новых режимов лечебной рекомпрессии, причем в новых режимах лечебной рекомпрессии используется метод насыщенного погружения;

[40]

лечение заболевших при отравлении оксидом углерода и другими ядовитыми газами, блокирующими оксигемоглобин;

[41]

тренировочные спуски водолазов, водолазных врачей и кессонщиков к наркотическому действию азота и к факторам компрессии и декомпрессии;

[42]

определение чувствительности у специалистов, подвергающихся повышенному давлению сжатого воздуха и кислорода к декомпрессионному газообразованию, к наркотическому действию азота и к токсическому действию кислорода;

[43]

проведение лечебных процедур методом гипербарической оксигенации ГБО.

[44]

ОРГАНИЗАЦИЯ ВОДОЛАЗНЫХ СПУСКОВ. Для проведения водолазных спусков методом длительного погружения ДП, лечебных рекомпрессий и содержания технических средств УМБК в постоянной готовности к работе по прямому назначению в штате комплекса рекомендуется нахождение следующего количества лиц:

[45]

Функциональная обязанностьПолный штатВ вахтовом режиме
Водитель водолазных работ11
Водитель водолазного спуска21
Водолазный врач21
Инженер-механик по газоснабжению21
Инженер по системам энергоснабжения21
Инженер по газовому анализу21
Инженер по системам терморегулирования21
Инженер-электроник по системам связи, телевидения, системы медконтроля21
Вспомогательное техническое обеспечение31
ИТОГО:189

[46]

Для проведения спусков методом КП рекомендуется:

[47]

Руководитель водолазного спуска1
Водолазный врач1
Инженер-механик по газоснабжению1
Инженер по газовому анализу1
Инженер по системам энергоснабжения1
ИТОГО:5

[48]

К руководству водолазными спусками, их медицинскому обеспечению и обслуживанию постов обеспечения допускаются должностные лица, специалисты и привлекаемые по контракту, прикомандированные лица, успешно сдавшие зачеты водолазной квалификационной комиссии ВКК предприятия (организации). Допуск объявляется приказом директора предприятия (организации).

[49]

Водолазные врачи ежегодно сдают зачеты ВКК предприятия (организации) и иметь допуск: ВКЭК по состоянию здоровья к работе в барокамере до рабочего давления ПДК - 2УМ (до 10,0 кгс/смI). Врач, не имеющий допуска ВКЭК к работе в барокамере под этим давлением, но имеющий большой опыт медицинского обеспечения глубоководных спусков, может допускаться к исполнению обязанностей водолазного врача при наличии на вахте с ним врача, имеющего соответствующий допуск.

[50]

Лица, допущенные приказом директора предприятия (организации) к водолазным спускам с использованием УМБК, должны пройти тренировочные спуски в барокамере и знать методики водолазного спуска.

[51]

Лица, впервые привлекаемые к водолазным спускам методом КП с использованием УМБК под давлением до 10 кгс/смI, должны проходить водолазные спуски в барокамере последовательно под давлением воздуха, равным 2,0; 6,0; 8,0; 10,0 кгс/смI, с экспозицией под наибольшим давлением в каждом спуске не менее 20 мин. При каждом спуске на воздухе от 2 до 10 кгс/смI испытуемые отрабатывают навыки по использованию аварийной дыхательной системы (дыхание под наибольшим давлением в течение 3-5 мин). Приобретенный водолазами уровень тренированности на достигнутом давлении при спусках методом КП и ДП сохраняется в течение сроков, представленных в таблицах 1 и 2. Порядок допуска водолазов к спускам в зависимости от перерывов между спусками методом КП:

[52]

Таблица 1
№ п/пДостигнутоПерерыв в спусках на достигнутое давление, сутки
до 45от 45 до 90свыше 90
14,0Разрешается спуск на достигнутое давление1 тренировочный спуск под давлением 2,0 кгс/смI экспозицией 20 мин1 тренировочный спуск под давлением 2,0 кгс/смI с экспозицией 20 мин
26,0Разрешается спуск на достигнутое давление1 тренировочный спуск под давлением 4,0 кгс/смI с экспозицией 20 минПо одному тренировочному спуску под давлениями 2,0 и 4,0 с экспозицией 20 мин
38,0Разрешается спуск на достигнутое давление1 тренировочный спуск под давлением 6,0 кгс/смI с экспозицией 20 минПо одному тренировочному спуску под давлениями 2,0; 4,0; 6,0 с экспозицией 20 мин
410,0Разрешается спуск на достигнутое давлениеТренировочный спуск под давлением 8,0 кгс/смI с экспозицией 20 минСпуск на достигнутое давление разрешается после сдачи зачетов ВКК по знанию технических средств барокамеры и тренировочных спусков в соответствии с п.3. При этом начальная глубина тренировочного спуска определяется руководителем спуска по согласованию с водолазным врачом

[53]

Порядок допуска испытателей к спускам в зависимости от перерывов между спусками методом ДП

[54]

Таблица 2
№ п/пДостигнутоеПерерыв в спусках на достигнутое давление, месяцы
до 2-хот 2-х до 4-хболее 4-х
1До 10 кгс/смIРазрешается спуск на достигнутое давлениеРазрешается спуск на достигнутое давлениеРазрешается спуск на достигнутое давление после сдачи зачетов ВКК по знанию технических средств БК

[55]

Операторами постов обеспечения водолазных спусков назначаются как штатные специалисты УМБК, так и привлекаемые по контракту, изучившие организацию водолазных спусков на комплексе, устройства и правила эксплуатации технических средств во конкретному посту обеспечения, меры безопасности и получившие допуск ВКК к обслуживанию конкретного поста обеспечения водолазных спусков на комплексе.

[56]

Руководитель водолазных работ обеспечивает и контролирует общую организацию водолазных спусков и отвечает за общее обеспечение безопасности их проведения. Свое местонахождение на комплексе в процессе водолазных спусков руководитель водолазных работ определяет сам. О своем местонахождении он обязан информировать руководителя водолазного спуска.

[57]

Руководитель водолазного спуска осуществляет непосредственное руководство спуском и обеспечивает безопасность водолазов (или иных лиц, находящихся в условиях повышенного давления) и операторов постов обеспечения. Он является лицом, полностью ответственным за выполнение водолазами и операторами постов обеспечения поставленных задач и требований безопасности при проведении водолазных спусков. При нахождении людей в барокамере на режиме декомпрессии или в режиме ДП руководитель водолазного спуска может отлучаться от своего поста для отдыха, оставив за себя дежурного водолазного врача и сообщив о своем местонахождении. В свою очередь, он может предоставить кратковременный отдых водолазному врачу в помещение комплекса, исполняя лично его обязанности. С момента начала водолазных спусков все лица, назначенные на их обеспечение, поступают в прямое подчинение руководителю водолазного спуска и выполняют только его указания. Давать какие-либо указания спускающимся лицам или операторам постов обеспечения имеет право только руководитель водолазного спуска. При неправильных действиях руководителя водолазного спуска, которые могут привести к аварии или несчастному случаю, руководитель водолазных работ может отстранить руководителя спуска от исполнения обязанностей. При этом руководитель работ должен сам вступить в руководство спуском, а если у него нет допуска к руководству спусками, то он обязан назначить другого руководителя спуска, имеющего допуск. Действия и конкретные обязанности руководителя водолазных работ, руководителя водолазного спуска, водолазного врача и операторов постов обеспечения УМБК изложены в соответствующих инструкциях. При обнаружении неисправности в СЖО, а также при плохом самочувствии лиц, находящихся в БК, руководитель спуска принимает меры, руководствуясь ПВС ВМФ 2002 или Межотраслевыми правилами по охране труда при проведении водолазных работ. Обо всех осложнениях, возникших во время спуска, руководитель спуска обязан докладывать руководителю водолазных работ с регистрацией в протоколе водолазных спусков. Водолазный врач во время подготовки и проведения водолазных спусков осуществляет медицинское обеспечение. В обязанности водолазного врача входит также ведение протокола водолазного спуска. Действие лиц, находящихся в БК, и обеспечивающего персонала по использованию технических средств БК при проведении спусков выполняются только по команде или с разрешения руководителя спуска с докладом о выполнении команд и записью основных действий в журнале протоколов водолазных спусков. Руководитель водолазного спуска по окончании спуска или своей смены дежурства производит разбор операторов постов обеспечения. Тренировочные водолазные спуски испытуемых и других лиц в воздушной среде УМБК могут осуществляться под давлением до 10 кгс/смI. Экспериментальные водолазные спуски с использованием УМБК проводятся как методом КП, так и методом ДП. Спуски методом КП с использованием для дыхания сжатого воздуха проводятся под давлением до 6,0 кгс/смI, с использованием для дыхания КАГС - под давлением до 10 кгс/смI. Спуски методом ДП с использованием КАГСр проводятся под давлением до 10 кгс/смI, с использованием КАСр - до 4,0 кгс/смI. Количество спускающихся испытуемых или других лиц в камере определяется в зависимости от поставленных задач.

[58]

ОРГАНИЗАЦИЯ ПЛАНИРОВАНИЯ ВОДОЛАЗНЫХ СПУСКОВ НА УМБК. Все ВИДЫ водолазных спусков проводятся на основании годовых, месячных и суточных планов проведения водолазных спусков на комплексе. Годовые и месячные планы составляются на основании годовых и месячных заявок на проведение водолазных спусков на комплексе, поступающих и принятых от заказчиков, а также спусков, планируемых на предприятии (организации). Заказчиками могут быть сторонние организации, выполняющие водолазные или кессонные работы, а также разрабатывающие приборы и оборудование для работы под повышенным давлением; лечебные учреждения Минздравсоцразвития России; Федеральное управление медико-биологических и экстремальных проблем при министерстве здравоохранения Российской Федерации; Министерство промышленности, науки и технологий Российской Федерации; страховые компании. Суточный план проведения водолазных спусков с распределением участников каждого спуска в течение суток составляется руководителем водолазного спуска совместно с водолазным врачом, подписывается ими и утверждается руководителем водолазных работ.

[59]

СПУСКИ МЕТОДОМ ДП. Спуски испытуемых методом ДП предусматривают последовательное выполнение следующих этапов: подготовка к спуску (предварительная и окончательная); компрессия в барокамере; пребывание под заданным давлением (изопрессия); декомпрессия; последекомпрессионный период.

[60]

Предварительная подготовка УМБК к водолазным спускам методом ДП проводится операторами постов обеспечения под руководством руководителя водолазных работ в соответствия с инструкциями по эксплуатации УМБК и инструкциями на постах обеспечения. В период предварительной подготовки выполняются следующие мероприятия: контролируется укомплектованность УМБК всем необходимым имуществом, приборами, инструментами, а также расходными материалами в соответствии с планом предстоящего спуска, проводится приближенный расчет рабочего и неснижаемого запаса газов, газовых смесей, ХП - И, активированного угля и катализатора АК - 62. При необходимости производится пополнение газов, приготовление ДГС. Проводится анализ сжатого воздуха, азота и гелия на содержание в них кислорода, двуокиси углерода, анализ газов и ДГС на содержание в них кислорода, двуокиси углерода и вредных веществ, а также ХП - И на содержание в нем двуокиси углерода. Дается разрешение на использование их в планируемом спуске. Неснижаемый запас газов и газовых смесей должен быть опечатан начальником УМБК. Неснижаемый запас газов и газовых смесей используется только с разрешения руководителя водолазного спуска и только в аварийных ситуациях. Данные по запасу газов, дыхательных смесей, ХП - И, активированного угля и катализатора АК - 62 перед началом спуски должны быть записаны в протоколе водолазного спуска.

[61]

В соответствии с техническими описаниями и инструкциями по эксплуатации БК проверяются герметичность крышек люков под давлением 0,2 кгс/см2; герметичность барокамеры воздухом при давлении, на 10% превышающем заданное давление; сопротивление электроизоляции всех потребителей комплекса; исправность газоаналитической аппаратуры; исправность всех видов технических средств связи; работа системы электроснабжения устройства малогабаритного барокамерного комплекса; исправность работы систем медицинского контроля и видеоконтроля. Результаты проверки записываются в журнал водолазных работ.

[62]

Системы жизнеобеспечения выполнены в виде отдельных функциональных блоков и допускают их свободную расстановку в помещении малогабаритного барокамерного комплекса. Новый шарнирно-опорный механизм 14 запирания наружных крышек транспортировочных шлюзов базового элемента комплекса обеспечивает самоцентровку крышки при закрывании и, как следствие, улучшение герметичности и сокращение времени запирания наружной крышки транспортировочного шлюза устройства малогабаритного барокамерного комплекса.

[63]

Под руководством водолазного врача проводится санитарная обработка барокамеры, постельных принадлежностей, нательного белья и верхней одежды в соответствии с инструкциями по санитарно-гигиеническому и противоэпидемическому контролю, действующими на данном предприятии (организации). Получив доклады о готовности БК к спуску методом ДП по данным предварительной подготовки комплекса, руководитель водолазного спуска совместно с водолазным врачом составляет суточный план спусков, объявляет его всем участникам и дает указания операторам постов обеспечения к окончательной подготовке к спуску. Окончательная подготовка к спуску методом ДП. Руководитель водолазного спуска первой заступающей смены проводит инструктаж операторов постов обеспечения и водолазов. О проведенном инструктаже всех участников спуска производится запись в протоколе водолазного спуска. Спускающиеся водолазы расписываются в Журнале водолазных работ. По окончании инструктажа спускающиеся водолазы и операторы постов обеспечения занимают места согласно расписанию и проводят окончательную проверку БК и систем жизнеобеспечения к компрессии. Компрессия. Получив доклад от руководителя водолазного спуска методом ДП, руководитель водолазных работ предприятия (организации) дает разрешение на проведение компрессии в отсеках БК.

[64]

Руководитель спуска дает команду на проведение компрессии в отсеках БК. О начале компрессии делается запись в протоколе спуска. При достижении заданной величины давления компрессия прекращается, запрашивается самочувствие водолазов и начинается проведение лечения или работ в соответствии с ПВС ВМФ 2002 или Межотраслевыми правилами по охране труда при проведении водолазных работ. В течение всего времени пребывания под заданным давлением применяются, в зависимости от структуры подразделения, или ПВС ВМФ 2002, или Межотраслевые правила по охране труда при проведении водолазных работ.

[65]

Декомпрессия. Подготовка БК к декомпрессии и сама декомпрессия проводятся строго в соответствии с ПВС ВМФ 2002 или Межотраслевыми правилами по охране труда при проведении водолазных работ. Спуски методом кратковременного погружения КП. Все спуски методом КП до глубин 100 м вод.ст. проводятся строго в соответствии с ПВС ВМФ 2002 или Межотраслевыми правилами по охране труда при проведении водолазных работ.

[66]

На фиг.1 указан общий вид устройства малогабаритного барокамерного глубоководного комплекса, содержащего базовый элемент, выполненный в виде металлического цилиндра 1 со сферическими днищами, разделенного внутри сферическими переборками 2, по меньшей мере, на два отсека, по торцам которого приварены сферические днища-донышки, в которых выполнены входные люки с герметичными крышками 3, шарнирно прикрепленными к базовому элементу, каждая переборка 2 которого имеет люк, снабженный двумя аналогичными крышками 3, работающими на прижим со стороны каждого отсека. Последний включает транспортировочный шлюз 4 для передачи медикаментов, пищи и т.д., оснащенный двумя герметичными крышками 5 с двух сторон шлюза 4, причем каждая крышка 5 прижимается тремя прижимными винтами 6, работающими на прижим крышки 5 в сторону шлюза 4. Каждый отсек барокамерного глубоководного комплекса оборудован одним смотровым иллюминатором 7 сбоку базового элемента для наблюдения извне за обстановкой внутри, двумя иллюминаторами 8 сверху, на которых извне установлены светильники для освещения внутреннего пространства отсеков, одним предохранительным клапаном 9, который срабатывает при превышении давлением внутри отсека максимально допустимого значения и закрывается по достижении давлением допустимых значений. При этом каждый отсек оборудован силовым электрогермовводом 10 для подачи электропитания вовнутрь отсеков. На фиг.2 приведено размещение устройства аварийной переносной складной барокамеры 11 с пострадавшим 12 внутри базового элемента барокамерного глубоководного комплекса с помощью съемного устройства 13 для помещения переносной барокамеры вовнутрь базового элемента, закрепления в нем и извлечения пострадавшего 12 из переносной барокамеры 11 вовнутрь базового элемента под давлением и последующего извлечения переносной барокамеры 11 наружу. На фиг.3 изображена конструкция шарнирно-опорного механизма 14 запирания с ручкой 15 запирания наружной крышки 5 транспортировочного шлюза 4 металлического цилиндра 1 устройства малогабаритного барокамерного глубоководного комплекса.

[67]

Устройство малогабаритного барокамерного комплекса содержит следующие основные элементы:

[68]

1 - металлический цилиндр со сферическими днищами; 2 - сферическую переборку; 3 - герметичную крышку; 4 - шлюз транспортировочный; 5 - крышку шлюза 4 транспортировочного; 6 - прижимной винт крышки 5 шлюза 4; 7 - смотровой иллюминатор; 8 - иллюминатор со светильником; 9 - клапан предохранительный; 10 - электрогермоввод; 11 - аварийную переносную складную барокамеру; 12 - пострадавший (пациент); 13 - устройство для помещения переносной барокамеры 11 вовнутрь базового элемента; 14 - механизм запирания; 15 - ручка запирания.

[69]

Источники информации

[70]

1. Логунов А.Т. и др. Трансформируемая барокамера. - Патент РФ №2076676. - Публикация 10.04.1997 г. - ФИПС Роспатент (прототип).

[71]

2. Смолин В.В., Соколов Г.М., Павлов Б.Н., Демчишин М.Д. - Глубоководные водолазные спуски и их медицинское обеспечение. - Том 11. - 5.2. Барокамеры и их системы жизнеобеспечения. - М.: Фирма «Слово». - ГНЦ РФ - ИМБП РАН. - 2004. - С.14-65 (аналог).

Как компенсировать расходы
на инновационную разработку
Похожие патенты